Газовый каротаж

  • Вид работы:
    Реферат
  • Предмет:
    Геология
  • Язык:
    Русский
    ,
    Формат файла:
    MS Word
    312,89 Кб
  • Опубликовано:
    2014-08-05
Вы можете узнать стоимость помощи в написании студенческой работы.
Помощь в написании работы, которую точно примут!

Газовый каротаж

МИНИСТЕРСТВО ОБРАЗОВАНИЯ И НАУКИ РЕСПУБЛИКИ КАЗАХСТАН

КАСПИЙСКИЙ ГОСУДАРСТВЕННЫЙ УНИВЕРСИТЕТ

ТЕХНОЛОГИЙ И ИНЖИНИРИНГА имени Ш. ЕСЕНОВА

Кафедра «Нефтегазовое дело и Геология»







РЕФЕРАТ

Тема: Газовый каротаж

Выполнил: Бердиханов Б.Б.

Проверил: Дюсемалиев Х.А









Актау 2014г

Введения

Комплекс геохимических исследований скважин включает: газовый каротаж, применяемый в двух вариантах: в процессе бурения и после бурения. Геологотехнологические исследования скважин заключаются в сборе и обработке комплексной геологической, геохимической, геофизической и технологической информации. Основными объектами информации являются промывочная жидкость, шлам, параметры гидравлической и талевой системы буровой установки и др.

Газовый каротаж основан на изучении содержания и состава углеводородных газов и битумов в промывочной жидкости, а также основных параметров, характеризующих режим бурения. Поровое пространство нефтегазоносных пород заполнено в основном смесью предельных углеводородов, значительная часть которых находится в газообразном состоянии. Природный газ состоит главным образом из метана СН4 (наиболее легкого из углеводородов) и так называемых тяжелых газообразных углеводородов - этана (СгНв), пропана (С8Н8), бутана (С4Н10), а также парообразных углеводородов - пентана (С5Н13) и гексана (С6Н14). Более тяжелые углеводороды находятся в нефти, как правило, в жидкой фазе. Природный газ может содержать и некоторые неуглеводородные газы - двуокись углерода, азот и др.

Газовый каротаж после бурения проводится при возобновлений циркуляции промывочной жидкости после простоя скважины (спуско-подъемных операций, ремонтных и других работ). О газо! насыщенности пластов при этом судят по содержанию в промывочной жидкости (глинистом растворе) углеводородных газов, посту* пающих из пласта в скважину в результате их фильтрации и дцф. фузии. Этот процесс диффузии имеет место при технически правильном бурении скважины (давление столба промывочной жидкости превышает пластовое). В этом случае фронт диффузии, прежде чем попасть в скважину, преодолевает зону проникновения фильтрата глинистого раствора в пласт и глинистую корку. Интенсивность диффузионного потока возрастает по мере увеличения перепада концентрации и растворимости газов в нефти и воде. Физические свойства промывочной жидкости (вязкость и плотность) не оказывают существенного влияния на диффузионное поступление газа из пласта в раствор.

Газовый каротаж в процессе бурения

В процессе бурения газ из пор нефтегазосодержащих пород поступает в циркулирующую по стволу скважины промывочную жидкость (глинистый раствор) и выносится на поверхность, где подвергается анализу на содержание газообразных углеводородов. Одновременно исследуют технологию (режим) бурения скважины, включая его продолжительность (механический каротаж).

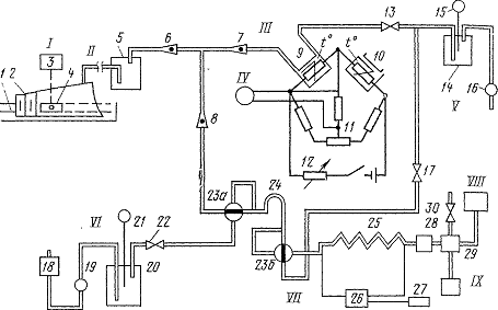
Схема проведения газового каротажа показана на рис. 138. Измеряется следующий комплекс параметров, характеризующих режим бурения: продолжительность бурения tlt расход глинистого раствора н а «выходе» скважины QBbIX, коэффициент разбавления Ер, Продолжительность бурения tx (в мин/м) - величина, обратная скорости бурения v (в м/ч t1=60(1/v) (VI.11)

газовый каротаж геохимический скважина

Рис. 1. Схема газового каротажа при проведении суммарного и компонентного анализов

- дегазатор* / - желоб буровой, 2 - корпус дегазатора, 3 - электродвигатель дегазатора, 4 - лопастная вертушка; II - газовоздушная линия от дегазатора к станции; III - термохимический газоанализатор, 5 - отстойник с водой для очистки газовоздушной смеси от механических примесей, 6 - ротаметр для измерения расхода смеси через газовоздушную линию, 7 - ротаметр для измерения расхода смеси через камеру детектора, 8 - ротаметр для измерения расхода смеси через хроматермограф, 9, 10 камеры с рабочим и компенсирующим сопротивлениями газоанализатора, 11 - реохорд для балансировки измерительного моста, 12 - реостат для регулирования напряжения питания моста, 13 - вентиль для регулирования расхода смеси по ротаметру 7; IV - регистратор суммарных газопоказаний, V - установка вакуум-насоса; 14 - ресивер (емкость) вакуум-насоса, 15 - вакуумметр, 16 - вакуум-насос, 17 - вентиль для регулирования расхода смеси по ротаметру 6; VI - установка компрессора; 18 - фильтр для очистки воздуха, 19 - компрессор, 20 - ресивер компрессора, 21 - манометр, 22 - вентиль для регулирования давления в пневматической линии; VII - хроматермограф, 23а и 23б - краны дозатора, 24 - дозатор, 25 - разгоночная колонка, 26 -• командный прибор для регулирования нагрева колонки и ее охлаждения, 27 - синхронный электродвигатель командного прибора, 28 - фильтр, 29 - пламенно-ионизационный детектор (газоанализатор), 30 - вентиль для регулирования расхода воздуха через детектор; VIII - регистрирующий прибор хроматермографа, IX -генератор водорода дЛЯ питания детектора хроматермографа

По величине tx определяют погонную длину скважины, приходящуюся на единицу времени бурения. Полученные данные используют для построения кривой изменения продолжительности бурения (скорости бурения) с глубиной, называемой кривой механического каротажа.

Расход промывочной жидкости QBbIX характеризует объемную скорость этой жидкости (в л/с), поступающей из скважины на «выходе». По изменению величины QBbIX по стволу скважины в про песее бурения судят о поглощении промывочной жидкости пластом, а следовательно, о вскрытии проницаемых пластов или интервале пог лощения.

Коэффициент разбавления Ev характеризует количество промывочной жидкости, которое приходится на единицу объема выбуренной породы (в м3/м3) и определяется из соотношения

Ep = 0.77*10³ 1/dHᶟ Qвых t (VI.12)

где ds - номинальный диаметр скважины (в см).

Для определения параметров, характеризующих газо- и нефте- содержание пластов, из промывочной жидкости (глинистого раствора), поступившей на поверхность, извлекают часть газа (дегазируют его). Извлеченный газ, смешиваясь с воздухом, образует газовоздушную смесь, которая поступает на анализ для определения содержания и состава углеводородных газов и газовоздушной смеси.

Дегазация и анализ газовоздушной смеси производятся непрерывно в процессе бурения и достигаются при помощи дегазаторов, которые работают на различных принципах: понижении давления над раствором (созданием вакуума); подогреве, механическом воздействии или несколькими средствами одновременно. В последних моделях газокаротажных станций применяют дегазатор с дроблением потока глинистого раствора. Дегазатор устанавливают в желобе на поплавках вблизи устья скважины. В результате дробления поверхность глинистого раствора, попадающая в камеру дегазатора с пониженным давлением, значительно увеличивается. При этом из глинистого раствора извлекается часть газа, которая, смешиваясь с воздухом, образует так называемую газовоздушную смесь.

В зависимости от интенсивности дегазации глинистого раствора из него выделяется большая или меньшая часть газа и осуществляется различная «глубина» (степень) дегазации. Применяемые дегазаторы извлекают относительно небольшое количество газа. Степень дегазации глинистого раствора исчисляется сотыми и десятыми долями процента и только при помощи дегазатора непрерывного действия с интегрирующим контуром, входящим в комплект автоматической газокаротажной станции АГКС-65, дегазация достигает 1-5 %.

Газовоздушная смесь по газовоздушной линии (см. рис. 138, II) подается в газоанализатор (см. рис. 138, III), где подвергается соответствующей подготовке к анализу, проведению анализа и регистрации основных параметров (см. рис. 138, IV). Чтобы установить параметры, характеризующие газо- и нефтесодержание пластов, выполняются следующие операции: непрерывный анализ газовоздушной смеси для определения суммарного содержания в ней углеводородных газов Гсуи и приведенных газопоказаний Гпр, а также компонентный анализ на содержание в пласте предельных углеводородных газов (Сг-Св).

Для оценки суммарного содержания углеводородных газов в газовоздушной смеси служит термохимический газоанализатор (см. рис. 138, III).

Термохимический газоанализатор работает по принципу неравновесного моста (моста Уитстона). Двумя плечами моста являются платиновые нити, помещенные в камеры; одно плечо 9 - рабочее, а другое 10 - компенсирующее; сопротивления этих плечей строго одинаковы. Два других плеча с равными сопротивлениями выполнены из манганиновой проволоки. Соотношение между плечами мостика таково, что если через газоанализатор проходит чистый воздух, то наблюдается положение равновесия. Изменение одного из четырех названных сопротивлений приводит к нарушению равновесия моста и возникновению тока в измерительной цепи. Анализируемая газовоздушная смесь пропускается через рабочую камеру, в которой помещена спираль из платиновой проволоки, нагретой до температуры 800-850 °С. Часть горючих газов, содержащихся в смеси, сгорает. Количество тепла, выделяемого при сгорании газовоздушной смеси, зависит от количества газообразных углеводородов и идет на дополнительный нагрев и повышение сопротивления накаленной платиновой нити. В результате равновесие мостика нарушается и в измерительном приборе потечет ток, который и фиксируется.

Для количественного перехода от измеряемой силы тока к процентному содержанию углеводородных горючих газов в газовоздушной смеси, пропускаемой газоанализатором, последний подвергается калибровке. Сила тока регистрируется на ленту автоматически самопишущим потенциометром. Лента перемещается в зависимости от глубины скважины и запись ведется в виде диаграммной кривой. Регистрируемая кривая подвергается обработке и привязке к истинным глубинам, соответствующим поступлению в скважину анализируемых углеводородных газов из разбуриваемого пласта в скважину. Полученная диаграмма названа кривой суммарных газопоказаний Гсум; по ней определяют суммарное содержание углеводородных газов (в %) в газовоздушной смеси, отбираемой из дегазатора.

Суммарные газопоказания, получаемые при газовом каротаже, являются одним из основных параметров, используемых при выделении в разрезе газонефтяных пластов. По величине Гсум (в %) оценивается газонасыщенность глинистого раствора q, поступающего из скважины, что соответствует объему углеводородных газов, содержащихся в единице объема глинистого раствора (в см8/л):

= КдгГсум (VI.13)

где КдГ -- коэффициент дегазации, определяемый в % периодической калибровкой аппаратуры (дегазатора-газоанализатора). Значения Гсум и <7 зависят не только от газо- или нефтесодержания плаета, но и от типа дегазатора, скорости движения газовоздушной смеси, способности глинистого раствора к дегазации и режима бу- оения скважин в целом. Кроме того, из разбуриваемых пород на- оядУ с углеводородными газами в глинистый раствор поступают в виде примесей и неуглеводородные горючие газы (водород, окись углерода), которые также отмечаются термохимическим газоанализатором. Влияние примесей на показания газоанализатора учитывают, пропуская газовоздушную смесь через хроматермограф (см. рис. 138, VII).

В современных АГКС для непрерывного суммарного определения углеводородных газов в газовоздушной смеси (газоносителя) используют газоанализаторы с пламенно-ионизационными детекторами (хроматермографы ХГ-1Г). Работа их основана на ионизации молекул углеводородных газов при их сгорании в водородном пламени. Для этого в полость корпуса детектора подают анализируемый газ и газ.оноситель (водород и воздух), при горении водорода не возникает ионов и пламя отмечается низкой электропроводностью. При сгорании газоносителя, содержащего углеводородные газы, происходит ионизация их молекул и резкое увеличение электропроводности пламени. По величине тока, регистрируемой самопишущим потенциометром, судят о концентрации углеводородных газов в газовоздушной смеси.

Пламенно-ионизационные газоанализаторы не чувствительны не только к водороду, но и к другим неуглеводородным газам, часто присутствующим в природных газах (окись углерода, углекислый газ, сероводород, азот). Пламенно-ионизационные детекторы обладают высокой стабильностью в работе, широким диапазоном измерений концентраций углеводородных газов (от 0,001 до 60 %). Однако по сравнению с термохимическими эти детекторы имеют значительно более сложное устройство и большую чувствительность к изменениям скорости потока газоносителя.

Приведенные газопоказания Гпр соответствуют приведенному к нормальным условиям объему газа, содержащемуся в единице объема пласта, вскрываемого скважиной. Гпр, будучи свободно от влияния режима бурения, более тесно, чем Гсум, связано с газосо- держаннем пласта.

Между величинами Гир (в м3/м3) и Гсум существует следующая зависимость:

Гпр = КдгГсумEp10³   (VI.14)

где Ер - коэффициент разбавления (в м3/м3) [см. формулу (VI. 12) ]. При помощи компонентного анализа газовоздушной смеси определяют (в %) относительное содержание в пласте предельных углеводородов: метана Сх, этана С2, пропана С3, бутана С4, пентана С6, гексана Q. Для компонентного анализа в качестве чувствительных элементов используют термохимические (в хроматермографе ХТ-2М), пламенно-ионизационные (в хроматермографе ХГ-1Г) детекторы.

Основными узлами хроматермографа являются дозатор (см> рис. 138, VII, 24), разгоночная колонка (см. рис. 138, VII, 25) газоанализатор (см. рис. 138, VII, 29) и регистрирующий прибор (см. рис. 138, VIII). Дозатор служит для отбора проб углеводородных газов и подачи его в разделительную колонку. Через колонку, представленную трубкой из нержавеющей стали, заполненной адсорбентом, продувают воздухом пробу анализируемой газовоздушной смеси. В качестве адсорбентов применяют высокодисперсные твердые вещества обладающие большой удельной поверхностью и высокой адсорбционной способностью (силикагель, алюмогель, активированный уголь и др.). Разделение газовой смеси на индивидуальные компоненты достигается в результате их различной адсорбционной способности, обусловленной их молекулярным весом и температурой кипения. Наименьшей адсорбционной способностью обладает метан, который практически не сорбируется. Остальные компоненты поглощаются адсорбентом в следующей последовательности: этан, пропан, бутан, пентан и гексан. Каждый компонент газовой смеси проходит с различной скоростью через слой сорбирующего вещества при обдувании его потоком газоноси- теля. В сорбенте компоненты удерживаются некоторое время, различное для каждого компонента, и последовательно поступают в газоноситель.

В результате анализируемая газовая смесь превращается в разделительной колонке в поток бинарных смесей газоносителя с одним из углеводородных компонентов (метан, этан, пропан, бутан, пентан, гексан), разделенных во времени. Этот поток подается на газоанализатор, подключенный к регистрирующему прибору (самопишущему потенциометру), фиксирующему газопоказания во времени.

Газоноситель не воздействует на показания пламенно-ионизационного детектора (в хроматермографе ХГ-1Г), будучи инертным, я детектор фиксирует лишь углеводородные компоненты. В результате получают хроматермограмму - последовательность пик, записанных в масштабе времени, разделенных минимумами. Площадь каждой пики пропорциональна содержанию компоненты С„Н2п+г (в %) анализируемой смеси (рис. 139).

Время анализа одной пробы в современных хроматермографах составляет приблизительно 6 мин. За это время бурением может быть пройден определенный интервал скважины. В связи с этим в современных газокаротажных станциях предусмотрена система пробоотборников для отбора пробы газа и последующего их анализа на хроматографе.

Рис. 2. Примерный вид хроматер- мограммы при компонентном анализе на предельные углеводородные газы от метана до гексана Ti- Та - времена между началом цикла анализа и выделением на хроматограмме максимума для соответствующего компонента с амплитудой -Л6; Тц - время цикла анализа смеси; t1 - tu - удвоенное время, измеренное на половине высоты каждого максимума

Определение глубин

При газовом каротаже очень важно правильно привязать результаты анализов к глубинам поступления газообразных углеводородов из пласта в скважину. Полученные газопоказания должны быть отнесены (привязаны) к той глубине скважины, при которой этот буровой раствор (соответствующая порция его) находился на забое. Для этого необходимо учесть время, в течение которого промывочная жидкость поднимается по затрубному пространству от забоя до устья, и время движения газовоздушной смеси от дегазатора к газоанализатору. Последнее определяется легко; затруднения возникают при вычислении времени движения жидкости от забоя до устья скважины. Это время, называемое в практике газового каротажа отставанием, непрерывно изменяется в процессе бурения в зависимости от многих факторов: глубины и конструкции скважины, производительности и числа работающих насосов и т. д. Величина отставания определяется углублением скважины за время подъема глинистого раствора от ее забоя до устья. В случаях поглощения раствора возможны пропуски отдельных интервалов, иногда продуктивных. При использовании автоматических газокаротажных станций (АГКС) различают: действующую глубину Яд (в м) - глубину бурящейся скважины, отмечаемую глубиномером АГКС в момент проведения газокаротажного измерения, истинную глубину Яи (в м) - глубину, к которой следует отнести результаты измерений. При определении параметров, характеризующих газо- и нефтесодержание (Гсум, Гпр, Сх - Св и др.), связанных с анализом порций глинистого раствора, несущих пластовые углеводородные газы, величины Яд больше Яи. При измерении параметров, характеризующих технологию бурения скважины (<2вых. и £), Яд и Яи равны.

Разница между действующей и истинной глубинами называется отставанием по глубине:

(VI. 15)

Величина А Я соответствует приращению глубины забоя (в м) за время, в течение которого порция анализируемого глинистого раствора поднимается по затрубному пространству от точки постуд. ления углеводородного газа из пласта до устья скважины:

(VI.16)

где v6 - скорость бурения (в м/ч); t0T - время отставания (в мня) (переменная величина), в течение которого порция промывочной жидкости перемещается от забоя до устья скважины. Согласно определению

Рис 3. Выделение возможных продуктивных пластов в терригенном разрезе по результатам газового каротажа

- песчаник водонасыщенный; 2 - песчаник газонасыщенный, 3 - глина, 4 - глина песчанистая; 5 - известняк; dc ~ 295 мм, Рс - 1,5_,Ом*м при 18 °С

(VI.17)

где ус _ объем промывочной жидкости, равный объему затрубного пространства (в м3); QBb,x - расход промывочной жидкости (в л/с). При использовании АГКС для определения глубин удобно пользоваться продолжительностью бурения 1 м ствола скважины = 60 (1/иб) (в мин/м). На основании совместного решения уравнений (VI. 15) - (VI. 17) истинная глубина определяется:

(VI.18)

Величину Ус устанавливают, как правило, экспериментально, измеряя объем промывочной жидкости, поступающей из скважины, используя индикатор (например, бензин).

На станции АГКС регистрация каротажных параметров производится прерывисто (дискретно) с шагом квантования по глубинам (обычно через 0,25; 0,5 или 1 м). Такая методика связана с тем, что ври низких скоростях бурения скважин скорость изменения параметров весьма мала и непрерывная регистрация изменения параметров в функции глубины в масштабах 1: 500 и 1: 200 практически невозможна. Преобразование сигналов действующих в сигналы истинных глубин в масштабе истинных глубин производится с помощью «запоминающего» устройства с учетом переменного интервала времени отставания t0T (в мин) и соответствующего объема глинистого раствора Ус (в м3).

Границы аномалий по кривым газового каротажа устанавливают в точках, соответствующих началу роста величин Гсум и Гпр по сравнению с уровнем фоновых значений Гсум. ф и Гпр, ф во вмещающих породах. Фоновые газопоказания обусловлены некоторым содержанием газа поступившего в глинистый раствор из пробуренных пластов и вносимого глиной, на которой раствор приготовлен. В качестве газовых аномалий, подлежащих выделению и дальнейшему изучению, являются те из них, газопоказания которых в 2 раза и более превышают фоновые. На рис. 140 дан пример выделения границ аномалий по диаграммам газового каротажа. Для уточнения глубин диаграммы газового каротажа и геофизические кривые после окончания бурения сопоставляются между собой. Границы продуктивных пластов корректируются, учитывая специфику выделения границ газовых аномалий и границ пластов-коллекторов по геофизическим данным.

Основы интерпретации данных газового каротажа

Интерпретация результатов газового каротажа проводится в два этапа: предварительный и окончательный.

Предварительная интерпретация заключается в выделении ано- малийных интервалов по кривым Гсум и /Д,. Приведенные газопоказания Гпр в отличие от Гсуы не зависят от условий бурения и пласты, перспективные на нефть и газ, выделяются по кривой Гвр со значительно большей уверенностью. Для оценки приуроченности аномалии к тому или иному типу залежи рассчитывают среднее значение Дпр. Ср в пределах выделенной аномалии и сравнивают с характерными значениями Гвр для продуктивных пластов ранее пробуренных скважин в данном районе на соответствующей глубине. При положительной оценке (Гпр. ср > Гпр) интервал разреза, к которому приурочена газовая аномалия, является перспективным и рекомендуется для детальных промысловых и геофизических исследований.

Для характерных точек газовой аномалии Гпр определяют компонентный состав Сх-С6 и вычисляют для выделенного интервала средние значения С1ср-С6ср. Полученные средние значения наносят на эталонные (типовые) палеточные кривые, полученные дл^ данного района, и оценивают характер насыщения пласта (рис. 14{\ По совпадению вычисленных точек с тем или иным графиком судят о характере насыщения исследуемого пласта. Качественное разделение пластов возможно и по преобладанию содержания метана Сф в газоносных пластах и тяжелых углеводородов С2-Q в нефтеносных. При этом надо иметь в виду, что такой способ ин терпретации не всегда приводит к однозначным результатам. В ряде случаев различить продуктивные" пласты от таких же водоносных с остаточной нефтью или растворимым газом по компонентному анализу часто не удается.

Окончательная интерпретация данных газового каротажа сводится к следующему. Рассчитывают исправленные суммарные га- зопоказания Гсум. иСП (в %) с учетом фоновых значений /фум. ф.'

 (VI.19)

где Г сум. ср - среднее значение суммарных газопоказаний в пределах аномалии (в %); h' --мощность пласта по данным газового каротажа (в м); /гЭф - эффективная мощность по геофизическим кривым (в м).


(VI. 20)

Рис. 4. Пример палетки с эталонными кривыми компонентного состава газа для районов Саратовского Поволжья (по Л. М. Чекалину)

Пласт: 1 - нефтенасыщенный, 2 - нефтегазонасыщенный, 3 - газонасыщенный

Определив по данным компонентного анализа характер насыщения пласта, вычисляют Fr и Frn (в %):

(VI 21)

Риг. 5. Комплексная палетка для определения величин FHr по величинам Н [8] (а) и Гпр (б)

Шифр кривых: а - FHr (в %), б - G (в м3/м3)

где Т - температура пласта (в К); рпл - пластовое давление (в МПа); г - поправочный коэффициент за сжимаемость реальных газов, зависящий от Т, рпл и плотности газа бг;

(VI.22)

где Н - глубина залегания пласта в (м); G - газовый фактор нефти (в м3/м3). Вычисленные FT и Fnr сравнивают с критическими fr. Кр и fHr кр, установленными для продуктивных отложений данного района, и делают заключение: если Fr^>Fr. кр (Fnr>Fnr. кр), то пласт газоносен (нефтеносен); при Fv<Fr кр (Fm<.FHr. кр)- пласт водоносен. В наиболее распространенных случаях Рнгкр = -' 5 %. Обычно Fr и FHr определяют по палеточным кривым, рассчитанным по формулам (VI.21), (VI.22). Палетка для определения Fur дана на рис. 142 [8]. Результаты окончательной интерпретации данных газового каротажа оцениваются в комплексе с проведенными в скважине промыслово-геофизическими исследованиями.

Газовый каротаж после бурения

Существенной задачей при проведении газового каротажа после бурения является выбор оптимального времени перерыва циркуляции промывочной жидкости, необходимого для заметного ее газо- обогащения. Недостаточный перерыв циркуляции раствора приводит к пропуску залежи, а слишком большой - к значительному его распространению по стволу и затруднению локализации залежи. Проведенные расчеты, подтвержденные практикой, показали, что перерывы в циркуляции промывочной жидкости, вызванные спуско-подъемными операциями и другими, связанными с процессом бурения, в большинстве случаев достаточны, чтобы газообогаще- ние раствора достигло величин, определяемых при газовом каротаже после бурения. Оптимальное время перерыва циркуляции промывочной жидкости колеблется в основном от 3 до 20 ч.

При газовом каротаже после бурения проводится непрерывная регистрация газосодержания струи промывочной жидкости в течение времени, достаточного для выхода двукратного объема этой жидкости с исследуемой глубины до земной поверхности. После бурения изучение суммарного содержания углеводородных газов -Гсум производят как в глинистом растворе, заполняющем затруб- ное пространство, так и находящемся внутри бурильных труб. Газовая аномалия на кривой ГСум, соответствующая измерению внутри труб, повторяет (в перевернутом виде) конфигурацию той же аномалии на кривой, полученной в затрубном пространстве, она размещена ниже ее по глубине и характеризуется меньшими показаниями. Измерением двух кривых Дум (в затрубном и вну- тритрубном пространствах) уточняют привязку газовых аномалий к глубинам и контролируют качество работ.

В период прекращения циркуляции глинистый раствор в результате диффузии обогащается газом в непосредственной близости от газоотдающего пласта. При погружении бурильных труб происходит вытеснение части глинистого раствора, что влечет за собой соответствующие перемещения вверх по скважине аномалий- ной газовой зоны.

Для определения истинной глубины размещения аномалийных газопоказаний (до начала спуска бурильных труб) пользуются выражением

(VI.23)

где На - глубина аномалийных газопоказаний, зафиксированная на кривой после спуска колонны (в м); Нк - глубина спущенной бурильной колонны к началу циркуляции (в м); V0 - объем 1 м открытого ствола скважины (в л); VK - объем жидкости (в л), вытесняемой собственно колонной бурильных труб длиною 1 м.

С помощью газового каротажа после бурения решаются те же задачи, что и при газовом каротаже в процессе бурения с одной и той же степенью достоверности. Однако газовый каротаж после бурения обладает большей оперативностью один отряд может обслужить значительное число скважин, что снижает стоимость работ этого вида каротажа.

Газокаротажная станция

Газовый каротаж проводят при помощи автоматической газокаротажной станции (АГКС), смонтированной на автомобиле или двухосном прицепе. Газокаротажная станция устанавливается на буровой на все время бурения того интервала скважины, в котором предстоит проведение газового каротажа. Она позволяет проводить газовый каротаж в процессе и после бурения без специальных для этого простоев скважины.

Автоматическая газокаротажная станция рассчитана на измерение и автоматическую регистрацию в аналоговой форме в масштабе глубин 1: 500 и 1: 200 и в цифровой форме для непосредственного ввода в ЭВМ параметров, характеризующих газо- и нефте- газосодержание пластов (суммарные газопоказания Гсум) в основном н затрубленном масштабах, приведенные газопоказания Гир, компонентный газовый анализ (Сх-С6) и записанных дискретно с постоянным шагом квантования по глубинам Нк в функции истинных глубин, а также параметров, определяющих технологию бурения (продолжительность бурения 1 м скважины tlt расход глинистого раствора на «выходе» скважины QBbIX, коэффициент разбавления Ер), регистрируемых дискретно с переменным шагом квантования по глубинам п, Нк в функции истинных глубин.

Наличие в АГКС специального запоминающего устройства, задерживающего сигналы с действующих глубин Яд на переменный интервал времени [см. формулы (VI. 16) и (VI. 18)], обеспечивает автоматическое определение параметров ГСум и Гпр и повышает точность их привязки к истинным глубинам. Использование хроматермографа ХГ-1Г с пламенно-ионизационным детектором дает исследования в течение некоторого времени нецелесообразно.возможность проводить высокочувствительный компонентный экспресс-анализ по стволу скважин с регистрацией кривых изменения отдельных компонентов в масштабе истинных глубин. Расширение комплекса газокаротажных параметров на современных АГ}(С с одновременной регистрацией этих параметров в аналоговой и цифровой формах без специальных простоев скважины привело к созданию системы комплексной интерпретации результатов геофизических и геохимических исследований скважин. Этим созданы предпосылки для существенного повышения геологической эффективности комплекса исследований нефтяных и газовых скважин.

Геохимические методы применяются в основном для исследования нефтегазопоисковых и разведочных скважин. При бурении эксплуатационных скважин геохимические методы в общем виде не проводятся. В порядке исключения газовый каротаж проводится в случаях доразведки на эксплуатационных площадях отложений, залегающих выше разрабатываемых продуктивных горизонтов, а также при сложно построенной продуктивной толще.

Диффузионное обогащение промывочной жидкости углеводородными газами не зависит от глубины скважины. В этом существенное преимущество газового каротажа после бурения перед другими методами при исследовании глубоких и сверхглубоких скважин. В связи с этим глубокие и в особенности сверхглубокие скважины целесообразно во всех случаях исследовать газовым каротажем после бурения. По данным геохимических исследований скважин в комплексе с геофизическими можно оперативно принимать решение о проведении испытания продуктивных объектов. Сравнение полученных данных геохимических исследований с результатами опробования служит критерием эффективности выполненного комплекса исследований.

Заключение

Газовый каротаж находит применение и при разведке угольных месторождений и горючих сланцев. Основной задачей при этом является определение концентрации метана, который является взрывоопасным газом и должен учитываться при строительстве и работе добывающих шахт. Результаты геохимических исследований скважин могут быть искажены добавками в промывочную жидкость нефти и смазки от бурового инструмента, особенно в случае содержания в них газообразных компонентов. Если в раствор добавлялась нефть, то проводить геохимические исследования в течение некоторого времени нецелесообразовно.

Список литературы

1.      Венделыитейн Б.Ю., Резванов Р.А. Геофизические методы определения параметров нефтяных коллекторов. М., Недра, 1978.

.        Дахнов В.Н. Геофизические методы определения коллекторских свойств и нефтегазонасьпцения горных пород. М., Недра, 1975.

.        Добрынин В.М. Деформация и изменения физических свойств коллекторов нефти и газа. М., Недра, 1970.

.        Дьяконов Д.И., Леонтьев Е.И., Кузнецов Г.С. Общий курс геофизических исследований скважин. М., Недра, 1977.

.        Ивакин Б.Я., Карус Е.В., Кузнецов О.Л. Акустический метод исследования скважин. М., Недра, 1978.

.        Итенберг С.С. Промысловая геофизика. М., Гостоптехиздат, 1961.

.        Итенберг С.С. Интерпретация результатов каротажа скважин. М., Недра, 1978.

.        Комаров С.Г. Гюфизические методы исследования скважин. 2-е изд. М., Недра, 1973.

.        Латышева М.Г., Вендельштейн Б.Ю, Тузов В.П. Обработка и интерпретация материалов геофизических исследований скважин. М., Недра, 1975.

.        Определение петрофизических характеристик по образцам/В.Н. Кобранова, Б.И. Извеков, С.Л. Пацевич и др. М., Недра, 1977.

.        Прострелочные и взрывные работы в скважинах/Н.Г. Григорян, Д.Е. Пометун, Л.А. Горбенко и др. М., Недра, 1972.

.        Сохранов Н.Н. Машинные методы обработки и интерпретации результатов геофизических исследований скважин. М., Недра, 1973.

Похожие работы на - Газовый каротаж

 

Не нашли материал для своей работы?
Поможем написать уникальную работу
Без плагиата!
Без нейросетей!