Автоматизированная система управления технологическим процессом

  • Вид работы:
    Курсовая работа (т)
  • Предмет:
    Другое
  • Язык:
    Русский
    ,
    Формат файла:
    MS Word
    1,94 Мб
  • Опубликовано:
    2014-07-25
Вы можете узнать стоимость помощи в написании студенческой работы.
Помощь в написании работы, которую точно примут!

Автоматизированная система управления технологическим процессом















Автоматизированная система управления технологическим процессом

Содержание

Введение

. Основная часть

.1 Анализ технологического процесса как объекта управления, постановка задачи автоматизации

.2 Системы фасовки краски и дозирования жидкостного сырья

.3 Химический состав краски

.4 Выбор приборов и средств автоматизации

. Описание технологического процесса производства розлива краски

.1 Оборудование

.2 Общая характеристика диссольвера (СМУ - дисольвер-смеситель многокомпонентный универсальный)

.3 Устройство и назначение диссольвера (СМУ)

2.4 Стадии изготовления красок

.5 Технологическая схема установки

Заключение

Список использованных источников

Введение

Автоматизированная система управления и контроля предназначена для управления технологическим процессом (АСУ ТП),автоматизации технологических процессов, поддержания оптимального режима работы технологических аппаратов и учета промежуточных данных, формирования и выдачи отчетной и архивной документации, диагностики измерительного оборудования во всех отраслях промышленности таких как строительная, пищевая, химическая, нефтеперерабатывающая и др. Станции автоматического управления (САУ) представляют собой многофункциональные электротехнические шкафы и щиты автоматики, основной целью которых является автоматизация технологических процессов. Основными целями автоматизации технологического процесса являются: повышение эффективности производственного процесса; повышение безопасности; повышение экологичности; повышение экономичности.

Автоматизированная система управления технологическим процессом (АСУ ТП) - группа решений технических и программных средств, предназначенных для автоматизации управления технологическим оборудованием на промышленных предприятиях. Может иметь связь с более общей автоматизированной системой управления предприятием (АСУТП).

Под автоматизированной системой управления технологическим процессом обычно понимается целостное решение, обеспечивающее автоматизацию основных операции технологического процесса на производстве в целом или каком-то его участке, выпускающем относительно завершённое изделие. Автоматизация - одно из направлений научно-технического прогресса, использующее саморегулирующие технические средства и математические методы с целью освобождения человека от участия в процессах получения, преобразования, передачи и использования энергии, материалов, изделий или информации, либо существенного уменьшения степени этого участия или трудоёмкости выполняемых операций.

Автоматизация позволяет повысить производительность труда, улучшить качество продукции, оптимизировать процессы управления, отстранить человека от производств, опасных для здоровья. Автоматизация, за исключением простейших случаев, требует комплексного, системного подхода к решению задачи. В состав систем автоматизации входят датчики (сенсоры), устройства ввода, управляющие устройства (контроллеры), исполнительные устройства, устройства вывода, компьютеры. Применяемые методы вычислений иногда копируют нервные и мыслительные функции человека. Весь этот комплекс средств обычно называют системами.

Основная тенденция развития систем автоматизации идет в направлении создания автоматических систем, которые способны выполнять заданные функции или процедуры без участия человека. Роль человека заключается в подготовке исходных данных, выборе алгоритма (метода решения) и анализе полученных результатов. Однако присутствие в решаемых задачах эвристических или сложно программируемых процедур объясняет широкое распространение автоматизированных систем. Здесь человек участвует в процессе решения, например, управляя им, вводя промежуточные данные. На степень автоматизации влияют продолжительность времени, отведенного на решение задачи, и её вид - типовая или нет. Так, при срочном поиске решения нестандартной задачи следует полагаться только на самого себя.

Автоматизация производства - это процесс в развитии машинного производства, при котором функции управления и контроля, ранее выполнявшиеся человеком, передаются приборам и автоматическим устройствам.

Введение автоматизации на производстве позволяет значительно повысить производительность труда и качество выпускаемой продукции, сократить долю рабочих, занятых в различных сферах производства.

До внедрения средств автоматизации замещение физического труда происходило посредством механизации основных и вспомогательных операций производственного процесса. Интеллектуальный труд долгое время оставался немеханизированным.

В настоящее время операции физического и интеллектуального труда, поддающиеся формализации, становятся объектом механизации и автоматизации. В современных условиях автоматизация производства носит комплексный характер и предполагает автоматизацию рабочих машин, технологических линий и блоков, широкое внедрение станков с числовым управлением, линий ЭВМ, программируемых роботов, а также самых дешевых устройств автоматизации - микропроцессоров.

Наибольшее значение имеет развитие гибких автоматизированных производственных систем, обладающих огромными возможностями повышения эффективности как крупного, так и мелкосерийного многономенклатурного производства. Внедрение таких систем позволяет увеличивать выпуск продукции при сокращении численности занятых, снижать брак и повышать гибкость производственных процессов.

краска розлив диссольвер

1. Основная часть

1.1 Анализ технологического процесса как объекта управления

Технический параметр - физическая величина, характеризующая какое-нибудь свойство технического устройства, системы, явления или процесса.

Виды технических параметров:

. Входные (внешние) параметры отражают внешние требования к техническому устройству (процессу), их значения или характер изменения с той или иной точностью известны. В данном технологическом процессе входными параметрами являются: уровень воды (в смесительной камере), температура воды, скорость вращения вала мешалки, расход воды на входе, количество красящих пигментов.

. Выходные параметры - это свойства объекта управления, зависящие от входных параметров. В данном технологическом процессе выходными параметрами являются: вязкость смеси, давление воды, уровень жидкости, расход жидкости на выходе.

Возмущающее воздействие (возмущение) - внешняя сила ( причина), вызывающая изменение состояния САР. Возмущение может быть приложено как к объекту регулирования, так и к регулятору. К возмущающим воздействиям в данном технологическом процессе относятся: температура окружающей среды и качество пигментов (добавок).

На рисунке 1 представлена схема анализа технологического процесса:

Рисунок 1 - Схема анализа технологического процесса

Постановка задачи автоматизации:

К основным преимуществам автоматизации производства водных ЛКМ можно отнести: замена человека в задачах, включающих тяжелый физический или монотонный труд; замена человека при выполнении задач в опасных условиях (а именно: пожар, химические ожоги, работа с химически-агрессивными материалами и т.д.); выполнение задач, которые выходят за рамки человеческих возможностей по весу, скорости, выносливости и т.д.; экономика улучшения (автоматизация может вносить улучшения в экономику предприятия, общества или большей части человечества).

Данные цели достигаются посредством решения следующих задач автоматизации технологического процесса производства водных ЛКМ: повышение эффективности производственного процесса; повышение безопасности; повышение экологичности; повышение экономичности; повышение объемов производства; улучшение качества регулирования; повышение коэффициента готовности оборудования; улучшение эргономики труда операторов процесса; обеспечение достоверности информации о материальных компонентах, применяемых в производстве (в т.ч. с помощью управления каталогом) ; хранение информации о ходе технологического процесса и аварийных ситуациях.

1.2 Системы фасовки краски и дозирования жидкостного сырья

Производство лакокрасочной продукции очень востребовано, особенно в связи с ростом рынка строительных и отделочных материалов. Для производства лакокрасочных материалов необходимо отапливаемое помещение, водопроводная вода, стандартная вентиляция.

Для дозирования компонентов краски при её приготовлении и фасовки готового продукта в тару применяются следующие системы:

. Узел фасовки краски и подачи жидкостного сырья - наиболее экономная и простая система с использованим ручного роторного дозатора. Узел фасовки краски и дозирования жидкостного сырья предназначен для автоматизации операций фасовки красок на водной основе в ведерную тару (из пластиковой дежи) с ручным отсечением дозы, а также перекачки жидкостного сырья для производства ЛКМ из емкости с сырьём в пластиковую дежу для приготовления краски. Принцип действия системы заключается в подаче компонентов краски из бочки в дежу для приготовления краски и фасовки готового продукта под действие роторного дозатора. В систему входит пластиковая дежа; роторный дозатор; весы; тележка - опрокидыватель для бочек. Рисунок 2.

Рисунок 2. - Узел фасовки краски и подачи жидкостного сырья

Технические характеристики: рабочая среда - краски на водной основе и компоненты ЛКМ малой и средней вязкости; пластиковая дежа 200 л; работает с металлическими бочками до 215 литров при дозировании жидкостных компонентов ЛКМ; диапазон дозирования 1 - 50 л.; практически реализуемая точность дозирования 10 г.; выходной диаметр - 1/2; производительность - 5 л. за 20 оборотов; роторный дозатор изготовлен из пластика; антистатичный корпус.

. Помповая пневматическая система более удобная в работе система, так как используется пневматический насос и специальный пистолет с отсекающим бескапельным устройством. Помповая пневматическая система предназначена для автоматизации операций фасовки красок на водной основе в ведерную тару (из пластиковой дежи) с полуавтоматическим отсечением дозы, а также для перекачки жидкостного сырья для производства ЛКМ из емкости с сырьём в дежу для приготовления краски. Принцип действия системы заключается в подаче компонентов краски из бочки в дежу для приготовления краски и фасовки готового продукта при помощи помпового устройства. В систему входит помповое устройство: узел фасовки; устройство бескапельного отсечения краски; тумба; весы для тары; пластиковая дежа. Рисунок 3.

Рисунок 3 - Помповая пневматическая система

. Полуавтоматическая пневматическая система наиболее рациональное устройство по системе цена - качество. Не имеет снашивающихся частей, перестраивается под разную вязкость ЛКМ. Полуавтоматическая пневматическая система дозирования жидкостного сырья и фасовки краски предназначена для автоматизации операций фасовки красок на водной основе в ведерную тару (из рабочего резервуара) с полуавтоматическим отсечением дозы, а также для вакуумной перекачки жидкостного сырья для производства ЛКМ из емкости с сырьём через рабочий резервуар в дежу для приготовления краски. Принцип действия оборудования заключается в следующем. Для приготовления краски жидкостное сырьё подаётся в рабочий резервуар под действием вакуума. Затем отмеренная доза жидкостного сырья перетекает в ёмкость для приготовления краски под действием избыточного давления. Операция повторяется, пока все жидкие продукты не окажутся в емкости для приготовления краски. Для розлива готового продукта в тару приготовленная краска подаётся в рабочий резервуар. Из рабочего резервуара продукт поступает в тару под действием избыточного давления (величина которого зависит от вязкости краски), создаваемого регулятором давления. В систему входит: рабочий резервуар (вакуумная дежа из нержавеющей стали 200л); пульт управления; узел фасовки (полуавтомат); тумба; весы. Технические характеристики: рабочая среда - краски на водной основе и компоненты ЛКМ малой и средней вязкости; давление на выходе компрессора (настраивается редуктором давления на компрессоре и контролируется по манометру на компрессоре) 0,6 МПа (bar); максимальный расход воздуха 6 м3/час; давление в РР настраивается фильтром-регулятором давления и контролируется по манометру регулятора. Величина давления в РР подбирается экспериментальным путем и в зависимости от вязкости фасуемого продукта и объема тары варьируется в пределах от 0,2 до 1,0 кгс/см2. Конструктивные параметры: внутренний диаметр гидрокоммуникаций: линии налива 19мм; линии пополнения РР и линии слива 26 мм.; внутренний диаметр сменного сливного наконечника 6, 12, 15 мм. Рисунок 4.

Рисунок 4. - Полуавтоматическая пневматическая система

. Атоматическая двухканальная пневматическая система наиболее удобная в работе, так как имеет автоматическое отсекание дозы и два независимых канала - один на дозирование компонентов краски, другой для фасовки готового продукта. Автоматическая пневматическая система фасовки краски и других типов жидкостей с электронным блоком управления с отсечением дозы по времени. Принцип действия системы заключается в подаче компонентов краски из бочки в дежу для приготовления краски и фасовки готового продукта при помощи помпового устройства. В систему входит: рабочий резервуар (вакуумная дежа из нержавеющей стали 200л); пульт управления; узел фасовки (автомат); тумба. Технические характеристики: рабочая среда - краски на водной основе и компоненты ЛКМ малой и средней вязкости; давление на выходе компрессора (настраивается редуктором давления на компрессоре и контролируется по манометру на компрессоре), МПа(bar) 0,6-0,8(6-8); максимальный расход воздуха 6 м3/час; диапазон дозирования 0,1 - 50 л.; практически реализуемая точность дозирования 5 г.; выходной диаметр 1/2; производительность помпового устройства 48л/мин. Рисунок 5.

Рисунок 5. - Атоматическая двухканальная пневматическая система

. Атоматическая двухканальная пневматическая система - 2 предназначена для автоматизации операций фасовки красок на водной основе в ведерную тару (по первому каналу из рабочего резервуара) с автоматическим отсечением дозы, а также для вакуумной перекачки жидкостного сырья для производства ЛКМ из емкости с сырьём в дежу для приготовления краски(по второму каналу- с использованием мерной ёмкости ). Принцип действия оборудования заключается в следующем. Для приготовления краски жидкостное сырьё подаётся в мерную ёмкость под действием вакуума. Затем отмеренная доза жидкостного сырья перетекает в ёмкость для приготовления краски под действием избыточного давления. Операция повторяется, пока все жидкие продукты не окажутся в емкости для приготовления краски. Для розлива готового продукта в тару, приготовленная краска подаётся в рабочий резервуар. Из рабочего резервуара продукт поступает в тару под действием избыточного давления (величина которого зависит от вязкости краски), создаваемого регулятором давления. Доза отсекается автоматически. Рисунок 6.

Рисунок 6. - Атоматическая двухканальная пневматическая система - 2

В систему входит: рабочий резервуар (вакуумная дежа из нержавеющей стали 200л; мерная ёмкость (30л); пульт упраления; узел фасовки (автомат); рабочий стол; весовая платформа для мерной ёмкости; компрессор; весы для тары.

1.3 Химический состав краски

Лаки и краски (лакокрасочные материалы ЛКМ) - это продукты которые при нанесении адгезируют с поверхностью, образуя защитную пленку. Они состоят из нескольких компонентов, каждых из которых имеет свое назначение, влияет на свойства краски и лакокрасочной пленки, формирующейся на поверхности. Это, прежде всего, связующее, пигмент, наполнитель, растворитель и различного рода добавки, компоненты, в зависимости от содержания которых и классифицируют краски. Например, в зависимости от связующего (обеспечивает адгезию к подложке и защищает ее) краски бывают масляные, алкидные, акриловые, силиконовые, силикатные, меловые, известковые, цементные и так далее.

Кстати, связующее (называемое иногда и смолой, и пленкообразователем) является одним из важнейших компонентов лакокрасочной продукции. От применяемого связующего зависят физико-механические свойства краски, то есть пленкообразование, эластичность, твердость, износостойкость, блеск и высыхание.

Для масляных красок связующим могут служить: масло, высыхающее путем окисления (чаще всего льняное), олифа на льняном масле, маслонасыщенная алкидная смола или смесь различных масел. Льняное масло представляет низкомолекулярное связующее, которое хорошо проникает в древесину, образуя плотную водонепроницаемую пленку. Краски на льняном масле отличаются высоким сухим остатком, поскольку это связующее не нуждается в разведении растворителями. Эти краски часто применяются в качестве грунтовок, например, для обшивки досками. Преимуществом масляных красок есть высокая степень наполняемости и небольшой расход. Но для них характерно медленное высыхание.

Для алкидных материалов связующим является алкидная смола. Этот "лак" в основном изготавливается путем варки растительных масел (льняного, таллового, соевого и других) вместе со спиртными и органическими кислотами или кислотными ангидридами. Алкиды - это ассортимент связующих, позволяющих изготавливать лакокрасочные материалы для широкого применения путем выбора связующего.

Для дисперсионных, то есть водоразбавляемых материалов, самое распространенное связующее поливинилацетат (ПВА), полимеры поливинилацетата стирол/акриловые сополимеры, стирол/бутадиен сополимеры и разные смеси данных связующих. Связующим дисперсионных лакокрасочных материалов для наружных работ являются, как правило, полиакрилаты, обладающие достаточной атмосферостойкостью. В водоразбавляемых ЛКМ частицы связующего диспергированны в воде, причем получается эмульсия связующего и воды. Иногда, в такие краски вводят масло или алкидную смолу, эмульгированные и растворимые в воде. В процессе высыхания частицы связующего (шарики эмульсии) уплотняются теснее друг к другу, спекаются и приклеиваются, образуя лакокрасочную пленку. Разными вариантами связующих можно существенно влиять и на свойства дисперсионных лакокрасочных материалов. Например, новые акриловые связующие позволяют изготавливать краски с высокой эластичностью, приспособленные к специфике "живущей" древесины, то есть с водоотталкивающими свойствами и одновременно "дышащей" способностью.

Выбор связующего для дисперсионных лакокрасочных материалов исключительно широк в настоящее время и, следовательно, богат ассортимент готовой продукции: глянцевые твердые лаки для пола, износостойкие, интерьерные краски без запаха, материалы для окраски мебели, широкий спектр материалов для наружных работ.

Эпоксидные, или, как их еще называют, двухкомпонентные состоят из двух частей связующего: эпоксид-ной смолы и отвердителя. Эти компоненты вступают в реакцию между собой, образуя крайне твердую пленку, стойкую к химическим и механическим нагрузкам. При применении таких красок следует запомнить, что они имеют ограниченную жизнеспособность - время применения после перемешивания смолы и отвердителя. Для неорганических лакокрасочных материалов для фасадов связующим является гашенная известь, жидкое стекло (силикатные материалы) или цемент. Такие материалы применяются для красок каменных фасадов. В зависимости от растворителя (жидкость, в которой растворяется связующее, тем самым снижая вязкость) краски бывают на растворителях (уайт-спирит, толуол, ксилол, этилгликоль) и водоразбавляемые. Лакокрасочные материалы можно классифицировать и в зависимости от среды применения (для наружных и внутренних работ), от области применения (строительные, промышленные или художественные), от вида сушки (физическая, химическая, термическая), от степени блеска и в зависимости от подложки (металл, дерево, минеральные поверхности).

В настоящее время рынок строительных материалов предлагает потребителю огромное разнообразие лакокрасочных материалов. Наряду с традиционными, уже ставшими привычными продуктами (масляные, алкидные, меловые, известковые краски) появилось множество видов лакокрасочной продукции, отвечающей совершенно новым современным требованиям. Особой популярностью все больше пользуются сухие смеси полимерминеральных красок, в состав которых входят минеральные вяжущие и органические связующие, пигменты, красители, наполнители, водо-удерживающие, стабилизирующие и адгезионные добавки. Растворные смеси таких красок готовятся смешиванием сухих смесей с водой и используются непосредственно на месте выполнения окрасочных работ. В настоящее время сырье для лакокрасочной продукции отечественные производители предпочитают использовать чаще всего импортное - доля импортных составляющих в готовых красках у многих производителей достигает больше третьей части. Чаще всего используется сырье, приобретаемое в Германии, Голландии, Великобритании, Румынии, Польше, Словакии, Словении и других странах. Отечественное сырье - это растворители, в том числе олифа, частично лаки, красители. Остальное же сырье - спецдобавки, придающие краске высокую кроющую способность, блеск, повышают скорость высыхания, придающие ЛКМ определенный срок хранения и высокие эксплуатационные показатели. Как отмечают отечественные производители, таких добавок нужно немного - около 1-1,5% массы композиции. Применение добавок, импортируемых из-за рубежа, значительно увеличивает качественные показатели ЛКМ, которые сказываются на цене уже готовой продукции: подобное сырье добавляет одну гривну на одном килограмме краски. Но сегодня производитель осознанно идет на увеличение цены, чтобы не проиграть в качестве. Конечно, это в большей степени касается крупных отечественных производителей, выпускающих современную лакокрасочную продукцию и старающихся приблизить ее к мировым нормам качества. Правда, несмотря на такое усердие отечественных производителей к качеству своей продукции, многие замечают, что пока украинский потребитель не готов ее потреблять, хотя цены уже отличаются достаточной приемлемостью.


Важно, чтобы на этапе производства и розлива краски оборудование отвечало всем требованиям и необходимым условиям. Надежность, компактность, универсальность по отношению к различным дозируемым продуктам, простота и удобство эксплуатации, вот часть требований, что предъявляются к оборудованию для розлива краски в тару. Также для такого оборудования важна точность, ведь потери могут быть с виду незначительны, а на самом деле они выливаются в огромные денежные потери. Для измерения уровня жидкости в смесительной камере используется радарный уровнемер ROSEMOUNT серии 5600.

Рисунок 7 - Радарный уровнемер ROSEMOUNT серии 5600

Радарные уровнемеры серии 5600 представляют собой мощные интеллектуальные приборы для бесконтактных измерений уровня различных сред в промышленных, складских и прочих резервуарах.

Работа прибора основана на технологии распространения непрерывного частотно-модулированного излучения микроволнового диапазона 10 ГГц. Благодаря высокой чувствительности уровнемеры серии 5600 могут применяться для измерений уровня продуктов с малой диэлектрической проницаемостью и работать в широком диапазоне значений температур и давлений, обладают высокой гибкостью благодаря широкому выбору сменных антенн, материалов и соединений с процессом. Радарный уровнемер показан на рисунке 7.

Благодаря высокой чувствительности уровнемеры серии 5600 могут применяться для измерений уровня продуктов с малой диэлектрической проницаемостью и работать в широком диапазоне значений температур и давлений, обладают высокой гибкостью благодаря широкому выбору сменных антенн, материалов и соединений с процессом.

В качестве опции радарный уровнемер 5600 может быть оснащен простой в управлении дисплейной панелью модели 2210.

Технические характеристики данного уровнемера указаны в таблице 1.

Таблица 1 - Основные технические характеристики

Параметр

Значение

Погрешность измерений уровня (при исходных условиях), мм

± 5

Диапазон измерений, м

0,6 - 50

Разрешающая способность, мм

1

Воспроизводимость, мм

± 1

Время обновления данных, мс

100

Частота, Гц

10

Излучаемая мощность, мВ

1,0

Рабочий диапазон давлений, МПа

от - 0,1 до 4,0

Рабочий диапазон температур окружающей среды, °C

от - 40 до 70

Рабочий диапазон температур процесса, °C

От -40 до 200


Датчики серии ОВЕН ПД100-ДИ предназначены для непрерывного преобразования избыточного давления измеряемой среды в унифицированный сигнал постоянного тока 40 мА.

Датчики избыточного давления предназначены для систем автоматического регулирования, управления и индикации в различных областях промышленности, жилищно-коммунального хозяйства, на тепловых пунктах и т.п. Датчик давления изображен на рисунке 8.

Рисунок 8 - Датчик ОВЕН ПД100-ДИ

В микропроцессорных датчиках реализована современная технология цифровой компенсации для корректировки «нуля» и диапазона измерения. Благодаря новой цифровой схеме датчики ПД100-ДИ М обладают повышенной надежностью и помехоустойчивостью. Данный датчик отличает высокая перегрузочная способность по давлению. Имеется возможность совместного использования с индикатором ИТП-10 для отображения результатов измерения непосредственно на преобразователе на месте установки.

Технические характеристики датчика давления приведены в таблице 2.

Таблица 2 - Основные технические характеристики

Параметр

Значение

Верхний предел измеряемого давления (ВПИ), Па

от 10 кПа до 25МПа

Перегрузочная способность

200% от ВПИ

Класс точности

±0,5

Степень защиты корпуса датчика давления

IP65

Помехоустойчивость

класса А


Термопреобразователь ДТС015-50М.В3.100 (датчик температуры) предназначен для непрерывного измерения температуры различных рабочих сред (температуры жидкости в смесительной камере) не агрессивных к материалу корпуса датчика. На рисунке 9 изображен термопреобразователь ДТС015-50М.В3.100

Рисунок 9 - Термопреобразователь ДТС015-50М.В3.100

Принцип действия термосопротивления основан на свойстве проводника изменять электрическое сопротивление с изменением температуры окружающей среды. Технические характеристики датчика давления приведены в таблице 3.

Таблица 3 - Основные технические характеристики

Параметр

Значение

Рабочий диапазон измеряемых температур, °C

-50…+180

Класс допуска

В; С

Группа климатического исполнения

Д2; Р2

Условное давление, МПа

10

Степень защиты датчика

IP54


Тахометр ОВЕН ТХ-01 предназначен для измерения частоты вращения вала, линейной скорости перемещения конвейера, времени наработки агрегатов. На рисунке 10 изображен Тахометр ОВЕН ТХ-01.

Тахометр имеет яркий шестиразрядный индикатор, на котором может отображаться частота, либо значение таймера наработки. В качестве датчика может выступать элемент типа «сухой контакт» (кнопки, герконы) или же бесконтактный датчик NPN-типа, для питания последних был предусмотрен встроенный источник питания 24В. Технические характеристики датчика давления приведены в таблице 4.

Таблица 4 - Основные технические характеристики

Значение

Диапазон значений измерения частоты, Гц

от 0,5 до 2500

Диапазон значений измерения времени, с

от 1с до 9999

Питание от источника постоянного тока, В

10,5…30

Диапазон рабочих температур, °С

от -20…70

Рисунок 10 - Тахометр ОВЕН ТХ-01

L - Vis 510 это вискозиметр, который погружается прямо в производственную жидкость. Технические характеристики представлены в таблице 5.

Таблица 5 - Основные технические характеристики

Параметр

Значение

Диапазон измерения, МПа

от 1 до 50.000

Точность измерения, %

1

Источник питания

24V DC 3.75 A

Степень защиты

IP 65


В таблице 6 показана спецификация используемых технических средств автоматизации.

Таблица 6 - Спецификация используемых технических средств автоматизации

Параметр

Место установки

Наименование, тип приборов

Расход

По месту

Радарный уровнемер серии 5600

Частоты вращения вала в смесительной камере

По месту

Тахометр ОВЕН ТХ-01

Температура в смесительной камере

По месту

Термопреобразователь ДТС015-50М.В3.100

Давление в трубопроводе

По месту

ОВЕН ПД100

Вязкость жидкости

По месту

L-Vis 510


2. Описание технологического процесса производства розлива краски

.1 Оборудование

Для производства необходимо оборудование и отапливаемое помещение 20-30м2, водопроводная вода (в случае отсутствия можно задействовать вариант накопительной ёмкости), стандартная вентиляция и питание 220/50, 380/50. Потребуются так же складские помещения под сырьё, тару и готовую продукцию (размер их зависит от объёма производства). Рисунок 11.

Рисунок 11 - Оборудование

. Пульт управления системой автоматического дозирования. Обеспечивает: плавную настройку и контроль заданных весовых количеств жидкого сырья для производства ЛКМ, подготовку системы к работе в режиме фасовки краски и маркировки тары, налив заданной дозы краски в тару, экстренное отключение подачи краски в тару, маркировку тары, порожнение линии разлива и маркировки по окончании фасовки краски, промывку рабочего резервуара и гидрокоммуникаций по окончании работы. Рисунок 12.

Рисунок 12 - Пульт управления системой

2. Диссольвер - предназначен для смешения материалов средней твердости в жидких средах. Дисольвер применяется для производства красок, клеев, косметических продуктов, различных паст, дисперсий и эмульсий и т. д. Рисунок 13.

Рисунок 13 - Диссольвер

. Пульт управления диссольвером прост и надёжен в управлении, имеется 15 15 програмируемых установок скорости, а также возможна связь с компьютером. Рисунок 14.

Рисунок 14 - Пульт управления диссольвером

. Панель индикации весовой платформы - диапазон измерения массы 2-300 кг., погрешность измерения 100г., диапазон вычитания массы тары из общей массы до 100 кг. Рисунок 15.

Рисунок 15 - Панель индикации весовой платформы

. Мерная ёмкость - объем: 35 л. Принцип заполнения: с помощью вакуума, создаваемого инжектором. Отмеривание дозы: по датчику веса - барботажной трубке. Материал - нержавеющая сталь. Рисунок 16.

Рисунок 16 - Мерная ёмкость

. Узел заполнения мерной ёмкости - Предназначен для заполнения мерной ёмкости водой, латексом и другим сырьём для приготовления ЛКМ и слива отмеренных доз в бак. Рисунок 17.

Рисунок 17 - Узел заполнения мерной ёмкости

7. Рабочий резервуар - используется как для приготовления, так и для фасовки краски . Объём : 200 л. Материал : нержавеющая сталь. Рисунок 18.

Рисунок 18 - Рабочий резервуар

. Узел розлива и маркировки - В узле розлива краски реализован принцип её напорного истечения из рабочего резервуара под действием избыточного давления сжатого воздуха. Маркировка тары осуществляется посредством нанесения на крышку банки капли краски с целью идентификации её цвета. Рисунок 19.

Рисунок 19 - Узел розлива и маркировки

9. Компрессор - Ресивер 100л, расход 250/140. Рисунок 20.

Рисунок 20 - Компрессор

. Ёмкость с сырьём для приготовления ЛКМ. Из ёмкостей различные виды жидкого сырья (вода, латекс и т.д.) поступают отмеренными дозами через мерник в бак для приготовления ЛКМ. Рисунок 21.

Рисунок 21 - Ёмкость с сырьём для приготовления ЛКМ

2.2 Общая характеристика диссольвера (СМУ - дисольвер-смеситель многокомпонентный универсальный)

Для производства красок желательно использовать дисольвер-смеситель многокомпонентный универсальный (СМУ), который бы при необходимости мог перемешивать легкосовмещающиеся друг с другом компоненты рамной (якорной) мешалкой и одновременно диспергировать сыпучие компоненты краски (пигменты и наполнители) фрезерной мешалкой, расположенной эксцентрично по отношению к центральному валу рамной (якорной) мешалки. Как правило, перемешивание рамной (якорной) быстроходной мешалкой осуществляется при малых оборотах (60-120 об/мин), диспергирование же сыпучих компонентов на фрезе производится при скорости вращения вала 1000-1500 об/мин. Приводы мешалок находятся на крышке. Рисунок 22.

 Рисунок 22- СМУ - дисольвер-смеситель многокомпонентный универсальный)

Емкость вакуумная. Вакуум создается при помощи вакуумного насоса. Слив продукта производится в нижней точке конусного дна через шаровой кран DN 80. Крышка, закрывающая чашу, имеет люк (400 мм диаметра) для загрузки исходных компонентов. Крышка прижимается к фланцу чаши зажимами. Установка укомплектована тремя мешалками (тихоходной рамной, быстроходной фрезой, шнеком), движущимися навстречу друг другу. С целью предотвращения прилипания продукта к стенкам сосуда, тихоходная мешалка снабжена фторопластовыми скребками. Все части изделия, соприкасающиеся с продуктом, выполнены из пищевой нержавеющей стали. Пульт установки предназначен для управления технологическим процессом измель-чения и смешивания продукта. Рисунок 23.

Рисунок 23. Диссольвер

Диссольвер работает в периодическом режиме с выполнением технологических операций, последовательность и продолжительность которых определяется технологическим регламентом на производство конкретного продукта. Перемешивающее устройство якорного типа при помощи лопастей специального типа осуществляет вращение общей массы продукта по часовой стрелки. Перемешивающее устройство типа шнек позволяет перемещать густой продукт с верхней части объема на уровень работы быстроходной мешалки типа "Фреза", где и происходит основное смешивание, эмульгирование продукта.

Таблица № 7 - Технические характеристики смесителя СМУ

Наименование показателя

Ед. изм.

Показатель

Давление в аппарате

атм

Без давления (под налив)

Давление в рубашке

атм

0.7 атм

Рабочий объем смесителя

Л.

70

Число оборотов мешалки

об./мин.

1500 (регулируемое)

Мощность эл. двигателя.

кВт

1,5

Масса смесителя в сборе, не более

кг

350

 

Таблица № 8 - Комплектность

№ П/П

ОБОЗНАЧЕНИЕ

НАИМЕНОВАНИЕ

Кол-во

1.

К 564.00.01

Двухслойный РЕЗЕРВУАР 70 л.

1

2.

М 565 03

перемешивающее устройство - якорное(пропеллерное)

1

3.


эл. двигатель 1,5 КВт

1

4.


механизм подъема крышки

1

5.


пульт управления

1

6.


термодатчик ТСМ

1

7.

М 565 06

арматура

Комплект


. Смеситель многокомпонентный универсальный СМУ представляет собой двухслойный резервуар, размещённый на опорах, предназначенный для термической обработки и смешения компонентов.

. Дно резервуара торосферическое .

. Крышка смесителя состоит из двух частей, одна из которых имеет возможность вращаться вокруг оси, а вторая прижимается при помощи винтовых приспособлений к верхнему кольцу реактора. На подвижной крышке располагается ручка.

. На крышке смесителя закреплен электродвигатель во взрывобезопасном исполнении, который соединённый валом с перемешивающим устройством якорного (пропеллерного) типа.

. Резервуар смесителя состоит из двух герметичных ёмкостей - ванны внутренней, ванны наружной. Межстенное пространство между наружной и внутренней ваннами (в дальнейшем - рубашка) наполняется теплоносителем (вода, глицерин и т.п.).

. Смеситель укомплектован пультом управления включающим в себя: термодатчики ТСМ (в продукт), управление перемешивающим устройством, управление подъемником крышки.

Поскольку водно-дисперсионные краски являются агрессивной средой с показателем рН от 8 до 10 и выше, при производстве красок желательно использовать все емкостное оборудование выполненным из нержавеющей стали или глазурованным внутри, а коммуникации-трубопроводы - из нержавеющей стали.

Для перекачивания готовой краски и дисперсии по трубопроводам на линии производства водно-дисперсионных красок необходимо использовать только шнековые насосы, поскольку центробежные и шестеренные (как самые распространенные в лакокрасочной промышленности) разрушают дисперсию и приводят к потере свойств краски. Давление, создаваемое шнековым насосом, может колебатьтся в пределах 3-8 атмосфер в зависимости от диаметра трубопровода. В случае если диаметр трубопровода составляет 89-102 мм, ориентировочная мощность шнекового насоса может быть 5-8 атм.

.4 Стадии изготовления красок

. В дисольвер загружают расчетное количество питьевой воды, затем включают дисольвер с фрезой (скорость вращения 800-1000 об/мин) и далее засыпают очень тонкой сыпучей струей Целлосайз QP 52000H (для примера: в промышленных условиях 24 кг Целлосайза засыпают в течение 15-20 мин.). В случае быстрого введения Целлосайза в смеситель могут возникнуть проблемы, связанные с образованием комков, которые потом будет трудно разрушить в пасте и таким образом гомогенизировать раствор.

После введения рецептурного количества Целлосайза и его полного растворения (контроль осуществляется посредством налива раствора в стеклянную пластинку на наличие крупинок нерастворенного Целлосайза) вдисольвер добавляют рецептурное количество полифосфата натрия и перемешивают мешалкой (или фрезой) до полного растворения полифосфата натрия (около 1-1,5 часа).

В промышленности часто используют заранее приготовленный раствор полифосфата натрия, для чего в отдельную емкость (с рамной или якорной мешалкой со скоростью вращения 60-120 об/мин), желательно оборудованной «рубашкой с подогревом», заливают 10-12% рецептурного количества воды, добавляют рецептурное количество сухого полифосфата натрия и проводят процесс его растворения при температуре 30-40°С и вращающейся мешалке от 30мин до 1 часа в зависимости от состояния полифосфата натрия: если он находится в виде порошка - то до 30 мин., если в виде кусков или крупных гранул - до 1 часа.

При отсутствии подогрева в «рубашке» процесс растворения удлиняется, но контроль за полнотой растворения полифосфата натрия должен осуществляться всегда при каждом изготовлении раствора.

После полного растворения полифосфата натрия в дисольвер при малых оборотах (60-120 об/мин) добавляют последовательно: Ucar Дисперсант R-40А, аддитол VXW 6392, довисил, дованол DPnB, пропиленгликоль. После добавления последнего компонента смесь перемешивают в течение 10 мин.

. При постоянно работающем дисольвере (вал с фрезой, скорость вращения вала 1000-1200 об/мин) последовательно загружают: двуокись титана рутильной формы, омиакарб. Двуокись титана рекомендуется использовать импортного производства, поскольку другая придает краске желтовато-сероватый оттенок. Если к белизне краски не предъявляются повышенные требования, то можно использовать отечественную двуокись титана марки Р-02.

В случае использования двуокиси титана в резинокортных или синтетических контейнерах ее загрузку в дисольверследует ввести медленно для лучшего ее введения в композицию.

Продолжительность диспергирования пасты в смесителе после введения последнего компонента должна составлять не менее 40 мин. Паста должна быть однородной, без комков и посторонних включений.

Дисперсию DL 420 добавляют в готовую продиспергированную пасту при перемешивании рамной (якорной) мешалкой. Время совмещения дисперсии с пастой 10-15 мин.

В случае наличия диспергирующего оборудования только в виде дисольвера (без рамной или якорной мешалки) совмещение дисперсии с пастой осуществлять при работающей фрезе не более 10-15 мин., не допуская при этом разогрева краски выше 40°С.

После этого готовую краску при необходимости фильтруют и фасуют в полимерную тару. Хранить краску надо только при температуре окружающего воздуха выше 2°С.

Рецептура

. Краска фасадная на DL 420

. Вода питьевая ГОСТ 2874 29,51

. Целлосайз QP 52000H Германия, ф.Дау 0,35

. Натрия полифосфат ГОСТ 20291 0,30

. Ucar Дисперсант R-40А Германия, ф.Дау 0,30

. Аддитол VXW 6392 Германия, ф. Салютия 0,40

. Довисил Германия, ф.Дау 0,40

. Дованол DPnB Германия, ф.Дау 1,40

. Пропиленгликоль Германия, ф.Дау 0,60

. Двуокись титана импорт. Ф.Тронокс, м.CR-828 10,00

. Омиакарб 5 КА Турция, ф.Омиа 36,74

. Дисперсия DL 420 Германия, ф. Дау 20,00

. Плотность готового ЛКМ: 1,5 г/смі

. Основные технологические свойства краски

. Массовая доля нелетучих веществ - 57,54%

. Вязкость по вискозиметру Брукфильда (шпиндель №5, скорость - 20 об/мин), мПаЧс - 7540

2.5 Технологическая схема установки

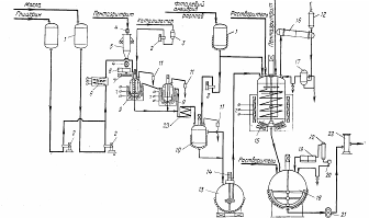
Приведена технологическая схема установки, состоящей из реактора емкостью 32 мі (1), сблокированного со смесителем емкостью 80 мі(9). (рисунок 24) Установка оснащена необходимым для получения алкидных и других лаков на поликонденсационных смолах оборудованием: конденсаторами (3, 11), холодильниками (4, 10), разделительным сосудом (5), сборником реакционной воды (6), дозировочными сосудами (7,8), дисковым фильтром (12), насосами и т. д. Технологический процесс производства лаков на основе поликонденсационвых смол, в том числе алкидвых, может быть периодическим, полунепрерывным и непрерывным. 

Рисунок 24 - технологическая схема установки

- реактор; 2- теплообменник; 3. 11- конденсаторы; 4-холодильник; 5- разделительный сосуд; 6-сборник реакционной воды; 7. 8-дозировочные сосуды на весах типа Рапидо; 9-смеситель емкостью 80 мі; 10-аппарат воздушного охлаждения (холодильник); 12-фильтр дисковый; 13-емкость-смеситель с погружным насосом; 14-бачок растлирительный; 15-подогреватель; 16- насос шестеренчатый.

. Периодический способ.

В реактор 1 загружают жидкое сырье (растительное масло, глицерин), поступающее самотеком из дозировочного сосуда 4, твердые компоненты - фталевый ангидрид (реже - малеиновый) и канифоль, поступающие в виде расплава через дозировочный сосуд 4 самотеком, пентаэритрит из бункера пневмотранспортом 5, растворители (уайтспирит, ксилол, сольвент и др.), поступающие в реактор самотеком после проведения стадий алкоголиза и полиэтерификации (за исключением ксилола, добавляемого для образования азеотропной смеси). Рисунок 25. Выделяющиеся реакционные газы и пары попадают в конденсатор 2, а затем в жидком виде в разделительный сосуд 3, откуда отстоявшийся от воды ксилол возвращается в реактор, а вода и газовые выбросы через уловитель удаляются на сжигание. Из реактора 1 лаковая основа поступает в смеситель 7 (емкостью 25 мі), снабженный конденсатором 8, для смешения с растворителями. Полученный лак (товарный или полуфабрикатный) насосом подают в емкость 10 и после фильтрации на центрифуге 11 в промежуточную емкость 12, а затем через патронный фильтр 13- в емкость для готовой продукции 14. Готовый товарный лак поступает на расфасовку, а полуфабрикатный-в эмалевый или другие потребляющие цеха.

Рисунок 25 - Периодический способ

- реактор емкостью 10 мі 2- конденсатор; 3-сосуд разделительный; 4-дозировочные сосуды; 5-бункер пневмотранспорта; 6- уловитель; 7- смеситель; 8- конденсатор; 9-насос; 10-емкость для нефильтрованного лака; 11-центрифуга; 12-емкость промежуточная; 13-фильтр патронный: 14-емкость для готовой продукции; 15-холодильник.

2. Полунепрерывный способ.

Сущность способа заключается в том, что процесс этерификации фталевым ангидридом с получением кислого переэтерификата осуществляется в реакторе непрерывным методом благодаря подаче переэтерификата из двух реакторов, а процесс полиэтерификации проводится периодическим методом. (Рисунок 26). Глицерин и растительные масла поступают соответственно в дозировочные сосуды 1, установленные на весах типа «Рапидо» и заполняемые автоматически блокировкой уровня с включением соответствующего складского насоса Фталевый ангидрид в расплавленном виде поступает из отделения плавления в дозировочный сосуд 1, а пеитавритрит подается пневмотранспортом в бункер 5. Технологический процесс получения алкидного лака включает четыре стадии; первые три - получение алкидной смолы, а четвертая - получение алкидного лака в виде раствора смолы.

Рисунок 26 - Схема производства краски на поликонденсационных смолах с применением бисерных мельниц

-бункер для пигментов; 2-смеситель быстроходный; 3-смеситель напорный; 4. 5-бисерные мельницы; б-мерная емкость для лака; 7-хранилище одноколерных паст; 8-смеситель для эмалей; 9-патронный фильтр; 10-насос.

На рисунке 26 приведена схема производства краски на поликонденсационных смолах с применением бисерных мельниц. В диссольверы (быстроходные смесители) 2 из мерника 6 поступает лак, через дозатор-растворители, а из бункера 1- пигменты. Полученный однородный замес подается насосом 10 в напорные смесители 3, а затем в бисерные мельницы 4 и 5 на дисвергирование. Пигментная паста требуемой степени дисперсности поступает в смеситель для эмали 8, в который подают лак и растворители, а также подколеровочную пасту из хранилища одноколерных паст для подгонки цвета. После перемешивания и типизации полученная эмаль подается насосом на патронный фильтр 9 для очистки, а затем готовая краскапоступает на фасовочную машину, на разлив в тару.

 

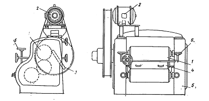
Рисунок 27 - диссольвер - быстроходный смеситель

На рисунке 27 показан диссольвер - быстроходный смеситель, выполняющий функции замесочной машины и состоящий из стального корпуса 4 с крышкой 3, мешалки б с приводом 2 и снабженный стальной полутрубной рубашкой 5. Емкость диссольвера - 1,6 мі, диаметр - 1400 мм, частота вращения мешалкя - 442- 1460 об/мин. Масса диссольвера - 1400 кг. Мощность электродвигателя ВАО-62-4 составляет 17 кВт.

Рисунок 28 - Бисерная мельница

На рисунке 28 изображена бисерная мельница, состоящая из цилиндрического стального контейнера 1 емкостью от 50 до 200 л, снабженного водяной рубашкой, внутри которого вращается стальной вал 2 с насаженными горизонтальными стальными дисками. Контейнер заполняется обычно бисером - стеклянными шариками диаметром 0,6-2 мм. Мельницы выпускаются также под названием - песочные дисковые мельницы, так как они часто вместо бисера заполнены песком с оплавленными гранями тех же размеров или стальными шариками диаметром 2-3 мм. Пигментная паста в смеси с бисером (1:1) подвергается диспергированию под действием центробежных сил, возникающих при вращении дисков. Продолжительность нахождения пигментной пасты в контейнере мельницы колеблется от З до 10 мин. При этом достигаются высокая производительность мельницы и требуемая степень дисперсности (перетира) пасты. Технические характеристики бисерных мельниц зависят от емкости цилиндрического контейнера (корпуса, стакана). При емкости 50 л габариты мельницы составляют примерно 1770*1500*2770 мм; содержание бисера - 50 кг; диаметр контейнера - 259-260 мм; высота 1140 мм (с рубашкой); число дисков на валу- 12-13, расстояние между ними - 63 мм; диаметр диска - 200 мм, толщина - 18 мм, диаметр отверстия диска -32 мм. В верхней части корпуса помещается съемное сито на каркасе из листовой перфорированной сетки с хромоникелевым покрытием; фильтрующая поверхность сетки - 0,2 мІ. Масса мельницы типа МПд-50 составляет 1650 кг; частота вращения вала -980 об/мин; мощность -20 кВт; интервал регулирования подачи продукта - 1,1-14,6 л/мин; скорость подачи продукта в контейнер - 0,043-0,386 м/с; окружная скорость вращения дисков вала - 10,5 м/с. При емкости контейнера 75 л потребляемая мощность мельницы составляет 20-32 кВт; частота вращения вала 960-980 об/мин, число дисков на валу - 12; содержание бисера -80 кг. При емкости контейнера 140 л бисерная мельница типа МТ140 с рубашкой для водяного охлаждения имеет габариты 1660 Х 770 Х 2710 мм; мощность электродвигателя 30 кВт, частота вращения - 1500 об/мин. В качестве замесочной машины в производстве эмалей и красок находит также применение планетарнолопастной смеситель. Перемешивание загруженных пигментов с лаками производят в деже с рубашкой 2 при помощи мешалок 1 до получения однородной массы. Затем при помощи механизма З поднимают мешалки и заменяют дежу с замесом пустой дежой или выгружают замес из лежи. Характеристики планетарно-лопастного смесителя типа ПЛ-25НРК следующие: рабочая температура в рубашке - до 100˚C, а в деже объемом 0,025 мі до 80˚C ; частота вращения мешалок вокруг собственной оси -92 об/мин, вокруг центра дежи 48,5 об/мин; мощность электродвигателя АОЛ-2-31 привода мешалок-2,2 кВт, а частота вращения - 1430 об/мин; мощность электродвигателя АОЛ-1 1-4 привода механизации подъема - 0,18 кВт, а частота вращения - 1400 об/мин. Для диспергирования (перетира) пигментных паст (замеса) служат краскотерочные машины различных типов и конструкций - трехвалковые, пятивалковые, шестивалковые, девятивалковые с горизонтальным, вертикальным и другим расположением металлических валков различных размеров и с различной частотой вращения, с охлаждением или (реже) без него. Наибольшее применение имеют трехвалковые горизонтальные краскотерочные машины.

 

Рисунок 29 - Трехвалковая краскотерочная машина с гидравлическим прижимом

На рисунке 29 изображена современная трехвалковая краскотерочная машина с гидравлическим прижимом. На станине 5 горизонтально расположены три валка 1 одинаковых длины и диаметра, вращающиеся в разные стороны с различными скоростями, с загрузочной коробкой 4, расположенной между задним и средним валами и с фартуком З для съема ножом готовой пасты или краски, поступающей с переднего валка. Валки машины внутри полые, изготовлены из отбеленного чугуна или закаленной стали и охлаждаются водой. диаметр валков находится обычно в пределах 300-400 мм, а длина составляет 600-800 мм. Оптимальное соотношение скоростей вращения валков 1:2:4 или 1:З:9. Максимально допустимая окружная скорость валка - 5-6 м/с. Машина оборудована коробками скоростей с переключением на две скорости вращения одновременно всех валков, что позволяет точнее и рациональнее регулировать режим работы. Трехвалковая машина снабжена устройствами для гидравлического автоматического прижима валков1 в также для подъема деже с замесами и пастами. В качестве смесителей для эмалей широко используют изображенный на смеситель емкостью 5 мі с пропеллерной мешалкой. Корпус смесителя 4, изготовленный из углеродистой стали, имеет высоту 2090 мм, диаметр 1800 мм и снабжен крышкой З. Внутри смесителя вращается вал с пропеллер ной мешалкой 5. Частота вращения вала - 130 об/мин, масса смесителя - 2430 кг, мощность электродвигателя ВАО-2-416 -3 кВт. Для очистки эмали вместо центрифуг и специальных фильтров используют одновалковую краскотерочную машину с перетирочным брусом. Поступающая после типизации из смесителя через загрузочную коробку в краскотерочную машину эмаль подвергается одновременно диспергированию и фильтрации при прохождении через зазор между валом и перетирочным брусом с острой кромкой. Металлический полый вал машины, охлаждаемый водой, имеет диаметр 300-400 мм, длину около 800 мм и частоту вращения около 200 об/мин. Установленный на станине вал снабжен фартуком для съема с него эмали ножом, прижимаемым к валу гидравлическим устройством. Для прижима к валу бруса служит специальное гидравлическое устройство. К одноваловой машине должен быть приложен комплект перетирочных брусьев шириной от 6 до 30 мм. Как известно, для диспергирования масляных красок, готовых к применению, водоэмульсионных красок, а также эмалей применяют шаровые мельницы различной емкости со стальными или керамическими шарами и футеровкой.

Заключение

В настоящей работе рассмотрен технологический процесса производства розлива красок, основные характеристики и конструкция используемого оборудования, а также, кратко, основные виды материалов используемых в лакокрасочной промышленности

Новые тенденции технического и технологического перевооружения в строительной отрасли в изменившейся экономической ситуации, ужесточение технических условий и норм на выпуск готового продукта диктуют принятие только таких решений, которые обеспечат существенное улучшение наиболее значимых показателей производства.

Возможность перехода к более прогрессивным и экономически целесообразным методам автоматизированного управления связана с изменением технической базы строительного производства и комплектованием его новейшими средствами измерительной микропроцессорной техники.

Автоматизация лакокрасочной промышленности сейчас является очень важной задачей для современных предприятий. Увеличение объемов производства, и качества производимой продукции. Так как работа на подобных предприятиях связана с нахождением вблизи прохождения химических реакций, то эта проблема так же захватывает область человеческого здоровья, и чистоты экологии.

На сегодняшний день широко используется промышленное оборудование способное совершать манипуляции и управляемые программами.

Программируемые промышленные станки стали символом движения за автоматизацию производства.

Список использованных источников

2.      Цыпкин Я.З. Основы теории автоматических систем. М., Наука, 1977

.        Шмид Д. Управляющие системы и автоматика 2007

.        Шишмарёв В.Ю. Автоматизация производственных процессов в машиностроении 2007

.        Голубятников В.А., Шувалов В.В. Автоматизация производственных процессов в химической промышленности . 1985

.        Корсаков В.С. Автоматизация производственных процессов . 1978

.        Архаров А.П. Автоматизация производственных процессов в машиностроении. 2011

. Беляева К. П., Тодорова Т. В., Штанько II. Г. Лакокрасочные материалы для отделки изделий из дерева. М., Химия, 1971. 160 с.

. Благонравова А. А., Непомнящий А. И. Лаковые эпоксидные смолы. М., Химия, 1970. 248 с.

. Благонравова А. А., Непомнящий А. И. Эпоксидные смолы и лакокрасочные материалы на их основе с. 410-417.

. Благонравова А. А., Пронина И. А., Тартаковская -А. М. Полиуретановые лаки. 1967г, 403-4 10 с.

.. Богатырев П. М., Владычина Е. Н., Пшиялковский Б. И. Лакокрасочная промышленность. 1967г. с. 379-397.

. Богатырев П. М., Розовская И. Н. Сополимеры стирола с маслами и алкидными смолами. - Хим. наука и пром., 1959г., т. 413, с. 322-326.

. Дранберг А. Я. Технология пленкообразующих веществ. 2-ое изд., 1955г. 652 с

. Жебровский В. В. Технология синтетических смол, применяемых для производства лаков и красок. М., Высшая школа, 1968г. 128 с.

. Иошпе М.Л. Маркировка изделий из металла, резины, пластмасс и древесины.-Лакокрас. материалы и их примен., 1978г, 3 6, с. 61-65. Лакокрасочные материалы. Сырье и полуфабрикаты. Справочник под ред. И. Н. Сапгира. М., Госхимиздат, 1961г. 506 с.

. Лившиц М.Л. Классификация лакокрасочных материалов. - Лакокрас. материалы и их примен., 1961г, с. 78-80.

. Лившиц М.Л. Технический анализ и контроль производства лаков и красок. 2-е изд., 1980г. 216 с.

. Лившиц М.Л., Колотухин И.Н. Окраска и отделка изделий массового потребления. 1955г. 296 с.

. Лыков М.В. Сырье и полупродукты для лакокрасочных материалов. Справочное пособие

Похожие работы на - Автоматизированная система управления технологическим процессом

 

Не нашли материал для своей работы?
Поможем написать уникальную работу
Без плагиата!
Без нейросетей!