Автоматизація установки ультрафіолетового опромінення УО-4
Анотація
У цьому курсовому проекті ми розглянемо автоматизацію
установки ультрафіолетового опромінення УО-4.
З’ясували де використовується опромінював і для чого.
Розглянемо його електричну принципову і функціональну схеми. Ознайомимося з
технологічною характеристикою і режимами роботи. Визначимо основні показники
економічної ефективність від автоматизації технологічного процесу.
Аннотация
В данном курсовом проекте мы рассмотрим автоматизацию
установки ультрафиолетового облучения УО-4.
Выясним где используется облучатель и для чего. Рассмотрим
его электрическую принципиальную и функциональную схемы. Ознакомимся с
технологической характеристикой и режимами работы. Определим основные
показатели экономическую эффективность от автоматизации технологического процесса.
Annotation
this course we will explore design automation installation
ultraviolet irradiation AA-4.us find out where oprominyuvav used and why.
Consider its fundamental and functional electrical circuits. Acquainted with
the technological characteristics and modes. Define key indicators of system
reliability and cost-effectiveness of process automation.
Зміст
ВСТУП
. ВИРОБНИЧО-ГОСПОДАРСЬКА ХАРАКТЕРИСТИКА ОБЄКТА І
ВИХІДНІ ДАНІ
. ТЕХНОЛОГІЧНА ХАРАКТЕРИСТИКА ОБ'ЄКТА АВТОМАТИЗАЦІЇ
. РОЗРОБКА ФУНКЦІОНАЛЬНОЇ СХЕМИ ОБ'ЄКТА АВТОМАТИЗАЦІЇ
. РОЗРОБКА ПРИНЦИПОВОЇ ЕЛЕКТРИЧНОЇ СХЕМИ
.1 Вибір і розрахунок комукаційно-захисних апаратів і
щитів
.2 Командні апарати
.3 Сигнальні апарати
4.4 Складання специфікації на світлотехнічне
обладнання, провідники і матеріали
5. ПРОЕКТУВАННЯ ЩИТІВ І ПУЛЬТІВ КЕРУВАННЯ
. РОЗРАХУНКОВА ЧАСТИНА
6.1 Визначення основних показників надійності схеми
автоматичного керування
. ЕКОНОМІЧНА ЕФЕКТИВНІСТЬ ВІД АВТОМАТИЗАЦІЇ
ТЕХНОЛОГІЧНОГО ПРОЦЕСУ
ВИСНОВКИ
ЛІТЕРАТУРА
ВСТУП
При промисловій технології
вирощування тварин і птахів значне місце відводиться використанню
ультрафіолетового опромінення. Ультрафіолетове опромінення з довжиною хвилі
280..315нм (в області - В) в малих дозах позитивно впливає на ріст, розвиток,
обмін речовин, продуктивність тварин і птахів. Недостача природного
ультрафіолетового опромінення особливо відчутна в осінньо-зимовий період і
ранньою весною. Вона часто буває першопричиною порушення обміну речовин,
зниження захисних функцій організму і його стійкості до різних захворювань. Під
дією цих променів у шкірі тварин відбувається реакція утворення з провітаміну
активно діючого вітаміну D, який відіграє важливу роль у регулюванні обміну
речовин. При недостачі в організмі вітаміну D розвиваються такі хвороби, як
рахіт, ацидоз та інші. Щоб цього не допустити в системах зоотехнічних і
ветеринарних заходів передбачається штучна компенсація ультрафіолетової
недостачі, в результаті чого на 5…13% підвищуються надої корів, збільшуються на
4…20% середньодобові прирости маси поросят, телят, ягнят і птахів, на 10…15%
збільшується яйценосність курей.
В якості штучних джерел
ультрафіолетового випромінювання найбільше практичне значення в тваринництві
мають ртутні лампи високого і низького тиску, ерітемні люмінесцентні лампи, а
інфрачервоного - світлі, темні і газові випромінювачі .
У північно- західній зоні найбільш сприятливим для телят до 2
- тижневого віку є переривчастий цілодобовий інфрачервоний обігрів з режимом :
обігрів протягом 1 рік і перерва 30 хв з опроміненням 0,021-0,035 Вт см2
0,3-0,5 кал ( см2 -мин ) ; для поросят до 30 - добового віку - відповідно 1,5
рік і 30 хв з опроміненням 0,022-0,025 Вт см2 0,32-0,36 кал ( см2 - хв). Для
автоматичного включення і виключення інфрачервоних джерел доцільно
використовувати програмні реле часу РВ- 1, 2РВМ, ВС- 10, Е -52 і ін
Висота підвіски інфрачервоних випромінювачів залежить від
віку тварин і температури повітря в приміщенні.
Для ультрафіолетового опромінення тварин промисловість
випускає опромінювачі та установки, в яких як джерел ультрафіолетового
випромінювання використовуються ртутно- кварцові і ерітемні лампи
Механізована підвісна установка типу УО -4М призначена для
опромінення поросят і телят, але може бути використана для опромінення корів і
биків при прив'язному утриманні ; світильник - опромінювач типу ОЕСПО2 - 2х40
П5 Х- 01 призначений для одночасного освітлення та опромінення тварин;
опромінювач ЛРК . - 2 - для профілактичного та лікувального впливу
ультрафіолетових променів на організм тварин; Еритемний опромінювач типу ЕО- 1 -
30М доцільно застосовувати для опромінення телят і поросят в групових клітках ;
установку для ультрафіолетового опромінення та інфрачервоного обігріву тварин
типу ИКУФ -1М слід використовувати при безвигульного утримання
сільськогосподарських тварин.
Бактерицидні лампи доцільно застосовувати для знезаражування
повітря в пологових відділеннях, профілакторіях, приміщеннях молочних, а також
для дезінфекції годівниць, поїлок, верстатів, посуду.
Для локального інфрачервоного опромінення молодняка
сільськогосподарських тварин використовують установки типів ОКБ- 1376А, ГРІ -
1, ОКС- 3296Т, Латвіко, ССП01 -250- 001 -УЗ, в яких джерелами випромінювання
служать світлі і темні випромінювачі (табл. 8 ) .
З газових випромінювачів використовуються такі типи : ГК - 1
- 38, Гії - 19А, ГИК- 8, ГІІВ - 1, ГІІБл - 1, Зірочка . У цих випромінювачах
суміш газу згоряє без видимого полум'я на керамічній поверхні, яка розжарюється
до 1500 К.
Газовий обігрів тварин рекомендується при хорошому
повітрообміні в приміщенні, так як при горінні газу відбувається поглинання
значної кількості кисню і виділення продуктів, в яких містяться вуглекислий
газ, окис вуглецю і водяні пари.
Основним критерієм ефективності
ультрафіолетового опромінення є необхідна кількість опромінення - доза. Вона для
кожного виду і віку тварин та птахів визначається на основі біологічних
досліджень. Доза опромінення залежить від типу та потужності джерела
опромінення, висоти підвісу опромінювача та тривалості процесу опромінення.
Структурна схема керування процесом ультрафіолетового опромінення тварин і
птахів зображена на рисунку 1.
Рис.1. Структурна схема керування
процесом ультрафіолетового опромінення: H - доза опромінення (вхідна дія); t -
час опромінення (величина, що керується).
З точки зору автоматизації для
стаціонарних і переносних опромінюючих установок тривалість опромінення може
бути забезпечена шляхом використання програмних пристроїв. Вони
забезпечуватимуть необхідну періодичність включення та тривалість роботи опромінюючої
установки протягом доби. При використанні пересувних опромінюючих установок
тривалість опромінення обумовлена швидкістю переміщення опромінювачів та
кількістю проходів, що вони здійснюють. Отже при керуванні ними використовують
принцип управління кількістю проходів, з використанням програмних пристрої та
апаратів керування в функції шляху.
1. ВИРОБНИЧО-ГОСПОДАРСЬКА
ХАРАКТЕРИСТИКА ОПРОМІНЮЮЧОЇ УСТАНОВКИ УО-4 І ВИХІДНІ ДАНІ
Ультрафіолетові (УФ) випромінювання
належать до оптичного діапазону електромагнітних хвиль і знаходяться між
тепловими та іонізуючими (рентгенівськими) випромінюваннями, тому мають
властивості як одних, так й інших. За способом генерації вони наближаються до
теплового діапазону випромінювань (температурні випромінювачі починають генерувати
УФ промені при температурі понад 1200 °С), а за біологічною дією - до
іонізуючого випромінювання. Незважаючи на схожість біологічної дії на організм
людини, негативні наслідки від ультрафіолетового опромінення значно менші, ніж
від іонізуючого. Це обумовлено більшою довжиною його хвилі, а відтак і меншою
енергією кванта УФ променів.
Ультрафіолетового опромінення можуть
зазнавати працівники при таких роботах: дугове електрозварювання,
електроплавлення сталі, експлуатація оптичних квантових генераторів, робота з
ртутно-кварцовими лампами і т. ін.
Спектр УФ-випромінювань поділяється
на три області: УФА - довгохвильова з довжиною хвилі від 400 до 320 нм; УФВ -
середньохвильова - від 320 до 280 нм; УФС - короткохвильова - від 280 до 10 нм.
Ультрафіолетові випромінювання області УФА відзначаються слабкою біологічною
дією. Середньо - та короткохвильові УФ промені, в основному, впливають на шкіру
та очі людини. Значні дози опромінення можуть спричинити професійні
захворювання шкіри (дерматити) та очей (електрофтальмію). УФ-випромінювання
впливають також на центральну нервову систему, що виявляється болем голови,
підвищенням температури тіла, відчуттям млявості, передчасної втоми, нервового
збудження тощо. Крім того, несприятлива дія УФ променів може посилюватись
завдяки ефектам, що властиві для цього виду випромінювань, а саме іонізації
повітря та утворенню озону.
Слід зазначити, що УФ-випромінювання
характеризується подвійною дією на організм людини: з одного боку, небезпекою
надопромінення, а з іншого - його необхідністю для нормального функціонування
організму, оскільки УФ промені є важливим стимулятором основних біологічних
процесів. Природне освітлення, особливо сонячні промені, є достатнім для
організму людини джерелом УФ-випромінювань, тому його відсутність або ж
недостатність може створити певну небезпеку. З метою профілактики
ультрафіолетової недостатності для працівників, на робочих місцях яких відсутнє
природне освітлення, наприклад, шахтарів, необхідно до складу приміщень охорони
здоров'я включати фітарії.
Допустимі значення інтенсивності УФ
випромінювань наведено в табл. 1:
Таблиця 1 значення інтенсивності
ультрафіолетових випромінювань
|
Області
ультрафіолетових випромінювань (діапазон довжин хвиль, нм)
|
Допустима
інтенсивність Вт/
|
|
УФА (400-320)
|
10,0
|
|
УФВ (320-280)
|
0,01
|
|
УФС* (280-220)
|
0,001
|
Примітка: зірочкою позначена частина
області УФС.
Для вимірювання інтенсивності УФ
випромінювань використовують радіометр УФР-21.
Захист від інтенсивного опромінення
ультрафіолетовими променями досягається: раціональним розташуванням робочих
місць, "захистом відстанню", екрануванням джерел випромінювання,
екрануванням робочих місць, засобами індивідуального захисту. Найбільш
раціональним методом захисту вважається екранування (укриття) джерел УФ
випромінювань.
Як матеріали для екранів застосовують
зазвичай непрозорі металеві листи або світлофільтри. До засобів індивідуального
захисту належить спецодяг (костюми, куртки, білі халати), засоби для захисту
рук (тканинні рукавички), лиця (захист щитки) та очей (окуляри зі
світлофільтрами).
Діапазон ультрафіолетового
випромінювання показано в таблиці 1.2
Таблиця 1.2 Діапазон
ультрафіолетового випромінювання
|
Найменування
|
Абревіатура
|
Довжина хвилі в
нанометрах
|
Кількість енергії
на фотон
|
|
Близький
|
NUV
|
400 нм -- 300 нм
|
3.10 -- 4.13 эВ
|
|
Середній
|
MUV
|
300 нм -- 200 нм
|
4.13 -- 6.20 эВ
|
|
Далекий
|
FUV
|
200 нм -- 122 нм
|
6.20 -- 10.2 эВ
|
|
Екстремальний
|
EUV, XUV
|
121 нм -- 10 нм
|
10.2 -- 124 эВ
|
|
Вакуумний
|
VUV
|
200 нм -- 10 нм
|
6.20 -- 124 эВ
|
|
Ультрафіолет А,
довгохвильової діапазон, Чорне світло
|
UVA
|
400 нм -- 315 нм
|
3.10 -- 3.94 эВ
|
|
Ультрафіолет B (
середній діапазон)
|
UVB
|
315 нм -- 280 нм
|
3.94 -- 4.43 эВ
|
|
Ультрафіолет С,
короткохвильової, герміцідний діапазон
|
UVC
|
280 нм -- 100 нм
|
4.43 -- 12.4 эВ
|
2. ТЕХНОЛОГІЧНА ХАРАКТЕРИСТИКА
ОПРОМІНЮЮЧОЇ УСТАНОВКИ УО-4
.
Рисунок 2. Опромінююча установка
УО-4: 1 - троси; 2 - каретка; 3 - несуча проволока; 4 - кабель; 5 - редуктор; 6
- електродвигун; 7 - щит керування; 8 - арматура; 9 - лампа; 10 - екрани; 11 -
провідники; 12 - тримач.
Рівномірність опромінення тварин,
експозиція і дози опромінення тварин залежать від типу і потужності
застосовуваних джерел ультрафіолетового опромінення. В якості ультрафіолетового
опромінення застосовуються ерітемні і ртутно- кварцові лампи. Джерела УФ
опромінення показано в таблиці 2.
Таблиця 2 - Технічна характеристики
джерел УФ опромінення
|
Тип лампи
|
Мощніст,Вт
|
Напруга живлення, В
|
Світловий потік лм
|
Вітальний потік,
мвіт
|
Бактер. потік мб
|
Термін Служби.
|
|
|
|
|
|
|
|
|
|
|
|
|
|
|
|
ЛЭ-15
|
15
|
127
|
40
|
300
|
55
|
1500
|
|
ЛЭ-30
|
30
|
220
|
110
|
580
|
125
|
5000
|
|
ЛЭР-40
|
40
|
220
|
230
|
1600
|
150
|
1500
|
|
ДРВЭД
|
|
|
|
|
|
|
|
220-160
|
160
|
220
|
1200
|
350
|
.
|
1500
|
|
ДПЭВД
|
|
|
|
|
|
|
|
220-250
|
250
|
220
|
3150
|
550
|
_
|
1500
|
|
ДРТ-
|
400
|
220
|
8000
|
4750
|
10500
|
2500
|
|
400
|
|
|
|
|
|
|
|
ДРТ-
|
1000
|
220
|
32000
|
16500
|
39500
|
1200
|
|
1000
|
|
|
|
|
|
|
|
ДБ- 15
|
15
|
127- .
|
60
|
2
|
2000
|
2000
|
|
ДБ-30
|
30
|
220
|
140
|
35
|
6000
|
3000
|
|
ДБ-60
|
60
|
.220
|
180
|
41
|
8000
|
2000
|
Ерітемні люмінесцентні лампи типу ЛЕ
являють собою циліндричні трубки з увіолевого скла, внутрішню поверхню як покрита
тонким шаром люміноформа, що випромінює в УФ частини спектру оптичного
опромінення. Наприкінці трубок упаяні електроди з вольфрамового дроту . Лампа .
Заповнена дозованою кількістю ртуті та інертним газом. При проходженні
електричного струму через лампу в парах ртуті виникає розряд, УФ випромінювання
яке проходить через увіолеве скло.
Ртутно- кварцові лампи типу ДРТ
являють собою трубки з кварцового скла, по кінцях яких упаяно воль-фрамови
електроди . У лампи вводиться дозована кількість ртуті та аргону. При
проходженні через лампу електричного струму виникає дуговий розряд з УФ
випромінюванням, який пропускається через увіолево скло лампи.
Лампи - опромінювачі типу ДРВЕД -
дугові ртутно- вольфрамові ерітемні з дифузним відбивачем, виконані також з
увіолевого скла, створюють видиме, інфрачервоні і ультрафіолетові промені .
Дугова бактерицидна лампа типу ДБ -
це розрядна лампа низького тиску, виконана із спеціального увіолевого скла з
високим коефіцієнтом пропускання УФ випромінення області С. електромагнітне
випромінювання з довжиною хвилі 252-254 нм займає 80 % світлового потоку і
володіє сильною бактерицидною дією .
Розподіл спектру випромінювання ламп
типу ЛЕ і ДРТ представлено в табл. 2.1 .
Таблиця 2.1 - Розподіл спектру
випромінювання ламп, застосовуваних для ультрафіолетового опромінення, тип
лампи.
|
Тип лампи
|
Потужнісь лампи, Вт
|
Потужність
променевого потоку, % області
|
|
|
С
|
В
|
А
|
видимі
|
|
ДРТ-400
|
400
|
14,6
|
25,8
|
20,0
|
40,0
|
|
ДРТ-1000
|
1000
|
14,9
|
22,2
|
18,9
|
43,8
|
|
Эритемні (ЛЭ, ЛЭР)
|
15 - 40
|
-
|
35,0
|
45,0
|
20,0
|
При ультрафіолетовому опроміненні
сільськогосподарських тварин найчастіше застосовують рухливі опромінювальні
установки УО -4М, розроблені на базі ламп ДРТ- 400 .
Орієнтовні добові дози
ультрафіолетового опромінення сільськогосподарських тварин і птиці показано в
таблиці 2.2.
Таблиця 2.2 Орієнтовні добові дози
ультрафіолетового опромінення сільськогосподарських тварин і птиці
|
Вид та вік тварин
|
Добова доза,
мвіт/м2
|
Тип опромінення
|
режим опромінення
|
|
|
|
Число проходів
опромінення в добу
|
Швидкіст руху,
м/мин
|
|
1. Курчата
підлогове утр. клитч . утр.
|
15-20 20-25
|
УО-4М УОК-1
|
2 2
|
0,3 1,0
|
|
2Кури - несучки
|
|
|
|
|
|
клітинний зміст
|
20-25
|
УОК-1
|
2
|
1,0
|
|
Підлогове утримання
|
40-50
|
УО-4М
|
1.3
|
0,3
|
|
3. Поросята: сосуни
от'емишей
|
20-25 60-80
|
УО-4М -"-
|
1 через сутки
|
0,3 _"_
|
|
4. Свиноматки и
поросята на відгодівлі
|
80-90
|
_"_
|
_"_
|
"
|
|
5, Телята
|
|
|
|
|
|
до 6 мес
|
120-140
|
УО-4М
|
2
|
0,3
|
|
ст. 6 мес.
|
160-180
|
-"-
|
2
|
0,3
|
|
6. Корови и бики
|
270-290
|
-"-
|
3
|
0,3
|
|
Вівцематки
|
245-260
|
_"_
|
3
|
0,3
|
|
8. Ягнята
|
220-240
|
-"-
|
3
|
0,3
|
автоматизація
ультрафіолетовий сигнальний провідник
Один прохід віпромінювальної
установки УО -4М - це переміщення його вздовж опромінюваних об'єктів на висоті
2,0-2,2 м від підлоги в пташнику або на висоті 1,5 м від спин свиней, телят;
близько 1 м від спин корів і биків. Да- ний режим опромінення для
ультрафіолетових ламп ДРТ- 400 .Установка УО -4М укомплектована чотирма
випромінювачами ДРТ- 400, механізована, переміщається на тросах, призначена для
УФ опромінювання тварин при їх утриманні у верстатах і стійлах : у приміщеннях
довжиною до 90 метрів.
Самохідна установка УОК -1 призначена
для УФ випромінювання птиці в багатоярусних клітинних батареях,
Лампи типу ЛЕ - 15 застосовуються в
установках ИКУФ, пред ¬ призначених для інфрачервоного обігріву в комплексі з
ультрафіолетовим опроміненням.
Час опромінення ультрафіолетовими
променями поросят залежить від висоти підвісу опромінювачів ИКУФ ( табл.2.3)
Таблиця 2.3 - Добовий час УФ
опромінення поросят, хв
|
Вік
|
Тип УФ лампи
|
підвісу
опромінювача над підлогою, см
|
|
|
60
|
70
|
80
|
|
Поросята -сосуни
|
ЛЭ-15 ЛЭО-15
|
50 240
|
100 300
|
120 360
|
|
Поросята на
відгодівлі
|
ЛЭ-15 ЛЭО-15
|
120 360
|
150 450
|
180 5 40
|
У свинарнику - маточнику з
температурою повітря 14-16 ° С при висоті підвісу опромінювача 60-80 см
рекомендується слідуючий режим ультрафіолетового опромінення поросят :
У перші 3 дні після народження, УФ
лампи включають : ЛЕ -15 на 20 хвилин, в перший день - ЛЕ на 20 хвилин. ЛЕО -15
на 1 годину; в другий день - на 40 хвилин і на 1 годину 20 хвилин, третього дня
на 1 годину і 3 години відповідно; 3 по 10 день - УФ лампи включаються : ЛЕ -15
3 рази по 40 хвилин, ЛЕО -15 - 3 рази по 2 години на денний час ;- З 10 по 45
день УФ лампи включають : ЛЕ -15 - 3 рази по 40 хвилин, ЛЕО -15 - 3 рази по 2
години на денний час.
Добовий час опромінення телят
ультрафіолетовими променями залежить від висоти підвісу установок ИКУФ або
" ЛУЧ " (табл. 2.4 )
Таблиця 2.4 - Добовий час УФ
опромінення телят, годину
|
Тип УФ лампи
|
Висота підвісу
опромінювача над підлогою см
|
|
120
|
130
|
140
|
150
|
|
ЛЭ-15
|
2
|
4
|
5
|
6
|
|
ЛЭО-15
|
6
|
12
|
15
|
18
|
УФ лампи включаються рівномірно 3
рази на день в денний час .
Час УФ опромінення ягнят протягом
доби в залежності від висоти підвісу випромінювачів наведено в табл. 2.5
Таблиця 2.5. Добовий час УФ
опромінення ягнят залежно від висоти підвісу опромінювача, хв
|
Тип УФ лампи
|
Висота підвісу над
підлогою, см
|
|
|
80
|
90
|
100
|
110
|
120
|
130
|
|
ЛЭ-15
|
120
|
160
|
210
|
260
|
330
|
420
|
|
ЛЭО-15
|
360
|
480
|
600
|
780
|
-
|
-
|
Режим ультрафіолетового опромінення
молодняка птиці залежить від віку птиці і висоти підвісу опромінювача, типу
лампи. УФ лампи включають 2-3 рази на добу, опромінення проводять рівними
порціями. У процесі вирощування і опромінення необхідно стежити за поведінкою і
фізіологічним станом молодняку. (Таблиця 2.6)
Таблиця 2.6 - Добовий час опромінення
індичат, каченят і гусенят в залежності від висоти підвісу опромінювача, години
|
Тип УФ лампи
|
Висота підвісу над
підлогою, см
|
|
60
|
70
|
80
|
90
|
|
ЛЭ-15
|
1ч 20мин'
|
1ч 40мин
|
2ч 15мин
|
2ч 35мин
|
2ч 30мин
|
|
ЛЭО-15
|
4ч
|
5ч
|
6ч
|
6ч 40мин
|
7ч 30 мин
|
Час УФ опромінення курчат повинен
бути зменшений в 1,5 рази.
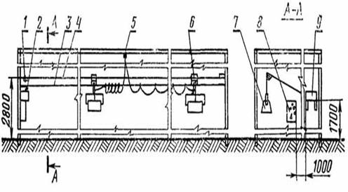
3. РОЗРОБКА ФУНКЦІОНАЛЬНО
ТЕХНОЛОГІЧНОЇ СХЕМИ ОПРОМІНЮЮЧОЇ УСТАНОВКИ УО-4
Рис.3 Функціональна схема
опромінюючої установки УО-4
Установка складається з чотирьох опромінювачів з лампами
ДРТ400, шафи керування, приводній станції і несучої конструкції. Несучу
конструкцію виконують зі сталевого оцинкованого дроту, що закріплюють уздовж
приміщення за допомогою натяжних болтів, забитих у бічних стінах. Опромінювачі
в приміщенні роблять зворотно-поступальний рух за допомогою троса, змонтованого
на натяжних роликах і потужністю, що приводиться в рух від електродвигуна, 0,27
кВт. Довжина несучого дроту і троса розрахована на приміщення довжиною до 90 м.
Кожен опромінювач може переміщатися зі швидкістю 0,3 м/хв. на відстань 35...42
м. Необхідна експозиція опромінення забезпечується зміною висоти підвісу
опромінювачів і кількості проходів, над тваринами чи птахами. Максимальна зона
обслуговування однієї установки - 90х6 м.
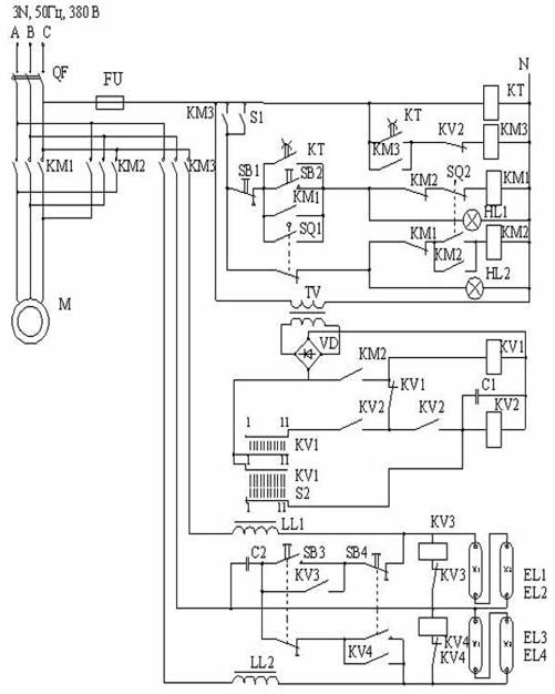
4. РОЗРОБКА ПРИНЦИПОВОЇ ЕЛЕКТРИЧНОЇ СХЕМИ ОПРОМІЕЮЮЧОЇ УСТАНОВКИ
УО-4
Рис.4 Принципова електрична схема
автоматизації установки ультрафіолетового опромінення УО-4М.
У визначений час замикається контакт
КT у ланцюзі котушки магнітного пускача КM3, що подає напругу на лампу і на
паралельно приєднане до неї реле максимальної напруги КV3, KV4. У перший момент
напруга на лампі висока, і реле напруги КV3, KV4 починає спрацьовувати,
періодично підключаючи замикаючим контактом конденсатор C2, що приводить до
запалювання лампи. У процесі розігріву лампи напруга на ній падає і реле КV3,
KV4 припиняє спрацьовувати.
Через 15...20. хв. замикається
контакт реле часу KT у ланцюзі котушки магнітного пускача KM1 і електродвигун М
надає руху опромінювачам .
У протилежному кінці приміщення приводний
двигун реверсується кінцевим вимикачем SQ2, що виключає магнітний пускач KM1 і
включає KM1. Опромінювачі почнуть рухатися в зворотному напрямку, котушка
крокового шукача КV1 одержить живлення, і його щітки пересунуться на одну
ламель.
Опромінювачі зроблять стільки повних
проходів (туди і назад), на яке число буде встановлений перемикач S2. Коли
щітки шукача стануть на ламель, з'єднану з заданої оператором ламелью
перемикача S2,реле КV2 знеструмить пускач KM3, що відключить двигун і лампи.
Крім того, котушка крокового шукача одержить живлення через
контакти реле KV2 і короткозамкнуте коло шукача КV1. У результаті щітки шукача
будуть пересуватися доти, поки не потраплять на розімкнуті контакти. Кроковий
шукач КV1 повернеться у вихідне положення, і схема виявиться підготовленої до
наступного циклу роботи.
.1 Вибір і розрахунок
комунікаційно-захисних апаратів і щитів
Для захисту від короткого замикання освітлювальних мереж
використовуємо автоматичні вимикачі. Вибір і електромагнітних уставок вимикачів
для захисту мережі від короткого замикання виконується за умовою:
Іуст ≥ Іроб,
де Іуст - номінальний струм уставки автоматичного вимикача,
А;
Іроб - розрахунковий струм освітлювальної лінії, А.
Приймаємо розподільчий освітлювальний щит ПР11 - 3074 - 21У3
з габаритними розмірами 600х650х150 мм
Автомат вводу приймаємо ВА - 5135 - 34
Вибираємо автоматичні вимикачі серії АЕ 2023 або АЕ 1031
4.2 Командні апарати
Командні апарати розраховані для створення первинних
імпульсів (команд) на вмикання, вимикання та зміну режиму роботи
електроустановки. До них належать кнопки керування, універсальні перемикачі,
шляхові та кінцеві вимикачі, поплавкові, манометричні, температурні та інші
реле, контактні термометри тощо.
Кнопки керування призначені для подавання імпульсів вручну.
Для дистанційного керування електромагнітними апаратами та замикання і
розмикання кіл керування і контролю в сільськогосподарських електроустановках
здебільшого застосовують кнопки серії ПКЕ з кількістю контактів від 1 до 4 в
різних комбінаціях Номінальний струм залежить від робочої напруги, струм при UР
= 380 В, Ін = 3 А, при UР = 220 В, Ін = 5 А.
Технічні дані кнопок керування наведено в літературі [13].
Універсальні перемикачі є малогабаритними командоапаратами,
призначеними для ручного перемикання кіл керування, силових кіл
багато-швидкісних електродвигунів невеликої потужності. Найбільш поширені
перемикачі серії УП5300, УП5400. Перемикачі УП5300 мають відкрите виконання,
УП5400 - водозахисне, УП5800 - вибухозахисне. Типи перемикачів відрізняються
один від одного кількістю секцій, діаграмою замикань контактів, кількістю
фіксованих положень і кутом повороту рукоятки, їх робоча напруга до 500 В і
струм 4... 16А. Повне позначення кожного типу універсального перемикача,
наприклад, УП5313 - А301 розшифровується так: УП - універсальний перемикач,
перша цифра після букв - умовне позначення апарат (5 - нерегульований
командоапарат), друга цифра - умовне позначення виконання за захистом від
впливу навколишнього середовища (3 - відкрите, 4 - водозахисне, 8 -вибухозахисне),
наступні цифри вказують на число секцій (щоб дізнатись про кількість секцій
необхідно останню цифру перед дефісом помножити на два (шість секцій).
Буква після тире означає спосіб фіксації рукоятки (А - з
самоповерненням у початкове положення 0° без фіксації і кутом повернення 45° за
годинниковою стрілкою і проти неї, Б - те саме за годинниковою стрілкою, В - те
саме проти годинникової стрілки, С - три фіксованих положення через 45° тощо).
Цифра після букви означає номер діаграми замикання контактів.
У позначеннях універсальних перемикачів УП5400 останні дві
цифри вказують на кількість секцій. Наприклад, УП5406 має шість секцій, а
УП5410 - десять секцій.
Шляхові та кінцеві вимикачі призначені для замикання і
розмикання кіл керування за допомогою упорів (кулачків) в автоматизованих
установках, де потрібна подача командних імпульсів при певному положенні
механізму. Вони можуть мати контакти миттєвої та немиттєвої дії. Шляхові та
кінцеві вимикачі з контактами немиттєвої дії можна застосовувати в тих
випадках, коли машина рухається зі швидкістю 0,4 м/хв, при швидкостях менших за
0,4 м/хв потрібно застосовувати кінцеві і шляхові вимикачі з миттєвим
розмиканням контактів.
Командні апарати вибирають за напругою, струмом, кількістю
контактів, виконанням захистом від навколишнього середовища.
4.3 Сигнальні апарати
Сигнальні апарати призначені для інформації про хід
технологічного процесу і стан керованого об'єкта, а також для передавання
командних сигналів обслуговуючому персоналу. Для цього застосовуються
електричні звукові і світлові сигнальні апарати.
До звукових сигнальних апаратів належать дзвінки, сирени,
ревуни. Деякі типи сигнальних звукових апаратів наведено в таб. 4.3.1
Таблиця 4.3.1
Технічна характеристика звукових сигнальних апаратів
|
Звукові апарати
|
Тип
|
Номінальна напруга
(В)
|
|
Дзвінки змінного
струму
|
ЗВП-24 ЗВП-127
ЗВП-220
|
24 127 220
|
|
Дзвінки гучного бою
|
МЗ-1 МЗ-1 Т-Н
|
127 220
|
|
Ревуни
|
РВ-24 РВ-220
|
24 220
|
|
Сирени
|
СС-1
|
220
|
До світлових апаратів сигналізації належать сигнальні лампи.
Промисловість випускає арматуру для сигнальних ламп різних типів АЕР -з лампами
розжарювання потужністю 10 Вт і АСЛ - з люмінісцентними лампами, в арматуру
вмонтовано баластні опори.
Сукупність сигнальних, релейних і комутаційних апаратів
утворює систему сигналізації. Залежно від призначення системи сигналізації вони
бувають: інформаційні, попереджувальні, аварійні (рис. 4.3.1).
Сигналізація положення інформує обслуговуючий персонал про
стан і положення електричних апаратів, машин і кіл, наприклад, електродвигун
ввімкнено чи вимкнено, справний чи несправний тощо.
Сигнальні апарати вибирають за напругою, кольором лінз. Для
сигналізації положення застосовують білі, жовті, зелені лінзи. Для аварійної
сигналізації - червоні.
Рис. 4.3.1 Схема з використанням елементів сигналізації
4.4 Складання специфікації на
світлотехнічне обладнання, провідники і матеріали
Вибір та розрахунок проводів, спосіб їх прокладки. Таблиця
4.4.1
Джерелами живлення освітлювальних установок
сільськогосподарських об’єктів більш частим служать трансформаторні підстанції,
які живляться від енергосистем, в окремих випадках місцеві електричні станції,
приймаються переважно трьохфазні чотирьохпроводні мережі змінного струму з напругою
380 / 220 В із заземленою нейтралью та 220 В при ізольованій нейтралі або на
постійному струмі.
Зниження напруги у найбільш віддалених ламп в нормальному
режимі роботи ліній не повинно перевищувати 7,5% номінальної.
Живильні щитки роміщуємо в службовому приміщенні.
Вибір марки проводів, способів пркладки мережі і розрахунок
переріз проводів.
Для приміщення для телят вибираємо кабель ВВГ зі способом
прокладки на тросу.
В допоміжних приміщеннях вибираємо провід ППВ зі способом
прокладки безпосередньо по поверхні стіни.
Розрахунок перерізу проводів.
Переріз проводів освітлювальної мережі вибирають їз умови
довгострокового нагріву і достаньої механічної міцності з наступною перевіркою
перерізу по втраті напруги. При цьому втрати напруги в мережі не повинні перевищувати
допустимих значення.
Втрати напруги в освітлювальних мережах приймаємо рівними 2,5
%.
При виборі перерізу проводів необхідно виконувати умови.
де Іроб - робоча (розрахункова) сила струму освітлювальної мережі, А;
Ідов. доп - довгострокова допустима сила струму для перерізу проводу,
А.
Робочий струм групи і вводу в приміщення визначаємо по виразу:для
трифазної мережі
Таблиця 4.4.1 Вибір та розрахунок проводів, спосіб їх
прокладки
|
Позиція
|
Позначення
|
Назва
|
К-сть
|
Примі-тка
|
|
1
|
ПР11 - 3056 - 21У3
|
Щит освітлення
|
1
|
|
|
2
|
|
Щит керування
установкою УО-4М
|
1
|
|
|
3
|
НСП 021Ч200
|
Світильник з
лампами розжарювання
|
6
|
|
|
4
|
ЛСП15 1Ч40
|
Світильник з
люмінісцентними лампами
|
116
|
|
|
5
|
Г220-230-150
|
Лампа розжарювання
|
5
|
|
|
6
|
Г220-230-200
|
Лампа розжарювання
|
1
|
|
|
7
|
ЛДЦ40
|
Лампа люмінісцентна
|
116
|
|
|
8
|
ВА 5135 - 34
|
Автоматичний
вимикач триполюсний
|
1
|
|
|
9
|
АЕ 2023
|
Автоматичний
вимикач триполюсний
|
5
|
|
|
10
|
АЕ 1031
|
Автоматичний
вимикач однополюсний
|
1
|
|
|
11
|
|
Вимикач
однополюсний
|
1
|
|
|
12
|
|
Розетка
|
|
|
|
13
|
УО-4М
|
Опромінююча
установка
|
|
|
|
14
|
|
Коробки розподільчі
|
200
|
|
|
15
|
|
Скоби монтажні
|
10000
|
|
|
16
|
|
Анкер
|
8
|
|
|
17
|
|
Трос сталевий
|
240
|
|
|
18
|
АВВГ 4(1 х 4)
|
Ввідний кабель
|
50
|
|
|
19
|
ППВ (3 х 1,5)
|
Провід трьохжильний
|
100
|
|
|
20
|
ВВГ 3(1 х 1,5)
|
Кабель трьохжильний
|
400
|
|
5. ПРОЕКТУВАННЯ ЩИТІВ І ПУЛЬТІВ КЕРУВАННЯ
Щити і пульти системи автоматизації виконують роль постів
контролю, керування і сигналізації. Вони призначені для розміщення засобів
контролю і керування технологічним процесом. Щити систем автоматизації
підрозділяють:
· за виконанням - на відкриті (панелі)
і захищені (шафні);
· за призначенням - на оперативні, в
яких ведеться контроль і керування технологічним процесом;
· неоперативні, призначені для
установки апаратів і приладів, які не використовуються безпосередньо оператором
для керування і спостерігання за ходом технологічного процесу.
Крім цього щити розрізняють за місцем установки:
· місцеві - розташовані поблизу
установки;
· агрегатні - на яких встановлюється
апаратура керування контролю і сигналізації для одного агрегату;
· блочні - які включають в себе засоби
автоматизації декількох агрегатів;
· центральні - в них розташовують
апаратуру керування і автоматизації, яка відноситься до всього технологічного
процесу цеху (корівник, свинарник, кормоцех тощо).
Згідно з нормативними документами необхідно позначати
відповідно до ГОСТ 36.13-76 (табл. 5).
Таблиця 5 Позначення щитів і пультів
|
Назва
|
Умовне позначення
|
|
Шафний щит з
задніми дверима
|
ЩШ-ЗД
|
|
Шафний щит з
задніми дверима відкритий з двох боків
|
ЩШ-ЗД-02
|
|
Шафний щит з двома
дверима відкритий з правого боку
|
ЩШ-ЗД-ОП
|
|
Шафний щит з двома
дверима відкритий з лівого боку
|
ЩШ-ЗД-ОЛ
|
|
Шафний щит з
задніми дверима, двосекційний
|
ЩШ-ПЗД-ЩШ-2
|
|
трисекційний
|
ЩШ-ПЗД-ЩШ-3
|
|
малогабаритний
|
ЩШМ
|
|
Панельний щит для
диспетчерських пунктів
|
|
|
·
з каркасом
|
ЩПК
|
|
·
з каркасом, закритий з правої
сторони
|
ЩПК-3П
|
|
·
з каркасом, закритий з лівої
сторони
|
ЩПК-3Л
|
|
·
з каркасом, двосекційний
|
ЩПК-2
|
|
Пульт закритий
|
П
|
|
Пульт правий
|
ПП
|
|
Пульт лівий
|
ПЛ
|
|
Пульт з похилою
площиною для приладів
|
ПНП
|
Шафні щити застосовують у виробничих приміщеннях з підвищеним
вмістом пилу, з великою пологістю, якщо не виключена можливість пошкодження
апаратури і проводки, яка розміщена в щиті, якщо всередині щита необхідно
розмістити допоміжну апаратуру (реле, джерела живлення, сигналізацію)
для захисту обслуговуючого персоналу від дотику до
струмоведучих частин апаратів, затискачів.операторські пункти керування).
Креслення загального виду повинно мати:
вид спереду (фронтальна площина), де спрощено показано
прилади і апарати з необхідною координацією, щоб підготувати місце на
фронтальній площині під прилади. Координація здійснюється за рахунок прив'язки
апаратури до основи щита і осьової лінії (рис. 2). Біля зображень приладів
показують її буквено-цифрове позначення за принциповими схемами. Для пояснення
призначення приладу або апарата під приладом, або апаратом встановлюють рамку з
надписом (вид спереду, двері закриті) показують без координації апаратів. У
кресленнях загальних видів наведено також перелік елементів.
Рис. 5 Загальний вигляд шафного щита
- щит шафний ЩШ-ЗД-2200х600-600, ГОСТ 36.13-76
- рамка для надпису; 3 - кабельні вводи
У кресленнях загальних видів наводиться також перелік
елементів.
У переліку зазначають: позиції приладів і засобів
автоматизації (табл. 5.1).
Табл. 5.1
Перелік елементів
|
Позиція
|
Назва
|
Тип
|
Кількість
|
|
75А-80А
|
Амперметр
|
Э-761
|
6
|
|
НІ 1
|
Арматура з молочною
лінзою
|
АЕР-220
|
1
|
|
Н12-Н110
|
Табло світлове
|
ТС
|
9
|
|
В9
|
Кнопка керування
|
КЕ012-УЗ
|
1
|
|
В6-В8
|
Кнопка керування
|
КЕ011-УЗ
|
3
|
|
В1-В4
|
Кнопка керування
|
Е014-УЗ
|
4
|
|
А1-АЗ
|
Кнопка керування
|
Е 014-У 3
|
3
|
Ввід у щит електричних трубних проводок передбачається, як
правило, знизу або зверху і як виключення - збоку.
Для зручності монтажу і експлуатації при інших рівнозначних
умовах перевага повинна надаватись вводу проводок знизу щита або пульта.
Для більш наочної інформації протікання технологічного
процесу, окремих операцій можуть застосовуватись мнемосхеми, які встановлюють в
диспетчерських пунктах. Мнемосхема дозволяє оператору швидко оцінювати ситуацію
і хід технологічного процесу. На мнемосхемі відображаються всі основні контури
об'єктів керування, але ступінь деталізації не повинна бути надто великою. На
мнемосхемах не показують другорядні елементи технологічного процесу, які
відвертають увагу оператора і ускладнюють оцінку стану протікання процесу.
6. РОЗРАХУНКОВА ЧАСТИНА
Вибір та розрахунок опромінювальної
установки для опромінення телят у виробничому приміщенні
Розраховуємо опромінювальну установку
УО-4М в приміщеннні для телят 78Ч9 висотою 3,5 м з джерелом випромінювання ДРТ
- 400
Телята розташовані у 2 ряди. Отже
приймаємо 1 установку.
Рекомендована доза опромінення корови
за добу НЕР=120…140(мер•год)/м2.
Установка комплектується лампами ДРТ
400. Коєфіціент запасу k=1,3
Еритемний потік лампи Ф=4750 мер.
Висота підвісу світильників Нр=2 м.
Швидкість руху опромінювача V=18
м/год.
Коефіцієнт арматури К
=1,3.
Максимальний кут дії опромінювача α=67
опромінювальна установка УО-4М (2000 Вт).
Р =2000 Вт Іроб =2000/
380
=3,04 А;
для однофазної мережі
Іроб = Р /Uн cosφн,
Визначаємо кількість проходів
опромінювальної установки за добу за формулою:
Приймаємо 4 прохода за добу
(6.1)
Тепер підставимо значення у дану формулу:
(6.2)
Визначимо фактичну висоту підвісу опромінювачів
факт=(2ЧnЧФЕРЧКaЧsina)/(p2ЧVЧHЕР)
,14(/)hфакт=(2Ч3,7Ч4750Ч1,3Ч0,922Ч18Ч120)=2,1 м
факт=2,1 м
Фактична висота підвісу опромінювачів=2,1 м.
6.1 Визначення основних показників
надійності схеми автоматичного керування
Так
як лампи розжарювання не зможуть забезпечити в достатній мірі ультрафіолетове
випромінювання. Необхідно використовувати опромінювальні установки які
випромінюють ультрафіолетовий спектр випромінення.
Ультрафіолетові
промені входять до складу сонячного спектра. Його електромагнітні хвилі мають
різну довжину і частоту коливань, від чого залежить і їх дія: чим коротші
хвилі, тим частіші їх коливання і тим більша їх енергія. Ультрафіолетові
промені знаходяться за межами видимої частини сонячного спектра після видимих
фіолетових променів. Довжина їх хвиль-у межах від 180 до 400 мілімікрона (ммк)
- одна тисячна мікрона.
Для
практичних цілей ультрафіолетові промені прийнято поділяти, в залежності від
довжини хвиль і їх специфічної дії, на три частини: А - довгохвильові з
довжиною хвиль від 380 до 320 ммк, В - середньохвильові з довжиною хвиль від
320 до 280 ммк і С - короткохвильові з довжиною хвиль від 280 до 200 ммк.
7.
ЕКОНОМІЧНА ЕФЕКТИВНІСТЬ ВІД АВТОМАТИЗАЦІЇ ТЕХНОЛОГІЧНОГО ПРОЦЕСУ
Ультрафіолетові
промені довгохвильові і середньохвильові відзначаються своєю активною
біологічною, вітамінізуючою, антирахітичною і стимулюючою дією на тваринний
організм. Короткохвильові промені мають специфічну бактерицидну і
бактеріостатичну дію, тобто при певній дозі вбивають мікроорганізми або
затримують їх розвиток.
Ультрафіолетове
випромінювання характеризується еритемними і бактерицидними потоками. Еритемний
потік викликає еритему, тобто почервоніння людської шкіри і наступну її
пігментацію. Через те, що спектральна частина біологічної і еритемної дії
ультрафіолетової радіації збігається, загальнобіологічна дія оцінюється по
еритемному потоку.
Максимальну
еритемну дію мають промені з довжиною 297 ммк. Бактерицидний потік оцінюється
по його дії. Найбільшу бактерицидну дію мають промені з довжиною хвиль 254 ммк.
За
одиницю еритемного потоку прийнято 1 вт випромінювання з довжиною хвилі 297
ммк. Ця одиниця називається ер. У практиці користуються одиницею у 1000 разів
меншою-мер (міліер).
Ультрафіолетове
опромінювання телят, особливо молодняка, уже міцно увійшло в практику
вирощування телят.
Опромінені
телята краще ростуть і розвиваються, підвищується їх життєздатність і
продуктивність. В одному з дослідів А. Є. Новикової в радгоспі
"Петровське" Ухтомського району Московської області опромінювали 110
телят механізованою тролейною установкою з лампою ПРК-2. 70 телят, які
знаходилися в однакових умовах, але не опромінювалися, були контрольними.
Дослідні
телята пройшли 40 сеансів опромінювання: 20 від народження до відлучення і 20
від відлучення до 4-місячного віку.
Добовий
приріст відлучених телят контрольної групи становив 280 г, тоді як приріст
телят опромінюваної групи дорівнював 417 г.
В цьому ж радгоспі в результаті
опромінювання 300 телят при допомозі механізованої установки з лампою ПРК-2
було одержано 27% додаткової продукції. Собівартість цієї продукції знизилась
на 26%.
Розрахунками встановлено, що витрати
на обладнання телятника механізованою установкою для опромінювання за перші 2-3
місяці окупаються додатковою продукцією від цього заходу.
В останні часи проведені дослідження
по годівлі телят концентрованими кормами, які перед згодовуванням опромінювалися
ультрафіолетовими променями. Дані дослідів свідчать, що використання
опромінюваних кормів при відгодівлі молодих телят підвищує їх приріст на 15-22%
порівняно з відгодівлею неопроміненими кормами.
Ми визначаємо економічну ефективність
від автоматизації системи ультрафіолетового опромінюючою установкою УО-4, якщо
нам відомо,що перехід від ручного до автоматичного керування призводить до
збільшення капіталовкладень з 3578 гривень до 10000 гривень і зменшує
експлуатаційні витрати з 4000 гривень до 1290 гривень
Визначаємо коефіцієнт порівняльної ефективності:
(7.1)

(7.2)
Вартість з більшими капіталовкладеннями буде більш
економічною.
Економічна ефективність у гривнях:
=(B1-B2)-Eн(K2-K1)=(4000-1290)-0,08x(10000-3578)=2196,24 грн
(7.3)
Строк окупності додаткових капіталовкладень
(7.4)
Отже,автоматизація системи ультрафіолетового опромінення установкою УО-4
окупиться через 2,4 роки. Тобто через 2 роки і 4 місяця.
ВИСНОВКИ
Одним із перспективних способів
зниження кількості мікроорганізмів в холодильних камерах і на поверхні м'ясних
туш є ультрафіолетове опромінення (УФ).
Ультрафіолетове опромінення, що охоплює
область електромагнітних коливань з довжиною хвиль 136…4000 А, має велику
енергію і тому виявляє сильну хімічну і біологічну дію. В залежності від
довжини хвилі дія різних ділянок ультрафіолетового спектра неоднакова. Область
променів з довжиною хвиль від 4000 до 3300 А є хімічно активною. Зона в межах
3300…2000 А є біологічно активною, сприяє синтезу в організмі вітаміну А і
виявляє антирахітичну дію. Найбільшою дією на бактерії, що пригнічують їх
життєдіяльність і приводять живі клітини до загибелі мають промені з довжиною
хвиль від 2950 до 2000А. Дана область ультрафіолетових променів називається
бактерицидною. Максимум бактерицидної дії виявляють промені з довжиною хвилі
біля 2600 А. За променями з довжиною хвилі 2000 А лежить маловивчена озонуюча
область спектра.
УФ промені мають бактерицидні і
фунгіцидні властивості. Але їх застосовування не позбавлене труднощів:
необхідне спеціалізоване обладнання і джерело струму, а також м'ясо чорніє з
тієї сторони, яка повернена до УФ світла, і потребує зачистки; тіньова ж
сторона бактерицидній дії підлягає мало.
Встановлено, що вплив УФП на різні
види мікроорганізмів неоднаковий: Вас.соlі менш стійкі, ніжBac.Subtilis, а
останні поступаютьсяBac.Achromobacter. Неспорові бактерії скоріше гинуть під
дією УФП, ніж спорові. Старі за віком бактеріальні культури більш стійкі до
опромінення, ніж молоді.
Загибель мікроорганізмів залежить від
часу дії ультрафіолетових променів. Чим він довший, тим швидше гинуть мікроби.
Смертельна доза опромінення може бути досягнута одноразовим опроміненням, або
багаторазовим, рівним за тривалістю одноразовому, тому що дія УФ променів
носить кумулятивний характер.
Ультрафіолетове опромінення в
поєднанні з низькими позитивними температурами має найбільший ефект. В цьому
випадку несприятливі для розвитку мікроорганізмів температурні умови роблять їх
більш сприятливими до пагубної дії УФП.
Рекомендується наступні умови обробки
охолодженого м'яса УФ променями: температура повітря 2…8°С, відносна вологість
85…95%, безперервна циркуляція повітря зі швидкістю 2 м/хв. Терміни зберігання
охолодженого м'яса при обробці УФ променями подовжується у 2 рази.
Однак обробка м'яса і м'ясних
продуктів УФ променями має і свої недоліки. Ультрафіолетові промені проникають
на глибину, яка дорівнює долям міліметра, і знешкоджують тільки поверхневі шари
продукту; в нерівності, щілини, складки УФ промені не проникають, тому спори і
клітини на цій поверхні захищені від їх впливу. Не піддаються впливу УФ
променів мікроорганізми, які знаходяться в глибинних шарах продукту.
Недостатньо ефективне знешкодження великих колоній, тому що значна частина
клітин продовжує розвиватись, особливо після припинення опромінення. УФ промені
руйнують деякі вітаміни (В6), сприяють частковій денатурації білків. В зв'язку
із зміною міоглобіну (Mb) і гемоглобіну (Нb), а також переходом оксиміоглобіну
(МbО) в метміоглобін (MetMb) поверхня м'яса темнішає. В результаті утворення
озону значно інтенсифікуються окисні процеси в жирах. Надто важко добитись
рівномірного опромінення туш; на м'ясній туші неминуча наявність затінених
ділянок. Крім того, УФ промені шкідливо
впливають на очі та шкіру людини,
тому при їх використанні треба застосовувати відповідні засоби захисту.
Необхідно застосовувати екранування ламп або розміщувати їх на відстані не менше
1,5…2,0 м від робочого місця. Поверхню стін, стелі рекомендується покривати
фарбою з низькою відбивною здатністю.
ЛІТЕРАТУРА
1. "Електричне освітлення та опромінення" методичні
рекомендації щодо виконання курсової роботи для студентів вищих навчальних
закладів по підготовці молодших спеціалістів із спеціальності 5.091903
„Електрифікація і автоматизація с.г." 2002р.
. "Електричне освітлення та опромінення" методичні
вказівки для виконання курсової роботи. Київ. Видавництво НАУ 1998.
. Баев В.И. "Практикум по электрическому освещению и
облучению" - М.: Агропромиздат. 1991
. Жилинский Ю.М., Кумин В.Д "Электрическое освещение и
облучение" - М.: Колос 1982 г.
. "Применение электрической энергии в с/г.
производстве". Справочник. Под ред. Акад. ВАСХИИЛ П.И. Листова, сост. А.М.
Гомелин: "Колос", 1974 г.
6 .
Бейкер, А., Беттерідж Д. Фотоелектронна спектроскопія / / М.: Наука, 1985 - 97
с.
.
Галанін, Н. Ф. Промениста енергія та її гігієнічне значення / / М. : Знание,
1991 - 45 с.
.
Дубров, А. П. Генетичні і фізіологічні ефекти дії ультрафіолетової радіації на
вищі рослини / / М.: Просвещение, 1989 . - 44 с.
.
Зайдель, А. Н., Шрейдер, Е. Я., Спектроскопія вакуумного ультрафіолету / / М.:
Агропромиздат, 1987 . - 52с .
.
Лазарєв, Д. Н. Ультрафіолетова радіація та її застосування / / Л., 1950 . - 18с
.
.
Мейер, А., Зейтц, Е. Ультрафіолетове випромінювання / / М.: Наука, 1982 - 63 с.
.
М'ясник, М. Н. Генетичний контроль радіочутливості бактерій / / М. :
Стройиздат, 1994 - 36с .
13 .
Потапченко, Н. Г., Савлук, О. С. Використання ультрафіолетового випромінювання
в практиці знезараження води / / Хімія і технологія води. - М., 1995 . - Т. 13
. № 12 - С. 41-48.9 . Самойлова, К. А. Дія ультрафіолетової радіації на клітину
/ / Ленінград . : Інтерстиль, 1997 - 106С .
.
Сміт, К., Хенеуолт, Ф. Молекулярна фотобіологія / / пров. з англ. - М.:
Просвещение, 1992 - 97С .
.
Столяров, К. П. Хімічний аналіз в ультрафіолетових променях / / М.: 1965 - 44
с.
.
Шульгін, І. А. Рослина і сонце / / М.: Наука, 2000 - 18 с.