Моделирование системы управления процессом ректификации

  • Вид работы:
    Курсовая работа (т)
  • Предмет:
    Информационное обеспечение, программирование
  • Язык:
    Русский
    ,
    Формат файла:
    MS Word
    510,54 Кб
  • Опубликовано:
    2014-04-01
Вы можете узнать стоимость помощи в написании студенческой работы.
Помощь в написании работы, которую точно примут!

Моделирование системы управления процессом ректификации

1. Постановка задачи

в заданной области изменения входных параметров ректификационной установки разделения бинарной смеси определить значения управляющих параметров процесса (расходы дистиллята, флегмы, греющего пара в кипятильник, хладагента в конденсатор), при которых выполняются требования по качеству получаемых продуктов;

зависимость уставок регуляторам расхода соответствующих управляющих параметров от состояния входа представить в табличном и графическом виде;

построить схему автоматизации технологического процесса упрощенным и развернутым методами;

подготовить презентацию курсовой работы и доклад.

Исходные данные (табл. 3.1):

) расход питания:  ч ;

) содержание НК в питании:  ч % масс.;

) количество тарелок - N;

) номер тарелки питания - f;

) к.п.д. тарелки - з;

) коэффициент относительной летучести б.

Таблица 1.1

Параметр

Вариант 3а

исходная смесь

бензол - толуол

Fmin, кг/ч

7000

Fmax, кг/ч

15000

xFmin, % масс.

30

xFmax, % масс.

70

N, шт.

30

f

16

з

0.6

б

2.45

содержание НК в дистилляте (% масс.), не менее

96

содержание ВК в куб. остатке (% масс.), не менее

98

. Краткая характеристика объекта моделирования

Ректификация - процесс разделения жидких и парожидкостных смесей путем многократного частичного испарения жидкости и конденсации паров. Процесс осуществляется путем контакта потоков пара и жидкости, имеющих различную температуру, и проводится обычно в колонных аппаратах (рис. 2.1).

Рис. 2.1. Принципиальная технологическая схема ректификационной установки: 1 - кипятильник, 2 - ректификационная колонна, 3 - дефлегматор, 4 - флегмовая емкость

При каждом контакте из жидкости испаряется преимущественно легколетучий, или низкокипящий, компонент (НК), которым обогащаются пары, а из паров конденсируется преимущественно труднолетучий, или высококипящий, компонент (ВК), переходящий в жидкость. Такой двусторонний обмен компонентами, повторяемый многократно, позволяет получить в конечном счете пары, представляющие собой почти чистый НК. Эти пары после конденсации в отдельном аппарате дают дистиллят (ректификат) и флегму - жидкость, возвращаемую для орошения колонны и взаимодействия с поднимающимися парами. Пары получают путем частичного испарения снизу колонны остатка, являющего почти чистым ВК.

Процесс ректификации широко применяется в различных областях химической, нефтехимической и пищевой промышленности для выделения компонентов в чистом виде.

Процесс ректификации может осуществляться в аппаратах с непрерывным контактом фаз (насадочных колоннах) либо в аппаратах со ступенчатым контактом фаз (тарельчатые колонны). При рассмотрении непрерывной ректификации будем пренебрегать разделяющим действием кипятильника и дефлегматора, т.е. кипятильник и дефлегматор будем считать аппаратами соответственно полного испарения и полной конденсации. Расчет ректификационной установки заданной конструкции при известных характеристиках исходного сырья проводится с целью определения расходов флегмы и дистиллята, а также тепловой нагрузки на теплообменное оборудование.

3. Математическое описание процесса

ректификация конденсация автоматизация

Материальный баланс. Процесс массообмена протекает на каждой тарелке вследствие разности рабочих и равновесных концентраций НК в паре и в жидкости. По мере движения к кубу колонны жидкость обедняется (исчерпывается), а пар при движении вверх обогащается (укрепляется) НК. При построении математической модели примем следующие допущения:

исходная бинарная смесь и флегма подаются в колонну в виде жидкости при температуре кипения;

расход пара по высоте колонны постоянный, т.е. Vi=V, i=1,2,…, N;

расход жидкости по высоте укрепляющей секции колонны постоянный, т.е. Li=L, i=1,2,…, N;

- расход жидкости по высоте исчерпывающей секции колонны постоянный, т.е. Li=F+L (i=1,2,…, f);

в паровой фазе в зоне массообмена принимается полное вытеснение, а в жидкой фазе - полное перемешивание.

При принятых допущениях уравнения материального баланса для исчерпывающей части колонны, расположенной, ниже тарелки питания (1<i<f) имеют вид:

 (куб колонны);                       (3.1)

, i=1,2,…, f-1.                 (3.2)

Для укрепляющей части (f<i<N):

, i=f;                    (3.3)

, i=f+1, f+2,…, N;          (3.4) 

 (дефлегматор).                                     (3.5)

В выражениях (3.1) - (3.5): F - количество исходной смеси, D - отбор дистиллята, W - отбор кубового продукта, V - количество пара, уходящего с тарелки (паровой поток в колонне), L - количество жидкости, стекающей с тарелки, кмоль/ч; xF - концентрация НК в питании (исходной смеси), x0, xN+1 - концентрации НК в кубовом продукте и дистилляте, xi - концентрация НК в жидкости, стекающей с i-ой тарелки, yi - концентрация НК в паре уходящего с i-ой тарелки, мол. доли (рис. 1.1).

Принятые допущения позволяют свести процесс массообмена на тарелке к схеме Мерфри, т.е. к массообмену при движении некоторого объема паровой фазы через слой жидкости одинаковой концентрации. В этом случае имеем соотношение:

, i=1,2,…, N,            (3.6)

где  - локальный к.п.д. тарелки или КПД Мерфри,  - концентрация НК в паре, равновесном с жидкостью состава , покидающей реальную тарелку, мол. доли. Из уранений (3.6) выразим :

,                         (3.7)

где  - средний к.п.д. колонны.

Расчет равновесных составов паровой и жидкой фаз осуществляется по уравнению

,                         (3.8)

где  - коэффициент относительной летучести разделяемой cмеси на i - ой тарелке (в расчетах примем ).

Записывая приведенные выше уравнения последовательно для тарелок  с учетом равенств: для куба

y0=x0,                                                        (3.9)


yn=xn+1,                                             (3.10)

и используя уравнения общего материального баланса колонны

, ,   (3.11)

,                            (3.12)

получим математическое описание статики ректификационной колонны. В выражении (3.11) R - флегмовое число, характеризующее отношение расхода флегмы к расходу дистиллята.

Решением системы уравнений (3.1) - (3.12) при соответствующих ограничениях на паровой и жидкостной потоки являются величины  и  , т.е. значения концентраций НК на тарелках и в продуктах разделения.

Алгоритм расчета статики процесса (Stat B06)

Для расчета статики процесса используется процедура Stat B06. В качестве независимых переменных выбираются x0 и R. Определению подлежат величины D, xN+1.

. Концентрация легколетучего компонента в дистилляте xN+1 cвязана с расходом дистиллята уравнением общего материального баланса (3.12):

,                 (3.13)

где x0 задается из области ограничений, накладываемых на состав кубового остатка.

2. Выбирается значение D и по формуле (3.13) определяется . Величина D в каждом цикле расчета вычисляется как среднее арифметическое значений, ограничивающих D слева и справа

.

Для первого цикла:

; ,

где  - минимальный отбор при заданной чистоте кубового , что соответствует максимальной физически реализуемой чистоте дистиллята, равной единице;  максимальное физически реализуемое значение отбора дистиллята, равное расходу питания.

. По уравнению общего баланса (3.11) рассчитываются величины W и .

. С помощью уравнений (3.1) - (3.8) определяется  , при этом y0=x0. Из выражения (3.1):

.      

Равновесная концентрация НК в паровой фазе, находится по уравнению

.           

Из (3.7) определяется концентрация yi:

.                                        

Далее с помощью уравнения (3.2) определяется x2:

.        

Продолжая расчет для каждой тарелки, определяется xN+1:

.

. Проверяется правильность выбора D. Если D выбрано верно, то xN+1 должно равняться , рассчитанной по формуле (3.13).

Если , то значение D необходимо изменять до тех пор, пока не выполнится условие .

Направление изменения D следующее: если , то в качестве правой границы  берется значение  из предыдущего цикла расчета, а левая граница остается прежней , далее повторяется расчет при новом среднем . Если же , то  из предыдущего цикла расчета берется в качестве левой границы , а правая остается прежней.

В результате расчета статики процесса определяется значение D, при котором выполняются условия баланса при заданном флегмовом числе R.

Расчет ректификационной установки в заданной области изменения входных параметров

С помощью процедуры расчета статики процесса достигаются условия выполнения общего и потарелочного балансов. Однако с точки зрения управления процессом важным является определение расходов флегмы и дистиллята, которые удовлетворяют требованиям по качеству продуктов. Расход флегмы (флегмовое число) определяются методом последовательных приближений, на каждой итерации которого проводится расчет статики. Если текущее приближение флегмового числа обеспечивает заданную чистоту продуктов, то процедура поиска прекращается.

В рамках курсовой работы требуется определить управление процессом в области изменения входных параметров (состав и расход исходной смеси), т.е. поиск значений флегмового числа повторяется для каждого состояния входа. Входные параметры определяются комбинированным перебором значений концентрации НК в питании и расхода питания из заданной области (рис. 4.1).

4. Алгоритм решения задачи

Рис. 4.1. Структура системы программного управления конденсатором

Помимо расходов флегмы и дистиллята управляющими параметрами ректификационной установки являются также расходы греющего пара в кипятильник  и хладагента в конденсатор установки . С помощью этих параметров регулируются температура и давление в колонне. Определение требуемых расходов теплоносителей проводится с помощью уравнений теплового баланса, составленных для конденсатора и кипятильника:


где QД - количество тепла, отбираемого в конденсаторе (кВт); сХ - теплоемкости хладагента при средней температуре (кДж/(кг∙К)); tх.н., tх.к., - начальная и конечная температуры хладагента; VП, rП - массовый расход (кг/с) и теплота конденсации (кДж/кг) паров, отбираемых с верха колонны.

,

где QK - количество тепла, подводимого в кипятильник (кВт); rr - теплота конденсации греющего пара (кДж/кг); Vm, rK - массовый расход (кг/с) и теплота испарения (кДж/кг) испаряемой смеси, подводимой в кипятильник из куба колонны.

Использование аналитических зависимостей для определения управляющих параметров может быть реализовано в системе программного управления, принципиальная схема которой приведена на рис. 3.3. Система программного управления реализуется на базе контрольно-измерительных приборов и ЭВМ.

Рис. 4.1. Структура системы программного управления абсорбционной установкой

Основной задачей системы управления является получение дистиллята с содержанием НК не ниже заданного и кубового остатка с содержанием ВК не ниже заданного. Обеспечение заданных требование выполняется путем регулирования расходов дистиллята, флегмы, хладагента в конденсатор и греющего пара в кипятильник. Рассчитанные значения управляющих параметров при различных характеристиках исходной смеси являются заданием (уставками) соответствующим регуляторам.

. Результаты моделирования

Рис. 5.1. График зависимости расхода дистиллята, флегмы, греющего пара и хладагента от концентрации НК в исходной смеси (при среднем значении расхода питания F=11000)

Рис. 5.2. График зависимости расхода дистиллята, флегмы, греющего пара и хладагента от расхода питания (при среднем значении концентрации НК в исходной смеси xF=0.5).

6. Перечень возмущающих, регулирующих воздействий, регулируемых параметров процесса

Возмущающие воздействия: Расход, состав и температура исходной смеси.

Регулирующие воздействия: Расход теплоносителей, флегмы.

Регулируемые параметры процесса: Качество дистиллята и кубового продукта.


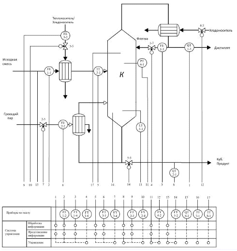
7. Схема автоматизации процесса

а)

б)

Рис. 7.1. Структурная схема автоматизации процесса ректификации (а - упрощенная схема, б - развернутая)

Выводы по проделанной работе

В курсовой работе «Моделирование системы управления процессом ректификации» исследуется процесс функционирования ректификационной колонны. В качестве возмущения служит расход исходной смеси и концентрация НК в исходной смеси. Целью является определение значений управляющих параметров процесса, при которых выполняются требования по качеству получаемых продуктов.

Основным алгоритмом является «Алгоритм расчета статики STAT B06». Перебор возможных значение при различном расходе и составе исходной смеси осуществляется методом сканирования.

Итак, проделав курсовую работу, я понял суть процесса ректификации.

Приложение (моделирующая программа)

Главная форма


unit Unit1;

, Messages, SysUtils, Variants, Classes, Graphics, Controls, Forms, Dialogs, StdCtrls, OleCtnrs, Menus, XPMan, DdeMan, ExcelXP, OleServer, ExtCtrls, TeeProcs, TeEngine, Chart, Series, Grids, jpeg;

{Private declarations}

{Public declarations};

N=30;=16;=0.6;=2.45;: TForm1;, j, k:integer;, y:array [0..N+1] of real;, Fmax, xFmin, xFmax, Rmin, xN1min, x0max, Rp, Cx,, Thn, Rg, Rk, Gh, Gp, F, xF, R, Dp, Dl, D, V, W, L, Xob, yzv:real;

Unit2, Unit3, Unit4;

{$R *.dfm}

TForm1.N3Click (Sender: TObject);

begin. ShowModal; {Открыть форму исходных данных}

end;

TForm1.N2Click (Sender: TObject);:=StrToFloat (Form2. LabeledEdit1. Text); {Минимальное значение рахода питания}

Fmax:=StrToFloat (Form2. LabeledEdit2. Text); {Максимальное значение рахода питания}

xFmin:=StrToFloat (Form2. LabeledEdit3. Text); {Минимальное содержание НК в питании}

xFmax:=StrToFloat (Form2. LabeledEdit4. Text); {Максимальное содержание НК в питании}

Thk:=StrToFloat (Form2. LabeledEdit5. Text); {Конечная температура хладагента}

Thn:=StrToFloat (Form2. LabeledEdit6. Text); {Начальная температура хладагента}

Rg:=StrToFloat (Form2. LabeledEdit7. Text); {Теплота конденсации греющего пара}

Rk:=StrToFloat (Form2. LabeledEdit8. Text); {Теплота испарения смеси, подводимой в кипятильник}

Rmin:=StrToFloat (Form2. LabeledEdit9. Text); {Минимальное флегмовое число}

xN1min:=StrToFloat (Form2. LabeledEdit10. Text); {Содержание НК в дистиляте}

x0max:=StrToFloat (Form2. LabeledEdit11. Text); {Содержание НК в кубовом продукте}

Rp:=StrToFloat (Form2. LabeledEdit12. Text); {Теплота конденсации паров, отбираемых с верха колонны}

Cx:=StrToFloat (Form2. LabeledEdit13. Text); {Теплоемкость хладагента при средней температуре}

j:=1;:=1;[0]:=x0max/2;:=Fmin;F<=Fmax do begin:=xFmin;:=Rmin;:=F*(xF-x[0])/(1-x[0]);:=F;

//na4alo stat b06:=(Dl+Dp)/2;:=F-D;:=R*D;:=D+L;[0]:=x[0];:=(F*xF-W*x[0])/D;[1]:=((V*y[0])+(W*x[0]))/(L+F);i:=2 to N+1 do begin:=alfa*x [i-1]/(1+(alfa-1)*x [i-1]);[i-1]:=y [i-2]+kpd*(yzv-y [i-2]);i<Nf then x[i]:=V*(y [i-1] - y [i-2])/(L+F)+x [i-1];i=Nf then x[i]:=(-F*xF+(L+F)*x [i-1] - V*(y [i-2] - y [i-1]))/L;(i>Nf) and (i<N+1) then x[i]:=x [i-1]+V*(y [i-1] - y [i-2])/L;i=N+1 then x[i]:=V*y [i-1]/(L+D);;x [N+1]>Xob then Dp:=D else Dl:=D;:=R+0.1;x [N+1]>xN1min;(abs (x[N+1] - Xob)<=0.01);

//konec stat b06:=(V*Rp)/(Cx*(Thk-Thn));:=(V*Rk)/(Rg);F=11000 then. Chart1. Series[0].AddXY (xF, D);. Chart2. Series[0].AddXY (xF, L);. Chart3. Series[0].AddXY (xF, Gh);. Chart4. Series[0].AddXY (xF, Gp);. PokeData ('R1C1', pchar('Расход'));. PokeData ('R1C2', pchar ('Рас. Дис.'));. PokeData ('R1C3', pchar ('Рас. Фл.'));. PokeData ('R1C4', pchar('Гх'));. PokeData ('R1C5', pchar('Гп'));(j);. PokeData ('R'+inttostr(j)+'C1', pchar (FloatToStr(xF)));. PokeData ('R'+inttostr(j)+'C2', pchar (FloatToStr(D)));. PokeData ('R'+inttostr(j)+'C3', pchar (FloatToStr(L)));. PokeData ('R'+inttostr(j)+'C4', pchar (FloatToStr(Gh)));. PokeData ('R'+inttostr(j)+'C5', pchar (FloatToStr(Gp)));. SetFocus;;(xf>0.49) and (xf<0.51) then. Chart5. Series[0].AddXY (F, D);. Chart6. Series[0].AddXY (F, L);. Chart7. Series[0].AddXY (F, Gh);. Chart8. Series[0].AddXY (F, Gp);. PokeData ('R1C7', pchar('Расход'));. PokeData ('R1C8', pchar ('Рас. Дис.'));. PokeData ('R1C9', pchar ('Рас. Фл.'));. PokeData ('R1C10', pchar('Гх'));. PokeData ('R1C11', pchar('Гп'));(k);. PokeData ('R'+inttostr(k)+'C7', pchar (FloatToStr(F)));. PokeData ('R'+inttostr(k)+'C8', pchar (FloatToStr(D)));. PokeData ('R'+inttostr(k)+'C9', pchar (FloatToStr(L)));. PokeData ('R'+inttostr(k)+'C10', pchar (FloatToStr(Gh)));. PokeData ('R'+inttostr(k)+'C11', pchar (FloatToStr(Gp)));. SetFocus;;:=xF+0.05; //dxFxF>=0.7+0.05;:=F+100; //dF;('Pacчет окончен!', mtInformation, [mbOK], 0);;

TForm1. FormCreate (Sender: TObject);. Workbooks. Add (1,1);. ConnectTo (ExcelApplication1. ActiveWorkbook);. ActiveWorkbook. RefreshAll;. SetLink ('Excel', '[Лист1] Лист1');;

TForm1.BMSExcel1Click (Sender: TObject);. Visible[0]:=true;. SetFocus;;TForm1.N4Click (Sender: TObject);. Show;;

TForm1. Timer1Timer (Sender: TObject);. Caption:=TimeToStr(Time);;TForm1.N7Click (Sender: TObject);. Showmodal;;

.

Похожие работы на - Моделирование системы управления процессом ректификации

 

Не нашли материал для своей работы?
Поможем написать уникальную работу
Без плагиата!
Без нейросетей!