Автоматическая система регулирования тепловой мощности котла
Федеральное агентство по рыболовству
Федеральное государственное
образовательное учреждение высшего профессионального образования
Мурманский государственный
технический университет
Кафедра автоматики и вычислительной
техники
Расчётно-графическое
задание
по теме
АСР тепловой мощности котла
Выполнил: Гроза Е.Л.
группа ЭП-401(2)
Проверил: Прохоренков А.М.
Мурманск - 2013
АСР тепловой мощности приводит в соответствие тепловыделение в топке
котла количеству вырабатываемого пара, которое в свою очередь определяется
нагрузкой турбины. Показателем такого соответствия является величина давления
перегретого пара за котлом.
Существующие способы и схемы автоматического регулирования тепловой
нагрузки и давления пара определяются тремя основными факторами:
1) видом сжигаемого топлива;
2) заданным режимом работы котла (базовым или регулирующим);
3) схемой подсоединения паропровода перегретого пара к потребителю
(турбине).
В базовом режиме котел поддерживает паровую нагрузку в заданном уровне
вне зависимости от изменения общей электрической или тепловой нагрузки станции.
В регулирующем режиме котел воспринимает колебания тепловой и
электрической нагрузок турбин.
Котел может быть подключен как к одной турбине (блочная компоновка), так
и к общей паровой магистрали станции (компоновка с общим паропроводом).
К качеству работы АСР предъявляются следующие требования:
1)
поддержание в регулирующем режиме работы котла давления пара перед турбиной или
общей магистралью с ошибкой не более двух процентов от номинального значения
;
2) при работе котла в базовом режиме поддержание расхода пара с
отклонением не более 3% от заданного значения;
Котел как объект регулирования тепловой нагрузки и давления может быть
представлен в виде последовательного соединения простых участков (Рис. 1):
Рис. 1 Структурная схема барабанного котла как объекта
регулирования
·
топочная камера
(Т);
·
испарительный
участок (поверхности нагрева, расположенные в топке) (ИУ);
• барабан (Б);
·
пароперегреватель
(ПП);
·
паровая
магистраль (ПМ);
Принципиальная схема регулирования для этого случая (схема с главным
редуктором) на Рис. 2
Поддержание постоянства давления пара в общей магистрали в стационарном
режиме обеспечивается подачей заданного количества топлива в каждый котел. В
переходных режимах давление пара регулируется изменением подачи топлива в
каждый котел или часть из них. При этом если все котлы работают в регулирующем
режиме, то главный регулятор будет воздействовать на локальные регуляторы
подачи топлива всех котлов. Доля участия каждого из них в суммарной паровой
нагрузке устанавливается с помощью ЗРУ. автоматический тепловой давление пар
Если часть котлов работает в базовом режиме, то давление пара в общем
паропроводе регулируют агрегаты, связанные с главным регулятором. Такой случай
возможен при большом числе параллельно работающих котлов, когда нецелесообразна
работа всех котлов в регулирующем режиме. В этом случае переключатели
управления отключают от локальных регуляторов топлива главный регулятор РДМ.
Рис. 2. Принципиальная схема регулирования тепловой мощности для
газомазутного котлоагрегата, работающего на общую магистраль по схеме “задание
- топливо”; ДФ - дифференциатор; КР - корректирующий регулятор; РТ - регулятор
топлива; РО - регулирующий орган.
Для
стабилизации расходов топлива на каждом котле, в случаях самопроизвольных
возмущений количеством поступающего топлива, предусмотрен подвод к
индивидуальным регуляторам топлива дополнительных сигналов по расходам топлива.
Это позволяет существенно улучшить качество переходных процессов по давлению
пара при возмущениях по каналу подачи топлива. Отсутствие этого дополнительного
сигнала может привести к значительному отклонению давления пара в магистрали в
переходных режимах и перегрузке одних котлов за счет недогрузки других, так как
стабилизация изменения расхода топлива в одном из котлов будет осуществляться
за счет всех работающих котлов не с момента изменения подача топлива, а с
начала работы главного регулятора, то есть с запаздыванием
(Рис. 3).
Рис.
3 Структурная схема АСР тепловой мощности газомазутного котла
Применение
импульса по расходу топлива в системах регулирования тепловой нагрузки
оправдано только для газомазутных котлов работающих на топливе постоянного
состава, так как при изменении марки топлива и теплоты его сгорания поддержания
тепловой нагрузки потребуется иной расход топлива.
В
случае сжигания твердых топлив расход в топку непосредственно не изменяется,
из-за отсутствия надежных способов такого измерения. В этих случаях наиболее
часто в качестве сигнала характеризующего расход топлива используют сигнал
"по теплоте" представляющий собой изменение тепловосприятия
испарительных поверхностей в единицу времени после нанесения внутреннего или
внешнего возмущающего воздействия:

Принципиальная
схема формирования сигнала по “теплоте” на Рис. 4
Рис.
4. Принципиальная схема формирования сигнала по “теплоте”; 1 - датчик давления
пара; 2 - датчик расхода пара; 3 - дифференциатор; 4 - измерительный блок
регулирующего прибора.
Из
сравнения кривых переходного процесса (Рис. 5) по давлению перегретого пара
и тепловой нагрузке при возмущении расходам топлива
видно, что сигнал по теплоте является менее инерционным, обладающим существенно
меньшим запаздыванием
(25 сек против 1 мин).
При
правильной настройке сигнал “по теплоте” не реагирует на возмущение изменением
нагрузки. Кроме того, важным преимуществом сигнала “по теплоте” является
надежность и доступность способа его измерения.
Рис.
5 Кривые переходных процессов при использовании схемы формирования сигнала по
“теплоте”
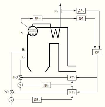
Функциональная
схема на Рис. 6:
Рис.
6. Функциональная схема АСР тепловой мощности котла