Электрооборудование промышленных предприятий и гражданских зданий

  • Вид работы:
    Контрольная работа
  • Предмет:
    Физика
  • Язык:
    Русский
    ,
    Формат файла:
    MS Word
    731,34 Кб
  • Опубликовано:
    2013-11-16
Вы можете узнать стоимость помощи в написании студенческой работы.
Помощь в написании работы, которую точно примут!

Электрооборудование промышленных предприятий и гражданских зданий

Управление образования Брестского облисполкома

Учреждение образования

"Брестский государственный профессионально-технический колледж приборостроения"







КОНТРОЛЬНАЯ РАБОТА

"Электрооборудование промышленных предприятий и гражданских зданий"


Выполнил: учащийся гр. Э-13

Онищук А. В.







Брест 2013

1. Описание расчёта мощности электродвигателей конвейеров

Расчетная мощность электродвигателя привода непрерывного транспорта (конвейера, транспортера и т. п.) определяется по формуле: ([3] стр 286).


где Q производительность, т/ч;- коэффициент запаса (1,2...1,3);

l - длина транспортера, м;

η - коэффициент полезного действия транспортера (0,70...0,85);

с - опытный коэффициент (табл. 1);

Н - высота подъема транспортера, м (H=lsinα, α = 15°…20°).

Таблица 1. Значения коэффициента с

Длина транспортера

При производительности (кг)


Q = 10

Q = 20

Q = 50

Q = 100

Q = 200

Q = 400

10 20 25

2,00 0,66 0,35

1,40 0,50 0,28

0,42 0,35 0,92

0,67 0,27 0,17

0,50 0,22 0,14

0,37 0,18 0,12


2. Содержание проектирования электрооборудования станков и установок

Электрооборудование различных по конструкции и назначению производственных механизмов (металлорежущих станков, кузнечно-прессовых машин, мостовых кранов и др ) имеет много общего в отношении принципов построения схем электрических соединении, размещения электрических машин и аппаратов, их монтажа и т. д. ([5] п. 21.1 ) Это дает возможность проводить проектирование электрооборудования большинства станков и машин по единой методики Наиболее целесообразно вести проектирование электрической части производственного механизма одновременно с разработкой всей его конструкции, так как производственные возможности и конструктивные формы механизмов часто определяются степенью и формой их электрификации.

Проект электрооборудования производственного механизма включает в себя следующие составные части:

) техническое задание на проектирование электрооборудования,

) принципиальную схему управления с описанием,

) размещение электрооборудования на производственном механизме и вне его;

) схемы соединений узлов и элементов (пульта, шкафа и т. п);

) схему подключения (внешнего монтажа);

) перечень элементов схемы;

) все необходимые расчеты электрической части (расчет мощности двигателей, определение параметров схемы и т. д.).

Техническое задание на проектирование электрооборудования составляется после установления конструктивных форм и технологических показателей разрабатываемого механизма с учетом степени его электрификации. Электрическое управление механизмами должно быть удобным, падежным, простым и дешевым. Эти основные положения определяют все этапы проектирования электрооборудования, включая составление принципиальной электрической схемы, выбор электроаппаратуры и ее размещение.

В техническом задании указывается количеством назначение электродвигателей данного механизма, их мощность и частота вращения, наличие реверса и торможения, диапазон и плавность регулирования скорости (если оно осуществляется электрическим путем), нагрузочные графики и т. п. Далее приводятся основные требования к схеме управления электродвигателями, дается перечень всех режимов работы механизма, указываются формы управления (ручное, автоматическое, программное и т. д) и все необходимые блокировки. В заключение приводятся указания по устройству местного освещения, заземления, размещению пультов управления и пр.

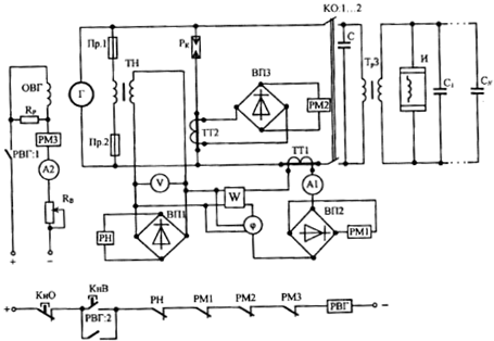
3. Принципиальная электрическая схема индукционной закалочной установки (ИЗУ) средней частоты

электродвигатель привод индукционный закалочный

Принципиальная электрическая схема индукционной закалочной установки (ИЗУ) средней частоты представлена на рис. 1.

Предназначена для управления, контроля и защиты ИЗУ ([4] п 1.2.2.).

Основные элементы схемы.

Г и ОВГ - генератор и обмотка возбуждения генератора. Привод от дизель-генератора, напряжение - 380 В, частота 2,5 или 8 кГц.

Рисунок 1. Электрическая принципиальная схема индукционной закалочной установки (ИЗУ) средней частоты.

И - индуктор, для создания переменного магнитного потока для закалки.

ТрЗ - трансформатор закалочный, понизительный, для согласования напряжения генератора (380 В) с напряжением на индукторе (15-120 В).

РВГ - реле включения генератора.

ТН, ТТ1, ТТ2 - измерительные трансформаторы напряжения и тока.

Ри - разрядник, для зашиты от перенапряжений якоря генератора при обрыве цепи индуктора. Перенапряжения могут возникнуть при разряде емкости через обмотку якоря генератора.

РН - реле напряжения максимального, для размыкания цепи РВГ. Уставка срабатывания РН ниже напряжения пробоя разрядника.

PM1, PM2, РМЗ - реле максимального тока, для защиты от токов КЗ цепей: силовой, разрядника, возбуждения.

КО - контактор отключения ИЗУ, в схеме представлен контактами. Используется для отключения установки при мелких ремонтах и наладке.

Пр.1, Пр.2 - предохранители, для защиты первичной цепи ТН от токов КЗ,

R, - резистор регулирования возбуждения генератора.

Rp - резистор разрядный, обеспечивающий защиту ОВГ от перенапряжений при размыкании контакта РВГ.

С, С1 - CN - блок конденсаторов для повышения cos φ.

Al, A2, V, W и φ - КИП (амперметр, вольтметр, счетчик энергии и фазометр), для контроля режима работы ИЗУ.

ВП1, ВП2, ВПЗ - выпрямители, для питания катушек реле РН, РМ1, и РМ2 соответственно.

Включение в работу.

Двигатель - генераторный преобразователь в работе, поданы все виды питания, закаливаемая деталь установлена и закреплена.

        - собирается цепь РВГ

РВГ ↑ - собирается цепь ОВГ (РВГ: 1),

Вращающийся Г возбуждается, получает питание И.

Контролируются параметры:

А1 - первичный ток закалочного трансформатора Тр3,

А2 - ток возбуждения генератора Г,

V - напряжение на генераторе,

W - потребляемая энергия,

φ - угол сдвига по фазе между током и напряжением Г. При высокой производительности и специализации на одной детали ИЗУ такого типа приобретает вид станка.

Такой станок обеспечивает закрепление закаливаемой детали, ее перемещение в процессе закалки, подачу закалочной среды на деталь, охлаждение детали.

Все ЭО устанавливается в комплектных устройствах - шкафах управления.

4. Расчёт мощности и выбор статических конденсаторов

Повышение коэффициента мощности потребителей электроэнергии может быть достигнуто с помощью статических конденсаторов. Обычно в этом случае используют специально предназначенные для этих целей, так называемые "косинусные" конденсаторы, собранные из отдельных емкостей. Простота конструкции и эксплуатации статических конденсаторов, относительно невысокая их стоимость и высокий коэффициент полезного действия, достигающий 99% и выше, являются причиной того, что для целей компенсации cos φ они получили весьма широкое распространение как в нашей стране, так и за рубежом (п. 11.4. [3]).

Особенно широко применяют конденсаторы для компенсации коэффициента мощности отдельных электродвигателей переменного тока, а также небольших фабрично-заводских установок. Однако следует отметить, что статическим конденсаторам свойственны некоторые недостатки. Так, при значительных мощностях и высоких номинальных напряжениях стоимость статических конденсаторов может оказаться несколько выше, чем стоимость других источников реактивной мощности, например, синхронных компенсаторов. Другим недостатком статических конденсаторов является то, что при включении в сети, напряжения которых содержат высшие гармонические, конденсаторы потребляют ток, действующее значение которого может оказаться значительным, так как проводимость конденсаторов с повышением частоты питающего напряжения увеличивается и реактивное сопротивление его оказывается ничтожным для гармоник тока, порядок которых выше основной гармоники. Это может привести к значительному падению напряжения в проводах питающей сети. Во избежание этого для сетей с несинусоидальным напряжением рекомендуется последовательно со статическими конденсаторами включать дроссельные катушки, которые, как известно, представляют значительное реактивное сопротивление для высших гармонических токов и могут ограничивать величину этих токов в заданных пределах.

Следует, однако, отметить, что включение наряду с конденсатором индуктивного сопротивления способствует уменьшению коэффициента полезного действия компенсирующего устройства в целом (конденсатора и дроссельной катушки) до 95...96%.

В подавляющем большинстве случаев приходится выбирать величину емкости компенсирующего устройства для условий синусоидального напряжения без заметного содержания высших гармонических.

Различают следующие виды компенсации коэффициента мощности с помощью батареи статических конденсаторов: индивидуальную, групповую и централизованную.

При индивидуальной компенсации статические конденсаторы устанавливают непосредственно у потребителя электроэнергии. При групповой на отдельных линиях, питающих группу потребителей электроэнергии. При централизованной компенсации конденсаторы устанавливают на подстанции, питающей данное производственное предприятие.

Следует заметить, что при групповой и централизованной компенсации от реактивного тока разгружаются только основные питающие сети, в то время как при индивидуальной компенсации разгружаются все электрические сети системы в целом.

Таким образом, коэффициент мощности потребителя электроэнергии, имеющего реактивно-индуктивный характер нагрузки, можно повысить, подключая к зажимам токоприемников конденсаторы соответствующей емкости. При этом реактивная индуктивная составляющая мощности установки будет частично или полностью скомпенсирована реактивной емкостной составляющей мощности конденсаторов В этом случае конденсаторы играют роль своеобразных генераторов реактивной мощности.

Подключая конденсаторы к зажимам потребителя, можно повысить коэффициент мощности (в зависимости от величины емкости) до желаемых пределов. Однако компенсация коэффициента мощности с помощью статических конденсаторов обычно ограничивается значениями 0,92...0,95, поскольку дальнейшее увеличение коэффициента мощности нерационально, так как ток сети уменьшается весьма незначительно, несмотря на значительное увеличение мощности батареи конденсаторов

Если потребитель электроэнергии имеет коэффициент мощности cosφ1 и его необходимо повысить до нового, большего значения cosφ2, то мощность батареи конденсаторов, необходимая для этих целей, может быть рассчитана по следующей формуле, квар:

 ,(1)

где - номинальная мощность потребителя, кВт; φ1, и φ2 --углы сдвига фаз между напряжением и током соответственно до и после компенсации (определяются по значениям cos φ1 и cos φ2),  - номинальное значение КПД потребителя.

В соответствии с этим емкость каждой фазы трехфазной конденсаторной батареи, мкФ, может быть определена по формуле

 (2)

где - фазное напряжение на зажимах конденсаторной батареи, В; - частота переменного тока, Гц.

Из выражения (2) следует, что требуемая для заданных условий емкость конденсаторной батареи обратно пропорциональна квадрату напряжения. Поэтому с точки зрения уменьшения емкости конденсаторов для целей компенсации при прочих равных условиях, если это возможно, следует отдавать предпочтение включению конденсаторов на более высокие напряжения. При этом конденсаторная батарея может быть включена звездой или треугольником. При соединении треугольником напряжение каждой фазы конденсаторной батареи оказывается равным линейному напряжению сети, т. е. Uф = Uл. Если учесть, что линейное напряжение при соединении батареи конденсаторов звездой , т. е. в раз больше фазного, то при соединении треугольником требуемая для компенсации коэффициента мощности в заданных пределах емкость конденсаторной батареи оказывается втрое меньшей, чем при соединении ее звездой. Поэтому включение батареи конденсаторов треугольником следует считать предпочтительным, если это допускает рабочее значение напряжения конденсаторов.

Таблица 1. Значения

сosφ1

сosφ2


0,92

0,93

0,94

0,95

0,78

0,376

0,409

0,439

0,475

0,79

0,348

0,381

0,411

0,447

0,80

0,324

0,355

0,387

0,421

0,805

0,311

0,342

0,374

0,408

0,81

0,298

0,329

0,361

0,355

0,815

0,289

0,316

0,348

0,382

0,82

0,272

0,303

0,335

0,369

0,825

0,259

0,322

0,356

0,8,1

0,246

0,277

0309

0,343

0,835

0,233

0,264

0,296

0330

0,84

0,220

0,251

0,283

0317

0,845

0,207

0,238

0,270

0,304

0,85

0,194

0,225

0,237

0,291

0,855

0,180

0,21

0,243

0,277

0,86

0,167

0,198

0,230

0,264

0,865

0,154

0,185

0,217

0,251

0,87

0,141

0,172

0,204

0,238

0,875

0,127

0,158

0,190

0,224

0,88

0,114

0,145

0,177

ОД U

0,885

0,110

0,131

0,163

0,197

0,89

0,086

0,117

0,149

0,183

0,895

0,073

0,103

0,169


Суммарная емкость конденсаторной батареи независимо от способа ее включения определяется как утроенная фазная емкость конденсаторов:

С = 3СФ. (3)

В практических расчетах конденсаторы часто маркируются не по емкости Сном, а но той реактивной мощности Q, на которую они рассчитаны. В этом случае требуемая мощность конденсаторной батареи может быть рассчитана по формуле (1). При этом для упрощения расчетов может быть использована таблица 1, на которой представлены значения в зависимости от cos φ1 и cos φ2.

С целью еще большего упрощения расчета мощности конденсаторов могут быть использованы зависимости рис. 1, построенные на основе расчетов, проведенных по формуле (1). Рис. 1 позволяет весьма быстро определить мощность конденсаторной батареи, необходимой для компенсации коэффициента мощности установки в заданных пределах в зависимости от номинальной потребляемой мощности потребителя Рном, значения коэффициента мощности потребителя до компенсации cosφ1, и желаемого коэффициента мощности потребителя cosφ2; При этом мощность конденсаторной батареи находится в относительных единицах

Рис. 1. Зависимости коэффициента мощности cosφ2 от величины отношения Кс и cosφ1.

Для определения реактивной мощности конденсаторов по значениям cosφ1 и cosφ2; находится (рис. 1) соответствующая кривая реактивной мощности, по которой определяется значение Кс. Зная величину Рном и Кс. находим требуемую реактивную мощность конденсаторов по формуле:

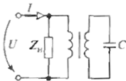
В процессе компенсации cosφ, емкость конденсаторной батареи может оказаться весьма значительной. В некоторых случаях для уменьшения установленной емкости статических конденсаторов целесообразно включать их на зажимы потребителя Zн через повышающий трансформатор (рис. 2). В этом случае конденсатор подключают ко вторичной обмотке повышающего трансформатора. Первичную обмотку трансформатора подключают на зажимы потребителя. Расчетная фазная емкость, необходимая для компенсации коэффициента мощности в заданных пределах, в этом случае определится по формуле, мкФ:

 (4)

- фазная мощность потребителя электроэнергии; n = w1/w2 коэффициент трансформации трансформатора, равный отношению числа витков вторичной (высоковольтной) обмотки трансформатора к числу витков первичной (низковольтной) его обмотки

Рис 2. Принципиальная схема включения статических конденсаторов с использованием повышающего трансформатора

Таблица 2. Основные технологические характеристики конденсаторов типа КТМ

Тип

Мощность Qном квар

Напряжение  Uном, В

Емкость С, мкФ

Соединение фаз в конденсаторе

Потери, Вт

Вес кг

Размеры, мм








высота

длина

ширина

KTM 5/0,38

5

380

110

Δ

20

27,9

430

315

165

KTM 6,5/0,5

6,5

500

83

Δ

26

27,9

430

315

165

KTM 25/2

25

2000

60

Y

75

55

700

400

195

KTM 25/3

25

3000

29

Y

75

55

700

400

195

KTM 25/6

25

6000

6,5

Y

55

700

400

195


Из выражения (4) следует, что при включении конденсаторов через повышающий трансформатор необходимая для компенсации емкость уменьшается пропорционально квадрату коэффициента трансформации трансформатора.

При выборе типа конденсаторов необходимо ориентироваться на конденсаторы, выпускаемые промышленностью в настоящее время.

В табл. 2 приведены основные технические характеристики конденсаторов типа КТМ

Литература

. Зимин Е.Н., ПреображенскийВ.И., Чувашев И.И. Электрооборудование промышленных предприятий и установок.-М.: Энергоатомиздат,1993.- 552с

. Типовые элементы и устройства систем автоматического управления: Учебное пособие для студентов специальности 220301. - 3 - е изд., исправ. и доп. Канск: КПК, 2009. 180 с. ил.

. Рекус Г.Г. Электрооборудование производств. - М.: Высш . шк., 2007

. Шеховцов В.П. Электрическое и электромеханическое электрооборудование. - М.: ИНФРА-М, 2004

. Зимин Е.Н. Электрооборудование промышленных предприятий и электроустановок. - М.: Энергоатомиздат,1981.

Похожие работы на - Электрооборудование промышленных предприятий и гражданских зданий

 

Не нашли материал для своей работы?
Поможем написать уникальную работу
Без плагиата!
Без нейросетей!