Реле, реагирующие на две величины

  • Вид работы:
    Лекция
  • Предмет:
    Физика
  • Язык:
    Русский
    ,
    Формат файла:
    MS Word
    113,63 Кб
  • Опубликовано:
    2013-10-08
Вы можете узнать стоимость помощи в написании студенческой работы.
Помощь в написании работы, которую точно примут!

Реле, реагирующие на две величины

Характеристики реле на комплексной плоскости и их анализ. Реле направления мощности и сопротивления

1. Схемы сравнения двух и более электрических величин

Для реле, реагирующих на две величины (реле сопротивления KZ и реле направления мощности KW), на вход измерительных органов необходимо подавать электрическую величину, пропорциональную геометрической сумме (или разности) напряжения Up и тока Ip. На рис.6.1 изображена структурная схема таких реле.

Рис. 1. Структурная схема реле сопротивления

Здесь: ИС- измерительная схема; СС-схема сравнения; ЛЧ-логическая часть; РС (KZ)-реле сопротивления.

Измерительная схема ИС может выполняться в виде двух согласующих трансформаторов.

Реле направления мощности и реле сопротивления широко используются в защитах электрических сетей высокого напряжения и контактных сетей тягового электроснабжения. На входы этих реле от трансформаторов напряжения и тока подводятся две электрические величины: соответственно Up и Ip. В зависимости от их соотношения реле KW и KZ срабатывают или не срабатывают.

Условия срабатывания этих реле удобно и наглядно представлять графически. Для этой цели вводят условную величину Zp, определяемую как отношение сигналов Up и Ip:

Zp=

где Zp - комплексное отношение Up к Ip (сопротивление, измеряемое реле); Rp,Xp - соответственно активная и индуктивная составляющие отношения входных сигналов Up и Ip; φр - угол между векторами Up и Ip.

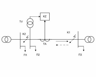
Характеристики и свойства подобного рода реле удобно рассматривать в комплексной плоскости сопротивлений Zp (рис. 6.2). По действительной оси этой плоскости откладывают активные, а по мнимой - реактивные составляющие. Положение вектора Zp на комплексной плоскости зависит от величин Up, Ip, φp и определяется, следовательно, режимом работы электрической системы. Рассмотрим некоторую линию с двусторонним питанием, изображенную на рис. 6.3.. На подстанции П2 имеется реле KZ, к которому через трансформаторы напряжения TV и тока ТА подводятся Up и Ip.

Рис. 2. Комплексная плоскость сопротивлений

Рис. 3. Схема подключения реле сопротивления к сети с двухсторонним питанием

Пусть в нормальном режиме мощность в линии направлена от шин П2 к шинам ПЗ. Примем это направление мощности за положительное (сплошная стрелка на рис. 3).

Совместим начало координат комплексной плоскости с местом установки реле KZ. Изобразим на ней вектор сопротивления на зажимах реле в нормальном режиме Zpн (рис. 6.4). При активно-индуктивной нагрузке угол φрn не превышает, как правило, 20-40°, однако в некоторых режимах, например, при пусках мощных двигателей, он может быть и больше. Вектор Zpn располагается в квадранте I комплексной плоскости Z.    В зависимости от значения и характера нагрузки конец вектора Zpn может оказаться в любой точке области Н. При активно-емкостной нагрузке вектор Zpn может смещаться в квадрант IV. Для режима короткого замыкания в линии характерно увеличение угла φрк до 50-80°.

Рис. 4. К анализу сопротивлений, измеряемых защитой.

Сопротивление на зажимах реле в этом режиме обозначим Zpk. Если КЗ происходит, например, в точке к1 (см. рис. 6.3), то направление мощности по условию положительно, поэтому вектор Zpk =Zpk1 будет находиться в квадранте I комплексной плоскости (см. рис. 6.4). В зависимости от места замыкания на участке П2-ПЗ конец вектора Zpk1 может оказаться в любой точке области K1. Если же КЗ произойдет на участке П1-П2, например, в точке к2, то направление мощности на участке, где установлена защита, изменится на противоположное (штриховая стрелка на рис. 6.3).

В этом случае вектор Zpk2 переместится в область К2, расположенную в квадранте III комплексной плоскости (см. рис. 6.4). Очевидно, что, когда конец вектора Zp=Zpн находится в области Н (нормальный режим работы), реле не должно срабатывать. Если же конец вектора Zp = Zpk попадет в область К1 или К2 (режим короткого замыкания), реле должно сработать. В ряде случаев для обеспечения селективности требуется, чтобы реле срабатывало только тогда, когда конец вектора Zp=Zpk попадет в область К1, и не срабатывало, если он попадет в область К2.

Совокупность точек комплексной плоскости, соответствующих действию реле, называется областью срабатывания, а совокупность остальных точек - областью несрабатывания. Зоны срабатывания и несрабатывания разделяет граничная линия, которая называется характеристикой срабатывания реле в комплексной плоскости или угловой характеристикой. Пусть, например, характеристика реле имеет вид окружности 1. Если конец вектора сопротивления Zр попадет внутрь окружности, реле сработает, а если он окажется вне окружности, реле не сработает. В том случае, когда необходимо, чтобы реле срабатывало при попадании конца вектора Zр только в область К1, выбирают для реле такую форму характеристики, чтобы область К1 оказалась внутри зоны срабатывания, а области Н и К2 - вне ее.

Реле сопротивления является основным исполнительным органом дистанционных защит. Как было сказано выше, его входы подаются две электрические величины: ток и напряжение и реле реагирует на их отношение. Реле срабатывает, если при данном угле φр между векторами тока и напряжения имеется отношение:


где - Zс.р.- сопротивление срабатывания реле.

В технике релейной защиты, в т.ч. и защитах тяговой сети переменного тока, наибольшее распространение получили реле полного сопротивления. Различают две разновидности реле полного сопротивления: ненаправленные (поведение реле зависит только от сопротивления Z и не зависит от сдвига φ между током и напряжением) и направленные (поведение реле зависит от сопротивления Z и от угла сдвига фаз φ). При применении направленных реле сопротивления можно не применять реле направления мощности.

На рис.6.5. представлена характеристика другого вида реле: ненаправленного реле сопротивления.

Рис. 5. Ненаправленное реле сопротивления

Для защиты тяговых сетей железных дорог однофазного тока в  России применяется преимущественно направленные реле полного сопротивления (за рубежом применяются также и реле активного или  индуктивного сопротивления).

2. Типы схем сравнения двух электрических величин

В схемах сравнения могут сравниваться:

абсолютные значения подведённых величин;

фазы подведённых величин;

абсолютные значения величин и их фазы (одновременно).

а) сравнение абсолютных значений подведённых величин.

При сравнении абсолютных значений величин условие срабатывания определяется по условию:


Схема сравнения входных величин по фазе применяется для периодических сигналов, имеющих одинаковую частоту и имеет вид:

f1 ≤Y1+Y2 ≥ f2

где, f1, f2 - заданные постоянные углы; Y1 +Y2 - фазовый угол между входными сигналами U1 и U2.

Существуют различные типа схем сравнения:

с применением согласующих трансформаторов;

дифференциально- выпрямительные;

демодуляторные (фазочувствительные выпрямители, фазоповоротные схемы);

дифференциально- демодуляторные;

времяимпульсные;

импульсные.

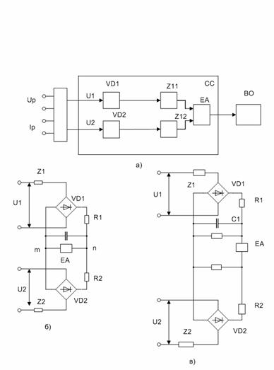
На рис. 6 приведена измерительная схема сравнения с применением согласующих промежуточных трансформаторов.

На рис. 7. приведена дифференциально - выпрямительная схема сравнения абсолютных значений величин.

Рис. 6. Схема сравнения на промежуточных трансформаторах

Рис. 7. Схемы сравнения абсолютных значений входных величин:

а) структурная схема; б) схема с циркуляцией токов; в) схема, реагирующая на равновесные напряжения.

2. Примеры применения реле сопротивления

реле мощность сопротивление

Реле сопротивления могут выполняться на следующих принципах:

электромагнитного;

индукционного (с магнитным суммированием, электрическим суммированием);

магнитоэлектрического (на выпрямленных токах);

электронные (аналоговые, микропроцессорные и т.д.).

Н рис. 10. приведена упрощенная схема реле электронного сопротивления типа КРС-2 на неинтегральной элементной базе.

Рис. 10. Упрощенная схема реле сопротивления КРС-2.

Направленное реле сопротивления КРС-2 работает по принципу сравнения выпрямленных напряжений, пропорциональных Uр и Iр.

Основными элементами реле являются:

-    схема сравнения на диодных мостах ДМ1 и ДМ2;

-        исполнительный орган ИО (высокочувствительное магнитоэлектрическое реле);

         трансформатор напряжения Тн1;

         контур подпитки (ТР2 и С4).

К рабочему мосту ДМ1 подводится рабочее напряжение Ер= к1• Ip, создающее вращающийся момент в органе ИО. К тормозному мосту ДМ2 подводится тормозное напряжение Ет = КuUp - KiIp, создающее встречный тормозной сигнал в ИО. Работа реле основана на сравнении Ер и Ет. При Ер> Ет все диоды моста ДМ2 запирает э.д.с. Ер и под её воздействием через ИО и резистор R8 проходит ток, создающий при определённых условиях вращающий момент, вызывающий срабатывание ИО. Контур, к которому подаётся Ер, называется рабочим (обуславливает срабатывание ИО), а к которому подаётся Ет - тормозным.

3. Реле направления мощности

Реле направления мощности является измерительным органом с двумя воздействующими величинами, сравниваемыми по фазе. Реле выполняется на основе четырёхполюсной системы и являются индукционными однофазными с цилиндрическим ротором. Конструктивно реле имеет замкнутый магнитопровод с четырьмя выступающими внутрь полюсами. В центре между полюсами установлен стальной цилиндрический сердечник, уменьшающий магнитное сопротивление межполюсное пространство. На стальной сердечник надет алюминиевый цилиндрический вращающийся ротор, на оси которого закреплены подвижные контакты. Противодействующий момент создаётся спиральной пружиной. На магнитопровод надеты четыре последовательно соединённые обмотки напряжения и две последовательно соединённые токовые обмотки, размещённые на полюсах, одна из них подключается к ТТ и обтекается вторичным током Iр, а вторая - к ТН и обтекается током, пропорциональным напряжению Uр на зажимах обмотки. (см. рис.6.11)

Каждый из токов создает магнитный поток. Поскольку один из магнитных потоков пропорционален току Iр, а второй напряжению Uр, то вращающий момент, возникающий на подвижной части реле оказывается пропорциональным величине мощности на зажимах реле, а его направление (знак) зависит от направления этой мощности.

Рис. 11. Индукционное реле направления мощности

На рис. 11: 1- неподвижный магнитопровод; 2- токовая обмотка; 5- обмотка напряжений; 3,4,6,9 -полюсы магнитопровода; 7-цилиндрический сердечник; 8- алюминиевый ротор; 9- ось.

Токи в обмотках напряжения и тока создают два взаимно перпендикулярных (в пространстве) магнитных потоков Фн и Фт, которые наводят в алюминиевом роторе вихревые токи. Взаимодействие этих потоков с наведёнными вихревыми токами создаёт вращающий момент ротора:

, (6.6)

где φр - угол между потоками.

Реле направления мощности (РНМ) применяются в различных устройствах релейной защиты для определения знака мощности при КЗ.

РНМ обычно включается через измерительные трансформаторы. Для их правильного включения необходимо точно знать «полярность» обмоток реле, полярность обмоток ТТ и ТН, к которым подключается реле.

В защитах от междуфазных КЗ РНМ включаются по схемам, приведённым в табл.6.2.

Таблица 6.2

Наименование схемы

Напряжения, подводимые к реле

Ток, подводимый к реле

Векторные диаграммы токов и напряжений на реле

300

uас uва uсв

iа iв iс

600 с включением на разность фазных токов

uас uва uсв

iа- iв iв- iс iс- iа

600 с включением на фазные токи

uа uв uс

- iв - iс - iа

90º

Uав Uвс Uса

Ic Ia Ib


Реле направления мощности применяются для защиты линий с двухсторонним питанием, для определения знака мощности короткого замыкания. Они выполняются как на индукционном принципе (реле серий РБМ-170, РБМ-270), так и на электронной элементной базе (электронные серий РМ-11, РМ-12).

На смену индукционным реле направления мощности пришли полупроводниковые реле направления мощности. Это были реле направления мощности с демодуляторной схемой сравнения (кольцевым модулятором), которые использовались в панелях дистанционной защиты типов ПЗ-3 и ПЗ-4 и реле направления мощности, применяемые в электронном комплексе «Сейма». Современными являются полупроводниковые реле направления мощности типа РМ-11, РМ-12 с применением операционных усилителей.

Реле направления мощности серии РМ 11 предназначены для использования в схемах релейной защиты в качестве органа направления мощности. Эти реле предназначены для замены индукционных реле направления мощности типа РБМ, выпускавшихся до настоящего времени. Индукционные реле обладают рядом принципиальных недостатков, таких, как наличие самохода и вибрации контактных систем, низкая механическая устойчивость.

Похожие работы на - Реле, реагирующие на две величины

 

Не нашли материал для своей работы?
Поможем написать уникальную работу
Без плагиата!
Без нейросетей!