Расчет электрических нагрузок турбины электростанции

  • Вид работы:
    Контрольная работа
  • Предмет:
    Физика
  • Язык:
    Русский
    ,
    Формат файла:
    MS Word
    78,38 Кб
  • Опубликовано:
    2013-10-16
Вы можете узнать стоимость помощи в написании студенческой работы.
Помощь в написании работы, которую точно примут!

Расчет электрических нагрузок турбины электростанции

Задание 15

турбина энтальпия теплопередача электрический

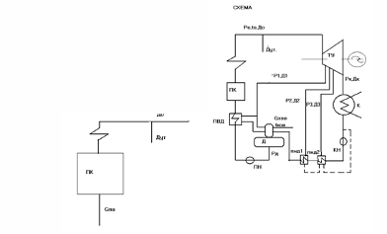
Дана принципиальная схема ТЭС, включающая паровой котёл (ПК) и турбоустановку (ТУ). Питательная вода из деаэратора (Д) с помощью питательного насоса (ПН) поступает котельный агрегат. В деаэратор подаётся химически очищенная вода и основной конденсат, предварительно нагретый в подогревателях низкого давления (ПНД-1 и ПНД-2).



Дано:

Wэ= 180 МВт; Ро=13 МПа; to=565ºС; Р1=2 МПа; Р2=0,4 МПа;

Р3=0,1 МПа; Рд=0,7 МПа; Рк=0,003 МПа; Дхов=5% До; tхов=35ºС;

зoi=0,88; зэм= 0,98.

Расчет

Первоначально выполняется построение процесса расширения пара в проточной части турбины с целью определения энтальпий пара в регенеративных отборах и значений теплоперепадов в каждом отсеке паровой турбины. По заданным параметрам острого пара Ро и tо находим энтальпию пара (ho) перед турбиной, затем из нулевой точки опускаем изонтропу до пересечения с изобарой Р1 и находим теоретический располагаемый теплоперепад в первом отсеке (Ho1). По Ho1 находим значение действительного теплоперепада в 1-ом отсеке (H1). Значение H1 необходимо отложить от нулевой точки до пересечения с Р1. Процесс 0 - 1 действительный процесс расширения пара в 1-ом отсеке турбины. Для нахождения действительных процессов расширения пара во всех остальных отсеках турбины действуем аналогично. Используя электронный справочник по определению теплофизических свойств теплоносителей определяем необходимые параметры, которые будем использовать и в дальнейшем.

Находим:

1. hо = f (Ро ; tо ) = f (13; 565 ) = 3508,4 кДж\кг

Sо = f (Ро ; tо ) = f (13; 565) = 6,6757 кДж\кг К

h'1 = f (Р1 ; So ) = f (2; 6,6757) = 2971,8 кДж\кго1 = hо -- h'1 = 3508,4 - 2971,8 = 536,6 кДж\кг= Hо1 · зoi = 536,6· 0,88 = 472,208 кДж\кг= hо -- H1 = 3508,4 - 472,208 = 3036,19 кДж\кг

. S1 = f (Р1; h1) = f (2; 3036,19) = 6,7893 кДж\кг К'2 = f (Р2 ; S1) = f (0,4; 6,7893) = 2693,9 кДж\кго2 = h1 -- h'2 = 3036,19 - 2693,9 = 342,29 кДж\кг= Hо2 · зoi = 342,29 · 0,88 = 301,2152 кДж\кг= h1 -- H2 = 3036,19 - 301,2152 = 2734,97 кДж\кг

. S2 = f (Р2 ; h2) = f (0,4; 2734,97) = 6,8879 кДж\кг К'3 = f (Р3 ; S2) = f (0,1; 6,8879) = 2499,7 кДж\кго3 = h2 -- h'3 = 2734,97 - 2499,7 = 235,27 кДж\кг= Hо3 · зoi = 235,27 · 0,88 = 207,04 кДж\кг= h2 -- H3 = 2734,97 - 207,04 = 2527,93 кДж\кг

. S3 = f ( Р3 ; h3 ) = f ( 0,1; 2527,93 ) = 6,9636 кДж\кг К'к = f ( Рк ; S3 ) = f ( 0,003; 6,9636 ) = 2065,4 кДж\кгок = h3 -- h'к = 2527,93 - 2065,4 = 462,53 кДж\кгк = Hок · зoi = 462,53 · 0,88 = 407,03 кДж\кгк = h3 -- Hк = 2527,93 - 407,03 = 2120,9 кДж\кг

Процесс О-К характеризует действительный процесс расширения пара в турбине с учетом её КПД.

I. Выполняем оценку расхода острого пара на турбину и расхода питательной воды на котел.

. Расход острого пара на турбину для нашего случая определяется по формуле:

До = Крег. (Ẁэ / ∑ Нi зэм.),

где

Ẁэ = 180000 кВт - заданная электрическая мощность паровой

турбины

∑ Нi - сумма действительных теплоперепадов в каждом отсеке

паровой турбины ( n - количество отсеков )

∑ Нi = Н1 + Н2 + Н3 + Нк = 472,208 + 301,215 + 207,04 +

+ 407,03 = 1387,493 кДж\ кг

зэм. = 0,98 - электромеханический КПД

Крег. - коэффициент регенерации, характеризующий долю пара, отбираемого в регенеративный отбор

Принимаем в расчетах Крег. = 1,17

Подставляем в нашу формулу и получаем расход острого пара на турбину:

До = 1,17 · (180000 / 1387,493 · 0,98) = 148,75 кг\ с

.2 Оценка расхода питательной воды

Так как в нашем случае котел прямоточного типа, тогда расход питательной воды находится по формуле:

Gпв = До + Дут,

где

До = 148,75 кг\ с - расход острого пара на турбину

Дут - внутристанционные потери пара и воды ( утечки )

Дут = 2% До = 0,02 · 148,75 = 2,975 кг\ с

Подставляем в нашу формулу и получаем расход питательной воды:

Gпв = 148,75 + 2,975 = 151,72 кг\ с

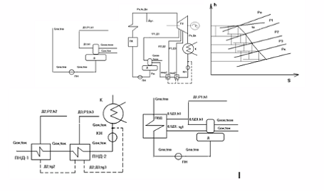
III. Расчет элементов регенеративной схемы

Разбиваем всю схему на два локальных участка.

I - участок включает в себя - питательный насос ( ПН ), деаэратор ( Д ).

Из условия известно Gхов = 5% До, поэтому:

Gхов = 0,05 · 148,75 = 7,438 кг\ с

Для данного локального участка составим уравнения теплового и материального баланса и сведем их в систему:

Д1 + Gок + Gхов = Gпв

Д1 · h1 · зт + Gок · tок + Gхов · tхов = Gпв · ( tпв -t'пв )

Д1 + Gок = Gпв -- Gхов

Д1 · h1 · зт + Gок · tок = Gпв · ( tпв -t'пв ) -- Gхов · tхов

Для того, чтобы решить эту систему уравнений и найти неизвестные величины сначала определим величины, которые можно определить из условия задания.

Находим:

h1 = 3036,19 кДж\ кг - энтальпия пара на выходе из первого

отсека турбины

Cв = 4,186 кДж\ кг К - теплоемкость воды


tок = (ts (P2) - И) Св - энтальпия основного конденсата на выходе из ПНД-1

Ø = 3 ÷ 6 ºС - величина недогрева для ПНД

tок = (143,62 - 6) 4,186 = 576,08 кДж\ кг

tхов = h (tхов) = h (35) = 146.57 кДж\ кг - энтальпия химочищенной воды на входе в деаэратор

t'пв = h' (ts (Pд) = h' (ts (0,7) = 697,05 кДж\ кг - энтальпия химочищенной воды на выходе из деаэратора

t'пв = t'пв + ∆ tн - энтальпия питательной воды на выходе из ПН

∆ tн - изменение энтальпии при изменении давления среды от давления Рвс на всасе насоса до давления нагнетания Рпн

∆ tн = (Рн - Рвс) Vср 100/ зн,

где

Рн = 1,4 · Ро = 1,4 · 13 = 18,2 МПа - давление нагнетания

питательного насоса

Рвс = Рд = 0,7 МПа - давление на всасе питательного насоса

Vср = V (Рд; t''пв) = V (0,7; 697,5) = 0,001108 м3 / кг

зт = 0,8 - КПД насоса

отсюда:

t'пв = 697,05 + 2,42 = 699,47 кДж\ кг

Неизвестными величинами в системе уравнений являются Д1 и Gок, обозначим их, для удобства, Х1 и Х2 соответственно и получим:

Х1 + Х2 = 148,75 - 7,438

Х1 · 3036,19 · 0,98 + 576,08 · Х2 = 148,75 · 697,05 - 7,438 ·146,5

Из I-го уравнения выражаем Х1 и полученное уравнение подставляем во II-ое уравнение:

Х1 = 148,75 - 7,438 -- Х2

(148,75 - 7,438 -- Х2 ) · 2975,46 + 576,08 Х2 = 103686,19 --1089,67

,2 - 2399,38 Х2 = 102596,52

Х2 = 132,48

Полученное значение Х2 подставляем во II-ое уравнение и находим Х1:

Х1 = 148,75 - 7,438 - 132,48 = 8,83

Получили:

Д1 = 8,83 кг\ с; Gок = 132,48 кг\ с

.2 II - участок включает в себя - подогреватели низкого давления 1и 2 (ПНД-1, ПНД-2), конденсатный насос (КН), точку смешения

(ТС ) и конденсатор (К).

Для данного участка составим уравнения теплового и материального баланса и сведем их в систему:

Д2 (h2 - tg2) зт = Gок (tок - t'ок )

Д2 (tg2 - tg3) зт + Д3 · (h3 - tg3) зт = Gок (t'ок - t''ок )

Д2 + Д3 + G'ок = Gок

Д2 tg3 зт + Д3 tg3 зт + G'ок t'''ок = Gок t''ок

Для того, чтобы решить эту систему уравнений и найти неизвестные величины сначала определим величины, которые можно найти из условия задания.

h2 = 2734,97 кДж\ кг - энтальпия пара на выходе из второго отсека турбины

tg2 = h' (P2) = h' (0.4) = 604.72 кДж\ кг - энтальпия дренажа на выходе из ПНД-1

tg3 = h' ( P3 ) = h' ( 0.1 ) = 417.65 кДж\ кг - энтальпия дренажа на выходе из ПНД-2

h3 = 2527.93 кДж\ кг - энтальпия пара на выходе из третьего отсека турбины

tок = (ts (P2) - И) Cв - энтальпия основного конденсата на выходе из ПНД-1

tок = 576,08 кДж\ кг

t'ок = (ts (P3) - И) Cв - энтальпия основного конденсата на выходе из ПНД-2

t'ок = (99,64 -6) 4,186 = 391,98 кДж\ кг

t'''ок = h' (ts (Pк ) = h' (ts (0,003) = 101,05 кДж\ кг

t''ок = t'''ок + ∆ tн - энтальпия основного конденсата на выходе из КН

∆ tн = (Рн - Рвс) Vср 100 / зн, где

Рн = 1,4 Рд = 1,4 0,7 = 0,98 МПа - давление нагнетания конденсатного насоса

Рвс = Рк = 0,003 МПа - давление на всасе конденсатного насоса

Vср = V (Рк; t'''ок) = V (0,003; 101,05) = 0,0010659 м3/ кг

зт = 0,6 - КПД конденсатного насоса

∆ tн = (0,98 - 0,003) 0,0010659 100/ 0,6 = 0,17 кДж\ кг

отсюда:

t''ок = 101,05 + 0,17 = 101,22 кДж\ кг

Неизвестными величинами в системе уравнений являются Д2 и Д3 G'ок, обозначим их, для удобства, Х1, Х2 и Х3 соответственно и получим:

,65 Х1 = 24389,57

,33 Х1 + 2068,07 Х2 = 38288,27

Х1 + Х 2 + Х3 = 132,48

,29 Х1 + 409,29 Х2 + 101,05 Х3 = 13612,32

Из I-го уравнения находим Х1:

Х1 = 24389,57 / 2087,65 = 11,68

Полученное значение Х1 подставляем во II-ое уравнение и находим Х2:

,33 11,68 + 2068,07 Х2 = 38288,27

Х2 = (38288,27 - 2141,81 ) / 2068,07 = 17,45

Полученные значения Х1 и Х2 подставляем в III-ье уравнение и находим Х3:

Х3 = 132,48 - 11,68 - 17,45 = 103,35

Получили:

Д2 = 11,68 кг\ с; Д3 = 17,45кг\ с; G'ок = 103,35 кг\ с

IV. На следующем этапе выполняем расчет суммарной расчетной электрической нагрузки, вырабатываемой турбиной:

Wэ = ∑ Wэi = Wэ1 + Wэ2 + Wэ3 + Wэ4

Wэ1 = До H1 зэм = 148,75 472,21 0,98 = 68,84 МВт

Wэ2 = (До - Д1) H2 зэм = 139,92 301,04 0,98 = 41,28 МВт

Wэ3 = (До- Д1-Д2) H3 зэм = 128,24 207,04 0,98 = 26,02 МВт

Wэ4 = (До- Д1-Д2-Д3) Hк зэм= 110,79 407,03 0,98 = 44,19 МВт

∑ Wэi =68,84 + 41,28 + 26,02 + 44,19 = 180,33 МВт

V. Путем сравнения заданной электрической мощности (Wэ) и расчетной (Wэ) делаем вывод о необходимости уточнения расчета. При этом определяется погрешность расчета (д), которая затем сравнивается с допустимой погрешностью (в инженерных расчетах принимается обычно равной е = 0,5 % ).

д = │(Wэ - Wэ) / Wэ │• 100 % =│(180 - 180,33) / 180│• 100 %

д = 0,18 %

В результате получили погрешность расчета (д = 0,18 %) меньше допустимой погрешности (е = 0,5 %).

Отсюда вывод : расчет верен.

Похожие работы на - Расчет электрических нагрузок турбины электростанции

 

Не нашли материал для своей работы?
Поможем написать уникальную работу
Без плагиата!
Без нейросетей!