Проектирование электрогидравлического подъемника грузоподъемностью 20 тонн
Введение
Данный вид гаражного
оборудования подразделяется на осмотровые, подъемно-смотровые,
подъемно-транспортные и транспортирующее оборудование и предназначен для
обеспечения доступа при ТО и ремонте к узлам и агрегатам автомобиля для их
монтажа - демонтажа и осуществления внутригаражных транспортировок. К
осмотровому оборудованию относятся осмотровые канавы и эстакады.
К основному
подъемно-осмотровому оборудованию относятся подъемники различного типа, а к
вспомогательному - гаражные домкраты, опрокидыватели автомобилей и другие
устройства.
К подъемно-транспортному
оборудованию относятся осмотровые канавы и эстакады, кран-балки,
электротельферы, передвижные малогабаритные грузоподъемные краны, а также
различные модели с не сложными подъемными грузозахватывающими механизмами. К
этой группе оборудования можно отнести находящие все большее применение целые
механизированные комплексы (посты) по замене агрегатов и узлов автомобилей.
К основному транспортирующему
оборудованию следует отнести конвейеры для перемещения автомобилей по постам
линий для ТО, электро или автопогрузчики, а к вспомогательному - обыкновенные
тележки, иногда с разнопрофильными элементами и захватами для соответствующих
узлов и агрегатов автомобилей.
Вышеуказанные виды оборудования
в зависимости от конструкции, назначения и способа установки могут быть
стационарными либо передвижными, а диапазоны выполняемых работ по различным
моделям автомобилей - универсальными и специализированными.
Механизированное оборудование
классифицируется также по типу привода - оно может быть пневматическим,
электропневматическим, комбинированным (например, пневмогидравлическим) и т.п.
включая объемный ручной или ножной, с использованием дополнительных устройств
(насосов плунжерного типа и т.д.).
Подъемно-транспортному
предъявляются следующие основные требования:) обеспечение максимальных
удобств для рабочих.) надежность в работе, включая страховку и фиксацию
(например вывешенных автомобилей), а также надежность крепления различных узлов
и агрегатов автомобилей при производстве монтажно-демонтажных работ и при
транспортировке, т.е. обеспечении максимальных удобств для рабочих.) уменьшение
габаритных размеров и металлоемкости конструкций оборудования с одновременным
повышением маневренности на ограниченных производственных площадях.) уменьшение
энергоемкости за счет использования новейших технологий.) легкости в
управлении и простоты облуживания. ) стоимость оборудования не должно
превышать разумных пределов с целью его быстрой окупаемости.
При
выборе наиболее оптимальной модели оборудования для конкретного производства
следует изучить и санитарно-гигиенические аспекты, его использование, а также
зарубежный опыт.
.
Обзор литературы
Подъемник автомобильный №1.
Изобретение относится к
грузоподъемным механизмам, а именно к подъемным платформам для автомобилей.
Известна подъемная платформа,
содержащая вертикальные колонны с перемещающимися по ним при помощи привода
поперечинами, несущими поверхности качения для транспортного средства и
механизм фиксации поперечин на заданном уровне (1).
Недостатком такой платформы
является затрудненный доступ к транспортному средству.
Цель изобретения - облегчение
доступа к транспортному средству.
Для этого в предлагаемой
платформе на каждой колонне со стороны взаимодействующей с ней поперечины
укреплены вертикальные стержни, на которых смонтированы скользящие
горизонтальные опоры, выполненные с поворотным в вертикальной плоскости плечом
не снабженные механизмом подъема последних на требуемую высоту.
Кроме того, каждая опора
содержит охватывающую стержень скобу, между ветвями которой шарнирно
смонтировано на горизонтальной оси плечо, внутренний конец которого
контактирует со стержнем. Механизм подъема опор на требуемую высоту содержит
смонтированные на верхнем конце каждой колонны блоки с заведенным на них
тросом, один конец которого соединен со скобой опоры, а другой - с
противовесом. Механизм фиксации поперечин содержит взаимодействующие с
колоннами шарнирные запоры, кинематически связанные посредством промежуточных
элементов с рычагом управления, взаимодействующим с выключателем привода
подъема.
На фиг. 1 показана схема
запасовки тросов механизма подъема предлагаемой платформы; на фиг. 2 -
подъемная платформа, перспективное изображение; на фиг. 3 - механизм подъема
скользящих опор; на фиг. 4 - фиксирующее устройство скользящих опор; на фиг. 5
- привод фиксирующего устройства; на фиг. 6 - электрическая схема подъемной
платформы; на фиг; 7- гидравлическая схема подъемной платформы.
Предлагаемая подъемная
платформа содержит четыре вертикально расположенные колонны 1, 2, 3 и 4, две
параллельные поперечины 5 и 6 и две поверхности качения 7 и 8, опирающиеся на
поперечины 5 и 6.
Поверхности качения 7 и 8
установлены на поперечинах 5 и 6, сближения их в зависимости от расстояния
между осями поднимаемого транспортного средства.
В колонне 1 смонтирован цилиндр
9 и поршень 10, соединенный с основанием колонны. Поршень 10 полый и имеет в
верхнем конце отверстие 11, через которое он сообщается с цилиндром соединяется
с насосом 12, подающим жидкость под давлением в этот цилиндр. Цилиндр 9
соединен с опорой 13, имеющей две параллельные горизонтальные оси 14 и 15, на
каждой от которых соответственно установлено по три холостых шкива 16 и 17.
Трос проходит на поперечину 6 через холостой ролик и крепится на верхнем конце
колонны 4. Трос 19 проходит по поперечине 6 через холостой шкив 20 на шкив 21
поперечины 5 крепится своим свободным концом на верхний конец колонны 3.
Трос 22 направляется шкивом 23
соосным шкиву 20, шкивом 24 соосным шкиву 25, проходит на поперечину 5 по ее
шкиву 26 и крепится к верхнему концу колонны 2.
Поперечины 5 и 6 направляются
соответственно вдоль колонн 2, 3 и 4.
Во избежание несвоевременного
спуска поречин, когда они находятся в верхнем положении, платформа снабжена
фиксирующим механизмом.
Поперечина 6 соответствующим
концом соединена с опорой 13, поэтому, когда подается жидкость под давлением в
цилиндр 9, последний перемещается вверх и обе поперечины смешаются вверх одна
параллельно другой.
Колонна 1 имеет вертикальный
стержень 27, соединенный внутренним концом с ее основанием, а верхний ее конец
соединен со стерженьком 28.
Каждая колонна 2, 3, и 4 имеет
аналогичные стержни 27.
Стерженек 28, закрывающий
верхний конец колонны 1 содержит лапку 29, на которой закреплена горизонтальная
ось 30, несущая холостой шкив 31, направляющий трос 32. Один конец троса 32
поддерживает противовес 33, а второй конец прикреплен к кольцу 34 опоры 35
подвижной на стержне 27.
Опора 35 состоит из скобы 36 с
двумя отгибами 37 и 38, между которыми установлено с возможностью качания на
оси 39 плечо 40, пята 41 которого направлена к стержню 27.
Чем больший вес поддерживает
плечо 40, тем больше его пята 41 прижимается к стержню 27.
Колонны 2, 3 и 4 устроены так
же как и колонна 1 и каждая снабжена на соответствующем стержне опорой 35,
присоединенной к противовесу 33.
Фиксирующий механизм платформы
содержит запоры 42, 43, 44 и 45. При этом запоры 42 и 45 шарнирно присоединены
к осям, соединенным с поперечиной 6, а запоры 43 и 44 шарнирно установлены на
осях, соединенных с поперечиной 5.
Под поверхностью качения 7
проходит тяга 46, которая поворачивается в подшипниках поперечин 5 и 6 и несет
на своих соответствующих концах пластинки 47 и 48.
Каждая колонна 1, 2, 3 и 4
имеет проемы 49, находящиеся на одинаковом расстоянии один от другого, с
которыми взаимодействуют соответствующие запоры под действием пружин 50 и 51.
К пластине 47 шарнирно
присоединен один конец серьги 52, соединенный с запором 43. Тяга 53, шарнирно
прикрепленная одним концом к пластине 47, соединена с запором 44. Своим другим
концом тяга 53, проходящая через лапку 54, соединенную с 'поперечиной 5 и
образующую упор одного из концов пружины 51, взаимодействует с упором 55.
На пластинке 48 шарнирно
присоединяются тяги 56 и 57 соответственно связанные с запорами 42 и 45, причем
поперечина имеет лапку 58 упора пружины 50.
Благодаря такому расположению
под действием пружины 50 и 51, запоры 42, 43, 44 и 45 входят в проемы 49.
Форма запоров способствует
подъему поперечин 5 и 6, которые выходят из одного проема и устанавливаются в
верхнем проеме. Однако запоры мешают спуску поперечин 5 и 6.
Запор 42 снабжен в боковом
направлении выступом 59, с которым может взаимодействовать (тяга 60 управления
разобщением предохранителя, причем она имеет радиальную лапку 61, шарнирно
соединенную с осью 62 скобы 63, которая в свою очередь соединена с колонной 1 и
с радиальным стерженьком 64. Стерженек шарнирно соединен с осью 65 скобы 66. К
свободному шарнирному концу скобы 66 присоединена серьга 67, другой конец
которой шарнирно соединен с концом лапки 68, соединенной с осью 69,
поворачивающейся в подшипниках 70 и 71 колонны 1.
На серьге 67 установлен упор-
72, взаимодействующий с кулачком 73, опирающимся на сердечник 74 электромагнита
с подвижным сердечником 75.
На оси 69 шарнирно установлены
рукоятка 76 управления, подвижная в прорези 77.
В колонне 1 имеется контакт 78,
соединенный с подходящей электрической цепью для запитывания насоса 12, причем
этот контакт остается открытым и расположен так, что когда рукоятка 76
находится в левой вертикальной .части прорези 77, она упирается в указанный
контакт 78 и закрывает соответствующую цепь.
Рукоятка 76 соединена с тягой
79, которая шарнирно соединена с одним концом рычага управления гидравлического
распределителя 80.
Насос состоит из группы
электронасосов и откачивает масло через трубу 81 в резервуар 82 и нагнетает его
через трубу 83, соединенную с трубой 84, причем между ними установлен обратный
клапан 85. Труба 84 входит в поршень 10, имеющий осевой канал и отверстие 11 в
верхней части для сообщения осевого канала с цилиндром 9.
Распределитель 80 состоит из
ограничителя давления 86 и из трубопровода 87, соединяющего трубу 84 с иглой
88, установленной в системе возврата масла, содержащей трубопровод 89, входящий
в резервуар 82. Игла 88 присоединена к свободному концу рычага 90, качающегося
на оси 91. В каждой колонне 1, 2, 3 и 4 предусмотрен прерыватель 92 с четырьмя
контактами 93, 94, 95 и 96. Каждый прерыватель 92 установлен для взаимодействия
с соответствующей опорой 35, когда она откинута к соответствующей колонне.
Подъемная платформа работает следующим образом. Поднимаемое транспортное
средство устанавливается на поверхности качения 7 и 8, а опоры 35 расположены
так, чтобы они находились почти параллельно им, т. е. чтобы они прижимали пальцы
соответствующего контакта.
Затем рукоятка 76 ставится так,
чтобы она входила в левую вертикальную часть прорези 77. При этом она
взаимодействует с контактом 78 и замыкает электрическую цепь на двигателе,
насос 12 отсасывает масло в резервуар 82 и нагнетает его через отверстие 11
поршня 10 так, что цилиндр 9 скользит вверх, вызывая с помощью тросов 19 и 22
подъем поперечин 5 и 6 параллельно друг другу. Когда поперечины 5 и 6 дошли до
заданной высоты, рукоятку 76 возвращают в горизонтальную часть прорези 77 и
цепь электронасоса таким образом прерывается.
Чтобы рукоятка 76 могла войти в
левую вертикальную канавку прорези 77 необходимо, чтобы электромагнит находился
под напряжением. Для этого необходимо, чтобы все опоры 35 были прижаты к
колоннам и чтобы все они взаимодействовали с прерывателями 92 для притягивания
сердечника 74, а кулачок 73 освобождался и способствовал свободному отклонению
серьги 67 для удаления тягой 60 запоров 42, 43, 44 и 45 от колонн.
Опоры 35 затем поворачиваются и
скользят вдоль стержней 27 для того, чтобы плечи касались нижней стороны шасси
приподнятого транспортного средства. После этого можно опускать поперечины 5 и
6.
Для управления спуском рукоятку
76 устанавливают в нижнее левое положение прорези 77, вызывая поворот оси 69
так, что лапка 68 оттягивает серьгу 67 и поворачивает стерженек 64 для удаления
тяги 60 от колонны 1, причем стерженек) взаимодействуя с выступом 59,
освобождает запор 42 из проема 49. Так как все запоры кинематически связаны,
запоры 43, 44 и 45 также выходят из проемов 49 соответствующих колонн.
Когда рукоятка 76 находится в
нижней левой части прорези 77 тяга 79 освобождает иглу 88 из своего седла и
масло, находящееся в цилиндре 9, может возвращаться в резервуар 82 через трубу
84 и трубопроводы 87 и 89.
По окончании всех работ на
транспортном средстве, если необходимо его снова возвратить на землю, рукоятка
ставится в левую верхнюю часть прорези 77. Чтобы поднять транспортное средство
с помощью поверхностей качения 7 и 8, опоры 35 поворачиваются и прижимаются к
соответствующей колонне, в результате чего цепь питания пускового
электромагнита замыкается.
Таким образом, если одна из
опор 35 не окажется в надлежащем положении, контактная пластинка
соответствующего прерывателя 92 будет прижата к своим контактам, цепь пускового
электромагнита останется разомкнутой и кулачок 73 будет препятствовать
освобождению запоров. Чтобы транспортное средство было в точно горизонтальной
плоскости, рукоятка 76 ставится в правую вертикальную часть прорези 77, в
результате чего открывается игла 88 без освобождения запоров 42, 43, 44 и 45,
так что поперечины 5 и 6 поддерживаются запорами, а не тросами 22, 18 и 19.
Формула изобретения
. Подъемная платформа,
содержащая вертикальные колонны с перемещающимися по ним при помощи привода
поперечинами, несущими поверхности качения для транспортного средства и
механизм фиксации поперечин на заданном уровне, отличающаяся тем, что, с целью
облегчения доступа к транспортному средству, на каждой колонне со стороны
взаимодействующей с ней поперечины укреплены вертикальные стержни, на которых
смонтированы скользящие горизонтальные опоры, выполненные с поворотным в
вертикальной плоскости плечом и снабженные механизмом подъема последних на
требуемую высоту.
. Платформа по п. 1,
отличающаяся тем, что, каждая опора содержит охватывающую стержень скобу, между
ветвями которой шарнирно смонтировано на горизонтальной оси плечо, внутренний
конец которого контактирует со стержнем.
. Платформа по п. 1,
отличающаяся тем, что механизм подъема опор на требуемую высоту содержит
смонтированные на верхнем конце каждой колонны блоки с заведенным на них
тросом, один конец которого соединен
со скобой опоры, а другой - с
противовесом.
. Платформа по п. 1,
отличающаяся тем, что механизм фиксации поперечин содержит взаимодействующие с
колоннами шарнирные запоры, кинематически связанные посредством
промежуточных элементов с
рычагом управления, взаимодействующим с выключателем привода подъема.
Источники информации, принятые
во внимание при экспертизе:
1. Патент ФРГ № 1117282, кл. 35
L 10/10, 5 1961.
Подъемник автомобильный №2.
(22) 06.01.81 (46) 15.11.83.
Бюл. № 42
• (72) Е.Л. Равич, К.Е.
Воробьев и Ш.Г. Лутфуллин.(71) Ленинградское проектно-технологическое бюро
Главного Ленинградского управления автомобильного транспорта
(53) 621.868(088.8)
(56) 1. Патент Англии №
1522581, кл, В 8 L, 1978.
(54)(57) ПОДЪЕМНИК, содержащий
основание, на котором установлены стойки, перемещающиеся по стойкам каретки,
размещенные на основании тележки, кинематической передачей взаимосвязанные с
источником энергии, и поворотные рычаги, взаимодействующие с транспортным
средством, отличающийся тем, что, с целью повышения производительности путем
автоматического центрирования транспортного средства, кинематическая передача содержит
силовые цилиндры двустороннего действия, имеющие штоки, соединенные с
подпружиненными тележками, сообщающиеся с ними посредством трубопроводов
управляемые цилиндры с подпружиненными штоками, связанные с источником энергии,
а рычаги подпружинены и выполнены с копирами, взаимодействующими с
подпружиненными штоками управляемых цилиндров, причем на рычагах закреплены
кронштейны с роликами, взаимодействующими с каретками.
Изобретение относится к
подъемному оборудованию, в частности к автомобильным подъемникам.
Известен подъемник, содержащий
основание, на котором установлены стойки, перемещающиеся по стойкам каретки,
размещенные на основании тележки, "кинематической передачей
взаимосвязанные с источником энергии, и поворотные рычаги, взаимодействующие с
транспортным средством (1).
Недостатком известной
конструкции привода является невозможность автоматического центрирования
транспортного средства.
Цель изобретения - повышение
производительности путем автоматически го центрирования транспортного средства.
Поставленная цель достигается,
тем, что в подъемнике, содержащем основание, на котором установлены стойки,
перемещающиеся по стойкам каретки, размещенные на основании тележки,
кинематической передачей взаимосвязанные с источником энергии, и поворотные рычаги,
взаимодействующие с транспортным средством, кинематическая передача, содержит
силовые цилиндры, двустороннего действия, имеющие штоки, соединенные с
подпружиненными тележками, сообщающиеся с ними посредством трубопроводов
управляемые цилиндры с подпружиненными штоками, связанные с источником энергии,
а рычаги подпружинены и выполнены с копирами, взаимодействующими с
подпружиненными штоками управляемых цилиндров причем на рычагах закреплены
кронштейны с роликами, взаимодействующими с каретками.
На фиг. 1 показан привод
перемещения кареток для установки транспортного средства на подъемнике, общий
вид; на фиг. 2-то же, вид сверху.
Привод перемещения кареток для
установки транспортного средства содержит связанный с тележкой 1 посредством
кинематической передачи источник энергии 2, взаимодействующий со
смонтированными на основании 3 поворотными рычагами 4, взаимодействующими с
транспортным средством, Кинематическая передача содержит силовые цилиндры 5
двустороннего действия, имеющие штоки, соединенные с тележками 1 сообщающиеся с
ними посредством трубопроводов 6 управляемые цилиндры 7 с подпружиненными
штоками, связанные с выполненным в виде насоса источником энергии 2, а рычаги 4
содержат копиры 8, взаимодействующие с подпружиненными штоками управляемых
цилиндров 7, при этом на основании 3 смонтированы симметрично расположенные
стойки 9, по направляющим 10 которых перемещаются на роликах 11 каретки 12 с
поддерживающими площадками 13 посредством винтового привода. Для совмещения
поддерживаемых площадок 13. с опорными площадками автотранспортного средства,
(автобуса) в поперечном к его оси направлении при его подъеме имеются жестко
закрепленные на рычагах 4 кронштейны 14 с роликами 15,взаимодействующие с
выступами кареток 12, и копиры 8, взаимодействующие под воздействием пружин 16
с управляемыми цилиндрами 7, осуществляющими впуск сжатого воздуха по
трубопроводу 6 в цилиндры 5 двустороннего действия, штоки 17 которых соединены
с тележками 1, установленными на основных направляющих 18, имеющих возможность
под воздействием пружин автоматически занимать исходное положение и служащими
для перемещения транспортного средства (автобуса) в поперечном к его оси
направлении. Для предварительного совмещения оси симметрии транспортного
средства (автобуса) с осью симметрии стоек 9 имеются отбойники 19. Для
совмещения поддерживающих площадок 13 кареток 12 с опорными лекальными
площадками транспортного средства (автобуса) в продольном к его оси направлении
имеются упоры 20.
Транспортное средство (автобус)
своим ходом въезжает между отстойниками 19 и стойками 9 и, упершись передними
колесами в упоры 20, останавливается на каретках 1, окончательно
сориентированное опорными площадками в продольном к его оси направлении
относительно поддерживающих площадок 13 на каретках 12 стоек 9 подъемника.
Перед въездом транспортного
средства каретки 12 должны быть в крайнем нижнем положении скрыты в приямках и
удерживать в отжатом положении кронштейны 14 с роликами 15, при этом рычаги 14
оказываются в вертикальном положении и не препятствуют въезду автобуса между
стоек 9 подъемника. Во время подъема транспортного средства (автобуса) каретки
12 перемещаются на роликах 11 по направляющим 10 стоек 9, При этом за счет
усилий пружин 16 жестко закрепленные на рычагах 4 кронштейн 14 с роликами 15,
копиры 2 и рычаги 4 перемещаются по дуге окружности до тех пор, пока рычаги 4
не упрутся в обшивку транспортного средства (автобуса) до момента
соприкосновения опорных площадок с транспортным средством (автобусом). Если
автобус окажется симметричным относительно стоек 9, то отклонение копира 8
произойдет на одинаковый угол, при котором не происходит их взаимодействия с
роликами управляемых цилиндров 7, а все рабочие полости силовых цилиндров 5
соединены через трубопровод 6 с атмосферой. Если автобус окажется не симметричным
относительно стоек 9, то со стороны борта автобуса, отстоящего дальше от стоек
9, происходит увеличенное отклонение копиров 8, при котором происходит их
взаимодействие с роликами управляемых цилиндров 7 и осуществляется впуск
сжатого воздуха в рабочие полости цилиндров 5 со стороны противоположной
отклонению автобуса от оси симметрии стоек 9. Под воздействием штоков силовых
цилиндров 5 тележки 1 с автобусом перемещаются до тех пор, пока, угловое
отклонение рычагов 4 и копиров 8 с обеих сторон одинаковое и таким образом
происходит полное ориентирование, а затем совмещение опорных площадок автобуса
с поддерживающими площадками 13 кареток 12 по двум координатам.
При опускании в крайнее нижнее
положение кареток 12 их выступы взаимодействуют с роликами 15 кронштейнов 14
путем нажатия, перемещая по дуге окружности рычаги 4 до вертикального их
положения и копиры 8 до выхода их из взаимодействия с роликами цилиндров 1,
тележки 1 после снятия с них автобуса автоматически под воздействием пружин
занимают исходное положение.
Выполнение кинематической
передачи с силовыми цилиндрами двустороннего действия, штоки которых соединены
с каретками, сообщающимися с управляемыми цилиндрами, выполненными с
подпружиненными штоками и связанными с источником энергии, и рычагов -с
копирами, взаимодействующими с подпружиненными штоками управляемых цилиндров,
позволяет повысить производительность путем автоматического центрирования
транспортного средства.
Подъемник автомобильный №3.
Изобретение относится к
гаражному оборудованию, а именно к подъемникам для вывешивания автомобилей при
их техническом обслуживании и ремонте.
Известен гидравлический
четырехстоечный подъемник [1].
Однако,, имея четыре активные
стойки, попарно соединенные поперечными балками, он не позволяет поднимать
автомобили за раму с различными базами, так как они оснащены тралами, что
снижает удобство пользования подъемником.
Наиболее близким к изобретению
по технической сущности и достигаемому результату является подъемник для
грузовых автомобилей, содержащий четыре стойки, связанные между собой
лонжеронами, закрепленными одними концами на опорном штифте корпуса
гидроцилиндра подъема, и несущими на себе .подвижные тележки, связанные между
собой опорной балкой гибкие тяги, одними концами закрепленные на основании
стоек, пропущенные через направляющие блоки, закрепленные на концах лонжеронов,
и присоединенные своими другими концами к верхним частям стоек. Тележки
снабжены подпружиненными катками и тормозными упорами [2].
Недостатком этого подъемника
является неудобство съезда с него автомобиля.
С целью повышения
производительности труда и удобства в работе предложенный подъемник снабжен
дополнительными тележками, взаимосвязанными между собой балкой, гидроцилиндры
подъема смонтированы на двух стойках, взаимосвязанных попарно с
противоположными стойками посредством лонжеронов и гибких тяг, причем балки
шарнирно присоединены к нижней части тележек и выполнены с возможностью
поворота. Кроме того, тележки снабжены подпружиненными катками и тормозными
упорами.
На фиг. 1 схематично изображен
предложенный подъемник, вид сбоку; на фиг. 2 - то же, вид со стороны
гидроцилиндров; на фиг. 3 - поворотная поперечная балка подъемника с подвижными
тележками; на фиг. 4 - то же, в рабочем положении.
Подъемник состоит из двух
гидроцилиндров 1, штоки 2 которых опираются на фундаментную плиту 3, двух
пассивных опорных стоек 4. На опорные штифты 5 каждого гидроцилиндра 1
опирается одна сторона лонжерона 6, вторая сторона поддерживается через опорные
ролики 7 гибкой тягой 8, закрепленной одним концом в верхней части пассивных
стоек 4, а другим концом - в фундаментной плите 3, На лонжеронах находятся
подвижные тележки 9 с подпружиненными катками 10 и тормозными упорами 11. На
подъемнике установлены дополнительные тележки 12. В нижней части подвижных
тележек на шарнирах 13 подвешены поперечные балки 14 и 15, являющиеся
подхватами при подъеме автомобилей. Для равномерного подъема гидроцилиндров
установлен синхронизатор 16. Работа подъемника осуществляется следующим
образом.
Поднимаемый автомобиль
переезжает одну из повернутых поперечных балок 14 и устанавливается в
подъемнике. Приводятся в действие гидроцилиндры 1 от насосной станции через
синхронизаторы 16, в результате чего происходит подъем лонжеронов 6 с тележками
9 и 12 и поперечными балками 14 и 15. С помощью тележек 9 и 12 в зависимости от
базы поднимаемого автомобиля поперечные балки 14 и 15 устанавливаются в местах
подхвата под раму автомобиля. Подпружиненные катки 10 тележек 9 под силой
тяжести автомобиля поднимаются, а упоры 11 тележек 9, опираясь на поверхность
лонжеронов 6, служат тормозом непроизвольного перемещения поперечных балок 14 и
15 под рамой автомобиля. При достижении необходимого уровня подъема автомобиля
подъемник выключается, и автомобиль остается в поднятом положении на
предохранительных устройствах самопроизвольного опускания (не показаны).
Формула изобретения
.Подъемник для грузовых
автомобилей, содержащий четыре стойки, связанные между собой лонжеронами,
закрепленными одними концами на опорных штифтах .корпусов гидроцилиндров
подъема и несущими на себе подвижные тележки, связанные между собой опорной
балкой, и гибкие тяги, одними концами закрепленные на основании стоек,
пропущенные через направляющие блоки, закрепленные на концах лонжеронов, и
присоединенные своими другими концами к верхним частям стоек, отличающийся тем,
что, с целью повышения производительности труда и удобства в работе, подъемник
снабжен дополнительными тележками, соединенными между собой балкой,
гидроцилиндры подъема смонтированы на двух стойках, взаимосвязанных попарно с
противоположными стойками посредством лонжеронов и гибких тяг, причем балки
шарнирно присоединены к нижним частям тележек с возможностью поворота.
.Подъемник по п. 1,
отличающий-с я тем, что тележки снабжены подпружиненными катками и тормозными
упорами.
Источники информации, принятые
во внимание при экспертизе
.Патент Италии № 466186, кл. 7,
1951.
2. Патент США № 3338334, кл.
187-8.59, 1967.
Подъемник автомобильный №4.
(21) 3580591/27-11
(22) 15.04,83
(46) 23.10.84. Бюл. № 39 (72)
М.Д. Демидовский и В.А. Коваленко
(53) 621 .866.1-82 (088.8)
(56) 1. Авторское свидетельство
СССР 4° 6 392 15, кл.В 66 F
7/16, 197 7 (прототип) .
(54) (57) ПОДЪЕМНИК ДЛЯ
АВТОМОБИЛЕЙ, содержащий приводные стойки, на которых смонтированы гидроцилиндры
подъема и которые взаимосвязаны попарно с противоположными пассивными стойками
посредством лонжеронов, несущих на себе подвижные тележки, связанные между
собой опорными балками, шарнирно присоединенными к нижним частям тележек с
возможностью поворота, и гибкие тяги с направляющими блоками, отличающийся тем,
что, с целью увеличения грузоподъемности путем снижения массы лонжеронов и
уменьшение высоты гидроцилиндров, гибкие тяги одними концами закреплены на
основаниях приводных стоек, пропущены через направляющие блоки, установленные
на верхней части корпусов гидроцилиндров, закреплены на концах лонжеронов со
стороны гидроцилиндров, пропущены через направляющие блоки, закрепленные на
основаниях приводных и пассивных стоек, и через направляющие блоки,
закрепленные на верхней части пассивных стоек, а другими концами закреплены на
концах лонжеронов со стороны пассивных стоек.
Изобретение относится
преимущественно к гаражному оборудованию, а именно к подъемникам для
технического обслуживания и ремонта автомобилей.
Известен подъемник для
автомобилей, содержащий приводные стойки, на которых смонтированы гидроцилиндры
подъема и которые взаимосвязаны попарно с противоположными пассивными стойками,
посредством лонжеронов, несущих на себе подвижные тележки, связанные между
собой опорными балками, шарнирно присоединенными к нижним частям тележек с
возможностью поворота и гибкие тяги с направляющими роликами (1).
Известный подъемник имеет
следующие недостатки: лонжероны, кроме основной нагрузки, передаваемой от
поднимаемого груза через опорные балки подвижные тележки, воспринимают
дополнительные нагрузки от гибких тяг, создающих в лонжеронах сжимающие и
изгибающие усилия. Эти дополнительные нагрузки передаются через направляющие
блоки, закрепленные на концах лонжеронов. Они вызывают необходимость
производить усиление лонжеронов, так как величина сжимающих и изгибающих усилий
равна растягивающему усилию в гибких тягах и зависит от массы поднимаемого
автомобиля, лонжеронов и опорных балок с тележками.
Это усиление, а также масса
направляющих блоков увеличивают кассу лонжеронов, что снижает грузоподъемность
подъемника.
Кроме того, для подъема
автомобиля на требуемую высоту необходим выход штока гидроцилиндров свыше двух
метров, что требует значительной высоты гидроцилиндров. Это создает
значительные технологические трудности при изготовлении гидроцилиндров такой
высоты и, особенно при обработке внутренней поверхности цилиндра и наружной
поверхности штока, а также требует установки высокопроизводительного насоса и
большого расхода рабочей жидкости.
Цель изобретения - увеличение
грузоподъемности путем снижения массы лонжеронов и уменьшения высоты
гидроцилиндров.
Указанная цель достигается тем,
что в подъемнике для автомобилей, содержащем приводные стойки, на которых
смонтированы гидроцилиндры подъема и которые взаимосвязаны попарно с
противоположными пассивными стойками посредством лонжеронов, несущих на себе
подвижные тележки, связанные между собой оперными балками, шарнирно
присоединенными к нижним частям тележек с возможностью поворота, и гибкие тяги
с направляющими блоками, гибкие тяги одними концами закреплены на основаниях
приводных стоек, пропущены через направляющие блоки, установленные на верхней
части корпусов гидроцилиндров, закреплены на концах лонжеронов со стороны
гидроцилиндров, пропущены через направляющие блоки, закрепленные на основаниях
приводных и пассивных стоек, и через направляющие блоки, закрепленные на
верхней части пассивных стоек, а другими концами закреплены на концах
лонжеронов со стороны пассивных стоек.
На фиг. 1 схематично изображен
подъемник, вид сбоку; на фиг. 2 -то же, вид со стороны гидроцилиндров; на фиг.
3 - поворотная поперечная балка подъемника с подвижными тележками на фиг. 4 -
то же в рабочем положении.
Подъемник состоит из двух
гидроцилиндров 1, штоки 2 которых опираются на фундаментную плиту 3, двух
пассивных опорных стоек 4, гибких тяг 5, которые закреплены одними концами к
фундаментной плите 3, пропущены через направляющие блоки 6, установленные на
верхней части корпусов гидроцилиндров 1, закреплены на концах лонжеронов 7 со
стороны гидроцилиндров 1, пропущены через направляющие блоки 8, закрепленные на
фундаментной плите 3, направляющие блоки 9, закрепленные на фундаментной плите
10 пассивный стоек 4, направляющие блоки 11, закрепленные на верхних частях
пассивных стоек 4, я закреплены другими концами к концам лонжеронов 7 со
стороны пассивных стоек 4.
На лонжеронах находятся
подвижные тележки 12 с подпружиненными катками 13 и тормозными упорами 14. В
нижней части подвижных тележек на шарнирах 15 подвешены поперечные опорные
балки 16, являющиеся подхватами при подъеме автомобилей. Для равномерного
подъема гидроцилиндров установлен синхронизатор 17.
Подъемник работает следующим
образом.
Поднимаемый автомобиль
переезжает одну из повернутых поперечных балок 16 и устанавливается в
подъемнике, Приводятся в действие гидроцилиндры 1 от насосной станции через
синхронизаторы 17, в результате чего происходит подъем лонжеронов 7 с тележками
12 и поперечными балками 16. С помощью тележек 12 в зависимости от базы
поднимаемого автомобиля поперечные балки 16 устанавливаются в местах подхвата
под раму автомобиля. Подпружиненные катки 13 тележек 12 под силой тяжести
автомобиля поднимаются, а упоры 14, опираясь на поверхность лонжеронов 7,
служат тормозом непроизвольного перемещения поперечных балок 16 под рамой
автомобиля. При достижении необходимого уровня подъема автомобиля подъемник
выключается, и автомобиль остается в поднятом положении на предохранительных
устройствах самопроизвольного опускания (не показаны), при этом скорость подъема
гидроцилиндра и высота его подъема будут в два раза меньше скорости подъема и
высоты подъема лонжеронов и поднимаемого автомобиля.
Предлагаемое выполнение
подъемника позволяет увеличить его грузоподъемность без увеличения мощности
привода за счет снижения массы лонжеронов путем снятия с них дополнительных
сжимающих и изгибающих нагрузок и направляющих блоков с деталями крепления, а
также уменьшить высоту гидроцилиндров, что упрощает технологию их изготовления,
вдвое уменьшает высоту подъема гидроцилиндров, что позволяет устанавливать
менее производительный насос и вдвое уменьшить расход рабочей жидкости.
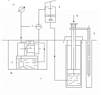
2. Описание проектируемого
объекта
Формула изобретения
. Подъемная платформа,
содержащая вертикальные колонны с перемещающимися по ним при помощи привода
поперечинами, несущими поверхности качения для транспортного средства и
механизм фиксации поперечин на заданном уровне, отличающаяся тем, что, с целью
облегчения доступа к транспортному средству, на каждой колонне со стороны
взаимодействующей с ней поперечины укреплены вертикальные стержни, на которых
смонтированы скользящие горизонтальные опоры, выполненные с поворотным в
вертикальной плоскости плечом и снабженные механизмом подъема последних на
требуемую высоту.
. Платформа по п. 1,
отличающаяся тем, что, каждая опора содержит охватывающую стержень скобу, между
ветвями которой шарнирно смонтировано на горизонтальной оси плечо, внутренний
конец которого контактирует со стержнем.
. Платформа по п. 1,
отличающаяся тем, что механизм подъема опор на требуемую высоту содержит
смонтированные на верхнем конце каждой колонны блоки с заведенным на них
тросом, один конец которого соединен
со скобой опоры, а другой - с
противовесом.
. Платформа по п. 1,
отличающаяся тем, что механизм фиксации поперечин содержит взаимодействующие с
колоннами шарнирные запоры, кинематически связанные посредством
промежуточных элементов с
рычагом управления, взаимодействующим с выключателем привода подъема.
1. Патент ФРГ № 1117282, кл. 35
L 10/10, 5 1961.
3. Конструкторская часть
Исходные данные для расчета: усилие
на штоке гидроцилиндра 
; ход поршня 
; время операции 
; 
.
Осевая нагрузка на штуцер:
Определяем скорость подъема:
Выходная мощность гидропривода:
Расчетная мощность гидропривода:
Коэффициенты принимаем 
; 
.
Максимальное рабочее давление:
Диаметр поршня гидроцилиндра:

округляем до ближайшего
стандартного, т.е. принимаем 
.
При данном диаметре цилиндра
стандартный диаметр штока составит диаметре цилиндра стандартный диаметр штока
составит 
.
Емкость бака:
Производительность насоса:
Полученное значение подачи насоса
округляем до ближайшего из ряда номинальных расходов: 
.
Т.к. принятая стандартная подача
насоса отличается от расчетной, то необходимо уточнить скорость подъема:
Уточненное время подъема составит:
Мощность электродвигателя привода
насоса:
Подбираем стандартный
электродвигатель мощностью 
11,0 кВт, асинхронный, закрытый,
обдуваемый. (4А132М2УЗ) n=3000 об/мин, скольжение 6%, диаметр
вала d=65мм.
Определяем внутренние диаметры
трубопроводов:
всасывающего -

нагнетательного -

сливного -

где 
.
Полученные расчетные внутренние
диаметры трубопроводов округляем до ближайших стандартных из ряда условных
проходов, т.е. принимаем 
; 
; 
.
Выбранные диаметры трубопроводов
проверяем из условия обеспечения ламинарного потока жидкости в трубопроводе,
т.е.:
для всасывающего трубопровода:

для нагнетательного трубопровода:

для сливного трубопровода:

По всем видам трубопроводов условие
выполнено.
В качестве трубопроводов принимаем
стальные бесшовные холоднодеформированные трубы из стали 20.
Толщина стенки трубы:
для всасывающего:

для нагнетательного:

для сливного:

где 
- допустимое напряжение на разрыв.
Полученные значения округляем до
ближайшего большего из ряда размеров: 
; 
; 
.
Определяем длины трубопроводов в
соответствии с конструкцией машины:
Потери давления:
для всасывающего

для нагнетательного

для сливного


Расчет деталей на прочность.
Проверочный расчет троса.
В качестве гибких тяговых органов используют
стальные канаты. Их выбор зависит от назначения, условий эксплуатации, режима
работы и особых требований.
По правилам Госгортехнадзора канаты подбирают по
разрывному усилию, указанному в стандарте или заводском сертификате, исходя из
соотношения:
где n - коэффициент запаса прочности
Наибольшее натяжение тяговой верви каната, Н,
рассчитывают по формуле:
где G - сила тяжести поднимаемого груза, Н;-
число полиспастов (одинарный, сдвоенный);
Кп - кратность полиспаста;

- КПД блока; m - число блоков.
Проверочный расчет анкерных болтов.
Анкерные болты - это болты крепления стойки
подъемника к полу производственного корпуса.
Характеристики резьбы:
· Резьба общего назначения, треугольная,
однозаходная М 14
ГОСТ 9150 - 59;
· шаг резьбы Р=2мм;
· наружный диаметр резьбы болта d=14мм;
· внутренний диаметр 
;
· средний диаметр резьбы болта и гайки 
;
· высота резьбы h=1,082мм;
· площадь сечения стержня винта А=110,05
;
· материал - автоматная сталь 
, G=22% , HB=160.
Каждая стоика подъемника крепится четырьмя
болтами. При не нагруженном подъемнике будем считать болты не нагруженными.
Рассмотрим одну стойку: при подъеме нагруженными будут два внешних болта,
поэтому необходимо произвести проверочный расчет анкерных болтов на смятие
резьбы.
Так как подъемник имеет восемь нагруженных
анкерных болтов, то силу действующую на резьбу болта и гайки, найдем следующим
образом:
Число рабочих витков находится следующим
образом:
где H - высота гайки;
Р - шаг резьбы.
Допускаемое напряжение при смятии находится по
формуле:
Где ув - предел прочности материала
болта, МПа.- коэффициент запаса, для статически нагруженного пластичного
материала n=2,5.
Получим: 
.
Напряжение смятия полностью
удовлетворяет условию износостойкости ходовой резьбы.
Схема для расчета анкерных болтов
Охрана труда и экологические мероприятия.
Анализ травматизма на предприятиях показал, что
основными причинами несчастных случаев является:
1) неудовлетворительная организация и
содержание рабочего места;
2) неправильные приемы работ обслуживающего
персонала (нарушение инструкций по охране труда, недостатки в обучении и
инструктаже);
) конструктивные недостатки машин,
механизмов, приспособлений, инструментов (отсутствие и несовершенство
ограждений);
) отсутствие приспособлений, инструментов,
обеспечивающих безопасное проведение работ. На предприятии рабочие и служащие
обязаны соблюдать дисциплину труда и выполнять правила внутреннего распорядка:
· не нарушать установленную
продолжительность рабочего дня;
· добросовестно относиться к своей работе;
· обязаны выполнять требования правил
и норм охраны труда производственной санитарии;
· пользоваться выданной спецодеждой,
спецобувью и всеми предусмотренными защитно - предохранительными
приспособлениями;
· содержать в порядке свое рабочее
место, а также соблюдать чистоту в цехе и на территории предприятия.
Устранить влияние воздействие на работающих
опасных производственных факторов можно с помощью производственной санитарии.
Воздействие вредных факторов приводит к заболеванию, а опасных - к травме.
Неправильное введение технологического процесса
на оборудование, невнимательность работающих и пренебрежительное отношение к
требованиям безопасности могут явиться причиной ожогов и привести к
травмированию рабочих движущимися частями машин и механизмов.
Для предупреждения воздействий вредных веществ
на человека, на предприятии применяется система мер коллективной и
индивидуальной защиты. Эти меры можно разделить на технологические,
механические, индивидуальные, медико - профилактические, контрольные.
Среди технических мер основное место занимают:
1) герметизация направляется на сокращение
или ликвидацию вредных веществ в помещении;
2) вентиляция является средством защиты
работающих от неблагоприятных воздействий, поступающих в помещение вредных
веществ, в основу которых положен принцип разжижения их малым воздухом;
) местные отсосы предупреждающие
поступление вредных веществ в помещение путем их отсоса фильтрующими или
вентиляционными агрегатами непосредственно от места выделения примесей с
последующей очисткой до ПДК и выбросом из помещения в вентиляционную систему.
Мероприятие по борьбе с шумом и вибрацией можно
разделить на две основные группы: организационные и технические. Основными
организационными мероприятиями являются:
a) исключение из технологической схемы
виброакустики активного оборудования.
b) использование
оборудования с минимальными динамическими нагрузками, правильный монтаж.) правильная
эксплуатация оборудование, своевременное его освидетельствование и проведение
профилактических ремонтов.) размещение шумного оборудования в отдельных
помещениях, отделение его звукоизолирующими перегородками.) применение СИЗ от
шума и вибрации.) проведение санитарно - профилактических мероприятий для
работающих на виброоборудовании.
К основным техническим мероприятиям относятся:
a) использование оснований и фундаментов
для виброактивного оборудования, соответствующими их динамическим нагрузкам.
b) изоляция
фундаментов этого оборудования от несущих конструкций и технологической
коммуникации.) применение виброгасящих веществ (покрытий и устройств не
вибрирующих коммуникаций).) звукоизоляция приводов с помощью коглухов.) использование
шумоглушащих устройств на всосах и выхлопах вентиляционных систем и
компрессоров.
. Расчет экономической эффективности проектируемого
объекта
Обоснование проектируемой конструкции
производится по следующей системе показателей:
1. Лимитная или балансовая стоимость
конструкции:
где 
- стоимость изготовления корпусных
деталей, руб.

- стоимость изготовления вновь
разрабатываемых, руб.

- затраты на сборку новой
конструкции, руб.

- общепроизводственные накладные
расходы, руб.
2. Расчет стоимости корпусных деталей.
где 
- масса материала, израсходованного
на изготовление корпусных деталей, рам, каркасов, кг.

- средняя стоимость 1кг готовых
деталей.
3. Расчет стоимости оригинальных деталей.
где 
- общая заработная плата
производственных рабочих.

- стоимость материала заготовки,
руб.
где 
- масса заготовок оригинальных
деталей, кг.

- стоимость изготовления, цена 1кг
заготовки, руб.
где 
- основная зарплата
производственных рабочих.

- дополнительная зарплата, руб.

- отчисления на социальные
страхования, руб.
где 
- суммарная трудоемкость выполнения
операций, чел.ч.

- часовая тарифная ставка, руб.

- коэффициент доплаты к основной
зарплате.
4. Расчет сборки новой конструкции
где 
- основная зарплата рабочих, занятых
на сборке.


- дополнительная зарплата на сборку
и социальное страхование (отчисление), руб.
где 

- суммарная трудоемкость сборки
новой конструкции чел.ч; 
.
5. Расчет общепроизводственных накладных
распадов (ценовых).
Итак, стоимость конструкции составит:
Рассчитаем срок окупаемости проектируемого
объекта (подъемника):

- годовая экономия эксплуатационных
затрат;
где 
и 
- эксплуатационные затраты
существующего и проектируемого подъемников.
где 
- отчисление на амортизацию (15% в
год от стоимости конструкции);
ТР - отчисление на текущий ремонт
(12% в год от стоимости конструкции);

- затраты на электроэнергию.

;
где 

- технологическое время на
обслуживание одного автомобиля, час;

- число автомобилей, обслуживающих
за смену;

- число дней работы в году;

- зарплата производственных рабочих
с отчислениями.
Стоимость базового подъемника 
Таким образом, срок окупаемости
составит:
В общем, срок окупаемости проектируемого
оборудования приемлемый. Годовая экономия на эксплуатационных затратах составит
тыс.рублей.
Заключение
подъемный платформа
ремонт автомобиль
Изобретение относится
преимущественно к гаражному оборудованию, а именно к подъемникам для
технического обслуживания и ремонта автомобилей.
В нашей курсовой работе при
гидравлическом расчете, мы подобрали насос, а по параметрам насоса выбрали
электродвигатель. Проверяли шпонку на срез, а также анкерные болты на смятие
резьбы.
Мы рассчитали экономическую эффективность
проектируемого объекта. Стоимость конструкции составила .
Рассчитали срок окупаемости
проектируемого оборудования 
, в нашем случае 
- срок окупаемости проектируемого
оборудования приемлемый.
Годовая экономия на эксплуатационных
затратах составляет тыс.руб.
Список литературы
1. Анурьев В.И. Справочник
конструктора - машиностроителя: В 3-хт. Т.1. - 5-е изд., перераб. и доп. - М.:
Машиностроение, 1979 - 728с.
2. Анурьев В.И. Справочник
конструктора - машиностроителя: В 3-хт. Т.3.-5-е изд. перераб. и доп. - М.:
Машиностроение, 1978.-557с.
. Зуев Ф.Г., Лошков М.А.
Подъемно - транспортные установки. - М.: Колос, 2006-471с.
. Иванов М.Н. Детали машин:
Учеб. для машиностр. спец. вузов - 4-е изд. перераб. М.: Высшая школа
1984-336с.
. Красников В.В. Подъемно -
транспортные машины в сельском хозяйстве. - М.: Колос 1973.
. Курсовое проектирование
деталей машин: Учеб. пособие для учащихся машиностроительных специальностей
техникумов. С.А. Чернавский, К.Н. Боков, И.М. Чершин и др. - 2-е изд. перераб.
и доп. - М.: Машиностроение, 1989 - 416с.
. Левецкий В.С.
Машиностроительные черчения: Учебник для Вузов - М.: Высшая школа; 1988-351с.
. Методические указания по
экономическому обоснованию дипломных проектов. Под редакцией Авдонина. -
Чебоксары: ЧСХИ. 1980-88с.
. Орехов О.И., Еремин Л.И.
Оборудование для технического обслуживания автомобилей. - Москва 1990-96с.