Расчет трубопровода и подбор насоса для установки концентрирования серной кислоты
СЕВЕРСКИЙ ТЕХНОЛОГИЧЕСКИЙ ИНСТИТУТ
Федерального государственного
бюджетного образовательного учреждения
высшего профессионального образования
«Национальный исследовательский
ядерный университет «МИФИ»
(СТИ НИЯУ МИФИ)
Кафедра МАХАП
РАСЧЁТ ТРУБОПРОВОДА И ПОДБОР НАСОСА
ДЛЯ УСТАНОВКИ КОНЦЕНТРИРОВАНИЯ СЕРНОЙ КИСЛОТЫ
Пояснительная записка
КР.180.02.05.00 ПЗ
Преподаватель
Зарипова Л.Ф.
Студент
Шутов В.А.
Северск 2012
Содержание
Введение
. Задание
. Расчет трубопровода
.1 Расчет диаметра трубопровода
.2 Расчет потерь напора в трубопроводной сети
.2.1 Расчет участка AB
.2.2 Расчет участка BС и BD
.2.3 Расчет участка FN и GF
.2.4 Расчет участка FD
.2.5 Расчет холодильника
.2.6 Суммарные потери напора в сети
. Выбор насоса и двигателя
. Режим работы насоса
Заключение
Литература
Введение
Трубопроводные сети широко используются на любых химических предприятиях
и предназначены для перемещения жидкостей из аппарата в аппарат. При этом
зачастую они снабжены насосами, обеспечивающими необходимую производительность
трубопроводов и химической аппаратуры. Для правильного выбора насоса необходимо
производить расчет трубопроводных сетей, обладающих определённым гидравлическим
сопротивлением.
Насосы выбирают исходя из количества перекачиваемой жидкости в единицу времени
(производительности), её характеристик (температуры, давления, плотности) и из
рассчитанного напора. По этим параметрам производится расчёт полезной и
потребляемой электродвигателем насоса мощности, выбор типа и типоразмера
насоса, а также выбор места установки насоса и его расчёт на кавитацию.
Кавитация возникает при высоких скоростях вращения рабочего колеса
центробежного насоса и при перекачивании горячих жидкостей в условиях, когда
происходит интенсивное парообразование в жидкости, находящейся в насосе.
Кавитация приводит к быстрому разрушению насоса за счёт гидравлических ударов и
усиления коррозии в период парообразования. При кавитации производительность
насоса и развиваемый напор резко снижается.
В данной курсовой работе выполнен расчет установки концентрирования
серной кислоты и подобран необходимый насос, обеспечивающий работу установки.
1. Задание
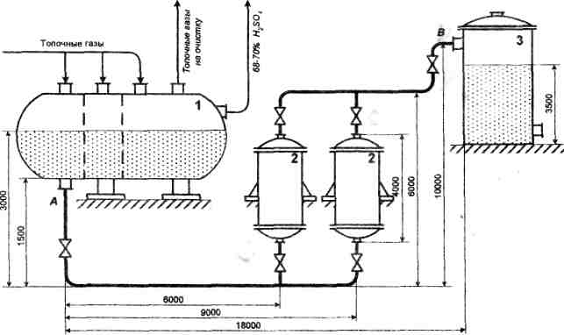
Установка концентрирования изображена на рисунке 1. Она работает
следующим образом. Топочные газы тремя потоками поступают в концентратор, где
за счет барботажа через слой серной кислоты 68-70%-ной концентрации,
поступающей сюда же непрерывно, отдают ей свое тепло и концентрируют до
концентрации 93-95%. Пройдя концентратор, охлажденные топочные газы выводятся
на очистку, а 93-95%-ная серная кислота с температурой 2300С до 2500С
с помощью насоса подается в холодильники 2, откуда после охлаждения от 350С
до 400С поступают в хранилище 3.
Требуется провести расчет трубопровода AB, подобрать насос и выбрать
место его установки. Исходные данные приведены в таблице 1 и на рисунке 1.
Таблица 1 - Исходные данные к расчёту
|
Характеристика
|
Единица измерения
|
Значение
|
|
Производительность
трубопровода
|
кг/с
|
2,3
|
|
Концентрация кислоты в
трубопроводах.
|
%
|
95
|
|
Давление в концентраторе и
хранилище
|
МПа
|
0.1
|
|
Температура кислоты на
выходе из концентратора
|
0С
|
250
|
|
Температура кислоты на
выходе из холодильника
|
0С
|
40
|
|
Средняя температура кислоты
в холодильнике
|
0С
|
145
|
|
Характеристики
кожухотрубчатых одноходовых теплообменников: 1) диаметр теплообменных труб;
2) длина труб; 3) общее число труб.
|
мм м шт.
|
25×2 3 261
|
Рисунок 1 - Установка концентрирования серной кислоты
2. Расчет трубопровода
.1 Расчет диаметра трубопровода
Далее для упрощения расчётов будем принимать температуры участков AB, CD
2500 и 400 соответственно. Среднюю температуру
внутри холодильников 2 - 1450. Все табличные значения параметров
(плотность, вязкость и т.д.) определяем пользуясь приёмами интерполяции.
Рассчитываем
трубопровод по максимальному объемному расходу и максимальной скорости
коррозии. При t=250°С и концентрации кислоты 95%, она имеет плотность
=1601 кг/м 3.
Можем
определить максимальный объемный расход:
(1)
где
- массовый расход жидкости, кг/с;
-
плотность жидкости;
Рассчитаем
диаметр трубопроводной сети, отвечающей экономической скорости течения кислоты.
Задаемся рядом значений скорости: 0,75 м/с; 0,9 м/с; 1,1 м/с; 1,25 м/с (таблица
3.1) [1] и определяем соответствующие диаметры по формуле (2):
(2)
где Q - объемный расход;
Vэк - экономическая скорость.
Сопоставляя
полученные значения диаметров с данными таблицы 3.1 [1] можно сказать, что
экономической скорости 0,75 м/с соответствует диаметр 0,047 м. По таблице 3.2,
исходя из коррозионной стойкости, в качестве конструкционного материала
принимаем коррозионно-стойкую сталь 10Х17Н13М2Т. Толщина стенки трубы согласно
формуле (3) должна составлять:
(3)
где k=1 - глубинный показатель, определенный по таблице 3.2;
n=1
- срок службы трубопровода.
По таблице 3.5 выбираем трубу из коррозионно-стойкой стали 10Х17Н13М2Т,
55х2,5 с внутренним диаметром 50 мм.
2.2 Расчет потерь напора в трубопроводной сети
.2.1 Расчет участка AB
Определим действительную скорость и число Рейнольдса на этом участке.
При
t=250° С раствор кислоты имеет плотность
=1601 
и
динамический коэффициент вязкости
=0,42 мПа·с
(4)
Для
установления режима движения жидкости необходимо вычислить число Рейнольдса,
которое, выраженное через диаметр цилиндрического трубопровода, вычисляется по
следующей формуле:
(5)
где V - скорость движения жидкости в трубопроводе;
d
- диаметр трубопровода, м;
ρ - плотность жидкости, кг/м3;
μ - динамический коэффициент вязкости
жидкости, Па·с
Режим
движения турбулентный.
Для
определения коэффициента гидравлического трения используем формулу Ф.А.Шевелева
для доквадратичной области :
(6)
Поверяем
по формуле Альтшуля:
; (7)
Для этого необходимо определить величину усредненной относительной
шероховатости из соотношения:
(8)
где Δ=1,5 мм принята по данным таблицы 4.3 как для стальных
цельнонатянутых водопроводных труб находящихся в эксплуатации
Тогда
Принимаем
Для
расчетов потерь напора по длине необходимо знать длину прямых участков
трубопровода. Поэтому предварительно определим радиусы изгибов труб. Согласно
рекомендациям (таблица 5.10) для выбранной трубы радиус изгиба принимаем R=0,18
м. С учетом этого радиуса и размеров трубопровода общая длина прямых участков
составит:
По
формуле Вейсбаха - Дарси (9) потери напора на трение по длине составят:
(9)
где hl - потери напора на трение, м;
λ - коэффициент гидравлического
трения;
l
- длина трубопровода, м;
d
- внутренний диаметр трубопровода, м; - скорость движения жидкости, м/с.
Определим
местные потери напора в трубопроводной сети. На рисунке 1 видно, что местные
потери напора будут наблюдаться в изгибе трубы и запорной арматуре.
Предполагаем что насос будет находиться на этом участке, тогда в качестве
запорной арматуры выбираем две отсечных задвижки.
(10)
где
- потери напора на изгибах трубопровода;
- потери
напора на задвижках;
- потери
напора на выходе потока из резервуара в трубопровод.
(11)
где
- коэффициент потерь на местные сопротивления,
(12)
где С- коэффициент, зависящий от вида местного сопротивления. По таблице
5.2 С= для шарового клапана;
ξК- коэффициент местного сопротивления в квадратичной
области турбулентного режима. Так как на отрезке AB доквадратичная область
турбулентного режима, то ξК=0.
Прежде
чем определить потери напора в запорной арматуре, установим ее назначение и
условия работы. Задвижка предназначена для отключения насоса от сети связи с
его обслуживанием. Рабочая среда агрессивная с высокой температурой. Для таких
условий согласно табл. 5.5 может быть применима задвижка типа Dy 50.
где С- коэффициент, зависящий от вида местного сопротивления. По таблице
5.2 С=130 для колена с углом 90;
где
- коэффициент потерь на местные сопротивления,
принимаем 0.5 - при скруглённых кромках.

Полные
потери составят:
.2.2
Расчет участка BС и BD
Определим
действительную скорость и число Рейнольдса на этих участках по формулам (4) и
(5). При t=250° С раствор кислоты имеет плотность
=1618
и
динамический коэффициент вязкости
=0,326 Па·с.
Можем определить максимальный объемный расход по уравнению (1):
Скорость
течения жидкости по определяется формуле (4):
Число
Рейнольдса, вычисляем формуле (5):
Режим
движения турбулентный.
Для
определения коэффициента гидравлического трения используем формулу Ф.А.Шевелева
для доквадратичной области :
(13)
Для
проверки определения коэффициента гидравлического трения используем формулу
Альтшуля:
Принимаем
Рассчитываем
длину прямых участков трубопровода. Учитываем принятый радиус загиба трубы
По
формуле Вейсбаха - Дарси (9) потери напора на трение по длине составят:
Определим
местные потери напора в трубопроводной сети. На рисунке 1 видно, что местные
потери напора будут наблюдаться в изгибах трубы и запорной арматуре. Определим
коэффициент потерь на местные сопротивления, принимая по таблице 5.2 С=130 для
колена с углом 90º
Тогда
потери напора на изгибах трубопровода
Задвижка установлена на входе в емкость 2 и служит для перекрытия потока
жидкости. Рабочая среда агрессивная с высокой температурой. Для таких условий
согласно табл. 5.4 и табл. 5.5 может быть применима задвижка типа Dy80.
Коэффициент потерь на местные сопротивления (запорная арматура):

Тогда
потери напора на задвижке:
Просуммируем
потери напора на местные сопротивления:

.2.3
Расчет участка FN и GF
Определим
действительную скорость и число Рейнольдса на этих участках по формулам (4) и
(5). При t=40° С раствор кислоты имеет плотность
=1761
и динамический коэффициент вязкости
=0,0125 Па·с. Можем определить максимальный
объемный расход по уравнению (1):
Скорость
течения жидкости по определяется формуле (4):
Число
Рейнольдса, вычисляем формуле (5):
Режим
движения ламинарный
Для
определения коэффициента гидравлического трения используем зависимость:
(14)
Принимаем
Рассчитываем
длину прямых участков трубопровода. Учитываем принятый радиус загиба трубы
По
формуле Вейсбаха - Дарси (9) потери напора на трение по длине составят:
Определим
местные потери напора в трубопроводной сети. На рисунке 1 видно, что местные
потери напора будут наблюдаться в изгибах трубы и запорной арматуре. Определим
коэффициент потерь на местные сопротивления, принимая по таблице 5.2 С=130 для
колена с углом 90º
Тогда
потери напора на изгибах трубопровода
Задвижка установлена на выходе из холодильника и служит для перекрытия
потока жидкости. Рабочая среда агрессивная с высокой температурой. Для таких
условий согласно табл. 5.4 и табл. 5.5 может быть применима задвижка типа Dy50.
Коэффициент потерь на местные сопротивления (запорная арматура):

Тогда
потери напора на задвижке:
Просуммируем
потери напора на местные сопротивления:

концентрирование кислота трубопровод насос
2.2.4 Расчет участка FD
Определим действительную скорость и число Рейнольдса на этом участке.
При
t=40° С раствор кислоты имеет плотность
=1761 
и
динамический коэффициент вязкости
=0,0125
Па·с (интерполируем данные таблиц 4.1 и 4.2)
(15)
Для
установления режима движения жидкости необходимо вычислить число Рейнольдса,
которое, выраженное через диаметр цилиндрического трубопровода, вычисляется по
следующей формуле:
(16)
где V - скорость движения жидкости в трубопроводе;
d
- диаметр трубопровода, м;
μ - динамический коэффициент вязкости
жидкости, Па·с
Режим
движения ламинарный
Для
определения коэффициента гидравлического трения используем зависимость:
(17)
Принимаем
Для
расчетов потерь напора по длине необходимо знать длину прямых участков
трубопровода. С учетом радиуса и размеров трубопровода общая длина прямых
участков составит:
По
формуле Вейсбаха - Дарси (9) потери напора на трение по длине составят:
(18)
где hl - потери напора на трение, м;
λ - коэффициент гидравлического
трения;
l
- длина трубопровода, м;
d
- внутренний диаметр трубопровода, м; - скорость движения жидкости, м/с.
Определим
местные потери напора в трубопроводной сети. На рисунке 1 видно, что местные
потери напора будут наблюдаться в изгибе трубы и запорной арматуре.
Предполагаем что насос будет находиться на этом участке, тогда в качестве
запорной арматуры выбираем две отсечных задвижки.
(19)
где
- потери напора на изгибах трубопровода;
- потери
напора на задвижках;
- потери
напора на выходе потока из резервуара в трубопровод.
(20)
где
- коэффициент потерь на местные сопротивления,
(21)
где С- коэффициент, зависящий от вида местного сопротивления. По таблице
5.2 С=130 для колена с углом 90о;
ξК- коэффициент местного сопротивления в квадратичной
области
Потери
напора в запорной арматуре:
где С- коэффициент, зависящий от вида местного сопротивления. По таблице
5.2 С=75 для полностью открытой задвижки;
где
- коэффициент потерь на местные сопротивления,
принимаем 0.5 - при скруглённых кромках.
Просуммируем
потери напора на местные сопротивления:
Полные
потери составят:
2.2.5 Расчет холодильника
Определим
действительную скорость и число Рейнольдса на этом участке по формулам (4) и
(5). При t=147° С раствор кислоты имеет плотность
=1711
и
динамический коэффициент вязкости
=0.00126
Па·с
Можем определить максимальный объемный расход по уравнению (1):
Скорость
течения жидкости в трубах холодильника с учётом их количества можно определить
как:
(22)
где
d - внутренний диаметр труб в теплообменнике, м;- общее число труб.
Число
Рейнольдса, вычисляем формуле (5):
Режим движения турбулентный.
Коэффициента гидравлического трения определяем по формуле Ф.А.Шевелева
(6) для доквадратичной области:
Поверяем
по формуле Альтшуля (7):
Принимаем
Рассчитываем
суммарную длину труб в теплообменнике:
(23)
где
N - общее число труб в теплообменнике;
l - длинна одной трубы, м.
Тогда
по формуле Вейсбаха - Дарси (9) потери напора на трение по длине теплообменника
составят:
Определим
потери на местные сопротивления внутри теплообменника. Коэффициент местных
сопротивлений определяем по таблице 6.1 Из конструкции теплообменника видно что
он имеет камеру входа, камеру выхода, пять поворотов на 180º между ходами и двенадцать входов и выходов у труб.
Связи с этим коэффициент местных сопротивлений:
Тогда
потери на местные сопротивления в теплообменнике (формула 11)
2.2.6
Суммарные потери напора в сети
Сумма
потерь напора на всех участках трубопровода:
3.
Выбор насоса и двигателя
Рассмотрим
сечение трубопровода, первое на участке АВ, т.е. сечение на входе в насос, так
как ранее мы предопределили место расположения насоса именно на этом участке.
(24)
где z - перепад высот между первым и вторым сечением, м;
pAB - давление жидкости в месте первого сечения, H/м2;
V
- скорость потока жидкости в месте второго сечения, м/с2.
Давление pAB можно определит как суммарное давление
столба жидкости в сосуде 1 и абсолютного давления над поверхностью жидкости, то
есть:
Тогда
напор:
Полезная
мощность определяется как:
Исходя
из свойств перекачиваемой жидкости по таблице 8.3 подбираем центробежный
химический насос Х(0)80-50-250-К, обеспечивающий в пределах оптимального КПД
подачу 50 м3/ч (с учётом γ при требуемой 4 кг/с, то есть м3/ч для участка), напор 80м
(при требуемом 76,8 м), при частоте вращения ротора насоса 2900 об/мин. При
этом КПД насоса 64%. Кавитационный запас насоса 4,5 м. Соответственно мощность
потребляемая электродвигателем (без учета КПД редуктора или вариатора):
где β=1,5 коэффициент запаса мощности по таблице 8.1 при Nn/η=8/0,64=12,5
По
таблице 8.9 [1] выбираем электродвигатель 4А180M2 мощностью 30 кВт,
частота вращения 5000 об/мин.
4.
Режим работы насоса
Очевидно,
что режим работы насоса (подача и напор) указанный в таблице 8.3 не подходит
для рассчитываемой технологической схемы. Подачу и напор центробежного насоса
можно регулировать за счёт задвижек устанавливаемых до и после насоса. Такая
схема регулирования не является приемлемой связи с безвозвратными потерями
мощности на сопротивление в задвижках. Второй способ регулирования подачи и
напора насоса это изменение частоты вращения ротора насоса.
Исходя
из условий минимального требуемого напора, приблизительную частоту вращения
ротора насоса можно определить используя законы пропорциональности центробежного
насоса:
(25)
где параметры с индексам 1 - относятся к требуемому режиму работы;
параметры с индексам 2 -относятся к таблице 8.3.
Откуда:
При
таких оборотах ротора насоса приблизительная подача по формуле
Покажем
что насос работает в бескавитационном режиме. Для этого будет достаточно
показать что выполняется следующее неравенство:
(26)
где
- давление насыщенных паров жидкости в месте
установки насоса, по таблице 8.11 для температуры 250° находим 6115 Па;
-
абсолютное давление жидкости в месте установки насоса, оно ровняется
абсолютному давлению жидкости на участке АВ (см. выше), Па;
- потери
напора на трение и местные сопротивления на участке от ёмкости 1 до насоса, м.
Коэффициент
гидравлического трения определяем по формуле Ф.А.Шевелева (6) для
доквадратичной области:
Длинна
участка принимаем конструктивно:
Тогда
по формуле Вейсбаха-Дарси (9) потери напора на трение по длине участка
составят:
Определим
местные потери напора в трубопроводной сети. На рисунке 2 видно, что местные
потери напора будут наблюдаться на запорной арматуре.
По формуле 12 определяем коэффициент местного сопротивления в
квадратичной области турбулентного режима. Так как на отрезке AB доквадратичная
область турбулентного режима, то ξК=0. По таблице 5.2 С=75 для задвижки.
Допустимая высота всасывания определяется с учетом допускаемого
кавитационного запаса, который не должен превосходить потерь напора на участке
от оси насоса до поверхности заглубления всасывающего трубопровода в водоеме.
Потери напора на участке трубопровода, соответствующем высоте всасывания,
определяется из соотношения:
.
Насос
будет установлен на горизонтальном участке трубопровода, размещенном
непосредственно над поверхностью земли. Это значительно упрощает устройство
фундамента и площадки для обслуживания насоса.
Абсолютное
давление в плоскости всасывания:
Давление
насыщенных паров воды при 2500С равна 3488,5Па
(Pнп
= 3488,5Па).
Потери
напора во всасывающем трубопроводе:
По
формуле (11), с учетом что Hвс=0-2=2м, получаем
Так
как Hк=2м, то условие
, то есть
допускаемый кавитационный запас не превосходит потери напора на данном участке
,
,5
< 12,64м.
Значит,
насос можно устанавливать в принятом месте, не опасаясь кавитации.
И по формуле 11:
Тогда условие 17 примет вид:
Условие
выполнено с большим запасом, значит насос работает в бескавитационном режиме.
Схема
установки с насосом представлена на рисунке 2.

Заключение
В результате проведенной работы была рассчитана гидравлическая система
установки концентрации серной кислоты: подобран трубопровод, рассчитаны потери
напора, подобран насос и двигатель к нему.
Литература
1. Гришин
С.Н. Расчет трубопроводных сетей химических предприятий: учебное пособие/ С.Н.
Гришин, Л.Ф. Зарипова.- Северск: СГТА, 2010.-83 с.
2. Павлов
К. Примеры и задачи по курсу процессов и аппаратов химической технологии.
Учебное пособие для вузов/Под ред. П.Г. Романкова. - 10-е изд., перераб. И доп.
- Л.: Химия, 1987 - 576 с., ил.