Производство каучука

  • Вид работы:
    Отчет по практике
  • Предмет:
    Химия
  • Язык:
    Русский
    ,
    Формат файла:
    MS Word
    2,06 Мб
  • Опубликовано:
    2012-11-04
Вы можете узнать стоимость помощи в написании студенческой работы.
Помощь в написании работы, которую точно примут!

Производство каучука

Министерство образования науки Российской Федерации

Федеральное государственное бюджетное образовательное учреждение

Высшего профессионального образования

«Московский государственный университет тонких химических технологий им. М.В. Ломоносова»

Кафедра химии технологии переработки эластомеров им. Ф.Ф. Кошелева (Хи ТПЭ)








ОТЧЕТ ПО ПРОИЗВОДСТВЕННОЙ ПРАКТИКЕ










Москва 2012

1. Литературно-реферативный обзор

.1 Бутадиен-нитрильный каучук

Бутадиен-нитрильный каучук (БНК) является продуктом сополимеризации бутадиена и нитрила акриловой кислоты. Полимеризация проводится в водной эмульсии. Меняя соотношения компонентов, можно существенно изменять свойства получаемых полимеров. Полимеризация может осуществляться как при высоких, так и при низких температурах.

Особенностью производства бутадиен-нитрильных каучуков является необходимость возможно более полного удаления при коагуляции эмульгаторов, применявшихся при полимеризации.

В товарных каучуках, кроме полимера, допускается небольшое содержание минеральных веществ, определяемых в виде золы (не более 1% вместе с опудривающими веществами) и летучих (не более 1%). Каучуки при получении заправляются окрашивающими (2 - 3% фенил-β-нафтиламин) или неокрашивающими (1,2 - 2,0% алкилзамещенные бисфенолы) противостарителями.

Макромолекула сополимера построена из статистически чередующихся звеньев бутадиена и нитрила акриловой кислоты


Звенья бутадиена, присоединенные в положении 1,4, имеют преимущественно транс-конфигурацию; содержание звеньев бутадиена, присоединенных в положении 1,2, не превышает 10% и уменьшается с увеличением содержания присоединенного НАК.

Среднемассовая ММ бутадиен-нитрильных каучуков составляет 100-300 тыс. при широком ММР. Эти каучуки аморфны и не кристаллизуются ни при хранении, ни при растяжении. В России выпускают каучуки с низким (17-20%), средним (27-30%), высоким (36-40%) и очень высоким (50%) содержанием НАК, которые соответственно обозначаются: СКН-18, СКН-26, СКН-40, СКН-50.

1.1.1 Сведения о мономерах

Бутадиен

Бутадиен-1,3 (дивинил) СН2=СН-СН=СН2 - ненасыщенный углеводород <#"581111.files/image002.gif">

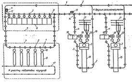
Рисунок 1 - Схема полимеризации при получении низкотемпературных бутадиен эмульсионных каучуков: 1 - емкость для приготовления водной фазы; 2, 7, 9, 11, 13, 15 - насосы; 3, 5 - холодильники; 4, 6 - диафрагмовые смесители: 8, 10, 12, 14 - аппараты для приготовления компонентов; 161 - 1612 - полимеризаторы; 17 -фильтр. I-бутадиен; II-акрил; III-умягченная вода; IV - эмульгаторы; V - инициатор; VI - комплекс железа; VII- ронгалит; VIII- регулятор молекулярной массы; IX- стоппер; Х - рассол; XI-латекс на дегазацию

1.1.4 Дегазация латексов

Латекс из батареи полимеризаторов поступает в промежуточную емкость, снабженную рамной мешалкой, откуда насосом через фильтр подается в колонну предварительной дегазации работающую в режиме прямотока латекс - пар давлением 0,6 МПа. В колонне удаляется основная масса непрореагировавшего бутадиена, который через сепаратор направляется на выделение и регенерацию, а частично дегазированный латекс насосом подается в верхнюю часть дегазационной колонны первой ступени, где окончательно удаляется из латекса бутадиен и отгоняется основная масса стирола. Для окончательного удаления стирола латекс из куба колонны насосом подается в колонну второй ступени дегазации. Дегазированный латекс, содержащий менее 0,3% (масс.) акрилонитрила, выводится из куба колонны через гидрозатвор и насосом откачивается на выделение каучука. Отгоняемые в колоннах углеводороды поступают в сепаратор, где отделяются от захваченных частиц каучука, возвращаемых в нижнюю часть колонны, и далее в систему конденсации, состоящую из двух последовательно соединенных конденсаторов, которые осаждаются промышленной и охлажденной водой.

Сконденсированные продукты через гидрозатвор насосом подаются в отстойник, а несконденсированные (бутадиен) вместе с газообразными веществами из колонны подаются на разделение и регенерацию. Углеводородный слой из отстойника поступает на очистку от примесей, а нижний водный слой сливается и направляется на очистку.

Колонны дегазации, работающие при прямотоке греющий пар - латекс, имеют пакетную насадку диск-кольцо, скорость прохождения латекса через колонну регулируется шиберами.

Предварительная отгонка бутадиена может быть осуществлена в промежуточной емкости, которая в этом случае для подогрева латекса глухим паром снабжается рубашкой.

Дегазация высокотемпературных латексов осуществляется в двухступенчатом отгонном агрегате при температуре около 80 °С и остаточном давлении 52 кПа.

С целью уменьшения содержания стирола или α-метилстирола в латексе, сокращения удельного расхода водяного пара и увеличения межремонтного пробега оборудования используют противоточную дегазацию латекса. Одним из условий, определяющих стабильную работу противоточных колонн является тщательная предварительная отгонка отгонка бутадиена из латекса.

1.1.5 Вулканизация

Бутадиен-нитрильные каучуки могут вулканизоваться серой в присутствии ускорителей серной вулканизации, а также тиурамом, органическими перекисями, алкилфенолформальдегидными смолами, хлорорганическими соединениями. Вулканизацию проводят при температурах 140-190оС. При вулканизации наблюдается большое плато вулканизации. С повышением содержания связанного НАК скорость вулканизации увеличивается.

Так как БНК не кристаллизуются при деформации, ненаполненные резины на их основе характеризуются низкими прочностными показателями и практического значения не имеют.

Качество каучуков оценивают по свойствам вулканизатов стандартных смесей следующего состава (табл. 1):

Таблица 1 - Содержание, масс. Частей

СКН-18

100,00

-

СКН-26, СКН-40

-

100,00

Сера

2,00

1,50

Оксид цинка

5,00

5,00

Меркаптобензитиазол

1,50

0,80

Технический углерод

50,00

45,00

Стеариновая кислота

1,50

1,50


Каучук с ингредиентами смешивают на лабораторных вальцах при температуре валков 30-40оС. Общая продолжительность смешения 41 мин, из них в течение 15 мин проводят пластикацию каучука. Продолжительность вулканизации резиновых смесей, приготовленных по стандартному рецепту при 142 ± 1оС, составляет 50-60 мин. Предел прочности ненаполненных вулканизатов стандартных смесей не превышает 5-6 Мпа.

1.1.6 Свойства

Физические свойства

Физические свойства БНК существенно зависят от содержания НАК. Бутадиен-нитрильные каучуки хорошо растворяются в кетонах, ароматических и хлорированных углеводородах, сложных эфирах и очень плохо в алифатических углеводородах и спиртах. С увеличением содержания в полимере связанного НАК существенно увеличивается межмолекулярное взаимодействие между цепями полимера и плотность, повышается температура стеклования, снижаются диэлектрические свойства, уменьшается растворимость в ароматических растворителях и увеличивается стойкость к набуханию в алифатических углеводород.

Таблица 2 - Свойства резин на основе БНК


СКН-18

 СКН-26

СКН-40

Сопротивление раздиру, кН/м

46-65

65-85

72-85

Твердость по ТМ-2

69-72

75-78

72-76

Эластичность по отскоку, %

40-45

30-35

15-20

Истираемость, м3/ТДж (мм3/кДж)

82-90

55-68

41-55

Температура хрупкости, °С.

58-60

48-50

23-21

Коэффициент теплостойкости при 100°С



по прочности при растяжении.

0,3-0,4

0,3-0,4

0,3-0,4

по относительному удлинению.

0,5-0,6

0,5-0,6

0,55-0,65

Набухание в бензине в течение 24 ч, %

22-24

7-8

0,5-1,0


Технологические свойства

В зависимости от условий регулирования процесса полимеризации БНК выпускают с различными пластоэластическими свойствами: Очень жесткие (твердые) - с жесткость по Дефо 21,5 - 27,5 Н или вязкостью по Муни выше 120 усл. ед.; Жесткие - с жесткостью по Дефо 17,5 - 21,5 Н или вязкостью по Муни 90 - 120 усл. ед.; Мягкие - с жесткостью по Дефо 7,5 - 11,5 Н или вязкостью по Муни 50 - 70 усл. ед.

В соответствии с этим к обозначению каучука добавляют букву Т - для очень жестких каучуков или М - для мягких. Для каучуков получаемых в присутствии алкилсульфонатов в качестве эмульгаторов, к обозначению каучука добавляется буква С. Например, СКН-18МС обозначает, что каучук содержит около 18% связанного НАК, мягкий (за счет пониженном молекулярной массы), получен в присутствии биологически разлагаемого алкилсульфонатного эмульгатора.

Переработка БНК затруднена из-за высокой жесткости, обусловленной большим межмолекулярным взаимодействием. Обрабатываемость каучуков различных марок зависит от их исходной вязкости, а также от содержания нитрильных групп. Для всех каучуков жестких типов необходима предварительная пластикация, причем наиболее эффективна механическая пластикация на вальцах при температуре 30-40 С.

По скорости пластикации БНК могут быть расположены в следующий ряд: СКН-40>СКН-26>СКН-18. Термоокислительная деструкция БНК малоэффективна и не находит практического применения. Существенные трудности возникают при изготовлении резиновых смесей на основе БНК в резиносмесителях, так как при этом вследствие повышенного теплообразования развиваются высокие температуры, которые приводят к повышению жесткости смесей из-за подвулканизации или термоструктурирования каучука.

Обычно применяются многостадийные режимы смешения с охлаждением и вылежкой маточных смесей между стадиями. Резиновые смеси на основе БНК обладают незначительной конфекционной клейкостью. Формование смесей затруднено вследствие высокой жесткости и большого эластического восстановления.

Каучуки, полученные низкотемпературной полимеризацией, имеют лучшие технологические свойства по сравнению с каучуками «горячей» полимеризации.

Свойства вулканизатов

Основные свойства резин на основе БНК зависят от содержания в них связанного НАК. С увеличением содержания повышаются прочностные свойства, твердость, износостойкость, стойкость к набуханию в алифатических углеводородах и стойкость к тепловому старению. В то же время существенно снижаются эластичность и морозостойкость, повышается теплообразование при многократных деформациях. Резина на основе БНК отличаются высоко стойкостью к набуханию в алифатических углеводородах, жирах и растительных маслах, но сильно набухают в полярных, ароматических и хлорсодержащих органических соединениях.

Одним из существенных преимуществ резин на основе БНК по сравнению с резинами на основе НК, СКИ-3, СКС-30 является их более высокая стойкость к тепловому старению, что объясняется образованием при окислении промежуточных продуктов, являющихся ингибиторами окисления. Резины на основе БНК имеют хорошую адгезию к латунированному металлу и приближаются в этом отношении к резинам из НК. Прочность крепления их к алюминию и его сплавам, стали, чугуну, латуни, бронзе, цинку, магнию выше прочности самого вулканизата.

БНК можно применять в комбинации с натуральным, изопреновым, бутадиеновым и бутадиен-стирольным каучуками, которые вводятся для улучшения технологических свойств смесей и повышения морозостойкости вулканизатов. Совмещение их с этиленпропиленовыми и хлоропреновыми каучуками улучшает озоностойкость и стойкость к тепловому старению, а совмещение с тиоколами, поливинилхлоридом, фторкаучуками и фенолформальдегидными смолами улучшает масло - и бензостойкость, озоностойкость.

1.1.7 Применение

Бутадиен-нитрильные каучуки применяют для изготовления различных масло- и бензостойких изделий, используют также как пластификаторы для пластмасс, на основе которых изготовляют ударопрочные материалы.

Стойкость бутадиен-нитрильных каучуков к маслам, углеводородам и другим агрессивным средам послужила причиной широкого применения этих каучуков при изготовлении:

широкого ассортимента резинотехнических изделий;

уплотнительных деталей, втулок, колец, манжет, сальников, диафрагм, мягкой тары, шлангов, полиграфических офсетных пластин, приводных ремней и пр.;

кислотно- и щелочестойкой резины, применяемой в качестве антикоррозийных материалов для внутренних покрытий аппаратов, работающих в агрессивных средах;

покрытий топливных баков для автомобильной, авиационной, нефтяной промышленности и шлангов, теплостойкого эбонита, обладающего большой механической прочностью и стойкостью к химическим агентам, для изготовления оболочек электрических кабелей;

маслобензостойкой обуви, каблуков и подошв обуви.

Каучуки используются для производства изоляционных и электропроводящих резин, каблуков и подошв обуви, клеев и эбонитов, защитных покрытий, стойких в агрессивных средах.

2. Объекты и методы исследования

.1 Объекты исследования

.1.1 Сера

Сера принадлежит к веществам, которые в свободном состоянии образуют несколько аллотропных форм с ограниченной термостабильностью. Наиболее распространена а-форма - устойчивые при обычной температуре прозрачные желтые кристаллы ромбической системы. Ромбическая сера имеет плотность 2070 кг/м3 и температуру плавления 112,8°С; она легко растворяется в сероуглероде и частично в каучуке. При медленном охлаждении расплавленной серы образуется p-форма - моноклинная сера, представляющая собой длинные темно-желтые иглы с температурой плавления 119°С и плотностью 1960 кг/м3. Эта форма нестабильна при температурах ниже 96°С и при хранении медленно превращается в ромбическую серу. Моноклинная сера растворяется в каучуке значительно хуже ромбической. При быстром охлаждении расплавленной серы, например при выливании ее в холодную воду, получается аморфная, или так называемая пластическая, нерастворимая сера. При хранении аморфная сера также превращается в ромбическую. Известны и другие кристаллические и аморфные формы серы. Различия свойств кристаллических модификаций серы обусловлены не различным числом атомов в молекуле, а неодинаковой структурой кристаллов. Молекула элементарной серы представляет собой стабильный восьмичленный цикл. Средняя энергия связи S-S в цикле составляет 243 - 260 кДж/моль.

Интересны изменения, происходящие при нагревании расплавленной серы. При 113 - 160°С расплавленная сера является подвижной жидкостью. При дальнейшем нагревании она темнеет и: становится очень вязкой; к 170°С вязкость серы возрастает в 2000 раз. Это может быть объяснимо только образованием полимеров серы Sn (где п достигает 1000 атомов); такой полимер - µ-форма - может с большой скоростью распадаться на нестабильные фрагменты S8, S6, S2 и только при 300 °С вновь приобретает подвижность. Эти изменения указывают, что при повышенных температурах образуются новые виды серы, которые, очевидно, оказывают некоторое влияние на процесс вулканизации. Для введения в резиновые смеси используют серу в тонкодисперсном состоянии. Молотая сера получается дроблением комовой серы с последующим отвеиванием.

Состав и свойства молотой отвеянной серы не отличаются от состава и свойств комовой серы, из которой она получена. Если серу сильно измельчают с разогреванием до температуры, близкой к 100 °С, начинается частичный переход ее из ромбической модификации в моноклинную. Получаемая таким способом сера весьма склонна к комкованию и при длительном хранении полностью превращается в ромбическую. Образовавшиеся кристаллы серы - более твердые и сыпучие и меньше комкуются при смешении с каучуком. Поэтому сера, забракованная вследствие комкования, после длительного хранения становится пригодной для производства.

Подготовка серы.

Как правило, серу на заводах резиновой промышленности не просеивают. Только для изготовления некоторых специальных изделий ее пропускают через сита. Если в сере содержится значительное количество сернистой кислоты, сита быстро изнашиваются. Для нейтрализации кислоты н увеличения срока службы сит к сере перед просеиванием добавляют 0,5% мела или 2% углекислой магнезии. Для предотвращения распыления серы ее предварительно смешивают с вазелиновым маслом или парафином в специальном смесителе (100 масс. ч. серы, 5 масс. ч. вазелинового масла или парафина). Эти добавки должны быть учтены при составлении рецептов резиновых смесей. В производственных помещениях цеха должна быть установлена вентиляция для удаления распыленных в воздухе мелких кристалликов и паров серы, которая способна испаряться при обычной температуре; при температуре вулканизации 125 - 165 °С упругость паров серы весьма значительна. Тонкодисперсная сера с воздухом образует взрывчатые смеси.

Поведение серы в резиновых смесях.

Во избежание подвулканизации при изготовлении смесей в резиносмесителях серу обычно вводят не в смеситель, где при смешении развивается высокая температура, а при последующей обработке смеси. Некоторые смеси, предназначенные для тонкостенных изделий, подвергают очистке на червячных фильтр-прессах до полного удаления крупных частиц ингредиентов или их агломератов. В этом случае серу вводят после очистки смеси (во избежание подвулканизации). При смешении на вальцах серу в некоторых случаях вводят в самом начале до введения других ингредиентов. Только при гомогенном распределении серы в смеси можно получить однородный вулканизат. Поэтому изучение процессов растворимости, диффузии и кристаллизации серы в каучуке весьма важно для выбора правильного технологического режима смешения серы с каучуком. Каучук является растворителем серы: с повышением температуры растворимость возрастает, при охлаждении смеси - уменьшается, при этом получается пересыщенный раствор, из которого избыток серы вновь кристаллизуется.

При температуре вулканизации 140°С растворимость серы в НК составляет 10 г на 100 г каучука. При охлаждении резиновых смесей наблюдается выделение серы в виде мелких капель; сера частично диффундирует на поверхность и кристаллизуется на ней, или, как говорят, «выцветает». Выцветания не происходит при обычной температуре, если содержание серы в резиновой смеси не превышает содержания, соответствующего растворимости ее в данном каучуке при комнатной температуре. Ингредиенты, вводимые в резиновую смесь, особенно наполнители, пластификаторы и регенерат уменьшают выцветание серы.

Избыток серы, выделившийся при охлаждении смеси в виде дендритов или ромбических кристаллов, при повторном нагревании легко растворяется, причем получаются вполне однородные вулканизаты. Однако кристаллизация серы снижает клейкость резиновых смесей, что иногда создает технологические трудности. Растворимость серы (г на 100 г каучука) при разных температурах в различных каучуках.

Основным способом предотвращения выцветания серы из резиновой смеси является применение ее нерастворимой µ - формы. При низких температурах хранения резиновых смесей полимерная сера (µ - форма), особенно подвергнутая специальной стабилизации, не переходит в устойчивую a-форму, а при температуре вулканизации такое превращение происходит очень быстро, и вулканизация серой, находящейся в α- и µ-формах протекает практически с одинаковой скоростью. Применение нерастворимой µ-формы серы способствует повышению прочности связи между деталями многослойных резиновых изделий.

Для вулканизации каучуков, содержащих двойные связи, сера применяется совместно с ускорителями и активаторами вулканизации. Содержание серы в резиновых смесях определяется природой полимера, природой и содержанием ускорителя вулканизации и других ингредиентов. Обычно оно не превышает 3,0 масс. ч. на 100 масс. ч. каучука. Лишь для производства эбонита в каучук вводят до 50 масс. ч. серы.

В отсутствие ускорителей вулканизации структурирование непредельных каучуков проходит очень медленно и требует затрат большого количества энергии. При повышенной температуре (выше 150 °С) происходит распад восьмичленного цикла по ионному или радикальному механизму в зависимости от природы примесей, содержащихся в каучуке.

Активированная сера взаимодействует с реакционноспособными участками молекул каучука (например, с α-метиленовыми группами или двойными связями). При этом образуется некоторое количество поперечных полисульфидных связей или персульфгидрильных групп, которые в дальнейшем перегруппировываются с образованием связей различных типов - полисульфидных с меньшей сульфидностью, дисульфидных и др. Основная часть серы в отсутствие ускорителей вулканизации присоединяется к цепочкам НК внутримолекулярно, с образованием циклических сульфидов.

В присутствии ускорителей вулканизации сера в основном присоединяется с образованием поперечных связей различной природы. Резины, полученные с применением серы, характеризуются высокими прочностными свойствами, эластичностью и большой выносливостью при многократных деформациях вследствие широкого набора поперечных связей различной энергии. Однако из-за наличия полисульфидных связей они не стойки к тепловому старению.

каучук сера ацетонанил пластомер

2.1.2 Стеариновая кислота (С17Н35СООН)

В резиновых смесях жирные кислоты с углеводородным радикалом С13-C21 являются активаторами вулканизации, а также способствуют лучшему диспергированию порошкообразных ингредиентов, что обусловлено дифильным характером их молекул и поверхностно-активными свойствами.

Жирные кислоты, особенно предельные, очень незначительно растворимы в каучуках, склонны к выцветанию иа поверхности, их содержание в резиновых смесях составляет 0,5-3 масс. ч. При введении жирных кислот уменьшается вязкость и улучшается обрабатываемость резиновых смесей.

2.1.3 Сульфенамид Ц

Сульфенамиды обычно получают взаимодействием МБТ и соответствующего амина с окислением получившейся соли:


Особенностью сульфенамидных ускорителей является то, что кинетика вулканизации в их присутствии характеризуется наличием индукционного периода и очень высокой скоростью в главном периоде. Длительность индукционного периода зависит от типа ускорителя и увеличивается в ряду: сульфенамид БТ < сульфенамид Ц > сульфенамид Ф < сульфенамид М. Они относятся к ускорителям высокой активности.

Большой индукционный период и повышенная критическая температура действия (около 120°С) обеспечивают резиновым смесям, содержащим сульфенамидные ускорители, стойкость к подвулканизации даже при интенсивных методах переработки, при которых температуры смесей существенно повышаются.

Таблица 3 - Характеристика ускорителя класса сульфенамидов

Название и химическая формула

N-Циклогексил-2-бензтиазолилсульфенамид


Торговое наименование

Сульфенамид Ц, сантокюр,вулкацит CZ

Молекулярная масса

264,4

Температура плавления продукта, °С


чистый

103

технический

96

Плотность кг/м3

1270 - 1300


Применение сульфенамидных ускорителей обеспечивает широкое плато при высоких температурах (до 160 °С) вулканизации. Необходимо присутствие активаторов вулканизации оксидов цинка, кадмия, кальция, жирных кислот. Структура вулканизатов отличается набором поперечных связей различной сульфидности (преобладают полисульфидные).

При использовании сульфенамидных ускорителей получают вулканизаты с высокими значениями напряжений при определенных удлинениях, очень высокими прочностными, эластическими и динамическими свойствами, хорошим сопротивлением старению. Многослойные изделия отличаются высокой прочностью связи между элементами. Сульфенамиды не изменяют окраски и запаха резин, имеют горький вкус и не пригодны для производства изделий, применяемых в пищевой промышленности. Их содержание в резиновых смесях составляет от 0,5 до 1,5 масс. ч. при содержании серы 1, 5 -- 3 масс. ч. Сульфенамиды особенно широко применяются при вулканизации изделий в формах и в паровой среде, но не используются при вулканизации в воздушной среде.

Практически все классы ускорителей в присутствии сульфенамидов активируют вулканизацию, однако при этом уменьшается индукционный период.

Сульфенамиды используются при вулканизации автопокрышек, конвейерных лент, различных формовых резиновых изделий на основе натурального, бутадиен-стирольного, бутадиен-нитрильного, изопренового и бутадиенового каучуков.

2.1.4 Ацетонанил (C12H15N)

Полимеризованный 2,2,4-триметил 1,2-дигидрохинолин (продукт конденсации ацетона с анилином). Применяется в производстве шин, ремней, паропроводных рукавов, изоляционных материалов. Ацетонанил выпускается в трех видах.

Желто-коричневый порошок; d = 1,08; т. пл.114°С. Растворим в ароматических углеводородах, незначительно растворяется в бензине.

Темно-коричневая жидкость; d = 1,05. Растворим в бензоле, хлороформе, ацетоне.

Хрупкая смола коричневого цвета; d = 1,12; т. разм. 65 °С.

Растворим в бензоле, хлороформе, ацетоне, спирте, частично в разбавленных кислотах.

Иногда выпускается в виде гранул. В любом виде не растворяется в воде. Ацетонанил превосходно защищает от теплового старения. Повышает сопротивление резин озонному растрескиванию. Особенно эффективен в сочетании с другими противостарителями. Смола по своему действию занимает промежуточное положение между порошком и жидкостью. Легко диспергируется в каучуке и не выцветает при дозировках более 2 вес.ч.; при 0,5 вес.ч. слабо окрашивает резину. Относительно малотоксичен. Применяется в производстве шин, ремней, паропроводных рукавов, изоляционных материалов. Является сильным антиоксидантом, а также стабилизатором вулканизации в производстве резинотехнических изделий и шин.

2.1.5 Углерод технический марки П514

Технический углерод П514 - печной, среднеактивный, получаемый при термоокислительном разложении жидкого углеводородного сырья со средним показателем дисперсности и средним показателем структурности.

Технический углерод (техуглерод, сажа) - высокодисперсный углеродистый материал, который образуется при неполном сгорании или термическом разложении углеводородов, содержащихся в природных или промышленных газах, а также в жидких продуктах нефтяного или каменноугольного происхождения.

Таблица 4 - Технические характеристики технического углерода марки П-514

Наименование параметра

Значение

Йодное число, г/кг

39 - 47

Адсорбция дибутилфталата, см3/100 г

97 - 105

pH водной суспензии в пределах

6 - 8

Потери при нагревании при 105 0С, %, не более

0,9

Зольность %, не более

0,45

Массовая доля общей серы, %, не более

1,1

Массовая доля остатка после просева на сите с сеткой, %, не более 45 мкм

 0,08


Применение технического углерода марки П-514: Смеси для изготовления корпуса и камеры шин. Изделия, профилированные экструдированием. РТИ, уплотнители, кабели шланги. В строительстве для окрашивания бетона, цемента, сухих строительных смесей, при производстве тротуарной плитки, силикатного кирпича. Получение техуглерода: Печной техуглерод получают при неполном сгорании смеси алифатических и ароматических углеводородов (термогазойля, зеленого нефтяного или каменноугольного остаточного масла), природного газа или их смеси в факеле, создаваемом специальным устройством в печах. Технический углерод в виде аэрозоля выносится из реактора и охлаждается водой. Обозначается техуглерод, полученный печным способом индексом П (ПМ и ПГМ). Выход продукта составляет 40 - 50 (%).

2.1.6 Оксид цинка (ZnO)

Вещества, называемые ускорителями, при использовании вместе с серой уменьшают время вулканизации и улучшают физические свойства каучука. Примерами неорганических ускорителей являются свинцовые белила, свинцовый глет (монооксид свинца). Органические ускорители гораздо более активны и являются важной частью почти любой резиновой смеси. Они вводятся в смесь в относительно малой доле: обычно бывает достаточно от 0,5 до 1,0 части на 100 частей каучука. Большинство ускорителей полностью проявляет свою эффективность в присутствии активаторов, таких, как окись цинка, а для некоторых требуется органическая кислота, например стеариновая. Поэтому современные рецептуры резиновых смесей обычно включают окись цинка и стеариновую кислоту.

Физические свойства

Молекулярный вес <#"581111.files/image005.gif">

Рисунок 2 - Сжимающий пластомерт: 1 - гайка; 2 - Индикатор часового типа; 3 - кронштейн; 4 - шток; 5 - перекладина: 6- серьга; 7 - груз; 8 - планка направляющая; 9- плита; 10 - рычаг; 11 -- ручка; 12 - выступ; 13 - плита стальная; 14 - площадка; 15 - рычажок; 16- Штифт измерительный; 17 - термометр (или термопара)

Проведение испытания

Устанавливают в приборе температуру (70 ± 1) °С.

Устанавливают на нуль индикатор часового типа.

Высоту образца h0 измеряют толщиномером при температуре (20 ± 2) или (23 ± 2), или (27 ± 2) °С.

При испытании допускается образцы с торцов прокладывать калькой, целлофаном, полиэтиленом, гладкими металлическими хромированными пластинками и другими материалами, не изменяющими свойств образцов в процессе испытания и препятствующими прилипанию испытуемых образцов к плитам прибора.

Образец прогревают в термостате 3 мин.

После прогрева образец помещают в центр нижней плиты прибора и производят сжатие образца между плитами под действием нагрузки. Время установки образца не более 15 с.

По истечении 3 мин воздействия нагрузки на образец измеряют по индикатору высоту образца h1, находящегося под нагрузкой. В случае применения прокладок за высоту h1, принимают высоту образца под нагрузкой за вычетом толщины прокладок.

Освобождают образец от действия нагрузки, извлекают его из прибора, и в случае использования прокладок снимают их, затем образец помещают на ровную поверхность и дают ему «отдыхать» при температуре (20 ± 2) или (23 ± 2), или (27 ± 2) °С в течение 3 мин. Время «отдыха» может быть другим, если оно установлено в нормативно-технической документации. Время извлечения образца из прибора - не более 15 с.

Если при снятии прокладок искажается форма образца, необходимо применять гладкие металлические хромированные прокладки.

После «отдыха измеряют высоту образца h2 толщиномером.

Образцов должно быть не менее двух.

Обработка результатов

Пластичность Р, мягкость S, «восстанавливаемость» R, эластическое восстановление R' и относительное эластическое восстановление R'' вычисляют по формулам:

Пластичность (Р)

Мягкость (S)


Восстанавливаемость (R)


Эластическое восстановление (R ) в миллиметрах


Относительное эластическое восстановление (R")


где h0 - первоначальная высота образца, мм;- высота образца пол нагрузкой;- высота образца после снятия нагрузки и отдыха, мм.

Мягкость М используемая для характеристики регенератора, выражается в миллиметрах и соответствует высоте образца под нагрузкой h1

За результат испытания принимают среднее арифметическое из значения пластичности P двух образцов, если расхождение между ними не будет превышать 0,03;

среднее арифметическое из значения мягкости S двух образцов, если расхождение между ними не будет превышать 0,04;

среднее арифметическое из значения «восстанавливаемости» R двух образцов, если расхождение между ними не будет превышать 0,06;

среднее арифметическое из значения эластического восстановления R' двух образцов, если расхождение между ними не будет превышать 0,5 мм;

среднее арифметическое из значения относительного эластического восстановления R" двух образцов, если расхождение между ними не будет превышать 0,06;

среднее арифметическое значений мягкости М двух образцов. Норма по расхождению показателей должна быть указана в нормативно-технической документации.

2.2.2 ГОСТ 270-75 Метод определения условного предела прочности при растяжении

Образцы для испытания

Образцы для испытания должны иметь форму двусторонней лопатки или кольца.

Форму и тип образца, а также способ изготовления указывают в нормативно-технической документации на изделие.

Типы и размеры образцов двусторонних лопаток должны соответствовать чертежу и таблице.

Рисунок 3 - Образец для испытания в виде двусторонней лопатки

Размеры образцов, кроме толщины, определяются размерами штанцевых ножей и после вырубки не контролируются. Предельные отклонения даны для штанцевых ножей.

Образцы типа VII применяют, если из изделий нельзя вырубить образцы типов I-V.

Образцы из готовых изделий могут иметь толщину не более 3 мм.

Образцы вырубают из вулканизованных пластин толщиной (1,0 ± 0,2) мм или (2,0 ± 0,2) мм ножами. Вырубные ножи не должны иметь повреждений на режущей кромке.

Разность между максимальной и минимальной шириной ножа в пределах узкой части не должна превышать 0,05 мм.

Разность между максимальной и минимальной толщиной образца в узкой части не должна превышать 0,1 мм.

На узкую часть образца наносят параллельные метки для измерения удлинения. Метки в виде линий наносят штампом с шириной кромок не более 0,5 мм. Для обеспечения одинаковой установки образцов в захватах допускается наносить установочные метки, расстояние между которыми для образцов типов I и II составляет (50 ± 1) мм, для типа III - (40 ± 1) мм, для типа IV - (25 ± 1) мм, для типа V - (80 ± 1) мм, для типа VII - (20 ± 1) мм.

Метки должны быть нанесены симметрично относительно центра образца. Краска для нанесения меток не должна вызывать изменения свойств резин, влияющих на результаты испытаний.

Допускается наносить метки другим способом.

Для лучшего закрепления образцов в захватах применяют образцы с наплывами. Наплывы должны быть расположены симметрично относительно центра образца.

Размеры образцов кольцевой формы определяют вырезным устройством или штанцевым ножом, у которых внутренний диаметр должен быть (44,60 ± 0,05) мм, наружный диаметр (52,60 ± 0,05) мм. Допускаемое отклонение от заданного значения по ширине кольца не должно быть более ± 0,02 мм.

Толщина образцов должна быть (4,0 ± 0,2) мм или (6,0 ± 0,3) мм.

Образцы вырубают из пластин штанцевыми ножами или вырезают на машинах с вращающимися ножами.

Количество испытуемых образцов должно быть не менее пяти.

Описание прибора

Машина для испытания должна обеспечивать:

измерение силы при заданных удлинениях и в момент разрыва с погрешностью измерения силы при прямом ходе (нагружении) не более ± 1 % от измеряемой силы, начиная с 0,2 от наибольшего предельного значения каждого диапазона измерения; ход активного захвата не менее 1000 мм;

скорость движения активного захвата (500 ± 50) и (1000 ± 50) мм/мин;

измерение расстояния между метками и захватами при растяжении образца устройством с ценой деления шкалы не более 1 мм или градуированным в процентах относительного удлинения. Допускаются другие способы измерения удлинения образцов.

Предпочтительнее машины с безынерционным силоизмерителем. Для машин с маятниковым силоизмерителем шкалу нагрузок выбирают так, чтобы измеряемая сила была от 20 до 90 % предельного значения шкалы.

Зажимы для образцов лопаток должны обеспечивать надежное закрепление образца по установочным меткам или наплывам при равномерном давлении по всей его ширине.

Для закрепления образцов кольцевой формы применяют два металлических ролика диаметром (25,00 ± 0,25) мм. Во время испытания нижний ролик должен принудительно вращаться, а верхний - свободно вращаться вокруг своей оси.

Рекомендуется применять разрывную машину; снабженную устройством, регистрирующим силу в зависимости от удлинения образца.

Допускаемая погрешность регистрации силы на диаграмме должна быть 2 %, а удлинения 3 % от измеряемой величины.

Допускается применять машины со шкалами, градуированными б единицах напряжения и с печатающими устройствами. Суммарная погрешность регистрации показателей должна быть 5 %.

Испытания при повышенных температурах проводят на машине, снабженной термокамерой, которая должна обеспечивать поддержание необходимой температуры в рабочем объеме (ограниченном захватами машины в момент разрыва образца) с допускаемой погрешностью, °С

До 150 ……………±2,0

От 150 до 200 …….±3,0

Св. 200 ……………±5,0

Проведение испытания

Испытания проводят при температуре (23 ± 2) °С и скорости движения активного захвата (500 ± 50) мм/мин.

Допускается проводить испытания при повышенных температурах рекомендуемого ряда: 70 ± 2; 100 ± 2; 125 ± 2; 150 ± 2; 200 ± 3; 250 ± 5 °С.

Рекомендуется испытания образцов типа V проводить со скоростью движения активного захвата (1000 ± 50) мм/мин.

Образец в форме лопатки закрепляют в захватах машины по установочным меткам так, чтобы ось образца совпадала с направлением растяжения. При испытании образцов с наплывами их закрепляют в захватах по краям наплывов. Образец кольцо надевают на два сближенных ролика.

Примечание. При работе с самоподжимающими зажимами с валиками образец лопатку закрепляют таким образом, чтобы установочные метки находились посередине наружной стороны поджимающих валиков.

Проверяют нулевые установки приборов, измеряющих силу и удлинение, и приводят в действие механизм растяжения. В ходе непрерывного растяжения образца фиксируют силу, соответствующую заданным удлинениям.

В момент разрыва образца фиксируют силу и расстояние между метками для образцов лопаток или расстояние между центрами роликов для образцов колец.

Для образцов лопаток типа I допускается измерение расстояния между захватами при отсутствии выползания из них образца при растяжении. При этом относительное удлинение вычисляют по п. 5.3.

Для образцов лопаток типов I, II, V с наплывами допускается измерение расстояния между наплывами при условии применения зажимов, приведенных в приложении 1.

При установке образцов в зажиме необходимо следить за тем, чтобы наплыв плотно прилегал к поворотной пластинке зажима в соответствии с приложением 1.

При разрыве образца за пределами узкой части результаты испытаний не учитывают.

При необходимости определения относительной остаточной деформации после разрыва измерение и вычисление результатов проводят по приложению 2.

Для испытания при повышенной температуре в камере температуру доводят до заданной, устанавливают в камеру образец и прогревают образцы лопатки не менее 3 мин, а образцы кольца не менее 5 мин.

Допускается прогревать в камере одновременно несколько образцов, при этом время прогрева образцов не должно превышать 15 мин.

Обработка результатов

Прочность при растяжении выражают условным и истинным значениями, указанными ниже.

Условную прочность (fp) в МПа (кгс/см2) образцов лопаток вычисляют по формуле


где Pр - сила, вызывающая разрыв образца, МН (кгс);- среднее значение толщины образца до испытания, м (см);к- ширина образца до испытания, м (см).

Относительное удлинение () при разрыве образцов лопаток в процентах вычисляют по формуле


где 1р - расстояние между метками е момент разрыва образца, мм;- расстояние между метками образца до испытания, мм.

Относительное удлинение () при разрыве образцов с наплывами типов I, II, V и образцов лопаток типа I без наплывов в процентах можно с допустимым приближением вычислять по формуле


где К - коэффициент пропорциональности.

Значение К находят с помощью таблицы, приведенной в приложении 3, а общее относительное удлинение ( ) в процентах вычисляют по формуле


где α - расстояние между наплывами образца б растянутом состоянии, мм; α0 - расстояние между наплывами до испытания, мм.

Условное напряжение при заданном удлинении образцов лопаток ()в МПа (кгс/см2) вычисляют по формуле


где  - сила при заданном удлинении, МН (кгс);- среднее значение толщины образца до испытания, м (см);  - ширина образца до испытания, м (см).

Условное напряжение при заданном удлинении образцов колец (в МПа (кгс/см2) вычисляют по формуле


где - сила при заданном удлинении, (кгс);- среднее значение толщины образца до испытания, м (см);- ширина образца до испытания, м (см).

В качестве дополнительных характеристик резины рекомендуется пользоваться величинами истинного напряжения при заданном удлинении и истинной прочностью.

Истинное напряжение при заданном удлинении образцов лопаток (в МПа (кгс/см2) вычисляют по формуле


где  - условное напряжение при заданном удлинении, МПа (кгс/см2);

- заданное удлинение, %

За результат испытаний принимают среднее арифметическое показателей всех испытанных образцов из одной закладки резиновой смеси, одной пластины, одного изделия или нескольких изделий, если из одного изделия нельзя изготовить необходимое количество образцов. Если результаты испытаний отклоняются от средней величины прочности более чем на 10 %, то их не учитывают и среднее арифметическое вычисляют из оставшихся образцов, число которых должно быть не менее трех.

Примечание. Образцы, не учитываемые при подсчете средней величины прочности, не учитывают при подсчете других показателей.

В протоколе испытания записывают результаты: по прочности, округленные до целых значений в кгс/см и до десятых долей в МПа, а по относительному удлинению - до десятков.

Результаты испытаний сопоставимы на образцах одного типа, одной толщины, заготовленных одним способом и испытуемых в одинаковых условиях (температура, скорость), при одних способах измерения удлинений и вычислении средних показателей (среднее арифметическое или медиана).

Определение относительной остаточной деформации после разрыва

Части разорванного образца, освобожденные из захватов, помещают на ровную поверхность стола и через (1,0 ± 0,1) мин после разрыва измеряют расстояние между, метками двух сложенных по месту разрыва частей образца. Измерение производят с погрешностью не более 1,0 мм.

Остаточную деформацию образца после разрыва (относительное остаточное удлинение) () в процентах вычисляют по формуле


где l - расстояние между метками образца по двум сложенным вместе частям разорванного образца, мм; l0 - расстояние между метками образца до испытания, мм.

.2.3 ГОСТ 263-75 Метод определения твердости по ТМ-2

Образцы для испытаний

Образец для испытания представляет собой пластинку или шайбу с параллельными плоскостями. При измерении расстояние между точками измерений должно быть не менее 5 мм, а расстояние oт любой точки измерения до края образца не менее 13 мм.

При испытании изделий и образной из них допускается другое расстояние от точки измерения до края, которое должно быть установлено в нормативно-технической документации на резиновые изделия и методы их испытаний.

Толщина образца должна быть не менее 6 мм. При испытании изделий и образцов из них допускается применять образцы, состоящие из нескольких слоев одной н той же резины, но не более трех, толщина верхнего слоя должна быть не менее 2 мм; толщину образца указывают в нормативно-технической документации на изделия.

Поверхность образца должна быть гладкий, без впадин, трещин, пузырей, пор, царапин, шероховатостей, надрывов, посторонних включений и других дефектов, видимых невооруженный глазом.

Испытание проводит на одном образце.

Описание прибора

Прибор для определении твердости.

Прибор должен иметь следующие основные части: индентор из закаленной стали (чертеж);

пружину для приложения нагрузки к нндентору; шкалу единиц твердости от 0 до 100, при этом 0 должен соответствовать максимальному проникновению индентора (2,54 мм), а 100 - нулевому проникновению; расстояние между делениями шкалы должно быть не менее 1 мм, цена деления должна соответствовать одной единице.

Прибор для испытания должен обеспечивать:

предварительную нагрузку на индентор 0,55 Н (56 гс) для установки его в исходное положение, соответствующее нулевому значению шкалы;

проверку показания твердомера по максимальной твердости при установке на стеклянную или гладкую металлическую поверхность; при нажатии на головку прибора стрелка должна стоять против деления 100±1 на шкале;

погружение индентора в резину перпендикулярно к образцу.

Проведение испытания

После вулканизации образцы выдерживают в соответствии с требованиями ГОСТ 269-66

Перед испытанием образцы кондиционируют при температуре (23±2) °С не менее 1 ч, при этом они должны быть защищены от воздействия прямых солнечных лучей.

Температура испытания должна быть равна (23±2)°С. Измеряют толщину образца, округляя результат до целого числа.

Испытуемый образец помещают на гладкую горизонтальную поверхность. Твердомер устанавливают на образец без толчков и ударов в перпендикулярном положении так, чтобы опорная поверхность площадки соприкасалась с образцом.

Способ установки изделия и образцов из них, место измерения твердости и другие необходимые сведения должны быть приведены о нормативно-технической документации на резиновые изделия и методы их испытаний.

Твердомер устанавливают в специальное приспособление, позволяющее создавать прижимное усилие от 10,0 до 12,5 Н, или на него монтируют центрированный по оси нндентора груз массой от 1,00 до 1,25 кг

Допускается твердомер нагружать вручную.

Отсчет значения твердости производят по шкале прибора по истечении (3+1) с. с момента прижатия прибора к образцу.

Для образцов, у которых наблюдается дальнейшее отчетливое погружение нндентора, показатель отсчитывают по истечении (15 мин) с, что оговаривают в нормативно-технической документации на резины, резиновые изделия и методы их испытаний.

Твердость измеряют не менее чем в трех точках в разных местах образца.

Обработка результатов

За результат испытания принимают среднее арифметическое всех измерений, округленное до целого числа

Допускаемое отклонение каждого измерения от среднего арифметического значения не должно превышать ±3 единицы.

Несопоставимыми являются результаты, полученные при испытании:

образцов, изготовленных разными способами;

образцов разной толщины;

образцов, состоящих из разного числа слоев;

образцов и изделий при отсчете показателя через 3 и 15 с.

2.2.4 ГОСТ 12251-77 Метод определения сопротивления истиранию при скольжении

Образцы для испытания

Образцы должны иметь форму колеи наружным диаметром (50 ± 0,5) мм, внутренним диаметром (10 ± 0,2) мм и толщиной (10 ± 0,2) мм.

Образцы вулканизуют в пресс-формах при давлении не менее 3,5 МПа (35 кгс/см2) в расчете на поверхность пресс-форм.

За размеры образцов принимают размеры гнезд пресс-форм.

Допускается применять дублированные образцы, при этом испытуемую резину в форме полоски шириной (10 ± 0,2) мм и толщиной (2 ± 0,3) мм наклеивают на образцы из контрольной резины, или другой резины твердостью (66 ± 2) условных единиц. Концы полосок должны быть соединены в «косой стык». Колебания толщины полоски не должны быть более 0,2 мм.

Способ изготовления дублированных образцов устанавливают в нормативно-технической документации на изделия.

Количество испытуемых образцов должно быть не менее трех.

Описание прибора

Прибор для определения сопротивления истиранию при качении с проскальзыванием.

Прибор должен обеспечивать:

надежное крепление образца в оправке и ленты шлифовальной шкурки на барабане;

частоту вращения образца (350 ± 50) мин

скорость перемещения образца (каретки) 50. 90 и 440 мм/мин с допускаемой погрешностью ± 14 % от заданного значения;

температуру поверхности барабана or 40 до 150 °С с погрешностью регулирования установившейся температуры ± 2 °С;

нормальную силу на образец в статических условиях от 9 Н до 49,0 Н (от 1,0 до 5,0 кгс) с дискретностью 1 Н (0,1 кгс) и допускаемой погрешностью ± 3 % от измеряемого значения;

силу трения (с градуировкой в статических условиях) от 9,8 до 49,0 Н (от 1.0 до 5,0 кгс) с допускаемой погрешностью ± 5 % от измеряемого значения:

измерение числа оборотов барабана с погрешностью ± 1 оборот: равномерное талькирование образца при испытании.

Рекомендуется оснащать прибор устройством для определения в процессе испытания относительного проскальзывания в диапазоне от 3 до 100 % с погрешностью ± 10 % от измеряемой величины.

Барабан должен иметь диаметр (200±2) мм и обеспечивать длину пути перемещения образца вдоль его образующей не менее 450 мм.

Описание одного из вариантов прибора приведено в приложении.

Шкурка для истирания резины по ГОСТ 344 или зернистостью 8 из монокорунда или электрокорунда.

Истирающая способность шкурки при силе трения ( F (29,4 ± 2,5) Н (3 ± 0,25 кгс). относительном проскальзывании (S) (12 ± 1) % и температуре помещения (23 ± 2) ‘С должна быть 55-83 м3/ТДж (200-300 см5/кВт ч).

Для определения истирающей способности шкурки применяют контрольную наполненную резину на основе каучука СК(М)С-30ЛГКМ-15.

Состав, подготовка, условия вулканизации контрольной резиновой смеси и физико-механические показатели резины должны соответствовать требованиям ГОСТ 11138.

Продолжительность вулканизации образцов из контрольной резины должна быть на (10 ± 1) мин больше выбранной по ГОСТ 11138 для данной партии каучука.

Вулканизационные образцы из контрольной резины можно применять в течение 6 мес. после изготовления при хранении в защищенном от света месте при (23 ± 5) "С.

Проведение испытания

Образцы испытывает не ранее чем через 16 ч и не позднее 28 сут., после вулканизации. Для образцов из готовых изделий время между вулканизацией и испытанием, если оно отличается от установленного, должно быть указано в нормативно-технической документации на изделия.

Для образцов из шин время между вулканизацией и испытанием должно быть не менее 6 ч.

Испытания проводят при заданной силе трения (F), заданном относительном проскальзывании (S) и температуре помещения (23 ± 2) °С. если другие режимы и температура не установлены в нормативно-технической документации на резину или изделия.

Протекторные резины для шин рекомендуется испытывать при силе трения (29,4 ± 2,5) Н (3 ± 0,25) кгс., относительном проскальзывании (12 ± 1)% и скорости перемещения обрата (каретки) 90 мм/мин.

Ленту шлифовальной шкурки шириной (100 ± 2) мм навивают на барабан по спирали встык по часовой стрелке. Концы ленты закрепляют в зажимах.

В бункер талькируюшего устройства засыпают сухой просеянный тальк из расчета 0.02 0,04 г на 1000 оборотов образца.

Закрепляют образец контрольной резины п оправке прибора.

Проводят стабилизацию шлифованной шкурки. Для этого каретку с образцом отводят в исходное положение, включают прибор и истирают образец из контрольной или другой резины, не осмоляюшейся в процессе испытания, в режиме п. 3.3 на всем пути перемещения каретки на образующей барабана не менее трех раз.

Снимают образец и закрепляют другой образец контрольной резины.

Притирают образец контрольной резины в режиме притирки до появления следов износа на всей поверхности резины.

Во время притирки образца определяют необходимое значение нормальной силы (А) для обеспечения относительного проскальзывания при заданной силе трения.

Допускается совмещать процессы стабилизации шлифовальной шкурки и притирки образцов.

Определяют частоту вращения барабана при отсутствии торможения м„ (холостой ход) в мин для чего по счетчику определяют частоту вращения барабана за (ISO ± 2) с и затем делят это число на три.

Снимают образец контрольной резины, очищают его от бахромки и шали и взвешивают с погрешностью ± 0,001 г.

Закрепляют притертый образец из контрольной резины в оправке в том же положении, что и при притирке.

Устанавливают найденную при притирке нормальную силу (N).

Включают прибор и проводят испытание в течение (180 ± 2) с.

Заданную силу трения устанавливают не более чем на 10 с и поддерживают в ходе испытания.

По окончании испытания выключают прибор, вынимают образец из оправки, очищают от бахромки и пыли, взвешивают с погрешностью ± 0,001 г и записывают показания счетчика оборотов барабана.

Ленту шлифовальной шкурки с истирающей способностью используют для дальнейших испытаний.

В зависимости от износостойкости испытуемых резин продолжительность испытания может быть изменена, при этом потеря массы резины не должна быть менее 0.02 г.

Истирающую способность каждой ленты шлифовальной шкурки проверяют до и после испытания шести образцов, принимая за результат среднее арифметическое значений истирающей способности двух последовательных определений.

При уменьшении истирающей способности ленты шлифовальной шкурки на 20 % и более ее заменяют новой.

Для проведения испытаний при повышенных температурах предварительно стабилизируют ленту шлифовальной шкурки, определяют ее истирающую способность (αg), затем разогревают барабан до заданной температуры его поверхности и определяют истирающую способность шлифовальной шкурки (α'g).

Испытывают три образца при заданной температуре, и определяют истирающую способность шлифовальной шкурки (α'g). При уменьшении истирающей способности шкурки на 20 % и более ее заменяют повой.

Посте охлаждения барабана до (23 ± 2) °С определяют истирающую способность шкурки (α'g).

За результат принимают среднее арифметическое значений истирающей способности шлифовальной шкурки (α'g) при температуре (23 ± 2) °С до и после испытания.

Обработка результатов

Сопротивление истиранию (β) в Дж/мм3 вычисляют по формуле


где А - работа трения. Дж, которую вычисляют по формуле

где F- сила трения за время испытания, Н;- путь трения, м. вычисляемый по формулам:


или

 

где D - диаметр барабана, м;

п0 - частота вращения барабана на «холостом ходу», мин-1;

п1- частота вращения барабана при работе с торможением, мин-1;- время испытания с;- относительное проскальзывание, %, которое вычисляют по формуле


Вычисленное значение (S) округляют до первого десятичного знака.

Расчет работы трения при испытании на машине типа МИР-1 приведен в справочном приложении.

Убыль объема резины ()мм3 вычисляют по формулам:


где т1- масса образца для испытания, кг:- масса образца после испытания, кг;

- плотность резины, кг/м'.

Коэффициент (K) учитывающий истирающую способность шлифовальной шкурки, вычисляют по формуле


где  - истирающая способность данной шлифовальной шкурки, м3/ТДж, см3/ТДж (cm3/kBt ч);

 - убыль объема контрольной резины. м3 (см );

А - работа трения. ТДж (кВт • ч);

- средняя истирающая способность шлифовальной шкурки, которую принимают равной 70 м3/ТДж (250 см3ДВт ч).

Сопротивление истиранию (β) рассчитывают до первого десятичного знака.

Истираемость (о) в м3/ТДж (см3/кВт · ч) вычисляют по формуле


За результат испытания принимают среднее арифметическое не менее трех значений показателей, отличающихся от среднего не более чем на 10 %.

Если результаты испытания отличаются от среднего значения более чем на 10 % и после обработки осталось менее трех показателей, испытание повторяют и рассчитывают среднее значение по всем показателям.

2.2.5 ГОСТ 262-93 Метод определение сопротивления раздиру

Образцы для испытаний

Образец вырубают из листа с помощью штанцевого ножа, имеющего форму, представленную на рисунках 1, 2 и 3 (выбор зависит от принятого метода испытаний) при помощи пресса с прямым ходом; резина может быть смочена водой или мыльным раствором и должна поддерживаться листом слегка прогибающегося материала (например кожи, прорезиненной ткани или картона) на плоской жесткой поверхности.

Образец следует, если это возможно, вырубать таким образом, чтобы сопротивление раздиру можно было определять по двум направлениям, находящимся под прямым углом друг относительно друга. Чтобы можно было оценить влияние анизотропии, должны быть указаны направления, по которым заготавливают образцы.

Толщину образца рекомендуется брать равной (2,0 ± 0,2) мм и замерять в области проведения испытаний в соответствии с ГОСТ 269. Ни одно значение не должно отклоняться от выбранного более чем на 2%. Если проводится сравнение групп образцов, то средняя толщина каждой группы должна находиться в пределах 7,5% суммарной средней толщины по всем группам.

Применяются требования ГОСТ 269. Максимально допустимый период времени между вырубкой образца и испытанием не должен превышать 24 ч.

Для образцов из готовых изделий время между вулканизацией и испытанием, если оно отличается от установленного, должно быть указано в нормативно-технической документации на изделие и должно быть не менее 6 ч.

Описание прибора

Рисунок 4 - Штанцевый нож для дугообразных образцов

Тип образца должен быть указан в нормативно-технической документации на резины и резиновые изделия. Размеры образцов, кроме толщины, после вырубки не контролируют.

Режущий инструмент

Для получения надреза или разреза в образце следует применять острое бритвенное лезвие или отточенный нож без зазубрин.

Раздвоенный образец следует прорезать на глубину (40±5) мм в направлении, показанном на рисунке 1. Важно, чтобы последний миллиметр разреза (приблизительно) выполнялся с помощью бритвенного лезвия или острого ножа.

Основные требования соответствующего устройства для нанесения надреза, необходимого для надрезанного углового или серповидного образца, состоят в следующем:

Необходимы приспособления для надежного крепления образца, особенно в области нанесения надреза. Режущий инструмент, включающий в свой состав бритвенное или подобное ему лезвие, следует крепить в плоскости, перпендикулярной основной оси образца, и размещать гак, чтобы наносить надрез в соответствующем месте. Устройство зажима лезвия не должно допускать поперечного перемещения. Его вставляют в направляющие, дающие возможность лезвию двигаться поперек образца так. чтобы его кромка оставалась перпендикулярной плоскости образна. В другом варианте лезвие может оставаться неподвижным, а образец - перемещаться аналогичным образом. Необходимы приспособления для точной регулировки глубины надреза. Регулировка положения держателя лезвия и(или) зажатого образца должна определяться для каждого лезвия нанесением одного или двух предварительных надрезов и измерения их с помощью микроскопа. Перед нанесением надреза лезвие следует смачивать водой или мыльным раствором. Соответствующее приспособление для надреза образцов на сопротивление раздиру подробно описано в литературе.

Для определения глубины надреза могут быть использованы любые подходящие приборы, например оптический протектор. Обычным прибором является микроскоп, дающий не менее 10-кратного увеличения, оборудованный соответствующим образом освещаемом подвижным предметным столиком. Объектив снабжается шкалой или перекрестием, с помощью которых регистрируется перемещение столика и образца на расстояние, равное глубине надреза. Перемещение столика калибруется с помощью прикрепленного к нему микрометра. В ином случае может использоваться перемещающийся микроскоп. Прибор должен иметь точность измерений 0,025 мм или выше.

Машины для испытаний

Машина должна соответствовать требованиям ГОСТ 28840. Она должна записывать прикладываемую нагрузку в пределах 2 % во время испытаний, в то же время поддерживая установленную постоянную скорость движения захватов (100±10) мм/мин для раздвоенного образца и (500±50) мм/мин для углового и серповидного образцов.

При использовании раздвоенного образца рекомендуется применять малоинерционную машину с автоматической регистрацией силы.

Допускается проводить испытания па машине с маятниковым силоизмерителем. При этом шкалу нагрузки выбирают так, чтобы измеряемая ста была от 20 % до 85 % номинального значения шкалы.

Испытания при повышенных температурах проводят на машине, снабженной термокамерой, которая должна обеспечивать температуру воздушной среды в рабочем объеме камеры (100±2) °С.

Проведение испытания

Обычно испытание должно проводиться при стандартной лабораторной температуре (23±2) °С или (27±2) °С

Помешают образец в испытательную машину. Прикладывают постоянно нарастающую силу при скорости движения захвата (500±50) мм/мин для образцов углового или серповидного типа и (100±10) мм/мин для раздвоенных образцов до разрыва образцов. Записывают значение максимальной силы для образцов углового или серповидного типа. При использовании раздвоенного образна проводят автоматическую запись силы в течение всего процесса раздира.

Испытание дугообразных образцов проводят при скорости движения захвата (500±50) мм/мин.

Записывают максимальную силу для исследуемых дугообразных образцов.

Расстояние между захватами для серповидных образцов рекомендуется устанавливать не менее 70 мм, для дугообразных - не менее 15 мм.

Для испытаний при повышенных температурах в камере температуру доводят до заданной и прогревают образец не менее 3 мин. Максимальное время прогрева образца не должно превышать 15 мин.

Обработка результатов

Сопротивление раздиру Т в килоньютонах на метр толщины вычисляют по формуле

Т = F/d.

где F - максимальная сила для методов В и С и среднее по медиане значение силы в ньютонах, рассчитанное в соответствии с ГОСТ 6768 при использовании метода А. Н;- толщина образца, мм.

Определяют среднее по медиане значение и диапазон значений для каждого направления.

Представляют результаты с точностью до 1 кН/м.- максимальная сила для метода D, Н.

Допускается результат испытания дугообразных и серповидных образцов принимать среднее арифметическое показателей пяти испытуемых образцов. Если результаты испытаний отличаются от среднего арифметического более чем на 10%, их не учитывают и среднее арифметическое вычисляю/п из оставшихся образцов, число которых должно быть не менее трех.

Если после обработки результатов остаюсь менее трех образцов, испытания следует повторить.

2.2.6 ГОСТ 27110-86 Метод определения эластичности по отскоку на приборе типа Шоба

Образцы для испытания

Образцы для испытания должны иметь форму шайб диаметром не менее 29 мм или форму квадрата, сторона которого должна быть не менее 29 мм. Толщина образцов должна быть (12,5±0,5) мм или (6,00±0,25) мм. Предпочтительная толщина образца должна быть 12,5 мм. Результаты испытаний, полученные на образцах различной толщины, несопоставимы.

Продолжительность выдержки образцов после вулканизации н условия н.\ кондиционировании перед испытанием выбирают но ГОСТ 269-66.

Поверхность образцов должна быть ровной, гладкой, без пузырьков, впадин, складок, посторонних включений н загрязнений.

Поверхности образцов должна быть параллельными. Разность между толщинами, измеренными на одном образце не менее чем в трех точках, не должна превышать 0.2 мм.

Испытание должно проводиться не менее чем на двух образцах.

Описание прибора

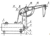
Схема прибора приведена на чертеже. На металлической станине в кронштейне закреплена ось, на которой подвешен маятник, имеющий на конце груз с бойком закругленной формы. Для фиксирования маятника в поднятом состоянии (а-90°) служит защелка. Напротив бойка станина имеет площадку, на которой при помощи двух пружин закрепляют образец. На оси маятника имеется пружинный захват, который в момент отскока маятника от образца захватывает стрслку и увлекает ее вверх. Так как стрелка насажена на ось с небольшим трением, то она остается неподвижной в положении, соответствующем наивысшему положению маятника после отскока.

Для возврата стрелки и исходное положение служит пружинный механизм с ручкой. Исходное положение стрелки определяют ограничителем. Измерение значения отскока маятника проводят по дуговой шкале, градуированной в процентах (отношение высоты отскока маятника к высоте его падения).

Пружинный захват должен быть прикреплен к маятнику так, чтобы при горизонтальном положении маятника стрелка находилась против деления 100 дуговой шкалы, а при вертикальном положении при снятом ограничителе - против деления 0.

При вертикальном положении маятника расстояние между поверхностью площадки к бойком должно быть равно толщине образца. Радиус скругления бойка 7,5 мм.

Рисунок 5 - Прибор типа Шоба: 1 - металлическая станина; 2 - маятник: 3 - груз; 4 - боек; 5 - защелка; 6 - площадка; 7 - пружина; 8- пружинный захват; 9 - стрелка; 10 - пружинный механизм с ручкой; 11 - ограничитель; 12 - шкала; 13 - образец

Проведение испытания

Измеряют толщину образцов по ГОСТ 269 - 66 не менее чем в трех местах с погрешностью не более ±0,01 мм.

Образец закрепляют так, чтобы он полностью прикасался к площадке и чтобы точки удара были на расстоянии не менее 10 мм с г краев образца. Не допускается перемещение образца по площадке во время испытания.

Освобождают маятник и производят удар по образцу. Не давая маятнику совершать затухающие колебания и при этом повторно ударять по образцу, маятник после каждого удара поднимают в исходное положение.

По образцу производят три удара в одной точке (механическая стабилизация) и после четвертого, пятого и шестого удара снимают показания прибора.

Обработка результатов

Для каждого из двух образцов выбирают среднее значение из трех измерений (медиану). За результат испытания принимают среднее арифметическое двух выбранных значений.

3. Аппаратурное оформление

.1 Развеска

Развеска с применением заранее приготовленных ингредиентов

Все используемые ингредиенты находятся в герметично закрывающихся емкостях, либо ящиках. В процессе взвешивания ингредиентов используются электронные весы, с точностью измерений до 0,001. Все процессы развесок происходят в соответствии с ГОСТ.

3.2 Смешение на вальцах

В современной технологии для приготовления резиновых смесей вальцы используют ограниченно. Они находят применение на предприятиях с малым объемом производства, с большим ассортиментом изделий, для приготовления смесей на основе некоторых каучуков специального назначения (фторкаучуков, акрилатных каучуков и др.), а также для приготовления резиновых смесей с волокнистыми наполнителями.

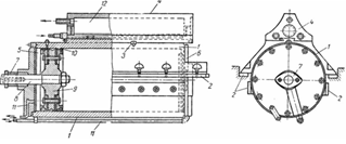
Для получения резиновой смеси на вальцах каучук и другие ингредиенты загружают на валки, которые вращаются по направлению к зазору между ними. Слои каучука, соприкасающиеся с поверхностью валков, за счет сил адгезии и трения затягиваются в зазор между валками со скоростью, соответствующей окружной скорости валков. Каждый следующий слой каучука или резиновой смеси, соприкасающийся с предыдущим слоем, за счет когезионных сил также увлекается в зазор вальцов, но со скоростью, постепенно уменьшающейся по мере удаления этого слоя от поверхности валков. Таким образом, в пространстве над зазором на поверхности каждого из двух валков всегда имеется «запас» каучука или резиновой смеси, скорость движения слоев в котором постепенно убывает по мере удаления их от поверхности соответствующего валка (рис. 6). На некотором расстоянии (сечение Х2Х2) от минимального зазора (сечение X0X0) слои материала встречаются, и часть смеси, не проходящая в зазор, начинает выталкиваться обратно из межвалкового клина, образуя противоток, «вращающийся запас», а слои материала, прилегающие к поверхности валков, затягиваются в зазор.

Это наблюдается лишь в том случае, когда силы трения, увлекающие смесь в зазор, превосходят когезионную прочность и силу внутреннего трения смеси.

В зоне «вращающегося запаса» наблюдаются наибольшие деформации сдвига, возникающие в резиновой смеси, а следовательно, и наибольшие напряжения сдвига, что обусловливает наиболее интенсивное смешение. Напряжение сдвига зависит главным образом от вязкости резиновой смеси при температуре смешения и скорости деформации.

Течение резиновой смеси между валками вальцов. Линии скорости течения резиновой смеси в зазоре вальцов при одинаковых окружных скоростях валков.

Рисунок 6 - Течение резиновой смеси между валками вальцов

Линии скорости течения резиновой смеси в зазоре вальцов при одинаковых окружных скоростях валков.

Область деформации резиновой смеси между валками имеет две зоны - зону отставания (зона A1M1M2A2 от сечения Х2Х2 до Х5Х5) и зону опережения (от сечения Х2Х2 до Х2-X2).

После прохождения смеси через узкую часть зазора (сечение ХоХо) происходит ее усадка вследствие высокоэластической составляющей деформации. Для того чтобы смесь прочно удерживалась на переднем валке, высокоэластическая составляющая деформации смеси должна превышать значение, соответствующее разности между значениями скорости течения смеси в зазоре и окружной скорости валков. В противном случае смесь свисает над зазором валков и не охватывает переднего валка; наблюдается так называемое «шубление». При недостаточной высокоэластической составляющей деформации возможно отставание смеси от переднего валка перед запасом над зазором. Этому способствует также малое значение силы трения смеси о поверхность валка и противоток запаса смеси над зазором. Отставание резиновой смеси от переднего валка, обусловленное недостаточной высокоэластической составляющей деформации, зависит в основном от свойств применяемого каучука и ингредиентов резиновой смеси, а также от условий технологической обработки смеси (фрикции и зазора между валками, температуры смеси и валков, окружной скорости валков др.)

В реальных валковых машинах скорости валков несколько различны (V1≠V2),что обеспечивает дополнительное увеличение деформаций сдвига в зазоре между валками. Дополнительная деформация сдвига зависит от фрикции валков, расстояния между валками 6 и характеризуется градиентом скорости () здесь V1 и V - линейные скорости валков. Так для вальцов с фрикцией  = 1:2,55 при  = 0,001 м градиент скорости равен = 620 с-1, а при = 0,01 он составляет = 62 с-1. Чем меньше зазор между валками, тем больше деформация сдвига.

В результате внутреннего трения в зоне наибольшей деформации сдвига существенно повышается температура резиновой смеси. После выхода из зоны деформации температура смеси снижается за счет теплоотдачи в окружающую среду и охлаждения валков водой, причем при очень большой фрикции и малом зазоре перепад температур может составлять более 30°С.

Изменяя температуру, можно улучшить обработку смесей на вальцах. Так, в случае отрыва малонаполненной смеси от поверхности переднего валка вследствие недостаточной высокоэластической деформации необходимо понизить температуру обработки, а при отрыве сильнонаполненной смеси, когда уменьшение высокоэластической составляющей определяется заторможенностью релаксационных процессов, наоборот, повысить ее.

Рисунок 7 - Распределение температуры резиновой смеси при смешении на вальцах

При смешении на вальцах, рисунок 7, ингредиенты внедряются в слой вращающегося запаса смеси, прилегающего к заднему валку вальцов, и поэтому концентрация ингредиентов всегда больше в поверхностном слое смеси, находящейся на переднем валке.

Режим смешения и оптимальный объем единовременной загрузки устанавливают в зависимости от состава смеси, свойств и физического состояния загружаемых материалов.

Температуру смеси при смешении на вальцах устанавливают в зависимости от свойств смеси; она не должна превышать температуру, при которой происходит активация вулканизующей группы. Температуру заднего валка целесообразно поддерживать не выше 70-75 °С, а предельного не выше 45-55 °С. Температуру смеси и рабочих поверхностей валков контролируют чаще всего игольчатой и лучковой термопарами.

Очень часто каучуки и регенерат загружают на вальцы при малом зазоре между валками, который затем увеличивают.

Для повышения эффективности смешения необходимо: более равномерно распределять загружаемые сыпучие и жидкие ингредиенты по всей длине переднего валка;

производить более частую подрезку смеси после введения всех ингредиентов и перевертывание полотна смеси на другую сторону, смеси можно подрезать механическими ножами;

пропускать полотно смеси через дополнительный валик для воздушного охлаждения;

загружать ингредиенты, вводимые в небольших количествах, в виде паст, или так называемых композиций, которые более равномерно распределяются по всей массе смеси.

Рисунок 8

Зависимость удельного объемного электрического сопротивления pv (a) и прочности при растяжении f (б) от продолжительности смещения τсм резиновых смесей на основе каучуков СКМС-30АРК и СКД, содержащих технический углерод марки ПМ-75, при введении наполнителя; 1 - в предварительно совмещенные каучуки; 2,3 - в один из каучуков; 4 - поровну в каждый из каучуков.

Важное значение при смешении на вальцах имеет порядок введения компонентов. Сначала на вальцы загружают каучук и обрабатывают до тех пор, пока он не перестанет проскальзывать на валках. Если смесь содержит два каучука, как правило, на вальцы первым загружают более вязкий, к которому в дальнейшем постепенно прибавляют более мягкий. Затем в смесь последовательно вводят диспергирующие агенты (жирные кислоты), ускорители и активаторы вулканизации. Большое значение имеет порядок загрузки технического углерода и пластификаторов. Для лучшего диспергирования наполнители, как правило, загружают отдельными порциями. Так как пластификаторы снижают вязкость резиновой смеси и напряжения сдвига при ее деформации, их обычно вводят после наполнителей. Иногда для предотвращения чрезмерного увеличения жесткости смеси, расхода энергии и распорных усилий между валками пластификаторы добавляют в смеси после введения в них некоторой части наполнителей. Во избежание подвулканизации вулканизующие агенты обычно вводят в резиновую смесь в конце процесса смешения. Если вулканизующий агент плохо диспергируется в смеси (например, сера в бутадиен-нитрильном каучуке), то его вводят в начале процесса смешения, а ускорители вулканизации в конце.

После введения ингредиентов смесь всегда подвергают тщательной гомогенизации (подрезают, скатывают в рулоны и подают в зазор между валками в другом месте). Наиболее хорошие результаты достигаются, если рулон смеси направлен в зазор перпендикулярно валкам, т. е. концом рулона в зазор.

Изменение последовательности введения компонентов при смешении может привести к существенному изменению технологических свойств резиновой смеси и свойств вулканизатов, что наглядно видно из рисунка выше, на котором представлены свойства резин на основе смеси каучуков СКД и СКМС-30 АРК (50:50) при различной последовательности введения технического углерода ПМ-75 (50 масс.). По первому способу наполнитель вводили в предварительно совмещенные каучуки, по второму и третьему способам все наполнители вводили в один из каучуков, а затем полученную маточную смесь разбавляли другим каучуком, а по четвертому способу предварительно изготавливали маточные смеси на основе каждого каучука с равным содержанием наполнителя, после чего эти маточные смеси совмещали друг с другом.

Оптимальный режим смешения определяют для каждого состава резиновой смеси и заносят в техническую документацию.

Производительность П (кг/ч) вальцов при смешении, как и любой машины периодического действия, зависит от единовременной загрузки V0 (м3) и продолжительности периода смешения т (мин):


где  - плотность материала, кг/м3; - коэффициент использования машинного времени, равный 0,8 - 0,9.

3.3 Вылежка резиновых смесей

После смешения, резиновую смесь необходимо выдержать в течение 24 часов, так как должен произойти ряд сложных физико-химических и химических явлений: структурные превращения, взаимодействие между компонентами резиновой смеси, образование активного сульфидирующего комплекса.

Также происходят процессы усадки, в результате которых заготовка изменяет свои первоначальные размеры. В связи с этим величина усадки должна учитываться при формовании заготовок из резиновой смеси.

3.4 Вулканизационные прессы

Для вулканизации резиновых изделий применяют прессы различной конструкции. Вулканизация осуществляется в прессформах, зажимаемых между обогреваемыми плитами.

Прессы различаются по устройству привода для подъема плит; размерам плит; системе обогрева; количеству плит, а также наличию дополнительных устройств в зависимости от технологических требований, степени механизации и автоматизации процесса.

Для подъема плит чаще всего используется гидропривод, откуда эта группа прессов получила название гидропрессов. Для перемещения плит применяются также рычажно-механический привод, реже - пневматический. Размер обогреваемых плит зависит от формы резиновых изделий и бывает от 400  400 до 2000110000 мм. Просвет между плитами называют этажом. Прессы могут быть одноэтажными и многоэтажными. Количество плит всегда на единицу больше количества этажей. Плиты чаще всего обогреваются паром или электрическим током, реже - перегретой водой или другими жидкостям и теплоносителями.

Прессы различаются также по прессовому усилию. Прессовое усилие выбирается в соответствии с площадью сечения полости формы или группы форм, установленных на плите, и требуемым удельным давлением в резиновой смеси, необходимым для формирования резинового изделия. Величина удельного давления зависит от жесткости резиновой смеси, конструкции изделия и других факторов и обычно колеблется в пределах (6 - 35) 105 н/м2 (6 - 35 кг/см2).

В качестве гидропривода используются цилиндр с плунжером. В зависимости от требуемого усилия и конструкции пресса может применяться один или несколько приводов.

Прессовое усилие пресса, кг (1 кг = 10 н),


где d - диаметр плунжера, см;

п - число цилиндров пресса;

р - давление рабочей жидкости, подаваемой в цилиндр, кг/см2 (1 кг/см2 = 105 н/м2).

Рабочее прессовое усилие, кг,


где G - масса (вес) движущихся частей пресса, кг;- сила трения в манжетах, кг.

Рабочее прессовое усилие, кг, должно быть равно

раб = Fg

где F - площадь сечения полости формы или форм, установленных на плите, см2; - требуемое удельное давление для формования, кг/см2.

Сила трения для одного плунжера в манжетах, кг,

=

где d - диаметр плунжера, см;

р - рабочее давление в цилиндре, кг/см2;- высота манжетного уплотнения, см;

 - коэффициент трения (зависит от материала манжеты и колеблется от 0,07 до 0,2).

В качестве рабочей среды в гидроприводе используются вода, масло или эмульсия (масло с водой). Чаще всего в процессах применяют рабочие среды разных давлений: (25) I06 н/м2 (2050 кг/см2) - гидравлика низкого давления и (1540)106 н/м2 (150400) кг/см2 - гидравлика высокого давления. Гидравлика низкого давления применяется для подъема плит, а гидравлика высокого давления для прессования резинового изделия, удержания прессформ в замкнутом состоянии в течение всего процесса вулканизации.

Применяются также прессы с индивидуальной насосной установкой, поднимающей давление рабочей среды до (З4)107 н/м2 (300400 кг/см2).

Гидравлические вулканизационные прессы общего назначения

Гидравлические прессы общего назначения (применяемые в резиновом производстве, имеют следующие основные узлы: основание или станина, в которой размещается гидропривод: верхняя поперечина (траверза); колонны или рамы, связывающие основание, траверзу и нагревательные плиты.

На рисунке схематически приведено устройство колонного пресса. Станина 3 этого пресса является одновременно и рабочим цилиндром 1. Верхняя поперечина 6 связана со станиной 3 колоннами 5, которых может быть две или четыре. Внутри цилиндра находится плунжер 2, на котором помещается подвижный стол 4. К столу пресса через теплоизоляционную прокладку крепится нагревательная плита; к нижней стороне верхней поперечины также прикрепляется греющая плита. Такие же плиты 7 размещены между столом и верхней поперечиной. Подвижные плиты при опущенном столе фиксируются специальными упорами. Плиты обогреваются паром, подаваемым с помощью телескопических труб 8 из коллектора 9 или с помощью электрических нагревательных элементов.

Пресс работает следующим образом. Прессформы с резиновыми заготовками помещают между плитами, в гидравлический цилиндр подается низкая гидравлика, при этом плунжер со столом начинает двигаться вверх. Во время этого движения происходит формирование изделий и смыкание прессформ. После этого дистрибутором производится переключение на подачу высокой гидравлики для окончательного прессования. От нагревательных плит через прессформу осуществляется нагревание и вулканизация резиновой смеси.

На рисунке 8 показан гидравлический пресс, имеющий выдвижные плиты с закрепленными формами, что значительно облегчает процесс зарядки пресс-форм и их разгрузку. Для этого плиты с закрепленными на них пресс-формами выдвигаются с помощью электродвигателей, а в других прессах с помощью гидроприводов. При их выдвижении одновременно поднимается на угол 45° плита с верхней пресс-формой. Такие прессы могут иметь индивидуальную насосную станцию или питаться от централизованной системы низкой и высокой гидравлики. Плиты имеют электрический обогрев.

Нагревательные плиты изготовляются из листовой стали размерами в соответствии с конструкцией пресса. Внутри плиты в случае обогрева паром высверливаются два про- дольных 1 и поперечные 2 каналы. В торцевых сторонах каналов устанавливаются на резьбе пробки 5, в отверстия 3 и 6 ввинчиваются штуцеры для подвода пара и отвода конденсата. В продольные каналы в шахматном порядке вставляются заглушки 7, перекрывающие продольные каналы. Благодаря заглушкам 7 образуется змеевиковый канал для прохождения пара. Все остальные отверстия закрываются ввинченными, пробками 5. Отверстия 4 служат для установки упорных болтов.

Рисунок 8 - Двухэтажный вулканизационный пресс с плитами размером 400x400 мм: 1 - гидроагрегат; 2 - щит управления; 3 - нагревательные плиты; 4 - щит ограждения; 5 - гидроцилиндр; 6 - дистрибутор

Показатели

Тип пресса


ВН-01916

ВП-9030М

ВП-9037

ВП-9035М

ВП-32М

1992765

ВП-9011М

ВП-9012М

ВП-9024М

Размеры плит, мм

400x400

400 x 400

400 X400

600x600

600 x 600

400X400

600x 600

600x600

600x600

Усилие пресса, Т

106

100

100

160

160

160

160

160

160

Количество этажей

2

2

2

2

2

2

4

4

4

Расстояние между плитами, мм

150

170

170

245

120

150

120

120

120

Давление рабочей жидкости, кГ/см2:

 

 

 

 

 

 

 

 

 

высокое

250

200

200

200

200

280

200

200

200

низкое

20

15

15

20

20

40

50

20

20

Рабочая поверхность подъемного стола, мм

 

400Х800

400x800

1000X700

1000 x 700

_

_

1000x700

1000x700

Вид обогрева и потребляемая мощность, квт

Электрический,8

Паровой

Электрический, 6

Электрический, 12

Паровой

Электрический, 33

Паровой

Паровой

Электрический, 12

Максимальная температура плит, °С

250

_

200

200

_

250

_

_

200

Мощность электропривода, кет

1

2,8

2,8

2,8

2,8

1,7

_

,2,8

2,8

Габариты, мм:

 

 

 

 

 

 

 

 

 

высота

2100

2000

2155

2390

2390

2190

2390

2390

2600

950

900

1800

1816

1820

2200

1820

1820

2400

длина

1900

1500

1600

2400

1760

3100

1570

1760

1820

Масса (вес), т

2,3

2

2,2

4,1

3,8

5,9

4,1

4,2

4,7

Рисунок 9 - Двухэтажный вулканизационный пресс с выдвижными плитами и паровая плита вулканизационного пресса: 1 - рама пресса; 2 - верхняя секция кассет; 3 - промежуточная плита; 4 - нижняя секция кассет. 5 - гидравлический цилиндр

Подвод пара и отвод конденсата от коллектора осуществляются с помощью телескопического устройства. Патрубки, находящиеся на коллекторе, имеют сальники для уплотнения подвижной трубки. Применяется также шарнирное соединение, в котором уплотнение осуществляется с помощью манжет. Надежное соединение получается с помощью гибких шлангов из теплостойкой резины с металлической оплеткой.

В плитах, имеющих электрический обогрев, высверливаются только поперечные каналы, в которые ввертываются трубчатые нагревательные элементы.

Уплотнение плунжера в гидравлическом цилиндре осуществляется с помощью резиновых манжет, изготовляемых из тепло - маслостойкой резины. Для установки манжет в верхней части цилиндра имеется кольцевая выточка. Конструкции манжет могут быть самыми различными. В основном применяют манжеты воротничкового и треугольного типов.

Постоянство температуры плит у прессов обеспечивается регулятором давления пара, клапан которого устанавливается на линии подачи пара к группе прессов. В отдельных случаях для точного регулирования регулятор устанавливается на каждый пресс. Температура плит, имеющих электрический нагрев, регулируется самостоятельными приборами для каждой плиты. Если имеется много прессов, работающих в одном температурном режиме, то устанавливается многоточечная автоматическая регулирующая станция.

Регулирование времени общего цикла вулканизации, управление клапанами на линии подачи к цилиндру гидравлики от централизованной системы и спуск ее из цилиндра осуществляются командным прибором. При пользовании индивидуальными насосными установками управление гидравликой осуществляется вручную.

На рисунке 10 показана одна из простейших систем управления гидравликой. После зарядки пресса оператор включает командный прибор I, который подает сжатый воздух к клапану 3. Клапан 3 открывает доступ низкой гидравлики к цилиндру пресса. Плунжер при этом поднимается и замыкает прессформы. а давление гидравлики в цилиндре возрастает до его значения в сети. Реле давления 5, настроенное на это давление, срабатывает и подает сжатый воздух к трехходовому клапану 4 на линии высокой гидравлики. Клапан 4 открывается, и высокая гидравлика поступает в цилиндр пресса, осуществляя окончательное прессование и замыкание прессформ. Одновременно закрывается клапаном 3 линия низкой гидравлики. В таком положении клапанов протекает процесс вулканизации. Прохождению высокой гидравлики в низкую препятствует обратный клапан 6. После истечения заданного на командном приборе времени вулканизации прибор переключает трехходовой клапан 4 в такое положение, при котором выключается высокая гидравлика, а полость цилиндра сообщается с линией слива. При этом опускается плунжер пресса, а также плиты, которые устанавливаются с помощью ограничителей с заданным между ними просветом. Пресс в таком положении готов к перезарядке.

Для управления гидравликой существуют мембранные дистрибуторы, также управляемые командным прибором. Работа такого дистрибутора аналогична работе описанной выше двухклапанной системы.

Рисунок 10 - Схема установки контрольно- измерительных приборов на вулканизационном прессе: 1 - регулятор цикличности процесса; 2 -пусковые кнопки регулятора; 3, 4 - мембранные клапаны; 5 - реле давления; 6 - обратный клапан; 7, 8 - сигнальные клапаны; 9 - указывающий манометрический термометр; 10, 11 - манометры

4. Экспериментальная часть

Таблица 6 - Состав изученной резиновой смеси

№ п/п

Наименование ингредиентов

Шифр смеси

Режим смешивания



4КВ - 1


1

СКН - 18

100

0-3´

2

Стеариновая кислота

1


3

Оксид цинка

5

3 - 10´

4

Ацетонанил

1


5

Сульфенамид Ц

1,1


6

Т.у. П-514

40

10 - 15´

7

Сера

2

15 - 17´


4.1 Метод определения пластоэластических свойств на пластометре

Таблица 7

№ образца

h0

h1

h2

R

R'

R"

S

P

1

10,20

4,60

6,60

0,24

2,00

0,36

12,02

2,92

2

9,50

4,15

6,00

0,26

1,85

0,35

10,65

2,73

3

9,50

4,15

6,00

0,26

1,85

0,35

10,65

2,73

среднее

9,74

4,30

6,20

0,25

1,87

0,35

11,11

2,79


4.2 Метод определения сопротивления истиранию при качении с проскальзыванием

Таблица 8

Убыль объема

0,045 м3

Работа трения

8,55 · 10-4 кВ·ч

Истираемость

47,84 м3/кВт·ч


4.3 Метод определения эластичности по отскоку на приборе типа Шоба

Температура проведения испытания 21 °С.

Эластичность по отскоку - 42 усл. Ед.

4.4 Метод определения твердости по ТМ-2

Температура проведения испытания 21 °С.

Таблица 9

№ опыта

Твердость, усл.ед. по ТМ-2

1

60

2

58

3

60

среднее

59,3


4.5 Метод определения условного предела прочности при растяжении

Оптимального временя вулканизации было определено по наилучшему комплексу физико-механических свойств (максимальное значение условной прочности при растяжении, минимальное значение остаточного удлинения, и относительного удлинения при разрыве. Таблица физико-механических свойств в оптимальном времени вулканизации.

Таблица 10 - Технические показатели при оптимальном времени вулканизации

Показатели

4КВ-1

f300, МПа

13,3

fр, МПа

18,3

θ,%

0

ε,%

381,2

B, кН/м

24,8

5. Экскурсия на завод «РТИ Каучук»

Московский завод РТИ - Каучук (сокращенное название - ОАО «РТИ-КАУЧУК») - образовано на базе Рижской мастерской резиновых изделий, открытой в 1897 году и перевезенной в Москву в 1915 году. Московский завод РТИ на сегодняшний день выпускает более нескольких тысяч наименований продукции - от лент конвейерных до неформовых изделий для авиационной, машиностроительной, автомобильной промышленности. Продукция завода многократно награждалась дипломами и медалями международных выставок. Не так давно на предприятии была внедрена система контроля качества ISO 9001:2000. ОАО «РТИ-КАУЧУК» пять лет подряд награждался дипломом в номинации «Шины, РТИ и каучуки» на международной специализированной выставке.

Продукция:

• Ленты конвейерные;

• Ремни плоские;

• Рукава специального назначения;

• Формовые изделия;

• Неформовые изделия.

Производство (цеха):

• подготовительный цех;

• цех РТИ.

.1 Аппаратура, установленная на заводе

.1.1 Вулканизационный котел

Вулканизационные котлы являются в конструктивном отношении простейшим, но в то же время универсальным аппаратом для вулканизации резиновых изделий. В котлах осуществляют вулканизацию рукавных изделий, прорезиненных тканей, резиновой обуви, всевозможных уплотнительных изделий и др.

В зависимости от технологических требований котлы могут отличаться по конструкции, расположению главной оси (горизонтальные, вертикальные), способу обогрева (с паровой рубашкой, со змеевиками, с электрическими нагревательными секциями, с принудительной циркуляцией теплоносителя).

Вулканизационные котлы относятся к аппаратам, работающим под давлением, а потому подлежат наблюдению Котлонадзора, производящему их регистрацию, выдачу разрешения на установку и осуществляющему контроль за эксплуатацией.

На рисунке 11 преведено схематическое устройство горизонтального котла общего назначения без паровой рубашки» представляющего собой цилиндрический сосуд 8, сваренный из листовой стали с приваренным к нему эллиптическим днищем. С другой стороны сосуд имеет откидную крышку 3, укрепленную на консольной подвеске 6. В других конструкциях крышка укрепляется на фланце сосуда с помощью мощного петлевого устройства. Крышка прикрепляется к котлу с помощью байонетного затвора 4. Герметичность соединения достигается резиновой прокладкой, находящейся в кольцевой выточке фланца котла. Отвод крышки на консольной подвеске осуществляется электродвигателем 7 с редуктором или пневматическим механизмом. Поворот байонетного кольца также производится электродвигателем. Электродвигатели с редукторами и консольная подвеска смонтированы на специальной площадке 5, установленной на котле. Котел устанавливается и закрепляется на фундаментном основании с помощью опор 11 и 12. При большой длине котла крайние опоры не соединяются жестко с плитами основания; между опорами и плитами укладываются ролики, благодаря которым котел при термическом удлинении может несколько перемещаться.

Котел устанавливается с небольшим уклоном к задней ли передней части, что обеспечивает лучший сброс конденсата.

Рисунок 11 - Горизонтальный вулканизационный котел

5.1.2 Оплеточные машины

Оплетка рукава - это изготовление на рукаве плетенки из двух систем (потоков) нитей, взаимно перекрывающих одна другую под тем или иным углом. Оплетку рукавов можно производить как на дорне, так и без него. При бездорновой оплетке продвижение рукава осуществляется закаткой оплетенной части рукава на барабан, вращающийся с определенной скоростью.

Для изготовления рукавов применяются оплеточные машины двух типов: 1) коклюшечные и 2) шпульные (катушечные).

Основной рабочей частью современной коклюшечной машины является горизонтальная направляющая плита-плетельщик. В центре плиты имеется отверстие, через которое пропускается рукав, подвергаемый оплетке. Рукав имеет постоянную скорость поступательного движения.

Катушки с намотанной на них трощеной пряжей или проволокой устанавливаются на подвижных коклюшках, ось которых перпендикулярна к плоскости плетельщика. Коклюшки собраны в две отдельные кинематические системы и благодаря наличию направляющих пазов в плетельщике и специальным зубчатым передачам могут перемещаться по замкнутым синусоидальным кривым. Одна система коклюшек движется в направлении часовой стрелки, а другая в обратном, благодаря чему и создается взаимное переплетение нитей. Наличие сложной траектории движения коклюшек ограничивает скорость поступательного движения рукава при оплетке. Производительность коклюшечных машин около 80 м оплетки в час.

Основной рабочей частью быстроходной шпульной оплеточной машины являются передний и задний диски-оплетчики с укрепленными шпуледержателями.

Задний кольцевой диск-оплетчик 1 со шпуледержателями укреплен на приводном валу, вращающемся по часовой стрелке как показано на рисунке 12.

Передний диск-оплетчик с другой группой шпуледержателей вращается вокруг той же оси против часовой стрелки. В шпулях укрепляются катушки с намотанной трощеной пряжей или проволокой. Нити из шпуль подаются к нитеводителям, вращающимся вместе с оплетчиками. Таким образом создается разнонаправленное круговое движение двух систем нитей в оплеточной машине. Потоки нитей с заднего диска при помощи механических нитеводнтелей попеременно направляются то выше, то ниже потоков нитей со шпуледержателей переднего диска-оплетчика.

Рисунок 12 - Схема шпульной оплеточной машины: 1 - передний н задний диски; 2 - катушки; 3 - центральный направляющий стакан; 4- отборочный барабан; 5 - отборочный транспортер

Пучок нитей, сходящих с переднего диска-оплетчика, сохраняет постоянное положение по отношению к оси машины. Пучок нитей заднего диска-оплетчика, ведомый нитеводителем, то поднимается и перекрывает два потока нитей переднего диска-оплетчика, то опускается и проходит под двумя потоками переднего диска-оплетчика. Так как в это время рукав имеет поступательное движение, то такие перекрытия ведут к образованию из обеих систем нитей с соответствующей структурой оплетки.

Число шпуль а переднем и заднем дисках-оплетчиках одинаково. Оплеточные машины снабжаются автоматическим остановом на случай обрыва или израсходования потоков нитей на любой штуле с одновременной световой сигнализацией. Оплеточные машины различаются по числу шпуль или количеству потоков оплетки: 12, 24, 32, 36, 48, 64 и даже 96-шпульные машины.

Двухъярусные оплеточные машины за один проход рукава выполняют на нем две оплетки. Эти машины одновременно с оплеткой накладывают промежуточную резину.

5.1.3 Резиносмесители, устройство основных деталей резиносмесителей

Фундаментная плита

Фундаментная плита резиносмесителя делается составной. На одной из ее частей размещается корпус смесительной камеры, на другой монтируются выносные и трансмиссионные подшипники. В случае привода резиносмесителя от синхронного электродвигателя устанавливается добавочная плита, на которой размещается головной трансмиссионный подшипник. Если привод состоит из быстроходного электродвигателя через редуктор, то последний помещается на самостоятельной фундаментной плите. Части фундаментной плиты соединяются между собой болтами. Для обеспечения точности сборки частей плит устанавливаются контрольные шпильки.

Фундаментные плиты имеют небольшую толщину и снабжены ребрами жесткости для придания им необходимой прочности. Участки фундаментной плиты, на которые устанавливаются части корпуса, боковины рабочей камеры, подшипники и направляющие нижнего затвора, подвергаются механической обработке.

Корпус

Корпус (рисунок 13) резиносмесителя состоит из двух продольных частей, представаляющих собой два полуцилиндра, обращенных внутренними полостями друг к другу. Обе половины соединяются при помощи боковин (рисунок 14), что обеспечивает их взаимную правильную установку.

Рисунок 13 - Продольная часть корпуса резиносмесителя

Для придания корпусу жесткости, а также увеличения поверхности охлаждения на наружной части корпуса имеются высокие ребра жесткости 1 (рисунок 13). Посередине корпуса, также снаружи, помещена поперечина 2. По краям ребер жесткости и в середине их расположены щели 3. Через эти щели стекает вода, разбрызгиваемая форсунками.

На полке 4 крепится загрузочная воронка. Скрепление корпуса с боковинами осуществляется болтами через отверстия 5.

По направляющей 6 перемещается нижний затвор резиносме- сителя. Точная установка боковины с корпусом производится при помощи проточки 7, в которую помещаются соответствующие выступы боковины; кроме этого, имеются контрольные шпильки и отверстия 11 в стенке камеры. Коллектор 8, к которому подводится охлаждающая вода через трубку 9, при монтаже крепится к поперечине 2. В отверстия 10 коллектора ввертываются трубки с форсунками.

Рисунок 14 - Боковина резиносмесителя: 1 - корпус боковины; 2 - отверстия для шеек роторов; 3 - места для контрольных шпилек; 4 - шпильки

В боковинах имеются отверстия для шеек роторов. Втулкн подшипников впрессованы в выступающую часть тела боковины и закреплены болтами от проворачивания. Боковина в части, касающейся торцов роторов, подвергается ускоренному износу, который устраняется с помощью стального кольца, устанавливаемого с внутренней стороны.

Уплотняющее устройство

Во время работы резиносмесителя резиновая смесь и сыпучие материалы под давлением, развивающимся в рабочей камере, вытесняются через все неплотности в корпусе камеры и в первую очередь через кольцевые зазоры между стенками боковин корпуса рабочей камеры и шейками валков. Для уплотнения зазоров между шейками роторов и стенкой камеры применяется уплотняющее устройство, состоящее из трех металлических колец, прижимаемых плотно друг к другу пружинами (рисунок 15).

Первое неподвижное стальное кольцо 1 запрессовано в соответствующую выточку в корпусе боковины и закреплено несколькими винтами. Второе стальное кольцо 2 плотно насаживается на шейку ротора, но может скользить вдоль шейки и закрепляться на ней одной или двумя шпонками 3 вращаясь вместе с ротором. Кольцо 2 является основным элементом уплотняющего устройства и при работе прижимается к кольцу / посредством бронзового кольца 4 и вилки 5, снабженной пружиной 6, сидящей на стержне 7, который ввертывается в боковину смесителя. На свободном конце стержня имеются гайки 8, которые регулируют силу, с которой вилка 5 прижимает бронзовое кольцо 4.

Рисунок 15 - Уплотняющее устройство резиносмесителя с овальными роторами: 1- стальное неподвижное кольцо; 2 - вращающееся кольцо; 3 - шпонка; 4 - бронзовое кольцо; 5 - вилка; 6 - пружина; 7 - стержень; 8 - регулирующая гайка; 9 - упорный винт: 10 - слой твердого сплава на стальных кольцах; 11 - отверстие для подачи смазки к подшипнику; 12 - подшипник шейки ротора

Стальные кольца 1 и 2 при работе резиносмесителя довольно быстро изнашиваются, поэтому на трущиеся поверхности наплавляется слой 10 твердого сплава. Наплавка твердого сплава на кольцо 2 производится с двух сторон.

Для предохранения шеек ротора от износа к уплотняющему устройству насосом подается жидкая смазка. При нормальной работе резиносмесителя между кольцами / и 2 выступает смазка вместе с частицами сыпучих материалов или резиновой смеси. Отсутствие выступающего масла указывает на засорение уплотняющего устройства. При плохой работе уплотняющего устройства возникают большие потери резиновой смеси, которая может забить все каналы и маслопроводы и ускорить износ шеек валков. Масло для смазки трущихся частей резиносмесителя подается от специальной насосной установки или лубрикаторов.

Роторы резиносмесителей

Роторы резиносмесителей (рисунок 16) изготовляются из стали. При работе наибольшему износу подвергаются гребни роторов, поэтому на поверхность гребней по всей длине наваривается слой твердого сплава толщиной 4-5 мм. Слой твердого сплава наваривается также на шейки роторов. Шейки роторов после отливки обтачиваются и шлифуются на станках.

Рисунок 16 - Роторы резиносмесителей

Роторы делаются подыми для охлаждения их водой изнутри. Толщина стенок роторов колеблется в пределах от 60 до 70 мм. Диаметр шеек обычно составляет 0,5 ÷ 0,6 от диаметра окружности, описываемой наиболее выступающей точкой гребня ротора. В поперечном сечении ротор имеет форму, напоминающую эллипс, суженный на одном конце. Винтообразный изгиб гребня начинается у шейки ротора и направлен к середине его, причем винтовые линии не являются продолжением одна другой, а каждая имеет самостоятельное направление. Длина винтовых линий различна: один из участков винтовой линии равен 0,35 - 0,45, а другой имеет длину 0,65 ÷ 0,55 от общей длины.

Угол поворота каждой винтовой линии, или угол кручения тела ротора, считая от начала эллиптической части до места стыка с другой винтовой линией, не превышает 90°. Угол подъема винтовых линий на коротком участке составляет 45°, а на длинном 30°. Подобное различие в углах подъема винтовой линии роторов приводит к тому, что осевое перемещение резиновой смеси происходит больше со стороны короткого участка гребня ротора. В результате роторы подвергаются одностороннему перемещению их вдоль оси. Для установки роторов в начальное положение применяются регулирующие устройства.

Роторы установлены так, что части их, вызывающие осевое смещение смеси, расположены с разных сторон. Это расположение образует встречные потоки смеси.

Регулирующее устройство для ротора

Для предупреждения осевого перемещения роторов резиносмесителя под влиянием усилий, возникающих при обработке резиновой смеси в смесительной камере, на свободных от шестерен концах шеек роторов устанавливают специальные регулирующие приспособления (рисунок 17).

Это приспособление состоит из стального кольца 1 с резьбой, с помощью которой кольцо крепится на торцевой конец ротора.

Рисунок 17 - Регулирующее устройство роторов

С одной стороны кольцо упирается во фланец втулки подшипника 2, ас другой стороны касается бронзового кольца 3, соединенного неподвижно с гайкой 4. Гайка 4 имеет снаружи резьбу, при помощи которой она ввертывается в обойму 5, закрепляемую в боковине болтами 6.

При монтаже резиносмесителя между торцами роторов и внутренней стенкой рабочей камеры оставляется зазор 0,75 ÷ 1,0 мм. Зазор необходим для компенсации линейного удлинения ротора под влиянием температуры приготовления смеси, доходящей до 150° С. Регулировка зазора производится поворачиванием стального кольца / и гайки 4. При этом с каждой стороны кольца / необходимо оставить свободный зазор в 0,1 ÷ 0,2 мм.

По окончании регулировки положение деталей / и 4 необходимо зафиксировать во избежание их ослабления во время работы роторов и смещения. Для этого на наружных торцевых частях деталей 1 и 4 сделаны прорези в виде шпоночных канавок. Аналогичные прорези делаются в торцевой части роторов и у обойм. Поставив канавки так, чтобы они совпали, забивают в них шпонки 7 и закрепляют их болтами 8.

В стенке обоймы по окружности имеется восемь прорезей и стальное кольцо может быть установлено при помощи шпонки в одном из восьми положений. Каждое перемещение кольца на одну выемку соответствует 0,2 мм осевого перемещения ротора. Трущаяся поверхность кольца 1 получает смазку с одной стороны от лубрикатора, а с другой от масленки 9.

Загрузочная воронка и верхний затвор

Над корпусом смесительной камеры закреплена загрузочная воронка и верхний затвор (рисунок 18). Загрузочная воронка 1, через которую производят загрузку резиносмесителя, состоит из двух чугунных боковин, соединенных чугунной сальниковой коробкой 2. Со стороны рабочего места воронка имеет откидную дверцу 11, управляемую сжатым воздухом, подаваемым через воздушный цилиндр 15. Откидная дверца закреплена на валике 14, шарнирно связанном со штоком 13 воздушного цилиндра 15. Два резиновых буфера 16 смягчают удары откидной дверцы при ее открывании. Задняя сторона загрузочной воронки закрывается дверцей 8 с помощью петель и откидных барашковых гаек. Эта дверца открывается либо для осмотра, либо для чистки резиносмесителя.

Рисунок 18 - Схема верхнего затвора резиносмесителя

Верхний затвор 12 имеет воздушный цилиндр 3 с крышкой 6, установленный и закрепленный на сальниковой коробке 2. Назначение верхнего затвора - открывать или закрывать загрузочное отверстие рабочей камеры, а также создавать постоянное давление на обрабатываемую смесь. Полость 9 внутри затвора служит для охлаждения.

Конструктивно верхний затвор представляет собой массивную чугунную отливку, соответственно обработанную, для плотного перекрытия верхнего отверстия рабочей камеры. Затвор с помощью чеки 10 крепится на штоке 4 поршня 5 воздушного цилиндра 3.

Сальники 7 служат для уплотнения отверстий, через которые проходит шток поршня цилиндра 3. Такое уплотнение предупреждает проникновение пыли в цилиндр и рабочее помещение.

Подача сжатого воздуха в цилиндр 3 осуществляется с помощью четырехходового крана, позволяющего подавать воздух на и под поршень. При автоматизированном управлении устанавливается электрический золотниковый переключатель. Отверстия для входа и выхода сжатого воздуха расположены таким образом, что исключаются удары поршня о верхнюю или нижнюю крышки воздушного цилиндра. Удары поршня воспринимаются воздушными подушками, образующимися между поршнем и верхней крышкой воздушного цилиндра или поршнем и верхней стенкой сальниковой коробки.

Нижний затвор

Смесительная камера в нижней своей части закрывается выдвижным затвором (рисунок 19), который представляет собой полый чугунный цилиндр 1 с выступами по бокам, опирающимися на бронзовые направляющие 2 основания и корпуса резиносмесителя. В верхней своей части затвор имеет форму гребня, направленного внутрь камеры смесителя. Двигаясь по направляющим 2, затвор закрывает пространство между обеими половинками корпуса камеры, образуя таким образом дно камеры. Внутренняя цилиндрическая поверхность затвора гладко расточена и с торцов закрыта крышками 5 и б на болтах. Запорное приспособление 4, представаляющее собой подобие скользящей дверцы, укреплено шпонкой 3 на корпусе цилиндра 1.

Шток 8 пропущен через крышку 5 с сальниковым уплотнением 7. Выступающий за цилиндр конец штока закреплен неподвижно в поперечине фундаментной плиты. На конце штока 8% находящемся внутри цилиндра, закреплен поршень 9 с уплотнительными манжетами 10.

Рисунок 19 - Схема нижнего выдвижного затвора резиносмесителя: 1 - цилиндр; 2 - направляющие планки; 3 - шпонка: 4 - скользящий затвор; 5 и 6 - крышки цилиндра; 7 - сальник: 8 - шток поршня; 9 -поршень цилиндра; 10 - уплотнительные манжеты; 11 - трубы воздухопроводов; 12 - полость для охлаждения

Перемещение затвора производится сжатым воздухом под давлением (5 ÷ 8) 105 н/м2 (5 ÷ 8 атм), подаваемым через воздухопровод 11. Чтобы закрыть затвор, сжатый воздух подается через воздухопровод 11 в крышке 6 цилиндра. Так как шток и поршень неподвижны, то при впуске сжатого воздуха в цилиндр затвор будет перемещаться по направляющим планкам 2. Когда необходимо открыть затвор, воздух подается через воздухопровод 11 в крышке 5 цилиндра

Рисунок 20 - Схема нижнего затвора в виде откидной дверцы: 1 - опора смесителя; 2 -гидравлический цилиндр; 3 - шток гидравлического цилиндра; 4 - запорная плита; 5 - корпус смесительной камеры; 6 - роторы; 7 - конусная поверхность; в - затвор-горбуша; 9 - откидная дверца в нижнем положении; 10 - вал; 11 - пружина; 12 - болт; 13 - трубопроводы; 14 - опора затвора; 15 -ролик; 16 - верхняя поверхность опоры

В последних конструкциях скоростных смесителей затвор скользящего типа заменен на откидную дверцу с гидравлическим приводом. Это вызвано тем, что при повышенном давлении в смесительной камере происходит заклинивание скользящего затвора в его направляющих, и он плохо открывается. Кроме того, смесительная камера загрязняется остатками предыдущих закладок смеси, а через неплотно закрытый затвор происходит выпресовка и утечка сыпучих компонентов. Затвор в виде откидной дверцы позволяет устранить эти недостатки и ускорить разгрузку смесителя.

Основными конструктивными элементами откидной дверцы (рисунок 20) являются конусообразный затвор 8 и его опора 14. Затвор 8 прикреплен к поверхности 16 опоры затвора 14 четырьмя болтами 12 через упругие амортизирующие прокладки. Прокладки обеспечивают плотное прилегание конусной поверхности 7 затвора 8 к скошенным краям разгрузочного отверстия смесительной камеры 5. Диаметр болтовых отверстий в опоре и амортизирующих прокладках больше диаметра болтов. Болты 12 снабжены пружинами 11, которые обеспечивают центрирование затвора относительно разгрузочного отверстия. Такое устройство создает надежное уплотнение.

Затвор и его опора поворачиваются на 120° гидравлическим мотором, соединенным с валом 10. Для охлаждения затвор снабжен рубашкой, в которую по трубопроводу 13 через вал 10 подается охлаждающая вода. Для удержания дверцы в закрытом положении в момент работы смесителя на свободном крае дверной опоры установлены вращающиеся ролики 15, прижимаемые запорной плитой 4. Запорная плита установлена в направляющей коробке на раме и приводится в движение штоком 3 гидравлического цилиндра 2. Ширина запорной плиты равна длине загрузочного отверстия. Ролики 15 в количестве до 6 штук распределены по всей длине свободного края опоры.

Приводы резиносмесителей

Существует несколько видов приводов резиносмесителей, из которых наиболее распространены следующие:

От тихоходного синхронного мотора с числом оборотов 94, 120 или 150 в минуту; в этих случаях вал мотора непосредственно соединяется с валом приводной шестерни;

От быстроходного синхронного мотора с 600 или 1200 об/мин через блок редуктора с непосредственным соединением роторов резиносмесителя с ведущими валами редуктора через шарнирные соединительные муфты.

В большинстве применяемых до последнего времени резиносмесителях используются синхронные моторы с числом оборотов в минуту 94, что значительно упрощает общую схему привода. Вал 5 мотора (рисунок 21) через муфту 6 соединен с валом малой приводной шестерни 2, которая передает вращение большой шестерне 3, закрепленной на длинном роторе 1 смесителя. Шестерня 3 передает вращение короткому ротору 1 через передаточные шестерни 4. Передаточные шестерни роторов имеют различное число зубцов, поэтому число оборотов роторов неодинаково, и они имеют разные окружные скорости - фрикцию.

В связи с увеличением скорости вращения роторов современных резиносмесителей мощность привода значительно возросла. Тихоходные синхронные электродвигатели для повышенной мощности имеют большие габариты, сложны и дороги в изготовлении. Поэтому в настоящее время получили распространение

быстроходные малогабаритные электродвигатели, которые подключаются к резиносмесителю через блок-редуктор. На рисунке 22 показана кинематическая схема (один из вариантов) такого привода.

Вследствие специфической конфигурации роторов нх шейки при загрузке смесительной камеры не имеют строго определенного положения. Винтовое расположение гребней при их взаимодействии обусловливает смещение роторов в осевом направлении. При высоких нагрузках роторы имеют тенденцию выгибаться. Это вызывает перекос передаточных и приводных шестерен, что приводит к их преждевременному износу. Потребление больших мощностей при˗ скоростном смешении в еще большей степени ухудшает условия работы привода смесителя, что потребовало коренного изменения его.

Рисунок 21 - Схема привода резиносмесителя от тихоходного двигателя: 1 - роторы; 2 - малая приводная шестерня; 3 - большая приводная шестерня; 4 - передаточные шестерни; 5 - трансмиссионный вал; 6 - муфта; 7 - синхронный тихоходный мотор

Рисунок 22 - Кинематическая схема привода скоростного смесителя: 1 - передний ротор; 2 - задний ротор; 3 - муфта шарнирная; 4 -фрикционные шестерни блок-редуктора; 5 - приводные шестерни блок-редуктора; 6 -запасная шестерня блок-редуктора- 7 - коробка блок-редуктора; 8 - приводной вал; 9 - зубчатая муфта; 10 - синхронный электродвигатель; 11 - генератор возбуждения

Рисунок 23 - Блок-редуктор: 1 - выходные валы редуктора; 7 - фрикционные шестерни; 3 - приводные шестерни; 4 - запасная приводная шестерня; 5 - приводной вал; 6 - малая приводная шестерня; 7 - большая приводная шестерня

Для разгрузки роторных подшипников и улучшения условий работы шестерен последние отделены от смесителя и помещены на роликовых подшипниках в коробку скоростей, называемую блок-редуктором. Для лучшего зацепления н бесшумной работы шестерни изготовляют с шевронным зубом. Малая приводная шестерня находится на одной оси с силовой шестерней или может находиться на разных осях с ней.

Блок-редуктор, показанный на рисунке 23, компактен и удобен при выполнении ремонтных работ. В случае износа малой приводной шестерни 6 он обеспечивает, путем простой перестановки приводного вала 5, включение в работу запасной приводной шестерни 4. которая составляет одно целое с валом.

Соединение двух выходных валов блок-редуктора с каждым ротором в отдельности осуществляется универсальными шарнирными муфтами (рисунок 25).

Рисунок 24 - Универсальная шарнирная муфта: 1 - полумуфта ротора; 2 - полу муфта редуктора; 3 - шпиндели сцепления; 4 - болты шпинделей

Использование блок-редуктора и шарнирных муфт сводит до минимума вредное действие, вызываемое смещением роторов, а также позволяет применять в местах зацепления шестерен циркуляционную смазку от автоматической станции. Масло от блок-редуктора в приемную ванну поступает самотеком. Вал электродвигателя с приводным валом редуктора соединяется при помощи универсальной зубчатой муфты. На рисунке 25 приведен один из вариантов расположения резиносмесителя РСВД 40-140 с блок-редуктором и электродвигателем, расположенными по одной линии.

Рисунок 25 - Скоростной резиносмеситель РСВД 40-140 высокого давления: 1 - резиносмеситель; 2 - фундаментная плита; 3 - загрузочная воронка; 4 - горловина загрузочной воронки; 5 - задняя стенка загрузочной воронки; 6 - пневматический цилиндр; 7 - универсальные шарнирные муфты; 8 - блок-редуктор; 9 - зубчатая муфта; 10 - электродвигатель синхронный; 11 - насосы для смазки уплотнительных устройств

.1.4 Рукава навивочной конструкции

На этом заводе напорные рукава как для подачи воды, растворов кислот, щелочей и нефтепродуктов, так и рукава для авиационной техники.

Существует «линия Пирелли», на которой происходит производство рукавов навивочной конструкции. Они состоят из внутреннего резинового слоя, силиконового каркаса и наружного слоя. На навивочной машине происходит наложение нитей под углом 54° 44’, сначала под одним, а потом под другим наклоном. Количество слоев должно быть четным. Затем внешний слой смеси. После этого данная конструкция поступает в автоклавы, нагреваемые горючим паром. Время нагрева - 35 мин, давление 3 - 4 атм. T = 130°C. Внутрь рукавов заливается вода, которая поддерживает форму рукава в автоклаве. Полученные изделия испытываю двумя методами:

. проверяют, выдерживает ли изделие давление 20 атм.

. подают давление до тех пор, пока изделие не порвется.

Рукава с обмоточным каркасом изготавливаются на обмоточных машинах. Для большей прочности между слоями, в обмотки помещают резиновую прослойку или смазывают рукав резиновым клеем. Обмоточные машины просты по конструкции и надежны в эксплуатации.

5.2 Подготовительный цех

.2.1 Развеска

Полуавтоматическая развеска.

В этой системе развески сажа и другие порошкообразные материалы, а также мягчители развешиваются на отдельных весах и загружаются в резиносмеситель автоматически. Каучуки, регенерат, ускорители, вулканизующие агенты, а также материалы, трудно поддающиеся развеске на автоматических весах, развешиваются вручную. Загрузка их в резиносмеситель осуществляется оператором или автоматически.

Примером полуавтоматической развески материалов может служить развеска, изображенная на рисунке ниже. Один вид сажи со склада с помощью винтового конвейера поступает в расходный бункер 2. Другой вид сажи, который лучше транспортируется пневмосистемой, со склада передается в бункер 5; рукавный фильтр этой системы 4 находится непосредственно над бункером. Другие компоненты смесей : мел, каолин, окись цинка и др., загружаются в бункеры 9 ручным способом. Для этого верхняя загрузочная часть бункеров находится немного выше уровня пола третьего этажа смесительного отделения. Доставка материалов на этот этаж со склада производится механизированным способом с помощью лифтов, самоходных тележек (электрокар) или конвейерными механизмами.

Рисунок 26 - Схема полуавтоматической развески: 1 - резиносмеситель; 2 - бункер для газовой сажи; 3 - подающий шнек; 4 - фильтр; 5 - бункер для ламповой сажи; 6 - питатель: 7 - автоматические весы для ламповой сажи; 8 - в двух червячный питатель; 9 - бункеры для светлых ингредиентов; 10 - скребковые транспортеры; 11 - автоматические весы; 12 - подвесная люлька цепного конвейера; 13 - ленточный транспортер; 14 - электромагнитный клапан для продувки линии (сжатым воздухом); 15 - автоматические весы; 16 - напорный бачок; 17 - червячный питатель; 18 - весы для газовой сажи

Материал может доставляться в затаренном виде (в пакетах, мешках, барабанах и т.п.) или в специальных контейнерах, позволяющих механизировать загрузку и выгрузку материала без пыления.

Навески каучуков и некоторых других материалов заготовляются заранее в другом помещении и доставляются к резиносмесителю при помощи подвесного конвейера 12 или самоходной тележкой. Здесь они вручную, через люк, загружаются на ленту загрузочного конвейера 13 (рисунок 26).

Последовательность навески и загрузки материалов в резиносмесителе и режим смешения заранее устанавливаются при помощи командного прибора, управляющего элементами развески и загрузочными механизмами резиносмесителя.

Сажа из бункера 2 с помощью винтового конвейера поступает на весы 18, которые взвешивают ее. Весы разгружают сажу в червячный питатель 17, из которого она самотеком поступает в резиносмеситель.

Другой вид сажи из бункера 5 загружается в автоматические весы 7 питателем 6; разгрузка их в резиносмеситель осуществляется так же, как и в предыдущем случае.

Аналогично работает система развески материалов, находящихся в бункерах 9. Ввиду слеживаемости загрузка их в автоматические весы производится скребковыми питателями 10. Из весов материал подается в резиносмеситель ленточным загрузочным транспортером 13.

Жидкий материал, предварительно подогретый (для большей текучести), поступает в напорный бачок 16, который снабжен поплавковым клапаном, поддерживающим постоянный уровень жидкости. Из бачка 16 продукт поступает на автоматические весы 15, настроенные на требуемую величину навески. Разгрузка в резиносмеситель происходит при помощи электромагнитного клапана.

Недостаток приведенной системы полуавтоматической развески состоит в том, что на каждый вид сыпучих и жидких компонентов необходимо ставить соответствующее количество весов при одновременно выполняемых ручных операциях навески каучуков и загрузки в резиносмеситель.

При применении автоматических весов, позволяющих производить на одних весах навеску различных материалов в различных дозировках, и установке промежуточных сборников перед резиносмесителем количество весов может быть уменьшено. Для сыпучих материалов сборником может служить увеличенный по длине загрузочный транспортер 13.

Иногда для более эффективного использования автоматических весов последние устанавливают для отвески одного компонента последовательно на два резиносмесителя, работающих по одному режиму н изготовляющих резиновые смеси одного состава. В этом случае после весов 11 устанавливается реверсивный ленточный конвейер, попеременно осуществляющий передачу отвешенного материала к загрузочным транспортерам 13.

Вулканизующие компоненты в зависимости от состава, свойств резиновой смеси и скорости вращения роторов смесителя вводят непосредственно в резиносмеситель или при последующей обработке смеси на вальцах.

Автоматическая индивидуальная развеска

Эта система предусматривает автоматическую развеску всех материалов, поступающих на смешение, непосредственно у каждого резиносмесителя. Данная система развески требует поступления каучука в таком виде, чтобы имелась возможность механизировать их транспортировку и осуществить автоматическую развеску и загрузку в смеситель. Она предусматривает установку бункеров и весов в количестве, обеспечивающем дозирование всех материалов.

Последовательность развески приведена на рисунке 27. На закрытый ленточный конвейер 24 из бункеров 22 подаются гранулированные каучуки, развеска которых производится на весах 23. Сыпучие химикалии выгружаются из бункеров 17 и взвешиваются на весах 18, 19 и 20. Установка трех весов вызвана требованием большого диапазона дозировок. Сажа из бункеров 1 взвешивается на весах 3 и затем поступает в сборную промежуточную емкость 4. Мягчители из емкости 9, трубопроводов 8 и бункера 5 взвешиваются весами 6 и 11 и подаются сжатым воздухом из сборных промежуточных емкостей 7 и 12 в резиносмеситель 26.

При изготовлении мягких смесей в начале смешения в резиносмеситель вводятся ускорители, а за 40 50 сек до окончания цикла смешения - сера. Эти ингредиенты поступают из бункеров 13 через весы 14, 15 н промежуточную емкость 16. При изготовлении жестких смесей сера вводится на вальцах, установленных после смесителя (на рисунке 27 не показаны). Негранулированные каучуки и регенерат взвешиваются на весах 25, откуда передаются на загрузочный ленточный транспортер 24. Пыль собирается в пылесборнике 29, а затем высыпается в контейнер 30.

В целях создания более гибкой системы управления для развески негранулированных каучуков предусматривается установка полуавтоматических весов. Они включаются в общую систему развески как самостоятельный механизм или дублируют весы с автоматическим управлением. Загрузка полуавтоматических весов осуществляется вручную, однако они отрегулированы таким образом, что включаются в работу лишь при достижении заданного веса материала.

Рисунок 27 - Схема индивидуальной развески: 1 - бункеры для сажи; 2 - бункер для регенерированной пыли; 3, 6, 11, 14, 15, 13, 19, 20, 23 - автоматические весы; 4 - расходная емкость; 5 - бункер для рубракса; 7, 12, 15 - сборные емкости; 8 - трубопроводы; 9 - емкость для мягчителей; 10 - электромагнитны вентили; бункеры для серы н ускорителей: 17 - бункеры для сыпучих химикалий: 21 - циклон; 22 - расходные бункеры для гранулированных каучуков; 24 - загрузочный ленточный транспортер; 25 - весы с подвижной платформой; 26 - резиносмеситель; 27 - щит автоматического управления; 28 - щит ручного управления; 29 - пылесборннк; 30 - контейнер; 31 - шлюзовый затвор; 32 - шнековый питатель; 33 - инжектор

В данной системе автоматизирован не только процесс развески, но и весь цикл смешения. Управление осуществляется приборами, установленными на щитах 27 и 28. На них установлены устройства, считывающие заданные значения на перфокарте, счетчики заправок, потенциометр для контроля температуры при смешении, приборы для наблюдения и оперативного вмешательства в процесс (дистанционное ручное управление процессом и настройка весов), а также мнемоническая схема развески, которая с помощью сигнальных ламп показывает ход операций всеми механизмами развески и смешения.

Автоматическая централизованная развеска

Здесь, как и при индивидуальной развеске, сажа из бункеров и смягчители из кольцевых линий взвешиваются с помощью весов у каждого резиносмесителя. Все остальные материалы развешиваются на специально отведенных участках.

Одним из важных элементов централизованной развески (рисунок 28) является подвесной толкающий конвейер 1 с автоматическим адресованием движущихся по его путепроводам загруженных контейнеров 2. Конвейер проходит по всему помещению, где установлены резиносмесители 3. От основного конвейера имеются ответвления 4 к каждому резиносмесителю.

Основная конвейерная линия заходит еще на два участка, расположенных там же, где находятся резиносмесители, или в специальном помещении. На одном участке 5 размещены бункеры 6 с различными ингредиентами. На другом участке 7 находится оборудование для развески каучуков и регенерата.

Ингредиенты загружаются в бункеры 6 с помощью конвейерных систем скребкового типа, пневмотранспорта или с помощью контейнеров.

У каждого бункера 6 установлены автоматические весы 8. Проходящие мимо них контейнеры 2 автоматически отключаются об общего путепровода и подключаются к весам. Контейнеры имеют автоматический механизм, на котором задается величина навески материала из данного бункера. Весы автоматически настраиваются, взвешивают, загружают материал в контейнер и подают импульс на подключение контейнера к тянущему органу конвейера. По заданному рецепту на автоматическом механизме контейнера он последовательно подключается к бункерам с соответствующими материалами, загружается ими и направляется к участку резиносмесителей.

К участку 7 подходит подвесной конвейер 1, доставляющий каучуки и регенерат, нарезанный на куски, с участка подготовки каучуков. Каждый вид каучука и регенерата механически сбрасывается с полок конвейера на ленточные желобчатого типа конвейеры 9. С этих конвейеров каучуки попадают на автоматические весы для каучука 10. Около этих весов проходит ветвь основного толкающего конвейера. В эту ветвь с помощью автоматического адресователя 11 и стрелки 12 подаются порожние контейнеры с обратной линией, идущие от резиносмесителей. Навеска и загрузка контейнеров каучуками осуществляются аналогично навеске и загрузке ингредиентов. Заполненные контейнеры поступают в питающую линию основного конвейера.

Рисунок 28 - Схема централизованной развески: 1 - толкающий конвейер; 2 - контейнеры; 3 - резиносмеситель; 4 - приемный конвейер; 5 - участок развески порошкообразных материалов; 6 - бункеры; 7 - участок развески каучуков; 8 - автоматические весы; 9 - ленточный конвейер; 10 - весы для каучука; 11, 13 - автоматические адресователи. 12, 14 -стрелки конвейера; 15 - загрузочный конвейер; 16 - обратная линия толкающего конвейера; 17 - конвейер со склада; 18- весы; 19 - бункеры; 20 - весы; 21 - магистральные линии

Каждый загруженный контейнер предназначен для определенного резин ос меси геля, готовящего смеси того рецепта, которому соответствуют по составу и количеству загруженные в него материалы. С помощью автоматических адресователей 13 и стрелок 14 эти контейнеры передаются на ветку 4 резиносмесителя. Длина ветки делается с таким расчетом, чтобы поместить требуемый запас загруженных контейнеров.

Контейнеры по сигналу автоматического механизма, управляющего процессом смешения, подключаются к закрытому питающему конвейеру 15 и загружаются на последний при медленном движении его ленты для равномерного размещения на ней всего материала. Освобожденные контейнеры автоматически по ветке 16 направляются на обратную линию основного конвейера 1. С питающего ленточного конвейера 15 материал по сигналу управляющего прибора передается в резиносмеситель 3.

Развеска сажи осуществляется с помощью весов 18 из бункеров 19, а развеска мягчителей с помощью весов 20 из магистральных линий 21.

Таким же порядком идет передача взвешенного материала к другим резиносмесителям.

Комбинированная развеска

В настоящее время разработаны системы комбинированной автоматической развески, включающей элементы индивидуальной н централизованной развесок. Непосредственно у резиносмесителей (рисунок 29) развешивается сажа с помощью весов 12, а ускорители, вулканизующие ингредиенты и пластификаторы* развешиваются весами 1 и 14.

Расходные бункеры 18 для гранулированных каучуков и остальных ингредиентов устанавливаются в линии централизованной развески, занимающей отдельную площадь на складе, или верхних этажах подготовительного цеха. Здесь же смонтированы ручные весы 21 для развешивания негранулированных каучуков и материалов, не поддающихся автоматическому дозированию. Под автоматическими весами 20 на участке централизованной развески устанавливается толкающий конвейер 19, периодически перемещающий контейнеры 16 с навешиваемыми материалами вдоль линии развески от одних весов к другим. Пройдя линию развески и набрав полную навеску ингредиентов, заданную программой, контейнер передается на другой конвейер 17, доставляющий его к соответствующим (по системе адресования) резиносмесителям.

Рисунок 29 - Схема комбинированной развески: 1 - автоматические веси для сажи: 2 -сборная емкость для сажи; 3 - сборная продувочная емкость для жидких мягчителей; 4 - инжектор: 5 - резкиномеситель; 6 - вальцы; 7 - гранулятор; 8 - реверсивный ленточный транспортер; 9 - ответвления толкающего конвейера; 10 - расходные бункеры для сажи системы децентрализованной развески; 11- расходный бункер для гранулированных промежуточных смесей: 12 - автоматические весы для серы и ускорителей; 13 - расходные бункеры для серы и ускорителей системы централизованной развески; 14 - автоматические весы дли мягчителей: 15 - расходные емкости для мягчителей; 16 - контейнеры; 17 - толкающий контейнер; 18 - расходные бункеры системы централизованной развески; 19 - пульсирующие транспортеры; 20 - автоматические весы централизованного участка развески; 21 - ручные весы централизованного участка развески

5.3 Процесс формования

Оборудование для формования резиновых смесей размещают в обычных (типовых) зданиях промышленного типа с учетом норм и правил техники безопасности, промсанитарии, противопожарной безопасности, возможности осуществления транспортных операций.

Следует учитывать, что производство резиновых изделий методом периодического литья под давлением требует более сложного и дорогостоящего оборудования, чем прессовая вулканизация. Более трудоемок ремонт и обслуживание литьевых машин. Однако отмеченные выше достоинства литьевого способа делают его применение перспективным. Принято рассматривать технологические и аппаратурные особенности периодического литьевого формования резиновых смесей по конструкциям инжекционных механизмов, определяющих особенности оборудования, технологии и возможности переработки смесей: 1) плунжерные и трансферные машины чаще всего применяются для переработки жестких резиновых смесей с вязкостью по Муни при 100 °С 120 - 140 ед.) шнековые, применяемые в основном для мягких резиновых смесей с вязкостью по Муни ниже 60 ед.; 3) шнек-плунжерные, более универсальны и используются для литья смесей с вязкостью по Муни до 100- 120 ед.

Микрогетерогенная структура полученной таким образом системы характеризуется весьма интересным комплексом физико-химических и механические свойств, в основном обусловленных наличием связанных с полимерными цепями сетчатых образований заданной химической структуры, играющих роль активного наполнителя-модификатора. Так, взаимодействие каучуков с олигоэфиракрилатами позволяет получать высокопрочные резины без применения наполнителей. Такие резины превосходят стандартные по стойкости к тепловому старению, динамической выносливости, диэлектрическим и ряду другими свойств и характеризуются меньшими гистерезисными потерями. Кроме того, введение в каучуки 10-50% (от массы эластомера) жидкого термореактивного олигоэфиракрилата в 5-7 раз снижает вязкость смеси, что резко облегчает переработку и позволяет создать более рациональные методы формования резиновых изделий

В наиболее простых по конструкции прессформах открытого типа, давление создается вследствие сопротивления прессматериала вытеканию из оформляющей полости через зазор 2 в плоскости разъема пуансона и матрицы. Поскольку этот зазор по мере смыкания оформляющих деталей П« уменьшается, давление достигает максимального значения только к моменту их полного смыкания. До этого момента материал может свободно вытекать из оформляющей полости, и поэтому его избыток должен быть достаточно большим (до 20% в расчете на массу изделия). В П. открытого типа, не имеющих специальной загрузочной камеры, формуют предварительно уплотненный, например таблетированный, материал (объем неуплотненной навески материала в большинстве случаев намного больше объема открытой полости матрицы; исключение - резиновые смеси, плотность которых близка к плотности вулканизованного изделия). Для изделий, формуемых в П. открытого типа, характерна невысокая точность размеров по высоте, т. к. они зависят от толщины грата, который образуется в плоскости разъема П. при вытекании избытка материала, а ее невозможно строго регламентировать. Эти П. используют для формования резиновых изделий и изделий несложной формы из реактопластов, а также некоторых деталей из слоистых материалов (в последнем случае в П: загружают специально выкроенный пакет заготовок)

В наиболее простых по конструкции прессформах открытого типа давление создается вследствие сопротивления прессматериала вытеканию из оформляющей полости через зазор I в плоскости разъема пуансона и матрицы. Поскольку этот зазор по мере смыкания оформляющих деталей П. уменьшается, давление достигает максимального значения только к моменту их полного смыкания. До этого момента материал может свободно вытекать из оформляющей полости, и поэтому его избыток должен быть достаточно большим (до 20% в расчете на массу изделия). В П. открытого типа, не имеющих специальной загрузочной камеры, формуют предварительно уплотненный, например таблетированный, материал (объем неуплотненной навески материала в большинстве случаев намного больше объема открытой полости матрицы; исключение - резиновые смеси, плотность которых близка к плотности вулканизованного изделия). Для изделий, формуемых в П. открытого типа, характерна невысокая точность размеров по высоте, т. к. они зависят от толщины грата, который образуется в плоскости разъема П. при вытекании избытка материала, а ее невозможно строго регламентировать. Эти П. используют для формования резиновых изделий и изделий несложной формы из реактопластов, а также некоторых деталей из слоистых материалов (в последнем случае в П. загружают специально выкроенный пакет заготовок)

К организации технологии с минимумом затрат ручного труда, количеств отходов производства, затрат на пресс-формы, затрат на подготовительные операции. Следует учитывать, что заключительной операцией формования является вулканизация, а это требует учета расхода энергии, стоимости вулканизационного оборудования, расходов на обработку поверхности РТИ. Все перечисленные факторы учитываются при выборе метода формования резиновых смесей под давлением. Основой классификации формовой технологии служат способы загрузки пресс-форм резиновой смесью, в соответствии с которыми различают прессовой и литьевой методы периодического формования. Во всех методах последующий процесс вулканизации однотипен и рассмотрен ранее.

Шприцевание и каландрование, особенности которых будут рассмотрены ниже, относятся к процессам профилирования резиновых смесей. Общим для них является направленное механическое воздействие на резиновую смесь, приводящее к ее деформированию и течению. При этом сформировавшиеся при смешении тиксотропные техуглерод-каучуковые структуры еще сохраняются при малых деформациях смеси и требуют для разрушения приложения аномально высоких напряжений сдвига, обусловливая возникновение пиковых нагрузок и дополнительные затраты мощности. Дальнейшее деформирование сопровождается спадом напряжения сдвига т и переходом системы к стационарному режиму течения. Все процессы формования проводят в условиях стационарного течения для получения заготовок заданного профиля. Однако при хранении заготовок тиксотропная структура восстанавливается, что в сочетании с чисто эластическим восстановлением формы обусловливает специфические свойства сформованных резиновых смесей и их вулканизатов. В соответствии с формулами полная деформация смеси при механической обработке складывается из упругой, высокоэластической и пластической составляющих. Упругая (гуковская) часть деформации мгновенно восстанавливается после снятия нагрузок и не оказывает влияния на свойства заготовок.

Пластическая составляющая обеспечивает течение и формование смеси. Высокоэластическая деформация носит релаксационный характер, присуща всем методам формования резиновых смесей, имеет особую важность в процессах каландрования, протекающих в области нестационарного режима деформирования смесей. После снятия внешних сил ориентированные макромолекулы стремятся вернуться в равновесное состояние под влиянием хаотического теплового движения молекулярных звеньев и молекулы каучука частично переходят к своей обычной клубкообразной форме. При этом наблюдается усадка, проявляющаяся в уменьшении ширины, длины и увеличении толщины заготовки без изменения ее объема.

В соответствии с общими закономерностями релаксации наибольшая усадка происходит в первые минуты после формования и в основном заканчивается в момент выравнивания температуры смеси и окружающего воздуха.

Величина усадки определяется каучуковой составляющей смеси; она тем выше, чем большее количество каучука указано в рецепте. Каучуки и, смеси на их основе по склонности к усадке при шприцевании могут быть расположены в следующий ряд: НК + БСК > СКД > НК > БСК > СКИ-3 > БК Усадка снижается при применении в рецепте высокоструктурных и малоактивных видов технического углерода, при ведении процесса на повышенных температурах и увеличении времени формующего воздействия на резиновую смесь.

Похожие работы на - Производство каучука

 

Не нашли материал для своей работы?
Поможем написать уникальную работу
Без плагиата!
Без нейросетей!