|
Стирол
|
6
|
|
Бутадиен
|
14
|
|
Растворитель
|
80
|
Процесс полимеризации ведут при заданной температуре до полной
конверсии стирола; для отвода теплоты, выделяющейся при реакции, в рубашку
полимеризатора подается охлаждающая вода. Перед подачей бутадиена снижают
температуру в полимеризаторе до 35 °С, после чего дозируют бутадиен с
такой скоростью, чтобы температура не поднималась выше 60 °С. При
достижении конверсии бутадиена не менее 90% в полимеризатор подают оставшуюся
половину стирола и продолжают полимеризацию. Для достижения полной конверсии
мономеров температуру в реакторе повышают и проводят дополимеризацию. Первая
стадия полимеризации протекает при 40–45 °С в течение 1 ч, вторая
стадия – при 50 – 60 °С в течение 5 ч, третья стадия – при 70–80 °С
в течение 1 ч. По окончании процесса полимеризации раствор полимера
насосом 17 через фильтр 18 подается на смешение с раствором
стабилизатора, который готовится в аппарате 25 и дозируется из расчета
0,7 ч. (масс.) на 100 ч. (масс.) полимера в интенсивный смеситель 19.
Заправленный стабилизатором полимеризат поступает в усреднитель 21, откуда
насосом 22 направляется на выделение.
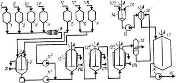
Рис. 3. Схема безводной дегазации, гранулирования и упаковки
каучука при получении ДСТ-30 [4];
1 – концентратор; 2 – безводный дегазатор; 3,5 – червячные прессы;
4 – шнековый транспортер; 6 – вибросито; 7 – виброподъемннк; 8 – дозирующее
устройство; 9 – калорифер; 10, 12 – сепараторы; 11, 13 – конденсаторы; 14 – сборник
растворителя; 16 – насос.
I – полимеризат; II – пар; III – вода охлажденная; IV – растворитель в рецикл- V – каучук на упаковку; VI – воздух.
Выделение каучука осуществляется безводной дегазацией (рис. 3),
позволяющей исключить из процесса стадию регенерации растворителя. Полимеризат,
содержащий 20% сополимера, поступает в горизонтальный концентратор 1, обогреваемый
через рубашку паром и снабженный перемешивающим устройством. Упаренный
полимеризат, содержащий не менее 26% полимера, стекает в двухвалковый дегазатор
2, состоящий из двух камер – верхней (приемной) и нижней, где происходит
окончательная дегазация полимера на поверхности рабочих валков; валки
обогреваются паром давлением 0,9 МПа. Раствор полимера, попадая на горячие валки,
равномерно распределяется по всей их длине. В верхней камере дегазатора происходит
первичное удаление растворителя, пары которого поступают в сепаратор 10, объединяясь
с парами, отходящими из концентратора 1. Возвратные продукты
конденсируются в конденсаторе 11, охлаждаемом промышленной водой,
несконденсированные пары после отделения от конденсата в сепараторе 12 поступают
в конденсатор 13, охлаждаемый охлажденной водой.
Несконденсированные продукты направляются на абсорбцию, а конденсат стекает в
сборник 14, откуда насосом 15 направляется в отделение
полимеризации на приготовление шихты.
Пленка каучука выводится из дегазатора через зазор между рабочим и
уплотнительным валками, снимается ножами и собирается в бункере. Для
предотвращения утечки паров растворителя в помещение цеха на уплотнительные
поверхности подается азот давлением 0,13 МПа.
Каучук из бункера дегазатора 2 поступает в червячный пресс 3,
гомогенизируется и шнековым транспортером 4 подается в червячный
пресс 5, снабженный гранулятором, который позволяет получать гранулы
размером 5x5x5 мм при температуре на выходе из фильер 150–180 °С. При
необходимости для достижения заданной температуры в рубашку гранулятора
подается пар давлением 1,85 МПа или вода. На выходе из гранулятора каучук
охлаждается фузельной водой, которая отделяется на вибросите 6 и
направляется на очистку, а гранулы поступают на виброподъемник 7, где вода с
поверхности гранул удаляется подогретым воздухом. Гранулы через автоматические
весы засыпаются в бумажные мешки и по конвейеру направляются на склад готовой
продукции.
Недостатком этого способа являются значительные потери
энергоресурсов, в частности электроэнергии, потребляемой двигателями каждого
насоса для подачи раствора полимера на соответствующую систему дегазации
каучука, сложность регулирования давления в линии подачи раствора полимера
путем сброса на всас насоса, что способствует увеличению удельных расходов
электроэнергии, неудовлетворительный фракционный состав крошки каучука, а также
потери мелкой крошки каучука с избытком циркуляционной воды
В патенте [5] предлагается способ получения каучуков растворной
полимеризацией, включающий полимеризацию мономеров, дезактивацию катализатора,
водную отмывку от остатков катализатора и стабилизацию полимера антиоксидантом,
усреднение раствора полимера, эмульгирование усредненного раствора полимера
горячей циркуляционной водой и обработку острым водяным паром, водную дегазацию
в двух и более системах дегазации, концентрирование и сушку каучука в червячно-отжимных
сушильных агрегатах или воздушных сушилках, заключающийся в том, что раствор
полимера из усреднителей направляют в первый общий коллектор и выводят на
предварительное эмульгирование горячей циркуляционной водой, подаваемой в
количестве 5–25% от объема раствора полимера в линию всаса насосов, повышают
давление до 1,0–1,3 МПа, выводят во второй общий коллектор и подают на
окончательное эмульгирование раствора полимера горячей циркуляционной водой и
обработку острым водяным паром, затем на каждую из систем водной дегазации
избыток горячей циркуляционной воды, выводимой из концентраторов крошки
каучука, направляют на очистку от мелкой крошки каучука с дальнейшим использованием
ее в производстве.
В качестве горячей циркуляционной воды на предварительное
эмульгирование раствора полимера при необходимости используют водный конденсат
паров дегазации с температурой 60–75 °С или смесь горячей циркуляционной
воды, выводимой из концентраторов крошки каучука, и водного конденсата паров
дегазации [5].
Статистические сополимеры бутадиена со стиролом типа ДССК-25
рассматриваются как каучуки, способные заменять эмульсионные
бутадиен-стирольные сополимеры в резиновых смесях для шин, электроизоляции,
обуви и других изделий.
Сравнительные свойства растворных бутадиен-стирольных каучуков и
каучуков, получаемых эмульсионной полимеризацией (типа СКС-30 АРК), приводятся
ниже [4]:
По комплексу других физических и химических свойств эти каучуки
близки друг к другу. Наиболее ценными свойствами растворных каучуков являются:
низкое содержание примесей; узкое молекулярно-массовое распределение, что обеспечивает
лучшие динамические свойства резин; низкая усадка резиновых смесей; более
высокая износостойкость и отличная морозостойкость.
Блоксополимеры полистирол-полибутадиен-полистирол при содержании
стирола в концевом блоке свыше 10% имеют в интервале температур от –60 до +60 °С
свойства вулканизованных резин (высокое относительное удлинение, высокая упругость,
хорошее сопротивление разрыву) и относятся к новому классу эластомеров – термоэластопластам.
С другой стороны, им присущи свойства термопластов и при температурах 150–220 °С
они могут перерабатываться шприцеванием и литьем под давлением. При понижении
температуры свойства термоэластопластов восстанавливаются, тем самым
обеспечивается возможность многократной переработки отходов производства и
утилизации изделий, отслуживших свой срок.
Термоэластопласты обладают высокой стойкостью к воде, едкому
натру, кислотам, аммиаку, спиртам, ограниченно стойки к маслам и не стойки к
ацетону, бензину, толуолу, этилацетату. Они отличаются высокой износостойкостью,
не проводят электричества, их морозостойкость находится на уровне вулканизатов
натурального каучука, а стойкость к озону и УФ-облучению – на уровне
вулканизатов бутадиен-стирольных эмульсионных каучуков. Термоэластопласты
хорошо совмещаются с натуральным каучуком, СКИ-3, бутадиен-стирольными
каучуками, смолами и наполнителями, легко окрашиваются в любой цвет.
Кроме ДССК-25 в нашей стране производят статистические сополимеры
бутадиена со стиролом ДССК-10, ДССК-18, ДССК-45, ДССК-65, ДССК-85, отличающиеся
содержанием связанного стирола.
Наряду с ДСТ-30 выпускаются бутадиен-стирольные (ДСТ-50, ДСТ-80) и
изопрен-стирольные (ИСТ-17, ИСТ-25, ИСТ-50) термоэластопласты, отличающиеся содержанием
связанного стирола в полистирольных блоках.
Бутадиен-стирольные статистические каучуки типа ДССК-25 относятся
к каучукам общего назначения. По сравнению с эмульсионными аналогами они дают в
протекторах повышенное сопротивление растрескиванию, лучшее сцепление с мокрой
дорогой, пониженное теплообразование и повышенную эластичность. Хорошая
текучесть и шприцуемость позволяет использовать эти каучуки для производства
обуви, шприцованных изделий и покрытий для полов.
Бутадиен-стирольные термоэластопласты типа ДСТ-30 используются для
изготовления товаров народного потребления: пленочных материалов для упаковки
пищевых продуктов, уплотнителей холодильников, масок, ластов, мячей, игрушек,
спортивной обуви и других изделий. Их применяют также в дорожных покрытиях, в
производстве стройматериалов, в составах для покрытия полов и пропитки бумаги,
в клеевых составах и др [6].
Сополимеризацию бутадиена со стиролом проводят в водных эмульсиях,
образование полимера протекает по механизму радикальной полимеризации. Основное
количество бутадиен-стирольных каучуков производят при 5 °С
(низкотемпературные каучуки), некоторые марки получают при 50 °С
(высокотемпературные каучуки). Требования к чистоте мономеров приведены ниже, %
(масс) [4]:
Высокотемпературные бутадиен-стирольные каучуки получают с
применением в качестве инициатора персульфата калия, для регулирования
молекулярной массы используют диизопропилксантогендисульфид (дипроксид),
который вводят в систему в несколько приемов; или трет-додецилмеркаптан,
который вводят в начале процесса. В качестве эмульгатора применяют смесь
натриевых солей дибутилнафталинсульфокислоты (некаль) и синтетических жирных
кислот С10–С16 или калиевую соль жирных кислот. Массовое
соотношение мономеры: вода = 100: 125. Полимеризацию проводят до конверсии 60%,
в качестве стоппера используют нафтам-2, одновременно являющийся стабилизатором
каучука, диметилдитиокарбамат натрия или древесно-смоляной антиполимеризатор.
Низкотемпературные бутадиен-стирольные каучуки получают с
применением в качестве инициатора полимеризации окислительно-восстановительных
систем. В настоящее время за рубежом наиболее распространена необратимая
железопирофосфатная система (инициатор – гидропероксид п-ментана,
активатор – пирофосфатный комплекс двухвалентного железа) с добавкой небольших
количеств этилендиаминтетраацетата натрия (трилон Б), образующего комплекс с
трехвалентным железом. В отечественной промышленности низкотемпературные
бутадиен-стирольные каучуки получают с использованием гидропероксидов
изопропилбензола и изопропилциклогексилбензола. В качестве регулятора
молекулярной массы применяют тpeт-додецилмеркаптан. Для создания
и стабилизации эмульсии мономеров в воде используют эмульгаторы – калиевые мыла
высших жирных кислот или диспропорционированной канифоли. Вспомогательными
компонентами полимеризации являются: электролиты (тринатрийфосфат и хлорид
калия), способствующие поддержанию заданного рН системы и понижению вязкости
латекса, и вещества, повышающие стабильность латекса (натриевая или калиевая
соль продукта конденсации формальдегида с нафталинсульфокислотой или
алкилнафталинсульфокислотой – лейканол, даксад). Для прекращения полимеризации
при достижении заданной конверсии в систему вводят стоппер – диметилдитиокарбамат
натрия. Массовое соотношение мономеры: вода = = 100: (185÷250);
конверсия 60%. В последнее время конверсия при получении бутадиен-стирольных
каучуков низкотемпературной полимеризации доводится до 70%. Чтобы при этом не
ухудшались свойства товарного каучука, прибегают к более глубокому
регулированию молекулярной массы сополимеров, а для сохранения высоких
скоростей процесса при глубокой конверсии рекомендуется использовать более
активные инициирующие системы.
Соотношение
мономеров и состав шихты для получения бутадиен-стирольных каучуков
определяются маркой выпускаемого каучука.
Технологический процесс получения бутадиен-стирольных каучуков,
осуществляемый по непрерывной схеме, состоит из следующих стадий:
1.
приготовление
углеводородной и водной фаз;
2.
приготовление
растворов инициатора, активатора, регулятора и стоппера и дисперсии
антиоксиданта;
3.
полимеризация
и ее обрыв;
4.
отгонка
незаполимеризовавшихся мономеров из латекса; выделение и сушка каучука.
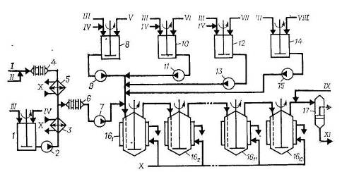
Схема установки для получения низкотемпературных
бутадиен-стирольных каучуков непрерывной полимеризацией в эмульсии показана на
рис. 4. Водная фаза, включающая раствор основного эмульгатора, электролита
и второго эмульгатора (лейканола), готовится в аппарате 1 смешением
указанных компонентов, дозируемых в соответствии с заданной рецептурой, и имеет
рН 10–11. Готовая водная фаза насосом 2 через холодильник 3, охлаждаемый
рассолом, подается на смешение с углеводородной фазой в диафрагмовый смеситель 6.
Рис. 4. Схема полимеризации при получении низкотемпературных
бутадиен-стирольных эмульсионных каучуков [4]:
1 – емкость для приготовления водной фазы, 2, 7, 9, 11, 13, 15 – насосы;
3, 5 – холодильники; 4, 6 – диафрагмовые смесители; 8, 10, 12, 14 – аппараты
для приготовления компонентов; 161 –1612 – полимеризаторы;
17 – фильтр.
I – бутадиен; II – стирол; III – умягченная вода; IV – эмульгаторы; V – инициатор; VI – комплекс железа; VII – ронгалит; VIII – регулятор молекулярной
массы; IX – стоппер; X – рассол; XI – латекс на дегазацию.
Углеводородная фаза готовится непрерывным смешением бутадиена и
стирола, подаваемых в заданном соотношении дозировочными насосами в
диафрагмовый смеситель 4, охлаждается в рассольном холодильнике 5,
смешивается с водной фазой в диафрагмовом смесителе 6, после чего
насосом 7 подается в первый по ходу аппарат батареи полимеризаторов,
состоящей, как правило, из 12 стандартных полимеризаторов объемом 12 или 20 м3.
Эмульсия инициатора готовится в аппарате 8 из умягченной воды,
инициатора и эмульгатора, дозируемых из соответствующих мерников, и насосом 9
подается на смешение с эмульсией углеводородов в воде в линию шихты перед
первым полимеризатором 16.
Регулятор молекулярной массы каучука (трет-додецилмеркаптан)
применяется в виде раствора в стироле. Комплекс железа готовится в отсутствие
воздуха в виде тонкой взвеси в воде при нагревании смеси растворов пирофосфата
калия и сульфата железа (II) при перемешивании или в виде раствора омылением
этилендиаминтетрауксусной кислоты едким калием с последующим взаимодействием образовавшейся
соли с рассчитанным количеством сульфата железа (II). Ронгалит растворяется
в воде при перемешивании. Приготовленные в соответствии с рецептом
полимеризации растворы подаются на смешение в линию шихты перед первым полимеризатором.
Все растворы исходных компонентов готовятся и хранятся в атмосфере азота.
Полимеризаторы в батарее соединены так, что полимеризуемая шихта
поступает в нижнюю часть аппарата через сифон и направляется в следующий
аппарат из верха. Полимеризатор представляет собой автоклав с рубашкой и
встроенными пучками труб, через которые рассолом отводится теплота,
выделяющаяся при полимеризации. Аппарат имеет мешалку рамного типа. Все
полимеризаторы (аппараты 161–1612) связаны
между собой тремя линиями: по одной из них – основной – продукт передается из
одного аппарата в другой, вторая – шунтовая линия – предназначена для вывода
любого аппарата в случае отключения его из батареи на ремонт и чистку, третья –
разгрузочная – служит для разгрузки выключенного из работы полимеризатора.
Обычно в работе находится 10–11 полимеризаторов.
При достижении конверсии мономеров 60–70% (время полимеризации обычно
10–11 ч) в латекс вводят 1%-ный водный раствор стоппера – диметилдитиокарбамата
натрия. Стоппер подается в линию латекса после последнего по ходу полимеризатора,
затем латекс проходит через фильтр 17, где отделяются твердые включения,
и поступает на дегазацию. При необходимости одновременно со стоппером в латекс
вводят антиоксидант.
По аналогичной схеме получают высокотемпературные каучуки.
Основные отличия при этом связаны с меньшим числом компонентов, используемых
при получении высокотемпературных каучуков, отсутствием встроенных поверхностей
или дополнительного теплосъема, использованием промышленной воды в качестве
теплоносителя для отвода теплоты, выделяющейся при сополимеризации. Для инициирования
полимеризации в рубашку первого по ходу процесса полимеризатора подают горячую
воду, при этом шихта в аппарате подогревается до 50 °С; в охлаждающие
устройства последующих аппаратов подают холодную воду.
Дегазация низкотемпературных латексов осуществляется
по схеме, приведенной на рис. 5. Латекс из батареи полимеризаторов
поступает в промежуточную емкость 1, снабженную рамной мешалкой, откуда
насосом 2 через фильтр 3 подается в колонну предварительной
дегазации 4, работающую в режиме прямотока латекс – пар давлением 0,6
МПа. В колонне 4 удаляется основная масса не-прореагировавшего бутадиена,
который через сепаратор 6 направляется на выделение и регенерацию, а
частично дегазированный латекс насосом 5 подается в верхнюю часть дегазационной
колонны первой ступени 7, где окончательно удаляется из латекса бутадиен и
отгоняется основная масса стирола. Для окончательного удаления стирола латекс
из куба колонны 7 насосом 8 подается в колонну второй ступени дегазации 9.
Дегазированный латекс, содержащий менее 0,3% (масс.) стирола, выводится из
куба колонны 9 через гидрозатвор 10 и насосом 11 откачивается
на выделение каучука. Отгоняемые в колоннах 7 и 9 углеводороды поступают
в сепаратор 12, где отделяются от захваченных частиц каучука,
возвращаемых в нижнюю часть колонны 9, и далее в систему конденсации,
состоящую из двух последовательно соединенных конденсаторов, которые
охлаждаются промышленной (аппарат 13) и охлажденной (аппарат 14)
водой. Сконденсированные продукты (стирол и вода) через гидрозатвор 15 насосом
16 подаются в отстойник 17, а несконденсированные (бутадиен)
вместе с газообразными веществами из колонны 4 подаются на разделение и
регенерацию. Углеводородный слой из отстойника 17 поступает на очистку
от примесей, а нижний водный слой сливается и направляется на очистку.
Колонны дегазации, работающие при прямотоке греющий пар – латекс,
имеют пакетную насадку диск-кольцо, скорость прохождения латекса через колонну
регулируется шиберами.
Рис. 5. Схема дегазации латекса с предварительной отгонкой
мономеров [4]:
1 – промежуточная емкость; 2, 5, 8, 11, 16 – насосы; 3 – фильтр; 4
– колонна предварительной дегазации; 6, 12 – сепараторы; 7 – дегазатор первой
ступени; 9 – дегазатор второй ступени; 10, 15 – гидрозатворы; 13, 14 – конденсаторы;
17 – отстойник.
I – латекс из полимеризаторов; II – пар; III – углеводороды на компремирование;
IV – углеводороды на осушку; V – вода на отпарку
органических соединений; VI – латекс на выделение; VII – охлажденная вода.
Предварительная отгонка бутадиена может быть осуществлена в
промежуточной емкости 1, которая в этом случае для подогрева латекса
глухим паром снабжается рубашкой.
Дегазация высокотемпературных латексов осуществляется в двухступенчатом
отгонном агрегате при температуре около 80 °С и остаточном давлении 52
кПа.
С целью уменьшения содержания стирола в латексе, сокращения
удельного расхода водяного пара и увеличения межремонтного пробега оборудования
используют противоточную дегазацию латекса. Одним из условий, определяющих
стабильную работу противоточных колонн, является тщательная предварительная отгонка
бутадиена из латекса. Содержание бутадиена не должно превышать 0,2% (масс.), в
противном случае возможно снижение вакуума в колонне и повышенное
пенообразование на тарелках. Наилучшие результаты достигаются при использовании
для отгонки бутадиена трех колонн с насадкой диск-кольцо, работающих в режиме
прямотока. Отгонка стирола осуществляется в колоннах с ситчатыми тарелками и
переливными стаканами. Для предотвращения пенообразования на тарелках
противоточной колонны в латекс вводится пеногаситель на основе полиметилсилоксана.
Схема противоточной дегазации латекса представлена на рис. 6.
Латекс из батареи полимеризаторов поступает в промежуточную емкость 1, снабженную
рамной мешалкой, откуда насосом 2 через фильтр 3 подается в
колонну предварительной дегазации 4, работающую под давлением в режиме
прямотока латекс – пар давлением 0,6 МПа. В колонне 4 удаляется основная
масса бутадиена, который через сепаратор 15 направляется на компремирование,
выделение и регенерацию, а латекс из куба колонны 4 насосом 5 подается
в колонну 6 и далее насосом 7 на окончательную отгонку бутадиена в
колонну 8. Колонны 6 и 8 работают под вакуумом, при
прямотоке латекса и пара. Бутадиен, отгоняемый в колоннах 6 и 8, отделяется
от увлеченных капель латекса в сепараторе 16 и направляется на компремирование.
Из куба колонны 8 насосом 9 латекс подается в
колонну 10, работающую в режиме противотока. Для предотвращения
пенообразования в линию латекса подается пеногаситель. Пар подступает под
нижние ситчатые тарелки дегазационных частей колонн 10 и 12. Окончательная
дегазация латекса происходит в колонне 12. Пары углеводородов из верха
колонн 10 и 12 подаются в сепаратор 17, где отделяется
латекс, увлекаемый парами. Латекс возвращается в кубовую часть колонны 12, а
углеводороды конденсируются в конденсаторе 18, охлаждаемом промышленной
водой, и в конденсаторе 19, охлаждаемом охлажденной водой.
Несконденсировавшиеся продукты направляются на компримирование, а
конденсат сливается в гидрозатвор 20, откуда насосом 21 направляется
в отстойник 22.
Рис. 6. Схема противоточной дегазации латекса [4]:
1 – емкость с мешалкой; 2, 5, 7, 9, 11, 14, 21 – насосы; 3 – фильтр;
4, 6, 8, 10, 12 – дегазационные колонны; 13, 20 – гидрозатворы; 15, 16, 17 – сепараторы;
18, 19 – конденсаторы; 22 – отстойник.
I – латекс на дегазацию; II – пар; III – пеногаситель; IV – бутадиен на компремирование;
V – латекс иа выделение каучука; VI – углеводороды на
очистку; VII – вода на отпарку органических соединений; VIII – охлажденная вода.
Верхний углеводородный слой из отстойника 22 направляется
на регенерацию, а нижний водный слой – на очистку от органических продуктов.
Дегазированный латекс из куба колонны 12 через гидрозатвор 13 насосом
14 откачивается на выделение каучука из латекса.
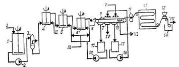
При получении маслонаполненных каучуков, содержащих 17 или 37 ч.
(масс.) минерального масла ПН-6 или МИНХ-1 на 100 ч. (масс.) каучука,
дегазированный латекс смешивается с эмульсией масла, одновременно в латекс
вводится дисперсия стабилизатора, после чего смесь поступает на выделение
каучука в виде крошки (рис. 7). Латекс, заправленный маслом, усредняется в
емкости 1, имеющей рамную мешалку, насосом 2 через фильтр 3 подается
в смеситель 4 на смешение с 25%-ным раствором хлорида натрия и серумом,
подаваемым из сборника 14 насосом 13. Смесь поступает в аппараты
коагуляции 5 и 6, в нижнюю часть которых подается серум, подкисленный 1–2%-ным
раствором серной кислоты. Хлорид натрия вызывает агломерацию полимерных частиц
в латексе, а серная кислота переводит молекулы эмульгатора, стабилизирующие
латексные частицы от самослипания, в свободные карбоновые кислоты и вызывает
тем самым коагуляцию полимерных частиц с образованием пористой крошки каучука.
Водная суспензия крошки каучука поступает на вибросито 7, где
каучук отделяется от серума (вода, содержащая свободные карбоновые кислоты,
хлорид натрия, серную кислоту и др.), который собирается в сборнике 14 и
возвращается в аппараты коагуляции насосом 13. Крошка каучука в
промывной емкости 8 отмывается водой от свободных карбоновых кислот и
электролита, после чего пульпа поступает на барабанный вакуум-фильтр 9, куда
одновременно подается промывная вода, для окончательного удаления растворимых
примесей. Каучук в виде шкурки поступает в молотковую дробилку 10, образующаяся
крошка каучука пневматическим транспортером подается в сушилку 11, а
вода отсасывается вакуум-насосом 16 через вакуум-ресивер 15 и
сбрасывается в канализацию. Каучук сушится горячим воздухом в многоходовой
конвейерной сушилке 11 при температуре не выше 105 °С до содержания
влаги менее 0,5% (масс). Высушенный каучук охлаждается до 40 °С в нижней
зоне сушилки 11 и ковшовым элеватором 12 подается на
брикетирование и упаковку. Каучук упаковывают в брикеты массой 30 кг. Брикеты упаковываются в полиэтиленовую пленку и укладываются в четырехслойный бумажный мешок
[7].
Рис. 7. Схема выделения и сушки маслонаполненных эмульсионных
каучуков [4]:
1 – усреднитель; 2, 13 – насосы; 3 – фильтр; 4 – смеситель; 5,6 – аппараты
коагуляции; 7 – вибросито, 8 – промывная емкость; 9 – барабанный вакуум-фильтр;
10 – молотковая дробилка; 11 – многоходовая конвейерная сушилка; 12 – ковшовый
элеватор; 14 – сборник серума; 15 – вакуум-ресивер, 16 – вакуум-насос.
I – латекс; II – раствор хлорида натрия;
III – раствор серной кислоты; IV – вода; V – вода на очистку от
примесей; VI – каучук на брикетирование и упаковку.
Рис. 8. Схема выделения и сушки эмульсионных каучуков в виде ленты [4]:
1 – усреднитель; 2, 16, 18 – насосы; 3 – фильтр; 4,5,6 – аппараты
коагуляции; 7 – лентоотливочная машина; 8 – приемный ящик; 9 – равнительные
валки; 10 – вакуум-коробки; 11 – рифлительные валки; 12 – ленточная
многоходовая сушилка; 13 – пудровочная машина; 14 – намоточный станок; 15 – сборник
серума; 17 – сборник воды.
I – латекс; II – раствор хлорида натрия;
III – раствор серной кислоты; IV – вода иа очистку от
примесей; V – умягченная вода; VI – к линии вакуума; VII – каучук на упаковку.
Высокотемпературные каучуки выделяют и сушат в виде ленты по
схеме, приведенной на рис. 8. Дегазированный латекс из усреднителя 1
насосом 2 через фильтр 3 подается на каскад коагуляции (аппараты 4,
5, 6), каучук выделяется из латекса растворами хлорида натрия и серной
кислоты. Промывка каучука и формование ленты осуществляются на лентоотливочной
машине 7. Для этого пульпа каучука с каскада коагуляции поступает в приемный
ящик лентоотливочной машины 8, откуда крошка каучука захватывается
движущейся перфорированной лентой. Крошка каучука разравнивается по всей ширине
ленты и уплотняется валками 9, промывается обратной и свежей умягченной водой
для удаления электролитов. Вода удаляется из ленты каучука на вакуум-коробках 10,
после чего лента проходит через рифлительные валки 11 и поступает на
сушку в многоходовую конвейерную сушилку 12, обогреваемую горячим
воздухом с максимальной температурой 140 °С. Затем лента каучука
охлаждается до 40 °С в нижней зоне сушилки, опудривается тальком на
пудровочной машине 13, наматывается в рулоны на намоточном станке 14,
упаковывается в мешки, маркируется и направляется на склад.
Вода, отходящая из первой зоны лентоотливочной машины, собирается
в сборнике 15, откуда насосом 16 подается на каскад коагуляции;
вода, отходящая из второй зоны лентоотливочной машины, выводится на очистку;
вода, отходящая из третьей зоны лентоотливочной машины, собирается в cборнике 17, откуда
насосом 18 подается в качестве промывной воды на лентоотливочную машину.
Для выделения каучука из латексов, содержащих некаль, используют
систему трубопроводов, в которых смешиваются потоки латекса и коагулирующих
агентов – хлорида кальция и уксусной кислоты.
Параметры коагуляции (расход электролитов, рН среды) зависят от
типа эмульгаторов, способа выделения и сушки каучука. Так, низкотемпературные
бутадиен-стирольные каучуки, полученные с применением мыл диспропорционированной
канифоли и жирных кислот, выделяют при 50 °С в виде крошки с помощью
электролитов (хлорида натрия и серной кислоты), при рН среды 2,5–3,5 в
присутствии небольших добавок костного клея или в виде ленты при рН среды 7,2–8,5
без костного клея теми же электролитами.
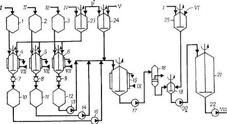
Рис. 9. Схема получения сажемаслонаполненных эмульсионных
каучуков [4]:
1 – емкость для масла; 2 – емкость для эмульгатора; 3 – емкость
для латекса; 4 – бункер; 5 – смеситель; 6 – диспергатор; 7, 8, 9 – аппараты
коагуляции; 10, 12 – вибросита; 11 – аппарат для промывки пульпы; 13 – молотковая
дробилка; 14, 15, 17, 18 – насосы; 16 – емкость для электролита; 19 – сборник
серума.
I – технический углерод; II – вода; III – углеводородное масло; IV – эмульгатор; V – латекс; VI – электролит; VII – умягченная вода; VIII – каучук на сушку; IX – вода на очистку.
Выпускаемые за рубежом сажемаслонаполненные бутадиен-стирольные каучуки
получают по схеме, представленной на рис. 10. В емкости 1 с мешалкой и рубашкой,
в которую подается водяной пар, минеральное масло подогревается для снижения
вязкости. Одновременно готовится грубая дисперсия технического углерода, для
чего в смеситель 5 дозируются необходимые количества умягченной воды и
технического углерода из бункера 4 при включенной мешалке и циркуляции
дисгшрсии с помощью насоса 14. Дисперсия технического углерода из
смесителя 5, подогретое масло из емкости 1 и эмульгатор из
емкости 2 гомогенизируются в аппарате 6, после чего смесь насосом
15 направляется в первый аппарат каскада коагуляции 7 на смешение с
латексом, подаваемым из мерника 3. Латекс, заправленный эмульсией
технического углерода и масла, поступает на коагуляцию в нижнюю часть аппарата 8,
куда одновременно из емкости 16 насосом 17 подается электролит
– раствор серной кислоты. Формование мелкозернистой крошки заканчивается в
аппарате 9, куда из сборника 19 насосом 18 подается серум.
Крошка каучука промывается на вибросите 10, отделяемая вода собирается в
сборнике 19. Далее крошка промывается водой в аппарате с мешалкой 11,
отделяется от воды на вибросите 12, поступает в молотковую дробилку 13
и направляется на сушку и упаковку.
Дисперсию технического углерода можно приготовить и без
эмульгатора. В этом случае используют аппараты, обеспечивающие интенсивное
смешение технического углерода с водой без поверхностно-активных веществ
(пароструйные эжекторы, струйно-вибрационные мельницы, механические устройства,
обеспечивающие высокие сдвиговые усилия, форсунки высокого давления и др.).
Макромолекула бутадиен-стирольных каучуков, получаемых
эмульсионной полимеризацией, характеризуется наличием следующих структур:
Около 80% звеньев бутадиена присоединены в положение 1,4-, около 20%
– в положение 1,2– Относительное содержание 1,4-цис-и 1,4-транс-звеньев
зависит от температуры полимеризации:
Звенья стирола распределены в макромолекуле нерегулярно.
Бутадиен-стирольные каучуки относятся к аморфным
некристаллизующимся полимерам. Ниже приведены их физико-химические свойства [4]:

Таблица 1. Основные
требования, предъявляемые к каучукам по ГОСТ 11138–78 [3]
Бутадиен-стирольные каучуки растворяются в ароматических и
алифатических углеводородах, не стойки к действию смазочных масел, однако
достаточно стойки к действию разбавленных кислот и полярных углеводородов,
стойки к действию воды. Воздействие теплоты, кислорода, озона и света вызывает
глубокие структурные изменения: на ранних стадиях преобладают процессы
деструкции, а с развитием термического окисления – процессы структурирования.
Каучуки, заправленные стабилизаторами, не изменяют свойств при хранении в
течение двух и более лет.
В СССР и России выпускаются следующие марки каучуков (в том числе
и α-метилстирольные):
Высокотемпературные: СКМС-10, СКМС-50, СКМС-ЗОРП, БС-45АК
На предприятии ОАО «Воронежсинтезкаучук» выпускаются
бутадиен-стирольные синтетические каучуки СКС-30 АРКМ-15 (ГОСТ 11138–78, ТУ
38.403121–98), СКС-30 АРКПН (ТУ 38.40384–99), СКС-30 АРКМ-27 (ТУ 38.303–03070–2001),
СКС-30 АРК (ТУ 38.40355–99) [7].
Эти каучуки не
требуют специальной пластикации. Они хорошо смешиваются с различными ингредиентами
резиновых смесей, а также хорошо совмещаются с другими типами каучуков общего
назначения (полибутадиеновыми, полиизопреновыми). Они используются в шинной
промышленности для приготовления протекторов и других деталей шин.
Таблица 2. Технические показатели каучука СКС-30 АРК, выпускаемого
ОАО «Воронежсинтезкаучук» [7]
|
Наименование показателя
|
СКС(СКМС) – 30 АРК
|
|
1 сорт
|
2 сорт
|
|
Вязкость по Муни, МБ 1÷4
(100 °С)
|
45–57
|
46–57
|
|
Разброс по вязкости
внутри партии, не более
|
5
|
6
|
|
Условная прочность при
растяжении МПа (кгс/см2), не менее
|
26,0 (265)
|
25,5 (260)
|
|
Относительное удлинение
при разрыве, %, не менее
|
550–750
|
550–750
|
|
Относительная
остаточная деформация после разрыва, %, не более
|
20
|
20
|
|
Эластичность по отскоку,
%, не менее
|
39
|
38
|
|
Потери массы при сушке,
%, не более
|
0,35
|
0,40
|
|
Массовая доля золы, %,
не более
|
0,6
|
0,6
|
|
Массовая доля
органических кислот, %
|
5,0–6,5
|
5,0–6,5
|
|
Массовая доля мыл
органических кислот, %, не более
|
0,15–0,20
|
0,15–0,20
|
|
Массовая доля
связанного мономера, %
стирола, или
α-метилстирола или
метилметакрилата
|
22,5–24,5
22–25
-
|
22,5–24,5
22–25
-
|
|
Массовая доля
антиоксиданта, %, не более,
ВС-1 или
ВС-30А или
ВТС-150 или
Агидола-2 или
Агидола-1 или
П-23 (алкофен Б) или
Фосфит НФ, АО-6, полигард
|
-
1,0–2,0
1,0–1,4
0,7–1,2
-
0,4–1,2
1,0–2,0
|
-
1,0–2,0
1,0–1,4
0,7–1,2
-
0,4–1,2
1,0–2,0
|
Эмульсионные бутадиен-стирольные каучуки относятся к наиболее
распространенным синтетическим каучукам общего назначения. Основная область их
применения – производство шин. Их широко используют также при изготовлении
транспортерных лент, различных резинотехнических изделий, обуви и др. Специальные
марки бутадиен-стирольных каучуков (например, СКМС-30 АРПД), не содержащие
электропроводящих примесей, используются в кабельной промышленности.
Бутадиен-стирольные каучуки с низким содержанием стирола (10%) применяются для
изготовления изделий, работающих в условиях низких температур. На основе
бутадиен-стирольных каучуков изготовляют защитные резины, стойкие к воздействию
γ-радиации.
Бутадиен-стирольные каучуки вулканизуются серой и перерабатываются
на обычном оборудовании резиновой промышленности; высокотемпературные каучуки
подвергаются термоокислительной пластикации. Ненаполненные вулканизаты на
основе бутадиен-стирольных каучуков отличаются низкими физико-механическими
показателями и не находят технического применения. В качестве наполнителя используется
технический углерод.
Выводы
Бутадиен-стирольный
каучук является одним из самых распространенных промышленно выпускаемых
каучуков общего назначения и выпускается в широком ассортименте и большом
объеме.
Распределение
звеньев бутадиена и стирола в макромолекуле полимера – нерегулярное,
статистическое.
Производство
бутадиен-стирольных каучуков может проводиться как в растворе, так и в
эмульсии. Эмульсионные бутадиен-стирольные каучуки в настоящее время являются
наиболее распространенными и дешевыми, они выпускаются на пяти заводах: в
Воронеже, Стерлитамаке, Тольятти, Омске и Красноярске.
Эмульсионную полимеризацию проводят при высокой (50°С – «горячая» полимеризация)
и при пониженной (5°С – «холодная» полимеризация) температуре.
Содержание полимера в эмульсионных каучуках составляет около 92–95%, а в растворных – около
98%.
В зависимости от условий получения средняя молекулярная масса
эмульсионных каучуков колеблется от 200 до 400 тыс. при широком ММР и
достаточно большой разветвленности цепей. Растворные каучуки имеют очень узкое
ММР.
Рассмотрены технологии производства эмульсионных и растворных
бутадиен-стирольных каучуков.
Расшифровка
обозначений каучука: СК(М) С – бутадиен – (метил) стирольный, 30 – содержание a-метилстирола, А –
низкотемпературная полимеризация, Р – полимеризация проводилась в присутствии
регуляторов полимеризации, К – эмульгатор – соли диспропорционированной иди
гидрированной канифоли, М-27 – содержание масла в %.
Список литературы
1. ФГУП «НИИСК» [Электронный
ресурс]. – [2006]. – Режим доступа: http://www.vrnsk.ru/product.php
8.
Brydson J.A., Rubber chemistry, L, 1978
9.
Wood L.A., «Rubber Chem. and Technol.», 1976, V. 49, №2, p.
189–99