Конструкції та сфера застосування GSIC, Т2С САР, ТА-60, ТА-65

  • Вид работы:
    Курсовая работа (т)
  • Предмет:
    Информатика, ВТ, телекоммуникации
  • Язык:
    Украинский
    ,
    Формат файла:
    MS Word
    3,13 Мб
  • Опубликовано:
    2012-10-11
Вы можете узнать стоимость помощи в написании студенческой работы.
Помощь в написании работы, которую точно примут!

Конструкції та сфера застосування GSIC, Т2С САР, ТА-60, ТА-65















Конструкції та сфера застосування GSIC, Т2С САР, ТА-60, ТА-65

Зміст

Вступ

1. GSIC

1.2 Етапи монтажу (приклад GSIC-1/2-1 5 / 8)

2. Т2С САР

2.1 Інструкція по монтажу

3 . ТА-60_Toc3192301564 . ТА-65

Висновок

СПИСОК ВИКОРИСТАНОЇ ЛІТЕРАТУРИ

Вступ


У ході написання даної курсової роботи на тему: «Конструкції та сфера застосування GSIC, Т2С САР, ТА-60, ТА-65» я вивчив та навчився робити монтаж та демонтаж муфт та вивчив схеми токопроходження в класичних ТА.

Також розкрив такі питання :- це муфта гелевого типу для герметизації коннектора антени.

Т2С САР - це механічні тупикові муфти.

ТА-60 - це апарат який випускався в першій половина 60-х років в СССР заводом ВЕФ і має дві модифікації АТС і РТС      .

ТА-65 також випускався в двох модифікаціях на тому ж заводі.

А також в цій курсовій роботі розповідається про побудову телефонних апаратів, а саме - до складу телефонних апаратів, призначених для роботи в телефонних мережах, входять такі обов'язкові елементи: мікрофон і телефон, об'єднані в мікротелефону трубку, викличний пристрій, трансформатор, розділовий конденсатор, номеронабирач, важільний перемикач. Мікрофон служить для перетворення звукових коливань мови і електричний сигнал звукової частоти. Мікрофони можуть бути вугільними, конденсаторними, електродинамічними, електромагнітними, п'єзоелектричними. Їх можна класифікувати на активні і пасивні. Активні мікрофони безпосередньо перетворюють звукову енергію в електричну. У пасивних ж мікрофонах звукова енергія перетворюється в зміну будь-якого параметра (найчастіше - ємності і опору). Для роботи такого мікрофона обов'язково потрібно допоміжне джерело живлення.

У масових телефонних апаратах застосовують, як правило, вугільні мікрофони, в яких під дією звукових хвиль змінюється електричний опір вугільного порошку, що знаходиться під мембраною. Найбільш широко використовують мікрофонні капсулі типів МК-10, МК-16, що володіють досить високою чутливістю (в описуваних пристроях застосовані в основному вугільні мікрофони). На принципових схемах мікрофон позначають латинськими буквами ВМ.

Телефоном називають прилад, призначений для перетворення електричних сигналів в звукові і розрахований для роботи в умовах навантаження на вухо людини. Залежно від конструктивних особливостей телефони поділяють на електромагнітні, електродинамічні, з диференціальної магнітної системою і п'єзоелектричні. У телефонних апаратах найбільшого поширення набули телефони електромагнітного типу. У таких телефонах котушки закріплені нерухомо. Під дією протікає в котушках струму виникає змінне магнітне поле, що приводить в рух рухливу мембрану, яка і випромінює звукові коливання. У сучасних телефонних апаратах застосовують в основному телефонні капсулі типу ТК-67, а в апаратах застарілих конструкцій - також ТК-47 і ТА-4.

Смуга робочих частот для мікрофонів і телефонів, що використовуються в телефонних апаратах, становить приблизно 300 ... 3500 Гц.

На принципових схемах телефон позначають латинськими буквами BF.

Для зручності користування мікрофон і телефон об'єднані в мікротелефоній трубці.

Викличний пристрій служить для перетворення сигналу змінного струму в звуковий сигнал. Застосовують електромагнітні або електронні викличні пристрої. Перше з них являє собою одно або двох катушечний дзвінок. Звуковий сигнал утворюється в результаті удару бойка про дзвінкові чашки. Протікає в котушках струм частотою 16 ... 50 Гц створить змінне магнітне поле, яке приводить у рух якір з бойком. Як правило, в телефонних дзвінках використовують постійні магніти, які створюють певну полярність магніто-провода, тому такі дзвінки називають поляризованими. Опір обмоток дзвінка постійному струму становить 1,5 ... 3 кОм, робоча напруга 30 ... 50 В. На принципових схемах дзвінок позначають латинськими буквами НА.

Електронний викличний пристрій перетворює сигнал виклику в звуковий сигнал, який може імітувати, наприклад, спів птахів. Як акустичного випромінювача при цьому використовують телефон або п'єзоелектричний викличний прилад ВП-1. Такі викличні пристрої застосовують, наприклад, у сучасних телефонних апаратах ТА-1131 "Лана", ТА-1165 "Стелла" та ін. Електронні викличні пристрої виконують на транзисторах.

Трансформатор телефонного апарату призначений для зв'язку окремих елементів розмовної частини і для узгодження їх опорів з вхідним опором абонентської лінії. Він, крім того, дозволяє усувати так званий місцевий ефект, про що буде сказано нижче. Трансформатори виготовляють з окремими обмотками або у вигляді автотрансформаторів.

Розділовий конденсатор служить елементом підключення викличного пристрою до абонентської лінії в режимі очікування і прийому виклику. При цьому забезпечується практично нескінченно великий опір телефонного апарату постійному струму і малий опір - змінному. У телефонних апаратах застосовують розділювальні конденсатори типів МБМ, К73-П ємністю 0,25 ... 1 мкФ і на номінальну напругу 160 ... 250 В.

Номеронабирач забезпечує подачу імпульсів набору номера в абонентську лінію з метою встановлення необхідного з'єднання. Імпульси служать для періодичних замикань і розмикань лінії. У сучасних телефонних апаратах застосовують механічні та електронні номеронабирачі. Дисковий механічний номеронабирач має диск з десятьма отворами. При обертанні диска за годинниковою стрілкою заводиться пружина механізму номеронабирача. Після відпускання диска він обертається у зворотний бік під дією пружини, при цьому відбувається періодичне розмикання контактів, комутуючих абонентську лінію. Необхідна швидкість і рівномірність обертання диска досягаються наявністю відцентрового регулятора або фрикційного механізму. Формування імпульсів при вільному русі диска забезпечує їх стабільну частоту і необхідний інтервал між імпульсними посилками, відповідними двом сусіднім цифрам набирається номера. Необхідний інтервал забезпечується завдяки тому, що число розмикань імпульсних контактів завжди вибирається на одне-два більше, ніж потрібно подати імпульсів в лінію. Цим забезпечується гарантована пауза між пачками імпульсів (0,2 ... 0,8 с). При цьому зазначені зайві імпульси в лінію надходять, оскільки в цей час імпульсні контакти шунтуються однієї з груп контактів номеронабирача. Є також контакти, які замикають телефон при наборі номера, щоб виключити неприємні клацання. Частота імпульсів, що формуються номеронабирачем, повинна складати (10 ± 1) імп. / С. Число проводів, що з'єднують номеронабирач з іншими елементами телефонного апарату, може бути 3 - 5.

Електронні номеронабирачі, якими комплектуються багато сучасних телефонні апарати (наприклад, ТА-5, ТА-7, ТА-101), виконані на інтегральних мікросхемах і транзисторах. Набір номера здійснюють натисканням кнопок клавіатури - так званої та статури. Оскільки швидкість натискання кнопок може бути як завгодно великий, в середньому на наборі однієї цифри номера економиться 0,5 с. Крім того, тастатурні номеронабирачі надають користувачам різні зручності, що економлять час: запам'ятовування останнього набраного номера, можливість запам'ятовування декількох десятків номерів і ін. Живлення електронних номеронабирачів здійснюється як від абонентської лінії, так і від мережі напругою 220 В через блок живлення.

Важільний перемикач забезпечує підключення до абонентської лінії викличного пристрою телефонного апарата в неробочому стані (мікротелефона трубка лежить) і розмовних кіл або номеронабирача в робочому стані (трубка знята). Важільний перемикач являє собою групи з декількох перемикаючих контактів, що спрацьовують при знятті телефонної трубки.

Крім перерахованих елементів до складу телефонного апарату входять також резистори, конденсатори, діоди, транзистори, що утворюють розмовний ланцюг апарату.

1. GSIC

Муфта гелевого типу для герметизації коннектора антени гелева муфта є водонепроникною системою, що забезпечує герметичність коаксіального коннектора при переході з джампера на фідер або з джампера на антену зовнішньої установки.

Корпус муфти містить передовий матеріал, розроблений на основі гелю, що забезпечує надійний захист від вологи.

Простота монтажу і тривалий термін експлуатації гарантують надійність та економічність використання муфти.

• Герметизуючі властивості гелю забезпечують надійний захист з'єднання в широкому діапазоні температур (-30 ° С / +60 ° С).

• При монтажі не потрібно роз'єднання коннектора.

• Муфта просто і легко монтується.

• Передбачено швидкий і простий демонтаж, можливість повторного використання.

• Гелевий матеріал є ефективним бар'єром від надходження води та інших забруднюючих речовин (категорія захисту - 1Р68).

• Для монтажу або демонтажу муфти не потрібні додаткові стрічки, мастика або інструменти.

Склад комплекту

• Основна частина (і) з інтегрованою гелевою герметизацією

• Фіксуючий замок (ки)

• Інструкція з монтажу

 

1.2 Етапи монтажу (приклад GSIC-1/2-1 5 / 8)



 

. Т2С САР


Механічна тупикова муфта

• Муфта забезпечує герметизацію кабелів з мідними провідниками не містяться під надлишковим тиском, які підвішуються, прокладаються в кабельній каналізації або безпосередньо в ґрунт.

• Універсальна конструкція муфти з гелевим ущільненням дозволяє істотно спростити монтаж і розширити можливості її застосування.

• Передбачено простий і зручний перемонтаж муфти.

• Зміна конфігурації кабелю потребує мінімум додаткових комплектуючих аксесуарів.

• Два стандартних розміру муфти дозволяють застосовувати її на кабелі максимальною ємністю до 100 пар.

• Гнучка система розгалуження кабелю: кожен порт забезпечує герметизацію одного або декількох кабелів

• Монтаж не вимагає використання спеціальних інструментів.

• Механічний захист кабелю здійснюється за допомогою особливої ​​кріпильної стрічки.

• Скоби кріплення при монтажі вбудовані в корпус муфти.

• Конструкція муфти забезпечує високу стійкість до механічних впливів.

• Термін зберігання необмежений

Склад комплекту

Корпус (2 половини)

Розгалужувач для кабелів

Болти і шайби

Пояски-стяжки

Гелева герметизуюча стрічка

Кріпильні фіксують стрічки

Мірна стрічка

Розгалужувальні затискачі

Заглушки для герметизації вводів вільних

Серветки для знежирення

Інструкція по монтажу

Кріпильний кронштейн (замовляється окремо)

Комплект дозволяє провести герметизацію до 5 кабелів в кожне введення і використовується для заміни або монтажу нових кабелів. Зразок замовлення: Т2С-САР-PS-INT

Склад комплекту

Гелева герметизуюча стрічка

Кріпильні фіксують стрічки

Розгалужувальні затискачі

Пояски-стяжки

Мірна стрічка

Серветки для знежирення

Інструкція по монтажу

2.1 Інструкція по монтажу


Монтажні інструменти

• Кабельний маркер

• Ножиці

• Викрутка

• Ключ

• ПВХ стрічка

• Кусачки

Монтажні інструменти

Перевірте кабельний колодязь на наявність газу і виконуйте прийняті правила техніки безпеки при монтажі.

Вибір порту

Кожен з портів призначений для відгалуження одного чи декількох кабелів. Після очищення оболонки кабелю, визначте кількість і розмір кабелю, що вводиться в порт. Кабелі з різними діаметрами можуть бути введені в один порт, якщо мірна стрічка допускає це .

Положення кабелю

Виберіть в які порти вводяться кабелі і в які порти встановлюються блокуючі заглушки. При першому введенні кабелю в муфту заповнюйте нижні порти. Це полегшить монтаж наступних кабелів.

Компоненти

Після того, як зросток закритий, всі запасні частини (пояски-стяжки, гелеві стрічки, гумові / гелеві накладки, блокуючі заглушки) повинні бути збережені для майбутнього використання. Ці компоненти можуть бути використані при монтажі додаткових кабелів.

Комплект герметизації порту

Комплект герметизації порту замовляється окремо. Комплект включає достатню кількість компонентів, щоб додати або видалити кілька або один кабель в зайнятий або вільний порт.

Послідовність виконання монтажу


. Вставивши болти з шайбами у верхній напівкорпус муфти я повернув їх на кілька оборотів так, щоб вони трималися в кришці. Два довгих болта Розмістив в отворах над кабельними портами.

2. Встановив пояски-стяжки в отворах на нижній половині муфти. Вставив пояски-стяжки в роздільники кабелю. Пояски-стяжки забезпечують фіксацію кабелю і блокуючих заглушок в портах під час монтажу


. Діставши знежирювальну серветку з пакета я очистив оболонки кабелів на відстані 200 мм від зрізу оболонки.


. Встановлюю смужку індикаторного стрічки на кабель. Чорна частина індикатора повинна бути поміщена на зрізі кабелю. Позначтв всі кабелі як показано для положень.

А1. А2. Встановив затискну стрічки у положення.

В. Встановив гелеву герметизуючу стрічку.


. Для одиночних кабелів використав мірну стрічку для визначення необхідної довжини роз’єму стрічки. Мірна стрічка покриває число необхідних секцій роз’їмів стрічки. Для монтажу декількох кабелів см. п.п.14 - 23. Для одиночних кабелів не враховуйте червоне кодування на стрічці.


. Якщо необхідна довжина роз’єму стрічки перевищує 25 секцій, дві стрічки можуть бути з'єднані разом так, щоб забезпечити необхідну кількість секцій.

7. Обрізав затискну стрічку на необхідну довжину. Цифри, надруковані на роз’їмній стрічці, полегшують процес відрізки стрічки за необхідною довжині. Для кожного кабелю необхідні 2 набори роз’їмної стрічки.


. Обрізав першу секцію роз’їмної стрічки, як показано на малюнку, але не зрізав її повністю. Частково відрізана секція може бути використана як допоміжний засіб фіксації стрічки при обгортанні її навколо кабелю. (див. п. 9).


. Обернув затискну стрічку навколо кабелю (стороною з шорсткими виступами вниз) між внутрішніми і зовнішніми відмітками на кабелі (область А1 і А2 в п. 4). Видалив першу секцію.


.Утримуючи затискну стрічку на місці, закріпив її ПВХ стрічкою. Зверніть увагу: можлива установка роз’їмної стрічки відразу на кабелі і потім переміщення її в правильне положення.


. Визначив довжину гелевої стрічки, обертаючи мірну стрічку навколо оболонки кабелю.

12. Обрізав гелеву стрічку до потрібної довжини. Використоваючи шаблон, надрукований на краю монтажної інструкції або квадрати, надруковані на знімному папері гелевої стрічки. Квадрати надруковані за збільшенням з кроком 1 см.


. Обернув гелеву стрічку між 2-ма смугами роз’їмної стрічки (область 'В' інструкції п. 4). Зверніть увагу: не розтягуйте гелеву стрічку під час обертання.


. Монтаж декількох кабелів. Для розгалуження від 2 до 5 кабелів. Визначаю відповідність розміру , що вводяться в порт кабелів. Утримую кабелі разом (можна використовувати ПВХ стрічку). Встановлюю вимірювальну стрічку. Якщо видима червона зона, вийміть один кабель до появи чорної зони на стрічці.


. Визначаю загальний зовнішній діаметр, вимірявши кабелі як діаметр одиночного кабелю для визначення необхідної довжини гелевої і затискної стрічки. Відрізав обидві стрічки до необхідної довжини, але не встановлюю їх на кабель.


. Для 2 кабелів. Видалтв чотири прямі секції (без круглого профілю) з двох гумових / гелевих накладок.

17. Встановив поясок-стяжку навколо кабелів між зрізом оболонок та 1-ї маркуванням. Встановлював гумову / гелеву накладку між кабелями (гумова секція повинна вписуватися в область А1, п. 4). Встановляв 2-у накладку, склавши кінці гелю і накладок разом. Гумовий кінець другогої накладки встановляв між кабелями в області А2. Виконайте операції з п. 21.


. 3, 4 або 5 кабелів. Гумові / гелієві накладки відрізав в залежності від кількості розгалужувальних кабелів в порту.

Видаляю прямі секції як показано на малюнку:. 2 секції для 3 кабелів. 1 секцію для 4 кабелів. 0 секцій для 5 кабелів


. Малюнок вище - приклад для розгалуження 4 Кабель (1 секція видалена з обох гумових накладок і одиночної гелевою накладки).


. Встановив пояски-стяжки навколо кабелів між зрізом оболонки і першою маркуванням. Вставляв дві гумові / гелієві накладки між кабелями. Гумова секція накладки встановлюється в зоні А1 і А2. Гелеві секції встановлюються в область В. Стискав пучок кабелю другим пояском-стяжкою. Видаляв кінці паска-стяжки.


. Зрізав секції, які виступають за межі пучка кабелів. Не обов'язково повністю відрізати виступаючі секції врівень з оболонкою кабелів.

22. Визначав загальний зовнішній діаметр, вимірявши діаметри кабелів як діаметр одиночного кабелю. Встановлював затискач і гелеву стрічки як показано в п. 15.


. Затискану стрічка встановлював поверх гумової накладки, і гелева стрічка встановлюється поверх гелевою накладки.


. Заглушки для герметизації вільних портів. Обертаю гелеву стрічку навколо центру заглушки. Необхідна довжина гелю (280 мм) відзначена на мірній стрічці (чорними квадратами), як показано на малюнку. Заглушки повинні бути встановлені в кожен з вільних портів муфти.


. Вставши кабелі в нижну половину муфти і затягую паски-стяжки. Переконавшись, що замок паска-стяжки знаходиться зверху.


. Розташувавши кабелі або блокуючі заглушки на роздільнику портів, зафіксував їх пасками-стяжками. Переконайтеся, що замок паска-стяжки знаходиться зверху. Обрізаю надлишок паска-стяжки і встановлюю роздільник у нижній половині муфти.

Примітка

Тупиковий кінець роздільника встановіть у напрямку до зовнішньої частини муфти.


. Встановлюю верхню половину корпусу на нижній частині муфти. Переконавшись, що кабелі та з'єднувачі правильно укладені усередині муфти.


. Затягнув болти, починаючи з двох довгих, а потім два болта біля тупикової частини муфти. Не затягуючи болти остаточно.

29. Послідовно загортаю всі інші болти по периметру муфти, не затягуючи їх повністю.


. Після виконання п. 29 переконався, що напрями пластикових індикаторів виступають з корпусу муфти. Продовжую закручування, якщо рівень напрямних не досить бачимо.


. Перевіряю відсутність видимого проміжку між двома половинами корпусу муфти. Невеликий зазор прилеглих поверхонь з боку портів муфти допускається.


. Муфта готова до використання і закріплення (при необхідності).


. Кріпильний кронштейн (замовляється окремо) встановлюється в нижній ребристій частини муфти, як показано на малюнку. Широкий пасок-стяжка (не входить до складу комплекту) забезпечує фіксацію кріпильного кронштейна на підставі муфти. Затягніть поясок-стяжку і відріжте його надлишок.

34. Демонтаж. Відкрутити болти, не виймаючи їх з напрямних отворів на корпусі муфти. Відкрийте муфту. Проведіть демонтаж, слідуючи п.п. 27-32. Немає необхідності замінювати компоненти муфти, якщо не вводяться нові або не замінюються вже встановлені кабелі.

Показники правильного монтажу :

• Немає видимих проміжків між прилеглими частинами корпусу муфти (див. п. 31).

• Напрямні індикаторів виступають за поверхню муфти.

• Затискана стрічка видима у всіх заповнених портах.

• Відсутні залишилися (не встановлені) болти або шайби після закриття муфти.

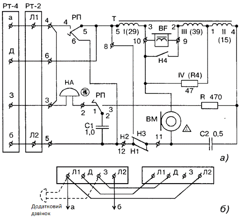
3. ТА-60


Телефонний апарат ТА-60 (мал. 1) випускався заводом ВЕФ у першій половині 60-х в двох модифікаціях: АТС і РТС.

 

Мал 1 Зовнішній вигляд ТА-60

На схемі мал. 2 а представлена модифікація АТС. У модифікації РТС між контактами встановлюється перемичка, а замість НН на корпусі ТА кріпиться заглушка.

Апарат не має захисту від акустичного удару (обмежувача амплітуд в ланцюзі телефонного капсулі), а в якості балансного резистора використовується обмотка IV трансформатора, намотана биполярно. Для включення за схемою «Директор-секретар» на основних ТА потрібно зняти перемичку 3-4. Для включення додаткового дзвінка-зняти перемичку 3-4, дзвінок підключити до клем розетки JI 1 (a) і 3 або до клем 3-4 ТА.

Мал. 2 Схема токопроходження та ТА-60

Токопроходження:

Ланцюг виклику : а => Л1 => НА => РП1 => РП2 => С1 => Л2 => б.

Ланцюг живлення мікрофону: а => Л1 => РП4 => РП5 => ТІобм. => ВМ => Н2/Н1 => Л2 => б.

Ланцюг вихідного розмовного току :

-           лінійна:

ВМ => Н2/Н1 => Л2 => б => АТС => а => Л1 => РП4 => РП5 => ТІобм. => ВМ;

-           балансна:

ВМ => ТІVобм.(R4) => ТІІобм. =» С2/R => РПЗ => РП2=> С1 => Н1/НЗ => ВМ.

Ланцюг вхідного розмовного току:

-           первинний:

а => Л1 => РП4 => РП5 => ТІобм. => TIVобм.(R4) => ТIIобм. => С2 => Н2/Н1 => Л2 => б;

-           вторинна:

BF => TIVобм.(R4) => TIIIобм. => BF .

Ланцюг набору номера : а => Л1 => РП4 => РП5 => НЗ => Н1 => Н2 => Л2 => б.

ВМ - мікрофон; => - послідовно ; ВГ - телефон; / - параллельно. НА - дзвінок;

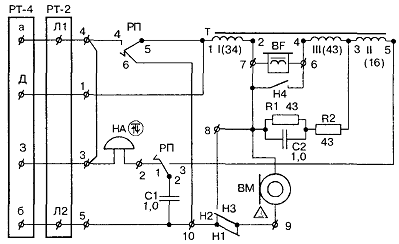
4. ТА-65


Телефонний апарат ТА-65 (мал. 3) також випускався в двох модифікаціях для використання в мережах АТС і РТС.

Мал. 3 Зовнішній вид ТА-65

У схемі (мал. 4) на ТА використовується три обмотковий трансформатор, балансний ланцюг складений з резисторів і ємностей, в ланцюг набору номера включена перша обмотка трансформатора, що поліпшило форму імпульсів при наборі. ТА - 60

ТА - 65

Мал 4 Схема токопроходження на ТА-65

Токопроходження:

Ланцюг виклику : а =>Л1 => НА => РП1 => РП2 => С1 => Л2 => б.

Ланцюг живлення мікрофону: а => Л1 => РП4 => РП5 => ТІобм. => ВМ => Н2/Н1 => Л2 => б .

Ланцюг вихідного розмовного току:

-           лінійна:

ВМ => Н3/Н1 => Н2 =>Л2 => б => АТС => а => РП4 => РП5 => ТІобм. => ВМ;

-           балансна:

Ланцюг вхідного розмовного току:

-           первинна:

а => Л1 => РП4 => РП5 => ТІобм. => R1/С2 => R2 => ТІІобм. => РПЗ => РП2 => С1 =>Л2 => б;

вторинна:

ВF => ТIIIобм. => R2 => R1/С2 => BF.

Ланцюг набору номера:

а =>Л1 => РП4 => РП5 => ТІобм. => НЗ => Н1 =>Н2 => Л2 => б.

Висновок


За час написання цієї курсової роботи я навчився та дізнався про:

Те, з чого виготовлена та для чого призначена муфта GSIC, як її монтувати та демонтувати ;

Про склад комплекту муфти Т2С САР, та місця їх застосування ;

Дізнався де і коли виготовляли ТА-60 та ТА-65, схеми токопроходження в них.

Взагалі телефонний апарат це самий головний винахід людства. Який дав поштовх до розвитку інших важливих відкриттів. Найголовніший з них це винайдення Інтернету. Інтернет це всесвітня павутина, яка об’єднує в собі майже всіх людей, які користуються ним і тих хто не користується. Тут зібрана інформація про всіх людей нашої планети, про всі відкриття, самі свіжі новини і так ділі. Перший прототип сучасного телефону запатентовано в 1876 <http://uk.wikipedia.org/wiki/1876> році американським винахідником Олександром <http://uk.wikipedia.org/wiki/%D0%91%D0%B5%D0%BB%D0%BB_%D0%90%D0%BB%D0%B5%D0%BA%D1%81%D0%B0%D0%BD%D0%B4%D0%B5%D1%80_%D2%90%D1%80%D0%B5%D1%85%D0%B5%D0%BC> Белом. Трубка Бела служила почергово і для передачі і для прийому звуку. Вона не мала дзвінка, а виклик абонента відбувавався через трубку за допомогою свистка. Дальність дії такого приладу не перевищувала 500 метрів. На першість у винаході телефону, окрім Бела, претендувало близько трьох десятків вчених, серед яких були Мак Доноут, Едісон, Грей, Долбір, Блейк, Ірвін і Фелькер. Це призвело до виникнення низки судових процесів у США <http://uk.wikipedia.org/wiki/%D0%A1%D0%A8%D0%90>, які лише підтвердили колективність винаходу, визнавши за різними винахідниками першість за окремими пунктами. З часу винайдення телефону в ньому було багато змін . Змінювались розміри, форми та можливості. Але саме головне залишилось . Це здатність придавати звукові сигнали різної форми на далекі відстані за короткий проміжок часу. Взагалі дана курсова робота була цікава і я дізнався багато нового .

Список використаної літератури

телефонний апарат муфта мережа

1. Давыдовский В.М. - Телефонные апараты и коммутаторы МБ и ЦБ. - М: Связбиздат,1942

. ГОСТ 7153-85 Аппараты телефонные общего применения. Общие технические условия.

. Дубровский Е.П. - Абонентские устройства городских телефонных сетей. Справочник. - М.: Радио и связь, 1986.

. Кизлюк АИ. - Справочник по устройству и ремонту телефонных аппаратов зарубежного и отечественного производства. - М.: Антелком, 1998.

. Корякин-Черняк С.Л., Котенко Л. - Телефонные сети и аппараты. - К., СПб: Наука и Техника, 1998.

. Пономаренко А.А., Корякин-Черняк С.Л. - Телефоны, АОНы, радиотелефоны. - М., К.: Наука и Техника, Солон, 1995.

. Микросхемы для современных импортных телефонов. Справочник. - М.: Додзка, 1998.

. Гурин А.С. и др. - Телефонния - М: Воениздат,1963

. Городская телефонная связь - М:Радио и связь,1987

. Tuco Electronics руководство по монтажу муфт

Похожие работы на - Конструкції та сфера застосування GSIC, Т2С САР, ТА-60, ТА-65

 

Не нашли материал для своей работы?
Поможем написать уникальную работу
Без плагиата!
Без нейросетей!