Производство фосфорной кислоты

  • Вид работы:
    Реферат
  • Предмет:
    Другое
  • Язык:
    Русский
    ,
    Формат файла:
    MS Word
    1,25 Мб
  • Опубликовано:
    2012-11-25
Вы можете узнать стоимость помощи в написании студенческой работы.
Помощь в написании работы, которую точно примут!

Производство фосфорной кислоты

МИНИСТЕРСТВО ОБРАЗОВАНИЯ И НАУКИ, МОЛОДЁЖИ И СПОРТА УКРАИНЫ

ХЕРСОНСКИЙ НАЦИОНАЛЬНЫЙ ТЕХНИЧЕСКИЙ УНИВЕРСИТЕТ

ПЕРЕКОПСКИЙ ФАКУЛЬТЕТ



Кафедра химических технологий

и биохимического синтеза



Реферат на тему:

“Производство фосфорной кислоты”



Выполнила: студент группы 1ПХНЗ,

Афанасьева Оксана Артуровна

Проверил: доцент,

Морозова Людмила Никифоровна




Армянск 2012

Содержание

1. Введение

2. Литературно-теоретическая часть

2.1 Продукт, свойства, применение

2.2 Физико-химические основы получения

3. Технологическая часть

3.1 Методы производства

3.2 Технологическое оформление производства фосфорной кислоты

3.2.2 Производство фосфорной кислоты экстракционным методом

4. Экологическая часть

4.1 Очистка сточных вод производства экстракционной фосфорной кислоты

4.2 Утилизация шлаков и сточных вод

5. Выводы

Список использованной литературы

1. Введение


Фосфорная кислота имеет большое значение как один из важнейших компонентов питания растений. Фосфор используется растениями для построения своих самых жизненно важных частей - семян и плодов.

Производные ортофосфорной кислоты очень нужны не только растениям, но и животным. Кости, зубы, панцири, когти, иглы, шипы у большинства живых организмов состоят, в основном, из ортофосфата кальция. Кроме того, ортофосфорная кислота, образуя различные соединения с органическими веществами, активно участвуют в процессах обмена веществ живого организма с окружающей средой. В результате этого производные фосфора содержатся в костях, мозге, крови, в мышечных и соединительных тканях организмов человека и животных. Особенно много ортофосфорной кислоты в составе нервных (мозговых) клеток, что позволило А.Е. Ферсману, известному геохимику, назвать фосфор «элементом мысли».

Получение фосфорной кислоты в последнее время превращается в важное звено всей отрасли, связанной с производством удобрении. Известно, что ортофосфорная кислота (Р2О5 · ЗН2О) при нагревании подвергается дегидратации, превращаюсь в пирофосфорную кислоту Р2О5 · 2Н2О. Дальнейшая дегидратация может привести к образованию триполифосфорной ЗР2О5 · 5НО и других полифосфорных вплоть до метафосфорной кислоты НРО3 и ее полимеров (Р2О5 · Н2О)П. В производстве эту смесь называют суперфосфорной кислотой. Она содержит до 80% Р2О5, что превращает ее в ценное сырье для получения высококонцентрированных фосфорных и сложных удобрений.

Для этих целей ежегодно добывается во всем мире фосфорсодержащей руды около 100 млн. т. Фосфорные удобрения не только способствуют повышению урожайности различных сельскохозяйственных культур, но и придают растениям зимостойкость и устойчивость к другим неблагоприятным климатическим условиям, создают условия для более быстрого созревания урожая в районах с коротким вегетативным периодом. Они также благоприятно действуют на почву, способствуя ее структурированию, развитию почвенных бактерий, изменению растворимости других содержащихся в почве веществ и подавлению некоторых образующихся вредных органических веществ.

Немало ортофосфорной кислоты потребляет пищевая промышленность. Дело в том, что на вкус разбавленная ортофосфорная кислота очень приятна и небольшие ее добавки в мармелады, лимонады и сиропы заметно улучшают их вкусовые качества. Интересны и другие применения ортофосфорной кислоты в промышленности. Например, было замечено, что пропитка древесины самой кислотой и ее солями делают дерево негорючим. На этой основе сейчас производят огнезащитные краски, негорючие фосфодревесные плиты, негорючий фосфатный пенопласт и другие строительные материалы.

В 2005 г. мировое производство фосфорной кислоты достигло 34.6 млн. т Р2О5, увеличившись на 3,6% по сравнению с уровнем 2004 г. Мировая торговля фосфорной кислотой в 2005 г. выросла на 3% - до 5,0 млн. т Р2О5.

В период с 2006 по 2010 гг. мировые мощности по производству фосфорной кислоты возрастут, согласно прогнозу, на 5,4 млн. т и достигнут значения в 48.5 млн. т Р2О5 к 2010 г. Основные проекты по их увеличению будут осуществлены в Алжире, Китае, Египте, Марокко, России, Саудовской Аравии и Тунисе.

Мировые поставки фосфорной кислоты оцениваются в 35,4 млн. т в 2006 г. и достигнут 40,7 млн. т Р2О5 в 2010 (средний ежегодный рост - 3,7%). Принимая в расчёт использование фосфорной кислоты для производства удобрений и в других целях, средняя мировая потребность в ней будет расти на 3,3% в год и к 2010 г. достигнет 38,7 млн. т Р2О5. К 2010 г. превышение предложения фосфорной кислоты над спросом удвоится и достигнет 2,0 мл т Р2О5 из-за ввода в строй новых мощностей.

По оценке Сельскохозяйственного Комитета IFA мировая потребность в фосфорных удобрениях (Р2О5) в 2005 г. календарном году составит 37,7 млн. т Р2О5, что на 3% больше уровня 2006 г. К 2010 г. мировая потребность в фосфорных удобрениях должна достичь 41,5 млн. т Р2О5 (ежегодный прирост после 2007 г. - 2,5%).

Различные соли фосфорной кислоты широко применяют во многих отраслях промышленности, в строительстве, разных областях техники, в коммунальном хозяйстве и быту, для защиты от радиации, для умягчения воды, борьбы с котельной накипью и изготовления различных моющих средств.

Фосфорная кислота, конденсированные кислоты и дегидротированные фосфаты служат катализаторами в процессах дегидратирования, алкилирования и полимеризации углеводородов.

Все это позволяет сделать вывод, что фосфорная кислота является необходимым сырьем не только в химической промышленности, но и в пищевой.

2. Литературно-теоретическая часть


2.1 Продукт, свойства, применение


В технологии под фосфорной кислотой подразумевают ортофосфорную кислоту Н3Р04 (Р205-ЗН20) с содержанием в ней 72,4% Р2О5. ортофосфорная кислота представляет собой бесцветные кристаллы с температурой плавления 42,4°С, гигроскопичные и расплывающиеся на воздухе. В переохлажденном состоянии -- это густая маслянистая жидкость плотностью 1,88 т/м3. Очень хорошо растворима в воде (548 г на 100 г H2O при 20 °C), растворима также в этаноле и других обычных растворителях.. При нагревании подвергается дегидратации с образованием полифосфорных кислот различного состава (Р2О5·n Н2О), где n<3; пирофосфорной Н4Р2О7(Р2О5·2Н2О), триполифосфорной Н5Р3О10(ЗР2О5·5Н20) и т.д. Техническая полифосфорная кислота, содержащая 70 - 80% Р2О5 и известная под названием суперфосфорной кислоты, имеет плотность 1,8 - 2,0 т/м3 и температуру затвердевания 3 - 8°С. Высокое содержание P2O5 и способность образовывать растворимые комплексные соединения, позволяет использовать суперфосфорную кислоту для получения высококонцентрированных жидких и твердых фосфорных удобрений

Ортофосфорная кислота используется в пищевых добавках (E338), а также при пайке в качестве флюса (по окисленной меди, по чёрному металлу, по нержавеющей стали), также применяется для исследований в области молекулярной биологии.

Применяют ортофосфорную кислоту довольно широко. Основным ее потребителем служит производство фосфорных и комбинированных удобрений: фосфорных солей аммония, натрия, кальция, марганца и алюминия, а также для органического синтеза, в производстве активированного угля и киноплёнки, для производства огнеупоров, огнеупорных связующих, керамики, стекла, удобрений, синтетических моющих средств, в медицине, в металлообрабатывающей промышленности для очистки и полировки металлов, в текстильной для выработки тканей с огнезащитной пропиткой, нефтяной, спичечной промышленности, для производства реактивной и пищевой фосфорной кислоты Фосфорные удобрения придают растениям зимостойкость и устойчивость к другим неблагоприятным климатическим условиям, создают условия для более быстрого созревания урожая в районах с коротким вегетативным периодом.

         Фосфор используется растениями для построения своих самых жизненно важных частей - семян и плодов.

Производные ортофосфорной кислоты очень нужны не только растениям, но и животным. Кости, зубы, панцири, когти, иглы, шипы у большинства живых организмов состоят, в основном, из ортофосфата кальция. Кроме того, ортофосфорная кислота, образуя различные соединения с органическими веществами, активно участвуют в процессах обмена веществ живого организма с окружающей средой. В результате этого производные фосфора содержатся в костях, мозге, крови, в мышечных и соединительных тканях организмов человека и животных. Особенно много ортофосфорной кислоты в составе нервных (мозговых) клеток, что позволило А.Е. Ферсману, известному геохимику, назвать фосфор "элементом мысли". Весьма отрицательно (заболевание рахитом, малокровие, и др.) сказывается на состоянии организма понижение содержания в рационе питания соединений фосфора или введение их в неусвояемой форме.

Удобрения на основе ортофосфорной кислоты также благоприятно действуют на почву, способствуя ее структурированию, развитию почвенных бактерий, изменению растворимости других содержащихся в почве веществ и подавлению некоторых образующихся вредных органических веществ.

Немало ортофосфорной кислоты потребляет пищевая промышленность в качестве пищевой добавки (E338). На вкус разбавленная ортофосфорная кислота очень приятна и небольшие ее добавки в мармелады, лимонады и сиропы заметно улучшают их вкусовые качества.Также применяют в производстве газированной воды и для получения солей, изготовления печенья, сухарей.

Кислота ортофосфорная нашла свое применение и в сельском хозяйстве, в частности в звероводстве (в частности, при выращивании норок) используют выпойку р-ра ортофосфорной кислоты для профилактики повышенного рН желудка и мочекаменной болезни).

Интересны и другие применения ортофосфорной кислоты в промышленности. Например, было замечено, что пропитка древесины самой ортофосфорной кислотой и ее солями делают дерево негорючим. На этой основе сейчас производят огнезащитные краски, негорючие фосфодревесные плиты, негорючий фосфатный пенопласт и другие строительные материалы.

Удобрения на основе ортофосфорной кислоты также благоприятно действуют на почву, способствуя ее структурированию, развитию почвенных бактерий, изменению растворимости других содержащихся в почве веществ и подавлению некоторых образующихся вредных органических веществ.

Для этих целей ежегодно добывается во всем мире фосфорсодержащей руды около 100 млн. т. Фосфорные удобрения не только способствуют повышению урожайности различных сельскохозяйственных культур, но и придают растениям зимостойкость и устойчивость к другим неблагоприятным климатическим условиям, создают условия для более быстрого созревания урожая в районах с коротким вегетативным периодом. Они также благоприятно действуют на почву, способствуя ее структурированию, развитию почвенных бактерий, изменению растворимости других содержащихся в почве веществ и подавлению некоторых образующихся вредных органических веществ.

Различные соли фосфорной кислоты широко применяют во многих отраслях промышленности, в строительстве, разных областях техники, в коммунальном хозяйстве и быту, для защиты от радиации, для умягчения воды, борьбы с котельной накипью и изготовления различных моющих средств.

Фосфорная кислота, конденсированные кислоты и дегидротированные фосфаты служат катализаторами в процессах дегидротирования, алкилирования и полимеризации углеводородов.

Особое место занимают фосфорорганические соединения как экстрагенты, пластификаторы, смазочные вещества, присадки к пороху и абсорбенты в холодильных установках. Соли кислых алкилфосфатов используют как поверхностно-активные вещества, антифризы, специальные удобрения, антикоагулянты латекса и др. Кислые алкилфосфаты применяют для экстракционной переработки урановорудных щелоков.

2.2 Физико-химические основы получения


2.2.1 Физико-химические основы получения фосфорной кислоты экстракционным методом.

Экстракционный метод производства фосфорной кислоты основан на реакции разложения природных фосфатов серной кислотой. Процесс состоит из двух стадий: разложения фосфатов и фильтрования образовавшейся фосфорной кислоты и промывки сульфата кальция водой.

Сернокислотное разложение фосфата кальция представляет гетерогенный необратимый процесс, протекающий в системе «твердое тело - жидкость» и описываемый уравнением:

Ca5(PO4)3F + 5H2SO4 + nH3PO4 + 5mH2O = (n + 3)Н3РО4 + 5CaSO4 · mH2O + HF

Для удобства записи и упрощения расчетов формула двойной соли фторапатита 3Са3(РО4)2·СаF2 записывается в виде Ca5(PO4)3F.

Часть образовавшейся фосфорной кислоты возвращается в процесс. Фактически фосфат разлагается смесью серной и фосфорной кислот. В зависимости от концентрации фосфорной кислоты в системе и температуры образующийся сульфат кальция может осаждаться в виде ангидрита (m = 0), полу гидрата (m = 0,5) и дигидрата (m = 2). В соответствии с этим различают три варианта экстракционного метода производства фосфорной кислоты: ангидридный, полугидратный и дигидратный. В табл. 1. приведены условия разложения фторапатита для каждого из вариантов этого процесса.

 

Таблица 1

Условия разложения фторапатита

Тип процесса

Температура,°С

Концентрация Р2О5 в жидкой фазе, %

Теплота реакции, кДж/моль

Дигидратный

70-80

25-32

384,4

Полугидратный

95-100

38-48


Температурный режим зависит от варианта экстракционного процесса. В дигидратном методе гидратированный сульфат кальция осаждается в форме дигидрата при 70 - 80°С и концентрации кислоты в реакционной смеси 20 -32% Р2О5, в полугидратном методе - в форме полугидрата при 90 - 100°С и концентрации кислоты 35 - 42% Р2О5.

Высокая степень разложения фосфатов, равная 0,99 дол. ед., достигается всего за 1 - 1,5 часа. Практически процесс экстракции продолжается до 4- 8 часов. Это необходимо для образования крупных кристаллов сульфата кальция, которые легко фильтруются и промываются для извлечения фосфорной кислоты небольшим количеством воды. Образование крупных кристаллов способствует также перемешивание системы, незначительный избыток серной кислоты, снижающий степень пресыщения раствора и постоянство температуры процесса.

2.2.2 Физико-химические основы получения фосфорной кислоты электротермическим методом

Электротермический метод производства фосфорной кислоты основан на восстановлении фосфатов до элементарного фосфора, его последующем окислении до оксида фосфора (V) и гидратации оксида до фосфорной кислоты:

(PO4)3F> Рn > Р2О5 > Н3РО4.

. Получение фосфора. Восстановление фосфора из природных фосфатов представляет собой сложный многостадийный гетерогенный процесс, протекающий через стадии:

- нагревание компонентов шихты,

- поступление в расплав фосфата кальция и оксида кремния,

- диссоциация трикалъцийфосфата,

- диффузия продуктов диссоциации к поверхности частиц углерода,

- взаимодействие трикальцийфосфата с углеродом и образование фосфора, оксида углерода (II) и оксида кальция,

- удаление оксида кальция из зоны реакции в виде силикатов кальция.

В отсутствии флюсов реакция восстановления протекает при 1400°С в течение 20 минут. Для снижения температуры процесса и смещения равновесия реакции вправо в систему вводят оксид кремния, оксид алюминия или алюмосиликаты, связывающие образующийся оксид кальция в виде легко удаляемого шлака:

Ca5(PO4)3F + 15С + 6SiO2 -ЗР2 + 15СО + 3(3CaO·2SiO2) + CaF2 + Н

Н = 1730 кДж.

В присутствии флюсов реакция восстановления протекает с достаточно высокой скоростью при 1100 - 1300°С. Протекает в диффузионной области и ускоряется факторами, усиливающими диффузию в твердой фазе и в расплаве: повышением дисперсности компонентов шихты, образованием легкоплавких полиэвтектических систем и т.п. Для повышения подвижности расплава и облегчения выгрузки шлаков процесс восстановления ведут на практике при 1500°С.

. Сжигание фосфора - гетерогенный экзотермический процесс, протекает по уравнению:

Р4 жидк. + 5О2 газ = Р4О10 тв - Н

Н = 753кДж

Степень окисления фосфора зависит от температуры в зоне горения и от скорости диффузии кислорода к поверхности жидкого фосфора. Чтобы обеспечить полноту сгорания и исключить возможность образования низших оксидов фосфора, процесс ведут при температуре 1000 - 1400°С и двукратном избытке воздуха.

. Гидратация оксида фосфора (V) протекает через ряд стадии. На первой стадии процесса, вследствие высокой температуры в системе, взаимодействие паров оксида фосфора с водой дает метафосфорную кислоту.

Р4Н10 + 2Н2О = 4НРО3 - Н.

При понижении температуры метафосфорная кислота через полифосфорные кислоты превращается в фосфорную (ортофосфорную) кислоту:

НРОз + Н2О = Н3РО4 - Н.

Процесс гидратации димера оксида фосфора (V) является экзотермическим и сопровождается выделением значительного количества тепла, что учитывается при организации этой стадии технологического процесса.

 

3. Технологическая часть

 

.1 Методы производства


В промышленности фосфорную кислоту получают термическим и экстракционным методами.

Термический метод (позволяет производить наиболее чистую фосфорную кислоту) включает основные стадии: сжигание (окисление) элементного фосфора в избытке воздуха, гидратацию и абсорбцию полученного P4O10, конденсацию фосфорной кислоты. и улавливание тумана из газовой фазы. Существуют два способа получения P4O10: окисление паров P (в промышленности используют редко) и окисление жидкого P в виде капель или пленки. Степень окисления P в промышленных условиях определяется температурой в зоне окисления, диффузией компонентов и др. факторами. Вторую стадию получения термодинамически фосфорной кислоты - гидратацию P4O10 - осуществляют абсорбцией кислотой (водой) либо взаимодействием паров P4O10 с парами воды. Гидратация (P4O10 + 6H2O 4H3PO4) протекает через стадии образования полифосфорных кислот. Состав и концентрация образующихся продуктов зависят от температуры и парциального давления паров воды.

Экстракционный метод получения фосфорной кислоты основан на разложении природные фосфатов кислотами (в основные серной, в меньшей степени азотной и незначительно соляной). Фосфорнокислые растворы, полученные разложением азотной кислотой, перерабатывают в комплексные удобрения, разложением соляной кислотой - в преципитат.

Сернокислотное разложение фосфатного сырья [в странах СНГ главным образом Хибинского апатитового концентрата и фосфоритов Каратау] - основные метод получения экстракционной фосфорной кислоты, применяемой для производства концентрированных фосфорных и комплексных удобрений. Суть метода - извлечение (экстрагирование) P4O10 (обычно используют формулу P2O5) в виде H3PO4. По этому методу природные фосфаты обрабатывают H2SO4 с последующим фильтрованием полученной пульпы для отделения фосфорной кислоты. от осадка сульфата Ca. Часть выделенного основные фильтрата, а также весь фильтрат, полученный при промывке осадка на фильтре, возвращают в процесс экстрагирования (раствор разбавления) для обеспечения достаточной подвижности пульпы при ее перемешивании и транспортировке. Массовое соотношение между жидкой и твердой фазами от 1,7 :1 до 3,0:1.

Природные фосфаты разлагаются по схеме:


3.2 Технологическое оформление производства фосфорной кислоты

 

.2.1 Производство фосфорной кислоты электротермическим методом.

Технологический процесс производства фосфорной кислоты электротермическим методом может строиться по двум вариантам:

по одноступенчатой схеме, без предварительной конденсации паров фосфора, с непосредственным сжиганием выходящего из стадии восстановления фосфорсодержащего газа(рис.1);

по двухступенчатой схеме, с предварительной конденсацией паров фосфора и последующей переработкой его в фосфорную кислоту (рис. 2.):

Рис. 1. Технологическая схемы производства фосфорной кислоты термическим методом:    одноступенчатая

Рис. 2. Технологическая схема производства фосфорной кислоты термическим методом двухступенчатая

При окислении фосфора и гидратации оксида фосфора (V) выделяется большое количество тепла, которое для поддержания оптимального теплового режима процесса должно отводиться из системы.

Наиболее распространены циркуляционно-испарительные схемы, в которых охлаждение газов происходит за счет теплообмена с циркулирующей фосфорной кислотой и в результате испарения из нее воды. Подобная технологическая схема установки производительностью 60 тыс. тонн в год 100% -ной кислоты или 2,5 т/час по сжигаемому фосфору, приведена на рис. 3.

Рис. 3. Технологическая схема производства термической фосфорной кислоты двухстадийным методом

Где 1 - электропечь, 2 - бункер шихты, 3 - газоотсекатель, 4, 14 - электрофильтры, 5 -горячий конденсатор, 6 - холодный конденсатор, 7, 8 - сборник жидкого фосфора, 9 -отстойник жидкого фосфора, 10 - башня сгорания, 11, 13 - холодильники, 12 - башня гидратации, 15 - сборник фосфорной кислоты.

В трехфазную электропечь РКЗ-72 Ф (рудотермическая, круглая, закрытая, мощностью 72 MB. А, фосфорная) с самоспекающимися анодами 1 поступает из бункера 2 шихта, состоящая из фосфата, оксида кремния (кварцита) и кокса. Выходящий из печи газ, содержащий 6-10% фосфора, проходит через газоотсекатель 3 в электрофильтр 4, где из него извлекается пыль. Очищенный газ направляется в конденсаторы - промыватели - горячий 5 и холодный 6, охлаждаемые разбрызгиваемой в них водой, которая циркулирует по замкнутому контуру. Сконденсировавшийся жидкий фосфор собирается в сборниках 7 и 8, откуда поступает в отстойник 9.

Степень конденсации фосфора из газа достигает 0,995. Выходящий из конденсаторов газ, содержащий до 85% об. оксида углерода используется в качестве топлива или сжигается. Шлаки, скапливающиеся в нижней части печи 1, непрерывно скачиваются и используются в производстве цемента и других строительных материалов. Из отстойника 9 расплавленный фосфор подается в башню сгорания 10, где распыляется форсунками в токе воздуха. В башню для охлаждения подается циркуляционная фосфорная кислота, охлаждаемая предварительно в холодильнике 11, часть ее в виде 75%-ной фосфорной кислоты, отводится в качестве продукционной и поступает на склад. Для пополнения в систему вводится необходимое количество воды. Из башни сгорания газ при температуре 100°С поступает в башню гидратации-охлаждения 12, орошаемую фосфорной кислотой, где заканчивается процесс гидратации. За счет орошения температура фосфорной кислоты на выходе снижается до 40 - 45°С. Циркулирующая в башне гидратации кислота охлаждается в холодильнике 13. Из башни гидратации 12 газ направляется в электрофильтр 14. Сконденсировавшаяся в нем из тумана фосфорная кислота поступает в сборник 15, а отходящие газы выбрасываются в атмосферу.

Расход циркулирующей фосфорной кислоты на охлаждение процессов сгорания и гидратации составляет: в башне сгорания 500 - 750 м3/час, в башне гидратации 150м3/час.

Основными аппаратами в производстве термической фосфорной кислоты являются башня сгорания (сжигания) и башня гидратации.

Башня сгорания полая, имеет коническую форму, диаметр около 4 м и высота около 14 м. Крышка башни охлаждается водой и имеет форсунку для распыления фосфора. Башня гидратации выполнена в виде цилиндра высотой 15 м и диаметром 3 м и содержит насадку из колец Рашига и три яруса форсунок для распыления кислоты.

Технологический схема установки мощностью 60 тысяч т в год 100%-ной H3PO4 приведена на рис. 4. Расплавленный желтый фосфор распыляется нагретым воздухом под давлением до 700 кПа через форсунку в башне сжигания, орошаемой циркулирующей кислотой. Нагретая в башне кислота охлаждается оборотной водой в пластинчатых теплообменниках. Продукционная кислота, содержащая 73-75% H3PO4, отводится из контура циркуляции на склад. Дополнит, охлаждение газов из башни сжигания и абсорбцию кислоты производят в башне охлаждения (гидратации), что снижает послед, температурную нагрузку на электрофильтр и способствует эффективной очистке газов. Отвод теплоты в башне гидратации осуществляется циркулирующей 50%-ной H3PO4, охлаждаемой в пластинчатых теплообменниках. Газы из башни гидратации после очистки от тумана H3PO4 в пластинчатом электрофильтре выбрасываются в атмосферу. На 1 т 100%-ной H3PO4 расходуется 320 кг P.

Рис. 4. Циркуляционная двухбашенная схема производства термодинамически H3PO4,

где 1 - сборник кислой воды; 2 - хранилище фосфора; 3,9 - циркуляционные сборники; 4,10 - погружные насосы; 5,11 - пластинчатые теплообменники; 6 - башня сжигания; 7 - фосфорная форсунка; 8 -башня гидратации; 12 - электрофильтр; 13 - вентилятор.

Разложению кислотами подвергаются также сопутствующие примеси: кальцит, доломит, сидерит, нефелин, глауконит, каолин и др. минералы. Это приводит к увеличению расхода используемой кислоты, а также снижает извлечение P2O5 в целевой продукт вследствие образования нерастворимых фосфатов железа FeH3(PO4)2• 2,5H2O при концентрациях P2O5 выше 40% (содержание P4O10 обычно дается в пересчете на P2O5) и FePO4• 2H2O - при более низких концентрациях. Выделяющийся при разложении карбонатов СО2 образует в экстракторах стойкую пену; растворимые фосфаты Mg, Fe и Al снижают активность фосфорной кислоты, а также уменьшают содержание усвояемых форм P2O5 в удобрениях при последующей переработке фосфорная кислота.

С учетом влияния примесей определены требования к фосфатному сырью, согласно которым природные фосфаты с повышенным содержанием соединение Fe, Al, Mg, карбонатов и органическое веществ непригодны для производства фосфорной кислоты

фосфорная кислота экстракционный очистка

3.2.2 Производство фосфорной кислоты экстракционным методом

В зависимости от температуры и концентрации фосфорной кислоты. в системе CaSO4-H3PO4-H2O сульфат Ca осаждается в виде дигидрата (гипса), гемигидрата или ангидрита. В реальных условиях осадок загрязнен примесями P2O5 в виде неразложенных природные фосфатов, недоотмытой H3PO4, сокристаллизованных фосфатов различные металлов и др., поэтому образующиеся сульфаты Ca называют соответственно фосфогипс, фосфогемигидрат и фосфо-ангидрит.

В зависимости от типа осаждаемого сульфата различают три прямых способа производства экстракционной фосфорной кислоты : дигидратный, полугидратный (гемигидратный) и ангидритный, а также комбинированные: полугидратно-дигидратный и дигидратно-полугидратный.

В СНГ наиболее отработан в промышленности дигидратный способ, который отличается высоким выходом P2O5 (93-96,5%) в продукционную кислоту; однако относительно низкая концентрация фосфорной кислоты. требует ее последующей упаривания. Основные стадии процесса:

.Экстракция с внешней или внутренней циркуляцией и вакуумным или воздушным охлаждением экстракционной пульпы;

.Дозревание пульпы после экстрактора;

. Отделение фосфорной кислоты на наливных вакуум-фильтрах.

Эффективность процесса определяют в основные экстрагирование P2O5 и фильтрование пульпы. Аппаратурное оформление должно обеспечить полноту разложения сырья и кристаллизацию сульфата Ca в условиях минимального пересыщения им жидкой фазы. Оптимальная форма и размеры кристаллов сульфата Ca обусловливают хорошую фильтруемость пульпы и эффективную отмывку от фосфорной кислоты минимальным количеством воды (для получения концентрированной продукционной фосфорной кислоты). Типовая схема дигидратного способа (рис. 5) реализуется при непрерывном дозировании в экстрактор фосфатного сырья, 75-93%-ной H2SO4 и оборотной H3PO4. Температура процесса 72-75 0C, продолжительность 4-6 ч. Использование 93%-ной H2SO4 (при переработке апатитового концентрата) позволяет увеличить подачу воды для промывки фосфогипса на вакуум-фильтре. Поступающая на фильтр фосфорная кислота отделяется, осадок фосфогипса промывается на фильтре по противоточной схеме водой с возвратом образующейся слабой фосфорной кислоты в экстрактор. Фосфорную кислоту, полученную из апатитового концентрата (28-32% P2O5), обычно упаривают до содержания P2O5 52-54%. Концентрирование фосфорной кислоты, полученной из фосфоритов (20-24% P2O5), неосуществимо без предварит. очистки от примесей и не используется в промышленности.

Гемигидратный процесс позволяет получить более концентрированную фосфорную кислоту (в отдельных случаях до 50% P2O5 без дополнит, упаривания). Фосфорную кислоту, содержащую 36-38% P2O5, можно получить из апатитового концентрата практически на том же оборудовании, что и в типовом дигидратном процессе с воздушным охлаждением пульпы. Фосфориты Каратау по этому методу не перерабатывают. Широкого распространения гемигидратные процессы пока не получили из-за повышенной температуры (80-100 0C), выделения HF в газовую фазу, более низкого выхода P2O5 в кислоту, чем в дигидратном методе. В усовершенствованных промышленных. схемах предусмотрено предварительное смачивание апатитового сырья в скоростном смесителе, разделение зон разложения и кристаллизации и др. Проведение процесса при содержании H2SO4 в жидкой фазе пульпы 0,2-1,0% в первом реакторе и 2,0-3,0% во втором позволяет снизить количество растворенного сульфата Ca в продукционной фосфорной кислоте, значительно уменьшить зарастание оборудования и трубопроводов, существенно интенсифицировать работу основные технологических узлов.

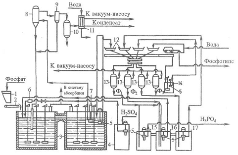
Рис. 5. Технологическая схема типового производства экстракционной H3PO4 в дигидратном процессе из апатитового концентрата

Мощность данной схемы производства 110 тысяч т P2O5 в год: 1 - бункер для фосфатного сырья; 2 - ленточный весовой дозатор; 3 - двухбаковый экстрактор; 4 -хранилище серной кислоты; 5 - погружной насос; 6 -расходомер серной кислоты; 7 - циркуляционный погружной насос; 8 - испаритель; 9 - брызгоуловитель; 10 -барботажный нейтрализатор; 11 - конденсатор; 12 -лотки карусельного вакуум-фильтра; 13 - сепараторы (ресиверы); 14 - промежуточный сборник суспензии, образующейся при регенерации фильтровальной ткани; 15, 16, 17 - барометрические сборники: для первого (основного) фильтра (15), для оборотной фосфорной кислоты (16), для промывного фильтрата (17). Содержание P2O5 в фильтратах: Ф1 - 28-32%, Ф2 - 22-25%, Ф3 - 5-10% .

Ангидритный способ имеет ряд преимуществ перед дигидратным и полугидратным: позволяет без упаривания получать кислоту, содержащую до 50% P2O5; при экстракции в газовую фазу выделяется большая часть фтора; получаемая кислота меньше загрязнена сульфатом Ca. Использование метода в промышленности сдерживают: жесткие коррозионные условия (высокие температуры и концентрации фосфорной кислоты), образование мелких кристаллов и необходимость большого числа ступеней противоточной промывки.

Комбинированные способы получения экстракционной фосфорной кислоты- гемигидратно-дигидратный и дигидратно-гемигид-ратный - более технологичны и экономичны, чем одностадийные. Обеспечивают повышение степени использования фосфатного сырья (за счет снижения технологических потерь P2O5), увеличение концентрации продукционной фосфорной кислоты получение более чистого сульфата Ca с целью его дальнейшей переработки.

За рубежом широко распространены гемигидратно-дигид-ратные схемы, внедрен также дигидратно-гемигидратный способ. Однако комбинированные процессы иногда усложнены двойным фильтрованием или нетехнологичны из-за высокой продолжительности стадии перекристаллизации в гемигидратно-ди-гидратном методе (общая продолжительность процесса 10-16 ч в зависимости от сырья). Из усовершенствованных комбинированных технологий наиболее интерес представляет отечеств. дигидратно-гемигидратный процесс с промежуточным фильтрованием. Метод позволяет получать из апатитового концентрата фосфорную кислоту, содержащую 33-34% P2O5, из фосфоритов Каратау - фосфорную кислоту, содержащую 28-30% P2O5. Степень извлечения P2O5 из сырья около 99%. Продолжительность процесса не превышает 6 ч. Фосфополугидрат (фосфогемигидрат) содержит менее 0,5% P2O5 и0,15% F и может быть применен как вяжущее средство в строит. материалах.

Термическая фосфорная кислота выпускается 85-86%-ная (по P2O5, свободна от примесей), экстракционная - в виде 40%-ных водных растворов (содержит много примесей).

 

4. Экологическая часть


4.1 Очистка сточных вод производства экстракционной фосфорной кислоты


Замкнутый цикл воды в производстве экстракционной фосфорной кислоты

Из оборотной охлаждающей системы вода, подогретая в теплообменниках, первоначально подается в дозаторы для вытеснения фосфора в башню сжигания (рис. 6). При выгрузке фосфора из хранилища в дозаторы в хранилище перекачивается оборотная вода из сборника оборотной воды. Передавливание фосфора из железнодорожной цистерны в хранилище осуществляется путем подачи под давлением оборотной воды из сборника, который заполняется водой, вытесняемой фосфором из хранилища при его загрузке. После окончания передавливания фосфора в железнодорожные цистерны еще некоторое время подается вода для промывки самой цистерны и фосфоропровода; при этом вода циркулирует в замкнутом контуре: железнодорожная цистерна - хранилище фосфора- сборник - железнодорожная цистерна.

При такой организации производства образуются три вида сточных вод:

) фосфорсодержащие из железнодорожных цистерн после выдавливания фосфора в хранилище;

) от лаборатории;

) от смыва полов.

Все эти сточные воды поступают в сборник фосфорсодержащих сточных вод, откуда равномерно пёрекачиваются в отстойник. Осветленная вода собирается в сборнике, откуда подается на гидратацию фосфорного ангидрида. Как показал опыт работы, использование очищенных сточных вод для гидратации фосфорного ангидрида не оказывает отрицательного влияния на качество получаемой фосфорной кислоты [3].

Рис. 6. Технологическая схема использования воды в замкнутом цикле в производстве экстракционной фосфорной кислоты на привозном фосфоре

Сооружения: / - узел для подогрева воды; // - дозаторы фосфора; /// - башня сжигания фосфора; IV - хранилище фосфора; V - сборники оборотной воды; VI - участок мойки железнодорожных цистерн; VII - сборник фосфорсодержащих сточных вод; VIII - отстойник; IX - сборник осветленной воды; X - лаборатория. Потоки: / - продувочные воды оборотной охлаждающей системы; 2 - фосфор; 3 - оборотная вода; 4 - фосфорсодержащий шлам; 5 - фосфорсодержащие сточные воды; 6 - свежая речная вода

Схема очистки фосфорсодержащих сточных вод.

Типовая схема очистки сточных вод, принятая на заводах по производству экстракционной фосфорной кислоты, предусматривает следующие операции:

1)      первое осветление сточных вод, поступающих на очистку;

2)      нейтрализацию осветленной воды с одновременным получением взвеси фосфатов и фторида кальция;

)        второе осветление сточных вод;

Вторично осветленная вода направляется в накопители для повторного использования.

Первое осветление сточных вод

При степени загрязненности сточных вод фосфором первое осветление должно обеспечивать осаждение 90-98% взвесей, содержащих фосфор. Получаемый при этом шлам содержит от 10 до 30% элементарного фосфора. Для снижения производственных потерь, этот шлам непосредственно сжигают в специальных топках, получая фосфорную кислоту.

Вторичное осветление сточных вод

Полнота удаления взвешенных частиц, содержащих элементарный фосфор, зависит от эффективности процесса вторичного осветления сточных вод. Для укрупнения взвесей малорастворимых солей кальция, а, следовательно, для повышения скорости их осаждения, в полученную при нейтрализации суспензию добавляют раствор полиакриламида, выполняющего роль флокулянта.

Полиакриламид является высокомолекулярным полиэлектролитом, который в воде диссоциирует, образуя на своих нитевидных молекулах заряженные узлы, способные присоединиться к твердым взвешенным частицам, содержащим на поверхности ионы многовалентных металлов. В результате сорбции молекулы полиакриламида с отдельными взвешенными частицами образуют флоккулы, что способствует быстрому осаждению частиц.

Оптимальное количество полиакриламида находится в пределах 0,5-1,5 мг на 100 мг взвешенных веществ. При меньшем количестве его будет недостаточно, более высокое количество приводит к агломерации отдельных молекул полиакриламида между собой и стабилизации суспензии.

Оборудование и эксплуатация линии очистки сточных вод

Основным оборудованием линии очистки сточных вод являются отстойники и нейтрализатор, снабженные контрольно-измерительными приборами и устройствами для автоматического регулирования.

Отстойники

Осветление фосфорсодержащих сточных вод осуществляется в отстойниках-сгустителях типа СО-9.

Принцип работы отстойников этого типа заключается в том, что взвешенные в воде твердые частицы подают на дно отстойника и вода, двигаясь от нижнего края распределительного стакана к сливному желобу , т.е. снизу вверх и от центра к периферии, постепенно осветляется сначала от крупных, а затем и от более мелких взвесей.

Нагрузка на отстойник определяется так, чтобы вода находилась в нем не менее 4 часов.

Во вторичных отстойниках, предназначенных для осветления нейтрализованной суспензии, кислотоупорный слой отсутствует. Диаметр цилиндрической части отстойника около 9м, высота 3м. Угол откоса конического днища 7є. Объем отстойника 7 кубических метров.

Нейтрализатор

Нейтрализатор сточных вод представляет собой стальную цилиндрическую емкость с плоской крышкой и сферическим днищем. Корпус нейтрализатора внутри покрыт слоем полиизобутилена, диабазовой плиткой и кислотоупорным кирпичом 5.

Поскольку процесс нейтрализации требует интенсивного перемешивания, то нейтрализатор снабжен быстроходной пропеллерной мешалкой, имеющей скорость вращения 270 об\ мин. В качестве параметра для контроля и регулирования процесса нейтрализации сточной воды используют величину pH - показатель концентрации ионов водорода, которая измеряется pH- метром, установленным по месту, и показывающим прибором, вынесенным на пульт управления.

Если бы величина pH сточных вод и скорость их поступления были постоянными, то количество нейтрализующего реагента можно бы подавать с постоянной скоростью, например, известкового молока из расчета 28г CaO на 1 грамм-эквивалент кислот. Для обеспечения непрерывной дозировки необходимого количества известкового молока от дозировочного бака к нейтрализатору подведены три трубопровода с запорной арматурой, из которых: на двух трубопроводах дозировка реагента осуществляется автоматически, а на третьем вручную.

В качестве дозирующего устройства на автоматических линиях используются пневматические клапаны . Для непосредственного измерения pH используют потенциометрические приборы.

Автоматическая регулировка работает по следующему принципу: сигнал, воспринимаемый датчиком , снимается и усиливается pH-метром и подается на электронный прибор . Далее, с помощью пневморегулирующего устройства он воздействует на мембрану исполнительного механизма клапана .

Значение pH, до которого необходимо нейтрализовать сточные воды, устанавливается при помощи указателя на электронном приборе . В случае, если pH воды в нейтрализаторе ниже заданного значения, то через систему рычагов заслонка пневматического регулятора прилегает к соплу, что уменьшает давление воздуха на мембрану исполнительного механизма пневматического клапана , а это ведет к открытию клапана и поступлению известкового молока в нейтрализатор.

По мере нейтрализации сточной воды до заданного значения pH изменяется сигнал на pH-метре и при этом повышается давление на мембрану клапана, а это влечет за собой прикрытие пропускного отверстия, которое полностью закроется при достижении в нейтрализаторе заданного значения pH среды, и дозировка известкового молока прекратится.

Комплексное использование сточных вод производства экстракционной фосфорной кислоты

В соответствии с технологией экстракционной фосфорной кислоты нефелиновый концентрат в порошкообразном виде спекают с известняком или мелом:

(Na, К)2О + А12О3 . nSiO2 + 2СаСО3 ® Na2О . К2О . А12О3 +n(2СаО . SiO2) + 2СO2

При последующем выщелачивании спека водой образовавшиеся алюминаты натрия и калия переходят в раствор. Затем водную пульпу подвергают фильтрованию от нерастворимых силикатов кальция, которые направляют в цементное производство, а фильтрат, содержащий N338103, - на автоклавное обескремнивание при давлении 0,6 - 0,7 МПа.

Образующийся осадок после дальнейшего отстаивания пульпы в сгустителе в виде шлама возвращают на спекание, а осветленный раствор подвергают карбонизации газами печей спекания.

Для получения глинозема осадок А1(ОН)3 отфильтровывают и подвергают кальцинации. В фильтрате (карбонатных щелоках) кроме Nа2СО3 и К2СО3 содержится определенное количество К2SО4 и бикарбонатов натрия и калия, что обусловлено присутствием SO2 в газах печей спекания и режимом процесса карбонизации. Для предотвращения коррозии аппаратуры кислые соли при помощи гидроксида натрия (каустической соды) переводят в углекислые.

Для получения нужного количества щелочей часть карбонатных щелоков подвергают каустификации. Отфильтрованный и промытый шлам, полученный при каустификации, направляют на спекание. Содержащиеся в карбонатных щелоках соли выделяют затем методом политермического разделения, основанным на их различной растворимости при разных температурах. Карбонатный щелок, нейтрализованный щелочью (для перевода кислых солей в нейтральные), после карбонизации для освобождения от остатков Аl2О3 и выделения осажденного Аl(ОН)3 подают на I стадию упаривания, где из него выделяется 25 - 30% соды. После отделения кристаллов соды маточник № 1 смешивают с маточником № 2, получаемым на стадии упаривания, и этот раствор охлаждают до 35 °С. В процессе охлаждения в осадок выпадает К2SО4, который затем отделяют от раствора, поступающего на II стадию упаривания, в результате которой выделяют остальные 70-75%. имевшейся в карбонатном щелоке соды. Отделенные на обеих стадиях упаривания осадки соды смешивают и обезвоживают.

Часть маточника №2, не пошедшую на смешение с маточником № 1, подают на III стадию упаривания, в результате которой кристаллизуется смесь двойной соли К2СO3 . Nа2СО3, Nа2СО3 и К2SО4. Осадок отделяют от суспензии и передают на растворение в нейтрализованном карбонатном щелоке, а жидкую фазу охлаждают для выделения КгСО3-1,5Н2О, который затем отфильтровывают и высушивают. Маточник № 3 возвращают на III стадию упаривания и частично выводят из системы в виде поташного раствора (50% К2СO3).

Эксплуатационные затраты на получение перечисленных; продуктов по описанной технологии на 10-15% меньше затрат при раздельном их производстве. Кроме того, при определенных условиях может быть исключен сброс производственных сточных вод.

Разработан и безупарочный способ переработки карбонатных щелоков, при котором путем их карбонизации и высаливания аммиаком можно выделить в осадок в виде NаНСО3 до 97% Nа2СО3 и до 85% К2SО4. Кроме того, по этому способу получается аммиачная вода, являющаяся жидким удобрением [4,5].

Рис. 7. Схема переработки карбонатного щелока из нефелина

4.2 Утилизация шлаков и сточных вод


Электротермическая возгонка фосфора сопровождается образованием больших количеств огненно-жидких шлаковых расплавов, содержащих в среднем 38- 43% SO2, 2 - 5% Аl2О3, 44 - 48% СаО, 0,5 - 3% Р2О5, 0,5 - 1,0% МgО, 0,5 - 1,0% Fe2О3 и другие компоненты. Только на Чимкентском производственном объединении «Фосфор» их образуется около 2 млн. т/год. Решение проблемы рациональной утилизации фосфорных шлаков и сточных вод является задачей большой государственной важности. Однако оно осложняется особенностями химического состава таких шкалов. Присутствие в них фтора (примерно до 3,6% в виде СаР2), фосфора (примерно до 3,6% в виде Р2О5), серы не дает возможности непосредственно применить для утилизации этих шлаков ряд методов, используемых, в частности, при переработке доменных шлаков. В этой связи в нашей стране были проведены исследования, направленные в основном на переработку фосфорных шлаков в строительные материалы и изделия из них: разработаны процессы получения гранулированных шлаков, шлакового щебня, шлаковой пемзы, минеральной ваты, литых и других строительных изделий и материалов..

Учитывая необходимость утилизации фтора, который в печном процессе в основном переходит в шлак, и применения гранулированного шлака, в ряде случаев целесообразно проводить гидротермическую обработку расплавленных шлаков непосредственно после их получения. Химические реакции, протекающие при взаимодействии расплавленных шлаков с водой или водяным паром, схематично могут быть представлены следующими уравнениями:

CaF2 + H2O + SiO2 ® 2HF + СаО. SiO2,P2 + 3H2O + 3SiO2 ® 2РН3 + 2 СаО. SiO2,

СаS + Н2О + SO2 ® Н2S + СаО. SiO2, (6)

Кроме того, в таких процессах содержащийся в шлаке фосфор образует с кислородом воздуха Р2О5, дополнительные количества которого получаются, возможно, еще и при окислении РН3. Перечисленные процессы протекают, например, при переработке расплавленного фосфорного шлака в шлаковую пемзу с применением дробильно-сортировочного узла струйных вододутьевых аппаратов. Для проведения данного процесса не требуется разработки новой аппаратуры, так как для этой цели можно использовать оборудование, проверенное и применяемое при переработке доменных шлаков.

Вспучивание расплавленных фосфорных шлаков для производства шлаковой пемзы вододутьевым способом может быть организовано на установках, выполненных в различных вариантах. Схема одной из таких установок показана на рис. 8, а.

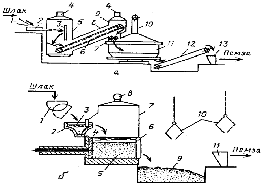
Рис. 8. Схемы производства шлаковой пемзы

где a - вододутьевым способом: 1 - шлаковый желоб электропечи; 2- струйный вододутьевой аппарат; 3 - экран; 4 - газоотводные трубы; 5 - газосборная камера; 6 - пластинчатый конвейер; 7 - валковая дробилка; 8 -наклонная галерея; 9 - разгрузочная камера; 10- воздуховод; 11 - чашевый охладитель; 12 - транспортер; 13 - приемный бункер дробильно-сортировочного узла; б - бассейновым способом: 1 - шлаковый ковш; 2 - шлаковый желоб; 3 - гидрозатвор; 4 - толкатель; 5 - стационарный бассейн; 6 - откидная стенка; 7 - газосборная камера; 8 - отводная труба; 9 - приямок для шлаковой пемзы; 10 - грейферный захват; 11 - приемный бункер дробильно-сортировочного узла струйных вододутьевых аппаратов.

Для проведения данного процесса не требуется разработки новой аппаратуры, так как для этой цели можно использовать оборудование, проверенное и применяемое при переработке доменных шлаков.

Расплавленный шлак дробят струей воды под давлением в вододутьевом аппарате и дополнительно разрушают при ударе об экран, после чего он попадает на настил пластинчатого конвейера, где вспучивается в результате выделения газов и охлаждается. Застывшие горячие куски шлака конвейером подают в дробилку, где их измельчают примерно до размера 100 мм, После этого шлак охлаждают в чашевом охладителе и транспортером передают на последующую переработку. Выделяющиеся при вспучивании шлака газы отводят из газосборной камеры и галереи через газоотводные трубы. [6]

Наиболее легкую шлаковую пемзу получают при переработке расплавленных шлаков бассейновым способом. Однако сложность герметизации опрокидных бассейнов существующих типов и отвода выделяющихся в них газов и паров заставляет отказаться от их применения для переработки фосфорных шлаков. Для этой цели требуются бассейны иных типов.

Производство шлаковой пемзы бассейновым способом является высокоэффективным процессом переработки фосфорных шлаков. Вододутьевой способ еще эффективнее.

Гранулированные фосфорные шлаки можно использовать как активную минеральную добавку к цементной шихте до 15%. Их применение в цементной промышленности позволяет снизить расход топлива на 6-7%. Шлакопортландцемент на основе фосфорных шлаков интенсивнее приобретает в изделиях: прочность, которая превышает прочность обычных цементов.

Из фосфорно-шлаковых расплавов получают литой щебень по технологии металлургических процессов.

Из них получают также шлаковую пемзу, вату, литые изделия в виде плитки для полов, брусчатки, а также шлакоситаллы. Фосфорные шлакоситаллы имеют меньшую себестоимость, чем ситаллы на основе доменных шлаков. Установлена возможность применения фосфорных шлаков в качестве добавки к сырью при производстве керамических изделий и фасадной плитки.

При экстракционном способе переработки апатитовых и фосфоритовых концентратов получают экстракционную фосфорную кислоту и фосфорные удобрения - суперфосфат, а в качестве твердого отхода - сульфат кальция (фосфогипс). В зависимости от условий получения фосфорной кислоты отходы образуются в виде дигидрата Ca2S04 • 2Н20, полугидрата Ca2S04 • 0,5Н20 или безводного сульфата кальция. Эти отходы представляют собой серый мелкокристаллический комкующийся порошок влажностью 25-40%. В них содержатся не прореагировавшие фосфаты, соединения фтора, стронция, не отмытая фосфорная кислота, органические вещества, соединения редкоземельных элементов, урана. Основную массу образующегося фосфогипса сбрасывают в отвалы, в которых скопились миллионы тонн фосфогипса.

Сравнение состава фосфогипса с природным гипсовым сырьем показало, что фосфогипс является потенциально качественным сырьем для производства различных вяжущих.

При его использовании требуется дополнительная очистка от примесей. Объемы образующегося фосфогипса превышают потребности в специально добываемом гипсовом сырье.

Разработаны и опробованы технологии получения гипсовых вяжущих из фосфогипса. Для снижения содержания примесей и нейтрализации его промывают, затем сушат, обжигают и измельчают. По такой технологии получают высокопрочный гипс, отвечающий требованиям стандарта. Фосфогипсо- вые вяжущие могут быть использованы как добавки к цементам для регулирования сроков схватывания. Из фосфогипсовых вяжущих можно получать перегородочные плиты, блоки, гипсопесчаный кирпич, декоративные акустические плиты. На основе фосфогипсовых вяжущих возможно получение декоративного материала - искусственного мрамора. Вяжущие для таких материалов получают путем обжига сырьевой смеси, состоящей из фосфогипса, кремнефтористых солей, оксида кальция. Фосфогипс может служить сырьем для производства цемента с одновременным получением серной кислоты. Сущность этого метода заключается в разложении сульфата кальция в восстановительной среде.

Отходы производства калийных удобрений образуются при переработке калийных руд, основным минералом которых является сильвинит - смесь сильвина КС1 и галита NaCl. Калийные удобрения в основном используют в виде хлорида калия. Калийные руды перерабатывают различными методами. Наиболее распространенными являются метод раздельной кристаллизации из растворов и метод обогащения породы флотацией. При переработке и обогащении сырья в калийной промышленности образуются многотоннажные твердые галитовые отходы, которые поступают в отвалы. На 1 т КС1 образуется 3-4 т отходов. Кроме основного компонента NaCl (до 90%), они содержат КС1, CaS04, MgCl2, Вг и нерастворимые вещества. Вблизи калийных предприятий накопились солевые отвалы, которые вызывают засоление почв, повышение минерализации поверхностных и подземных вод. В целях улучшения экологической обстановки следует отказаться от хранения солевых отходов на земной поверхности и постепенно перейти на их складирование в выработанных пространствах, а также совершенствовать технологию горных работ путем сокращения выемки из шахт галита и пустой породы (селективная добыча калийных руд).

Галитовые отходы можно использовать для получения поваренной соли, как сырье в содовом, хлорном производствах, что из-за транспортных расходов целесообразно только для предприятий, расположенных вблизи разрабатываемых калийных месторождений. Перспективным направлением является также внедрение методов комплексного использования сырья: путем извлечения побочных компонентов - магния, брома, использования отходов для получения кормовой и технической соли и других продуктов.

Немало ортофосфорной кислоты потребляет пищевая промышленность. Дело в том, что на вкус разбавленная ортофосфорная кислота очень приятна и небольшие ее добавки в мармелады, лимонады и сиропы заметно улучшают их вкусовые качества. Этим же свойством обладают и некоторые соли фосфорной кислоты. Гидрофосфаты кальция, например, с давних пор входят в хлебопекарные порошки, улучшая вкус булочек и хлеба.

Интересны и другие применения ортофосфорной кислоты в промышленности. Например, было замечено, что пропитка древесины самой кислотой и ее солями делают дерево негорючим. На этой основе сейчас производят огнезащитные краски, негорючие фосфодревесные плиты, негорючий фосфатный пенопласт и другие строительные материалы.

Различные соли фосфорной кислоты широко применяют во многих отраслях промышленности, в строительстве, разных областях техники, в коммунальном хозяйстве и быту, для защиты от радиации, для умягчения воды, борьбы с котельной накипью и изготовления различных моющих средств.

Фосфорная кислота, конденсированные кислоты и дегидротированные фосфаты служат катализаторами в процессах дегидратирования, алкилирования и полимеризации углеводородов.

Особое место занимают фосфорорганические соединения как экстрагенты, пластификаторы, смазочные вещества, присадки к пороху и абсорбенты в холодильных установках. Соли кислых алкилфосфатов используют как поверхностно-активные вещества, антифризы, специальные удобрения, антикоагулянты латекса и др. Кислые алкилфосфаты применяют для экстракционной переработки урановорудных щелоков.

Красный фосфор в чистом виде применяют в спичечном производстве; в смеси с толченым стеклом и клеем его наносят на боковые поверхности спичечной коробки. Красный и белый фосфор используют при получении йодистоводородной и бромистоводородной кислот. Фосфид цинка Zn3Р2 применяют для борьбы с грызунами. Белый фосфор используют в военном деле для зажигательных бомб, а также для дымообразующих снарядов, шашек и гранат, дающих дымовые завесы.    

Применение радиоактивного изотопа фосфора Р32 позволило по-новому осветить поведение фосфора в растениях, почве и удобрениях. Исключительная чувствительность определения радиоактивного фосфора дает возможность следить за ходом поступления в растения фосфатов, за их распределением и превращениями внутри растений. Чистую фосфорную кислоту используют в пищевой и фармацевтической промышленности. Техническая фосфорная кислота идет для окрашивания тканей, производства эмалей, зубных пломб, а также для производства фосфорных удобрений.

Список использованной литературы

1.     Абалонин Б. Е. Основы химических производств: учеб. / Б. Е. Абалонин, И. М. Кузнецова, X. Э. Харламниди. - М.: Химия. - 2001. - 472 с.

2.       Балабеков О. С. Очистка газов в химической промышленности. Процессы иаппараты / О. С. Балабеков, Л. Ш. Балтабаев. - М.: Химия. - 1991. - 256 с.

.        Кафаров В. В. Принципы создания безотходных химических производств / В. В. Кафаров. - М.: Химия. - 1982. - 288 с.

.        Кнунянц И. Л. Химическая энциклопедия / И. Л. Кнунянц т. 5. - М.: Советская энциклопедия. - 1988. - 671с.

5.     В.А. Фролов, Актовая речь на заседании Ученого совета РУДН

6.       Экологическая патофизиология, М., Изд. РУДН, 2003 г.

.        Л.Ю. Аликберова, Н.Г. Завьялов "Актуальная геохимия"

.        С-Пб., «АСТ-ПРЕСС» 2001г.

.        Д.В. Жилин «Путешествия элементов. Геохимия».

.        М., «Аванта+», 2000 г.

.        М.Х. Карапетьянц М.Х. С.И. Дракин "Общая и неорганическая химия"

.        издательство «Химия» - 2000 г.

.        Пурдела Д., Вылчану Р. «Химия органических соединений фосфора».

М. Химия, 1990 г.

14.   Кислотные методы переработки фосфатного сырья / Е.Л. Яхонтова, И.А. Петропавловский, В.Ф. Кармышов, И.А. Спиридонова. - М.: Химия, 1988. - 288 с.

15.     Шуб Б.И. Перспективы развития полугидратного процесса получения экстракционной фосфорной кислоты / Б.И. Шуб, Э.В. Хлебодарова // Химическая промышленность. - 1999. - №11. - С.41-43.

.        Большая советская энциклопедия / под ред. А.Н. Прохорова. - М.: Советская энциклопедия, 1976. - Т.23.

.        Копылев В.Н. Технология экстракционной фосфорной кислоты / В.Н. Копылев. - М.: Химия, 1981. - 224 с.

.        Наркевич И.П., Печковский В.В. Утилизация и ликвидация отходов в технологии неорганических веществ. М.: Химия, 1984, 160 с.

.        А.П. Цыганков, В.Н. Сенин. Циклические процессы в химической технологии. Основы безотходных производств. М.: Химия, 1988. С. 120 - 131.

.        Позин М.Е., Зинюк Р.Ю. Физико-химические основы неорганической технологии. Л.: Химия, 1985. - 383 с

Похожие работы на - Производство фосфорной кислоты

 

Не нашли материал для своей работы?
Поможем написать уникальную работу
Без плагиата!
Без нейросетей!