Проектирование системы автоматического регулирования угла поворота вала электродвигателя
ВВЕДЕНИЕ
Системы автоматического регулирования применяются во многих областях
современной техники: в авиационной и космической промышленности, для работы в
подводных и морских средах, в наземной технике.
Синтез системы автоматического регулирования состоит в выборе структуры и
параметров систем регулирования объектами, которые в соответствии с заданными
техническими условиями обеспечивают наиболее рациональные характеристики по
запасам устойчивости, показателям качества и точности. Сложности решения данной
проблемы заключается в том, что при проектировании систем необходимо учитывать
множество дополнительных факторов: надёжность функционирования, массу и
габаритные размеры, стоимость, возможность работы при вибрации, в агрессивных
средах, при значительных перепадах температуры и влажности.
Проектирование представляет собой процесс создания технической
документации, опытных образцов и моделей объекта.
Существуют особенности САУ как объектов проектирования. В отличие от
других объектов машиностроения и приборостроения, являющимися обычно отдельными
устройствами, САУ представляет собой систему из устройств, работающих в режиме
управления заданным объектом: объект управления (регулирования), регулятор, или
управляющая часть, поддерживает требуемый режим работы объекта управления либо
изменяет этот режим в соответствии с заданным законом или программой
управления.
При этом большой вес приобретают такие проектные процедуры, как анализ
устойчивости, качества и точности САУ, синтез регулятора, построение
математических моделей объектов регулирования. При проектировании САУ
существенное значение приобретает физическая разнородность и возмущающих
воздействий.
Цели и критерии проектирования имеют исключительно важное значение, так
как они определяют и направляют весь процесс проектирования. Срок
проектирования устанавливается с учетом наискорейшего достижения цели создания
САУ на мировом уровне.
В
ходе выполнения курсового проекта нужно спроектировать систему автоматического
регулирования угла поворота вала электродвигателя (ЭД). Объектом управления
такой системы является вращающийся вал, нагруженный моментом
. Цель управления состоит в обеспечении угла
поворота вала ЭД, близкого к заданной величине
, которая может изменяться во времени. Для достижения
этой цели необходимо спроектировать систему с обратной связью.
Оценки качества и точности проектируемой системы должны удовлетворять
техническому заданию.
1. ФУНКЦИОНАЛЬНАЯ И СТРУКТУРНАЯ
СХЕМЫ СИСТЕМЫ
Первый этап проектирования состоит в выборе элементов этой системы и
формировании функциональной схемы.
В курсовом проекте угол поворота вала ЭД должен измеряться с помощью
датчика (Д) одного из следующих типов:
1) потенциометрические;
2) индукционные (сельсины, вращающиеся
трансформаторы, следящие трансформаторы магнесины);
3) емкостные;
4) фотоэлектрические.
Назначение
этих датчиков состоит в преобразовании угла поворота вала в электрическое
напряжение U. Усилитель напряжения (УН) суммирует этот сигнал с заданным
и формирует ошибку регулирования
. Она усиливается по мощности с помощью усилителя УМ и
подается на исполнительный двигатель. Соответствующая функциональная схема
приведена на рисунке 1.1.
Рисунок 1.1 - Функциональная схема
электродвигателя
Электродвигатель
как четырехполюсник характеризуется двумя входными параметрами:
- напряжение в цепи якоря и
- ток якоря и двумя выходными: М - момент вращения, W- угловая скорость вала. Эти характеристики связывают два уравнения
четырехполюсника
(1.1)
где
частные передаточные функции имеют вид
(1.2)
Уравнения (1.1), (1.2) следуют из дифференциальных уравнений двигателя
(1.3)
где
- индуктивность и сопротивление якорной цепи,
- ток якоря,
J - момент инерции якоря и всех жестко соединенных с ним частей,
-
электромагнитный вращающий момент двигателя,- момент сопротивления нагрузки,
приведенной к валу двигателя.
Из приведенных уравнений следует структурная схема системы стабилизации,
изображенная на рисунке 1.2, где обозначено
Д1, Д2 - датчики;
Ку - коэффициент усиления;
j - угол поворота вала.(s) - передаточная функция регулятора;e - высокочастотные шумы,
(s) -
передаточная функция двигателя по управлению от напряжения U до угловой
скорости вращения якоря ,
(s)-
передаточная функция двигателя по возмущению от момента сопротивления на валу
двигателя до угловой скорости вращения якоря .
Рисунок
1.2 - Структурная схема системы стабилизации
(1.4)
Параметры
этих передаточных функций могут быть определены по характеристикам пускового
момента
скорости холостого хода -
:
(1.5)
Характеристики
и
приводятся
в справочной литературе [1] или в технической документации.
Для
обеспечения заданных максимальных значений скорости
и ускорения движения нагрузки
двигатель на валу должен развивать скорость
и момент
, определяемые
выражениями [2], [3], [4]
(1.6)
,(1.7)
где
и
-
моменты инерции двигателя и редуктора;
- момент
инерции нагрузки;
-максимальный
момент сопротивления нагрузки;
-
передаточное число редуктора;
-
коэффициент полезного действия редуктора.
2. ВЫБОР И РАСЧЕТ ИСПОЛНИТЕЛЬНОГО
УСТРОЙСТВА
Выбор исполнительного устройства будем осуществлять на основе минимизации
требуемого момента инерции на валу двигателя и оптимизации ускорения движения
нагрузки по передаточному числу редуктора.
2.1 Выбор двигателя
Исходными данными для выбора двигателя являются:
1) момент инерции в нагрузке Jн=0.35 (кг∙м2)
2)
момент в нагрузке
=17 (Н×м);
скорость
вращения (максимальная) в нагрузке
(рад/с);
)
ускорение в нагрузке
;
Определяем максимальный моментМн и мощность Рн в нагрузке.
Мн=Jн×
+
[Н×м] (2.1)
Мн =0.35×1.5+17=17.525 [Н×м]
Рн=Мн×
[Вт](2.2)
Рн=17.525×5=87.625 [Вт]
Требуемая мощность двигателя определяется по формуле
Ртр=2×Рн/h
[Вт](2.3)
По полученной мощности Рн определяем К.П.Д. из условия
(2.4)
Так
как Рн
100 Вт, то =0.8 и требуемая мощность
Ртр= 2×87.625/0.8=219.06 [Вт]
Выбор двигателя производится по номинальной мощности двигателя, которая
должна быть больше Ртр.
Исходя из этого условия, выбираем двигатель СД-250А
Данный двигатель принадлежит к классу двигателей постоянного тока.
Данный двигатель имеет технические данные:
1) номинальная мощность, при исполнении
Рном = 250 [Вт]
nном = 6000 [об/мин]или
4)напряжение Uном = 60 [В]
КПД
двигателя
= 68 [%]
6) Массаm=5.5[кг]
7) Радиус ротора двигателяR=0.05 [м]
8) Ток якоря Iя=6.5 [А]
В первом приближении момент инерции ротора двигателя Jр вычисляется по
формуле
Jр=m/2*R2[кг*м2](2.5)
Jр=5.5/2*0.0025=0.00688[кг*м2]
Момент инерции двигателя с редуктором вычисляется по формуле
Jдв=1.1*Jр=0.0076[кг*м2](2.6)
функциональный
инерция вал двигатель
Вычислим оптимальное передаточное число редуктора:
(2.7)
Определяем максимальный момент двигателя, с помощью формулы уравнения
баланса моментов через приведенный момент инерции:
(2.8)
Рассчитаем перегрузочную способность по моменту:
м=
/
< 3(2.9)
м=1.0135/0.392=2.585< 3
Определим перегрузочную способность по скорости:
(2.10)
На
основании того, что условия для м
и
выполняются, делаем вывод о том, что двигатель CД-250А
может быть использован для проектирования системы автоматического регулирования
угла поворота вала электродвигателя.
2.2 Определение параметров передаточных функций двигателя
Необходимо получить передаточные функции двигателя в следующем виде:
(2.11)
где
- передаточная функция двигателя по управлению от
напряжения U до угловой скорости
;
-
передаточная функция двигателя по возмущению.
Параметры
этих передаточных функций могут быть определены по характеристикам пускового
момента
и скорости холостого хода -
:

Таким образом, для двигателя СД-250А [1]:
1) Пусковой
момент:
;
) Скорость
холостого хода:
) Индуктивность
обмотки якоря двигателя: Lя =0.005
(Гн);
) Сопротивление обмотки якоря двигателя: Rя = 2 (Ом).
Запишем
передаточные функции двигателя:
Передаточная
функция от управления до угла поворота имеет следующий вид:
Построим
переходный процесс замкнутой САУ:
Рисунок 2.1- Переходный процесс исследуемой САУ
Передаточная функция от возмущения до угла поворота имеет следующий вид:
Построим
переходный процесс замкнутой САУ:
Рисунок 2.2- Переходный процесс исследуемой САУ
Из
рисунка 2.1 видно, что переходный процесс в системе имеет колебательный
характер. Показатели качества не удовлетворяют требованиям задания (
): перерегулирование -
, а время
регулирования -
. Для улучшения показателей качества в систему
необходимо ввести корректирующее звено.
3.
РАСЧЕТ РЕГУЛЯТОРА
Расчет
регулятора осуществляем с помощью метода построения ЛАЧХ путем расчета
передаточной функции корректирующего звена.
Исходными
требованиями здесь являются характеристики точности и показатели качества
переходного процесса. Требования по точности выводим из следующих величин:
предельная
относительная ошибка воспроизведения полученного сигнала:
,где
(3.1, 3.2)
максимальная
частота полезного сигнала:
(3.2)
добротность
системы:
,(3.3)
Тогда
добротность системы:

,(3.4)
где
Тогда
предельная относительная ошибка:
Решим
задачу точности.
Передаточная
функция разомкнутой САУ имеет астатизм первого порядка. Ошибка по положению
будет равна нулю (С0=0,т.е. приводим систему в заданную точку).
Коэффициент скоростной ошибки определяется выражением:
,
где
k0- общий
коэффициент передачи контура.
Мы
должны так выбрать коэффициент усиления, чтобы обеспечить требования
технического задания относительно установившейся ошибки:
(3.5)
С0=0
,
, где
-
передаточная функция системы по ошибке, тогда:
(3.6)

Общий
коэффициент передачи контура определяется из выражения:
Тогда
коэффициент корректирующего звена:
3.1 Построение неизменяемой ЛАЧХ
Необходимо привести передаточную функцию разомкнутой САУ к виду:
Данные, необходимые для построения ЛАЧХ неизменяемой части системы:
1) L1:
;
) L2:
;T1 = 1;
; w1 = 1(наклон равен -20дБ/дек);
) L3:
;T2 =4.05
; w2 =0.2463(наклон равен - 20дБ/дек);
)
L4:
;T3 =0.0024
; w3 =399.9(наклон равен -20дБ/дек);
3.2 Построение желаемой ЛАЧХ
. Необходимо найти области ограничения. Они определяются следующим
образом:
и
- эти точки откладываем по оси ординат;
и
- эти точки откладываем по оси абсцисс
соответственно.
2. Находим частоту среза по формуле:
Желаемая
ЛАЧХ состоит из 3 частей:
среднечастотная
(строится по частоте среза под наклоном -20дБ);
низкочастотная
(строится исходя из требований точности, а именно, путем сопряжения ЛАЧХ
добротности и низкочастотной части желаемой ЛАЧХ);
высокочастотная (строится
исходя из удобства выполнения графических операций).
.3 Построение ЛАЧХ корректирующего звена
Для этого необходимо из желаемой ЛАЧХ вычесть ЛАЧХ неизменяемой части
системы, т.е. справедлива запись:
По
полученной ЛАЧХ корректирующего звена можно найти передаточную функцию
корректирующего звена Wкз. Для
этого определим графически частоты для
:




Получаем передаточную функцию корректирующего звена в следующем виде:
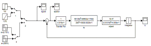
Построим переходный процесс системы с регулятором и проанализируем ее
качество, а также проанализируем абсолютную ошибку воспроизведения полезного
сигнала подавая различные входные воздействия. Для этого построим следующую
схему в Simulink:
Рисунок 3.1 - Структурная схема системы стабилизации
Рисунок 3.2 - Переходный процесс замкнутой САУ с регулятором
Как видно из рисунка 3.2, прямые показатели качества отвечают заданным
требованиям.
Перерегулирование:
Время
регулирования:
Рисунок 3.3 График входного воздействия U(t)=1(t), реакции системы на данное воздействие y(t) и ошибки
ε(t)
Рисунок 3.4 - График входного воздействия u(t)=1.5(t), реакции системы
y(t) на данное воздействие, и ошибки ε(t)
Рисунок
3.5 - График входного воздействия U(t)=
, реакции
системы y(t) на данное воздействие, и ошибки ε(t)
Рисунок
3.6 - График входного воздействия U(t)=
, реакции
системы на данное воздействие y(t) и ошибки ε(t)
Проанализировав
осциллограммы ошибок ε(t),
изображенные на рисунках 3.3-3.6, можно сделать вывод, что САУ с регулятором
обеспечивают заданные требования по точности: ошибка воспроизведения в
установившемся режиме <0.05 (по ТЗ).
Также, в ходе выполнения курсового проекта, была построена виртуальная
модель двигателя, которая изображена на рисунке 3.7. Однако в ходе
экспериментов было обнаружено, что результаты моделирования отличаются от
результатов, полученных в результате задачи синтеза. Данные расхождения можно
связать с коэффициента трения, который не учитывается при получении модели двигателя в виде передаточных функций.
Рисунок 3.7 - Функциональная (виртуальная) модель двигателя
4. РАЗРАБОТКА ЭЛЕКТРИЧЕСКОЙ СХЕМЫ
КОРРЕКТИРУЮЩЕГО УСТРОЙСТВА
Электрическая природа корректирующего звена
обеспечивает предъявление к нему следующих требований:
· надежность;
· дешевизна.
Простоту реализации, дешевизну, а главное высокую
надежность обеспечивает применение так называемых «пассивных схем», основанных
на применении резисторов и конденсаторов.
Корректирующее звено имеет сравнительно простую
передаточную функцию. Ее можно реализовать с помощью последовательно
соединённых пассивных дифференцирующего и интегрирующего звеньев [1]. Далее
рассмотрим это подробнее.
В
приложении А приведена ЛАЧХ корректирующего звена, которая может быть разбита
на 2 ЛАЧХ элементарных звеньев: пассивного дифференцирующего и пассивного
интегрирующего (L1кз, L2кз) и ЛАЧХ коэффициента усиления
. Последний можно реализовать на усилителе.
По полученному в разделе 3 корректирующему звену вида:
произведем
выбор корректирующего устройства на операционных усилителях.
Схема интегрирующего звена имеет вид:
Рисунок 4.1 - Электрическая схема интегрирующего звена
Передаточная функция интегрирующего звена имеет следующий вид:
Пусть С11=0.001(Ф), тогда R11=4(кОм), R12=10(МОм).
Схема дифференцирующего звена имеет вид:
Рисунок 4.2 - Электрическая схема дифференцирующего звена
Передаточная функция дифференцирующего звена имеет следующий вид:
Пусть С21=0.001(Ф), тогда R21=840(Ом), R22=281.5(кОм).
В качестве согласующего звена возьмём операционный усилитель, схема
которого имеет следующий вид:
Рисунок 4.3 - Электрическая схема усилительного звена
Найдём коэффициент k усилителя
Сопротивления R1 и R2 в данном случае имеют
следующую взаимосвязь:
,
тогда
R31=5.96(MОм),
R32=1(Ом)
Выберем номинальные значения резисторов и конденсаторов из справочной
литературы [5,6]:
)Обратимся к таблице номинальных сопротивлений и выберем по исходным
данным тип резисторов, а именно:
-для
- резистор с подавленной реактивностью
(высококачественный) и металлодиэлектрический, для которого
;
для
- резистор постоянный проволочный прецизионный
особостабильный, для которого
;
для
- резистор с подавленной реактивностью
(высококачественный) и металлодиэлектрический, для которого
для
- резистор с подавленной реактивностью
(высококачественный) и металлодиэлектрический, для которого
;
для
- резистор постоянный проволочный прецизионный особо
стабильный, для которого
;
для
- резистор с подавленной реактивностью
(высококачественный) и металлодиэлектрический, для которого
.
)Обратимся
к таблице номинальных емкостей и выберем по исходным данным тип конденсаторов,
а именно:
для
- конденсаторы широкого применения, конденсатор
бумажный герметизированный термостойкий, для которого
.
для
- конденсаторы широкого применения, конденсатор
бумажный герметизированный термостойкий, для которого
В
соответствии с рассчитанными выше значениями производится выбор резисторов и
конденсаторов. Выбираются постоянные проволочные точные резисторы ПТМН - 2 шт. (тип
МВСГ) и металлодиэлектрические резисторы (тип С2-10) - 4 шт. и керамические
трубчатые повышенной надежности конденсаторы КТ-2Е - 2 шт.
Схема электрическая принципиальная корректирующего звена представлена в
приложении Б.
5. РАСЧЕТ НАДЕЖНОСТИ САУ
Определим интенсивность отказов и среднюю наработку для корректирующего
звена и всей САУ, а так же рассчитаем активный резерв на период 10000 часов
безотказной работы САУ. Ниже представлена таблица элементов корректирующего
звена и интенсивностей их отказа.
Таблица 5.1 - Интенсивности отказов элементов корректирующего
|
Обозначение элемента на схеме
|
Номинал
|
Тип
|
li *10-6 1/час
|
N (кол-во)
|
|
С11, С21
|
1 мФ
|
Керамические трубчатые повышенной надёжности
|
1.0
|
2
|
|
R12
|
5.96MОм
|
Постоянные проволочные точные
|
2.5
|
2
|
|
R31
|
10 MОм
|
|
|
|
|
R11
|
4 кОм
|
Металлодиэлектрические
|
0.4
|
4
|
|
R21
|
840 Ом
|
|
|
|
|
R22
|
282 кОм
|
|
|
|
|
R32
|
1 Ом
|
|
|
|
|
-
|
-
|
30
|
1
|
Вероятность безотказной работы устройства при наличии в нем N элементов, включенных без
резервирования, рассчитывается следующим образом:
где
- интенсивность отказа элемента.
Если
имеется n типов элементов и i-й тип содержит
Niравно-надежных элементов, то:
Рассчитаем надежность синтезированной системы управления.
. Определяем интенсивность отказа схемы корректирующего звена (КЗ)
и всей системы в целом:
. Вероятность безотказной работы схемы КЗ и системы с двигателем:
3. Активный резерв схемы КЗ и системы с двигателем на период 10000
часов с вероятностью 0.99:
Вводим резервные копии схемы числом kсх=1.Вероятность безотказной работы схемы с резервными копиями:
Вероятность безотказной работы системы с резервными копиями схем
корректирующего звена, не включающих двигатель, числом kсис=2:
4. Среднее время наработки на отказ для схемы КЗ и САУ в целом:
ЗАКЛЮЧЕНИЕ
В ходе курсового проекта была разработана система автоматического
регулирования угла поворота вала двигателя, нагруженного некоторым моментом.
Спроектированная САР отвечает требованиям качества и точности, изложенным в
техническом задании.
В результате введения в систему корректирующего звена были получены
следующие характеристики:
· время регулирования tp = 1.24
(с);
· перерегулирование
Так же был произведен расчет надежности САУ, получены результаты:
· среднее время наработки всей САУ до первого отказа составляет
24366ч, схемы КЗ - 90580 ч;
· вероятность безотказной работы корректирующего устройства в
течение 10000 часов составляет 89.54%, САУ -66.32%;
· вероятность безотказной работы корректирующего устройства при
введении 1 резервной схемы в течение 10000 часов составляет 99.64%, САУ при
введении 2 резервных копий схемы без двигателя - 99.88%;
ПЕРЕЧЕНЬ ССЫЛОК
1. Копылова
И.П. Справочник по электрическим машинам том 2/И.П.Копылова, Б.К. Клокова. -М.:
Энергоатомиздат, 1988. -688c.
. Бесекерский
В.А. Динамический синтез систем автоматического регулирования/ В.А.
Бесекерский. -М: Наука, 1970.- 768c.
. Топчеев
Ю.И. Атлас для проектирования систем автоматического регулирования/ Ю.И.
Топчеев. -М: Машиностроение, 1989.- 752с.
. Ушакова
И.А. Надёжность технических систем/ И.А.Ушакова. - М: Радио
и связь, 1985.
. Резисторы:
Справочник/ В.В. Дубровский, Д.М. Иванов, Н.Я. Пратусевич-М.: Радио и связь,
1991.-528с.
.
Герман-Галкин С.Г. Matlab&Simulink. Проектирование мехатронных систем
на ПК/ C.Г. Герман-Галкин. - СПб.:
КОРОНА-Век, 2008. - 368 с.