Методы и техническое обеспечение контроля качества

  • Вид работы:
    Реферат
  • Предмет:
    Другое
  • Язык:
    Русский
    ,
    Формат файла:
    MS Word
    52,17 Кб
  • Опубликовано:
    2012-10-18
Вы можете узнать стоимость помощи в написании студенческой работы.
Помощь в написании работы, которую точно примут!

Методы и техническое обеспечение контроля качества














Реферат

Методы и техническое обеспечение контроля качества

Содержание

Введение

1.     Фотометрические методы

.1     Общие сведения

.2     Фотометры. Фотометр ЛМФ-72-М

.3     Фотометр ФМ-56

.       Метод кислотно-основного титрования

.1     Общие сведения

.2     Титрометры

.3     Автоматический титрометр

.4     Титрометрическая установка Т-108

.       Методы определения влаги в рыбных продуктах

.1     Общие сведения

.2     Подготовка проб

.3     Определение содержания влаги в рыбных продуктах

.4     Ускоренные методы сушки

Заключение

Список использованной литературы

Введение

Аналитический контроль производства веществ и материалов осуществляется, как правило, с целью сертификации продукции по химическому составу, то есть с целью контроля качества продукции. Одной из главных особенностей такой сертификации состоит в том, что исследованию подвергается проба в несколько граммов, на основании же полученных результатов делается вывод о химическом составе всей партии продукта массой от килограммов до сотен тонн.

Исследование химического состава проводится в лабораториях, имеющих аккредитацию, хорошо оснащенных необходимым оборудованием, и анализ там проводится по стандартизированным или аттестованным методикам.

Лаборатории заводов и фабрик, также обязаны контролировать качество выпускаемой продукции, начиная с учета качества поступающего сырья и вести контроль всех операций технологических процессов. При этом основной задачей химико-технического контроля является систематический и объективный контроль технологических процессов производства, строгая проверка соблюдения действующих технологических инструкций. Кроме того, методы исследования позволяют вести анализ потерь, расхода сырья и вспомогательных материалов, определения выхода продукции.

Регистрация всех качественных показателей сырья, полуфабрикатов и готовой продукции, определяемых в лаборатории, ведется в специальных журналах.

К методам контря качества относятся фотометрический метод, метод кислотно-основного титрования. Метод определения влаги в продуктах, в том числе рыбных, также относится к методам определения химического состава продуктов.

1. Фотометрические методы

.1 Общие сведения

Для определения концентрации вещества, его плотности и количества применяются в исследованиях физико-химические методы количественного анализа. К ним относятся фотометрические методы.

Фотометрические методы основаны на измерении интенсивности светового потока, прошедшего через вещество, раствор или суспензию вещества, а также отраженного суспензией вещества.

В зависимости от длины волны, способа измерения, ширины полосы измеряемого излучения различают:

колориметрию (измерение светового потока, прошедшего через вещество, визуальными способами);

фотоколориметрию (измерение светового потока, прошедшего через вещество, фотоэлектрическими способами);

нефелометрию (измерение светового потока, рассеянного веществом, визуальными способами);

фотонефелометрию (измерение светового потока, рассеянного веществом, фотоэлектрическими способами);

спектрофотометрию [измерение монохроматического (определенной длины волны) светового потока, прошедшего через вещество].

В зависимости от длины волны различают спектрофотометрию в следующих областях спектра:

ультрафиолетовой (УФ),

видимой (В),

инфракрасной (ИК).

Любое вещество способно поглощать световые лучи определенной длины волны.

В зависимости от состава вещество может поглощать лучи в ультрафиолетовой, видимой или инфракрасной области спектра.

Вещества, поглощающие один из участков спектра в видимой области, окрашены. Интенсивность поглощения света веществом определяется специфическими свойствами вещества, его концентрацией, толщиной слоя.

Взаимосвязь этих величин выражается основным законом фотометрии законом Бугера-Ламберта-Бера:

lg(Io/I) = KCB; D = КCB,

где Io - интенсивность падающего света;

I - интенсивность света, прошедшего через вещество;

K - специфическая физическая константа вещества;

C - концентрация вещества (в растворе);

В - толщина слоя вещества.

Величина lg(Io/I) называется оптической плотностью и обозначается буквой D. Величина К представляет собой показатель поглощения раствора, концентрация которого равна единице.

Если концентрация раствора выражается в единицах молярности, то К показатель поглощения одномолярного раствора вещества при толщине слоя 1 см, то есть молярный показатель поглощения или экстинкция (лат. еxtinction «гашение» - ослабление световых потоков, проходящих сквозь какую-либо среду, вызванное процессами поглощения и рассеяния), обозначаемая буквой Е.

При обозначении концентрации раствора в процентах К - показатель поглощения раствора, содержащего 1 г вещества в 100 мл при толщине слоя 1 см, или удельный показатель поглощения, обозначается буквой .

Закон Бугера-Ламберта-Бера лежит в основе всех расчетов в методах фотометрического анализа.

.2 Фотометры. Фотометр ЛМФ-72М

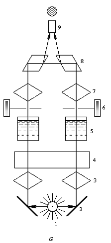
Для измерения коэффициента пропускания и оптической плотности в спектральном диапазоне 365 - 750 нм применяется отечественный фотометр ЛМФ-72М настольного типа, на примере которого можно описать принцип метода. Прибор действует по однолучевой двухканальной оптической схеме с модуляцией светового потока. Оптическая схема прибора показана на рисунке 1.

Рассеянный свет или излучение люминесценции попадает на фотоумножитель, с помощью которого световой поток преобразуется в пропорциональный ему электрический сигнал переменного тока. Электрическая схема фотометра состоит из источника света, модулятора; двух светоприемников; силового и электронного блоков.

Пределы измерений: по коэффициенту пропускания 0…100 % (цена деления 1%), по оптической плотности 0…1 ед. оптической плотности (цена деления 0,005).

- лампа накаливания; 2 - конденсор; 3 - объектив; 4 - диафрагма; 5 - модулятор; 6 - фильтр; 7 - светофильтр; 8 - фотоумножитель; 9 - защитное стекло; 10 - светофильтр; 11, 12 - кюветы; 13 - защитное стекло; 14 - фотоумножитель

Рисунок 1 - Оптическая схема фотометра ЛТФ-72-М

Питание данного прибора от сети 220 В, 50 Гц. Потребляемая мощность до 100 В·А. Габаритные размеры 500х260х485 мм. Масса до 20 кг.

.3 Фотометр ФМ-56

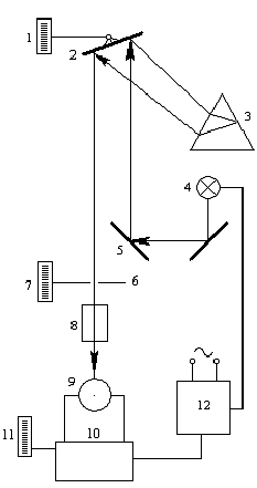
На принципе изменения светового потока с помощью диафрагмы основана и работа визуальных фотометров ФМ-56 и ФМС-56. В фотометрах используются две кюветы или два стаканчика (рис. 2).

В один из них наливают анализируемый раствор, в другой - раствор сравнения.

- лампа; 2, 4 - зеркало; 3, 7 - конденсор; 5 - кювета; 6 - диафрагма; 8 - призма; 9 - окуляр.

Рисунок 2 - Фотометр ФМ-56

Раствор сравнения представляет собой чистый растворитель или раствор реактивов, не содержащий определяемого вещества. Интенсивность световых потоков уравнивают с помощью диафрагмы, связанной с отсчетным барабаном.

По числу делений отсчетного барабана определяют концентрацию раствора. При расчетах используют калибровочные графики.


Рисунок 3 - Спектрофотометр

В аналитической практике используют несколько марок фотоколориметров: ФЭК-М, ФЭК-56М, ФЭК-Н- 57, ФЭК-60 и другие. Фотоколориметры работают в видимой области спектра (400 - 650 нм), некоторые марки - в видимой и ультрафиолетовой областях (313-630 нм).

При измерении оптической плотности сначала подбирают светофильтр, при котором оптическая плотность раствора максимальна.

Для определения концентрации элементов в жидких пробах продуктов применяется отечественный атомно-абсорбционный спектрофотометр С-115 с спектральным диапазоном 190…860 нм.

Из зарубежных спектрофотометров для исследования в ультрафиолетовом и видимом свете применяют прибор ДУ фирмы Becman (Австрия) с микрокомпьютером. Спектральный диапазон 140…900 нм.

Для исследований в инфракрасной области спектра этой же фирмой поставляются спектрофотометры серии ФТ и атомно-абсорбционные спектрофотометры серии СПЭН.

Атомно-абсорбционные спектрофотометры выпускаются и фирмой Perkin-Elmer (Англия) и имеют спектральный диапазон 190 - 870 нм.

Спектрофотометрические и фотоэлектроколориметрические методы анализа основаны на одних и тех же законах поглощения света исследуемым веществом. В ряде случаев эти виды анализа в той или иной степени взаимозаменимы.

2. Метод кислотно-основного титрования

.1 Общие сведения

Кислотно-основное титрование позволяет решать задачи определения щелочности или кислотности в растворах. С помощью этого метода можно анализировать лекарственные вещества, устанавливать доброкачественность продуктов питания (например, молока). Большое значение имеет рассматриваемый метод и при санитарно-гигиенической оценке объектов окружающей среды. Промышленные стоки могут содержать или кислые, или щелочные продукты. Закисление или защелачивание природных водоемов и почвы приводит порой к необратимым последствиям, в связи с чем, контроль кислотно-основного баланса весьма важен в экологической практике.

Метод титрования для определения щелочности или кислотности требует использования растворов. Концентрация - это важнейшая характеристика любого раствора. Она определяет содержание вещества в единице массы или объема раствора (иногда растворителя).

.2 Титрометры

контроль качество продукция сертификация

Приборы предназначены для определения концентрации анализируемого компонента, находящегося в растворе, путем воздействия на него вещества (титранта), избирательно реагирующего с ним. Добавление титрента (титрующего раствора) проводится до тех пор, пока его количество в растворе не станет эквивалентом общему количеству анализируемого компонента.

Так, в молочной промышленности приборы применяют для измерения содержания в продуктах кислоты (кислотность), путем нейтрализации ее щелочью до точки эквивалентности. По количеству щелочи, израсходованной на титрование, определяют концентрацию кислоты. Точку эквивалентности определяют по различным косвенным признакам.

Концентрация анализируемого компонента


где q - объемное или массовое количество титрующего раствора, м3,

Q - объемное или массовое количество титруемого раствора, м3,

Сб - концентрация титрующего раствора, моль/м3,

К - постоянная составляющая (определяется из стехнометрических реакций титрования).

Различают объемные и кулонометрические титрометры. В первом случае титрующим веществом является раствор известной концентрации, а во втором титрующее вещество получают электролизом вспомогательного раствора.

По способу определения конечной точки титрования различают титрометры потенциометрические, кондуктометрические, фотометрические и комбинированные. В молочной промышленности применяют потенциометрические титраторы для контроля титруемой кислотности молока.

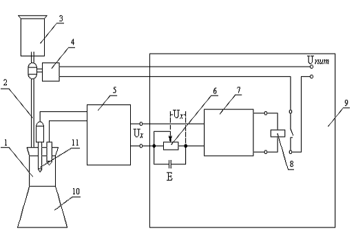
Пробу молока заливают в стакан (рис. 4), куда опускается электродная ячейка 11 рН-метра. Напряжение Ux, пропорциональное ЭДС электродной системы, с выхода рН-метра 5 подается на вход блока титрования 9, где сравнивается с напряжением Uк, соответствующим определенному значению рН на задатчике 6 конечной точки титрования.

Разность этих напряжений поступает на вход усилителя 7. На выходе усилителя установлено реле 8, включающее и отключающее электромагнитный клапан 4, управляющий подачей раствора щелочи из сосуда 3 через бюретку 2 в стакан 1 с молоком.

- стакан; 2 - бюретка; 3 - сосуд; 4 - клапан; 5 - рН-метр; 6 - задатчик; 7 - усилитель; 8 - реле; 9 - блок титрования; 10 - мещалка; 11 - электродная ячейка

Рисунок 4 - Принципиальная схема автоматического лабораторного титратора для контроля кислотности молока

Молоко со щелочью перемешивается магнитной мешалкой 10. При Ux = Uк реле 8 отключает питание электромагнитного клапана, который, пережимая резиновую трубку, прекращает подачу титрующего раствора в стакан 1. Количество щелочи, израсходованной на титрование, отсчитывают по бюретке 2.

Из ряда выпускаемых отечественных титрометров наиболее пригодны для молочной промышленности следующие.

.3 Автоматический титрометр БАТ- 15

Автоматический титрометр БАТ-15 предназначен для работы в комплексе с рН-метром - милливольтметром типа рН-121 или др. Прибор настольного применения имеет пределы установки конечной точки титрования - 1...14 рН или ±100…1400 мВ. Основная относительная погрешность титрования до 1 %. Питание от сети 220 В, 50 Гц. Потребляемая мощность 20 В·А. Габаритные размеры 360Х240Х90 мм. Масса до 3,5 кг.

.4 Титрометрическая установка Т-108

Титрометрическая установка Т-108 предназначена для определения концентрации в растворах. Прибор основан на выполнении реакции нейтрализации с фотометрической и потенциометрической индикацией точки конца титрования. Установка выполнена из отдельных функциональных блоков и приборов: фотометр ЛМФ-72М с мешалкой; иономер типа ЭВ-74; блок сопряжения; автоматическая бюретка; блок дифференцирования и поиска; потенциометр самопишущий типа ПДП-4; дозатор отбора пробы.

Предел допустимого значения основной приведенной погрешности: автоматической бюретки ± 5 %; дозатора отбора пробы ± 1%. Объем анализируемой пробы 1...20 мл. Температура анализируемой среды 10...35°С. Вязкость 0,001…0,002 Па·с.

Питание от сети 220 В, 50 Гц. Габаритные размеры и масса: фотометра 435х280х370 мм и 17 кг; блока фотометрического 410х260х360 мм и 14 кг; блока сопряжения 360х240х90 мм и 3 кг; иономера 365х230х260 и 15 кг; потенциометра самопишущего 550х565х 185 мм и 30 кг; бюретки автоматической 195х325х390 мм и 12 кг; блока дифференцирования 195х245х320 и 5 кг; дозатор отбора пробы 145х245х385 мм и 5 кг.

Такие данные позволяют сделать выбор необходимого прибора.

3. Методы определения влаги в рыбных продуктах

.1 Общие сведения

Вода, как никакой другой продукт питания, поддерживает постоянный обмен веществ между живым организмом и внешней средой его обитания. Без пищи можно прожить несколько недель, без воды - считанные дни.

В растениях содержится примерно 50-70% воды, в животных - 60-65%, рыбах - до 80%. Вода активно участвует во всех физико-химических и биологических процессах живого организма. Важная роль воды в живом организме - поддержание оптимальной, достаточно постоянной температуры, т.к. вода обладает самой высокой из всех жидких и твердых веществ удельной теплоемкостью.

Содержание воды в продуктах - важный показатель качества. В стандартах на многие продовольственные товары введен показатель - массовая доля влаги (в %), причем регламентируется максимально допустимая предельная норма (не более, %).

Качество и сохранность продовольственных товаров определяется не только количеством воды, но и ее состоянием, т.е. каким образом молекулы воды связаны с сухими веществами продукта.

В зависимости от энергии, необходимой для удаления влаги из материала, всю влагу условно разделяют на свободную и связанную.

Свободная вода слабо связана с сухими веществами, легко удаляется из продукта при высушивании (при температуре около 100є С), отжатии, прессовании, замерзает при 0єС.

Связанная вода прочно удерживается сухими веществами и с большим трудом удаляется испарением (при температуре более 300є С). Связанная вода находится в микрокапиллярах, адсорбируется внутриклеточными системами и удерживается коллоидами белков и углеводов.

К связанной воде относится также кристаллизационная вода.

Вода связанная может переходить в воду свободную и наоборот. Например, при оттаивании мяса, рыбы, свежих плодов и овощей часть связанной воды переходит в свободную, что приводит к порче под действием микроорганизмов.

Для коллоидных капиллярно-пористых тел П.А. Ребиндер предложил следующую классификацию форм связи воды с сухими веществами.

1.   Химическая форма связи - молекулы воды входят в состав веществ в точном количественном соотношении. Для удаления ее требуется интенсивная обработка теплом, приводящая к разрушению структуры материала (связанная вода).

2.       Физико-химическая форма связи - адсорбционная и осмотическая. Адсорбционно-связанная вода удерживается силами Ван-дер-Ваальса поверхностных молекул коллоидных веществ (белков и углеводов) на границе раздела твердое тело - вода.

.        Физико-механическая форма связи характерна для воды, заполняющей капилляры, крупные поры и пустоты в телах. Капиллярами вода удерживается с большой силой (связанная вода). Влага, удерживаемая силами сцепления, наименее прочно связана с материалом и может быть удалена механическим путем (свободная вода).

Методы определения влаги подразделяются на две группы: прямые и косвенные. Прямые методы основаны на разделении материала на сухое вещество и воду, используя тепло, безводные растворители и химические реактивы. Косвенные методы основаны на измерении изменения физических величин и свойств, функционально связанных с влажностью материалов.

Определение влаги в рыбе чаще проводят прямыми методами - теплофизическими.

3.2 Подготовка проб

Рыба - весьма нестойкий продукт и при неудовлетворительных условиях хранения быстро подвергается гнилостной порче. Это обусловлено многими факторами: рыхлой структурой мышечной ткани и значительным содержанием в ней воды, низким уровнем гликогена, преобладанием в жире непредельных жирных кислот, наличием слизи на поверхности тела, которая служит благоприятной средой для роста микроорганизмов, высокой активностью кишечных ферментов и способностью микрофлоры рыбы развиваться при температуре около 0 0С.

Контроль за качеством и ветеринарно-санитарным состоянием продуктов животного происхождения и рыбных продуктов при их производстве, хранении и реализации возлагается на ветеринарных специалистов. Цель экспертизы заключается в предупреждении заболевания людей антропозоонозами и другими болезнями при потреблении пищевых продуктов.

Результаты определения химического состава рыбы и рыбных продуктов служат критерием оценки качества продукта, позволяют судить о его пищевом и санитарном качестве. И здесь, важное значение, имеет отбор проб. Точность результатов при анализе во многом зависит от правильности взятия средних проб и подготовки материала к анализу.

Повторность исследований - обязательное условие получения достоверных величин химического состава продукта. Способ подготовки образцов должен обеспечивать сохранность нативных свойств продукта.

При подготовке продукта к анализу необходимо добиться однородности исследуемого образца, что достигается тщательным измельчением и перемешиванием. Чем тоньше измельчение, тем выше однородность и тем правильнее результаты исследования.

Среднюю пробу образца готовят непосредственно перед анализом. Из средней пробы рыбы удаляют все косточки, хрящевые части и тщательно измельчают и перемешивают массу, а затем берут навески.

При определении влаги в рыбных продуктах среднюю пробу тщательно измельчают трижды пропусканием через мясорубку и перемешивают также тщательно.

.3 Определение содержания влаги в рыбных продуктах

Существует два основных метода определения влажности путем высушивания в электрошкафах - высушивание до постоянной массы и ускоренное высушивание.

Метод высушивания до постоянной массы объектов дает наиболее точные результаты, так как процесс высушивания идет не ограниченное время, как при ускоренном способе, а до полного удаления влаги.

Наиболее распространенным методом является определение влаги высушиванием навески в сушильном шкафу с электрическим обогревом. Температура сушки обычно 100 - 105 0С.

В предварительно высушенную до постоянной массы пустую бюксу или со стеклянной палочкой и песком помещают навеску продукта, взвешивают с точностью до 0,0002 г и сушат в сушильном шкафу.

Через 1 - 3 часа проводят первое взвешивание, а последующие взвешивания - через каждые 30 мин до достижения разницы между двумя взвешиваниями после повторного высушивания 0,0002 г. Перед взвешиванием бюксу охлаждают в эксикаторе в течение 20 - 25 мин.

Содержание влаги (Х, %) рассчитывают по формуле:

,

где М1 - масса навески с бюксой до высушивания, г;

М2 - масса навески с бюксой после высушивания, г.;

М - масса навески, г.

Для ускорения процесса высушивания к навеске добавляют 5 мл 95 %-ного этилового спирта, перемешивают палочкой, выдерживают на водяной бане (около 80 0С) до исчезновения запаха спирта, после чего высушивают в сушильном шкафу.

.4 Ускоренные методы сушки

Температура сушки 120 - 150 0С. Навеску продукта, взвешанную с точностью до 0,0002 г, высушивают до постоянной массы в течение времени, установленного опытным путем для каждого вида продукта.

Температура сушки 180 - 200 0С. Навеску измельченного продукта помещают в алюминиевую чашечку (без песка) и взвешивают с точностью до 0,01 г.

Чашки с навесками помещают в сушильный шкаф, в котором предварительно доводят температуру до 220 - 225 0С, и регулятор температуры шкафа устанавливают на 200 0С на 20 - 30 мин. После высушивания чашки охлаждают до комнатной температуры, помещают в эксикатор и взвешивают на технических весах с точностью до 0,01 г.

Содержание влаги (Х, %) в этих случаях рассчитывают по той же формуле.

Заключение

Сушку методом высушивания до постоянной массы ведут с несколькими повторностями (но не менее двух повторностей). Среднюю величину из повторных определений принимают за влажность испытуемого образца.

Метод высушивания до постоянной массы трудоемок и длителен, но наиболее точен.

Список использованной литературы

1.       Брусиловский Л.П., Вайнберг А.Я. Приборы технологического контроля в молочной промышленности: Справочник- 2-е изд., перераб. и доп.- М.: Агропромиздат, 1990.- 288 с.

2.       Волошаненко Г.П., Сапронов А.Р. Справочник для работников лабораторий сахарных заводов. - М.: Агропромиздат, 1985.- 224 с.

.        Гигиенические требования к качеству и безопасности продовольственного сырья и пищевых продуктов. Санитарные правила и нормы. СанПин 2.3.2.560-96.-М.- 1997.- 269 с.

.        Карпов Ю.А. Методы пробоотбора и пробоподготовки /Ю.А. Карпов, А.П. Савостин.- М.: БИНОМ. Лаборатория знаний, 2003.- 243 с.

.        Лабораторные исследования в ветеринарии /Под ред. В.Я.Антонова и П.Н. Блинова.- М.: «Колос», 1971, - 648 с.

.        Лабораторный практикум по общей технологии пищевых продуктов Под ред. Фалуниной З.Ф. - М.: «Пищевая промышленность», 1978.- 271 с.

.        Практикум по ветеринарно-санитарной экспертизе с основами технологии продуктов животноводства /Макаров В.А., Боровков М.Ф., Ермолаев А.П. и др. Под ред. Макарова В.А. - М.: ВО «Агропромиздат», 1987.- С. 6-7

.        Санитарно-эпидемиологические требования к организациям общественного питания, изготовлению и оборотоспособности в них продовольственного сырья и пищевых продуктов: СанПин 2.3.6.959-00. - М.: «Интерсэн», 2000.-64 с.

.        Справочник по химическому составу и технологическим свойствам водорослей, беспозвоночных и морских млекопитающих /Под ред. В.П. Быкова.- М.: ВНИРО, 1999.

.        Щелкунов Л.Ф., Дудкин М.С., Корзун В.М. Пища и экология. Одесса: Изд-во «Оптимум»,- 2000.- 517 с.

Похожие работы на - Методы и техническое обеспечение контроля качества

 

Не нашли материал для своей работы?
Поможем написать уникальную работу
Без плагиата!
Без нейросетей!