Проектирование двухсторонней печатной платы

  • Вид работы:
    Курсовая работа (т)
  • Предмет:
    Другое
  • Язык:
    Русский
    ,
    Формат файла:
    MS Word
    405,59 Кб
  • Опубликовано:
    2012-09-26
Вы можете узнать стоимость помощи в написании студенческой работы.
Помощь в написании работы, которую точно примут!

Проектирование двухсторонней печатной платы

Введение

В современном мире широкое применение в промышленности и авиации получил печатный монтаж в связи с тем, что сейчас используется большое количество разнообразных электронных устройств.

Операции сборки, монтажа и регулировки современной радиоэлектронной аппаратуры, где электрические соединения функциональных деталей и узлов выполнены монтажными проводами, очень трудоемки.

Вследствие этого были внедрены прогрессивные технологии, которые коренным образом изменяют конструкцию, в данном случае монтажных схем, что позволяет резко повысить выпуск радиоаппаратуры.

К таким принципиально новым конструкциям относятся печатные схемы, производство которых допускает широкую механизацию и автоматизацию.

Печатная плата - это пластина из диэлектрика, на которой печатным методом нанесена электропроводящая цепь. Печатная плата предназначена для соединения различных электронных компонентов или соединения отдельных электронных узлов.

Печатные платы в зависимости от количества слоёв делятся на односторонние, двухсторонние и многослойные. Односторонние, двухсторонние платы это самые простые печатные платы, данный вид печатных плат, изготавливается на одном диэлектрическом основании который, имеет один или два проводящих рисунка со всеми требуемыми соединениями. Многослойные печатные платы - два и более чередующихся сигнальных слоя, между которыми выполнены требуемые соединения.

В данном курсовом проекте мы проектируем двухстороннюю печатную плату.

Печатные платы применяются для:

·   Повышения надежности разрабатываемого узла, обеспечения стабильности и повторяемости электрических характеристик (проводимости, паразитных емкости и индуктивности).

·        Получения большой плотности монтажных соединений.

·        Снижения количества ошибок при монтаже.

·        Снижения трудоемкости монтажно-сборочных и регулировочных работ.

·        Возможности повышения выпуска радиоэлектронной аппаратуры.

·        Обеспечения миниатюризации электронных узлов и блоков.

·        Уменьшения числа контрольных испытаний.

·        Стандартизации РЭА и ее элементов.

При проектировании ПП необходимо учитывать функциональные особенности отдельных компонентов ПП, требования, предъявляемые к размерам проводников, расположению компонентов на ПП, а также существование ограничений на размеры проводников в длину, их расположение относительно края ПП и конструкции модуля, а также ограничения по типоразмерам ПП.

В общем случае технология изготовления печатных плат включает различные последовательности выполняемых операций: 1) контроль материала и процесса; 2) получение рисунка ПП; 3) получение токопроводящих покрытий; 4) механическая обработка заготовок.

К особенностям технологического процесса изготовления печатных плат следует отнести соблюдение на каждой операции заданных форм и размеров, а также постоянный контроль этих параметров.

Применение в процессе изготовления печатной платы и последующего монтажа радиоэлементов некоторых вредных веществ (кислот, щелочей и т. д.) требует соблюдения правил техники безопасности.

В рамках данной курсовой работы были решены следующей задачи:

1.       Был проведен анализ принципиальной электрической схемы электронного узла и основных требований на разрабатываемый электрический узел;

2.       Были выбраны в соответствии с номиналами по справочникам типы радиоэлементов, определены их габаритные размеры;

.        Была произведена оценка надежности работы электронного узла;

.        Был произведен расчет коэффициента использования объема и количества элементов, приходящих на единицу объема изделия;

.        было произведено проектирование технологического процесса изготовления печатной платы;

.        Были оформлены маршрутные и операционные технологические карты;

.        Были выполнены графическая часть курсовой работы с использованием САПР PCAD, создана принципиальная электрическая схема и расстановлены компоненты в поле печатной платы с учетом норм и требований по конструированию изделий с печатным монтажом. Была произведена автоматическая трассировка печатной платы и редактирования результатов трассировки печатной платы.

1.       Анализ принципиальной электрической схемы электронного узла

1.1 Характеристика функциональных особенностей электронного узла

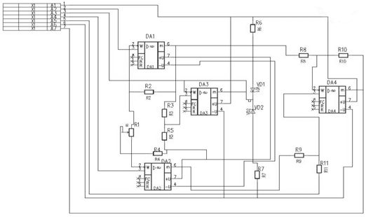
Разрабатываемый в данном курсовом проекте электронный узел представляет собой дифференциальный усилитель со следящим питанием, рис 1.1.

В схеме используются следующие элементы:

Резисторы: R2 - R11 ОМЛТ ОЖО.467.107ТУ;

R1 СП5-3 ОЖО.468.506ТУ;

Микросхемы аналоговые: DA1 - DA4 140УД6 бКО.347.004ТУ;

Стабилитроны: VD1, VD2 Д814Г СМ3.362.012ТУ;

Разъем: Х1 вилка ГРПМ-31 ШУ2 КеО.364.006ТУ.

Схема представляет из себя четырехкаскадный усилитель.

Первый каскад - дифференциальный, выполненный на аналоговых микросхемах DA1 и DA2, в отрицательной обратной связи которого установлены одинаковые резисторы R2 и R4, а на выходе нулевого сигнала R1.

Второй каскад выполнен на аналоговой микросхеме DA3, осуществляет стабилизацию нулевого сигнала при изменении питающих напряжений, для этого вырабатывается сигнал сравнения нулевого контакта на ножке 3 и выводится на экран.

Третий каскад выполнен на стабилитронах VD1 и VD2. Напряжение питания, поступающее на 1й каскад снимается со стабилитронов VD1 и VD2 для положительных и отрицательных значений, что необходимо для уменьшения погрешности питания.

Четвертый каскад выполнен на аналоговой микросхеме DA4. Сигналы с выхода 6 ножек DA1 и DA2 поступают на инверсные входы DA4,где суммируются с коэффициентом передачи равным единице.

Входное напряжение ±15. Выходной сигнал получается относительно земли.

Рис. 1.1. Расположение элементов в поле печатной платы.

1.2 Анализ основных требований на разрабатываемый электронный узел

Основные эксплуатационные, компоновочные и конструктивные требования, предъявляемые к конструкции, обеспечивающие заданные выходные характеристики электронного узла и отвечающие предъявляемым к нему техническим требованиям, выбирают исходя из климатических и механических условий работы, а так же параметров источников питания, входных и выходных сигналов и нагрузки.

. Электрический монтаж платы должен соответствовать принципиальной электрической схеме. Несоблюдение этого требования ведет к изготовлению негодного к эксплуатации узла.

. Напряжение питания платы должно сохранять свои параметры в пределах норм, установленных в ТУ эксплуатации узла. Несоблюдение этого условия ведет к выводу из строя элементов платы.

. Масса и габариты узла должны соответствовать указанным в ТУ требованиям, или быть минимально возможными. В противном случае могут возникнуть затруднения в установке узла в блок.

. Электронный узел должен выполнять заданные функции, сохранять внешний вид и значения параметров в пределах норм, указанный в ТУ после воздействия вибрации одной частоты в диапазоне 20-30 Гц с амплитудой ускорения 2g. Несоблюдение этого требования ведет к возможному разрушению узла, разрыву контактов и т.д.

. Электрический узел должен удовлетворять всем требованиям по стойкости, прочности и устойчивости к воздействию механических и климатических факторов, сохраняя при этом и стабильность электрических параметров в заданном поле допуска. Если данное условие не выполняется, то невозможно гарантировать надежность и точную работу узла во время всего его срока эксплуатации.

. Электронный узел должен выполнять заданные функции, сохранять внешний вид и значения параметров в установленных пределах в условиях воздействия на него пониженных и повышенных температур, а также влияния атмосферной влажности. Несоблюдение этого условия ведет к преждевременному выходу прибора из строя или искажению его выходных характеристик.

Разрабатываемое устройство предназначено для эксплуатации в следующих климатических условиях:

влажность окружающей среды λ ≤ 70%;

диапазон рабочих температур окружающей среды t° = - 20° ... + 40° С;

ресурс работы электронного узла t = 15000 часов;

годовая программа выпуска печатных плат N = 1200 шт.

1.3 Расчет надежности и технологичности электронного узла

Расчет надежности электронного узла.

В соответствии с ГОСТ 13.377-75 "Надежность в технике. Термины и определения" под надежностью объекта понимают его свойство, заключающееся в способности выполнять требуемые задачи в пределах условий эксплуатации, то есть надежными являются элементы и детали, сохраняющие свои технические характеристики и безотказно работающие при заданных режимах и условиях в течение требуемого времени.

Узлы бортовой электронной аппаратуры в большинстве своем являются невосстанавливаемыми, то есть не подлежат ремонту в процессе эксплуатации.

Оценка надежности невосстанавливаемых изделий связана с определением таких количественных параметров, как

·        интенсивность отказов l (t);

·        вероятность безотказной работы Р(t);

·        вероятность отказов Q(t);

·        среднее время наработки на отказ Тср;

Оценка производится в следующей последовательности:

·        электронная схема разбивается на m однотипных групп по n однотипных деталей и элементов;

·        пользуясь данными таблиц и уравнений, определяют величины интенсивности отказов li, общие для однотипных групп, при различных граничных условиях эксплуатации;

·        определяется интенсивность отказов l изделия;

·        в соответствии с заданным законом распределения вероятностей безотказной работы Р(t) и вероятностей отказов Q(t) элементов изделия определяют вероятность безотказной работы Р(t) и вероятность отказов Q(t) в течение времени Тp, соответствующего ресурсу работы изделия, и вычисляют среднее время наработки на отказ Тср.

Для электронного узла состоящего из m однотипных групп по n однотипных деталей и элементов средняя интенсивность отказов l определяется по формуле:

 (1.1)

где l i - интенсивности отказов элементов i-ой группыi - число однотипных деталей и элементов в i-й группе.

К однотипной группе относятся детали и элементы, выполняющие одинаковые функции (транзисторы, интегральные микросхемы, резисторы, конденсаторы, пайки проводники и др.) и имеющие одинаковую интенсивность отказов.

На практике интенсивность отказов существенно зависит от режима работы элемента в схеме, условий окружающей среды и в общем случае определяется по формуле:

  (1.2)

где lo - значение интенсивности отказов, полученных в нормальных условиях; ai - поправочные коэффициенты, учитывающие режимы работы элемента и условия окружающей среды.

Значение интенсивности отказов lo определяется при температуре окружающей среды 25±10°С, атмосферном давлении 0,1013 МПа, относительной влажности атмосферы 65±15%, при естественном фоне радиации и коэффициенте нагрузки Кн =1. Значения интенсивности отказов lo приведены в таблице 1.1.

Таблица 1.1.

№№

Тип элемента

lo·10-6 1/час

1

Резисторы проволочные мощностью 3 Вт

2,0¸4,0

2

Резисторы непроволочные мощностью 0,25 Вт

1,5¸2,0

3

Конденсаторы электролитические

 6,0¸15,0

4

Конденсаторы керамические

1,5¸2,0

5

Микросхемы аналоговые

0,1

6

Стабилитроны

30 ÷ 50

7

Транзисторы низкочастотные

3 ¸ 10,0

8

Разъемы штепсельные

2,0 ¸ 30,0


Рис. 1.2. Зависимость коэффициентов а1 и К1 для радиоэлементов различных видов: а) германиевых транзисторов, б) кремниевых транзисторов, в) германиевых диодов, г) проволочных резисторов, д) непроволочных резисторов, е) кремниевых диодов, ж) конденсаторов.

электронный радиоэлемент печатный плата

На этапе ориентировочного расчета интенсивность отказов элементов в реальных условиях следует вычислять по формуле:

 (1.3)

где a1 - коэффициент, учитывающий электрическую нагрузку и температуру элементов;

a2 - коэффициент, учитывающий влияние механических нагрузок.

Коэффициент а1 следует определять с помощью графиков, приведенных на рис. 1.2. в зависимости от коэффициента нагрузки Кн, который вводится для учета влияния электрической нагрузки на надежность работы элементов и характеризуется отношением нагрузки в рабочем режиме Nраб к нагрузке в номинальном режиме Nном:

 (1.4)

Коэффициент а2 определяется по данным таблицы 1.2.

Таблица 1.2


Амортизированные элементы

Неамортизированные элементы при температуре 20¸40°С

Элементы

Влажность до 70%

Влажность до 90%



температура


Значение коэффициента a2

20-25°C

40°С

20-25°C

40°С

70%

90%

Полупроводниковые

1

1

2

2

2

5

Сопротивление и конденсаторы

1

1

2

2

2

5

Прочие элементы

1

2

2

2

2

5


Величина Кн в зависимости от типа элемента определяется различными параметрами, характеризующими нагрузку.

Вероятность безотказной работы P(t) определяется по формуле:

 (1.5)

Вероятность отказов Q(t):

  (1.6)

Среднее время наработки отказов Tср.



Расчет интенсивности отказов элементов.

Для резисторов  ;

R2, R4 - сопротивление:

раб = -11,1 В

λ0 = 1,75*10-6 1/час;

Pраб = (-11,1)2 / 10000 = 0,012 Вт

Кн=0,012 / 0,25 = 0,048

=>

=>

3, R5 - сопротивление:

раб = -10,9 В

λ0 = 1,75*10-6 1/час;

Pраб = (-10,9)2 / 10000 = 0,012 Вт

Кн=0,012 / 0,25 = 0,048

=>

=>

6, R7 - сопротивление:

раб = -4 В

λ0 = 1,75*10-6 1/час;

Pраб = 16 / 510 = 0,03 Вт

Кн=0,03 / 0,25 = 0,12

=>

=>

8, R9, R10 - сопротивление:

раб = -11,1 В

λ0 = 1,75*10-6 1/час;

Pраб = (-11,1)2 / 18000 = 0,007 Вт

Кн=0,007 / 0,25 = 0,028

=>

=>

1 - сопротивление:

Uраб = 0 В

=>

=>

R11 - сопротивление:

Uраб = 0,1 В

λ0 = 1,75*10-6 1/час;

 

Pраб = 5*10-7 Вт

Кн= 2*10-6

=>

=>

DA1 - DA4 - микросхема аналоговая:

Umax = 15 В

Кн =>


VD1,VD2 - стабилитроны:

1/час

P = U * I = 12 * 0,05 = 0,6 Вт

Кн

=> 1,4

=>1/час

X1 - разъем:

1/час

Кн

=> 0

=>

Расчет интенсивность отказов для проводников:

,


Расчет интенсивность отказов для паек:

,


Все результаты занесем в сводную таблицу интенсивностей отказов элементов 1.3:

Таблица 1.3.

Элементы

Кн

а1

а2

λ0 *10-6

λ1*10-6

R2,R4

0,005

0

1

1,75

0

R3,R5

0,048

0

1

1,75

0

R6,R7

0,12

0

1

1,75

0

R8,R9,R10

0,028

0

1

1,75

0

R11

011,750





R1

0,028

0

1

1,75

0

DA1-DA4

0,95

1

2

0,1

0,2

VD1,VD2

1,7

1,4

1

40

56

X1

0,06

0

2

2

0

Проводники

1

1

2

0,1

0,2∙32=6,4

Пайки

1

1

2

0,1

0,2∙96=19,2


Средняя интенсивность отказов вычисляется по формуле:


1/час

Вероятность безотказной работы P(t) определяется по формуле:

где t = 15000 - ресурс работы электронного узла

=>

Вероятность отказов Q(t):

 1 - 8,04% = 91,96%

Среднее время наработки на отказ Tср:

Tсрчасов

Электронный узел не надежен, так как среднее время наработки на отказ намного ниже ресурса работы электронного узла.

.4 Обоснование конструктивно-технологических требований на разрабатываемую печатную плату

К разрабатываемой ПП предъявляется ряд конструктивно-технологических требований:

.        По внешнему виду:

к проводникам - четкий рисунок без включений, отслоений, разрывов, пятен царапин - для обеспечения требуемых связей между компонентами и функционирования узла в целом;

к диэлектрическому основанию - отсутствие пузырей, вздутий, посторонних включений, выбоин, трещин, расслоений - для обеспечения требуемых электрических параметров и обработки по заданному способу изготовления ПП.

. По электрическим параметрам:

проводники должны обладать минимальным удельным сопротивлением ρ < 0,001 Ом∙мм2/м;

диэлектрик должен обладать удельным сопротивлением R>1011 Ом∙мм2/м;

диэлектрической проницаемостью менее 6-8;

напряжение пробоя не менее десятков кВ/см;

. По технологии:

коэффициент адгезии материала к диэлектрику более 10 кг/мм2 - устойчивость к воздействию травильных и химических растворов;

устойчивость к механическим и температурным воздействиям;

рациональное размещение проводников по плате - с целью избегания узких мест и снижения вероятности пробоя и перепая при пайке;

избежание острых углов и перегибов проводников (R = 1мм) - с целью снижения напряжения проводников;

обеспечение оптимального расстояния между проводниками (не менее 0,2 - 1мм);

обеспечение допустимого значения напряженности электрического поля между проводниками (не более Е = 103 кВ/м);

снижение вероятности перепая и устранения непредусмотренного замыкания.

Конфигурация и габаритные размеры печатной платы зависят от габаритных размеров разрабатываемого изделия, электрической схемы, применяемых навесных элементов, эксплуатационных требований, предъявляемых к изделию, технико-экономических показателей. Применение плат больших размеров сложной геометрической формы не рекомендуется из-за малой механической прочности, сложности обработки и главным образом из-за возникновения значительного коробления, образующегося в процессе технологического цикла изготовления. Предпочтительной является прямоугольная форма печатной платы.

Толщина печатной платы выбирается исходя из метода изготовления и механических требований к её конструкции. Она определяется в основном толщиной выбранного материала диэлектрика.

Центры всех отверстий на печатной плате, включая крепёжные, должны располагаться в узлах координатной сетки, иначе конструкция будет нетехнологична, так как потребуются дополнительные операции разметки. Центры отверстий, предназначенные под выводы многовыводных навесных элементов (микросхемы, разъемы, реле и т.д., которые из-за конструктивных особенностей элемента не попадают в узлы координатной сетки) располагаются в соответствии с размерами, указанными в нормативной документации на эти элементы (ГОСТ, ТУ, чертежи и т.д.). Центр отверстия, принятого за основное, должен располагаться в узле сетки, остальные отверстия для этого элемента следует по возможности располагать на вертикальных или горизонтальных линиях координатной сетки. Шероховатость поверхности должна быть не ниже Rz = 40. Желательно располагать выходные цепи вдали от входных, чтобы не возникало паразитных емкостей, которые создают обратные связи, нарушающие работу узла. Особо опасны высокочастотные возбуждения, так как они могут вызвать отказ всей схемы. Также опасно возникновение паразитных емкостных связей между входными или выходными цепями и цепями питания. Поэтому по возможности следует избегать их близкого расположения.

Большое влияние на электрические параметры схемы оказывают форма, длина и взаимное расположение проводников на плате. Это особенно важно для проводников, принадлежащих цепи сигнала, так как увеличение длины в ряде случаев приводит к снижению быстродействия схемы. Следует также избегать проводников сложной формы, что может привести к возникновению паразитной индуктивности, которая вместе с монтажной емкостью (всегда имеющейся в реальном устройстве) влияет на чувствительность, помехоустойчивость и другие характеристики изделия.

При конструировании печатных плат следует руководствоваться требованиями, предъявляемыми к рисунку печатных проводников, определяемыми технологическими соображениями и регламентируемыми ГОСТ 23751-79, ГОСТ 10317-79 и ОСТ 180707-79.

2. Разработка компоновки печатной платы

2.1 Разработка и сравнительный анализ компоновки печатной платы

Для выбора элементов (резисторов, стабилитронов, полупроводниковых приборов, микросхем, реле и т.д.), устанавливаемых на ПП, необходимо руководствоваться требованиями и нормами ГОСТ и ТУ на эти элементы. Выбор типа элемента проводится с учётом номиналов, указанных на схеме.

При компоновке необходимо учитывать расстояние между корпусом элемента и краем печатной платы, которое должно быть не менее 1 мм, а между выводами элемента и краем печатной платы - не менее 2 мм; расстояние между корпусом соседнего элемента или между корпусом и выводами соседних элементов, которое выбирают с учетом условий теплоотвода и допустимой разности потенциалов между ними (если это расстояние не указано на чертеже, оно не должно быть менее 0,5мм); зазор между основанием многовыводных элементов (реле, трансформаторы и т. д.), выводы которых не подвергаются формовке, и печатной платой, который должен быть не менее 1 мм при условии соблюдений требований ГОСТ и ТУ на элементы.

Системы автоматического проектирования САПР, являющиеся мощным средством поддержки современного проектирования объектов производства и ТП, наиболее полное применение нашли в производстве ПП. Существует достаточно большое количество средств САПР, предназначенных для IBM PC. САПР PCAD - одна из наиболее распространенных.

В данной курсовой работе проектирование ПП производилось с помощью именно этой системы. САПР ПП PCAD является интегрированным пакетом программ и редакторов, работающих в интерактивном режиме. Средства САПР PCAD позволяют решать следующие задачи:

проектирование чертежей принципиальной электрической схемы ПП и её отдельных слоев, а также чертежа общего вида электронного модуля;

автоматическое и полуавтоматическое размещение электрических компонентов на ПП заданных размеров;

трассировка ПП, в том числе и многослойная;

проектирование конструкторской документации;

моделирование логических и аналоговых схем.

Кроме этого система содержит:

программы выдачи результатов работы на устройства вывода (принтер, плоттер, фотоплоттер);

средства создания библиотек образов элементов принципиальной электрической схемы и конструктивов корпусов компонентов;

средства связи с пакетами САПР аналогичного назначения. Функционально система PCAD представляет собой набор программ и редакторов, каждый из которых выполняет определённую логически законченную функцию.

Алгоритм проектирования заданного устройства:

. Создание графического начертания новых элементов (в случае их отсутствия в подкаталоге PCAD/SYM), необходимых для составления принципиальной электрической схемы. Для выполнения данной операции используется редактор PCCAPS в режиме SYMB, результат работы - файлы с расширением *.SYM.

. Создание формы корпусов новых компонентов (в случае их отсутствия в подкаталоге PCAD/PRT). Для выполнения данной операции используется редактор PCCARDS в режиме SYMB, результат работы - файлы с расширением *.PRT.

. Формирование принципиальной электрической схемы. Данная операция включает в себя три основных этапа:

а) вывод на экран необходимых библиотечных элементов;

б) обозначение компонентов схемы в соответствии с требованиями PCAD и отечественными стандартами;

в) формирование электрических связей.

Эти задачи выполняет редактор PCCAPS в режиме DETL, результат - файл с расширением *.SCH.

. Выделение списка цепей из принципиальной электрической схемы. Для выполнения данной операции используется редактор PCNODES. Результат работы - файл с расширением *.NLT.

. Создание библиотеки описаний элементов, необходимых для данной электрической схемы. Для выполнения данной операции используют любой текстовый редактор, с помощью которого готовится текстовый файл *.FIL, содержащий следующую информацию:

а) количество элементов в компоненте;

б) имя файла элемента;

в) путь к конструктиву элемента;

г) путь к элементу схемы.

Далее редактор PREPACK преобразует полученный текстовый файл *.FIL в двоичный файл *.LIВ.

. Упаковка данных о принципиальной электрической схеме и конструктиве ПК Для выполнения данной операции используется программа РСРАСК. Результат работы - файл с расширением *.PKG. В случае наличия ошибок формируется дополнительный файл РСРАСК.ERR, который содержит информацию двух типов:

а) ошибки (errors), без устранения которых невозможно продолжение работы;

б) предупреждения (warnings), устранение которых в общем случае необязательно.

. Оптимизация размещения корпусов РЭК по площади ПП. Существует два варианта выполнения данной операции - автоматическая расстановка и ручная.

В автоматическом режиме компоновка осуществляется после указания начальных условий: а) количество рядов компонентов и их типов; б) минимальное расстояние между выводами, рядами и столбцами компонентов.

В ручном режиме применяются следующие основные команды: MOVE, ROT, SWAP (/COMP, /GATE, /PIN). Для текущего контроля расстановки существуют два основных вида показателей: а) специальная гистограмма, функционально отображающая количество связей, контактных площадок и плотность проводников; б) показатель качества MF (merit factor), требуемые значения для односторонних ПП > 20, для двухсторонних ПП > 0. Во время выполнения данной операции руководствуются следующими принципами:

а) вилка ГРПМ-31 ШУ2 располагается слева от всех компонентов;

б) различные типы компонентов располагаются в вертикальных столбцах и горизонтальных строках как можно ближе друг к другу;

в) элементы, располагающиеся рядом на принципиальной электрической схеме, по возможности также располагаются и на ПП, таким образом, сокращается длина проводников:

г) элементы с большим количеством выводов располагаются в центре, а соседние, с малым количеством выводов, - вокруг них;

д) входные цепи размещают дальше от выходных на столько, на сколько это возможно.

Для данной операции используется редактор PCPLACE. Результат работы - файл с расширением *.PLC.

. Автоматическая трассировка ПП, формирование рисунка проводников. Для данной операции используется программа PCROUTE. Трассировка осуществляется по неким заранее заданным требованиям (ограничениям), которые указываются в специальном файле стратегии с расширением *.CTL. Результат работы - файл с расширением *.РСВ (конструкция ПП + корпуса РЭК + печатные проводники).

Кроме того, дополнительно создается файл с расширением *.REP, который содержит сведения о не разведенных связях и ошибках, в случае наличия таковых.

. Редактирование файла *.РСВ для получения чертежей ПП и электронного модуля. Для выполнения данной операции используется редактор PCCARDS. Результат работы - файлы *D1.PLT, *D2.PLT, *S.PLT Данная операция включает в себя следующие основные этапы:

а) в случае наличия не разведенных на предыдущем этапе проводников осуществляется их доразводка средствами PCCARDS;

б) формирование дополнительных изображений;

в) добавление образов контактных площадок;

г) добавление стандартных изображений;

д) формирование файлов-чертежей для печати на плоттере.

. Распечатка файлов-чертежей, сформированных на предыдущем этапе, при помощи программы PCPRINT.

При компоновке данной платы необходимо стремиться к уменьшению габаритов платы, осуществляя более плотное размещение элементов на плате.

Полупроводниковые элементы и микросхемы необходимо размещать как можно дальше от мощных тепловыделяющих элементов и от элементов, являющихся источниками мощных электромагнитных полей (трансформаторов, дросселей, постоянных магнитов и др.).

Первый вариант расположения компонентов в поле печатной платы.

Элементы располагаются тремя вертикальными рядами. В первом - резисторы, во втором - аналоговые микросхемы, а в третьем - стабилитроны. Вилка ГРПМ 31 ШУ - 2 располагается слева от всех деталей. Резистор R1 расположен в центре платы.

Второй вариант расположения компонентов в поле печатной платы.

На плате правее от разъема Х1 (по правилам его размещают на левом краю платы) мы размещаем друг под другом две аналоговые микросхемы DA1 и DA2,между ними в столбец четыре резистора R2-R5.Над аналоговой микросхемой DA2 находится резистор R1, который из-за своих функциональных особенностей располагается с края печатной платы, для того, чтобы к нему был возможен доступ. Правее располагаем в столбец последовательно три резистора R7,R9,R11, аналоговые микросхемы DA3 и DA4 и под ними еще три резистора R6,R8,R10. Правее в последнем столбце располагаются два стабилитрона VD1 и VD2. При этом расстояние между разъемом и выводами компонентов должно быть минимальным.

Вывод: с целью уменьшению габаритов печатной платы и достижения более плотного размещения элементов целесообразнее выбрать первый вариант расположения компонентов в поле печатной платы (рис.2.1)

Рис. 2.1. Расположение элементов в поле печатной платы.

Процесс размещения радиоэлементов на плате является очень важной операцией с точки зрения качества разводки.

Для улучшения размещения компонентов необходимо оценивать связи между компонентами. Также при компоновке платы следует избегать пересечения проводников. Таким образом, командой QRY/NET мы можем выделить любую цепь. При этом она будет отображаться в виде прямой, соединяющей контакты компонентов.

Все связи отдельного компонента можно выделить командой SWAP/COMP. Все соединения между компонентами на плате высвечиваются белым цветом при переключении команды "R" в строке статуса в зеленый цвет.

При выборе команды HIST в главном меню в строке статуса появляются две буквы "H" и "V". Если переключить команду "H" в зеленый цвет, то слева и сверху появится зоны с гистограммами (линиями, направленными по осям X и Y).

Гистограммы отображают количество связей и контактных площадок, которые пересекают то или иное сечение платы.

Плотность проводников, проходящих через линии координатной сетки, выражается в длине и цвете линии гистограммы.

·   зеленый цвет линии означает плотность ( 0-35)%,

·   желтый цвет линии означает плотность (35-50)%,

·   красный цвет линии означает плотность ( >50 )%.

Красный цвет гистограммы служит предупреждением о том, что трассировщик может не справиться с разводкой. Кроме того, в углу между зонами гистограмм выводится показатель качества MF (merit factor). Первоначально он равен "0". После каждой перестановки (или сдвига) компонентов он изменяется:

·   увеличивается, если такое расположение кажется системе предпочтительным;

·   уменьшается, если положение изменилось в худшую сторону.

Таким образом, задача расстановки компонентов на плате сводится к достижению максимальной линейности гистограммы (при их минимальной длине) и максимального значения коэффициента MF.

Так как данная плата двусторонняя, то коэффициент MF должен быть больше 0. При компоновке данной печатной платы коэффициент MF равняется 18, и разводка проводников выполнена на 100%.

.2 Обоснование геометрических размеров и формы разрабатываемой печатной платы и ее конструктивных элементов

Размеры печатной платы должны соответствовать ОСТ 10317-79. Исходным параметром при конструировании является шаг координатной сетки. С ее помощью регламентируются основные геометрические размеры печатной платы. В данной работе применяется координатная сетка с шагом 1,25 мм.

Материалы, используемые в качестве основания для плат весьма разнообразны. В случае изготовления двухсторонней платы позитивным комбинированным базовым способом выбирают двусторонний фольгированный диэлектрик.

Габариты полученной печатной платы 85×65×1,5мм.

Основные характеристики заполнения печатной платы:

коэффициент использования объема Кv

 (2.1)

где Vi - установочный объем i-го элемента электронного узла, включая печатную плату (определяется габаритными размерами элементов);

a1, b1, с - соответственно, длина, ширина и высота электронного узла;

и количество элементов, приходящихся на единицу объема nфм,


 (2.2)

где N - количество элементов электронной схемы;

a1, b1, с1 - соответственно, длина, ширина и высота электронного узла.

Расчет объема электронных компонентов:

Наименование

Схемное обозначение

Обозначение

Размеры, мм

Объем элемента мм3

1

Резисторы

R2-R11 R1

ОМЛТ ОЖО.467.107.ТУ СП5-3 ОЖО.468.506ТУ

3x7 12,5х12,5х7,5

49,455 1171,9

2

Стабилитрон

VD1,VD2

Д814Г СМ3.362.012ТУ

9×5

176,625

3

Микросхемы

DA1-DA4

140УД6 бКО.347.004ТУ

9,5x9,8

694,3

4

Разъем

X1

ГРПМ-31ШУ2 КеО.364.006ТУ

54×19,5×7,5

7897,5

5

Печатная плата



85×55×1,5

7012,5



Количество элементов электронной схемы: N = 18

Исходя из таблицы самый высокий элемент - Микросхема 140УД6=>

высота электронного узла с учетом высоты печатной платы и зоны пайки будет равна:

с1 = h1+ h2+ h3

1 - высота пайки со стороны ПП;

h2 - толщина ПП;

h3 - высота максимального элемента;

с1 = 0,5 + 1,5 + 9,8 = 11,8,

а величины длины и ширины равны соответственно: a1 = 65, b1 = 85.

По формуле 2.2.1 определим коэффициент использования объема Кv

Кv

По формуле 2.2 определим количество элементов, приходящихся на единицу объема nфм,

nфм

Большое влияние на электрические параметры схемы оказывает форма, длина и взаимное расположение проводников на плате. Увеличение длины в ряде случаев приводит к снижению быстродействия схемы. Следует также избегать проводников сложной формы, что может привести к возникновению паразитной индуктивности, которая вместе с монтажной ёмкостью влияет на чувствительность, помехоустойчивость и т.д.

Основные требования, которых следует придерживаться на стадии создания вариантов компоновок печатных плат, заключаются в следующем:

необходимо рационально размещать проводники на платах, избегая создания узких мест:

протяженность проводника в узких местах следует по возможности ограничивать (допускается сужать проводники до минимально допустимых значений, а при прохождении проводника между двумя близко расположенными отверстиями разрешается подрезка контактных площадок);

необходимо избегать острых углов и резких перегибов проводника; а также не выполнять проводники длиной более 70 мм;

переходы при разветвлении проводника или изменении его ширины, при сопряжении проводников с контактными площадками необходимо делать плавным, с радиусом не более 1 мм;

при ширине проводника более 5 мм, а также при необходимости его экранирования, поверхность фольги должна выполняться не сплошной, а с вырезами, имеющими щелевидную форму овала или круга;

расстояние между краем платы и краями проводников должны быть не менее толщины платы с учётом допуска на её габарит.

Расчет печатных проводников связан с определением следующих параметров:

·   выбирается допустимая величина плотности тока γдоп ;

·   вычисляется падение напряжения цепей со значительными токовыми нагрузками;

·   определяется ширина а и толщина b проводников;

·   рассчитывается минимальное расстояние между проводниками.

Допустимая величина плотности тока gдоп для медных проводников, полученных гальвано-химическим методом, выбирается gдоп = (30 - 80) А/мм2, принимаем 60 А/мм2.

Толщина а проводника выбирается исходя из марки фольгированного диэлектрика в пределах а = 0,035 ¸0,1 мм.

Ширина b проводника определяется исходя из неравенства:

≥Iдоп/( γдоп*а),

доп - предельная величина тока через проводник, А;

Iдоп = К* Iпит, где К - коэффициент запаса, К=2;

- количество потребителей питания (в данном случае микросхемы DA1-DA4, стабилитроны VD1,VD2);

Iпит - сила тока, потребляемая микросхемой (5 мА).

Iдоп = 2*6*5 = 60 мА = 0,06 А.

b≥мм.

Исходя из возможностей данного метода, выбираем: b>0,001 мм: b=0,5 мм. Падение напряжения ΔU в проводнике в низковольтных цепях (U≤100B) не должно превышать ΔU<0.02Uраб, U - напряжение на концах проводника. При этом ширина проводника может быть определена как

Минимальное расстояние между проводниками определяется исходя из значения допустимой разности потенциалов между ними.

Допустимое падение напряжения в цепи со значительными токовыми нагрузками рассчитывается как:

,

где ρ - удельное электрическое сопротивление материала проводника,

ρ = 1.7*10-3

l = 65

a = 1

b = 0.5

В.

Так как 0.022.<0.3, то выполняется условие ΔU<0.02Uраб.

Допустимое значение напряженности электрического поля между проводниками не должно превышать Е= 103кВ/м.

С другой стороны, при выборе зазора необходимо учитывать тип технологического процесса ее изготовления, а также обеспечить снижение вероятности образования перемычек припоя между соседними проводниками при пайке, а следовательно, устранить их непредусмотренное замыкание, поэтому расстояние между соседними проводниками или между проводником и контактной площадкой должен быть не менее 1 мм.

3. Выбор и обоснование технологического процесса и оборудования для изготовления печатной платы

3.1 Обоснование выбора способа изготовления печатной платы

В настоящее время существуют следующие методы изготовления ПП: субтрактивный, аддитивный и комбинированный. Субтрактивная технология основана на получении рисунка ПП путем травления медной фольги. Аддитивная технология - на химическом избирательном осаждении меди на поверхности диэлектрика. Комбинированная технология использует первый и второй тип технологий в различных сочетаниях.

Метод выбирают в зависимости от сложности принципиальной электрической схемы, конструктивно - технологических требований к разрабатываемому изделию и оснащенности предприятия - изготовителя необходимым оборудованием и оснасткой. Метод существенно влияет на схемно-конструкторские и эксплуатационно-экономические характеристики ПП. Выбор метода изготовления печатной платы проводиться на этапе эскизной компоновки, в процессе которой определяются габаритные размеры, плотности монтажа, а также тип платы. При выборе метода следует учитывать электрические параметры схемы (паразитные связи, токонесущую способность проводников и т.д.), условия эксплуатации (климатические и механические воздействия), технологические возможности конкретного производства и экономический фактор.

В данной работе ПП изготавливается фото-позитивным комбинированным методом. Он применяется для двусторонних ПП с высокой плотностью токопроводящего рисунка. Двусторонняя ПП имеет одно основание, на обеих сторонах которого выполнены проводящий рисунок и все требуемые соединения. Переход токопроводящих линий с одной стороны на другую осуществляется металлизированными монтажными отверстиями. С помощью такой платы можно выполнить сложные схемы. Метод заключается в получении проводников путем травления фольгированного диэлектрика и металлизации отверстий химико-гальваническим способом. Метод применяется для фольгирования рисунка одно- и двухсторонних печатных плат. Метод является одним из наиболее трудоемких.

Преимущества данного метода:

-       хорошая адгезия проводников;

-       возможность получения металлизированных отверстий;

-       снижается вредное воздействие химических растворов на изоляционное основание и на прочность сцепления фольги с основанием;

-       исключена возможность срыва контактных площадок при сверлении;

-       однородность структуры, т.к. проводники и металлизация отверстий получаются в едином химико-гальваническом процессе;

-       устраняется подтравливание элементов печатного монтажа;

-       улучшается равномерность толщины металлизированного слоя в отверстиях;

-       повышается плотность печатного монтажа;

-       упрощается ТП из-за устранения ряда операций (нанесение защитного покрытия, травления);

-       экономное использование меди, химикатов для травления и уменьшение затрат на нейтрализацию сточных вод;

-       уменьшается длительность производственного цикла.

.2 Описание технологического процесса и оборудования

. Входной контроль.

Входной контроль проводится по ГОСТ 10316-78Е. Входному контролю подвергается каждая партия поступающих на производство диэлектриков. При комбинированном методе изготовления ПП применяют фольгированный стеклотекстолит марки СФ-2-35Г. Входной контроль предусматривает проверку по внешнему виду на отсутствие вздутий, отслоений; проверку по электрическим параметрам (диэлектрическое сопротивление, диэлектрическая проницаемость, потери по переменному току, напряжение пробоя). Используют микроскоп МБС ТУЗ-3.1210-76.

. Заготовительная.

Заготовительная операция включает раскрой материала на полосы и получение из них заготовок. Т.к. размеры рабочих полей оборудования позволяют разместить несколько штучных заготовок, то целесообразно использовать групповые заготовки ПП с последующим разделением. Размеры групповой заготовки предусматривают наличие по всему параметру технологического поля, не превышающие 10 мм и расстояния между ПП 4 мм. В данной работе применяют гильотинные ножницы модели ОА-805. Подача материала ручная. После разрезки производят выборочный контроль 1%-3% из партии, с применением измерительной лупы 5-10х ГОСТ 8309-75 для внешнего осмотра заготовки.

. Сверление базовых отверстий.

Эта операция служит для базирования деталей в процессе изготовления, производится по ГОСТ 23662-79. Диаметр базовых отверстий 3...6 мм. Точность не хуже 0,05 мм. Используют полуавтоматический станок с нижним шпинделем для сверления отверстий в печатных платах КПМ3.101.016. Сверление производят в пакете до 4 мм, под нижнюю заготовку подкладывают прокладку из гетинакса 1,2-1,5 по кондуктору. Применяют сверло спиральное из быстрорежущей стали. Скорость резания 40-55 м/мин. Подача ручная. После сверления производят проверку внешнего вида, а также размеров отверстий. Предельные отклонения между центрами отверстий ±0,02 мм

. Подготовка поверхности печатной платы.

Подготовка поверхности необходима для обеспечения равномерного травления и получения качественной адгезии защитного рисунка к фольге. Для этого осуществляют первичное обезжиривание поверхности печатной платы, многократную промывку горячей и холодной водой. Травление адгезива, его активацию и окончательную отмывку платы. Все операции проводят на линии химической подготовки поверхности перед нанесением фоторезиста ГГМ1.240.002.

. Нанесение фоторезиста.

Нанесение фоторезиста является первой операцией получения рисунка ПП с применением сухого пленочного фоторезиста СВФ-ВЩ. Операцию проводят на установке автоматического ламинирования CSL-A25T/H-Fu/T-Ex. Перед этой операцией необходимо произвести химическую подготовку поверхности. Используют встроенную печь сушильную и шкаф вытяжной.

. Экспонирование фоторезиста.

На первом этапе этой операции производят монтирование совмещенных фотошаблонов с заготовками. Затем заготовки помещают в установку для экспонирования "установка двустороннего экспонирования C SUN UVE-M500", после чего, заготовку демонтируют и выдерживают в вытяжном шкафу.

. Проявление рисунка схемы.

Эта операция является последней в получении рисунка ПП, и ее задачей является удаление не проявляющегося фоторезиста. Используется установка проявки и снятия фоторезиста фирмы RESCO

8. Нанесение лака.

Нанесение защитного нитролака АК40 производится по всей поверхности. Используют установку для группового вытягивания заготовок из раствора или ванну, шкаф вытяжной 2Ш-НЖ. Сушат в печи сушильной КШ-1. После чего наносят второй слой лака по той же технологии. Производят контроль качества нанесённого слоя лака на рабочем столе. Слой лака должен быть равномерным, без натёков, пузырей и отслаивания.

. Сверление отверстий под металлизацию.

Металлизацию отверстий производят для электрического соединения рисунков проводников двусторонних печатных плат по ГОСТ 23664-79. Для сверления отверстий применяют полуавтоматический станок с нижним шпинделем для КПМ3.101.016. Сверление проводят специальным комбинированным металлокерамическим сверлом из сплава ВК6М.

Далее производят очистку отверстий от пыли и стружки на установке КПМ 3.109.007.

. Химическое меднение.

При этой операции получается тонкий слой меди на всей поверхности заготовки. Это делается для получения медного электрода по всей поверхности заготовки, в том числе, в отверстиях. Это упрощает процесс гальванического наращивания. Химическое меднение осуществляется на автоматической линии ГГМ 1.210.006.

. Удаление лака.

Удаление плёнки лака происходит на рабочем столе с использованием скальпеля ГОСТ-21240-77, которым подрезают плёнку на технологическом поле заготовки, в перчатках резиновых анатомических ТУ 38-106.140-80.

. Гальваническое меднение.

Операция производится на линии ГГМ1.211.003 при Г=18-25°С в течение 40-50 мин, с местной вытяжной вентиляцией со скоростью отсоса 0,6м/с. Эта операция включает активирование с применением серной кислоты, промывку в холодной, а затем и в дистиллированной воде, и собственно гальваническое меднение с последующей сушкой.

. Удаление фоторезиста.

Проводят с использованием установки снятия пленочного фоторезиста КПМ3.258.003, с последующей сушкой и контролем полноты удаления фоторезиста.

. Травление меди с пробельных участков и осветление металлорезиста.

На данном этапе травится медь, нанесенная в ходе операций 6 и 7 с участков, не защищенных металлорезистом. Травление меди при Т= 40±2°С в течении 2-4 минут на линии КПМ 1.240.006 в травильном растворе на основе хлорита натрия. Промывка холодной проточной водой при Г=18-25°С. На этом же оборудовании проводят операцию осветления металлорезиста.

. Оплавление металлорезиста.

Эту операцию можно разделить на две части:

·       флюсование, проводится термообработка при Г=80-90°С в печи сушильной с циркуляцией воздуха КП45.06-00.00.00 (оборудованной вытяжной вентиляцией, сблокированной с пусковым устройством)в течение 20-30 мин, затем нанесение флюса на поверхность заготовки с последующей сушкой при Т= 15-30°С;

·        оплавление на установке оплавления инфракрасным нагревом КПМ2.339.004 (скорость конвейера 1-3 м/с) при Г=230-240°С в течение 3-7 сек с последующей промывкой в конвейерной ультразвуковой установке и сушкой заготовок.

. Обработка контура печатной платы.

Эта операция состоит из разрезания групповой печатной платы с последующей обработкой контура на станке для обработки плат по контуру АЮ13.174.661.

. Маркировка.

Маркировку на ПП выполняют в виде трафаретной печати. Обычно показывают: номер чертежа печатной платы, номер узлов, тип и порядковый номер навесных элементов, контрольные точки и измеряемые величины, границы функциональных узлов, технологические данные. Маркировку необходимо выполнять шрифтом высотой не более 2,5 мм с толщиной линии 0,4 мм. Располагать с минимальным расстоянием от внешнего контура ПП и отверстий равным 0,5 мм. Маркировку осуществляют на установке ДЛЦМ-3.209.003.

. Выходной контроль.

Выходной контроль проводится по ОСТ 4.077.000. Основными видами выходного контроля печатной платы являются:

·  контроль внешнего вида;

·        инструментальный контроль геометрических параметров;

·        оценка точности выполнения отдельных элементов;

·        проверка металлизации отверстий и их устойчивость к токовой нагрузке;

·        определение целостности токопроводящих цепей и сопротивления изоляции.

Используется автоматическая линия "РИТМ".

. Консервация.

Включает в себя подготовку поверхности электронного модуля и нанесение защитного технологического покрытия в виде канифолевого лака.

20. Упаковка.

Проводится по ОСТ 4.007.000 с целью обеспечения надежности ее хранения, предотвращения загрязнения поверхностного слоя и повреждений проводников при транспортировке.

Похожие работы на - Проектирование двухсторонней печатной платы

 

Не нашли материал для своей работы?
Поможем написать уникальную работу
Без плагиата!
Без нейросетей!