Теорія автоматичного керування
Зміст
Вступ
1. Опис призначення і принципу дії елементів системи
автоматичного регулювання, заданої у вигляді принципової схеми. Аналіз роботи
системи у цілому при зміні задаючої або збурюючої величини. Функціональна схема
системи
. Запис передаточні функції елементів системи на
основі їх диференційних рівнянь
. Структурну схему досліджуваної системи. Розрахунок
передаточної функції замкнутої системи за каналами задаючої і збурюючої дії. Їх
рівняння динаміки і статики
. Аналіз стійкості заданої системи та визначення
критичного значення коефіцієнта передачі регулятора, при якому система
знаходиться на межі стійкості
. Побудова годографа амплітудно-фазової частотної
характеристики розімкнутої системи і визначення запасу стійкості
. Розрахунок та побудова перехідної характеристики
cистеми автоматичного регулювання за каналом задаючої дії при нульових
початкових умовах
. Результати розрахунку перехідної характеристики за
каналом задаючої дії. Перевірка шляхом моделювання процесів за допомогою
комп’ютерної програми Simulink
. Визначення прямих показників якості регулювання за
побудованою перехідною характеристикою системи та визначення похибки
аналітичного та комп’ютерного методів побудови
. Побудова перехідної характеристики системи за
каналом збурюючої дії, шляхом моделювання процесів на ЕОМ
. Розрахунок інтегральної квадратичної оцінки системи
та оптимального коефіцієнта підсилення регулятора
. Проведення корегування отриманої системи,
використовуючи логарифмічні частотні характеристики за одним з обраних параметрів
та зменшення часу регулювання
Висновок
Список використаної літератури
Вступ
Автоматизація виробництва на основі мікроелектронної техніки
для розвитку та вдосконалення існуючих та створюваних технологічних виробництв
є одним з найважливіших напрямків модернізації виробництва. Особливістю
сучасного етапу розвитку автоматизації виробництва є поява та масове
застосування якісно нових технологічних засобів на основі мікроелектроніки.
Впровадження автоматизованих систем управління технологічними процесами набуває
особливого значення у зв'язку із зростанням вимог до швидкості обчислення,
переробки і видачі інформації. Тому розробка і дослідження структур і режимів
функціонування автоматизованих систем управління технологічними процесами на
основі мікроЕОМ є актуальним завданням.
У даній курсовій роботі пропонується
проаналізувати систему автоматичного регулювання температури печі. На основі
проведення аналізу складемо для кожного структурного елемента керуванням печі
диференційні рівняння, які б описували їх роботу, побудуємо структурну схему
досліджувальної системи. Згідно диференційних рівнянь елементів печі розрахуємо
їх передаточні функції для замкненої системи за каналами задаючої і збурюючої
дії, запишемо відповідні їм рівняння динаміки та статики. За вихідними даними
користуючись програмним пакетом MatLab побудуємо годограф амплітудно-частотної
характеристики розімкнутої системи, визначимо запаси стійкості за амплітудою і
фазою; використовуючи передаточні функції елементів управління роботою печі
складемо в програмі Simulink електронну модель системи автоматичного
регулювання та побудуємо перехідну характеристику САУ за якою визначимо прямі
показники якості системи. При отриманні незадовільних параметрів системи
проведемо її коригування використовуючи логарифмічні частотні характеристики.
1. Опис призначення і принципу дії елементів системи
автоматичного регулювання, заданої у вигляді принципової схеми. Аналіз роботи
системи у цілому при зміні задаючої або збурюючої величини. Функціональна схема
системи
Рис.1.1. Принципова схема системи автоматичного регулювання
температури в печі
До складу системи автоматичного регулювання зображеної на
принциповій схемі входять наступні елементи: клапан, об’єкт регулювання,
термометр опору, електричний міст, підсилювач, двигун та редуктор. Кожен з
вказаних елементів виконує в САУ певну функцію.
Клапан регулює подачу палива в об’єкт регулювання залежно від
положення. Зміна положення проводиться двигуном через редуктор. Отже, вхідною величною
є переміщення клапана, а вихідною - витрата палива.
Об’єкт регулювання представляє собою піч, у якій подане
паливо спалюється й утворюється пропорційна масі палива кількість теплоти, що
спричиняє підвищення температури в печі. Отримана теплота розсіюється у
навколишнє середовище та йде на зміну структури та агрегатного стану речовин у
печі. Усталений режим об’єкта регулювання характеризується рівністю кількості
тепла, що утворюється в печі внаслідок згоряння палива, і розсіюваної у
навколишнє середовище. Вхідною величиною є витрата палива, а вихідною -
температура в печі.
Електричний міст складається з резисторів R2,R3, змінного
резистора R1 і термометра опору (терморезистор). Термометр опору вимірює
фактичну температуру в печі. За допомогою зміни опору резистора R1 задають
бажану температуру в печі. Вхідна величина містка - температура в печі,а
вихідна - напруга розбалансу.
Підсилювач збільшує вхідну величину (напругу на діагоналі
моста
) в kп разів, формуючи
вихідний сигнал
.
Двигун. Напруга Uk., що подається на якір двигуна
постійного струму з незалежним збудженням Uзб, приводить в обертання
валу, який зменшує кутову швидкість та збільшує обертовий момент. Залежно від
полярності напруги Uk вал двигуна переміщуватиме клапан в одну чи
іншу сторону, збільшуючи або зменшуючи подачу палива. Вхідна величина двигуна з
валом є підсилена напруга розбалансу, а вихідна - кут повороту валу який
зв’язаний з клапаном. Редуктор
представляє собою пристрій механічно зв’язаний з клапаном, який регулює подачу
палива до об’єкту регулювання. Редуктор передає обертовий момент з валу
електричного двигуна на клапан, таким чином регулюючи об’єми палива, які
подаються в об’єкт регулювання.
Метою роботи приведеної САУ є підтримка температури в об’єкті
регулювання на певному заданому рівні.
Схема працює слідуючим чином:
Паливо подається по трубопроводу до клапану, який контролює
передачу палива, після клапана в піч (об’єкт керування ), в печі відбувається
спалення цього палива. В об’єкті керування встановлюється терморезистор. Він є
один із плечей допоміжного моста, який живиться напругою U0 . цей
міст при заданій температурі за допомогою змінного опору R1 є зрівноваженим.
При зміні температури в ту чи іншу сторону виникає розбаланс моста, після чого
створюється вихідна напруга, яка подається на підсилювач, а далі на обмотки
двигуна де створюючи обертовий момент ротора. Оберти подається через ротор на
редуктора від нього до клапана, який при відповідних значення закривається, або
відкривається, до встановлення рівноважної напруги.
Робота системи при зміні задаючої величини:
Потрібне нам значення температури в печі ми можемо задавати
змінюючи опір потенціометра R1, який ввімкнутий в одну з діагоналей моста. Але
при зміні опору порушується рівновага електричного моста, тобто R1∙R3
R2∙Rt, а отже виникає напруга
розбалансу, яка подається на підсилювач. Підсилена напруга подається на якір
реверсивного двигуна. Оберти валу двигуна передаються на редуктор, а від нього
на клапан, який регулює подачу палива до пальника. Двигун працює доти, доки
міст не зрівноважиться, тобто доки не виконається умова R1∙R3=R2∙Rt.
При встановленні рівноваги напруга розбалансу Um =0, а отже на
підсилювач нічого не поступає і реверсивний двигун зупиняється. Клапан
залишається в такому положенні до наступних змін температури.
Робота системи при зміні збурюючої величини:
Збурюючою величиною може бути зміна температури навколишнього
середовища, теплоємність оточуючого повітря та ін. Отже, збурення призводить до
порушення теплової рівноваги й зміні температури в печі. Ця зміна температури
приводить до зміни опору терморезистора й розбалансу мосту, який усувається
шляхом, аналогічним до випадку зміни задаючої величини.
Рис.1.2. Функціональна схема системи автоматичного
регулювання температури в печі
М - міст,
П - підсилювач,
Д - двигун,
Р - редуктор,
ОР - об’єкт регулювання,
- задане значення температурив печі,
- дійсне значення температури в печі,
- вихідна напруга електричного моста,k - напруга
керування двигуна,
μ - переміщення клапана,-
збурення.
Призначення і принцип дії елементів системи автоматичного
регулювання температури в печі:
Об’єкт регулювання. Представляє собою піч, до якої подається
паливо для спалення й утворюється пропорційна об’єму палива кількість теплоти,
що призводить до підвищення температури в печі. Отримана теплота розсіюється у
навколишнє середовище та йде на зміну структури та агрегатного стану речовин у
печі. Вхідною величиною об’єкта регулювання є витрата палива, а вихідною -
температура в печі.
Електричний міст. Складається з резисторів R2,R3, змінного
резистора R1 і термометра опору (терморезистор). Термометр опору вимірює
фактичну температуру в печі. За допомогою зміни опору резистора R1 задають
бажану температуру в печі. Вхідна величина містка - різниця опорів Rt і
R1 ,а вихідна - напруга розбалансу.
Підсилювач. Збільшує вхідну величину електричного моста в kп
разів, формуючи свою вихідну величину сигнал
.
Двигун Напруга Uk, що подається на якір двигуна
постійного струму з незалежним збудженням Uзб, приводить в обертання
вал,який зменшує кутову швидкість та збільшує обертовий момент. Залежно від
полярності напруги Uk вал двигуна переміщуватиме клапан в одну чи
іншу сторону, збільшуючи або зменшуючи подачу палива. Вхідна величина двигуна з
валом є підсилена напруга розбалансу, а вихідна - кут повороту валу який
зв’язаний з клапаном.
Редуктор пристрій, що перетворює високу кутову швидкість
обертання вхідного валу в нижчу на вихідному валу,підвищуючи обертовий
момент.Передає обертовий момент до клапана,який при відповідних значеннях
закривається або відкривається до встановлення рівноважної напруги
вимірювального моста.
Клапан регулює подачу палива в об’єкт регулювання залежно від
положення. Зміна положення проводиться двигуном через редуктор. Отже, вхідною
величною є переміщення клапана, а вихідною - витрата палива. Систему
автоматичного регулювання можна класифікувати як звичайну, замкнуту, аналогову,
лінійну систему.
2. Запис передаточні функції елементів системи на основі їх
диференційних рівнянь
Диференціальні рівняння визначаються на основі перетворення
Лапласа. Для цього вихідне диференціальне рівняння записується в операторній
формі та знаходять відношення зображення вихідної величини до зображення
вхідної величини при нульових початкових умовах.
Нехай диференціальне рівняння об’єкта керування має вигляд:
Вихідна величина має дві складові:
Тоді рівняння розбивається на два рівняння. В операторній
формі вони мають вигляд:
Де Өm (p),Өf (p), M(p),
F(p) - зображення відповідних величин за Лапласом.
Передаточні функції об’єкта:
- за каналом регулюючої величини:
=
;
- за каналом збурення:
=
;
"-" показує, що при збільшенні збурення
регульована величина, в нашому
випадку температура в печі
, зменшується. Тому надалі знак "-" не
враховуємо.Структурна схема об’єкта буде мати наступний вигляд:
Рис. 2.1. Структурна схема об’єкта регулювання
Аналогічним чином знаходимо передаточні функції інших
елементів системи.
Передаточна функція електричного моста:
;
- передаточна функція електричного моста;
1,3.
Передаточна функція підсилювача:
;
- передаточна функція підсилювача
16.
Передаточна функція двигуна:
;
дв(p)=
- передаточна функція двигуна;
Передаточна функція редуктора:
Wдв(p)=
- передаточна функція редуктора;
3. Структурну схему досліджуваної системи. Розрахунок
передаточної функції замкнутої системи за каналами задаючої і збурюючої дії. Їх
рівняння динаміки і статики
Структурну схему системи автоматичного керування будуємо на
основі функціональної схеми, отриманої в розділі 1. При цьому функціональні
елементи замінюємо структурними ланками, з передаточними функціями отриманих в
розділі 2.
Рис. 3.1. Структурна схема системи автоматичного керування
Блок 1 - передаточна функція моста;
Блок 2 - передаточна функція підсилювача;
Блок 3 - передаточна функція двигуна;
Блок 4 - передаточна функція редуктора;
Блок 5 - передаточна функція за каналом задання;
Блок 6 - передаточна функція за каналом збурення.
Для знаходження передаточних функцій системи за каналами задаючої
і збурюючої дії будемо користуватися правилом еквівалентних перетворень
структурних схем. Спочатку знайдемо передаточну функцію розімкненої системи:
- передаточна функція системи за каналом задаючої величини;
- передаточна функція системи за каналом збурюючої дії;
W(p)=
)p)
(p)Wдв(p)
Wo(p).
Зробимо підстановку даних за варіантом у формулу передаточної
функції розімкнутої системи:

Знайдемо передаточну функцію замкнутої системи за каналом
задаючої величини:
Отже, передаточна функція замкнутої системи за каналом
задаючої величини має вигляд:
=
Щоб отримати диференційне рівняння руху системи за каналом
задаючої дії потрібно зробити такі перетворення:

;
Тобто
, де
=
- - зображення вихідної величини,
(t) =
(p) - зображення вхідної величини.
Диференційне рівняння руху системи за каналом задаючої дії
буде мати вигляд:
Рівняння статики буде мати наступний вигляд:
Розрахуємо передаточну функцію за каналом збурюючої дії:
Щоб отримати диференційне рівняння руху системи за каналом
збурюючої дії потрібно зробити наступні перетворення:
, Wf(p)=
; тобто
θ(t)
(p) - зображення вихідної величини,
f(t)=f(p) - зображення вхідної величини.
Зробивши підстановку,отримаємо:
Рівняння статики запишеться:
Висновок: в даному розділі ми склали структурну схему системи
автоматичного керування на основі її функціональної схеми, розрахували
передаточні функції замкнутої системи за каналами задаючої і збурюючої дії та
записали відповідні їм рівняння динаміки і статики, використавши обернене
перетворення Лапласа.
4. Аналіз стійкості заданої системи та визначення критичного
значення коефіцієнта передачі регулятора, при якому система знаходиться на межі
стійкості
Для визначення стійкості можна використати критерії стійкості
Гурвіца. Запишемо передаточну функцію
замкнутої системи за каналом жадаючої дії:

Характеристичне рівняння системи:
a3p3+ a2 p2+ a1p+a0=0
Визначник згідно критерію Гурвіца:
=
Мінори цього визначника будуть мати наступний вигляд:
М1=|
| =
М2=
= а2а1-аоа3=
М3= a0 М2=335,5056*
=17859,77
Застосувавши критерій Гурвіца, зробимо висновок про стійкість
системи, а саме, оскільки а3>0 i M1>0, М2>0, М3>0, дана система
автоматичного регулювання є стійкою.
Критичне значення параметру (коефіцієнта розбиття передачі ккр
чи постійного часу Ткр) при цьому система знаходиться на межі
області стійкості можна визначити за критеріями Гурвіца.
Запишемо характеристичне рівняння системи :
Запишемо визначник Гурвіца:
Другий мінор цього визначника матиме наступний вигляд:
Прирівняємо його до нуля:
Розв’яжемо рівняння відносно Кп :
Отже, при
система стійка. Висновок: в даному розділі ми на основі критерію Гурвіца провели аналіз
заданої системи на стійкість, визначили критичне значення коефіцієнта передачі
регулятора
, при якому система знаходиться на межі стійкості та знайшли
область стійкостісистеми.
. Побудова годографа амплітудно-фазової частотної
характеристики розімкнутої системи і визначення запасу стійкості
Передаточна функція розімкненої системи має вигляд:
Щоб виділити цілу і уявну частини, замінимо р=јω.
Щоб позбутися комплексної одиниці в знаменнику домножимо дріб
на спряжений до знаменника вираз:
Виділимо дійсну та уявну частини W(jω)=Р(ω)+jQ(ω):
Р(ω)=
- дійсна частотна
характеристика;
Q(ω)=
- уявна частотна характеристика.
Підставивши ω отримаємо наступні значення
Таблиця 5.1 Область значень Р(ω) та Q(ω)
|
ω
|
0
|
0,005
|
0,0075
|
0,025
|
0,05
|
0,075
|
0,1
|
0,2
|
0,5
|
1
|
|
Р(ω)
|
334,50
|
330,413
|
325,434
|
255,016
|
147,115
|
84,1936
|
50,8623
|
9,1113
|
-4,5898
|
-5,7728
|
|
Q(ω)
|
0
|
-37,181
|
-54,951
|
-144,44
|
-170,18
|
-151,45
|
-128,58
|
-73,278
|
-29,205
|
-12,620
|
|
1,5
|
2
|
5
|
10
|
15
|
20
|
30
|
50
|
|
-5,0488
|
-4,13568
|
-1,19272
|
-0,27496
|
-0,09445
|
-0,03981
|
-0,01026
|
-0,00157
|
|
-6,74105
|
-3,87164
|
-0,17627
|
0,088805
|
0,0618
|
0,037883
|
0,015509
|
0,004074
|
Годограф виглядає наступним чином:
Рис 5.1. Годограф амплітудно-фазової частотної характеристики
розімкнутої системи
Для визначення запасів стійкості використаємо критерій
Найквіста.
Для визначення запасу стійкості за амплітудою знайдемо
частоту, яка відповідає точці перетину годографа АФЧХ з від'ємною дійсною
піввіссю (з умови jQ(
) = 0):
=0
Знайдемо корені чисельника. Для цього прирівняємо його до
нуля:
=0
Маємо: ω1=0;
ω2=-6,224;
ω3=6,224.
Нас задовольняє лише ω3=6,224, оскільки частота не може бути
від’ємною. При такому значення ω Р(6,224)= - 0,7849138.
Отже запас стійкості за амплітудою Азап=1-
0,7849138=0,215
Побудуємо одиничне коло і проведемо пряму, яка проходить
через точку перетину цього кола з годографом, щоб визначити запас стійкості по
фазі. Як бачимо годограф перетинає
коло одиничного радіусу у точці (-0,996;-0,089). Для визначення запасу стійкості за
амплітудою використаємо наступну залежність:
φ=arctg(
)=arctg(
)=5,106
Отже φ=5,106°
Рис 5.2. Графік перетину годографа та одиничного кола
Висновок: з графіка видно, що запас стійкості за амплітудою
становить Азап=0,215, а запас стійкості за фазою становить φ
=5,106°.
6. Розрахунок та побудова перехідної характеристики cистеми
автоматичного регулювання за каналом задаючої дії при нульових початкових
умовах
Аналітичні методи побудови перехідних характеристик
ґрунтується на розв’язку диференціального рівняння системи. Найбільш поширений
метод розв'язку диференціального рівняння є операторний метод з використанням
теореми розкладання. При операторному методі розв'язку рівнянь спочатку
знайдемо зображення перехідної характеристики за формулою:
де
- зображення Лапласа одиничної ступінчатої функції 1(t);
- зображення Лапласа одиничної ступінчастої функції 1(t)
Операторний метод накладає обмеження на передаточну функцію
замкненої системи. Вона повинна бути дробово-раціональною, тобто представленою
у вигляді відношення двох поліномів.


де М(p)=334,5056 ;
N(p)=
;
- зображення перехідної характеристики;
- теорема розкладу
де pi- корені характеристичного рівняння N(p)=0;
Розв’язавши характеристичне рівняння N(p) за допомогою
програми Matlab ми отримали такі корені:
>> p=[0.5808 11.0264 22.5 335.5056]=1
.58082
.02643
.50004
.5056
>> roots(p)=
.5736
.2056 + 5.5731j
.2056 - 5.5731j
Підставивши дані ми отримаємо:


Відповідно
Аналогічно знаходимо
Скориставшись формулою Ейлера в результаті отримаємо
Запишемо рівняння перехідної характеристики:
.
За отриманою формулою розраховуємо перехідну характеристику
замкнутої системи. Дані занесені у таблицю:
Таблиця 6.1. Значення перехідної характеристики
|
t
|
h(t)
|
4
|
1,42095
|
8,2
|
0,96378
|
12,4
|
0,92593
|
16,6
|
1,01215
|
|
0
|
0,00046
|
4,2
|
1,18787
|
8,4
|
1,13438
|
12,6
|
0,94518
|
16,8
|
0,97931
|
|
0,2
|
0,33728
|
4,4
|
0,76790
|
8,6
|
1,14375
|
12,8
|
1,01863
|
17
|
0,96809
|
|
0,4
|
1,28117
|
4,6
|
0,62748
|
8,8
|
0,99454
|
13
|
1,06302
|
17,2
|
0,98884
|
|
0,6
|
1,84306
|
4,8
|
0,89556
|
9
|
0,8597
|
13,2
|
1,03289
|
17,4
|
1,01673
|
|
0,8
|
1,45060
|
5
|
1,25157
|
9,2
|
0,88321
|
13,4
|
0,96654
|
17,6
|
1,02119
|
|
1
|
0,60127
|
5,2
|
1,30567
|
9,4
|
13,6
|
0,93818
|
17,8
|
0,99928
|
|
1,2
|
0,2446
|
5,4
|
1,02352
|
9,6
|
1,12733
|
13,8
|
0,97532
|
18
|
0,97664
|
|
1,4
|
0,72529
|
5,6
|
0,73511
|
9,8
|
1,07939
|
14
|
1,03284
|
18,2
|
0,97768
|
|
1,6
|
1,46026
|
5,8
|
0,75113
|
10
|
0,94662
|
14,2
|
1,04727
|
18,4
|
0,99941
|
|
1,8
|
1,63896
|
6
|
1,03032
|
10,2
|
0,87851
|
14,4
|
1,00649
|
18,6
|
1,01683
|
|
2
|
1,11311
|
6,2
|
1,25162
|
10,4
|
0,94321
|
14,6
|
0,95872
|
18,8
|
1,01154
|
|
2,2
|
0,50390
|
6,4
|
1,18160
|
10,6
|
1,06065
|
14,8
|
0,95589
|
19
|
0,99103
|
|
2,4
|
0,47311
|
6,6
|
0,91857
|
10,8
|
1,10035
|
15
|
0,99749
|
19,2
|
0,97855
|
|
2,6
|
1,00819
|
6,8
|
0,76065
|
11
|
1,02576
|
15,2
|
1,03528
|
19,4
|
0,98690
|
|
2,8
|
1,48899
|
7
|
0,86939
|
11,2
|
0,92612
|
15,4
|
1,02891
|
19,6
|
1,00544
|
|
3
|
1,40268
|
7,2
|
1,10679
|
11,4
|
0,91057
|
15,6
|
0,98872
|
19,8
|
1,01344
|
|
3,2
|
0,88687
|
7,4
|
1,20736
|
11,6
|
0,98920
|
15,8
|
0,96060
|
20
|
1,00312
|
|
3,4
|
0,53022
|
7,6
|
1,07374
|
11,8
|
1,07000
|
16
|
0,97385
|
20,2
|
0,98703
|
|
3,6
|
0,70375
|
7,8
|
0,86813
|
12
|
1,06591
|
16,2
|
1,01094
|
20,4
|
0,98293
|
|
3,8
|
1,17896
|
8
|
0,81735
|
12,2
|
0,98802
|
16,4
|
1,03011
|
20,6
|
0,99428
|
За отриманими даними з допомогою Еxcel побудуємо графік.
Рис.6.1 Перехідна характеристика САР за каналом задаючої дії
Висновок: в даному розділі ми за допомогою передаточної
функції замкнутої системи та теореми розкладу розрахували перехідну
характеристику системи автоматичного регулювання за каналом задаючої дії і
провели побудову перехідної характеристики в Excel.
7. Результати розрахунку перехідної характеристики за каналом
задаючої дії. Перевірка шляхом моделювання процесів за допомогою комп’ютерної
програми Simulink
Схема моделювання перехідного процесу системи автоматичного
регулювання температури в печі в програмі Simulink має вигляд:
Рис.7.1 Схема моделювання перехідного процесу САУ в программі
Simulink
Перехідна характеристика САР за контуром збурюючої дії,
побудована в MatLAB має вигляд:
Рис 7.2. Перехідна характеристика за каналом задаючої дії,
побудована в Simulink
Висновок: В програмі MatLAB я побудував схему моделювання
перехідного процесу САУ, за допомогою підпрограми Simulink побудував графік
перехідної характеристики. Порівнявши його з графіком, отриманим за даними
розрахунків з використанням теореми розкладу, можна помітити що вони ідентичні.
Отже, розрахунок перехідної характеристики був проведений правильно.
8. Визначення прямих показників якості регулювання за
побудованою перехідною характеристикою системи та визначення похибки
аналітичного та комп’ютерного методів побудови
Для ефективного функціонування системи необхідно, щоб система
мала певні властивості, які називаються показниками якості. До прямих
показників якості належать: перерегулювання, час регулювання, коливальність та
усталену похибку.
Під перерегулюванням розуміють максимальне відхилення
регульованої величини від її усталеного значення в процесі регулювання і
позначається
(виражається у відносних одиницях або %).
Час регулювання
- це мінімальний час після якого
відхилення вихідної величини h(t ) від її усталеного значення не буде
перевищувати деяку наперед задану величину
. Величина
cкладає , як правило,
5% від усталеного значення
регульованої величини.
Час досягнення першого максимуму
- це час, за який перехідна
характеристика вперше досягає максимального значення.
Час першого узгодження
- це час, за який перехідна
характеристика вперше перетинає рівень усталеного значення.
Усталена похибка
- це різниця між заданим та дійсним
значенням після закінчення перехідного процесу (в усталеному режимі).
Коливальністю перехідного процесу називають відношення
амплітуд
коливань двох послідовних періодів:
Рис.8.1. Оцінка якості регулювання на основі перехідної
характеристики
tр = 14,2 с - час регулювання - це час після якого
регульована величина не буде превищувати деякого наперед заданого значення
, яке задається у відсотках від
усталеного значення і рівне 5%.
м = 0,61 с - час першого максимуму - час за який регульована
величина вперше досягає максимального значення.
δуст = 1-0,997 = 0,003 - усталена
похибка - це різниця між дійсним иа заданим значення регульованої величини, що
залишилась після закінчення перехідного процесу.max= 1,85 -
максимальне значення регульованої величини.
= 0,997 - усталене значення вихідної регульованої величини.
- перерегулювання - характеризує максимальне відхилення
регульованої величини від усталеного значення виражене у відсотках.0 =
1,2 c - період коливань.1 =0,85 , A2 =0,64 .
- коливальність.
Кількість коливань на протязі часу регулювання: N=13.
Розрахована
та змодельована
перехідні характеристики наведені в
таблиці,
- абсолютна та відносна
похибки аналітичного методу.
Таблиця 8.1. Розрахунок абсолютної та відносної похибок
|
t
|
|
|
|
|
|
0
|
0,0005
|
0
|
0,0005
|
0
|
|
1
|
0,6013
|
0,6137
|
0,0124
|
2,02053
|
|
2
|
1,1131
|
1,1075
|
0,0056
|
0,50564
|
|
3
|
1,4027
|
1,3616
|
0,0411
|
3,01851
|
|
4
|
1,421
|
1,3808
|
0,0402
|
2,91136
|
|
5
|
1,2516
|
1,2488
|
0,0028
|
0,22422
|
|
6
|
1,0303
|
1,0233
|
0,007
|
0,68406
|
|
7
|
0,8694
|
0,8887
|
0,0193
|
2,17171
|
|
8
|
0,8174
|
0,845
|
0,0276
|
3,26627
|
|
9
|
0,8598
|
0,8793
|
0,0195
|
2,21767
|
|
10
|
0,9466
|
0,9442
|
0,0024
|
0,25418
|
Висновок: передаточна характеристика, побудована аналітично
та комп’ютерним методом співпадають. Присутняя усталена похибка. Середнє значення
якої рівне 1,57%. Це пояснюється похибкою неточності вимірювання, заокруглень
числових значень і тому знайдені параметри різними методами незначно, але все ж
таки відрізняються.
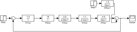
9. Побудова перехідної характеристики системи за каналом
збурюючої дії, шляхом моделювання процесів на ЕОМ
Для моделювання перехідного процесу за каналом збурення
завантажуємо програму MatLab , а точніше пакет розширення SIMULINK.
Рис.9.1. Структурна схема системи за каналом збурення
W1(p) - передаточна функція моста; W2(p) - передаточна
функція підсилювача; W3(p) - передаточна функція двигуна; W4(p) - передаточна
функція редуктора; W5(p) - передаточна функція за каналом задаючої дії; W6(p) -
передаточна функція за каналом збурення.
Провівши моделювання процесу за каналом збурення отримали
наступну перехідну характеристику
Рис. 9.2. Перехідна характеристика за каналом збурення
Висновок: При аналізі даної схеми ми отримали перехідну
характеристику, яка знаходиться у від’ємній півплощині, що характеризує
від’ємний (негативний) вплив збурюючого сигналу на систему. Тому на виході
системи отримується сигнал менший ідеального.
10. Розрахунок інтегральної квадратичної оцінки системи та
оптимального коефіцієнта підсилення регулятора
Інтегральні оцінки якості дають загальну оцінку швидкості
затухання та відхилення регульованої величини в перехідному процесі.
Вони діляться на лінійні і квадратичні. До коливних
затухаючих перехідних процесів можуть бути застосовані лише квадратичні
інтегральні оцінки якості. Найпростіша квадратична оцінка якості керування є
функціоналом від динамічної помилки системи і визначається за формулою
.
Динамічна похибка
виражає миттєве відхилення
регульованої величини від її усталеного значення
.
Інтегральна оцінка може бути виражена через зображення
Лапласа від динамічної похибки системи
.
Для визначення квадратичної оцінки за зображенням динамічної
похибки на практиці використовують формулу Рейлі, яку отримують з /26/ шляхом
заміни
.
Розроблені різні методи обчислення квадратичної оцінки на
основі формули Рейлі. Зокрема, Мак-Леном отримані вирази для квадратичних
оцінок якості керування для випадку, коли зображення динамічної похибки системи
є дробово-раціональною функцією
передаточний годограф амплітудний фазовий
- зі степенем полінома чисельника меншим на одиницю від
степені полінома знаменника.
За методом Мак-Лена спочатку знаходять зображення динамічної
похибки системи за формулою
,
- де
- передаточна функція замкненої системи,
- зображення вхідної дії.
За виглядом зображення динамічної похибки вибирають вираз для
визначення квадратичної оцінки якості. Якщо зображення динамічної похибки
системи третього порядку має вигляд
,
то квадратичну оцінку якості знаходять за формулою
.
Інтегральні оцінки якості використовуються для знаходження
оптимальних настроювальних параметрів системи. Наприклад, оптимальне значення
коефіцієнта передачі регулятора kр при якому інтегральна оцінка
якості приймає мінімальне значення знаходять з умови
.
Аналогічно можна знайти оптимальне значення іншого параметра
при фіксованому значенні вже визначеного параметра.
Розрахуємо інтегральну квадратичну оцінку якості системи.
Запишемо передаточну функцію замкнутої системи:
Для того щоб знайти інтегральну квадратичну оцінку спочатку
знайдемо зображення динамічної помилки:
де
- передаточна функція замкненої системи,
- зображення вхідної дії,
.
За виглядом зображення динамічної похибки вибирають вираз для
визначення квадратичної оцінки якості. Якщо зображення динамічної похибки
системи третього порядку має вигляд:
то квадратичну оцінку якості знаходять за формулою:
Прирівнявши коефіцієнти при відповідних степенях p отримаємо:
,
,
,
,
,
Знайдемо оптимальне значення коефіцієнта підсилення kп,
для цього приймемо його за невідомий. В результаті отримаємо:
,
,
,
,
,
,
.
Вираз для обчислення інтегральної квадратичної оцінки у цьому
випадку запишеться наступним чином:
Визначимо частинну похідну скориставшись програмою Matlab:
>> c=[251725618.97 655504085.17 60916463.88
1444620.13]=
.0e+008 *
.5173 6.5550 0.6092 0.0144
>> z=[-56335696.96 101641890.22 273347832.99
26211079.71 1255197.15 30040.32 287.51]=
.0e+008 *
.5634 1.0164 2.7335 0.2621 0.0126 0.0003 0.0000
>> [p,r]=polyder(c,z)=
.0e+017 *
.4254 0.9654 -2.5153 -3.8264 -0.6755 -0.0476 -0.0017 -0.0000
-0.0000=
.0e+016 *
.3174 -1.1452 -2.0467 5.2614 7.9906 1.4581 0.1379 0.0082
0.0003 0.0000 0.0000 0.0000 0.0000
де p - чисельник виразу частинної похідної
Прирівняємо чисельник отриманої похідної до 0 і знайдемо
корені рівняння cкориставшись Matlab:
>> m=roots(p)=
.0e+002 *
.8684
.8450
.1023
.0481
.0480 + 0.0003i
.0480 - 0.0003i
.0477 + 0.0002i
.0477 - 0.0002i
.0475
Оскільки коефіцієнт підсилення не може бути ні від’ємним, ні
комплексним, то оптимальні значення коефіцієнта передачі регулятора:
Для цих значень шляхом моделювання в Simulink побудуємо
перехідну характеристику.
Рис 10.1. Модель САР температури при оптимальних коефіцієнтах
передачі регулятора
Рис 10.2. Перехідна характеристика при
Рис 10.3. Перехідна характеристика при
Висновок: На основі побудованих графіків ми бачимо, що при
перехідна характеристика має
перерегулювання рівне 42,3%, але скорочується час регулювання до 4,46 с,
усталена похибка 0,002. При
перерегулювання відсутнє, але з’являється значна усталена
похибка 0,32 та зростає час регулювання до 26,5 с.
11. Проведення корегування отриманої системи, використовуючи
логарифмічні частотні характеристики за одним з обраних параметрів та зменшення
часу регулювання
Для виконання синтезу коректуючого пристрою, що забезпечує
задані показники якості запишемо передаточну функцію у вигляді:
Для підвищення точності роботи системи побудуємо бажану і
реальну ЛАЧХ. Бажана ЛАЧХ реалізує ідеальну модель роботи системи,виходячи із
відомих постійних часу і частоти зрізу. Реальна ЛАЧХ реалізує реальну роботу
системи.
Для побудови точної ЛАЧХ реальної системи запишемо вираз для
комплексної передаточної функції:
Запишемо амплітудну частотну характеристику для даної
передаточної функції:
,
де
- АЧХ аперіодичної ланки.
Запишемо вираз для амплітудної логарифмічної характеристики:
Час регулювання та
перерегулювання не повинні перевищувати заданих значень. Побудова бажаної ЛАЧХ
поділяється на дві частини: низькочастотної і середньо частотної зони. При
побудові ЛАЧХ низькочастотної зони в точці w=1 проводимо перпендикуляр на якому відкладаємо
20lgk. Через отриману точку проводимо пряму з нахилом (-20дБ/дек). При побудов
і середньо частотної зони на основі заданих величин перерегулювання та часу
регулювання визначаємо частоту зрізу.
Нехай при відпрацюванні ступінчатого впливу тривалість
перехідного процесу та перерегулювання не повинні перевищувати заданих значень:
tp=5 c ,
.
З номограми рис. 16. визначаємо m=4,1, яке беремо для
заданого значення перерегулювання рівному 30%.
Приймаємо частоту зрізу
.
Звідси
Знаходимо частоти спряження відповідно до сталих часу
системи:
Рис. 11.1. Номограма для визначення частоти зрізу
Низькочастотна ділянка бажаної ЛАЧХ характеризує точність
роботи в усталеному режимі й визначається порядком астатизму системи та
коефіцієнтом передачі системи та для статичної системи є горизональним
променем, що починається при
та прямує в напрямку
, із ординатою
Lб=20lg К,
де k-коефіцієнт передачі розімкнутої системи.
Для задовільної якості перехідного процесу нахил середньо
частотної ділянки бажаної ЛАЧХ повинен бути - 20 дБ/дек. Тому її рівняння
повинне мати вигляд
, де
Низькочастотну та середньочастотну ділянки бажаної ЛАЧХ
з’єднуємо прямою, що проходить через дві точки: (
; 20lg k) та (
;
). Її рівняння матиме вигляд:
, де
Високочастотна ділянка ЛАЧХ визначає поведінку системи в зоні
від’ємних децибелів, а тому впливає тільки на початок перехідного процесу. Щоб
збільшити стійкість системи до високочастотних завад, необхідно мати якомога
більший (по модулю) нахил ЛАЧХ. Приймаємо нахил бажаної ЛАЧХ на цій ділянці
рівним - 40 дб/дек. Рівняння високочастотної частини ЛАЧХ запишеться
, де
За рівняннями для дійсної та бажаної ЛАЧХ будуємо згадані
логарифмічні амплітудно-частотні характеристики в одній системі координат.
Рисунок 11.2. Реальна і бажана ЛАЧХ
Рисунок 11.3. ЛАЧХ коректуючої ланки
У першому наближенні таку ЛАЧХ має ланка з передаточною
функцією
Апроксимуючи отриману ЛАЧХ коректуючої ланки відрізками
прямих, знаходимо частоту спряження ωк=6,305 Гц.
Знаходимо сталу часу коректуючої ланки відповідно до частоти:
Тк= (ωк)-1 = 0,1586с.
За даною логарифмічною характеристикою передаточна функція
коректуючого пристрою буде мати вигляд:
Wкл (p)=k(Tp+1)=(0,1586p+1)
Побудуємо схему та знімемо перехідну характеристику нашої
системи, включивши послідовно коректуючу ланку. Перехідну характеристику
системи з корегуючою ланкою знайдемо як добуток перехідної характеристики що
була на перехідну характеристику корегуючої ланки
Рис. 11.4. Структурна схема САР з коректуючою ланкою
Рис. 11.5. Перехідна характеристика САР з послідовною коректуючою
ланкою
Згідно з цією перехідною характеристикою знайдемо час
регулювання tp, величину перерегулювання σ
та усталену
похибку δуст:
tp = 1,17 (с);
Перерегулювання:
=
=27,6%;
dуст=1 - h(¥)=1 - 0,998=0,002.
|
Властивості системи
автоматичного регулювання температури в печі
|
|
Параметр
|
Система
|
|
до коригування
|
скорегована
|
|
Статичні
властивості системи
|
|
Усталена помилка
|
0,003
|
0,002
|
|
Динамічні
властивості системи
|
|
Час регулювання
|
14,2 с
|
1,17 с
|
|
Перерегулювання
|
85,56%
|
27,6%
|
|
Кількість коливань
на протязі часу регулювання
|
N=13
|
N=1
|
|
Коливальність
|
|
-
|
Висновок:
Проаналізувавши отримані дані можна зробити що висновок що після введення
корегуючої ланки система стане набагато якіснішою. Зменшиться час регулювання
на 13 секунд, перерегулювання на 58%, кількість коливань на 12 та усталена
похибка на 0,001.
Висновок
В результаті проведених досліджень та аналізу роботи системи
автоматичного регулювання ми склали блок-схему керуванням роботою печі,
побудували годограф та визначили запаси стійкості за амплітудою та фазою. На
основі передаточних функцій ланок системи побудували перехідну характеристику
за якою визначили прямі показники якості системи. Як видно з графіка перехідної
характеристики скоригованої системи, час перехідного процесу приблизно рівний
заданому. Такий саме висновок можна зробити і щодо перерегулювання. Для
стабілізації і демпфування даної системи використовувався метод побудови
бажаної ЛАЧХ. За її виглядом визначалася передаточна функція додаткової до
системи корегуючої ланки. Отже, для коректування системи достатньо під'єднати
зворотній неодиничний зв'язок з коефіцієнтом передачі.
Список використаної літератури
. Теория автоматического управления: Учебник
/Под ред. А.В. Нетушила - М.:Высшая школа, 1983. - 432 с.
. Теория автоматического управления. Учебное
пособие /Под ред. А.С. Шаталова - М.:Высшая школа, 1977. - 448 с.
. Воронов А.А., Титов В.К., Новогренов Б.Н.
Основы теории автоматического регулирования и управления: Учебное пособие. -
М.:Высшая школа, 1977. - 519 с.
. Попов Е.П. Теория нелинейных систем
автоматического регулирования и управления: Учебное пособие. - М.:Наука, 1979.
- 256 с.
. Цыпкин Я.З. Основы теории автоматических
систем: Учебное пособие. - М.:Наука, 1977. - 569 с.
. Попович М.Г., Ковальчук О.В. Теорія
автоматичного керування: Підручник. - 2-ге вид., перероб. і доп. - К.: Либідь,
2007. - 656 с.
. Сборник задач по теории автоматического
регулирования и управления/Под ред. В.А. Бесекерского - М.:Наука, 1979. - 512
с.
. Методичні вказівки до виконання курсової
роботи з дисципліни „Теорія автоматичного управління лінійними системами"
для студентів денної та заочної форм навчання, які навчаються за напрямом
6.050202 „Автоматизація та комп’ютерно-інтегровані технології" /,
М.І.Клепач, О.Ф.Кінчур, А.О.Христюк - Рівне: НУВГП, 2012, - 32 с.