Железобетонный каркас одноэтажного промышленного здания
Московский государственный
университет путей сообщения (МИИТ)
Кафедра “Строительные конструкции”
Курсовой проект
по дисциплине
Железобетонные и каменные конструкции
На тему:
Железобетонный каркас одноэтажного
промышленного здания
Выполнила: Дрючина И.Ю.
Группа: СГС-511
Проверил: Клюкин В.И.
Москва, 2010г.
Содержание
1. Компоновка
конструктивной схемы здания
. Сбор
нагрузок на поперечную раму
.1 Постоянная
нагрузка
.2 Снеговая
нагрузка
.3 Ветровая
нагрузка
.4
Вертикальная крановая нагрузка
.5
Горизонтальная крановая нагрузка
. Определение
усилий в колоннах рамы
.1 Правило
знаков
.2 Усилия в
колоннах рамы от постоянной нагрузки
.3 Усилия в
колоннах от снеговой нагрузки
.4 Усилия в
колоннах от ветровой нагрузки
.5 Усилия в
колоннах от крановой вертикальной нагрузки
.6 Усилия в
колоннах от крановой горизонтальной нагрузки
.7 Таблица
сочетаний усилий для левой стойки
. Расчёт
прочности двухветвевой колонны
.1
Определение расчетной длины надкрановой и подкрановой частей колонны
.2 Расчет
надкрановой части колонны
.3 Расчет
подкрановой части колонны
.4
Армирование колонны
. Расчёт
стропильной фермы
.1 Расчетная
схема фермы
.2
Определение нагрузок на ферму
.3
Определение усилий в элементах фермы
.4 Усилия в
элементах фермы от нормативных и расчетных нагрузок
.5
Геометрическая и расчетная длина элементов фермы
.6 Расчёт
верхнего пояса фермы
.7 Расчет
нижнего пояса
.8 Расчёт
сжатых раскосов
.9 Расчёт
растянутого раскоса
.10 Расчёт
стоек
.11 Длина
анкеровки
. Расчёт
фундамента
.1 Выбор
расчетной схемы фундамента
.2 Расчет
плитной части фундамента на продавливание
.3 Расчет
прочности фундамента на раскалывание
.4
Прочностные и деформативные характеристики бетона и арматуры
.5 Расчет
плитной части фундамента на прочность по нормальным и наклонным сечениям
.6 Расчет
подколонника на прочность по нормальным и наклонным сечениям
.7 Расчет
прочности подколонника на местное сжатие (смятие)
Исходные
данные:
. Район строительства (город) - Архангельск
. Расстояние между продольными разбивочными осями -24м
. Количество пролётов в поперечном сечении здания - 3
. Шаг поперечных рам - 6м
. Полная длина здания в разбивочных осях - 120м
. Группа режима работы кранов - 5К
. Грузоподъемность крана Q=20т
. Отметка головки рельса подкранового пути - 11м
. Класс арматуры для конструкций:
фундамент и колонна: ненапрягаемая А-III
ферма: напрягаемая К-7
. Класс бетона для конструкций: - фундамент: В 15
колонна: В25
ферма: В30
. Условное расчётное сопротивление основания: 0,4Мпа
. Hgf=1,95 м
1. Компоновка
конструктивной схемы ОПЗ
.1 Компоновка по вертикали
г.р. - по заданию: 11 м - отметка верха головки рельса- по заданию: 20 т -
грузоподъемность крана
hкр.= 2,4 м - по приложению 1(поз.6) МУ
«Расчет и конструирование ж/б п/н п/б» (часть 1) в зависимости от Q и Lкр.
Lкр - пролет крана:
,
где
L - пролет здания, м - по заданию.
Высота
надкрановой части колонны:
-
округляется
в большую сторону кратно 0,6 м. Hв=3,6 м.
- высота
подкрановой балки, м: при l=6 м
- 0,8м,
1,0м*
Первоначально
принимаю меньший размер:
l - шаг колонн,
м - по заданию: 6 м.
- высота
кранового рельса, м: принимается в зависимости от максимальной нормативной
нагрузки на одно ходовое колесо крана - стр. 9 МУ (часть 1).
- поз. 9
приложения 1 МУ (часть 1).
= 180 кН.
Т.к.
< 300 кН - принимаю рельс КР70.
Конструкция
и геометрические размеры крановых рельсов - приложение 2 МУ (часть 1):
КР70:
,
-
погонный вес рельса.
-
(1/250)L, м - допускаемый прогиб фермы: L=24
м - по заданию,
=0,096м
-
необходимый зазор между фермой (после ее прогиба) и верхом тележки подкрановой
балки (по правилам техники безопасности):
= 0,1 м.
Высота
от уровня чистого пола (
0,000) до низа фермы:
округляется
в большую сторону кратно 0,6 м.
Высота
от уровня чистого пола до уровня уступа колонны:
Проверка
отметки головки кранового рельса:
по
заданию.
=11 м по
заданию.
Окончательно
принимаю:
.
Высота
подкрановой части колонны от уровня обреза фундамента до уровня уступа колонны:
,
где
0,15 м - расстояние от уровня чистого пола до уровня обреза фундамента.
Высота
колонны от уровня обреза фундамента до низа фермы:
Высота
фермы:
м
При
L = 24 м -
. -
кратно 0,3м.
- высота
плиты покрытия (ребристые плиты шириной 3 м), м.
при l = 6
м.
- высота
(толщина) покрытия (рулонный ковер, асфальтовая стяжка, утеплитель, обмазочная
пароизоляция).
Отметка верха покрытия здания:
Отметка
верха парапета здания принимается путем округления
в большую сторону кратно 0,6 м. При этом разница
отметок верха плиты покрытия и парапета составляет 300 мм, что допустимо.
18 м.
Наружные
стеновые панели: трехслойные ж/б (керамзитобетон) с утеплителем, tст=0,3м.
Высота
панелей 1,2 или 1,8 м (кратно 0,6 м). От уровня верха фундаментной балки
(практически совпадает с уровнем
0,000) и
до уровня уступа колонны панели - самонесущие (фиксируются к закладным деталям
колонны, передают свой вес друг на друга по высоте и на фундаментную балку). От
уровня уступа колонны и до уровня верха парапета панели - ненесущие (навесные,
т.е. фиксируются к закладным деталям колонны и передают свой вес на нее через
специальные опорные столики).
Раскладку
панелей стены по высоте осуществляю следующим образом:
в
подкрановой части колонны:
,
т.е.
4 панелей по 1,2 м и одна панель - 1,8 м.
в
надкрановой части колонны от уровня ее уступа до верха парапета:
т.е.
3 панели по 1,2 м.
Фундаментные
балки опираются на специальные бетонные столбики, а те, в свою очередь, на
плитную часть фундамента.
1.2 Компоновка по горизонтали
Ширина
поперечного сечения колонны принимается
и равной
400 или 500 мм. Меньший размер следует преимущественно принимать при «нулевой»
привязке крайних колонн к продольным разбивочным осям, а больший размер - при
привязке равной 250 мм.
Принимаю
нулевую привязку наружных граней крайних колонн, т.к.
и l=6м.
В
моем случае:
.
Принимаю
.
Расстояние
от разбивочной оси до оси передачи нагрузки с фермы на надкрановую часть
колонны при L=18м составляет е=150мм. Конструктивно длина фермы на
60мм (по 30 мм с каждой стороны) меньше ее пролета. Ось передачи нагрузки
совпадает с серединой закладной детали фермы.
Высота
поперечного сечения надкрановой части колонны составляет:
принимаю
ближайший больший типовой размер
.
Конструктивный
зазор, принимаемый по правилам ТБ между внутренней гранью надкрановой части
колонны и торцевой частью мостового крана, составляет не менее 60мм. Расстояние
от торцевой части мостового крана до оси его колес (оси рельса, оси подкрановой
балки) принимаю равным:
- при
;
Расстояние
от разбивочной оси до подкрановой балки l:
,
принимаю кратно 250 мм в большую сторону: l=750мм;
Высота поперечного сечения подкрановой части колонны составляет:
,
принимаю
больший ближайший типовой размер:
=1100мм;
(540
мм - ширина закладной детали подкрановой балки)
Поперечное
сечение подкрановой части колонны принимаю сквозным, т.к.
и H0=13,8м>12м.
Сквозные колонны в сечении имеют две ветви, соединенные короткими распорками.
Высота
поперечного сечения ветви h=250мм,
Высота
сечения средних распорок
:
Высота
сечения нижней распорки (ниже уровня обреза фундамента) составляет 200 мм.
Высота
сечения верхней распорки
:
,
принимаю
.
принимают
кратно 50 мм в большую сторону:
.
Расстояние
между осями распорок
принимают кратно 50 мм таким образом, чтобы все
отверстия в колонне были одинаковы, а расстояние от уровня пола до низа первой
надземной распорки составяло не менее 1800мм (для удобства свободного прохода
людей).
мм.
Принимаю
, число отверстий (3+1), все отверстия высотой 2000мм,
нижнее - 2250мм.
Предварительное
назначение размеров фундамента.
При
округляют
в большую сторону кратно 50 мм. Принимаю:
,
,
,
.
В
плоскости рамы:
, поэтому при
,
,
Размеры
подколонника в плане должны быть кратны 100 мм, поэтому:
при
следует при конструировании фундамента принять
,
,
,
Из
плоскости рамы:
. Поэтому при
при
предварительном конструировании принимаю
(
),
,
.
У средних колонн их разбивочная ось совпадает с серединой высоты поперечного
сечения как для надкрановой, так и для подкрановой части.
Высота поперечного сечения надкрановой части колонны составляет:
,
принимаю
кратно 100 мм в большую сторону (типовой размер):
.
Расстояние
от разбивочной оси до оси переедания нагрузки с фермы на надкрановую часть
колонны также составляет е=150 мм (при L=24 м). Ширина
поперечного сечения колонны bс принимается
равной значению у крайней колонны:
Расстояние
от разбивочной оси до оси подкрановой балки l:
,
принимаю
кратно 250 мм в большую сторону: l=750мм.
Высота
поперечного сечения подкрановой части колонны в уровне ее консолей (на отметке
) будет являтся суммой двух участков:
,
принимаю
в большую сторону кратно 100 мм, поэтому -
(540 мм -
ширина закладной детали подкрановой балки)
Для
средних колонн в их нижней подкрановой части допускают смещение оси ветви с оси
подкрановой балки в меньшую сторону. Короткие консоли формируют таким образом,
чтобы их высота (высота сечения верхней паспорки
)
совпадала с аналогичной величиной у крайней колонны (см. чертеж). Аналогично
крайней колонне принимают высоту отверстий, высоту сечения распорок, т.е.
расстояние между осями распорок
оставляют
без изменения.
,
,
,
.
Предварительное
назначение размеров фундамента под среднюю колонну.
Глубина
заложения колонны в стакан (общий для двух ветвей колонны) составит
округляю
в большую сторону кратно 50 мм.
Вывод:
,
.
Размеры
фундамента по вертикали принимаются аналогично крайней колонне:
,
,
Толщина
стенок стакана в плоскости рамы
, поэтому
при
. Принимаю
и в этом
случае больший размер подколонника в плане будет кратен 100мм:
.
Размеры
ступеней плитной части в плоскости рамы:
,
Из
плоскости рамы толщина стенок стакана и размеры ступеней плитной части
принимаются по аналогии с фундаментом под крайнюю колонну:
,
,
,
.3 Температурно-усадочные швы и система связей в ОПЗ
Для сборно-каркасных отапливаемых зданий из ЖБК расстояние между
температурно-усадочными швами составляет не более 60 м. (В этом случае не
треубуется дополнительного расчета на температурно-климатические воздействия).
Для ОПЗ это расстояние увеличивается на 20% и составляет 72 м. Поэтому в
курсовом проекте в ОПЗ продольные температурно-усадочные швы отсутствуют
(3х24=72 м - это максимальная ширина ОПЗ), а поперечный температурно-усадочный
шов выполняют на спаренных колонах, при этом ось шва совмещают с поперечной
разбивочной осью, а оси колонн смещают с разбивочной оси на 500 мм. Такой шов
выполняют в середине длины здания, которая составляет 120 м. В результате:
120:2=60 м <72 м.
Колонны торцов здания смещают с поперечной разбивочной оси на 500 мм для
размещения фахверковых стоек, к которым крепятся панели торцевых стен.
Колонны фахверка представляют собой железобетонные стойки сечением 40х40
см, расположенными до уровня низа ферм покрытия ОПЗ. Далее по высоте на них
устанавливаются и крепятся с помощью закладных деталей металлические стойки,
которые в свою очередь, крепятся к узлам верхнего пояса фермы. В этих узлах
осуществляется передача горизонтальных нагрузок (ветер на торцевую поверхность
здания) на продольные рамы ОПЗ. Эти продольные рамы образуются из колонн
каркаса, вертикальных связевых ферм (2) из стальных уголков, устанавливаемых в
крайних пролетах температурно-усадочного блока между фермами, железобетонных
распорок или распорок из стальных уголков (1), устанавливаемых по верху колонн,
подкрановых балок, ферм и плит покрытия. Вертикальные связевые фермы (2)
проектируют с крестовой решеткой, что позволяет воспринимать горизонтальные
силы, действующие как слева-направо, так и наоборот. Шаг стоек таких ферм
составляет 3 м.
В
зданиях большой высоты (
) для фахверковых стоек создают дополнительную
горизонтальную опору в уровне низа ферм с помощью горизонтальной связевой фермы
(4). Ее выпоняют из стальных уголков с крестовой решеткой. Шаг стоек и «ширина»
(в плане) такой фермы составляет 6 м при l=6 м.
Устойчивость
сжатого пояса ферм поперечной рамы из своей плоскости обеспечивается плитами
покрытия, прикрепленными сваркой закладных деталей к этим фермам.
Кроме
этого, при движении мостовых кранов с грузом вдоль здания и их торможения
возникают горизонтальные силы, которые с подкрановых балок передаются на
колонны. Для их восприятия между колоннами в каждом продольном ряду в середине
температурно-усадочного блока устанавливаются вертикальные связи из стальных
уголков (3). При l=6 м и
в крайних
рядах колонн их устраивают крестовыми двухярусными (
). В средних рядах колонн такие связи выполняют
портальными с высотой связевой фермы, равной 1,2 м. Решетка такой фермы
треугольная с длиной панели равной 3м.
Пространственная
жесткость каркаса ОПЗ в поперечном направлении обеспечивается расчетом и
конструкцией поперечной рамы. Специальные связи в этом случае установлены быть
не могут, т.к. препятствуют технологическому процессу.
Основными
факторами, обеспечивающими поперечную пространственную жесткость, является
защемление колонн в фундаментах и достаточная изгибная жесткость колонн. Фермы
покрытия проектируются в одном уровне по высоте, а их жесткость в своей
плоскости значительно выше жесткости колонн. Поэтому в расчетной схеме их
заменяют жестким горизонтальным стержнем, соединяющим оголовки колонн. Вся
вертикальная нагрузка с покрытия, снеговая нагрузка и ветровая нагрузка с
навесных стен, расположенных выше оголовка колонн, передаются на фермы, а с них
- на колонны. Узел сопряжения ферм с колоннами проектируют шарнирным (стальной
опорный лист фермы фиксируется с помощью анкеров, утсановленных в торце
оголовка колонны, с ее закладной деталью и выполняется их монтажная сварка),
что упрощает конструкцию стыка, отвечает требованиям массового заводского
изготовления и делает стык более экономичным. Кроме этого, при шарнирном
соединении возможна независимая типизация ферм и колонн, т.к. в этом случае
нагрузки, приложенные к одному из элементов, не вызывают изгибающих моментов в
другом.
Постоянные,
снеговые и ветровые нагрузки приложены одновременно ко всем поперечным рамам
температурно-усадочного блока ОПЗ, рамы находятся в одинаковых условиях и
расчет каждой их них производится независимо. Крановая нагрузка может быть
приложена к одной или нескольким рамам. Остальные рамы за счет вертикальных
связей и плит покрытия будут также участвовать в работе, т.е. проявляется
пространственная работа каркаса. Это учитывают в расчете.
2. Сбор
нагрузок на поперечную раму
.1 Постоянная нагрузка
.1.1 Собственный вес покрытия
|
Собственный вес
|
Нормативная нагрузка, кН/м2
|
Коэффициент надежности по нагрузке γf
|
Расчетная нагрузка, кН/м2
|
|
Железобетонные ребристые плиты покрытия размером в плане 3x6 м с учетом заливки швов
|
1,5
|
1,1
|
1,65
|
|
Обмазочная пароизоляция
|
0,05
|
1,3
|
0,065
|
|
Утеплитель (готовые минераловатные плиты, = 100мм, =400кг/м3)
|
0,4
|
1,2
|
0,48
|
|
Асфальтовая стяжка (=20мм,=1750
кг/м3)
|
0,35
|
1,3
|
0,455
|
|
Рулонный ковёр
|
0,15
|
1,3
|
0,195
|
|
Итого:
|
gn*,пок =2,45
|
-
|
g*пок =2,845
|
Равномерно распределенная (погонная) нагрузка на ферму покрытия:
кН/м,
где
l - шаг колонн, l=6м;
- коэффициент надежности по ответственности здания
ОПЗ.
Здания
ОПЗ относятся ко второму уровню ответственности:
-
нагрузка от веса железобетонной фермы: при L=18 м,
Вертикальная
нагрузка, передаваемая с фермы на оголовок колонны:
кН, где L=18м,
- коэффициент надежности по нагрузке: для ЖБК
. (СНиП 2.01.07-85* «Нагрузки и воздействия», таблица
1).
-
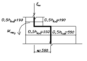
эксцентриситет силы Fпок
относительно середины высоты сечения надкрановой части колонны, м.
В
расчетной схеме поперечной рамы ОПЗ надкрановая и подкрановая части колонны
заменяются стержневыми элементами, расположенными в середине высоты соответствующего
поперечного сечения колонны. Расположив силу Fпок по оси «заменяющегося» стержня, получают изгибающие
моменты Mпок,1 в
уровне оголовка колонны. Для средней колонны Mпок = 0 в связи с симметричным опиранием двух примыкающих
ферм. Вертикальная нагрузка в этом случае расположена по оси «заменяющего»
стержня и равна
.
Между
«заменяющими» накрановую и подкрановую части крайней колонны стержнями также
существует эксцентриситет ек (верхняя распорка колонны из-за своей
большой высоты считается жестким элементом, связывающим «замеяюшие» стержни в
уровне верха уступа колонны - на отметке
).
Поэтому в крайних колоннах сила Fпок в уровне
уступа колонны создает изгибающий момент Mпок,2 (растягивает внутренние волокна колонны). У средней
колонны «замеяющие» стержни расположены на одной вертикальной оси и ек=0,
Mпок,2=0.
2.1.2
Собственный вес колонн
Нагрузка
от собственного веса колонн расположена по оси «заменяющих» стержней, поэтому у
крайних колонн в уровне уступа возникает изгибающий момент Мк.в.,
растягивающий ее внутренние волокна:
Надкрановая
часть колонны:
крайняя
колонна
;
;

средняя
колонна
,
-
плотность железобетона,
,
.
Подкрановая
часть колонн:
крайняя
колонна
;
средняя
колонна
.
.
-
площадь отверстия в крайней колонне, кроме нижнего, м2;
-
количество отвертий в колонне (крайней или средней), кроме нижнего;
-
площадь отверстия в средней колонне, кроме нижнего, м2;
- площадь
нижнего отверстия в крайней колонне, м2;
- площадь
нижнего отверстия в средней колонне, м2.
Ширина
отверстий в крайней и средней колонне различна:
средняя
колонна:
;
- крайняя колонна:
Нагрузка
от собственного веса накрановой и подкрановой частей колонны является
равномерно распределенной по их высоте, но их максимальные значения Fк.в.
и Fк.н. в расчетной схеме поперечной рамы прикладывают в
уровне уступа колонны и обреза фундамента соответственно.
.1.3
Собственный вес наружных стен
-
нагрузка от собственного веса наружных стен.
-
нагрузка от веса остекления и его каркаса.
В
расчетной схеме поперечной рамы нагрузку от веса стен и остекления от уровня
до уровня
прикладывают
в уровне уступа колонны (там стены опираются на специальные столики).
Относительно «заменяющего» подкрановую часть колонны стержня возникает
изгибающий момент Mст.в.,
растягивающий внутренние волокна:
,
.
Ниже
отметки
наружные стены опираются на фундаментную балку и в
статическом расчете поперечной рамы ОПЗ не учитываются. Их учитывают при
расчете фундамента.
.1.4
Собственный вес подкрановой балки и кранового рельса
Нагрузка
от веса подкрановой балки и кранового рельса
приложена
в уровне уступа колонны и относительно «заменяющего» подкрановую часть колонны
стержня создает изгибающий момент
. У
крайних колонн этот момент растягивает их наружные волокна, а на средней
колонне из-за симметричного расположения подкрановых балок равен нулю.
Площадь
поперечного сечения подкрановой балки Ап.б.=0,23м2.
-
погонный вес рельса, кН/м : КР70 -
=0,53
кН/м.
,
где
(для стали).
Суммарная постоянная наргузка
кр = Fст.в+ Fк.в,кр+(Fп.б.+
Fр)= 99,69+17,87+(36,05+3,17)=156,78 кНср = Fк.в,ср+2*(
Fп.б.+ Fр)= 28,22+2*(36,05+3,17)=106,66 кН
2.2 Снеговая нагрузка
Полное расчетное значение снеговой нагрузки S на горизонтальную проекцию покрытия определяют по формуле
СНиП 2.01.07-85* «Нагрузки и воздействия»:
, где
-
коэффициент перехода от веса снегового покрова земли к снеговой нагрузке на
покрытие, при уклоне до 25° m=1 (по приложению 3*);
(по приложению 7*); l=6м.
- расчетное
значение веса снегового покрова на 1м2 горизонтальной поверхности
земли (таблица 4* в зависимости от снегового района РФ):
г.
Архангельск - IV снеговой район -
=2,4
кПа=2,4 кН/м2.
Коэффициент
Се, учитывающий снижение снеговой нагрузки на покрытие за счет
сдувания ее ветром зимой, принимаем равным единице (в запас прочности): Се=1.
Снеговая
нагрузка при уклонах кровли до 20° принимается равномерно распределенной и
передается с фермы на оголовок колонны в виде сосредоточенной силы Fсн на крайние колонны или двух сосредоточенных сил
на среднюю колонну по аналогии с собственным весом
покрытия.
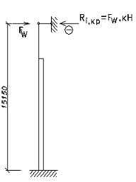
.3 Ветровая нагрузка
Начиная с уровня земли и до уровня верха оголовка колонны (H0) ветровая нагрузка воспринимается наружными стеновыми
панелями и передается на крайние колонны поперечной рамы. Выше отметки H0 и до отметки верха парапета стен Hпар. ветровая нагрузка через стеновые
панели передается на фермы крайних пролетов здания, а с них - в виде
горизонтальной нагрузки - на оголовки колонн крайних рядов.
В ОПЗ высотой до 36 м при отношении высоты к пролету (Hпар./L) менее 1,5 учитывают только среднюю (статическую)
составляющую ветровой нагрузки Wm и не учитывают пульсационную (динамическую).
Нормативное значение ветрового давления W0 на уровне 10 м для открытых местностей (тип А) определяют по
табл. 5 СНиП 2.01.07-85* в зависимости от ветрового района РФ:
г. Архангельск - II-ой
ветровой район - W0=0,30 кПа=0,30 кН/м2.
где
k - коэффициент,
учитывающий изменение ветрового давления по высоте: для типа местности В
(городские территории и другие местности, равномерно покрытые препятствиями
высотой более 10 м до 25 м включительно), его значение приведены в табл. 6 СНиП
2.01.07-85* в зависимости от высоты z от уровня земли:
z=5м k5=0,5;
z=10м k10=0,65;
z=15м k15=0,75;
z=20м k20=0,85
c -
аэродинамический коэффициент: для ОПЗ с плоским покрытием (фермы с
параллельными поясами, а в кровле уклон создается только для стока воды) с=+0,8
для наветренной стороны здания (ветровая нагрузка направлена к поверхности
стеновых панелей) и с=-0,6 (при Hпар/L
1) для
заветренной стороны здания (ветровая нагрузка направлена от поверхности
стеновых панелей);
-
коэффициент надежности по ветровой нагрузке;
; l=6м
При
расчете поперечной рамы ОПЗ погонная ветровая нагрузка Wm от
отметки 0.000 до отметки H0
заменяется равномерно распределенной нагрузкой от уровня обреза фундамента
(уровня заделки колонны в расчетной схеме: -0,15м) до уровня H0.
Такая нагрузка эквивалентна Wm по изгибающему моменту в уровне обреза фундамента.
Ветровая нагрузка Wm от отметки H0 до отметки Нпар заменяется сосредоточенными
силами, приложенными горизонтально в уровне верха оголовка колонн крайних
рядов.
Все
вычисления выполняются в следующей последовательности:
Коэффициенты kH0 и kHпар вычисляют по интерполяции между
значениями коэффициента k на
отметках 10 м и 20 м:
;
,
где

H=H0+0,15 = 13,8+0,15=13,95 м
2.3 Вертикальная крановая нагрузка
Q -
грузоподъемность мостового крана, т - по заданию: 20 т.
Через
колесо мостового крана (при
с каждой
стороны крана расположено n0=2
колеса) на крановый рельс и подкрановую балку передается вертикальная нагрузка.
При крайнем положении тележки крана с грузом на крюке Q (смещении
тележки к одной из колонн) с одной стороны крана передаются максимальные
крановые нагрузки Fmax, а с другой стороны - минимальные Fmin.
Нормативное
значение максимальной крановой вертикальной нагрузки на одно колесо принимают по
ГОСТ 25711-83 (см. приложение 1 МУ поз. 9). Значение Fn,max следует
принимать для «своего» пролета крана Lкр:
, т.е.
при L=24 м - Lкр=22,5м. Fn,max=180 кН.
Рассматривая
мостовой кран как балку на двух опорах, определяют нормативное значение
минимальной вертикальной крановой нагрузки:
Где
Q=200 кН.
Gкр - нагрузка от веса моста крана, кН (поз. 11 МУ,
приложение 1), Gкр=25,5т=255кН.
GТ - нагрузка от веса тележки, кН (поз. 10 МУ,
приложение 1), GТ=6,3т=63
кН.
Расчетные
значения вертикальной крановой нагрузки, передаваемой через одно колесо крана
на крановый рельс и подкрановую балку:
;
-
коэффициент надежности по крановой нагрузке,
.
При
расчете поперечных рам ОПЗ вертикальные крановые нагрузки учитывают на каждом
пути от двух наиболее неблагоприятных (максимальных) по воздействию на колонны
кранов. Так поступают в однопролетных ОПЗ. При двух и трех пролетах, ! кроме
этого, рассматривают и варианты совмещения в одном створе четырех кранов двух
соседних пролетов (по два крана в каждом пролете).
Максимальное
воздействие на колонну происходит при таком сближении двух кранов, когда колесо
одного из них расположено над колонной и тележки с грузом у обоих кранов
сместились к колонне.
линия
влияния Dmax, Dmin
Значения
вертикальных крановых нагрузок на колонны определяют по их линии влияния:
-
коэффициент сочетания крановых нагрузок:
- для
группы режима работы кранов 5К и учете нагрузки от двух кранов,
- для
группы режима работы кранов 5К и учете нагрузки от четырех кранов.
Ак=4,4
м - база колес крана, м (расстояние между ними) (поз. 4 приложение 1 МУ)
В2=5,6
м - ширина крана, м (поз. 5 приложение 1 МУ)
Значения
ординат линии влияния вычисляются из соответствующих пропорций:
,
,
Вертикальные нагрузки Dmax и Dmin создают
изгибающие моменты относительно «заменяющих» подкрановые части колонн стержней:
,
В
курсовом проекте выполняется расчет колонны крайнего ряда и для нее
составляется таблица сочетания нагрузок. Поэтому следует рассмотреть четыре
возможных варианта вертикальной крановой нагрузки.
)
, Dmax на крайней стойке.
2)
, Dmin на крайней стойке.
3)
, Dmax на крайней стойке (тележки кранов переместились
справа-налево)
4)
, Dmin на крайней стойке (тележки кранов переместились
слева-направо)
2.4 Горизонтальная крановая нагрузка
При движении мостовых кранов вдоль здания и их торможении возникают
продольные горизонтальные силы Tпрод., которые учитывают при расчете
продольных рам, а именно вертикальных связей между колоннами.
При
расчете поперечной рамы учитывают горизонтальную силу Тпоп., вызываемую
торможением тележки с грузом при ее движении по крану поперек пролета.
Расчетное значение этой нагрузки составляет:
, где
-
коэффициент трения при торможении тележки при гибком подвесе груза,
,
,
, Q=200 кН
Такая
нагрузка передается с колес крана на рельс, с рельса на подкрановую балку, а с
нее - на колонну. Тормозная сила, передаваемая через одно колесо крана, может
быть вычислена следующим образом:
,
где
n0=2 -
число колес крана с одной его стороны.
Эта
сила может быть направлена как слева-направо, так и наоборот. Кроме этого
тележка может тормозить как вблизи колонны крайнего ряда, так и среднего ряда.
На
колонну поперечной рамы ОПЗ (крайнюю или среднюю) такая нагрузка передается в
уровне верха подкрановой балки с помощью стального листа на ребро,
привариваемого к закладным деталям балки (см. рис.4 МУ часть 1).
Максимальное
воздействие на колонну крайнего или среднего ряда происходит при таком
сближении двух кранов в одном пролете здания, когда колесо одного из них
расположено над колонной и тележки с грузом у обоих кранов сместились к колонне
и тормозят, т.е. аналогично вертикальной крановой нагрузке. Поэтому значение
горизонтальной крановой нагрузки на крайнюю или среднюю колонну поперечной рамы
определяют по линии влияния, аналогичной приведенной на стр. 24, только
расположенной не в вертикальной, а в горизонтальной плоскости.
,
где
,
Вариант
одновременного торможения четырех тележек при совмещении в двух соседних
пролетах здания (одном створе) четырех кранов считается маловероятным и не
рассматривается.
)
, Т на крайней стойке (м.б. направлена как
слева-направо, так и наоборот)
)
, Т на средней стойке (м.б. направлена как
слева-направо, так и наоборот)
3.
Статический расчет поперечной рамы
.1 Общие положения расчета
Расчетная схема поперечной рамы - это многократно статически
неопределимая сквозная система с жесткими узлами. Фактически при расчете
поперечных рам ОПЗ используют упрощенные расчетные схемы, которые резко
сокращают трудоемкость расчета и приводят к погрешностям, практически не
влияющим на его результаты: ригель покрытия (балка, ферма) при небольших
уклонах кровли принимается прямолинейным и расположенным в уровне своего
нижнего пояса; ригель принимается бесконечно жестким при расчете на
горизонтальные силы и изгибающие моменты; сквозные колонны заменяются сплошными
стержнями эквивалентной жесткости и т.д.
Цель
расчета поперечной рамы - определить усилия в колоннах и подобрать армирование
их поперечных сечений. При указанном выше подходе к расчету наиболее удобным
оказывается метод перемещений с одним неизвестным
- горизонтальным перемещением плоской загружаемой
рамы на i-ое воздействие, а именно перемещение верха колонн,
т.к. все колонны жестко защемлены в фундаментах и имеют шарнирную опору на
верхнем конце. Основную систему получают введением стерженька - связи,
препятствующего горизонтальному смещению.
Каноническое уравнение метода перемещений имеет вид:
,
что
выражает равенство нулю усилий во введенной горизонтальной связи при i -ом
внешнем воздействии (постоянной нагрузке, снеговой нагрузке, ветровой нагрузке,
вертикальной и горизонтальной крановых нагрузках) и соответствующем перемещении
верха колонн рамы в этом случае на Δi
(поскольку в действительности эта связь отсутствует).
r11 - реакция во введенной связи от единичного
перемещения верха колонн:
Если
3 пролета в поперечной раме:
При
указанном единичном перемещении верха колонн слева - направо во введенной связи
возникает растяжение. Такое перемещение и направление реакций принимаю за
положительные.
r1pi
- реакция во введенной связи от i-го внешнего воздействия:
при
3 пролетах в поперечной раме, где
- сумма
реакций в соответствующих колоннах поперечной рамы от i - того
внешнего воздействия (крайней левой, крайней правой, средней).
За
положительное принимаю направление реакций Ri
слева - направо.
За
отрицательное - справа - налево.
За
положительное принимаю перемещение Δi слева -
направо.
За
отрицательное - справа - налево.
Cпр. - коэффициент, учитывающий пространственный характер
работы каркаса здания при его работе на крановые (вертикальные и горизонтальные)
нагрузки; при действии постоянной, снеговой и ветровой нагрузках Cпр. =1.
Значения
коэффициента Cпр.
определяют рассматривая работу пространственного блока, состоящего из
поперечных и продольных рам, соединенных вертикальными связями и горизонтальной
(жесткой в своей плоскости) связевой диафрагмой, состоящей из железобетонных
плит покрытия, соединенных сваркой закладных деталей и замоноличиванием швов.
Размеры такого блока в плане определяются расстояниями между tє-усадочными
швами. В наименее благоприятных условиях работы (в части помощи, оказываемой
работой соседних рам) оказывается вторая от торца блока поперечная рама, т.к.
на первой раме четыре крана просто физически не могут съехаться наиболее
неблагоприятным образом. Величина Cпр. зависит от длины tє блока и шага
колонн (шага поперечных рам).
n=11 -
число рам в tє блоке
Геометрические характеристики колонн и расчетные коэффициенты.
Крайние колонны
Средние
колонны
Реакции в колоннах (стойках) основной системы при расчете поперечной рамы
ОПЗ.
Крайние колонны
Средняя колона
При направлении изгибающих моментов M против часовой стрелки реакции Ri,кр и Ri,ср будут направлены слева-направо и
иметь положительное значение (+).
Крайние колонны
Средняя
колонна
При
направлении изгибающих моментов M против часовой стрелки реакции Ri,кр и Ri,ср будут
направлены слева-направо и иметь положительное значение (+).
Крайние
колонны
Средняя
колонна
При
направлении горизонтальной силы T справа-налево реакции Ri,кр и Ri,ср будут
направлены слева-направо и иметь положительное значение (+).
При
направлении горизонтальной нагрузки W справа-налево реакция Ri,кр будет
направлены слева-направо и иметь положительное значение (+).
При
направлении горизонтальной силы FW справа-налево реакция Ri,кр будет направлены слева-направо и иметь положительное
значение (+).
Ветровая
нагрузка (
) действует только на крайние стойки поперечной рамы,
поэтому реакции Ri,ср в этом
случае не вычисляются
Определение
внутренних усилий (M, Q) в поперечной раме произвожу в следующей
последовательности:
1) Определяю реакции Ri в крайних и средних стойках (колоннах) в основной системе от внешних
нагрузок при данном i-ом нагружении
(постоянной нагрузке, снеговой нагрузке, ветровой нагрузке, вертикальной и
горизонтальной крановых нагрузках), при этом учитывают направление Ri (знак + или - );
) Для каждого i-ого
вида загружения определяют значение r1pi (с учетом
знака);
3) Для
рассматриваемого i-ого вида загружения решают каноническое уравнение
метода перемещений и находят значение
(с
учетом знака); при этом ri1 всегда
+, а r1pi может быть как +, так и
-.
Если
значение
положительное (+), то при данном загружении поперечной
рамы верх колонн перемещается слева-направо (у всех колонн одинаково). Если
значение
отрицательное (-), то при данном загружении
поперечной рамы верх колонн перемещается справа-налево (у всех колонн
одинаково).
4) Для каждой стойки (колонны) при рассматриваемом загружении
вычисляют упругую реакцию в уровне верха этой стойки (колонны):
Знак
Rei на каждой стойке укажет ее направление:
+
- направление Rei слева-направо;
-
направление Rei справа-налево.
5) Для рассматриваемого вида загружения определяю продольные силы N, изгибающие моменты M и поперечные силы Q в каждой колонне как в консольной
стойке от действия упругой (опорной) реакции в уровне верха колонны Rei (определив направление Rei, значение реакции принимают по
модулю, т.е. положительным) и действующих на нее внешних нагрузок; для расчета
колонн определяю внутренние усилия (N, M, Q) в четырех сечениях:
-1 - надкрановая часть колонны в уровне ее оголовка (верха);
-2 - надкрановая часть колонны в уровне ее уступа (несколько выше);
-3 - подкрановая часть колонны в уровне ее уступа (несколько ниже);
-4 - подкрановая часть колонны в уровне обреза фундамента.
Правила знаков:
1) При
построении эпюры N все продольные усилия являются сжимающими (
), принимаю со знаком «-» и откладываю на правых
волокнах колонн;
) При
построении эпюры M за положительные значения принимаю изгибающие
моменты, растягивающие левые волокна колонн, а за отрицательные значения -
растягивающие правые волокна; построение эпюры M производится
на соответствующих волокнах, испытывающих растяжение;
) При
построение эпюры Q за положительные значения принимаются поперечные
силы, направленные слева-направо («крутят» отсеченный элемент по часовой
стрелке), а за отрицательные значения - направление справа-налево («крутят»
отсеченный элемент против часовой стрелки); «+» значения эпюры Q
откладывают на левых волокнах колонн, а «-» значения - на правых волокнах
колонн.
.2 Постоянная нагрузка
Эпюра
N
,
R1 + -> от MП1 , R2 + ->
от MП2 , R3 - -> от MП1 , R4 - ->
от MП2
,
,
,
а
знаки их противоположны.
Следовательно:
,
т.е.
смещение рамы при симметричной нагрузке отсутствует.
Крайняя
левая стойка:
Следовательно,
направление силы слева-направо.
Средняя
стойка:
, т.к.
,
следовательно,
на средней стойке изгибающие моменты и поперечные силы отсутствуют.
Крайняя
правая стойка:
Следовательно,
направление силы справа-налево.
.
Эпюра М
Эпюра
Q
.3
Снеговая нагрузка
Эпюра
N
,
R1 + -> от MСН1 , R2 + ->
от MСН2 , R3 - -> от MСН1 , R4 - ->
от MСН2
,
,
,
а
знаки их противоположны.
Следовательно:
,
т.е.
смещение рамы при симметричной нагрузке отсутствует.
Крайняя
левая стойка:
Следовательно,
направление силы слева-направо.
.
Средняя
стойка:
,
т.к.
, следовательно, на средней стойке изгибающие моменты
и поперечные силы отсутствуют.
Крайняя
правая стойка:
Следовательно,
направление силы справа-налево.
.
Эпюра
М
Эпюра
Q
3.4 Ветровая нагрузка
Эпюра
N
нормальные
силы отсутствуют
,
,
,
,
,
Крайняя
левая стойка:
,
,
,
Средняя
стойка:
Крайняя
правая стойка:
,
,
,
Ветер
слева-направо
Эпюра
М
Эпюра
Q
Ветер
справа-налево
Эпюра
М
Эпюра
Q
.5.
Вертикальная крановая нагрузка.
,
)
, Dmax
на крайней стойке.
Крайняя
левая стойка:
Средняя
стойка:

Крайняя
правая стойка:
Эпюра
М
Эпюра
Q
Эпюра
N
2)
, Dmin
на крайней стойке.
Крайняя
левая стойка:
Средняя
стойка:
Крайняя правая стойка:
Эпюра
М
Эпюра
Q
Эпюра
N
3)
, Dmax на крайней стойке (тележки кранов переместились
справа-налево)
Крайняя
левая стойка:

Средняя
стойка:
Крайняя
правая стойка:
Эпюра
М
Эпюра
Q
Эпюра
N
4)
, Dmin на крайней стойке (тележки кранов переместились слева-направо)
Эпюра
М
Эпюра Q
Эпюра
N
.6
Горизонтальная крановая нагрузка
,
Крайняя левая стойка:
,
,
.
Средняя
стойка:

Крайняя
правая стойка:
Эпюра
N
нормальные
силы отсутствуют
Эпюра
М
Эпюра
Q
2)
Средняя
стойка:

Крайняя
левая и правая стойки:
Эпюра
N
нормальные
силы отсутствуют
Эпюра
М
Эпюра
Q
конструктивный колонна фундамент ферма
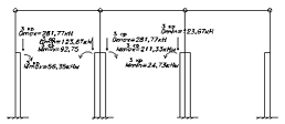
Таблица
сочетаний усилий для левой стойки
4. Расчет и
конструирование сквозной двухветвевой колонны крайнего ряда
4.1 Определение расчетной длины надкрановой и подкрановой частей колонны
Расчетная длина l0 для зданий с мостовыми кранами
определяется по таблице 32 СНиПа «ЖБК».
|
В плоскости рамы
|
Из плоскости рамы (при наличии вертикальных связей между
колоннами)
|
|
При учете в сочетании нагрузок крановой нагрузки
|
l0х,в = 2Нв = 2*3,6 = 7,2 м
|
l0y,в = 1,5Нв = 1,5*3,6 = 5,4 м
|
|
l0х,н = 1,5Нн = 1,5*11,55 =
17,325 м
|
l0y,н =0,8Нн = 0,8*11,55=9,24
м
|
|
Без учета в сочетании нагрузок крановой нагрузки
|
l0х,в = 2,5Нв =2,5*3,6 = 9 м
|
l0y,в = 1,5Нв = 1,5*3,6 = 5,4 м
|
|
l0х,н =1,5Н=1,5*15,15= 22,725 м
|
l0y,н =0,8Нн = 0,8*11,55=9,24
м
|
.2 Расчет надкрановой части колонны (НЧК) в плоскости рамы
Анализ комбинаций усилий при 1м и 2ом сочетании нагрузок:
|
Nmax, +Mсоотв
|
|
1 + 2
|
|
1
|
36,25
|
-496,96
|
|
|
1+2+8+9(+)
|
|
0,9
|
43,072
|
-476,44
|
Расчет ведется по двум комбинациям Mсоотв ,Nmax.
Выбираем сочетание в сечении 2-2 Nmax =-476,44 кН , Mсоотв = 43,072 кН*м(с учетом крановой
нагрузки).
as= a’s = 4 cм -
защитный слой бетона для продольной арматуры НЧК.
h0 = hв - 4 = 38 - 4=34 см - рабочая высота поперечного сечения НЧК.
А0х,в = bс Ч h0 = 50 Ч 34 =1700 см2 - расчетная площадь
поперечного сечения НЧК.
l0х,в = 7,2 м - расчетная длина НЧК в
плоскости рамы.
гибкость
НЧК в плоскости рамы.
D=kb∙Eb∙Ib+ks∙Es∙Is, где
D - жесткость
поперечного сечения НЧК в плоскости рамы;
ks =
0,7;
Es =
20∙104 МПа - модуль упругости продольной арматуры (для А-III);
Eb =
27∙103 МПа - модуль упругости бетона для В25
(тепловлажностная
обработка при атмосферном давлении);
Ib=bc∙hв3/12=0,5∙0,383/12=2,286∙10-3
м4
момент
инерции поперечного сечения НЧК в плоскости рамы.
Колонна
является элементом поперечной рамы, т.е. статически неопределимой конструкцией.
В этом случае эксцентриситет е0 продольной силы относительно центра
тяжести приведенного сечения принимается равным большему из двух значений:
, где
-
случайный эксцентриситет, принимаемый
.
δе -
относительное значение эксцентриситета продольной силы, равное:
δе =е0
/hв=9/38
=0,237, но не менее 0,15→принимаем 0,237.
φl - коэффициент, учитывающий
длительность действия нагрузки:
принимаем
φl =1,7.
и
- моменты относительно центра тяжести наиболее
растянутого или наименее сжатого (при целиком сжатом сечении) стержня арматуры
соответственно от полной нагрузки и ее длительно действующей части:
;
.
μmin=0,002 при 17<λx,в=65,6<83 (по СНиП).
.
D=(0,164∙27∙103∙2,286∙10-3+0,7∙20∙104∙
0,153∙10-4)*106=12,639*106
Н*м2=12639
кН*м2.
.
При
λx,в>14
.
Вычисляем
граничное значение относительной высоты сжатой зоны бетона, при которой
прочностные свойства арматуры используются полностью:
,
где
Rb
=14,5 МПа для В25,
γb2 =1,1 - при учете крановых и ветровых нагрузок в
сочетании нагрузок);
σsR = Rs = 365 МПа
(для А-III ds ≥ 10 мм) - условное напряжение в растянутой
арматуре;
σsс,u
= 400 МПа(при γb2 =1,1) - предельные
напряжения в сжатой арматуре при расчете на постоянные, временные длительные и
кратковременные нагрузки.
∑N=0:
.
Предполагаем
симметричное армирование Аs=A’s и тогда:
;
.
Условие
выполняется.
При
Аs=A’s из ∑М=0:
Принимаем
Аs=A’s =μmin*bс* h0
=0,002*50*34=3,4 см2.
принимаем
3d14 A-III с Аs=4,62 см2.
Исходя
из конструктивных требований коэффициент армирования поперечного сечения
продольной арматурой не должен быть меньше допустимого:
условие
удовлетворяется.
Выбираем
сочетание в сечении 2-2 +Mсоотв
=+36,25 кН*м , Nmax =-496,96 кН(без учета крановой нагрузки).
l0х,в = 9 м - расчетная длина НЧК в плоскости рамы.
гибкость
НЧК в плоскости рамы.
D=kb∙Eb∙Ib+ks∙Es∙Is, где
ks =
0,7; Es = 20∙104 МПа; Eb = 27∙103 МПа; Ib=
2,286∙10-3 м4.
, где
-
случайный эксцентриситет, принимаемый
.
δе =е0
/hв=7,3/38
=0,192, но не менее 0,15→принимаем 0,192.
принимаем
φl =1,518.
;
.
μmin=0,002 при 17<λx,в=81,95<83 (по СНиП).
.
D = (0,2∙27∙103∙2,286∙10-3+0,7∙20∙104∙
0,153∙10-4)*106=14,486*106
Н*м2=14486
кН*м2.
.
При
λx,в>14
.
.
Вычисляем
граничное значение относительной высоты сжатой зоны бетона, при которой
прочностные свойства арматуры используются полностью:
,
где
(Rb =14,5 МПа для В25,
γb2 =0,9 - без учета крановых и ветровых нагрузок в
сочетании нагрузок);
σsR = Rs = 365 МПа
(для А-III ds ≥ 10 мм) - условное напряжение в растянутой
арматуре;
σsс,u
= 500 МПа(при γb2 =0,9) - предельные
напряжения в сжатой арматуре при расчете на постоянные, временные длительные и
кратковременные нагрузки.
∑N=0:
.
Предполагаем
симметричное армирование Аs=A’s и тогда:
;
.
Условие
выполняется.
При
Аs=A’s из ∑М=0:
Принимаем
Аs=A’s =μmin*bс* h0 =0,002*50*34=3,4 см2.
принимаем
3d14 A-III с Аs=4,62 см2.
Исходя
из конструктивных требований коэффициент армирования поперечного сечения
продольной арматурой не должен быть меньше допустимого:
- условие
удовлетворяется.
4.3 Расчет надкрановой части колонны(НЧК) из плоскости рамы
Расчет ведется по комбинации Mсоотв ,Nmax.
Выбираем сочетание в сечении 2-2 +Mсоотв =+36,25 кН*м , Nmax =-496,96 кН(без учета крановой
нагрузки).
В сечении 2-2 Mпост =23,92 кН*м , Nпост = - 291,76 кН.
as= a’s = 4 cм -
защитный слой бетона для продольной арматуры надкрановой части колонны(НЧК).
b0 = bc - 4 = 50 - 4=46 см - рабочая высота
поперечного сечения НЧК.
А0y,в = b0 Ч hв = 46 Ч 38 =1748 см2
- расчетная площадь поперечного сечения НЧК.
l0y,в = 5,4 м - расчетная длина НЧК из
плоскости рамы.
гибкость
НЧК из плоскости рамы.
D=kb∙Eb∙Ib+ks∙Es∙Is, где
D - жесткость
поперечного сечения НЧК из плоскости рамы;
ks =
0,7; Es = 20∙104 МПа; Eb = 27∙103 МПа;
Ib=hв∙bc3/12=0,38∙0,53/12=3,96∙10-3
м4
-
момент инерции поперечного сечения НЧК из плоскости рамы.
.
δе =е0
/bс=1,67/50
=0,033, но не менее 0,15→принимаем 0,15.
принимаем
φl =1,587.
;
.
.
D = (0,21∙27∙103∙3,96∙10-3+0,7∙20∙104∙
0,41∙10-4)*106=28,193*106
Н*м2=28193кН*м2.
.
При
λу,в>14
.
.
(см
п.4.2).
∑N=0:
.
Предполагаем
симметричное армирование Аs=A’s и тогда:
;
.
Условие
выполняется.
При
Аs=A’s из ∑М=0:
Принимаем
Аs=A’s =μmin* А0y,в =0,002*1748=3,5 см2.
принимаем
3d14 A-III с Аs=4,62 см2.
Исходя
из конструктивных требований коэффициент армирования поперечного сечения
продольной арматурой не должен быть меньше допустимого:
- условие
удовлетворяется.
Окончательно
принимаем для НЧК 6d14 A-III.
4.4 Расчет подкрановой части колонны(ПЧК) в плоскости рамы
с
=850 мм - расстояние между осями ветвей;
s = 2750 мм -
расстояние между осями распорок.
Расчет
ведется по двум комбинациям Nmax ,-Mсоотв , Nmax ,+Mсоотв .
Выбираем
сочетание в сечении 3-3: -Mсоотв
=-134,36 кН*м , Nmax = - 755,17 кН(с учетом крановой нагрузки)
В
сечении 3-3 Mпост
=-100,78 кН*м , Nпост = -
330,98 кН.
l0х,н = 17,325 м - расчетная длина ПЧК в плоскости рамы.

0,303 м,
где
ψ= l0х,н /Нн=17,325/11,55=1,5;=
Hн/s = 11,55/2,75=4,2→
принимаем
n =4(целое число, в меньшую сторону), где n - число панелей в двухветвевой
колонне;
h = 0,25 м.
гибкость
ПЧК в плоскости рамы.
Для
h = 0,25 м h0 = 0,21 м (при as=4
см).
Назначаем
продольную арматуру для одной ветви при ds ≥12
см:
d12 A-III с
Аs=6,79 см2.
Ib и Is - моменты инерции соответственно бетонного сечения и всей арматуры
относительно центра тяжести бетонного сечения.
;
.
, где
-
случайный эксцентриситет, принимаемый
.
δе -
относительное значение эксцентриситета продольной силы, равное
δе =е0
/hн=17,8/110
=0,162, но не менее 0,15→принимаем 0,162.
принимаем
φl =1,053.
.
.
D=kb∙Eb∙Ib+ks∙Es∙Is.
D=(0,31∙27∙103∙46,46∙10-3+0,7∙20∙104∙
2,47∙10-4)*106=423,5*106
Н*м2=423500
кН*м2.
.
При
λx,н >14
.
Определяем продольные силы в ветвях колонны:
.
кН -
ветвь сжата;
кН -
ветвь сжата.
Принимая
значение Q= 11,75 кН в сечении 4-4, получаем:
11,75*2,75/4
= 8,1 кН*м;
11,75*2,75/2
= 16,2 кН*м;
11,75*2,75/0,85
= 38 кН.
Армирование
сечения ветвей и распорок принимают симметричным, т.к. на них действуют моменты
разных знаков, но одинаковые по абсолютной величине.
Для
сжатой ветви №1
, где
.
Далее расчет ведем при η=1, поскольку учли его при определении NВ1.
.
при γb2 =1,1 (см п.4.1.).
∑N=0:
.
;
.
Условие
выполняется.
При
Аs=A’s из ∑М=0:
Принимаем
Аs=A’s =μветви*bс* h0
=0,0065*50*21=6,825см2.
принимаем
3d18 A-III с Аs=7,63 см2.
Исходя
из конструктивных требований коэффициент армирования поперечного сечения
продольной арматурой не должен быть меньше допустимого:
- условие
удовлетворяется.
Для сжатой ветви №2
, где
.
Далее расчет ведем при η=1, поскольку учли его при определении NВ2.
.
при γb2 =1,1 (см п.4.1.).
∑N=0:
.
;
.
Условие
выполняется.
При
Аs=A’s из ∑М=0:
Принимаем
Аs=A’s =μветви*bс* h0
=0,0065*50*21=6,825 см2.
принимаем
3d18 A-III с Аs=7,63 см2.
Исходя
из конструктивных требований коэффициент армирования поперечного сечения
продольной арматурой не должен быть меньше допустимого:
- условие
удовлетворяется.
Для распорки
∑М=0:
, где
as= a’s
= 3,5 cм - защитный слой бетона для продольной арматуры
распорки;
h0р = hр - 3,5 =
40 - 3,5=36,5 см - рабочая высота поперечного сечения распорки;
Rs = 365 МПа
(для А-III(А400) ds ≥
10 мм).
принимаем
3d12 A-III(А400) с Аs=3,39 см2.
Поперечная
арматура dsw - d6 A-I(А240) с шагом s =15 см.
µw=(3*π* d2sw/4)/(bс*s) =(3*3,14*0,62/4)/(50*15)=0,00113.
Es =
21∙104 МПа - модуль упругости для арматуры А-I(А240).
α= ES/Eb=210000/27000 =7,778.
φw1=1+5*α*µw=1+5*7,778*0,00113=1,044.
φb1=1-0,01*Rb* γb2 = 1- 0,01*14,5*1,1 =
0,8405.
Н
≤ 0,3*1,044*0,8405*14,5*106*1,1*0,5*0,365=766272 Н - проходит!
Qp ≤ Qb,min= 0,6*Rbt*γb2*bс*hop ,
где
Rbt=1,05
МПа - расчетное сопротивление бетона В25 на растяжение.
Н
≤ 0,6*1,05*106*1,1*0,5*0,365=126473 Н - условие удовлетворяется.
Выбираем
сочетание в сечении 4-4 -Mсоотв
=-80,286 кН*м , Nmax =-847,07 кН(с учетом крановой нагрузки).
В
сечении 4-4 Mпост
=0,75кН*м , Nпост = -
422,88 кН.
l0х,н = 17,325 м - расчетная длина ПЧК в плоскости рамы.

0,303 м,
где
ψ= l0х,н /Нн=17,325/11,55=1,5;=
Hн/s = 11,55/2,75=4,2→
принимаем
n =4(целое число, в меньшую сторону), где n - число панелей в двухветвевой
колонне;
h = 0,25 м.
гибкость
ПЧК в плоскости рамы.
Для
h = 0,25 м h0 = 0,21 м (при as=4
см).
Назначаем
продольную арматуру для одной ветви при ds ≥12
см:
d12 A-III(А400)
с Аs=6,79 см2.
Ib и Is - моменты инерции соответственно бетонного сечения и всей арматуры
относительно центра тяжести бетонного сечения.
;
.
, где
-
случайный эксцентриситет, принимаемый
.
δе =е0
/hн=9,5/110
=0,086, но не менее 0,15→принимаем 0,15.
Т.к.
Mпост и М
имеют разные знаки, то при
принимаем
φl =1,07.
Где
;
;
;
.
D=kb∙Eb∙Ib+ks∙Es∙Is.
D=(0,31∙27∙103∙46,46∙10-3+0,7∙20∙104∙
2,47∙10-4)*106=423,5*106
Н*м2=423500
кН*м2.
.
При
λx,н >14,
.
Определяем
продольные силы в ветвях колонны:
.
кН -
ветвь сжата;
кН -
ветвь сжата.
Принимая значение Q=
-3,92 кН в сечении 4-4, получаем:
-
3,92*2,75/4 = - 2,7 кН*м;
-
3,92*2,75/2 = - 5,4 кН*м;
-
3,92*2,75/0,85 = - 12,7 кН.
Армирование
сечения ветвей и распорок принимают симметричным, т.к. на них действуют моменты
разных знаков, но одинаковые по абсолютной величине.
Для
сжатой ветви №1
, где
.
Далее расчет ведем при η=1, поскольку учли его при определении NВ1.
.
при γb2 =1,1 (см п.4.1.).
∑N=0:
.
;
.
Условие
выполняется.
При
Аs=A’s из ∑М=0:
Принимаем
Аs=A’s =μветви*bс* h0
=0,0065*50*21=6,83см2.
принимаем
3d18 A-III(А400) с Аs=7,63 см2.
Исходя
из конструктивных требований коэффициент армирования поперечного сечения
продольной арматурой не должен быть меньше допустимого:
- условие
удовлетворяется.
Для сжатой ветви №2
, где
.
Далее расчет ведем при η=1, поскольку учли его при определении NВ2.
.
при γb2 =1,1 (см п.4.1.).
∑N=0:
.
;
.
Условие
выполняется.
При
Аs=A’s из ∑М=0:
Принимаем
Аs=A’s
=μветви*bс* h0
=0,0065*50*21=6,83 см2.
принимаем
3d18 A-III(А400) с Аs=7,63 см2.
Исходя
из конструктивных требований коэффициент армирования поперечного сечения
продольной арматурой не должен быть меньше допустимого:
- условие
удовлетворяется.
Для распорки
∑М=0:
, где
as= a’s
= 3,5 cм - защитный слой бетона для продольной арматуры
распорки;
h0р = hр - 3,5 =
40 - 3,5=36,5 см - рабочая высота поперечного сечения распорки;
Rs = 365 МПа
(для А-III(А400) ds ≥
10 мм).
принимаем
3d12 A-III(А400) с Аs=3,39 см2.
Поперечная
арматура dsw - d6 A-I(А240) с шагом s =15 см.
Qp ≤ 0,3*φw1*
φb1*Rb*γb2*bс*hop .
µw=(3*π* d2sw/4)/(bс*s) =(3*3,14*0,62/4)/(50*15)=0,00113.
Es =
21∙104 МПа - модуль упругости для арматуры А-I(А240).
α= ES/Eb=210000/27000 =7,778.
φw1=1+5*α*µw=1+5*7,778*0,00113=1,044.
φb1=1-0,01*Rb* γb2 = 1- 0,01*14,5*1,1 =
0,8405.
Н
≤ 0,3*1,044*0,8405*14,5*106*1,1*0,5*0,365=766272 Н - проходит!
Qp ≤ Qb,min= 0,6*Rbt*γb2*bс*hop ,
где
Rbt=1,05
МПа - расчетное сопротивление бетона В25 на растяжение.
Н
≤ 0,6*1,05*106*1,1*0,5*0,365=126473 Н - условие
удовлетворяется.
4.5 Расчет подкрановой части колонны из плоскости рамы
Расчет ведется по комбинации Mсоотв ,Nmax.
Выбираем сочетание в сечении 4-4 -Mсоотв =140,223 кН*м, Nmax =-847,07 кН(с учетом крановой нагрузки).
В сечении 4-4 Mпост =0,75кН*м , Nпост = -422,88 кН.
l0у,н = 9,24 м - расчетная длина ПЧК из
плоскости рамы.
гибкость
ПЧК из плоскости рамы.
h = 0,25 м.
Для
b = 0,5 м b0 = 0,46 м (при as=4
см).
При
расчете из плоскости рамы Аs=A’s=7,63 см2(3d18 A-III(А400)).
Ib и Is - моменты инерции соответственно бетонного сечения и всей арматуры
относительно центра тяжести бетонного сечения.
;
.
δе =е0
/bc=1,67/50 =0,0334, но не менее 0,15→принимаем
0,15.
принимаем
φl =1,5.
;
.
.
D=kb∙Eb∙Ib+ks∙Es∙Is.
D=(0,22∙27∙103∙5,21∙10-3+0,7∙20∙104∙
0,673∙10-4)*106=40,4*106
Н*м2=40400
кН*м2.
.
При
λу,н >14
.
.
при γb2 =1,1 (см п.4.1.).
∑N=0:
.
При
Аs=A’s:
;
.
Условие
выполняется.
При
Аs=A’s из ∑М=0:
Принимаем
Аs=A’s=μветви*h*b0 =0,0065*25*46=7,475см2.
принимаем
3d18 A-III(А400) с Аs=7,63 см2.
Исходя
из конструктивных требований коэффициент армирования поперечного сечения
продольной арматурой не должен быть меньше допустимого:
- условие
удовлетворяется.
Окончательно
принимаем для ПЧК:
· для ветвей - 6d18 A-III(А400);
· для распорок - 6d12 A-III(А400)+3d6 A-I(А240)(поперечная).
.6 Расчет и конструирование арматурных сеток в колонне
Верхняя (подкрановая) распорка армируется в соответствии с
конструктивными требованиями.
Поперечная арматура в надкрановой части колонны и в подкрановой части
колонны (ветвях) назначается конструктивно.
Для надкрановой части колонны:
.
Отсюда
принимаем
кратно 1 см в меньшую сторону.
dsw ≥0,25 ds=0,25*1,4см=0,35 см=3,5мм.
При
ds=14 мм ≤22 мм принимаем dsw =6 мм A-I.
Условие
s*+2,5+1,0≥10
ds=16 cм→s*≥4,17 см.
Размер
ячеек сетки С-1(кратно 5 мм):
.sх = dsу(A-I)=8
мм ≤ 14 мм.
Для подкрановой части
колонны:
- для одной ветви.
Отсюда
принимаем кратно 1 см в меньшую сторону.
dsw ≥0,25
ds=0,25*1,8см=0,45 см=4,5мм.
При ds=18
мм ≤22 мм принимаем dsw =6 мм A-I(А240).
Сетка С-1 - как для
надкрановой части.
Для верхней распорки
принимаем ds=12 мм A-III(А400), dsw =8 мм A-I(А240).
Сетки С-4 и С-5 могут быть
одинаковыми.
5. Расчёт
фундамента
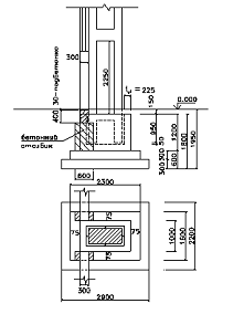
5.1 Выбор расчетной схемы фундамента
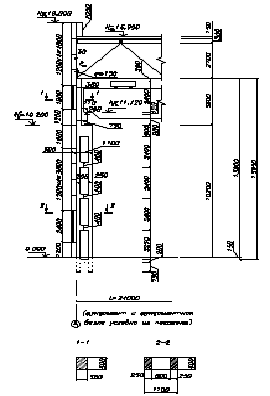
Отдельный фундамент под колонну проектируют монолитным в инвентарной
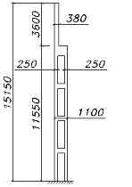
щитовой опалубке. Обрез фундамента устраивают на отметке -0,15м, т.е. на 15см
ниже уровня чистого пола первого этажа. Это позволяет произвести обратную
засыпку грунта до монтажа сборных ж/б колонн. Глубина заложения подошвы
фундамента задана исходя из инженерно-геологических условий площадки
строительства на отметке -1,95м. Высота фундамента в этом случае составит hf=1,8м.
Предварительно назначаены две ступени плитной части высотой по 30см каждая и
подколонник высотой hcf =120 см. (см п. 1.2)
Для предотвращения вытекания цементного молока под фундаментом устраивают
бетонную подготовку толщиной 10см и бетона класса В10. Для изготовления самого
фундамента используют бетон класса В15.
Сборные ж/б колонны устанавливают в специальное углубление подколонника -
стакан. Глубина заложения колонны в стакан hcst = 95 см (см. п.1.2)
Глубину стакана hst принимают на 5 см больше величины hcst
для возможности рихтовки колонны в процессе монтажа. При этом расстояние от дна
стакана до подошвы фундамента (hf-hst) должно составлять
не менее 20см для исключения возможности его продавливания колонной в процессе
монтажа. Зазоры между стенками стакана и колонны принимают не менее 5см у дна
стакана и 7,5см - в уровне обреза фундамента. Они необходимы для рихтовки
колонны с помощью деревянных клиньев или специального кондуктора. В последующем
зазоры замоноличивают бетоном класса не менее В12,5. (В курсовом проекте
принимаем класс бетона - В15).
Толщину стенок стакана в уровне обреза фундамента tst
принимают не менее 15 см и не менее 0,2hн кр = 0,2*130 = 26 см.
При предварительном конструировании приняты размеры:
в плоскости рамыst=0,225 м; lсf =1,7 м; l2=
2,3 м; l1= lf=2,9 м;
из плоскости рамыst=0,175 м; bcf= 1,0 м; b2=1,6
м; b1= bf=2,2 м
Размеры ступеней плитной части фундамента следует принимать такими, чтобы
их контур находился снаружи или касался боковых граней усеченной пирамиды,
верхним основанием которой служит подколонник, а грани наклонены к горизонту
под углом 45˚.
Уточняем размеры нижней ступени фундамента в плане:
Предварительная требуемая площадь подошвы фундамента определяется как для
центрально нагруженного фундамента (сечение 4-4, Nmax=-847,07 кН)
-вес
фундаментной балкиnф.б.=17,24/1,1 = 15,67 кН;ст.н.=148,6
кН;nст.н.=148,6/1,1 = 135,09 кН;0 = 400 кН/м2;
γm = 20
кН/м3;
Nn4-4
= 847,07/1,15 = 736,58 кН;
момент
сопротивления подошвы фундамента.
Уточняем
расчетное сопротивление несущего слоя R:0 = 0,4 МПа (по заданию);
=
R0·[1 + k1·(bf - 1)]·0,25·(hf +
0,15 + 2);= 400·[1 + 0,125·(2,2 - 1)]·0,25·(1,8 + 0,15 + 2) = 454,25 кН/м2;
Определение
отпора грунта:
;
Условие:
Pmax< 1,2R,> 0;
.
сочетание нагрузок:
14-4 =
-80,286 кНм; M1,n4-4 = 80,286/1,15=69,8 кНм,14-4
= -847,07 кН; N1,n4-4 = 736,58 кН,14-4
= -3,92 кН; Q1,n4-4 = 3,4 кН;
Условие
выполняется, увеличение подошвы фундамента не требуется.
.
сочетание нагрузок:
24-4 = 140,223 кНм; M2,n4-4 = 121,93
кНм,24-4 = -847,07 кН; N2,n4-4 = 1324,96 кН,24-4
= 28,45 кН; Q2,n4-4 = 24,74 кН;
Условие
выполняется, увеличение подошвы фундамента не требуется.
Для
дальнейшего расчета принимаю Nmax=847,07кН.
5.2 Расчет плитной части фундамента на продавливание
Сопряжение колонны с фундаментом низкое:
В
этом случае фундамент рассчитывается на продавливание от дна стакана только от
действия вертикальной силы Nc, действующей в уровне торца колонны.
c
= α*N;
α - коэф., учитывающий частичную передачу продольной силы на плитную часть
через стенки стакана.
;
*bt = 0,75
МПа (для B15) - расчетное сопротивление бетона замоноличивания,
Принимаю
α
= 0,85,
c = 0,85*847,07 = 720 кН;
Где
0,st = 60 + 20 - 4 = 76 см,m = bst + h0,st
= 60 + 76 = 136 см;
Где
,16кН<852,72кН
Условие
выполняется.
5.3 Расчет плитной части фундамента на раскалывание
,
принимаю
,
Где
l = lf*h0pl+l2*h0pl+(hcf-hst)*lcf+2hсst*(tst+tst+0,025)/2=2,9*0,3+2,3*0,3+(1,2-
)*1,7+2*0,95(0,225+0,225+0,025)/2=2,35мІ
площадь
вертикального сечения фундамента в плоскости действия момента, за вычетом
площади стакана,
Где
b = bf*h0pl+b2*h0pl+(hсf-
hst)*bcf+2hсst*(tst+tst+0,025)/2=2,2*0,3+1,6*0,3+(1,2-
1)*1,0+2*0,95(0,175+0,175+0,025)/2=1,69
мІ
то
же в плоскости, перпендикулярной действию момента.
При
<
=>
где μ = 0,75 - коэф. трения,= 1,3 - коэф., учитывающий совместную работу
фундамента с грунтом.
Условие выполняется
5.4 Прочностные и деформативные характеристики бетона и арматуры.
В
к.п. для фундамента использую В15. В состав к.п. входит расчет тела фундамента
только по первой группе предельных состояний - на прочность. Поэтому для бетона
классом В15 имеют значение только две прочностные характеристики:
= 0,75МПа, ранее уже использовавшееся в расчетах на
продавливание и раскалывание, и
=8,5МПа,
необходимое для расчетов прочности плитной части и подколонника по нормальным и
наклонным сечениям.
По
подошве фундамент армируется плоской сварной сеткой С-5 с рабочей арматурой
класса A-III (А400) (по заданию) в обоих направлениях. Продольное
(вертикальное) армирование подколонника выполняют также арматурой класса
A-III(А400) (по заданию), а поперечное армирование - в виде плоских сварных
сеток С-5 и С-7 из арматуры класса Вр-I (
мм), A-I
(
мм) или при необходимости A-II (
мм). На первом этапе расчета величину
принимают минимальной по свариваемости с продольной
арматурой подколонника
.
Арматура:
Вр-I
МПа; A-III(А400)
МПа.
.5 Расчет плитной части фундамента на прочность по нормальным и наклонным
сечениям
В основе расчета лежит предпосылка, что плитная часть фундамента под
давлением грунта работает подобно консолям, заделанным в массиве фундамента.
Расчетными в плоскости действия момента являются сечения 1-1, 2-2, из плоскости
действия момента - сечения 3-3 и 4-4. При расчете учитываются только усилия от
расчетных нагрузок. Вес фундамента и грунта на его уступах не учитывают, т.к.
вызванные этими ими усилия уравновешиваются реактивным давлениями и не вызывают
усилий изгиба в теле грунта.
Краевые давления на грунт по подошве фундамента:
,
Поперечные
силы и изгибающие моменты в сечениях 1-1 и 2-2 определяются по формулам:
Сечение
1-1:
Сечение
2-2:
Из
плоскости действия момента расчет ведут как для центрально нагруженного
фундамента:
Сечение
3-3:
Сечение
4-4:
Проверку
прочности плитной части по наклонным сечениям (на поперечную силу) производят
для каждой ступени из условия восприятия поперечной силы только бетоном.
Для
случая ci ≤ 2,4·h0i условие расчета:
,
где
- средняя ширина в рассматриваемом i-ом сечении;
-
рабочая высота сечения;
-1:
= 2,2 м,
= 0,26 м;
-2:
,
= 0,56 м;
-3:
= 0,26 м;
-4:
,
= 0,56 м;
При
расчете прочности плитной части фундамента по нормальным сечениям используют
условия равновесия
и
. Цель
расчета - определить сечение рабочей арматуры сетки С-1.
, Rb·bi·x·γb2(h0i - 0,5·x) = Mi;
где x - высота сжатой зоны бетона;
,
Rb·bi·x·γb2 = Rs·Asl;
Определяю
высоту сжатой зоны для каждого сечения:
,
,
Где
В
плоскости действия момента:
Сечение
1-1:
;
Требуемая
площадь рабочей арматуры:
Сечение
2-2:
;
Требуемая
площадь рабочей арматуры:
Принимаю
наибольшее значение Aтрsl = 5,35
см2.
Принимаю
арматуру AIII, ds = 10 мм. Число стержней - 7, т.к. максимальный шаг
стержней 20 см,то принимаю:с шагом крайних стержней - 17 см и 20 см для
остальных.
Число
стержней - 12.sl = 9,42 см2;
Процент
армирования:
>μmin =
0,05%
Из
плоскости действия момента:
Сечение
3-3:
;
Требуемая
площадь рабочей арматуры:
Сечение
4-4:
;
Требуемая
площадь рабочей арматуры:
армирование
производят по наибольшей площади сечения арматуры в каждом направлении; при
м диаметр арматуры принимают
10мм, а при
м диаметр
арматуры принимают
12мм (12; 14; 16); размер ячеек сетки составляет от 10
до 20 см включительно; при этом должно выполняться условие:
, где
=16шт-
число стержней в направлении стороны
(шаг 20
см) или 12 шт -
подошвы фундамента (шаг 20 см).
Минимальный
защитный слой для торца арматуры сетки С-5 составляет 10мм.
Процент
армирования в каждом расчетном сечении (2-2, 4-4) плитной части фундамента
должен быть не ниже минимально допустимого процента армирования, равного 0,05%:
Процент
армирования:
>μmin = 0,05%
5.6 Расчет подколонника на прочность по нормальным и наклонным сечениям
Подколонник является внецентренно сжатым ж/б элементом. В общем случае
расчет прочности по нормальным сечениям производится для двух его сечений по
высоте:
-3 -коробчатого, которое в расчете заменяют эквивалентным по площади
двутавровым, на усилия
, где
=1,1,
=0,95,
25кН/м3
с
расчетным эксцентриситетом
;
-4
прямоугольного (в уровне плитной части фундамента) на усилия
, где
=1,1,
=0,95,
25кН/м3
и
с
расчетным эксцентриситетом
, где
;
В
к.п. производим расчет только сечения 4-4. На первом этапе расчета задаются
конструктивным армированием продольной арматурой:
12 мм с расстоянием между стержнями в плоскости
действия момента <=400мм; толщина защитного слоя бетона принимается не менее
2*
и не менее 50мм. В результате принимают
6,0см.
При
симметричном армировании (
) высоту сжатой зоны определяют из выражения:
,
а
при
.
где
Проверку
прочности сечения 4-4 производят из условия
относительно
оси растянутой арматуры:
, где
.
При
В
том случае, если проверка не выполняется, следует увеличить диаметр продольной
арматуры подколонника кратно 2мм.
Поперечное
армирование стаканной части подколонника осуществляется плоскими сварными
сетками С-6 с расположением стержней у наружных и внутренних поверхностей
стенок стакана. Продольная вертикальная арматура должна размещаться внутри
горизонтальных сеток. Диаметр поперечной арматуры принимается по свариваемости
с продольной арматурой (
), но не менее 8 мм. В случае действия продольной силы
в пределах ядра сечения колонны (
)
поперечное армирование подколонника назначается конструктивно в соответствии с
вышеприведенным чертежом (5 сеток С-6).
,
поперечная арматура устанавливается по расчету.
Поперечное
армирование подколонника определяют расчетом по наклонному сечению 4-4 (т.к.
). Это сечение проходит через верхнее ребро
подколонника и точки условного поворота колонны
Определяю условно изгибающие моменты:
Площадь
поперечной арматуры сеток С-6 (суммарная площадь стержней в одном направлении)
определяю из уравнения равновесия (
):

, где
n=4
Rsw=290
МПа - расчетное сопротивление растяжению поперечной арматуры,
- сумма
расстояний от каждого ряда поперечной арматуры до торца колонны (при
сетки с шагом 200 мм устанавливают до дна стакана).
Принимаю
dsw = 10 мм. 6 сеток С - 6.
5.7 Расчет подколонника на местное смятие
Выполняется под торцом колонны на усилие Nc = 720 кН.
-
коэффициент, учитывающий характер распределения местной нагрузки
При
,
.
кН/м2;
= 1,1;
= 0,9;
= 8,5
МПа;
; где
-
площадь смятия,
м2
м2
-
расчетная площадь смятия.
-
расчетная продольная сила в уровне торца колонны.
- условие
выполняется, установка сеток С-7 не требуется.
6. Расчёт
стропильной фермы
.1 Определение нагрузок на ферму
Геометрические размеры:
ширина панели - 3м;
высота фермы Нф=(1/7-1/9)*L = 2,4м;
высота фермы в осях Нф*=2,1м;
Таблица.6.1
|
Нагрузки
|
Нормативная нагрузка, кН/м2
|
Коэфф. надёжности по нагрузке, γf
>1
|
Расчётная нагрузка, кН/м2
|
|
1. Постоянная: а)трёхслойный рубероидный ковер б)
асфальтовая стяжка 2см в) утеплитель готовые плиты 10см г)обмазочная
пароизоляция д) ребристая плита покрытия 3Ч6 м с учетом заделки швов е) ж.б.
ферма(L=18м, l=6м)
|
0,15 0,35 0,4 0,05 1,5 0,82
|
1,3 1,3 1,2 1,3 1,1 1,1
|
0,195 0,455 0,48 0,065 1,65 0,902
|
|
Итого
|
gН=3,27
|
--
|
g=3,75
|
|
Временная (снеговая): полная кратковременная длительная
|
2,8 1,4 1,4
|
|
4,0 2,0 2,0
|
|
полная постоянная и врем. длительная кратковременная
|
6,07 4,67 1,4
|
|
7,75 5,75 2,0
|
Принимаем ширину панели - 6м, высоту панели - 3м с расчетом опирания
ребер плит покрытия в узлы верхнего пояса. Решетка фермы треугольная.
Узловые нагрузки по верхнему поясу фермы:
постоянные и временно длительные:
H1=(3,27+0,5*2,8)*6*1,5*0,95=39,9
кН;H2=(3,27+0,5*2,8)*6*3*0,95=79,8 кН;1=(3,75+0,5*4,0)*6*1,5*0,95=49,2
кН;2=(3,75+0,5*4,0)*6*3*0,95=98,3 кН;
кратковременные:
РH1=0,5*2,8*6*1,5*0,95=11,97 кН;
РH2=0,5*2,8*6*3*0,95=23,94 кН;
Р1=0,5*4*6*1,5*0,95=17,1 кН;
Р2=0,5*4*6*3*0,95=34,2 кН;
.2 Статический расчет фермы
Расчет производим графо-аналитическим методом путем построения диаграммы
Максвелла-Кремоны, что справедливо для ферм с шарнирными узлами. В предельном
по прочности состоянии в узлах ж/б ферм образуются трещины и их жесткость
снижается. При этом в фермах с раскосной решеткой в элементах фермы возникают в
основном продольные сжимающие и растягивающие силы. Влиянием изгибных
деформаций пренебрегают.
Определяем
опорные реакции:


Ra+Rb=0,74+2,26=0,5+1+1+0,5
=3 - проверка выполнена
Построение диаграмм Максвелла-Кремоны:
|
Элемент
|
Обозначение стержня по расчётной схеме
|
Усилия от нагрузок, кН
|
|
|
кратковременная Р = 1
|
кратковременная Р = 1
|
постоянная и временная длительная
|
|
|
на Ѕ слева
|
на Ѕ справа
|
G = 1
|
|
Верхний пояс:
|
|
В1
|
II-а
|
0,000
|
0,000
|
0
|
|
В2
|
III-в
|
-3,47
|
-2,07
|
-5,54
|
|
В3
|
IV-г
|
-3,47
|
-2,07
|
-5,54
|
|
В4
|
V-е
|
-2,07
|
-3,47
|
-5,54
|
|
В5
|
V-ж
|
-2,07
|
-3,47
|
-5,54
|
|
В6
|
V-и
|
0
|
0
|
0
|
|
Нижний пояс:
|
|
Н1
|
б- VI
|
+2,39
|
+1,02
|
3,41
|
|
Н2
|
д- VI
|
+3,13
|
+3,13
|
6,26
|
|
Н3
|
з- VI
|
+1,02
|
+2,39
|
3,41
|
|
Раскосы:
|
|
Р1
|
а-б
|
-2,97
|
-1,26
|
-4,23
|
|
Р2
|
в-б
|
+1,33
|
+1,29
|
2,62
|
|
Р3
|
г-д
|
+0,42
|
-1,29
|
-0,87
|
|
Р4
|
е-д
|
-1,29
|
+0,42
|
-0,87
|
|
Р5
|
ж-з
|
+1,29
|
+1,33
|
2,62
|
|
Р6
|
з-и
|
-1,26
|
-2,97
|
-4,23
|
|
Стойки:
|
|
С1
|
а-I
|
-0,5
|
0
|
-0,5
|
|
С2
|
г-в
|
-1
|
0
|
-1
|
|
С3
|
ж-е
|
0
|
-1
|
-1
|
|
С4
|
V-и
|
0
|
-0,5
|
-0,5
|
Усилия в элементах фермы от нормативных и расчетных нагрузок
|
Элемент фермы
|
Обозначение стержня в расчётной схеме
|
Усилия от нормативных нагрузок, кН
|
Усилия от расчетных нагрузок, кН
|
|
|
Постоянных и вр. длительных Nдлн
|
Кратковременных Nкрн
|
Полных Nн
|
Nдл
|
Nк
|
N
|
|
Верхний пояс
|
В-1
|
0
|
0
|
0
|
0
|
0
|
0
|
|
В-2
|
- 442,09
|
- 132,63
|
-574,72
|
- 544,58
|
- 189,47
|
- 734,05
|
|
В-3
|
- 442,09
|
- 132,63
|
-574,72
|
- 544,58
|
- 189,47
|
- 734,05
|
|
В-4
|
- 442,09
|
- 132,63
|
-574,72
|
- 544,58
|
- 189,47
|
- 734,05
|
|
В-5
|
- 442,09
|
- 132,63
|
-574,72
|
- 544,58
|
- 189,47
|
- 734,05
|
|
В-6
|
0
|
0
|
0
|
0
|
0
|
0
|
|
Нижний пояс
|
Н-1
|
272,12
|
81,64
|
353,76
|
335,2
|
116,62
|
451,82
|
|
Н-2
|
499,55
|
149,86
|
649,41
|
615,36
|
214,09
|
829,45
|
|
Н-3
|
272,12
|
81,64
|
353,76
|
335,2
|
116,62
|
451,82
|
|
Раскосы
|
Р-1
|
- 337,55
|
-101,27
|
- 315,73
|
- 43,4
|
- 359,13
|
|
Р-2
|
209,08
|
62,72
|
184,6
|
195,56
|
26,88
|
222,44
|
|
Р-3
|
- 69,43
|
- 20,83
|
- 64,31
|
- 64,94
|
- 13,24
|
- 78,18
|
|
Р-4
|
- 69,43
|
-20,83
|
- 64,31
|
- 64,94
|
- 13,24
|
- 78,18
|
|
Р-5
|
209,8
|
62,72
|
184,6
|
195,56
|
26,88
|
222,44
|
|
Р-6
|
-337,55
|
-101,27
|
- 298,04
|
- 315,73
|
- 43,4
|
- 359,13
|
|
Стойки
|
С-1
|
- 39,9
|
- 11,97
|
- 35,23
|
- 37,32
|
- 5,13
|
- 42,45
|
|
С-2
|
- 79,8
|
- 23,94
|
- 70,46
|
- 74,64
|
- 10,26
|
- 84,9
|
|
С-3
|
- 79,8
|
- 23,94
|
- 70,46
|
- 74,64
|
- 10,26
|
- 84,9
|
|
С-4
|
- 39,9
|
- 11,97
|
- 35,23
|
- 37,32
|
- 5,13
|
- 42,45
|
.3 Геометрическая и расчетная длина элементов фермы
|
Элемент
|
Обозначение стержня по расчётной схеме
|
Геометрическая длина l мм (м/у узлами)
|
Расчетная длина lo, мм
|
|
|
|
в плоскости фермы
|
из плоскости фермы
|
|
Верхний пояс:
|
|
В1
|
II-а
|
2850
|
2565
|
2565
|
|
В2
|
III-в
|
3000
|
2700
|
2700
|
|
В3
|
IV-г
|
3000
|
2700
|
2700
|
|
В4
|
V-е
|
3000
|
2700
|
2700
|
|
В5
|
V-ж
|
3000
|
2700
|
2700
|
|
В6
|
V-и
|
2850
|
2565
|
2565
|
|
Нижний пояс:
|
|
Н1
|
б- VI
|
5850
|
-
|
-
|
|
Н2
|
д- VI
|
6000
|
-
|
-
|
|
Н3
|
з- VI
|
5850
|
-
|
-
|
|
Раскосы:
|
|
Р1
|
а-б
|
3540
|
2832
|
2832
|
|
Р2
|
в-б
|
3662
|
-
|
-
|
|
Р3
|
г-д
|
3662
|
2930
|
2930
|
|
Р4
|
е-д
|
3662
|
2930
|
2930
|
|
Р5
|
ж-з
|
3662
|
-
|
-
|
|
Р6
|
и-з
|
3540
|
2832
|
2832
|
|
Стойки:
|
|
С1
|
а-I
|
2100
|
1680
|
1680
|
|
С2
|
г-в
|
2100
|
1680
|
1680
|
|
С3
|
ж-е
|
2100
|
1680
|
1680
|
|
С4
|
V-и
|
2100
|
1680
|
1680
|
6.4 Расчёт верхнего пояса фермы
Элемент В4
N = Nmax = - 1286,5 кН
Ориентировочная требуемая площадь сечения верхнего сжатого пояса:
Принимаю
размеры сечения верхнего пояса bЧh = 0,3Ч0,3м => А = 0,09м2 > 0,06м2;
Случайный
начальный эксцентриситет:
При
ea < 1/8h = 300/8 =37,5мм l0 = 0.9l = 0.9 ·3000 = 2700мм.
Условная
гибкость сечения:
.
В
этом случае расчет прочности внецентренно сжатого элемента разрешается
производить как центрально сжатого по формуле:
, где
N = Nmax = -1286,5кН;
= 0,9 -
коэффициент условия работы бетона, учитывающий длительность действия нагрузки;
= 30*30=
900 см2 - площадь поперечного сечения ВП;
-
расчетное сопротивления продольной арматуры сжатию (A-III: RSC = RS = 365МПа);
-
суммарная площадь всей продольной арматуры в поперечном сечении ВП, см2;
<6 6 10 15 20
1 0,92 0,9 0,83 0,7
= 0,915
- коэффициент продольного изгиба, принимаемый при длительном действии нагрузки
по таблице в зависимости от условий гибкости.
Требуемая
площадь продольной сжатой арматуры может быть вычислена по формуле:
Продольное
армирование ВП может быть назначено четырьмя стержнями (n =
4), диаметром 12мм. принимаю:
4,52
при 4 Ч d12 А-III.
Расчет
сечения пояса из плоскости фермы не требуется т.к. λиз.пл.=λвпл
(сечение квадратное и расчетная длина одинакова).
Шаг поперечной арматуры S≤20d принимаю 15 см (d8). ≤50см
.5 Расчёт сжатых раскосов
Раскос Р1
Усилия в раскосе:
Расчетное значение N=982,29кН
Принимаю:
b = 25см, h = 25см, А = 625 см2
Проверка
из плоскости фермы
Принимаем
е0 = ea = 1см.
При
=>
Если
λ=l0/hp=3186/250=12,7<20, то расчет прочности элемента
разрешается производить как центрально сжатого.
принимаем:
4,52см2 при 4 Ч d12.
Расчет сечения пояса из плоскости фермы не требуется т.к. λиз.пл.=λвпл (сечение квадратное и расчетная
длина одинакова).
Шаг поперечной арматуры: S ≤ 20ds ≤ 50 см,
Принимаю арматуру Вр-I dsw = 5 мм с шагом S =150см.
Раскос Р3
Усилие в раскосе:
Расчетное значение N=-215,59кН
Принимаю:
b = 14см, h = 14см, А = 196см2
Проверка
из плоскости фермы
Принимаем
е0 = ea = 1см.
При
см
Если,
λ=l0/hp=2930/140=20,93≥20,
то расчет прочности элемента разрешается производить как центрально сжатого по
формуле:
=>
принимаем:
4,52 при 4 Ч d12.
Расчет сечения пояса из плоскости фермы не требуется т.к. λиз.пл.=λвпл (сечение квадратное и расчетная
длина одинакова).
Шаг поперечной арматуры S≤20d принимаю 15 см (d8).
.6 Расчет нижнего пояса
Панель Н2
N
=1449,05кН;
N n = 1155,86 кН;
Площадь сечения растянутой напрягаемой арматуры канатов:
Предварительно принимаем с учетом симметричного расположения
d15
К-7 с Аsp = 12,74см2.
Напрягаемая арматура канатов окаймлена хомутами. Продольная арматура
каркасов из стали класса А-III
(4Чd10 с Аs = 3,14см2)
Суммарный процент армирования:
Приведенная
площадь бетона:
.6.1
Расчёт нижнего пояса на трещиностойкость
Элемент
НП фермы относится к третьей категории трещиностойкости.
Величина
предварительного напряжения арматуры назначается в пределах:


,
(1100*0,3)+60≤1100≤1400-55,
где
p - допустимое отклонение значения
:
≤
≤1345 => принимаем
1100мПа.
♦
Первые потери
предварительного
натяжения происходят от релаксации напряжений в арматуре:
от
разности температур напрягаемой арматуры и натяжных устройств:
от
деформации анкеров:
от
быстронатекающей ползучести бетона при
:
где
♦
Первые потери составят:
Усилие
предварительного обжатия
:
♦
Вторые потери
от
усадки бетона класса В30, подвергнутого тепловой обработке
= 35МПа;
от
длительной ползучести бетона:
тогда:
♦
Полные потери составят:
-
коэффициент точности натяжения.
- при
механическом способе натяжения.
.6.2
Расчет по образованию трещин
Усилие,
воспринимаемое сечением при образовании трещин:
γ- учитывающий влияние жесткости узлов от суммарного действия постоянной
нагрузки и кратковременного действия полной снеговой нагрузки.
,86
> 838,37 = 0,85*[1800*(0,09+2*6,21*0,00141)+954,8]
трещины
образуются.
.6.3
Расчет на раскрытие трещин
acrc2=γi2δφl η(σspдл/Еsp)20(3,5-100μ) 3√(dsp)
ширина
продолжительного раскрытия трещин.
γi2=1,15
δ=1,2 - коэффициент, учитывающий вид напряженного состояния
η=1,2 - коэффициент, учитывающий профиль арматуры
μ=(Asp+As)/(bh)=0,012 ≤ 0,02. Принимаю μ=0,02
φl=1,6-1,5μ=1,6-1,5*0,02=1,57
коэффициент,
учитывающий длительность действия нагрузки.
σspдл= (Nnдл - Pо2)/Asp = (1155,86-954,8)/0,00141=142,59МПа.
acrc2=1,15*1,2*1,2*1,57*(142,59/(18*104))*20(3,5-100*0,02)*
3√15 =
,152<0,3мм
- условие выполняется
Δacrc = γi2δφl η(σspкр/Еsp)20(3,5-100μ) 3√(dsp)
ширина
непродолжительного раскрытия трещин.
γi2=1,15
δ=1,2
η=1,2
φl=1
σspкр= (Nnкр )/Asp = 141,43/0,00141= 100,3
Δacrc =1,15*1,2*1,2*1*(100,3/(18*104))*20(3,5-100*0,02)* 3√15=0,068
acrc1 = acrc2+ Δacrc = 0,152 + 0,0686 = 0,220 < 0,3 - условие выполняется.
Поперечная
арматура принимается АI диаметр 6мм с шагом 500мм. Продольная ненапрягаемая
арматура - АIII диаметр
10 мм.
6.7 Расчёт растянутого раскоса
Раскос Р2
Усилие в раcкосе:
Расчетное усилие N=608,42кН
Нормативное усилие Nн =
483,76кН
=>
принимаем
А=15,2 смІ 4 d22 A-III.
Принимаю:
b = 25см, h = 25см, А = 625см2
Процент
армирования:
Расчет
на образование трещин
Следовательно,
трещины образуются и требуется проверка по ширине их раскрытия.
Расчёт
по раскрытию трещин
acrc2=γi2δφl η(σsдл/Еs)20(3,5-100μ) 3√(ds)
ширина
продолжительного раскрытия трещин.
γi2=1,15
δ=1,2 - коэффициент, учитывающий вид напряженного
состояния
η=1,2 - коэффициент, учитывающий профиль арматуры
μ=(As)/(bh)=0,02≤0,02 . Принимаю μ=0,02
φl=1,6-1,5μ=1,6-1,5*0,02=1,57
коэффициент,
учитывающий длительность действия нагрузки.
σspдл= (Nnдл)/Asp = (424,57)/0,00152=279,3МПа.
acrc2=1,15*1,2*1,2*1,57*(279,3/(20*104))*20(3,5-100*0,02)*
3√22 =
,32<0,3мм
условие
не выполняется. Следовательно, используем арматуру большего поперечного
сечения. Принимаю к расчету арматуру с А=19,63 смІ (4 Ч d25 A-III)
μ=(As)/(bh)=0,03≤0,02. Принимаю μ=0,02
φl=1,6-1,5μ=1,6-1,5*0,02=1,57
коэффициент,
учитывающий длительность действия нагрузки.
σsдл= (Nnдл)/As = (424,57)/0,001963=216,3МПа.
acrc2=1,15*1,2*1,2*1,57*(216,3/(20*104))*20(3,5-100*0,02)*
3√25 =
,25<0,3мм
Δacrc = γi2δφl η(σspкр/Еsp)20(3,5-100μ) 3√(dsp)
ширина
непродолжительного раскрытия трещин.
γi2=1,15
δ=1,2
η=1,2
φl=1
σsкр= (Nnкр )/As = 59,19/0,001963= 30,2МПа
Δacrc =1,15*1,2*1,2*1*(30,2/(20*104))*20(3,5-100*0,02)* 3√25=0,04мм
acrc1 = acrc2+ Δacrc = 0,25+ 0,04 = 0,29 < 0,3 - условие выполняется.
Поперечная
арматура принимается АI диаметр 6мм с шагом 150мм.
6.8
Расчёт стоек
Стойка
С1
Усилие
в стойке:
Расчетное
значение N = -116,12 кН
Принимаю:
b = 14см, h = 14см, А = 196см2
При
см .
Если,
λ=l0/hс=1680/140=12≤20,
то расчет прочности элемента разрешается производить как центрально сжатого.
Проверка
из плоскости фермы
Принимаем
е0 = ea = 1см.
При
см
=>
принимаем:
4,52 при 4 Ч d12.
Проверка
в плоскости фермы - аналогично проверке из плоскости.
Шаг поперечной арматуры: S ≤ 20ds ≤ 50 см,
Принимаю арматуру Вр-I dsw = 5 мм с шагом S = 150 см.
Стойка С2
Усилие в стойке:
Расчетное значение N = -232,22 кН
Принимаю:
b = 14см, h = 14см, А = 196см2
При
см
Если,
λ=l0/hс=1680/140=12≤20,
то расчет прочности элемента разрешается производить как центрально сжатого.
Проверка
из плоскости фермы
Принимаем
е0 = ea = 1см.
При
см
=>
принимаем:
4,52 при 4 Ч d12.
Проверка
в плоскости фермы - аналогично проверке из плоскости.
=>
принимаем:
4,52 при 4 Ч d12.
Шаг
поперечной арматуры S≤20d принимаю 15 см (d8).
≤50см
.9
Длина анкеровки
Длина
анкеровки определяется по следующей зависимости:
lan = (wan · Rs / Rb ·
γb2 + ∆λan ) ·d ≥ [ lan ]
Растянутая
арматура в растянутом бетоне:
wan =
0,7; ∆λan
= 11;[ lan ]
= 250мм;
Раскос
Р2:
lan = (0,7*
365/17*0,9 + 11)*25 = 692мм;
Сжатая
или растянутая арматура в сжатом бетоне:
wan =
0,5; ∆λan
= 8;[ lan ]
= 200мм;
Верхний
пояс, стойки, сжатые раскосы:
lan = (0,5 ·
365 / 17,0*0,9 + 8) · 12 = 239(240)мм;
Вуты
армируются окаймляющими, цельногнутыми стержнями d10 A-III,
а также вертикальными поперечными стержнями d8 A-III с
шагом 100мм.
В
опорном узле кроме этого устанавливаются сетки d5 Вр-I,
схватывающие каркас нижнего пояса с шагом 5-10мм (кратно 1см); на длине не
менее 0,6 ·lp(длина анкеровки нижнего пояса 1000).