Основные мероприятия по предотвращению или сведению к минимуму загрязнения водной среды при эксплуатации нефтеналивных судов
Бакалаврская
работа
«Основные
мероприятия по предотвращению или сведению к минимуму загрязнения водной среды
при эксплуатации нефтеналивных судов»
1. Введение
Распределение мировых запасов нефти и газа на
нашей планете весьма неравномерно. Кроме того, они часто удалены от основных
промышленных районов. Это ведет к непрерывному росту танкерного флота,
обладающего значительным преимуществом перед другими видами транспорта.
Активное использование Мирового океана как
важнейшей транспортной магистрали, эксплуатация его энергетических ресурсов,
освоение континентального шельфа, загрязнение внутренних и внешних водоемов,
имеющих сток в Мировой океан, создали реальную угрозу нарушения его
экологического баланса.
Решение задачи предотвращения загрязнения моря с
судов является частью общей проблемы сохранения окружающей среды. Морской флот
ежегодно сбрасывает в океан с судовыми нефтесодержащими водами около 700 тыс.т
нефти. Охрана морской среды от загрязнения предусматривает комплекс
мероприятий, направленных на исключение появления новых причин и источников
загрязнения, а также постепенное сведение к минимуму и, там, где возможно,
полную ликвидацию уже имеющихся.
Целью дипломной работы является рассмотрение
некоторых судовых систем танкера, обеспечивающих его экологичную эксплуатацию.
В данной работе представлены системы сбора и очистки нефтесодержащих вод и
мойки танков, а также конструктивная защита нефтеналивных судов.
2. Используемые понятия
Вредное вещество - любое вещество, которое при
попадании в море может представлять опасность для здоровья человека, живых
ресурсов, морской флоры и фауны, нанести ущерб разработке морских ресурсов,
местам отдыха или другому правомерному использованию моря.
Грязный балласт - балласт, находящийся в
неочищенных от нефти танках.
Загрязнение морской среды - внесение человеком
прямо или косвенно веществ или энергии в морскую среду, которое приводит или
может привести к гибели живых ресурсов, опасности для здоровья человека,
помехам для рыболовства и других правомерных видов использования моря, снижению
качества используемой морской воды.
Запретные зоны - районы Мирового океана,
запретные для сброса нефти.
Изолированный балласт - балласт, находящийся в
танках с полностью изолированной (отдельной) балластной системой.
Нефтеостаток- остатки нефтепродукта, которые не
могут быть использованы обычным способом и для утилизации которых требуются
специальные меры (протечки нефтепродуктов, осадок из танков с нефтепродуктами).
Нефть - под нефтью, как правило,
подразумевается: собственно, нефть, сырая нефть, топливо, смазочное масло,
продукты нефтепереработки, шлам и нефтеостатки, некоторые другие вещества с
аналогичными свойствами.
Особый район - район Мирового океана, в котором
действуют особые, более строгие, правила или запреты сброса в море определенных
веществ.
Погрузка поверх остатков (ППО)- способ погрузки,
который заключается в том, что после выгрузки груза и мойки танков грязная вода
накапливается в специальных танках и отстаивается, после отстоя вода удаляется,
а следующий груз грузится поверх оставшихся нефтепродуктов.
Чистый балласт - балласт из танка, который был
очищен до такой степени, что его стоки не вызывают возникновение маслянистой
пленки на поверхности воды и изменение ее цвета, а содержание нефти в них не
превышает 15 частей на миллион.
Эксплуатационные отходы - все отходы от операций
с грузом, отходы технической эксплуатации и остатки груза.
3. Договорно-правовые документы, регулирующие
допустимые нормы, ограничивающие загрязнения морской среды
Для уменьшения или полного устранения
загрязнения морском среды устанавливаются нормы и стандарты, относящиеся к
конструкции судов, морских сооружений, портов и их оборудованию, а для
предупреждения преднамеренного загрязнения морской среды, вызванного
необходимостью, предусматриваются санкции в отношении виновных лиц. В настоящее
время существуют различные пути ограничения техногенной деятельности,
способствующей загрязнению морской среды, среди которых следует выделить четыре
договорно-правовых способа регулирования подобной деятельности:
· полное запрещение,
предполагающее, что ни при каких условиях то или иное вещество не может
сбрасываться в море;
· стандарты
сброса, оценивающие максимально допустимое содержание рассматриваемого
загрязнения в сбросе;
· технологические
стандарты, определяющие требования к конструкции и оборудованию судов и морских
сооружений, а также к операциям, способным привести к нежелательному сбросу;
· разрешительные
режимы, означающие, что сброс тех или иных загрязнений возможен лишь с разрешения,
выдаваемого компетентными властями.
Первая Международная конференция по проблеме
предотвращения загрязнения нефтью с судов состоялась в 1926 г. в Вашингтоне,
однако принятая на ней конвенция, предусматривающая ограничение сбросов нефти в
прибрежных зонах, так и не вступила в силу. Только в 1954 г. была принята
Международная конвенция по предотвращению загрязнения моря с судов, в течение
многих лет остававшаяся единственным универсальным международным договором,
направленным на защиту морской окружающей среды. Всего две статьи в Конвенции,
принятой на первой Конференции ООН по морскому праву 1958 г., были посвящены
предотвращению загрязнения моря. Так, статья 24 предусматривала обязанность
государств «издавать правила для предупреждения загрязнения морской воды нефтью
с кораблей и трубопроводов или в результате разработки или разведки поверхности
морского дна или его недр, принимая при этом во внимание постановления
действующих договоров по данному вопросу».
Дальнейшее развитие международного сотрудничества
в области предотвращения загрязнения морской среды связано с деятельностью
Международной морской организации (ИМО), по инициативе которой, начиная с 1962
г. было проведено несколько крупных конференций, принявших различные поправки к
Конвенции 1954 г, Так, вторая Международная конференция, проходившая в Лондоне
в 1962 г.. значительно переработала и усилила Конвенцию 1954 г. Как и в своем
первоначальном виде. Конвенция 1954 г., измененная поправками 1962 г.,
продолжала базироваться на режиме «запретных зон», но многие из них при этом
были увеличены до 100 и 150 миль. Авария танкера «Торри-Каньон» способствовала
подготовке и принятию Ассамблеей ООН поправки 1969 г., установившей новые
критерии допустимых сбросов нефти и нефтепродуктов. Значение таких поправок
чрезвычайно велико. В октябре 1971 г. Ассамблеей ООН были приняты еще две
поправки к Конвенции, однако они не вступили в силу, но их положения были
полностью включены в Международную конвенцию по предотвращению загрязнения с
судов 1973 г.
Международная конференция, посвященная проблеме
предотвращения загрязнения моря, побережья и атмосферы судами и другими
объектами, эксплуатируемыми в морской среде, была созвана в 1973 г. в Лондоне
по инициативе Ассамблеи ИМО. Основной целью этой конференции являлось достижение
полного прекращения преднамеренного загрязнения моря нефтью и иными веществами
и сведения к минимуму их случайных разливов. Главным вопросом повестки дня
конференции явилось обсуждение и принятие международной конвенции по
предотвращению загрязнения с судов (Конвенции МАРПОЛ - 73). Структурно
Конвенция состоит из 20 статей, двух протоколов, отражающих порядок передачи
информации об инцидентах, связанных со сбросом загрязненных веществ (Протокол
I), арбитражной процедуры урегулирования споров (Протокол II) и пяти
приложений. Статьи Конвенции отражают общие нормы, относящиеся ко всем
приложениям, и образуют правовую базу для практического применения каждого из
них. Любое из приложений может по существу считаться самостоятельной конвенцией
и применяться одно независимо от другого. Они содержат:
) Правила предотвращения загрязнения
нефтью (Приложение 1);
) Правила предотвращения загрязнения
вредными жидкими веществами, перевозимыми наливом (Приложение II);
) Правила предотвращения загрязнения
вредными веществами, перевозимыми морем в упаковке, грузовых контейнерах,
съемных танках и автодорожных и железнодорожных цистернах Приложение III);
) Правила предотвращения загрязнения
сточными водами с судов (Приложение IV);
) Правила предотвращения загрязнения мусором
с судов (ПриложениеV)
Значительный вклад в деле предотвращения
загрязнения моря в результате аварий привносят соглашения по
обеспечениюбезопасности человеческой жизни на море: Международная конвенция по
охране человеческой жизни на морс 1974 г. (КонвенцияСОЛАС - 74); Протокол 1978
г. к Конвенции СОЛАС-74 (Протокол СОЛАС-78) с учетом поправок 1981, 1983, 1988
и 1989 гг., Конвенция о международных правилах предупреждения столкновения
судов в море 1972 г. с поправками 1982 г.; Международная конференция о
подготовке и дипломировании моряков и несении вахты 1978 г. и др.
В 1978 г. к Лондоне состоялась созванная ИМО
Международная конференция по безопасности танкеров и предотвращению загрязнения
моря, задача которой заключалась в разработке согласованных на международном
уровне требований в дополнение к нормам и стандартам, содержащимся в конвенциях
МАРПОЛ - 73 и СОЛАС - 74 (Протокол 1978 г.). Конвенция МАРПОЛ - 73 носит
название Международной конвенции по предотвращению загрязнения с судов 1973 г.,
измененная Протоколом 1978 г. (Конвенция МАРПОЛ-73/78). Область действия этой
Конвенции определяется путем указания конкретных объектов, на которые она
распространяется. Этими объектами являются «суда» и согласно Конвенции
МАРПОЛ-73/78, под судном понимаются не только морские суда, но также «суда на
подводных крыльях, суда на воздушной подушке, подводные суда, плавучие
средства, а также стационарные или плавучие платформы».
Весьма значительным нововведением Конвенции
МАРПОЛ - 73/78 явились положения об особых районах. В Правиле I Приложения I
сказано, что под особым районом понимается «морской район, где по признанным
техническим причинам, относящимся к его океанографическим и экологическим
условиям, а также специфике судоходства в нем необходимо принятие особых обязательных
методов предотвращения загрязнения нефтью». В Конвенции указано, что особыми
районами являются: для сброса нефти и мусора - Средиземное, Балтийское, Черное,
Красное моря и Персидский залив; для вредных жидких веществ - Балтийское и
Черное моря.
Наряду с универсальными международными
конвенциями, действие которых распространяется на весь Мировой океан, для
защиты морской среды от загрязнения важное значение приобретают региональные
соглашения, сфера действия которых, как правило, ограничена наиболее уязвимыми
акваториями (замкнутые и полузамкнутые моря и т. п.). К таким договорам
относится, в частности. Соглашение между Бельгией, Данией, ФРГ,
Великобританией, Нидерландами, Норвегией и Швецией, заключенное в 1969 г. в
Бонне о сотрудничестве по борьбе с загрязнением нефтью вод Северного моря. Это
соглашение применяется тогда, когда разлив нефти может составить серьезную
опасность для побережья или связанных с ним интересом прибрежных государств. По
соглашению все Северное море разделено на условные зоны, очертания которых
повторяют границы континентального шельфа прибрежных государств.
Конвенция МАРПОЛ - 73/78 предусматривает
комплексные мероприятия по обеспечению предупреждения загрязнения внешней среды
вредными веществами. Среди них - конструктивные мероприятия, ограничивающие
объемы грузовых емкостей и хранилищ, дающие рекомендации по применению танков
изолированного и чистого балласта, их размещению, предусматривающие наличие
двойных бортов и двойного дна на танкерах, с целью сведения к минимуму разливов
вредных веществ при столкновениях и посадках на мель.
Для предотвращения взрывов и пожаров в грузовых
танках и емкостях, нефтехранилищах, согласно Конвенции, танкеры и
нефтехранилища должны оборудоваться системами инертных газов. Конвенцией
предусматривается оснащение судов и морских сооружений системами сбора и
очистки нефтесодержащих трюмных вод, мойки танков и емкостей, в том числе и
сырой нефтью, автоматического контроля нефтесодержания, регистрации и
управления сбросом очищенных нефтесодержащих вод за борт. Суда и морские
сооружения необходимо также оборудовать соответствующими установками для
очистки нефтесодержащих, промывочных, хозяйственно-бытовых и сточных вод.
Ввиду специфики постройки и условий
эксплуатации, кроме упомянутых требований международных конвенций и
региональных соглашений для обеспечения экологической безопасности танкеры
должны соответствовать требованиям действующих в настоящее время нормативных
документов, приведенных ниже:
· Правилам, конвенциям и нормам с учетом изменений
и дополнений.
· Правилам Российского Морского
Регистра Судоходства изд. 2003 г.
· Правилам по предотвращению
загрязнения с судов изд. 1993г;
· Международной конвенции по охране
человеческой жизни на море 1974 г. I (СОЛАС-74) с протоколом 1988 г. и с
Бюллетенями изменений и дополнений № 1 и № 2;
· Международной конвенции по
предотвращению загрязнения моря с судов 1973 г. (МАРПОЛ-73/78) с протоколом
1978 г., и с Бюллетенями изменений и дополнений №1 и № 2;
· Международным правилам
предупреждения столкновения судов в морс 1972 г., (МППСС-72) с поправками по
Резолюции ИМО А.464(ХII)
и А.626(ХV);
· Резолюции ИМО А.519(ХIII)
«Правила по проектированию, испытанию и установке устройства по предотвращению
проникновения пламени в грузовые танки танкеров»;
· Резолюции ИМО А.760(ХVIII)
«Обозначения, относящиеся к спасательным устройствам и их расположению»;
· Рекомендациям международного
морского форума нефтяных компаний (ОСIMF)
для танкерных манифольдов и палубного соединительного оборудования, 1991 г.
· Правилам плавания и перевозки
опасных грузов по Суэцкому каналу;
· Правилам плавания в Панамском
канале;
· Береговая охрана. Правила и
инструкции для иностранных судов, работающих в судоходных водах США 1993 г.
· Конвенции по защите морской среды
Балтийского моря, 1974 г., с поправками 1980...93 гг.;
· Резолюции ИМО А.586(ХIV)
«Руководство и технические требования по системам автоматического замера,
регистрации и управления сбросом нефти для нефтяных танкеров»;
· Резолюции ИМО А.719(ХVII)
«Предотвращение загрязнения воздуха с судов»;
· Резолюции ИМО А.736(ХVIII)
«Поправки к Международным правилам предупреждения столкновения судов», 1972 г.
· Резолюции ИМО А.747(ХVIII)
«Применение обмера танков изолированного балласта на нефтяных танкерах»;
· Санитарным правилам для морских судов
с приложениями, изд. 1984г. (Приложение № 2 - с учетом методики определения
составляющих параметров микроклимата по заданному значению результирующей
температуры (°РТ), № 3924-85 от 21.03.85 г.);
· Требованиям техники безопасности к
морским судам, РД 31.81.01-87, изд. 1989 г., с извещением № 2-95 от 19.05.1995
г.
· Правилам по защите от статического
электричества на морских судах, изд. 1984 г.;
· Предельно-допустимым уровням (ПДУ)
воздействия электрических полей диапазона средних и высоких частот для плавсостава
судов, № 3099-84 от 18.01.84 г., изд. 1984 г.;
· Санитарным правилам и нормам охраны
прибрежных вод морей от Загрязнения в местах водопользования населения СанПиН №
4631-88;
· Правилам Администрации «Севморпути»;
· Требованиям фрахтователей танкеров,
разработанным компанией «Шелл», 1987 г. (в согласованном объеме);
· Требованиям к оперативной информации
о непотопляемости морских нефтеналивных судов, РД 31.60.29-87, изд. 1987 г.;
· Суда морские. Предотвращение
загрязнения Севморпути сточными водами и мусором. Технические требования.
РД 31.04.21-84,изд.1985 г.;
· Общим правилам плавания и стоянки судов в
морских портах Российской Федерации и на подходах к ним, № 9034, изд. 1993 г.;
· Наставлению по борьбе за живучесть
судов Министерства морского флота Союза СССР (НБЖС), РД 31.60-14-81, изд. 1983
г.;
· Типовой информации об остойчивости и
прочности грузового судна, РД 31.00.57.2-91.
4. Основные виды и источники загрязнения
окружающей среды при эксплуатации танкеров
Количество потребляемых энергоресурсов на одного
человека является точной мерой оценки развитости государства и социального
благополучия его населения. Последнее десятилетие характеризуется неуклонным
ростом потребления энергоресурсов. В промышленно развитых странах Европы
прирост потребления энергии за этот период составил 13%, в Японии 20%. Основную
роль в энергетическом балансе промышленно развитых стран играет нефть. В
странах Западной Европы ее доля достигает 50-60%, а в Японии доходит до 70%.
Ожидается, что в обозримом будущем роль нефти как основного источника энергии
сохранится.
До энергетического кризиса 70-х годов XX в.
дедвейт мирового нефтеналивного флота превышал 40% от дедвейта всего
транспортного флота. В результате кризиса дедвейт нефтеналивного флота резко
снизился и стал составлять порядка 28%. В настоящее время строительство
наливных транспортных судов непрерывно растет и объем нефтеперевозок составляет
уже около трети всех морских транспортных перевозок грузов. С учетом всего
этого, обеспечение защиты окружающей среды при эксплуатации танкеров
приобретает все более важное значение. Поэтому в России развитие танкеров идет
по пути создания судов «экологически чистого класса» и относительно умеренной
вместимости.
Танкеру, так же как и любому другому судну,
свойственны загрязнения окружающей среды, вызванные эксплуатацией главной
судовой энергетической установки и вспомогательными механизмами, а также
образующиеся в процессе жизнедеятельности членов экипажа.
Судовая энергетическая установка (СЭУ) и
вспомогательные механизмы служат источником образования нефтесодержащих вод,
нефтеостатков, различных испарений (паров) и газов. При их эксплуатации
возникает вибрация, передающаяся по корпусным конструкциям и трубопроводам как
не опорным связям, теплота и шум, оказывающие воздействие как на морскую, так и
на воздушную среды.
В процессе жизнедеятельности членов экипажа
танкера, при обеспечении их санитарно-гигиенических потребностей образуется
определенное количество сточных и хозяйственно-бытовых вод, а так же некоторое
количество твердого мусора, которые не должны попадать в окружающую среду без
предварительной обработки.
Однако самым главным источником загрязнения
окружающей среды с танкеров является перевозимый груз: сырая нефть и продукты
ее переработки. В процессе погрузоразгрузочных операций и непосредственно при
транспортировке часть нефтегрузаиспаряется и удаляется в атмосферу с помощью
системы газоотвода. После выгрузки нефти либо нефтепродуктов на внутренних
поверхностях корпусных конструкций остается часть затвердевших остатков груза,
которые удаляются системой мойки танков, в результате образуются промывочные
воды с большим нефтесодержанием.
Наиболее опасны аварии танкеров с разрушением
корпусных конструкций, сопровождающиеся выливом нефтегруза и способные вызвать
настоящие экологические катастрофы. Первым серьезным предупреждением здесь
послужила авария танкера «Тоrrеy
Соnyоn»
у берегов Великобритании в марте 1967 г. Из чрева танкера полуметровым слоем
растеклись по морю 119тыс .т. нефти. На площади более одного квадратного километра
пылало море. Двухсоткилометровый пляж Британской Ривьеры и 65 км побережья
Британии были отравлены нефтью. Ущерб составил 5 млн.ф.ст.
Особое место среди катастроф танкеров занимают
разломы корпуса. В период Суэцкого кризиса, который послужил одной из причин
рождения супертанкеров, в районе мыса Доброй Надежды потерпели аварии в
результате разлома корпуса несколько таких танкеров. Причиной, как выяснилось»
были так называемые волны «убийцы». Один из первых таких случаев произошел в
июне 1968г. с танкером «УорлдГлори», который имел на борту 49 тыс.т. сырой
нефти. Во время шторма гигантская волна высотой около 20-ти метров подняла
середину танкера, а его нос и корма повисли в воздухе. Корпус судна прогнулся и
на палубе образовалась трещина. Вскоре еще одна волна задрала нос к верху, у
судна переломилось днище, и две половины танкера стали расходится, вследствие
чего на поверхность океана стала выливаться нефть. Погибли 22 человека.
Несколькимииз последних примеров катастроф с разламыванием корпуса является
катастрофы танкера «Prestige»
с грузом 73 тыс.т. мазута и танкера «Волгонефть-139». Танкер «Prestige»разломился
надвое 19 ноября 2002 г. в 250 км.от испанского побережья и затонул на глубине
около 3600 м. Вылилось 5 тыс.т. мазута, при этом было загрязнено побережье на
протяжении многих и многих километров, а затонувший груз со временем все равно
вытечет в море, и последствияэтого пока не предсказуемы. А танкер
«Волгонефть-139», который стоял на якорной стоянке в Керченском проливе вблизи
порта Кавказ (Краснодарский край), разломался пополам в 4.45 утра 6 августа
2009 г. В результате разлома носовая часть танкера осталась стоять на якоре, а
кормовая часть вместе с 13 членами экипажа была отнесена на мель. Через разлом
танкера в море попало 1-1,5 тысячи тонн мазута (ветер сначала был в сторону
России, но потом нефтяное пятно устремилось к украинским берегам).
Катастрофой XX в. Называют аварию танкера «АmосоCadiz»
в 1978 вызвавшей гигантское загрязнение морской среды: около 230 тыс.т.
вылившейся нефти образовали нефтяное пятно площадью 3,5 тыс.км2.
Причиной аварии танкера послужило вышедшее из строя рулевое управление. Танкер
был выброшен на скалы о. Уэссан и переломился на две части. Началась утечка
груза. Эффективных средств, ограничивающих разлив нефти, не было, и судно
уничтожили проведи две бомбардировки.
В июле 1979 г. в Карибском море у берегов о.
Табаго столкнулись двасупертанкера - либерийский «AegeanCaptain»
и греческий «AtlanticEmpress».
Судазагорелись. Вылилось 287 тыс.т. сырой нефти. Горящее пятно нефти растеклось
вокруг места аварии на десятки квадратных километров. Всего же нефть разлилась
по поверхности в 120 км2, погибли 26 человек.
Однако надо отметить, что ущерб от аварий и
катастроф не всегда зависит на прямую от количества вылившейся нефти или
нефтепродуктов. В 1989 г. танкер «ЕxxonValder»
потерпел крушение у берегов Аляски. В море попало 37 тыс.т. нефти (около 20% от
всего груза). Затраты корпорации «Еххоn»
на сбор нефти, ликвидацию последствий, сказавшихся на окружающей среде, и
штрафы достигли астрономической суммы в 1,9 млрд. долларов, что намного
превысило выплаты после крупнейшей катастрофы с танкерами «АеgeanCaptain»
и «AtlanticEmpress». При
катастрофе танкера «Еrica»
уберегов Британии в море вылилось лишь 12 тыс.т. нефти, но за это правительству
Франции пришлось выделить кредиты для очистки побережья на 2 млрд. долларов.
Некоторые аварии танкеров приведены в табл. 4.1.
Таблица 4.1 Некоторые аварии и катастрофы
танкеров, имеющие серьезные экологические последствия
|
Название
судна
|
Год
катастрофы
|
Место
катастрофы
|
|
Haven
|
1991
|
Генуя,
Италия
|
|
ABT Summer
|
1991
|
Атлантика,
700 морских миль от Анголы
|
|
Aeqean Sea
|
1992
|
Ла-Корунья,
испания
|
|
Sea Empress
|
1996
|
Порт
милфорд, Хэйвен, Великобритания
|
|
Находка
|
1997
|
У
берегов Японии
|
|
Erica
|
1999
|
У
берегов Франции
|
|
Магас
|
200
|
Северное
море
|
|
Prestige
|
2002
|
У
берегов Испании
|
|
Волгонефть-139
|
2009
|
Керченский
пролив
|
В тоже время, в количественном отношении,
загрязнение окружающей среды нефтью и нефтепродуктами при авариях танкеров
составляет лишь 20% от общего количества загрязнений, поступающих с этого типа
судов вместе с промывочными и нефтесодержащими трюмными водами, с утечками при
грузовых операциях, при бункеровке и др.Наиболее вероятными районами
загрязнения Мирового океана являются традиционные морские пути нефтеперевозок.
Ведущая роль в экспорте нефти принадлежит странам Ближнего и Среднего Востока
(Саудовская Аравия, Иран, Катар, Кувейт и др.), после них следуют Северная
Африка и страны Карибского моря. Основными импортерами нефти являются Западная
Европа, США и Япония. Связь между источниками загрязнений с танкеров, их видами
и объектами воздействия на окружающую среду показана на рис.4.1. Последствия
аварийных разливов нефти и нефтепродуктов ликвидируются путем специальных
мероприятий по ликвидации аварийных разливов нефти (ЛАРН). Однако для
значительного их уменьшения и снижения уровня других видов загрязнений с
танкеров предусматривается целый ряд предупредительных защитных мероприятий,
среди которых можно выделить так называемые пассивные (конструктивные) и
активные, предусматривающие частичное уничтожение загрязнений или их полную
нейтрализацию.
К конструктивным мероприятиям можно отнести
применение двойного дна и двойных бортов, ограничение вместимости и размеров
грузовых танков, размещение танков изолированного балласта.
Активные средства защиты окружающей среды от
загрязнений с танкеров представлены, как правило, судовыми системами.
Нефтеостатки от перевозимого груза удаляются с поверхностей танков системой
мойки танков, а образующиеся при этом промывочные воды очищаются с помощью
однокаскадной или многокаскадной системы гравитационного отстоя.
Нефтесодержащие трюмные воды собираются, хранятся или очищаются системами сбора
и очистки нефтесодержащих трюмных вод. Нефтеостатки утилизируются или сдаются в
плавучие или береговые очистные станции. Хозяйственно- бытовые и сточные воды
собираются и обрабатываются при помощи санитарных систем. Твердый мусор
уничтожается в инсинераторах.
Требования к ограничению количества веществ,
сбрасываемых с танкера в окружающую среду, изложены в: Международных
конвенциях, Правилах Регистра, Резолюциях ИМО, Санитарных правилах и в других
регламентирующих нормативных документах (см.раздел 8.2.)
Рис 4.1 Связь между источниками загрязнений с танкеров,
их видами и объектами воздействия на окружающую среду
Источники загрязнений с танкеров следующие:
Таблица 4.2 Среднестатистическое количество
загрязнений при различных режимах эксплуатации судов
|
Виды
|
Количество,
млн. т.
|
Доля
в общем объеме, %
|
|
Отходы
при мойке танков
|
0,745
|
50,6
|
|
То
же при системе ППО
|
0,260
|
19,1
|
|
Аварии
танкеров
|
0,250
|
18,0
|
|
Слив
льяльных вод и утечка при бункеровке
|
0,095
|
7,2
|
|
Утечки
при грузовых операциях
|
0,075
|
5,1
|
5. Характерные особенности разлива нефтегруза в
море
Под действием внешних факторов вещество,
разлитое на поверхности морской среды, претерпевает физические и химические
изменения, которые начинаются с момента попадания вещества на поверхность моря
и продолжаются в зависимости от типа вещества игидрометеоусловий почти все
время нахождения вещества на воде.
Для нефти характерны испарение, эмульгирование,
растворений в воде и окисление. В результате испарения в атмосферу из нефти
выделяются ее компоненты, имеющие низкую температуру кипения. Скорость
испарения определяется давлением насыщенного пара каждого компонента, его
концентрацией, толщиной пленки нефти, скоростью ветра и температурой воздуха.
Наиболее интенсивно процесс испарения происходит за несколько первых часов
после разлива, в течение нескольких дней испаряется около 25% (большинство
сортов нефти) и до 40-50 % - в течение нескольких недель. Мазуты и моторные
топлива могут терять от испарения до 10 %, а светлые нефтепродукты - до 75 %.
После испарения легких фракции происходит увеличение плотности и вязкости оставшейся
нефти. Может случиться, что плотность нефти окажется больше плотности воды и
нефть станет тонуть.
Интенсивность испарения зависит прямо
пропорционально от скорости ветра и температуры воздуха.
Основной причиной рассеивания нефтяной пленки в
объеме воды является эмульгирование, представляющее собой процесс перехода
нефти в воду в виде мелких капель. При волнении моря более 5 баллов в течение
12 ч эмульгирует до 15 % нефти. Светлые очищенные нефтепродукты и маловязкие
нефти наиболее подвержены эмульгированию. Существует два типа эмульсий - нефть
в воде (прямая) и вода в нефти (обратная). Прямая эмульсия представляет собой
большую часть распределенной в воде нефти, а обратная образуется при разливах.
Условиями образования эмульсий являются естественное взбалтывание и наличие
эмульгаторов, которые могут быть в нефти и в воде.
Образование прямой эмульсии связано с
распределением мелких капель нефти (1-3)*106 м в массе воды, что
способствует биологическому разложению нефти. В результате образования прямой эмульсии
нефть может исчезнуть с поверхности воды. Однако при прекращении взбалтывающего
воздействия (например, снижения волнения моря) нефть всплывает на поверхность и
нефтяное пятно восстанавливается. Обратная эмульсия образуется в результате
смешивания воды и относительно вязкой нефти. Она содержит 50-80 % свободной
воды, отличается высокой стойкостью и может сохраняться в течение нескольких
месяцев. Цвет обратной эмульсии такой же как у нефти - темно-бурый. Иногда
обратная эмульсия имеет светло-коричневый цвет.
Растворение - процесс, при котором составляющие
нефти с низким молекулярным весом переходят в объем воды. Скорость растворения
обусловлена ветром, состоянием моря и свойствами нефти. Этот процесс начинается
сразу после разлива, является длительным и оказывает значительное влияние на
флору и фауну моря. Отмечается, что потери сырой нефти в результате
растворениядостигают-5-7 % общей массы разлитой нефти.
Окисление - процесс разложения разлитой нефти.
Различают био- и фотохимическое окисление. Биохимическое окисление представляет
собой реакции разложения нефти в результате воздействия кислорода воздуха и
воды, а также жизнедеятельности бактерий, грибков и других микроорганизмов.
Наиболее заметно окисление кислородом воздуха происходит на поверхности воды,
замедляется при переходе нефти в глубь воды и отсутствует на дне. В Мировом
океане выявлено почти 200 видов бактерий, плесневых грибков и дрожжей, которые
могут разлагать нефть. Скорость разложения обусловлена температурой воды и
наличием питательных веществ. Ниже 40С разложение нефти практически
отсутствует, а выше 15 0С (нормальные условия) его скорость не
превышает 1-10 мг/м3 в сутки.
Фотохимическое окисление осуществляется при
совместном воздействии солнечного света и кислорода. Скорость этоговидаокисления
обычно не превышает 10-50 % скорости биоразложения.
Фотохимическое окисление способствует
полимеризации нефти и образованию смоляных шариков размерами от нескольких
сантиметров. Шарики являются продуктами различной степени разложения нефти. Их
образование заканчивается примерно в течение 100 дней со времени разлива (35%
разлитой нефти).
Разлившаяся нефть массой 0,3-10 тыс.т. образует
пятно в виде овала за 6-14ч, при этом за первые 2-4 ч после выброса пятно
формируется наиболее интенсивно (быстро изменяются его основные параметры). На
растекание нефти большое влияние оказывают температура окружающей среды,
направление и сила ветра, течения, под действием которых пятно со временем
вытягивается в полосы и распадается на отдельные пятна. Толщина пятен снижается
от центра к периферии.
Для проведения операций по ликвидации разливов
нефти необходимо заблаговременно иметь данные о параметрах пятна и скорости его
формирования.
6. Статистика аварийности нефтеналивного флота
). Статистика по общему числу аварий
нефтеналивного флота в период с 1978 по 1990 гг.приведена в таблице 6.1.
Таблица 6.1 Статистика аварийности
нефтеналивного флота в период с 1978 по 1991 гг. по общему числу аварий
|
Годы
|
Количество
судов в эксплуатации
|
Число
аварий всех категорий
|
Разливы
груза и/или топлива
|
|
|
Число
случаев
|
%
числа аварий от всего кол-ва судов
|
Число
судов
|
Частота
гибели, % от всего количества судов
|
|
1978
|
7069
|
626
|
21
|
21
|
0,30
|
|
1979
|
7389
|
801
|
50
|
50
|
0,68
|
|
1980
|
7628
|
778
|
40
|
40
|
0,52
|
|
1981
|
7530
|
762
|
28
|
28
|
0,37
|
|
1982
|
7403
|
734
|
27
|
27
|
0,36
|
|
1983
|
7209
|
648
|
36
|
36
|
0,50
|
|
1984
|
7146
|
644
|
25
|
25
|
0,35
|
|
1985
|
7118
|
537
|
24
|
24
|
0,34
|
|
1986
|
7442
|
542
|
17
|
17
|
0,23
|
|
1987
|
7543
|
545
|
19
|
19
|
0,25
|
|
1988
|
7678
|
635
|
20
|
20
|
0,26
|
|
1989
|
7861
|
680
|
41
|
41
|
0,52
|
|
1990
|
8100
|
745
|
27
|
27
|
0,33
|
|
Средне
ежегодная частота
|
7470
|
667
|
29
|
29
|
0,39
|
). Статистика по некоторым категориям аварий
нефтеналивного флота в период с 1978 по 1990 гг.приведена в таблице 6.2.
Таблица 6.2. Статистика аварийности
нефтеналивного флота в период с 1978 по 1990 гг. по некоторым категориям
аварий.
|
Годы
|
Повреждения
корпуса
|
Посадки
на грунт
|
Повреждения
механизмов
|
Столкновения
|
|
К
|
%
|
К
|
%
|
К
|
%
|
К
|
%
|
|
1978
|
6
|
0,085
|
32
|
0,453
|
32
|
0,453
|
10
|
0,141
|
|
1979
|
17
|
0,230
|
32
|
0,433
|
30
|
0,406
|
25
|
0,338
|
|
1980
|
13
|
0,170
|
24
|
0,315
|
32
|
0,420
|
28
|
0,367
|
|
1981
|
12
|
0,159
|
28
|
0,372
|
31
|
0,412
|
12
|
0,159
|
|
1982
|
3
|
0,041
|
24
|
0,324
|
27
|
0,365
|
17
|
0,230
|
|
1983
|
4
|
0,055
|
31
|
0,430
|
30
|
0,416
|
23
|
0,319
|
|
1984
|
6
|
0,084
|
24
|
0,336
|
25
|
0,350
|
17
|
0,238
|
|
1985
|
8
|
0,112
|
19
|
0,267
|
21
|
0,295
|
19
|
0,267
|
|
1986
|
9
|
0,121
|
17
|
0,228
|
33
|
0,443
|
16
|
0,215
|
|
1987
|
10
|
0,133
|
20
|
0,265
|
25
|
0,331
|
0,371
|
|
1988
|
5
|
0,065
|
22
|
0,287
|
39
|
0,508
|
12
|
0,156
|
|
1989
|
16
|
0,204
|
33
|
0,420
|
40
|
0,509
|
27
|
0,343
|
|
1990
|
15
|
0,185
|
26
|
0,321
|
33
|
0,407
|
22
|
0,272
|
|
Всего
|
124
|
|
332
|
|
398
|
|
256
|
|
|
Средне
ежегодная частота
|
|
0,128
|
|
0,336
|
|
0,399
|
|
0,262
|
|
Годы
|
Количество
судов в эксплуатации
|
Пожары
и взрывы
|
|
|
в
грузовом помещении
|
в
машинном отделении
|
в
насосном отделении
|
в
других помещениях
|
|
|
К
|
%
|
К
|
%
|
К
|
%
|
К
|
%
|
|
1978
|
7069
|
7
|
0,099
|
16
|
0,226
|
1
|
0,014
|
3
|
0,042
|
|
1979
|
7389
|
6
|
0,081
|
16
|
0,217
|
2
|
0,027
|
10
|
0,135
|
|
1980
|
7628
|
10
|
0,131
|
16
|
0,210
|
0
|
0,000
|
9
|
0,118
|
|
1981
|
7530
|
9
|
0,120
|
21
|
0,279
|
2
|
0,027
|
9
|
0,120
|
|
1982
|
7403
|
10
|
0,135
|
13
|
0,176
|
0
|
0,000
|
8
|
0,108
|
|
1983
|
7209
|
6
|
0,083
|
8
|
0,111
|
2
|
0,028
|
2
|
0,028
|
|
1984
|
7146
|
15
|
0,210
|
6
|
0,084
|
3
|
0,042
|
3
|
0,042
|
|
1985
|
7118
|
9
|
0,126
|
8
|
0,112
|
0
|
0,000
|
6
|
0,084
|
|
1986
|
7442
|
6
|
0,081
|
12
|
0,161
|
2
|
0,027
|
1
|
0,013
|
|
1987
|
7543
|
4
|
0,053
|
6
|
0,080
|
1
|
0,013
|
5
|
0,066
|
|
1988
|
7678
|
4
|
0,052
|
12
|
0,156
|
0
|
0,000
|
4
|
0,052
|
|
1989
|
7861
|
2
|
0,025
|
14
|
0,178
|
0
|
0,000
|
13
|
0,165
|
|
1990
|
8100
|
7
|
0,086
|
15
|
0,185
|
2
|
0,025
|
11
|
0,136
|
|
Всего
|
97116
|
95
|
|
163
|
|
15
|
|
86
|
|
|
Средне
ежегодная частота
|
|
0,096
|
|
0,160
|
|
0,017
|
|
0,086
|
|
|
|
|
|
|
|
|
|
|
|
|
|
|
|
|
|
Данные по таблице 6.2. приведены в графической
форме на рисунке 6.1.
Рис. 6.1 Статистика аварийности нефтеналивного
флота в период с 1978 по 1990 гг. по некоторым категориям аварий.
). Осредненное значение причины аварий танкеров,
последствиями которых явился вывод из эксплуатации, представлены в графической
форме на рис.6.2.
Рис. 6.2 Осредненное значение причины аварий
танкеров, последствиями которых явился вывод из эксплуатации.
7. Конструктивная защита нефтеналивных судов
.1. Конструктивные мероприятия,
предусматривающие ограничение аварийных выливов груза из танкера
Согласно статистике, аварии танкеров возникают в
результате воздействия штормов, столкновений, навалов корпуса, посадок на мель
и взрывов. Результатом таких аварий в большинстве случаев являются огромные
экологические и социальные последствия, которые в дальнейшем очень трудно
ликвидировать. Практически все аварии танкеров сопровождаются повреждением
корпуса и как следствие этого - выливом груза.
Наиболее эффективными для предупреждения
аварийного вылива нефтегруза из танкера при аварии являются конструктивные
мероприятия. Эти мероприятия направлены на исключение или сведение к минимуму
последствий для окружающей среды в результате загрязнения моря нефтью или
нефтепродуктами при повреждении борта или днища танкера. Конструктивные
мероприятия осуществляются в соответствии с требованиями Правил Регистра. В
процессе проектирования танкера выполняются расчеты предполагаемых повреждений
и гипотетического вылива груза, выбор расположения и размеров грузовых танков,
а также размещения танков изолированного балласта.
Одним из направлений, предусматривающих снижение
загрязнения моря нефтью в результате возможных аварий танкеров, является
ограничение вместимости грузовых танков. Правила МАРПОЛ 73/78, направленные на
ограничение последствий возможных аварии, оказывают существенное влияние на
конструкцию района грузовых танков танкеров. Согласно основному правил
расположение танков и их размеры должны быть такими, чтобы определенный по
формулам гипотетический вылив груза при повреждении борта Qc
или днищаQs
для отсеков, затронутых повреждением в любом возможном месте по длине судна, не
превышал 30 тыс.м3 либо 400
в
зависимости от того что больше, но в любом случае был бы не более 40 тыс. м3
[1]. При расчете гипотетического вылива нефти принимается условие, что
повреждение захватывает пространство в форме параллелепипеда, прилегающего к
борту и днищу судна, имеющего размеры соответственно указанным в [1].
Расчет гипотетического вылива нефти производится
по формулам:
при повреждении борта
- при повреждении днища
где Wi,
Ci - соответственно
объем бортового и центрального танков, считающихся поврежденными, м3;
для танка изолированного балласта Wi
=0;Ki=1-bi/tc,
здесьbi
-ширина рассматриваемого бортового танка, м; tc-
поперечный размер предполагаемого повреждения, м, приbi≥tcкоэффициент
ki = 0; zi
= 1 -hi/vs,здесь
hi- минимальная
высота рассматриваемого междудонного пространства при наличии двойного дна в
районе грузовых танков, м; vs
- вертикальный размер предполагаемого повреждения, м; приhi≥vs,zi=0,
при отсутствии двойного дна hi=0.
Для судов Dw
более 421 тыс.т. эти ограничения не являются достаточными.поэтому для них
конвенцией приняты прямые ограничения длин и объемов грузовых танков. В
соответствии с этим объем любого центрального грузового танка не должен
превышать 75% гипотетического вылива нефти. Длина любого грузового танка не
должна превышать 10 м или одной из следующих величин ( в зависимости от того,
что больше):
,1L┴┴
- при отсутствии продольных переборок;
,15L┴┴
- при наличии одной продольной переборки в диаметральной плоскости;
,2L┴┴
- при наличии 2-х и более продольных переборок для бортовых танков;
для центральных танков при bi/b≥1,5,
если bi/b<1,5:
(0,5-bi/b+0,1)
L┴┴
- при отсутствии продольной переборки в ДП
(0,25bi/b+0,15)
L┴┴
- при наличии продольной переборки в ДП
В приведенных зависимостях L┴┴
- длина судна между перпендикулярами, b-ширина
судна,bi
- ширина танка.
На рис. 1 приведены некоторые конструктивныесхемы
района грузовых танков для танкера дедвейтом 300 тыс. Выделение на отсеки
каждой схемы и объемы изолированного балласта соответствуют правилам МАРПОЛ
73/78. Все рассматриваемые схемы имеют одинаковое количество балласта, который
расположен в танках (на рисунке заштрихованы).
Рис. 7.1.1. Конструктивные схемы грузового
района танкера дедвейтом 300 тыс.т а) стандартное деление грузового района б)
двойные борта, груз располагается только в центральных танках в) двойное дно по
всему району грузовых танков г) сочетание двойного дна и двойных бортов
В танки изолированного балласта груз никогда не
принимается.
Эти танки обслуживаются специальной балластной
системой и используются для предотвращения преднамеренного (эксплуатационного)
загрязнения морской среды с танкеров. При перевозке груза танки остаются
пустыми, что снижает вероятность вылива груза в результате столкновение
танкеров или посадки их на мель. Отсюда понятно стремление расположить эти
танки так, чтобы в максимальной степени уменьшить вероятность вылива при
повреждении корпуса судна. Танки изолированного балласта предусматриваются на
строящихся отечественных танкерах дедвейтом 25 тыс. т и больше, а также на
танкерах речного и специального плавания грузоподъемностью 2-5 тыс. т.
) На длине междуносовой и кормовой переборками
нефтяных танков (L┴┴)
танки изолированного балласта и помещения, не являющиеся нефтетанками, должны
быть расположены так, чтобы
𝛴РАС+𝛴РАS≥J[L┴┴(В+2D)]
где РАC
- сумма площадей борта отсеков, не являющихся нефтяными танками, на длине L┴┴;
РАS
- сумма площадей днища тех же отсеков;
D - высота борта на
миделе;
J - коэффициент,
равный:
,45 при Dw=20000
т
,3 при Dw=200000
т и более с учетом исключения. Для промежуточных значений дедвейта коэффициент J
определяется линейным интерполированием.
При дедвейте танкера 200000 т и более J
может быть уменьшен до:
Jуменьшенный=J-
[a-(Qc+Qs)/4QA]
или 0,2 в зависимости от того, что больше
где а=0,25 при дедвейте 200000 т;
а=0,40 при дедвейте 300000 т;
а=0,50 при дедвейте 420000 т и более;
QAравен
30000 м3, либо величине, вычисленной по формуле 400
,
но не более 40000 м3;
Qc,
Qs - вылив при
повреждении борта и днища соответственно.
РАC=0
в случае, если минимальная ширина отсека bminв
каком-либо месте по длине менее 2м;
РАS=0
в случае, если минимальная высота отсека hmin
каком-либо месте по длине менее 2 м или В/15 в зависимости от того, что меньше.
Минимальная ширина бортовых отсеков bmin,
расположенных в оконечностях, должна измеряться на высоте 0,2D
от основной плоскости, при условии, что эта высота превышает расположение
верхней точки скулового скругления в средней части судна (рис.7.1.2.).
Рис.7.1.2 Измерение минимальной ширины bminбортового
отсека в оконечностях нефтяного танкера
Минимальная высота междудонных танков hminв
оконечностях танкера должна измеряться в вертикальной плоскости, проходящей на
расстоянии 0,2D внутрь судна от
точки пересечения горизонтальной линии, проведенной на высоте 0,2D
от основной линии, с бортовой обшивкой (рис.7.1.3.)
Рис.7.1.. Измерение минимальной высоты hmin
междудонного танка в оконечностях нефтяного танкера
). Определение величины РАС и РАS
междудонного танка в середине танкера (рис.7.1.4.) следует производить, исходя
из следующих условий:. если величина hminне
менее 2 м или В/15 (в зависимости от того, что меньше), то РАс=hmin*
длина междудонного танка *2 РАS=В*
длина междудонного танка;. если величина hminменее
2 м или В/15 (в зависимости от того, что меньше), то РАс=hmin*
длина междудонного танка *2
Рис.7.1.4 Определение величины РАС и
РАS
междудонного танка в середине танкера
). Определение величины РАс и РАS
междудонного пространства в оконечностях (рис.7.1.5.) следует производить,
исходя из условий:. если величина hmin
не менее 2 м или В/15 (в зависимости от того, что меньше) по всей длине танка,
то
РАС=h*
длина междудонного танка * 2
РАS=В*
длина междудонного танка;. если величина hmin
меньше 2 м или В/15 (в зависимости от того, что меньше), то
РАC=h*
длина междудонного танка * 2 РАS=0
Рис.7.1.5 Определение величины РАС и
РА, междудонного танка в оконечностях
). Определение величины РАC
и РАS
бортового отсека в середине танкера (рис.7.1.6.) следует производить, исходя из
следующих условий
Рис.7.1.6 Определение величины РАC
и РАSбортового
отсека в середине танкера
a. если b>
2 м, то
РАс=D
* длина отсека,
РАS=b
* длина отсека;
b. если b<
2 м, то
РАC=0,
РАS=b
* длина отсека.
) Определение величин РАC
и РАS
бортового отсека в оконечностях (рис.7.1.7.) следует производить, исходя из
следующих условий:. если bmin>
2 м, то
РАC=D
* длина отсека,
РАS=b
* длина отсека;. если bmin<
2 м, то
РАC=0,
РАS=b
* длина отсека.

Рис.7.1.7 Определение величин РАС и
РА$ бортового отсека в оконечностях
). Высота h
междудонных танков с наклонной декой определяется на расстоянии 2 м внутрь от
борта (рис.7.1.8.). В этом случае РАC=h
* длина междудонного танка * 2.

Рис.7.1.8 Определение высоты h
междудонных танков с наклонной декой
При наличии двойного дна под грузовыми танками
вероятность вылива груза при посадке на мель танкера значительно уменьшается.
Двойное дно также обеспечивает уменьшение нефтеостатков на корпусных
конструкциях, упрощает технологические процессы зачистки и мойки танков,
снижает затраты энергоресурсов для подогрева груза, но при этом увеличивает
массу корпуса на 7-12%. Еще более повышает экологическую безопасность
обустройство двойных бортов. На проектируемом танкере в конструкции
предусмотрены двойные борта высотой 1,7 м и шириной 1,6 м, и двойное дно
высотой 1,7 м.
Для уменьшения вероятности разлива нефти в
результате возможной аварии танкера, вызванной потерей управляемости судна,
рулевые устройства танкера должны соответствовать Правилам Регистра в части
наличия и достаточности главных и вспомогательных рулевых приводов, их силовых
установок, систем дистанционного управления рулевыми приводами, наличия и
расположения индикаторов положения пера руля, аварийной сигнализации о
прекращении подачи электроэнергии на рулевое устройство и возможности быстрого
восстановления управляемости судна.
Влияние конструктивной схемы на показатели массы
корпуса танкера дедвейтом 300 тыс.т. отражено в таблице 7.1.
Таблица 7.1 Показатели массы корпуса танкера
дедвейтом 300 тыс.т. при различных конструктивных схемах района грузовых танков
|
Конструктивная
схема
|
Масса
металлического корпуса, т
|
Увеличенная
масса корпуса, т
|
Соотношение
масс рассматриваемых конструкций, %
|
|
Стандартное
деление
|
41650
|
-
|
100
|
|
Двойные
борта
|
44100
|
2450
|
106
|
|
Двойное
дно по всему району танков
|
46380
|
4730
|
111
|
|
Сочетание
двойного дна и двойных бортов
|
46700
|
5050
|
112
|
.2 Танки изолированного и чистого балласта
После разгрузки на внутренних поверхностях
грузовых емкостей танкеров остается часть груза, образующая неоткачиваемый
остаток. Его количество определяется свойствами груза, конструкцией танков,
характеристиками грузовой и зачистной системы, действиями экипажа и пр.
Практика показывает, что для танкеров обычного типа это количество достигает
0,5 % массы груза.
Для обеспечения требуемой посадки, мореходных
качеств и управляемости танкера, после выгрузки груза необходимо принять
забортную воду в качестве балласта. Количество его определяется
архитектруно-конструктивными особенностяит танкера, его Dw,
районом и метеоусловиями плавания и может составлять 30-60 % грузоподъемности
танкера.
Остатки груза загрязняют балласт (в случае
приема балласта в грузовые танки). Во время балластного перехода танкер должен
освободиться от загрязненного балласта, чтобы в порту погрузки на судне остался
только чистый балласт, который может быть сброшен при погрузке.
В зависимости от метеоусловий и объема емкостей
при приеме изолированного балласта поступают следующим образом: откачивают
загрязненный балласт в море или совмещают его откачку с мойкой части грузовых
танков и последующей откачкой промывочной воды за борт и заполнением балластом
вымытых танков.
При этих операциях загрязнение морской среды
весьма велико и определяется количеством перевозимой нефти и применяемыми
методами грузовых операций и мойки танков.
В связи с этим, протокол 78 г. ввел ряд
изменений в приложение I
Конвенции МАРПОЛ-73(после этого МАРПОЛ-73 и Протокол-78 стали рассматривать как
один документ - Конвенция МАРПОЛ-73/78):
1) на всех новых танкерах дедвейтом 20000 тонн
и более балластные танки должны быть изолированными;
2) ширина бортовых цистерн и высота
двойного дна должны быть такими, чтобы защитить грузовые танки в случае
столкновения или посадки на мель.
Существует также еще одна альтернатива - система
танков изолированного балласта, использующаяся только для балласта. Но система
чистого балласта дешевле, чем система изолированных балластных танков.
8. Метод погрузки нефти поверх остатков
В мировой практике, еще задолго до принятия
Конвенции 1973 г., исследования вопроса о контроле за сбросом нефти с танкеров
привели к разработке метода погрузки поверх остатков, именуемого в мировой
практике методом LOT,
сущность которого состоит в следующем: содержащие нефть сточные воды не
сбрасываются непосредственно за борт, а собираются в специальный танк, где
производится сепарация воды с последующим ее сливом за борт. Отстоявшаяся нефть
перекачивается в грузовой танк, и в следующем рейсе груз принимается поверх
этого слоя. В порту выгрузки отстой выдается на берег вместе с грузом. Для
танкеров, не имеющих конвенционного изолированного балласта, характерен
регулярный прием забортной воды в грузовые танки после завершения выгрузки для
обеспечения мореходности в балластном переходе. Согласно системе LOT
после некоторого времени основная масса балласта из танка откачивается за борт
за исключением слоя толщиной около 2 м, представляющим собой отстой с высоким
содержанием нефти. Этот отстой собирается в отстойном танке вместе с
промывочной водой, где происходит сепарация в течение определенного времени,
после чего вода откачивается за борт.
танкер загрязнение водный нефтесодержащий
9. Система сбора и очистки нефтесодержащих вод
.1 Источники появления и количество
нефтесодержащих вод
В льяла судна поступают и смешиваются с
нефтесодержащими водами (НВ) механические примеси, состоящие из: частиц краски,
ворсы от осыпающейся при вибрации и качке изоляции и различных набивочных
материалов, продуктов коррозии, закоксовавшихся нефтепродуктов. Кроме того, в
льяльных водах могут находиться химические примеси в виде поверхностно активных
веществ, серосодержащих соединений, органических кислот и пр.
В льяльных водах содержится топлива до 70 - 80
%, масла до 20 - 30 %, механических примесей до 4 - 6 %. Количество нефти,
содержащееся в льяльной воде, колеблется в широких пределах. В среднем оно
составляет не менее 2000 частей на миллион для судов с дизельной установкой и
1500частей на миллиондля судов с паротурбинной установкой.При этом характерно
послойное размещение нефти, т.е. ее концентрация и физическое состояние
изменяются по высоте льяльного колодца (рис.9.1.1.).
Рис.9.1.1 Схема распределения нефтепродуктов в
льялах МКО: 1- практически чистая нефть; 2- свободно взвешенная нефть; 3-
стойкая водонефтяная эмульсия; 4- эмульсия с содержанием нефти до 120 мг/л
К нефтесодержащим отходам относятся различные
пропитавшиеся нефтью материалы, которые рассматриваются как источник
загрязнения моря: ветошь, применяемая при протирке механизмов, древесные опилки
и стружки, используемые при уборке разливов нефти на палубе прибункеровочных и
грузовых операциях или при ремонте механизмов, осадки из топливных и масляных
фильтров, отходы сепарации топлива и масла и пр.
На судне, при расходе 50 - 70 т/сут. тяжелого
дизельного топлива, отходы от сепарации составляют 0,3 - 0,4 тонны, при среднем
содержании в них шлама примерно 0,5 %, воды и механических примесей - 20 - 25 %
и отходов нефтяного происхождения до 75 - 80 %. Таким образом, за 30 ходовых
суток накапливается до 12 куб. метров тяжелых гудронообразных нефтесодержащих
отходов.
Так как количество трюмных вод неопределенно и
обусловлено многими факторами, ориентировочно его можно оценить в зависимости
от водоизмещения судна. Ориентировочное количество нефтесодержащих трюмных вод,
накапливающихся в машинных помещениях за сутки приведено в таблице 9.1.1.
Таблица 9.1.1 Ориентировочное количество
нефтесодержащих трюмных вод, накапливающихся в машинных помещениях за сутки
|
Полное
водоизмещение судна, т
|
Количество
нефтесодержащих трюмных вод, м3/сут
|
|
До
100 вкл.
|
0,1
|
|
Св.
100250 вкл.
|
0,1-0,25
|
|
Св.250
до 500 вкл.
|
0,25-0,40
|
|
Св.
500 до 750 вкл.
|
0,40-0,60
|
|
Св.
700 до 1000 вкл.
|
0,60-0,80
|
|
Св.1000
до 1250 вкл.
|
0,80-1,00
|
|
Св.
1250 до 1500 вкл.
|
1,00-2,00
|
|
Св.
1500 до 4000 вкл.
|
2,00-4,00
|
|
Св.
4000 до 10000 вкл.
|
4,00-7,00
|
|
Св.
10000 до 250000 вкл.
|
7,00-12,00
|
|
Св.
250000 и выше
|
12,00
и выше
|
9.2 Эксплуатационный сброс нефти
При перевозке танкерами на каждый миллион тонн
нефти в среднем приходится 160 тонн потерь, из которых 43 тонны имеют место в
порту выгрузки, а остальные - в порту погрузки и в пути.
При нормальных условиях эксплуатации танкера
загрязнение морской среды нефтью возможно при эксплуатационном сбросе
нефтесодержащих (балластных, промывочных и льяльных) вод. При этом основной
объем (70-85%) загрязнений приходится на балластные и промывочные воды.
В связи с этим, были введены правила контроля
эксплуатационных сбросов нефти.
Таблица 9.2.1
Условия сброса нефтесодержащих смесей из
грузовых танков танкеров
|
Район
моря
|
Условия
сброса
|
|
В
50-мильной зоне от берега
|
Запрещен
любой сброс, кроме чистого или изолированного балласта
|
|
Вне
особых районов и более 50 миль от берега
|
Запрещен
любой сброс, кроме: а) чистого или изолированного балласта б) когда
соблюдаются следующие условия: 1) танкер на ходу 2) интенсивность сброса
нефти в любой момент времени не достигает 30 л на морскую милю 3) общее
количество сброшенной нефти не достигает 1/15000 (для существующих танкеров)
или 1/30000 (для новых танкеров) от общего количества груза, перевозившегося
в предыдущем рейсе 4) на танкере эксплуатируется система замера, регистрации
и управления сбросом нефти, а также система отстойных танков. Количество
отстойных танков должно быть не менее двух, а суммарная вместимость - не
менее 2%кубатуры грузовых танков. Для быстрого и точного определения в
отстойных танках положения поверхности раздела нефть - вода должны
предусматриваться специальные индикаторы поверхности раздела. Система
автоматического замера и контроля над сбросом нефти должна оснащаться
самопишущим устройством для непрерывной регистрации, сброса нефти в литрах на
морскую милю и общего количества сброса либо регистрации содержания нефти и
интенсивности сброса с показаниями времени суток и даты. Эта система должна
включаться при любом сбросе в море нефтесодержащей воды и обеспечивать
прекращение сброса, если его мгновенная интенсивность превысит установленную
правилами предельную величину 60 л на морскую милю.
|
|
В
особых районах
|
Запрещен
любой сброс, кроме чистого или изолированного балласта
|
2. Условия сброса нефтесодержащих смесей из
машинных помещений всех судов:
Таблица 9.2.2 Условия сброса нефтесодержащих
смесей из машинных помещений всех судов
|
Район
моря
|
Тип
и размер судна
|
Условия
сброса
|
|
Более
12 миль от берега вне пределов особых районов
|
Суда
400 брт и более, введенные в эксплуатацию до 6.07.93 и не оборудованные
сепарационным оборудованием
|
Запрещен
любой сброс нефти, кроме тех случаев, когда соблюдаются следующие условия:
1)судно на ходу 2)содержание нефти в сбрасываемой смеси не более 15 мг/л 3)на
судне включена система автоматического замера, регистрации и управления
сбросом нефти и оборудование для фильтрации нефти.
|
|
Вне
пределов особых районов
|
Нефтяные
танкеры всех размеров и другие суда 400 брт и более
|
Запрещен
любой сброс нефти, кроме тех случаев, когда соблюдаются следующие условия:
1)судно на ходу 2)содержание нефти в сбрасываемой смеси не более 15 мг/л 3)на
судне включена система автоматического замера, регистрации и управления
сбросом нефти и оборудование для фильтрации нефти 4)на нефтяных танкерах
льяльные воды сбрасываются не из насосных грузовых помещений и не смешаны с
нефтеостатками груза
|
|
Другие
суда менее 400 брт
|
Условия
сброса этими судами применяются настолько, насколько это разумно и
практически возможно
|
|
В
пределах особых районов
|
Нефтяные
танкеры всех размеров и другие суда 400 брт и более.
|
Запрещен
любой сброс нефти, кроме тех случаев, когда соблюдаются следующие условия:
1)судно на ходу 2)содержание нефти в сбрасываемой смеси не более 15 мг/л 3)на
судне включено оборудование для фильтрации нефти с устройством, блокирующим
сброс при превышении уровня содержания нефти 15 мг/л 4)на нефтяных танкерах
льяльные воды сбрасываются не из насосных грузовых помещений и не смешаны с
нефтеостатками груза
|
|
Суда
менее 400 брт, не являющиеся нефтяными танкерами
|
Запрещен
любой сброс нефти, кроме тех случаев, когда содержание нефти в сбрасываемой
смеси не более 15 мг/л
|
|
Антарктика
|
Все
суда
|
Запрещен
любой сброс
|
9.3 Состояния нефтеводяной смеси
Частицы нефтепродуктов в льяльных и других
загрязненных нефтью водах, как правило, находятся во взвешенном состоянии.
Нефтеводяная эмульсия содержит нефтяные капли диаметром не более 250 мкм.
Капли, начиная с диаметра более 200 мкм, быстро всплывают, образуя на
поверхности воды нефтяную пленку. В эмульсии сохраняются в устойчивом состоянии
около 50 % капель нефти диаметром до 10 мкм, 25 % капель диаметром от 10 до 30
мкм, остальные - это капли от 30 до 200 - 250 мкм. В зависимости от размера
частиц образуется то или иное состояние нефтеводяной смеси. Условно по
указанному признаку эти состояния можно разделить на четыре группы:
Группа 1 - частицы более 100 мкм - смесь
представляет собой эмульсию с грубодисперсионными частицами.
Группа 2 - частицы от 0,1 до 100 мкм - смесь
является эмульсией, в которой частицы нефтепродуктов находятся в жидкостиво
взвешенно разделенном состоянии.
Группа 3 - частицы от 0,001 до 0,1 мкм -
коллоидное соединение, при котором частицы нефтепродуктов совершают непрерывное
движение и равномерно заполняют весь объем.
Группа 4 - частицы менее 0,001 мкм -
нефтепродукты находятся в воде в растворенном состоянии и составляют с ней
однофазную систему.
Группы 1, 2 и 3 представляют собой двухфазные
системы вода - нефтепродукты.
.4 Назначение и конструктивный состав системы
сбора и очистки нефтесодержащих вод
Система сбора и очистки нефтесодержащих трюмных
вод предназначена для сбора нефтесодержащих трюмных вод и последующей их
передачи на берег или в плавучий сборщик трюмных вод, а также для очистки
нефтесодержащих трюмных вод при откачке их за борт. Все суда и морские
инженерные сооружения, на которые распространяется действие Международной
конвенции по предотвращению загрязнения моря нефтью, должны оборудоваться
системами сбора и очистки нефтесодержащих трюмных вод. Эти системы обеспечивают
осушение льял и колодцев машинных и котельных отделений, осушение и наполнение
емкостей для сбора трюмных нефтесодержащих вод, очистку нефтесодержащих вод при
откачке их за борт, выдачу НСВ и отсепарированных нефтеостатков на берег или плавучий
сборщик.
Система состоит из следующих основных элементов:
сепараторов трюмных вод, насосов, приемных и напорных трубопроводов, арматуры,
контрольно-измерительных приборов и средств управления, сборных колодцев и
емкостей.
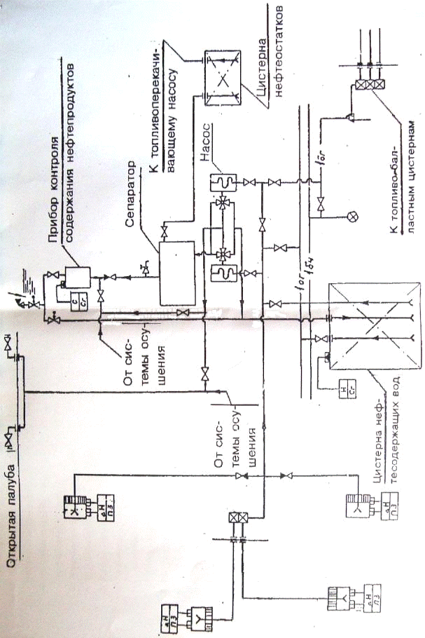
Графическая схема данной системы показана на
рис.9.4.1.
Рис.9.4.1. Схема сбора и очистки нефтесодержащих
трюмных вод
Потребная пропускная способность сепараторов
трюмных вод выбирается в зависимости от суточного количества трюмных вод,
подлежащих очистке, из условий осушения льял и сточных колодцев один раз в
вахту с продолжительностью работы один час (табл.8.4.1.). В обоснованных
случаях и при согласовании с заказчиком допускается применение сепараторов с
увеличенной на один - два порядка пропускной способностью против табличных
значений. При необходимости установки сепараторов с пропускной способностью
более 10 м3/ч предусматривается параллельное включение сепарационных
установок.
Рекомендуемые значения производительность
сепараторов приведены в таблице 9.4.1.
Таблица 9.4.1 Рекомендуемые значения
производительности сепараторов
|
Водоизмещение
судна, т
|
Пропускная
способность сепаратора, м3/ч
|
|
До
1500
|
1,0
- 1,6
|
|
1500
- 4000
|
1,6
- 2,5
|
|
4000
- 10000
|
2,5
- 4,0
|
|
10000
- 25000
|
4,0
- 6,3
|
|
25000
- 100000
|
6,3
- 10,0
|
|
Свыше
100000
|
16,0
- 25,0
|
Для проверки качества очистки у сепараторов на
отливных участках предусматриваются пробоотборные устройства рекомендуемого ИМО
образца. Необходимо обеспечивать периодическую прокачку сепаратора забортной
водой. Нефтеостатки, капливающиеся в сепараторе, подаются в специальную
цистерну. Трубопроводы системы для предотвращения образования стойких
нефтеводяных эмульсий должны иметь конструкцию, исключающую образование
застойных зон и обеспечивающую минимальное гидравлическое сопротивление.
Внутренние диаметры трубопроводов определяются гидравлическим расчетом исходя
из минимальной скорости потока в приемных отростках не менее 0,7-1,0 м/с, а для
максимальной - как во всасывающем, так и в напорном трубопроводах - не более
допустимой по критерию надежности.
В качестве гидравлических механизмов в системе
обычно применяются насосы объемного типа. Подача насоса выбирается в
зависимости от пропускной способности сепаратора. При этом подача насоса не
должна превышать пропускной способности сепаратора при минимальном
сопротивлении системы в случае, если сопротивление является переменным в
процессе работы системы.
Внутренние диаметры приемных и напорных
трубопроводов определяются гидравлическим расчетом. Напорный трубопровод от
насоса до сепаратора должен быть, по возможности, прямым, без местных
сопротивлений. На напорном трубопроводе перед сепаратором и на выходе
необходимо предусмотреть устройство для сбора проб.
Трубопровод выдачи нефтесодержащих вод должен
быть выведен на оба борта. Выходные патрубки устанавливаются на открытых
участках палубы или в станциях приема топлива. Они должны быть снабжены
отличительными планками и переходными фланцами международного образца для
возможности подсоединения к ним рукава в любом порту мира.
Для сбора трюмных нефтесодержащих вод и
нефтеостатков машинные и котельные отделения должны снабжаться встроенными и
вкладными емкостями. В цистерну сбора нефтеостатков отводят нефть, отделяющуюся
в сепараторе, утечки топлива и масла, образующиеся при бункеровке, утечки и
сливы, предусмотренные конструкцией отдельных элементов топливной и масляной
систем. Цистерны оборудуются световой и звуковой сигнализацией, срабатывающей
при заполнении на 80%. Для условно чистых трюмных вод также рекомендуется
предусматривать отдельную емкость.
На нефтеналивных судах для сбора трюмных вод из
грузового насосного отделения могут быть могут быть использованы отстойные
цистерны системы мойки грузовых танков.
Контрольно-измерительные приборы системы сбора и
очистки нефтесодержащих трюмных вод должны обеспечивать надежный контроль
основных эксплуатационных характеристик: напора и высоты всасывания системы,
температуру воды, давления в полостях сепаратора и др.
Система автоматического замера, регистрации и
управления сбросом отсепарированной воды за борт снабжается самописцем для
непрерывной регистрации чистоты сбрасываемых вод с указанием даты сброса и
времени суток. Система должна автоматически прекращать сброс при повышении
допустимого уровня нефтесодержания. На работоспособности такой системы не
отражаются качка и вибрация судна, крен до 22,5°. Средства автоматического
управления системой очистки должны обеспечивать: слив выделяющихся в сепараторе
нефтепродуктов, остановку насоса при повышении давления в сепараторе более
допустимого, пуск насоса при осушении льял и колодцев.
Трубопроводы систем должны быть спроектированы
на срок службы до заводского ремонта не менее 10 лет.
.5 Классификация нефтеочистного оборудования
Сепарирующее оборудование предназначено для выделения
нефтепродуктов из льяльных и балластных вод на судне или морском сооружении.
Суда, не имеющие сепарационного оборудования, должны сохранять все
нефтесодержащие воды на борту и сдаватьих на береговые или плавучие приемные
сооружения.
Любое судно валовой вместимостью 400 и
болеедолжно быть оснащено сепарационным оборудованием.
Любое судно валовой вместимостью 10000 и более
должно быть оснащено фильтрующим оборудованием и устройством сигнализации и
автоматического прекращения сброса нефтесодержащей смеси в случае, если
содержание нефти в стоке превышает 15 частей на миллион (Приложение I, Правило
16, МАРПОЛ 73/78).
Нефтеочистное оборудование по степени очистки
льяльных вод разделяется на:
) нефтеводяное сепарирующее оборудование
- это сепаратор или фильтр или их комбинация, которые обеспечивают получение
содержания нефти в льяльных водах менее 100 частей на миллион;
) нефтефильтрующее оборудование - это
комбинация устройств (сепаратора, фильтра, коалесцирующего элемента и др.),
которая обеспечивает получение содержания нефти в льяльных водах не более 15
частей на миллион.
По принципу действия нефтеводяные сепарационные
установки можно разделить на следующие основные типы:
Таблица 9.5.1 Классификация основных видов
сепарационных установок по принципу действия
|
Способы
очистки
|
Допустимая
начальная концентрация нефтепродуктов, мг/л
|
Достигаемая
степень очистки, мг/л
|
Примечания
|
Виды
сепараторов
|
|
Гравитационный
отстой
|
Более
1000
|
40-100
|
Не
очищает от эмульгированных нефтепродуктов и не обеспечивает стабильного качества
очистки
|
Установка
«Фрам», установка «Фрамарин», установка «ПП Матик», установка «GSF»,
установка «Аквамарин»
|
|
Физико-химические
1.флотация
|
200
|
20-60
|
Степень
очистки зависит от способа флотации
|
|
|
2.коалесценция
|
100
|
10-15
|
Частично
очищает от эмульгированных нефтепродуктов
|
Установка
«Фрам», установка «Фрамарин», установка «Сарекс», установка «Аквамарин»
|
|
3.адсорбация
|
100
|
1-3
|
Очищает
от эмульгированных нефтепродуктов (после предварительной очистки)
|
Установка
«ПП Матик»
|
|
Химический
(озонирование)
|
50
|
1-10
|
Применяется
в сочетании с фильтрацией или гравитационным отстоем
|
|
|
Биохимически
(с помощью аэробных микроорганизмов)
|
100
|
1-10
|
Обязательно
предварительное отстаивание; очищает от эмульгированных нефтепродуктов
|
|
.5.1 Гравитационный отстой
Наиболее прост, нетрудоемок и экономичен способ
гравитационного отстоя (естественный отстой). Он основан на свойстве всплытия
грубодисперсных частиц нефтепродуктов на поверхность, позволяет очищать
нефтесодержащие воды до концентрации нефтепродуктов 100 мг/л, но не обеспечивает
стабильного качества очистки.В большинстве установок для очистки НСВ в качестве
первой ступени очистки используются сепараторы, работающие по принципу
гравитационного разделения (отстаивания).
Льяльные воды плохо очищаются от нефти путем
гравитационного отстоя, поскольку силы трения при всплытии мелких капель нефти
соизмеримы с подъемной силой всплытия, а наиболее мелкие частицы подвержены
молекулярному воздействию, что препятствует их всплытию. Этим объясняется, что
в ряде случаев сепарационные установки этого типа, успешно прошедшие стендовые
испытания, оказываются недостаточно надежными в реальных условиях эксплуатации.
Нефть, попадая в льяльные воды в результате
перемешивания с водой при качке судна, при прохождении через трубопроводы и
клапаны подвергается эмульгированию, которое не образует мелкодисперсионную
фазу и нефть быстро отстаивается.
При прохождении нефтеводяной смеси через насос
нефтяные капли дробятся, образуя стойкую эмульсию («вторичное эмульгирование»).
Такую эмульсию, создаваемую насосами центробежного типа и быстроходными
поршневыми насосами, гравитационным отстоем расслоить невозможно.
Наиболее благоприятные условия для работы
сепаратора гравитационного типа обеспечиваются при работе его в вакуумном
режиме, т.е. когда насос, установленный за сепаратором, «протягивает» смесь
через сепаратор.
При этом режиме полностью исключается вторичное
эмульгирование, благодаря чему нефтесодержание на выходе снижается в 1,5 - 2
раза по сравнению с подачей нефтесодержащей воды при напоре со стороны насоса
на входе в сепаратор.
При расчете отстойных сепараторов главное -
правильно определить оптимальные размеры зоны отстаивания (отстойной емкости),
чтобы время нахождения в ней НСВ было достаточным для отделения (всплытия)
частиц нефти. Известно, что наличие в НСВ механических примесей уменьшает
скорость всплытия частиц нефти.
При отсутствии данных по кинетике всплытия
нефтяных частиц расчетную скорость всплытия рекомендуется принимать в пределах
0,004...0,006 м/с.Средняя скорость горизонтального движения воды в отстойнике
обычно принимается в пределах 0,004...0,006 м/с.
Для ускорения процесса отстаивания все большее
распространение получают так называемые тонкослойные отстойники (рис.9.5.1.1.).
Рис.9.5.1.1 Схема тонкослойного отстойника
При тонкослойном отстаивании поток очищаемой
воды разделяется на тонкие слои и тем самым предотвращается перемешивание
потока. При таком ламинарном движении потока процесс отстаивания более
эффективен. Этому способствует следующее. Частички нефтепродуктов всплывают до
соприкосновения с наклонной пластиной и далее поднимаются вверх вдоль
поверхности пластины, соединяясь с другими всплывающими частицами и
увеличиваясь в размере. Более крупные частицы, как известно, имеют большую
скорость всплытия и эффективнее отделяются от воды.
.5.2 Флотация
В некоторых типах судовых установок для очистки
НСВ используется флотация. Сущность этого способа заключается в извлечении из
нефтесодержащих вод частиц нефтепродуктов пузырьками воздуха, всплывающего на
поверхность. Эффективность флотации зависит в основном от вероятности
столкновений извлекаемых частиц с пузырьками воздуха и прочности прилипания
частиц к поверхностям пузырьков. В свою очередь, эти факторы во многом зависят
от способа введения воздуха в воду. По этому признаку различает механическую,
пневматическую, напорную и электрохимическую флотации.
) В пневматической флотационной установке
пузырьки воздуха образуются за счет подачи сжатого воздуха в перфорированные
трубы, уложенные вдоль дна емкости. Пневматические флотационные установки
рассчитываются на 20...30-минутный цикл очистки. Эффективность очистки при
использовании пневматической флотации не превышает 60...70 %.
) Сущность напорной флотации заключается
в том, что сначала создают перенасыщенный воздухом раствор нефтесодержащих вод,
помещая насыщенную воздухом воду в емкость, в которой поддерживается повышенное
давление. Затем вода поступает во флотатор, в котором давление обычно равно
атмосферному. При снижении давления из воды выделяется растворенный в ней
воздух в виде мелких пузырьков, которые флотируют частицы нефтепродуктов на
поверхность.
Рис.9.5.2.1 Схема прямоточной напорной флотации.
1 - насос; 2 - эжектор;3 - напорный резервуар; 4 - флотатор
Преимущество напорной флотации перед
пневматической заключается в том, что частицы нефтепродуктов прикрепляются к
пузырькам не только за счет их столкновения, но и за счет выделения пузырьков
из раствора непосредственно на извлекаемых частицах нефтепродуктов. Кроме того,
при напорной флотации образуются пузырьки меньшего размера по сравнению с
пневматической, а это значит, что суммарная площадь их поверхности больше и
вероятность столкновения с извлекаемыми частицами нефтепродуктов выше.
) Основными способами электрохимической
очистки НВ являются электрохимическая коагуляция и электрохимическая флотация.
В электрокоагуляторе в результате пропускания
постоянного тока через очищаемую воду происходят растворение анода и гидролиз
перешедших в раствор ионов металла. Образовавшиеся при этом частицы гидроокиси
металла обладают повышенной активностью и сорбционной способностью, обеспечивая
тем самым коагуляцию (укрупнение) частиц нефтепродуктов. Затем в блоке
электрофлотатора за счет пузырьков газа, образующихся на поверхности
нерастворимых катодов (обычно графитовых), укрупненные частицы нефтепродуктов
поднимаются на поверхность. Расход электроэнергии зависит от расстояния между
электродами (с уменьшением расстояния расход электроэнергии снижается). Обычно
плотность тока принимают 200...300 А/м2, расстояние между
электродами 10...20 мм, скорость движения воды между электродами не менее
0,03...0,05 м/с. Электрокоагуляция имеет и существенные недостатки, к которым
относятся сравнительно большая потребность в электроэнергии, значительный
расход листового металла; засорение пространства между электродами продуктами
электрокоагуляции, образование на поверхностях электродов окисных пленок
(пассивация электродов). Для их устранения предусматривают механическую очистку
электродов специальными щетками, переполюсовку электродов и др. Эффект очистки
воды от нефтепродуктов электрохимической флотацией достигает 90 %.
.5.3 Коалесценция
В качестве второй ступени очистки НСВ в судовых
установках чаще всего применяют коалесцирующие элементы. При отсутствии в НСВ
нефтеводяных эмульсий коалесцирующими элементами можно очистить НСВ до
содержания
15 млн-1.
Это достигается за счет укрупнения частиц нефтепродуктов при прохождении НСВ
через коалесцирующие элементы. Механизм процесса заключается в том, что частицы
нефтепродуктов при, контакте с поверхностью коалесцирующего элемента
закрепляются на ней и укрупняются, соединяясь с другими, таким же образом
задержанными частицами. Частицы укрупняются до тех пор, пока сила всплытия не
оторвет укрупненную частицу от поверхности коалесцирующего элемента и не
поднимет ее на поверхность воды.
На рис.9.5.3.1. изображена конструкция
коалесцирующего элемента, используемая в сепараторе типа 05Р.
Рис.9.5.3.1 Коалесцирующий фильтр. 1 - отстойная
полость; 2 - фильтрующий элемент;3 - кран для сбора накопившихся нефтепродуктов
Эмульгированная НСВ поступает на фильтрующий
элемент 2, в котором происходит коалесценция. После этого вода с укрупненными
частицами направляется в отстойную полость 1, куда из верхней полости
отделяются укрупненные частицы нефтепродуктов, а из нижней - отводится
очищенная вода.
Рекомендуемая скорость прохождения НСВ через
коалесцирующие материалы равна 0,0015...0,0030 м/с.
Коалесцирующим веществом для данных фильтров
могут служить различные материалы: твердые, гранулированные (песок, полистирол
и др.); эластичные с открытыми порами (полиуретановая губка, поролон и др.);
волокнистые (полипропиленовые волокна). Основными технологическими параметрами
коалесцирующих фильтров являются ресурс и возможность регенерации.
В настоящее время поиск исследователей направлен
на создание новых материалов, обладающих повышенными коалесцирующим и
свойствами. Из существующих материалов менее чувствительны к засорению мягкие
губчатые материалы (типа поролона).
В некоторых установках для очистки НСВ
одновременно с периодическим сбросом накопившихся нефтепродуктов осуществляется
автоматическая промывка коалесцирующего материала. Сигналом к промывке может
служить ухудшение качества очистки, фиксируемое прибором контроля.
Периодичность сброса накопившихся нефтепродуктов устанавливается индивидуально
для каждого случая.
.5.4 Адсорбация
Адсорбция (фильтрация) используется для глубокой
очистки от нефтепродуктов, в том числе и находящихся в эмульгированном
состоянии. Этот способ основан на принципе поглощения дисперсных нефтяных
частиц поверхностью адсорбционного материала. Сила, с которой удерживается
извлеченное из воды вещество на поверхности сорбента, определяется разностью
двух сил межмолекулярного взаимодействия: молекул извлекаемого вещества с
молекулами сорбента, а также молекул извлекаемого вещества с молекулами воды.
Чем сильнее связь молекул извлекаемого вещества с молекулами воды, тем слабее
адсорбируется вещество из раствора.
В качестве сорбентов применяют различные
пористые материалы: золу, кокс, активированный уголь, синтетические материалы и
др. Активированный уголь до последнего времени являлся наиболее
распространенным адсорбирующим веществом. Однако все большее применение находят
и другие, более дешевые виды сорбентов, в частности, на основе формальдегидных
смол.
Адсорбция частиц происходит как на внешней, так
и на внутренней поверхностях зерен и пор загрузки. Эффективность очистки
зависит от начальной концентрации нефтепродуктов в воде, их дисперсности,
природы фильтрующей загрузки и параметров ее пористой структуры. Поры по своему
размеру разделяются на три вида: макропоры (0.1...2 мкм), переходные поры
(0,004...0,1 мкм) и микропоры (менее 0,004 мкм). Макропоры в основном выполняют
роль транспортных каналов. При этом дисперсные частицы нефтепродуктов заполняют
переходные поры и микропоры, полная емкость которых определяет поглощающую
способность адсорбентов.
По мере загрязнения адсорбционной загрузки
фильтра качество очистки снижается. Загрузка адсорбционного фильтра на практике
обычно не регенерируется и подлежит замене. Существует понятие «нефтеемкость»
адсорбционной загрузки, т. е. максимальное количество загрязнения, поглощенное
единицей массы или объемом сорбента до момента появления загрязнения в
очищенной воде. Проведенные исследования показали, что большинство сортов
активированного угля имеют нефтеемкость около 0,2 кг нефтепродуктов/кг
загрузки.
Для очистки НСВ применяют плавным образом
насыпные адсорбционные фильтры, при этом подлежащую очистке воду рекомендуется
подавать снизу вверх со скоростью не более 5 м/ч, отношение высоты фильтрующего
слоя к диаметру фильтра 3:1.
Непременным условием нормальной эксплуатации
адсорбционных фильтров является предварительная очистка НСВ от крупных частиц
нефти. В противном случае макропоры быстро заполняются крупными частицами
нефтепродуктов и переходные поры и микропоры, которые в конечном счете
определяют эффективность очистки НСВ от эмульгированных частиц, теряют
поглощающую способность.
Адсорбционные фильтры обеспечивают очистку НСВ
до концентрации 10 мг/л. Их применяют на судах внутреннего плавания в качестве
дополнительных доочистных устройств к сепараторам (например, Турбуло,
Аквамарин, С КМ и др.);
.5.5 Озонирование
Озонирование - химический способ глубокой
очистки НСВ; его используют для удаления из воды эмульгированных и растворенных
нефтепродуктов. Кроме того, при озонировании происходит одновременно
обеззараживание и обесцвечивание воды, а также ее насыщение кислородом.
Обработка нефтесодержащих вод озонированием
заключается в насыщении обрабатываемой воды озоном, при этом количество
растворенного озона влияет на эффект очистки. Растворимость озона в воде в
большой степени зависит от давления и концентрацииозона, а также от температуры
воды. Например, в условиях атмосферного давления растворимость озона составляет
1,42 г/л при О °С, 1,04 г/л при 10 °С и 0,45 г/л при 30 °С.
Растворение озона в воде можно осуществлять в
напорной емкости при его прохождении через специальные распыливающие устройства
и в эжекторе.
Количество озона, необходимое для окисления,
зависит от начальной концентрации нефтепродуктов. Данные экспериментов показывают,
что при достаточной дозе озона в течение первых 15...20 мин контакта окисляется
86...96 % нефтепродуктов. Расход озона на окисление I мг нефтепродуктов зависит
от степени загрязнения НСВ (в том числе и другими примесями, способными
окисляться озоном) и в среднем при времени контакта 5...50 мин составляет:
4,8...6,2 мг/мг при начальном содержании нефти 10...20 мг/л; 2,4...3,5 мг/мг
при 20...30 мг/л и 0,9...1,5 мг/мг при концентрации нефти более 30 мг/л.
В некоторых случаях процесс окисления нефтепродуктов
озоном происходит не до полной их деструкции, а до некоторых промежуточных
продуктов реакции. Замечено, что эти промежуточные продукты реакции способны
коагулировать в хлопьевидную массу, которая легко отделяется в задерживающих
фильтрах. Поэтому применение озонирования с последующей фильтрацией позволяет
получить глубину очистки до 10 мг/л.
.5.6 Биохимическая очистка
Сущность биохимической очистки НСВ заключается в
том, что в емкостях определенной формы и размеров специальными искусственными
приемами поддерживается такая концентрация микроорганизмов, при которой они
способны за минимально возможное время обработать заданный объем загрязнений.
Другими словами, биохимическая очистка основана на способности микроорганизмов
в процессе своей жизнедеятельности использовать нефтепродукты для своего
развития. Биохимическая очистка НСВ осуществляется при условии насыщения воды
кислородом воздуха (аэробные условия). Нефтепродукты окисляют определенный
набор микроорганизмов, приспособленных (адаптированных) к нефтесодержащей воде.
Нефтепродукты должны поступать в бактериальную
клетку в растворенном состоянии, в которое их переводят с помощью ферментов,
вырабатываемых микроорганизмами. Этим отчасти объясняется ограничение по
концентрации нефтепродуктов в исходной воде до 100 мг/л, так как принято
считать, что при такой концентрации и менее нефтепродукты находятся в основном
в эмульгированном состоянии.
Нормальная жизнедеятельность микроорганизмов
поддерживается в строго определенных условиях: водородный показатель воды рН в
пределах 6,5...8,5, температура 20...25РС. концентрация кислорода в
воде - не ниже 2 мг/л. Кроме того, нефтесодержащая вода содержит мало биогенных
элементов, необходимых для нормального функционирования микроорганизмов,
поэтому в очищаемую НСВ требуется дозировано подавать азотные, фосфорные и
калийные соединения. Указанные ограничения, а также чувствительность
микроорганизмов к изменениям в составе и количестве подаваемой воды, довольно
длительный период запуска установок - все это препятствует широкому
распространению биохимического способа в судовых установках.
.6 Основные типы установок очистки
нефтесодержащих вод
Практически все суда, совершающие международные
рейсы, оснащены установками для очистки нефтесодержащих вод. Способ очистки нефтесодержащих
вод (НСВ) с помощью таких установок применяется также на части судов
внутреннего плавания, но при этом установки должны иметь дополнительные узлы,
обеспечивающие более глубокую очистку - до 10 мг/л. В каждом конкретном случае
тип очистного оборудования выбирает судовладелец исходя из условий эксплуатации
и соображений экономики.
По принятой международной технологии все
оборудование для очистки НСВ делится на сепарационное и фильтрующее. Под этим
подразумевается, что в составе установок для очистки НСВ должны быть два
основных блока:
1) сепараторы,
обеспечивающие предварительную очистку (преимущественно путем гравитационного
разделения) до концентрации нефтепродуктов в очищенной воде менее 100 млн-1;
2) фильтры,
обеспечивающие вторичную очистку до 15 млн-1.
Для достижения глубины очистки менее 10 мг/л, к
перечисленному требуются дополнительные адсорбционные фильтры.
Важным элементом установки является подающий
насос. Существенное значение имеет его расположение по отношению к первому
блоку - сепаратору. Рекомендуется в комплект к установке включать винтовой или
поршневой насосы, так как в отличие от центробежных они не создают условий для
дополнительного эмульгирования нефтепродуктов. Избежать дополнительного
эмульгирования можно путем размещения подающего насоса после первого блока
установки. В этом случае в корпусе сепаратора создается разрежение и
нефтесодержащая вода без дополнительного перемешивания подается на очистку.
Такой прием широко используется, однако он имеет ряд недостатков, обусловленных
необходимостью тщательного уплотнения всех разъемов на всасывающей магистрали и
на корпусе самого сепаратора. Поэтому в последнее время наблюдается тенденция
оснащения сепараторов напорными насосами, установленными перед очистным
устройством.
На большинстве судов, оснащенных установками для
очистки НСВ, предусмотрена подача НСВ на очистку как непосредственно из-под
льял, так и из судовых сборных цистерн. В представленных ниже схемах установок
очистки для упрощения показан прием НСВ из цистерн. Почти все очистные
установки, эксплуатирующиеся на судах, оснащены приборами контроля,
определяющими степень очистки НСВ, а также соответствующей системой управления
запорными клапанами. В случае превышения нормы содержания нефти в сбрасываемой
за борт воде установка прекращает работу или вода возвращается в сборную
цистерну. На представленных схемах этот процесс не разъясняется из-за его
повторяемости.
.6.1 Сепаратор СКМ с фильтром ФДН-М (Россия)
Отечественной промышленностью освоен широкий
выпуск сепараторов гравитационно-коалесцирующего типа СКМ различных модификаций
(рис. 9.6.1.1.) пропускной способностью от 1 до 10 м3/ч. Они
удовлетворяют требованиям Конвенции МАРПОЛ-73/78 для открытых районов и
применяются с механическими фильтрами и доочистными фильтрующими приставками,
например ФДН-М. Нефтесодержащие воды 1 подаются насосом 2 в подогреватель 3
сепаратора 12 и оттуда в механический фильтр 4.
Механический фильтр с фильтрующими пластинами,
выполненными из перфорированных металлических листов и полиуретанового
поропласта, позволяет предохранять коалесцирующие элементы 7 от загрязнения
механическими примесями, которые всегда имеются в трюмных водах машинного
отделения и других помещений.
Подогретая до 35-50 0С и
предварительно очищенная в механическом фильтре нефтесодержашая вода подается в
полость отстоя 5 и затем, минуя каскадную перегородку 6, в полость 8, смеси
сепаратора 12. Каскадная перегородка приводит к отделению от смеси и
поступлению в нефтесборник 9, наиболее крупных частиц нефтепродуктов. Далее смесь
попадает на наружную поверхность коалесцирующих элементов (у сепараторов СК-4М
таких элементов шесть), представляющих собой полые цилиндры из напыленного
полипропилена. Вода продавливается сквозь слой полипропилена, при этом
осуществляется коалесценция мелких частичек нефтепродуктов, имеющих все же
размер значительно больший, чем поры фильтроэлемента. Укрупненные нефтяные
частицы всплывают и собираются в нефтесборнике, а более мелкие частицы
нефтепродуктов адсорбируются порами фильтроэлементов. Очищенная от
нефтепродуктов вода переливается через каскадную перегородку 10 в полость
вторичного отстоя 11, а затем в доочистной фильтр ФДН-М13, загруженный
веществом, задерживающим на своей поверхности эмульгированные нефтепродукты.
Содержание нефтепродуктов в воде на выходе из
фильтра 13 менее 15 мг/л. Доочистной фильтр представляет собой вторую ступень
очистки и в совокупности с сепаратором и механическим фильтром образует единую
сепарационную установку.
Рис. 9.6.1.1 Схема сепаратора СКМ с доочистным
фильтром ФДН-М
.6.2 Установка «ПП Матик» (Швеция)
Рис.9.6.2.1 Схема установки «ПП Матик»
Установка «ПП Матик» (Швеция) Принципиальная
схема установки «ПП Матик» (рис. 9.6.2.1.) включает в себя очистку отстоем и
адсорбцией. В установке применен вакуумный способ приема НСВ. При включении
установки в работу за счет разрежения, создаваемого насосом 1, НСВ из судовой
сборной цистерны начинает поступать в отстойное устройство 2, где отделяются
пленочные и грубодисперсные нефтепродукты. Отстоявшиеся нефтепродукты
накапливаются в верхней полости отстойника. Как только слой нефтепродуктов
достигнет определенной толщины, срабатывает датчик 4, после чего открывается
клапан 3, электродвигатель насоса 1 начинает вращаться в противоположную
рабочему направлению сторону, и нефтепродукты вытесняются в судовую шламовую
цистерну. Сброс нефтепродуктов продолжается до тех пор, пока датчик уровня 4не
зафиксирует отсутствие нефтепродуктов. После этого установка снова начинает
работать в режиме очистки.
Из отстойного устройства 2 вода поступает в
фильтр тонкой очистки 8, где происходит отделение эмульгированных
нефтепродуктов в слое зернистой фильтрующей загрузки. Затем очищенная вода
поступает в сборную емкость 7, откуда сбрасывается заборт. Если прибор контроля
за содержанием нефтепродуктов в очищенной воде подаст сигнал о
неудовлетворительной очистке, то автоматически закроется клапан 6%
откроется клапан 5, слив за борт прекратится, и вода направится под слани.
Из описания следует, что глубина очистки зависит
от эффективной работы каждой очистной ступени. Поэтому уменьшение скоростей
движения воды через устройство 2 (гравитационный разделитель) способствует
уменьшению концентрации нефтепродуктов на входе в фильтр 8. Включение в состав
установки емкости 7 обеспечивает необходимое количество промывочной воды.
Однако использование для этой цели воды, в которой может находиться
значительное количество нефтепродуктов, представляется спорным решением.
Очевидно, что подвод чистой (желательно теплой) воды в емкость 7 способствовал
бы повышению эффективности промывки фильтра, а также качества очистки НСВ.
.6.3 Установка GSF-0,5(Германия)
Установка GSF
(рисунок 9.6.5.1.) состоит из гравитационного сепаратора 1, фильтра 3 и
винтового насоса 4. Нефтесодержащая вода подается в сепаратор 1 винтовым
насосом 4 и проходит систему кольцевых камер. Отделенные нефтепродукты
собираются в нефтесборниках сепаратора и удаляются при открытии пневматических
поршневых клапанов 2. Далее вода, предварительно очищенная от нефтепродуктов и
механических примесей, подается в коалесцирующий фильтр 3. Если содержание
нефти в очищенной воде более 15 млн-1 и перепад давления на фильтре
более 0,15 МПа, то коалесцирующийфильтроэлемент заменяют новым.
Эксплуатация установокGSF
показала, что выбранные размеры сечения кольцевых камер сепаратора приводят к
излишне высоким скоростям движения очищаемой воды, в результате чего отделение
нефтепродуктов происходит недостаточно эффективно. Кроме того, коалесцирующие
элементы весьма недолговечны, их ресурс не превышает 30.. .50 часов.
Рис.9.6.5.1 Схема установки GSF-0,5
10. Система мойки танков
10.1 Основные положения
После каждой разгрузки танкера на внутренних
поверхностях танков осаждаются остатки груза. Эти остатки представляют собой
высокопарафинистые нефтепродукты, смешанные с водой, песком, продуктами
коррозии корпусных конструкций и другими примесями. Количество остатков
нефтегруза зависит от сорта нефтепродукта, конструкции судна и его дедвейта. В
среднем после каждого рейса количество остатков составляет около 1 % от
дедвейта судна, а иногда и более. Если этот остаток своевременно не удалять, то
уменьшается объем перевозок и усложняются условия работы грузового комплекса
при разгрузке. Единственным путем решения этой проблемы является регулярная очистка
танков от нефтеостатков через определенные интервалы, обычно через 3-4 рейса.
При периодической мойке грузовых танков
преследуются следующие цели:
1) подготовку танков для приема чистого
балласта;
2) предотвращение нарастания твердых
неоткачиваемых остатков нефтепродуктов;
) подготовку для дегазации перед ремонтом
и докованием.
) обеспечение приема нового сорта груза.
Мойка танков от остатков нефтегруза является
одной из наиболее трудоемких и длительных операций на танкерах. Время мойки
танков с учетом очистки днищ и дегазации на танкере дедвейтом 30-50 тыс.т
составляет 40-50 дней в году. Еще относительно недавно эта тяжелая и
изнурительная работа выполнялась вручную силами экипажей судов. В настоящее
время все нефтяные танкеры валовой вместимостью 150 рег.т и более, а также суда
других назначений с танками для перевозки нефтепродуктов суммарной вместимостью
100 м3 и более, должны оснащаться системами мойки танков с
переносными или стационарными моечными машинками, имеющими механический привод.
На любом нефтеналивном суде должна быть предусмотрена мойка танков забортной
водой (холодной, горячей и с применением моющих химических препаратов).
Нефтеналивные суда дедвейтом 20 тыс.т и более оборудуются, кроме того,
стационарной системой мойки танков сырой нефтью.
Сырой нефтью называется любая жидкая смесь
углеводородов, встречающаяся в недрах земли, независимо от того, была ли она
обработана с целью улучшения транспортировки или нет. На этих танкерах должно
быть предусмотрено ополаскивание танков забортной водой после мойки сырой
нефтью с последующей откачкой нефтесодержащих вод в отстойные танки по
зачистным или грузовым трубопроводам. На современных танкерах для уменьшения до
минимума количества загрязненных нефтью моечных вод мойка осуществляется почти
всегда сырой нефтью, а вода используется только при подготовке к перевозке
груза иного сорта или перед постановкой судна в док.
Системы мойки танков конструктивно состоит из
насосов, подогревателей моющей жидкости, стационарных и переносных моечных
машинок, трубопроводов с арматурой, гибких шлангов, отстойных танков и
контрольно-измерительных приборов.
В системах мойки танков в качестве моечных
применяются центробежные, винтовые или паровые поршневые насосы.
Производительность и напор насосов определяются исходя из обеспечения требуемых
характеристик моечных машинок н потерь напора в трубопроводе, полученных в
результате гидравлического расчета. Напор насоса должен обеспечивать давление
моющей жидкости, равное 1.0 - 1.4 МПа. Подача моечного насоса (м' ч) принимается
большей из рассчитанных по формулам:
Q = 𝛴qc;
Q = n*qn;
где 𝛴qc
- наибольший суммарный расход моющей жидкости всех стационарных моечных машинок
одного танка м3/ч; qn
- номинальный расход переносной моечной машинки, м3/ч ;n
- количество одновременно работающих переносных моечных машинок, которое
определяется по табл.10.1.1.
Таблица 10.1.1 Количество переносных моечных
машинок в зависимости от их номинального расхода
|
Номинальный
расход моющей жидкости переносной машинки, qn
м3 /ч
|
Количество
одновременно работающих переносных машинок, n,
шт. не более
|
|
25
|
8
|
|
40
|
6
|
В качестве моечного может быть использован насос
грузовой или зачистной системы, либо специальный насос с резервированием его
грузовым или зачистным.На судах, где применяется мойка сырой нефтью, в системе
должно быть установлено не менее двух насосов.
Для удаления промывочной жидкости в системах
мойки танков используются те же самые типы насосов, что и для подачи моечной
жидкости. Они обеспечивают при мойке сырой нефтью откачку промывочной жидкости
на берег, а при мойке водой - в отстойные танки. Чтобы обеспечить полную
откачку танков, необходимо выбирать величину подачи насосов, превышающую не
менее чем в 1,25 раза суммарный расход всех одновременно работающих моечных
машинок. Высота всасывания и напор насосов должны обеспечивать удаление
промывочной воды на берег или в отстойные танки. Для их определения следует
выполнить гидравлический расчет трубопровода для удаления промывочной жидкости.
В качестве насосов удаления промывочной жидкости обычно используются грузовые
или зачистные насосы при условии устойчивой их работы в режиме зачистки.
Часто для выбора из танков трудно откачиваемых
остатков в системе устанавливаются переносные или стационарные водоструйные
эжекторы. Рабочее давление в них подается либо от водяной пожарной магистрали,
либо от грузовой или зачистной систем и составляет 0,6-1,2 МПа.
Диаметры трубопроводов системы мойки танков
определяются гидравлическим расчетом. Площади сечений переливной и сливной труб
должны обеспечивать расход воды, равный суммарной производительности всех
средств удаления воды из одновременно замываемых танков. Скорость потока воды в
переливной трубе между отстойными танками не должна превышать 2,0 м/с, а в
сливной трубе из отстойного танка второй ступени за борт - 3,0 м/с при давлении
в танке, не превышающем 0,02 МПа (0,2 кг/см2). Сечение переливной
трубы должно обеспечивать перепад уровней жидкости между ступенями отстоя не
более 1,0 м.
Качество мойки танков и эффективность работы
всей системы в значительной степени зависят от совершенства конструкции моечных
машинок. Еще совсем недавно роль моечных машинок выполняли пожарные стволы,
струя которых направлялась на конструкции вручную. В настоящее время ручная
мойка полностью вытеснена механизированной с применением стационарных и
переносных одно- и многосопловых моечных машинок.
Во всех машинках перемещение струи моющей
жидкости обеспечивается вращением головок с соплами вокруг двух взаимно
перпендикулярных осей. Вращение, как правило, обеспечивается за счет турбины,
питаемой моечной жидкостью или сжатым воздухом. В некоторых случаях вращение
происходит под действием реактивных сил, возникающих при выходе струй из сопел.
Как показал опыт эксплуатации, применение
переносных моечных машинок не удовлетворяют требованиям высокой эффективности
мойки, поэтому современные суда оборудуются стационарными машинками, имеющими
производительность 50-200 м3/ч при давлении воды 0,56 - 1,0 МПа.
Стационарные машинки позволяют осуществлять программированное управление
процессом мойки. Диаметр сопел таких машинок достигает 40 м, а дальность
действия струи - 40 м. Одна из первых таких моечных машинок «Ганклин»
(очистительная пушка), обладающая большой мощностью, была разработана шведской
фирмой «Селен и Викандер» в 1965 г. Её создатели впервые выполнили одно-
сопловую конструкцию моечной машинки. Специальная насадка позволяет
сформировать высококонцентрированный прямой удар струи, разбивающий нефтяные
остатки и ржавчину на мелкие частицы. За счет сочетания непрерывного
вращательного движения вокруг горизонтальной оси сопло подает струю моющей
жидкости по винтовой поверхности. Скорость вращения может изменяться в пределах
от 0 до 2,0 об/мин. Машинка стационарно крепится на верхней палубе с помощью
специального фланца. В корпусе впускной камеры, расположенной над палубным
фланцем, на вертикальном валу размещается турбина. Программное устройство,
входящее в комплект «Ганклин», дает возможность работать на полных и
ограниченных оборотах с заранее подобранным угловым перемещением носика сопла.
Управление этим процессом производится как автоматически, так и вручную.
Изменение угла наклона сопла вручную осуществляется в любой момент времени при
помощи специального рычага. Управление скоростью вращения обеспечивается с
помощью тормозного механизма. Специальное устройство, расположенное на верхней
палубе, позволяет фиксировать вращательное и угловое перемещение машинок. Фирма
выпускает моечные машинки производительностью от 70 до 200 м3/ч при
давлении 1,0 МПа.
Предварительный выбор моечных машинок может быть
произведен по таблице 10.1.2. с учетом того, что номинальные характеристики
машинок по расходу и эффективной длине струи должны обеспечиваться при давлении
моющей жидкости у машинки, равном 1,0 МПа.
Таблица 10.1.2.
Расход моющих машинок в зависимости от
вместимости танков
|
Вместимость
танка, м3
|
Расход
моющей жидкости при давлении у машинки 1,0 МПа, м3/ч, не менее
|
|
До
2000
|
25
|
|
От
2000 - 5000
|
40
|
|
От
5000-10000
|
60
|
|
От
10000-15000
|
100
|
|
Свыше
20000
|
200
|
Стационарные подпалубные машинки располагают
вдоль судна по прямым линиям, параллельным диаметральной плоскости, в один или
несколько рядов (рис 10.1.1.).
Кроме стационарных моечных машинок нефтеналивные
суда оборудуются моечными горловинами для переносных моечных машинок, которые
используются в качестве резервного средства мойки при домывке танков
(см.рис.10.1.1.) переносные моечные машинки подсоединяются к моечным
магистралям с помощью облегченных антистатических резиновых рукавов с нитяным
усилением, рассчитанных на предельное рабочее давление 1,6 МПа.
Рис. 10.1 Расположение стационарных моечных
машинок и моечных горловин на верхней палубе
10.2 Отстойные цистерны
Если установленное на судне оборудование в силу
своих технических характеристик или по причине неисправности не может снизить
содержание нефти в льяльных и/или балластных водах до допустимого уровня (15
частей на миллион), то сброс за борт не производится. В этом случае
нефтеводяные смеси необходимо собирать в судовые отстойные цистерны с
последующей сдачей в портовое приемное сооружение. Отстойный цистерны
предназначены для разделения промывочной воды не нефтеостатки и моющей раствор
путем проточного отстоя.
Содержимое отстойных танков образуется за счет:
1) перекачки льяльных вод из машинного
отделения;
2) внутрисудовой перекачки нефтяного груза
в рейсе;
3) выгрузки нефтяного груза;
4) мойки танков сырой нефтью (при наличии
системы мойки сырой нефтью);
5) зачистки грузовых танков от промывочной
воды;
6) промывки грузовых и зачистных
трубопроводов, удаления из грузовых танков грязного балласта;
7) аварийных сбросов нефти.
Иногда в качестве отстойных используется один
или два грузовых танка. Конструкция корпуса отстойных танков должна
предусматривать возможность их легкой очистки и обеспечивать сдачу в приемные
устройства нефтяных остатков и нефтесодержащих смесей. В результате отстоя
нефтепродукт накапливается в верхних слоях, а моющий раствор оседает в нижних.
Для повышения эффективности очистки промывочных вод в настоящее время стали
применять двухступенчатые, и даже трехступенчатые системы отстоя.
В целях предотвращения загрязнения окружающей
морской среды нефтепродуктами слив за борт осуществляется через отверстие,
расположенное выше ватерлинии при наибольшей осадке судна в балласте. Контроль
за нефтесодержанием сбрасываемых за борт вод ведется с помощью автоматического
устройства.
В процессе проектирования систем мойки танков
суммарная вместимость отстойных танков (м3) выбирается большей из
полученных по одной из следующих формул:
V=Q*T;
V=k*D;
где Q
- количество промывочной воды, поступающей в отстойные танки при мойке; Т -
продолжительность проточного отстоя, ч, принимаемая согласно табл. 8.2.; Э -
грузовместимость судна, м3; к - коэффициент, равный 0,02 для
нефтеналивных судов, имеющих танки изолированного балласта или двойное дно, и
0,03 для остальных судов.
Вместимость отстойных танков первой ступени
должна быть не менее определяемой по формуле:
Vf=2.5*q*f;
где q
- количество нефтеостатков, отмываемое с 1 м2 площади поверхности
танка, т/м3 (в случае отсутствия данных для проектируемого типа
танкера и сорта перевозимого грузаq=0,008
т/м3); f- суммарная
площадь внутренних поверхностей всех танков без учета площадей набора, м2.
Таблица 10.2.1
Продолжительность проточного отстоя в
зависимости от дедвейта сдна
|
Дедвейт
судна Dw, тыс.т.
|
Продолжительность
отстоя Т, ч, не менее
|
|
До
5
|
3
|
|
5-50
|
4
|
|
Свыше
50
|
6
|
Таблица 10.2.2 Рекомендации по выбору емкости
танка для сбора нефтесодержащих вод
|
Водоизмещение
судна, т
|
Vнв, м3/сут
|
Пропускная
способность сепаратора, м3/ч
|
Минимальная
рекомендуемая емкость для НСВ, м3
|
|
300
|
0,3-1
|
1-1,6
|
1,2
|
|
300-500
|
1-2
|
1-1,6
|
1,2
|
|
500-1000
|
2-5
|
1-1,6
|
1,2
|
|
1000-1500
|
5-7
|
1-1,6
|
1,2
|
|
1500-4000
|
7-10
|
1,6-2,5
|
3
|
|
4000-10000
|
10-12
|
2,5-4
|
4,5
|
|
10000-25000
|
20-30
|
4-6,3
|
7,5
|
|
25000-100000
|
-
|
6,3-10
|
9
|
|
>100000
|
-
|
16-25
|
-
|
На танкерах, оборудованных вакуумной системой
разгрузки, удаление промывочной воды может осуществляться с использованием
вакуумных цистерн. Разрежение, необходимое для зачистки грузовых танков от
промывочной воды, создается вакуумным насосом или эжектором.
.3. Сборные (шламовые) танки
Минимальная вместимость танка для сбора шлама на
судах (V1, м3), на которых отсутствует оборудование для
его обработки, определяется по формуле:
V1=K*C*t
где к - коэффициент, учитывающий технологию
подготовки топлива (к = 0,01 - для судов, на которых тяжелое топливо
подвергается сепарированию и к = 0,005 -для судов, на которых отсутствует
оборудование для сепарации топлива);
С - суточное потребление топлива, т;
t- максимальная
продолжительность рейса между портами, где шлам может быть сдан в портовое
приемное сооружение, сутки.
Минимальная вместимость сборных танков на судах,
на которых установлено оборудование для утилизации или обработки шлама, должна
быть следующей:1 = 1 м3 - для судов валовой вместимостью
от 400 до 4000;2 = 2 м3 - для судов валовой вместимостью
4000 и более.
.4 Одноступенчатые и многоступенчатые системы
отстоя
Мойка танков по замкнутому и разомкнутому
циклам.
Различают два способа мойки грузовых танков: по
замкнутому и разомкнутому циклам.
На современных нефтеналивных судах с целью
получения наибольшей эффективности работы системы обычно предполагается
использование различных по характеру комбинаций моечных циклов с применением
того или иного типа моечной жидкости.
) Мойка танков по разомкнутому циклу
осуществляется при сливе за борт отстоявшейся промывочной воды с контролем
содержания в ней нефти.
Рис. 10.4.1 Принципиальная схема двухступенчатой
системы отстоя
- подача промывочной жидкости из грузовых
танков; 2 - труба подачи промывочной жидкости; 3 - переливная труба; 4 -
воздушная труба; 5 трубопровод заполнения отстойных танков забортной водой; 6 -
подвод моющего или деэмульгирующего химического препарата; 7 - трубопровод
зачистки отстойных танков; 8 - трубопровод к зачистному насосу; 9 - сливная
труба; 10 - слив чистой отстоявшейся воды за борт; 11 - поворотный затвор
) По сообщению ряда компаний,
эксплуатирующих крупнотоннажные танкеры с такими системами, благодаря
комбинации двух отстойных танков с эффективным нефтеводяным сепаратором
содержание нефти в сливе не превышает 30 ч. на миллион. Однако, сливаемая вода
не удовлетворяет принятому в Конвенции 1973 г. определению чистого балласта.
Поэтому рядом судовладельцев используются системы с тремя отстойными танками.
Поскольку в первом танке остается основное
количество нефти и осадков, его конструкция должна допускать легкую очистку
благодаря устройству гладких стенок и днища в танке, где происходит вторая
ступень сепарации, также рекомендуется применять гладкое днище, а третий танк
может иметь конструкцию, аналогичную грузовым.
Рис. 10.4.2 Схема трехкаскадной системы отстоя
нефти
За основной параметр при расчете вместимости
сточных танков рекомендуется принимать максимальный суммарный расход моющей
воды. Так, первичный отстойный танк должен иметь объем, по крайнеймерев 4 раза
превышающий расход воды на мойку в танках за час. Вторичный отстойный танк
должен иметь объем, по крайней мере в 2 раза больше объема первого танка.
Третий танк должен быть в 2 раза больше первого
танка. Из третьего танка далее забирается вода при мойке по замкнутому циклу.
Мойка танков по замкнутому циклу заключается в
многократном использовании промывочной воды без слива ее за борт при
непрерывно- проточном отстое этой воды от содержащейся в ней нефти в
специальных танках (рис. 10.4.3.).
Метод мойки по замкнутому циклу имеет свои
достоинства и недостатки. Основное его достоинство состоит в существенном
уменьшении количества сливаемой за борт воды и более высокой экономичности при
использовании подогрева моющей воды и моющих средств.
Недостатками этого метода являются увеличение
слоя эмульсии при многократной циркуляции и снижение эффективности мойки при
ухудшении сепарации в отстойном танке.
Рис.10.4.3. Схема мойки танков по замкнутому
циклу
- гидромонитор; 2- грузовая магистраль;
3- отстойный танк; 4- подогреватели отстоя; 5- прибор автоматического замера и
контроля нефтесодержания; 6- слив за борт; 7- нефтеводяной сепаратор; 8-
зачистная магистраль; 9- подогреватель моющей жидкости; 10- грузовой насос; 11-
зачистной насос; 12- эжектор; 13- переливная труба из отстойного танка 1-й
ступени в танк 2-й ступени
Согласно требованиям Конвенции 1973 г. на новых
танкерах трубопроводы для сброса в море нефтесодержащих вод должны быть
выведены на открытую палубу или к борту судна выше ватерлинии, соответствующей
наибольшей осадке судна при балластном переходе. Также требуется наличие
специального поста на судне, расположенного с учетом возможности визуального
наблюдения за сливом и оборудованного эффективной связью (телефон, радио) с
постом инструментального контроля за сбросом либо средствами непосредственной
остановки слива.
.5 Система мойки танков сырой нефтью
Как уже было отмечено, одной из важных задач
эксплуатации является предотвращение нарастания твердых неоткачиваемых остатков
нефтепродуктов, которые для танкера дедвейтом 250000 т после выгрузки могут
составить от 1400 до 2200 т. Это важно как с точки зрения предотвращения
снижения полезнойгрузоподъемности, так и с точки зрения уменьшения объема
мойки, который повышается с ростом неоткачиваемых остатков. В связи с этим
большой интерес представляет метод предварительной мойки танков сырой нефтью.
По опубликованным данным, применение метода
мойки танков сырой нефтью позволяет уменьшить количество неоткачиваемых
остатков для танкера дедвейтом 250000 т до 300-450 т за счет размыва сильной
струей нефти твердых отложений на горизонтальных и вертикальных корпусных
конструкциях, и на днище танков.
Метод мойки сырой нефтью не исключает
традиционную мойку водой, а облегчает ее, значительно уменьшая количество воды,
необходимое для мойки.
Система мойки сырой нефтью (COW)
одобрена МАРПОЛ-73/78 как альтернатива системе изолированных балластных танков
(SBT) на существующих
судах и как дополнительно требуемая на новых. Также было отмечено, что суда с
системой мойки сырой нефтью должны быть оборудованы системой инертных газов (IGS).
Для мойки нефтью используются стационарно
установленные моечные машинки. Мойка проводится в среде инертного газа, причем
должен быть строгий контроль за тем, чтобы содержание кислорода в атмосфере
танка не превышало 8%. Использование переносных машинокпри мойке нефтью
запрещается. Поэтому в тех случаях, когда система мойки водой спроектирована
так, что после использования стационарных гидромониторов требуется обязательная
домывка переносными машинками, обеспечение качественной мойки нефтью с помощью
только стационарных гидромониторов требует изменения их программы либо числа
циклов.
Обычно мойку нефтью производят в период
выгрузки. Если верхние конструкции танков можно мыть по мере падения уровня
груза, то днище моют только после полного осушения танка.
В настоящее время метод предварительной мойки
танков сырой нефтью получил широкое признание. Международной палатой
судоходства совместно с Международным морским форумом нефтяных компаний (ОКИМФ)
в 1976 г. выпущено специальное руководство по проведению такой мойки.
Протоколом 1978 г. с дополнениями к Конвенции предусматривается требование об
обязательной промывке сырой нефтью танков, в которые возможен прием
„штормового" балласта, на всех новых танкерах дедвейтом 20 ООО т и более.
В протокол включено специальное правило, содержащее требования к системе и
процессу мойки танков сырой нефтью.
Тем не менее, как следует из сказанного выше,
несмотря на проведение мероприятий, способствующих сокращению частоты и объема
мойки танков водой, она, хоть и в меньших масштабах, продолжает оставаться
необходимой операцией.
Поскольку образование статического электричества
сочтено наиболее вероятной причиной случавшихся взрывов в танках во время мойки
крупнотоннажных танкеров, существующими международными рекомендациями и
отечественными нормативными документами предписывается высоконапорную мойку
проводить только в среде инертных газов.
.6 Проблемы эксплуатации систем мойки танков на
танкерах. Взрыв и пожар на танкере «Магас»
Взрыв на танкере «Магас», произошедший в октябре
2000г. в Северном море в отстойном танке при мойке грузовых танков, был вызван
возникновением опасности при мойке танков.
Согласно представлению о физико-химическом
процессе горения для возникновения процесса горения необходимо иметь три
составляющих элемента:
) горючее вещество, в данном случае паровоздушную
смесь воздуха и углеводородов с содержанием кислорода более 11 % по объему;
) концентрацию паров углеводородов в
атмосфере танка выше нижнего предела воспламеняемости;
) температуру паровоздушной смеси
соответствующую самовоспламенению (т.е. источник воспламенения).
На момент взрыва мойка велась в
неинертизированном грузовом танке №4 в обедненной атмосфере по замкнутому
циклу. Ведение мойки по замкнутому циклу обусловлено тем что, Северное море
относится к особым районам, согласно Международной конвенции МАРПОЛ-73/78
промывочная вода должна сдаваться на берег.
Проведение мойки в обедненной атмосфере в данном
случае предполагает, что содержание кислорода при мойке приближается к 20% и не
контролируется, о чем свидетельствует открытая в нарушение всех инструкций -
горловина спуска в слоп-танк ЛБ, через которую воздух беспрепятственно поступал
в слоп-танк во время мойки.
На интенсивность поступления воздуха в слоп-танк
№ 10 ЛБ дополнительно мог повлиять эффект эжекции, проявляющийся за счет
понижения уровня промывочной жидкости и увеличения объема газовоздушной
составляющей при откачке отстоявшейся в слоп-танке воды на мойку танка № 4
грузовым насосом, используемым в качестве зачистного и имеющего подачу в пять
раз большую, чем моечный насос. Некоторое количество воздуха, а также паров
углеводородов, может поступать в слоп танк за счет прохватов газовоздушной
смеси при зачистке танков грузовым насосом.
Во время мойки следует вести регулярный контроль
газового состава атмосферы танка на различных уровнях. При этом индикатор
воспламеняющегося газа должен позволять определять процентное содержание газа
вплоть до НПВ. При достижении концентрации паров углеводородов равной 50% от
НПВ мойку необходимо прекратить для проведения дегазации танка. Возобновить
мойку разрешается тогда, когда после непрерывного вентилирования концентрация
газа уменьшается до 20% от НПВ и будет поддерживаться на этом уровне или
уменьшатся в течение непродолжительного времени.
Перед началом мойки содержание паров
углеводородов в танках №№1-8 составляло 4-7% от НПВ, в слоп-танке №9 ПрБ - 0%,
а в слоп-танке №10 ЛБ - 2%. Дальнейшие замеры показали, что в процессе мойки
концентрация газа непрерывно возрастала, и к моменту взрыва в слоп-танке № 10
ЛБ она достигла НПВ. Можно предположить, что наиболее вероятной причиной взрыва
послужило сначала - незначительное, а затем все более опасное интенсивное
нарастание концентрации паров углеводорода. Это могло происходить при следующих
обстоятельствах.
Для мойки танков с обедненной атмосферой не
должна применяться рециркуляционная вода, также не следует повторно
использовать мытьевую воду, так как это может привести к постоянному нарастанию
концентрации отмытых нефтеостатков в промывочной воде. В данном случае мойка
велась по замкнутому циклу, исходя из требований к танкерам находящимся в
особых районах, к которым относятся Северное и Балтийское моря.
Это обусловило возрастание взрыво- и
пожароопасности, для предупреждения которой следовало обеспечить ряд
дополнительных мер предосторожности. Например, обеспечить полную герметичность
и инертизацию слоп-танка, осуществлять мойку танков по замкнутому циклу, но с
применением двухкаскадного отстоя, что позволило бы значительно снизить содержание
отмытых нефтеостатков в промывочной жидкости, повторно поступающей на мойку
танков.
Согласно действующим международным нормативным
документам применениесистемы инертных газов является обязательным на танкерах,
дедвейт которых превышает 20000 т. Дедвейт рассматриваемого танкера меньше
20000 т, но оснащение его СИГ обусловлено конструктивными особенностями. Судно
имеет 8 грузовых танков, и 2 отстойных танка, разделенных продольной
переборкой. Грузовые танки расположены между бортами без продольной переборки в
диаметральной плоскости. Этим объясняется необычайно большая емкость грузовых
танков для судов такого водоизмещения - шесть из них имеют емкость более 3000 м3
.
Локальное повышение концентрации паров
нефтепродуктов в слоп танке могло возникнуть из-за плохой вентилируемости всего
объема танка. Необходимо было вести механическое вентилирование в процессе
всего цикла мойки. Вентиляция должна была обеспечивать свободное перемещение
газовоздушной среды от одного конца танка до другого, как по горизонтали, так и
по вертикали, при этом особое внимание следовало обратить на места так
называемых «карманов» (застойных зон с точки зрения аэродинамики) с повышенной
концентрацией воспламеняющихся паров, углеводородов.
Следует использовать только переносные вентиляторы
или воздуходувки при условии, что они имеют гидравлический, пневматический или
паровой привод. Производительность и распределение воздушных потоков от
переносных вентиляторов должны быть такими, что бы атмосфера всего танка, в
котором используется данный вентилятор, могла стать невоспламеняющейся по
возможности в кратчайший срок. Крышки всех отверстий танка необходимо держать
закрытыми до момента начала вентилирования конкретного танка.
Отсутствие механической вентиляции,
способствующей перемешиванию газовоздушной среды, в слоп-танке и
напрограммированное поступление воздуха через открытый люк сход-трапа, создали
однонаправленную схему потока газовоздушной среды с образованием нескольких
застойных зон. Вероятно, именно наличие одной из таких зон у переборки 38 шп.
определило расположение эпицентра взрыва.
Контрольные замеры состава газовоздушной среды в
слоп-танке необходимо проводить не только на различных уровнях, но и с учетом
возможного образования «карманов», как это предписывается в Международном
руководстве по безопасности. Особенно важно это помнить при непрограммируемом
поступлении воздуха через открытый люк схода в танк, как имело место на
«Магасе».
По технологической карте мойки грузовых танков
утвержденной капитаном танкера «Магас», моечную воду следует подогреть до 35-38
°С. Тогда при выходе из моечных машинок она может иметь температуру 32,5°С. Но
она не может быть ниже 25 °С, как это фиксируется в ответах старшего помощника
капитана и донкермана.
Такой уровень температуры несомненно способствовал
интенсивному испарению нефтеостатков под влиянием тепла передаваемого контурами
трубопроводов подогрева, особенно верхнего контура, который, исходя из высоты
уровня отстаиваемой воды, находился либо в слое отстоявшихся нефтеостатков,
либо вблизи него. При этом необходимо помнить, что оптимальная температура
моющей жидкости, определенная в ходе экспериментальных исследований по
обеспечению электростатической искробезопасности на танкерах типа «Астрахань»,
к которым относится и танкер «Магас» не должна превышать 20 °С. В противном
случае необходимо использовать СИГ, что в данном случае сделано не было.
Наиболее вероятной причиной появления взрывоопасной концентрации углеводородов
на танкере могут служить остатки ранее перевозимого груза в танках или трубопроводах.
Следует отметить, что ранее такие случаи имели
место. Например, датский танкер «Прима Маерск» был осмотрен в Лиссабоне
инспектором на предмет ремонта. Инспектор констатировал отсутствие паров
углеводородов в танках после мойки. Трубопроводы, промытые при предыдущей мойке
танков, остались необследованными. Судно получило разрешение на проведение
сварочных работ в танках во время балластного перехода. При подварке ограждений
на площадке одного из танков, когда вниз упали искры, произошли взрыв и пожар.
Расследование показало, что в некоторых участках трубопроводов грузовой системы
скопилась нефть. Во время проведения балластных операций в танк, где в
последующем должны были вестись сварочные работы, попало небольшое количеств
нефти из трубопроводов, оказавшееся вполне достаточным для образования
газовоздушной смеси взрывоопасной концентрации.
До подготовки к приему нового груза в порту
Монгстад (Норвегия) танкер «Магас» выгрузил 18476,327 т газойля, с температурой
вспышки менее 40 °С, относящегося к летучим нефтепродуктам с температурой
вспышки менее 60 °С и весьма взрыво-пожароопасного. После выгрузки газойля
грузовые танки и слоп-танк были вымыты, нефтеостаток в количестве 190 м3
был сдан в порту, но при таком количестве нефтеостатка возможно, что часть его
могла остаться в танках, или, в каких-либо участках трубопроводов. Это и могло
послужить возникновению взрыва в случае появления источника воспламенения.
В представленных документах отсутствуют сведения
о дегазации грузовых трубопроводов после сдачи груза и перед проведением мойки
танков, нет записи в соответствующих документах о промывке моечных
трубопроводов перед началом мойки.
К источникам воспламенения, приведшим к взрыву
на танкере «Магас» можно онести разряд статического электричества, искрение в
результате трения в зоне разрушения мерного ограждения на площадке слоп-танка
или образование искры в этом же месте, если разрыв сварного шва произошел в
процессе мойки, и, наконец, попадание какого-либо источника воспламенения в
слоп-танк через открытую горловину спуск-трапа.
Наиболее вероятной причиной возникновения взрыва
следует считать разряд статического электричества, являющийся основной причиной
взрывов на большинстве танкеров.
Рис.10.6.1.Разрушения корпусных конструкций при
взрыве танкера
Вывод:
Можно констатировать следующие основные причины
возникновения взрыва на танкере «Магас»:
· необеспечение требований правил технической
эксплуатации, в том числе «Общих и специальных правил перевозки наливных
грузов», «Международного руководства по безопасности для нефтяных танкеров и
терминалов ( ISGOTT-97)»,
Правил Международной Конвенции СОЛАС 74/78 и других обязательных руководств и
инструкций личным составом танкера;
· создание неконтролируемой
концентрации газовоздушной смеси внутри слоп- танка№10 ЛБ;
· возникновение воспламенения
газовоздушной среды в результате разряда электростатического электричества, и,
со значительно меньшей вероятностью, от искры, проявившейся в районе разрушения
сварного шва леерного ограждения, или в результате падения через открытый люк
сход трапа случайного источника возгорания.
В качестве мероприятий, повышающих
взрывопожарную безопасность на борту танкеров, перевозящих жидкие грузы,
рекомендовать следующее:
· усилить требовательность при кадровом
формировании личного состава танкеров как судов с повышенной
взрывопожароопасностью; обеспечить обучение личного состава правилам
противопожарной безопасности в условиях морской транспортировки пожароопасных и
токсичных грузов и руководствам по технически грамотной эксплуатации систем,
устройств, приборов и другого оборудования;
· при приеме моечной воды из-за борта
строго соблюдать требование по обеспечению уровня, превышающего уровень
установки по выпуску промывочной жидкости в отстойный танк, не менее чем на
метр;
· ввести непрерывный дистанционный
контроль за концентрацией газовоздушной среды (паров углеводородов и Ог,
уровнем жидкости в грузовых и отстойных танках, а в случае невозможности
выполнения данных рекомендаций определить четкий интервал времени, через
который следует осуществлять замеры указанных выше параметров, с учетом
уменьшения этого интервала по мере возрастания взрывопожарной концентрации
газовоздушной среды в танках);
· осуществлять мойку танков в среде
инертных газов;
· обеспечить строгое выполнение всех
имеющихся требований по защите от статического электричества;
· провести корректировку инструкций по
эксплуатации систем мойки танков и операций с моечной водой, разработанных заводом-строителем
и ММП с целью устранения неопределенности формулировок и исключения
двойственного толкования.
11. Заключение
) Танкерный флот составляет порядком 30
процента дедвейта от всего мирового флота. Танкеры являются судами повышенной
опасности. Количество загрязнений с танкеров превышает количество загрязнений с
обычных судов. Мною проанализированы различные источники и виды загрязнений с
танкеров.
) Для предупреждения аварийных выливов
нефти из танкеров в работе проанализированы основные виды конструктивной
защиты. Эти мероприятия выполнены в соответствии с требованиями международной
конвенции МАРПОЛ 73/78.
) Трюмные воды являются источником
загрязнений морской среды нефтесодержащими водами. Для ограничения количества
этих загрязнений мною рассмотрена схема системы сбора и очистки нефтесодержащих
вод, проанализирована более 20 типов сепарационных установок, определены
требования к качеству сбрасываемых вод и изучен принцип действия сепарационных
установок с различным принципом действия.
) Для борьбы с загрязнениями нефтью
морской среды поступающими с промывочными водами (в среднем 50,6 % от общего
объема всех загрязнений) мною рассмотрена система мойки грузовых танков, а
также принцип действия отстойных танков. Проанализированы причины аварий и катастроф
при взрывах на танкерах в период мойки танков.
12. Список используемой литературы
1).
Ситченко Л.С., Макаров В.Г. «Основы проектирования грузовых и обеспечивающих
систем танкеров»: Учебное пособие: Л.:Изд. ЛКИ, 1984, 104 с.
).
Макаров В.Г. «Специальные системы судов-газовозов»: Учебник: СПб.:
Изд.центрСПбГМТУ, 1997, 421 с.
).
Родионов Н.Н. «Современные танкеры»: Учебное пособие: Л.: Судостроение,
1980,277 с.
).
Михрин Л.М. «Предотвращение загрязнения морской среды с судов и морских
сооружений»:часть1, 2: СПб.: 2005, 336 с.
).
Логачев С.И. «Морские танкеры»: Учебное пособие: Л.: Судостроение,1970, 360 с.
).
Волошин В.П. «Охрана морской среды»: Учебное пособие: Л.: Судостроение, 1987,
207 с.
).
Борисов Р.В., Макаров В.Г. «Морские инженерные сооружения»: часть 1: Учебник:
СПб.: Судостроение, 2003, 533 с.
).
«Материалы региональной научно-технической конференции с международным участием
«Кораблестроительное образование и наука - 2005»»: том 1: СПб.:
Изд.центрСПбГМТУ, 2005, 365 с.
).
Истомин В.И. «Комплексная очистка судовых нефтесодержащих вод»: Учебник:
Севастополь: Изд-во СевНТУ, 2004, 202 с.
).
Зубрилов С.П., Ищук Ю.Г. «Охрана окружающей среды при эксплуатации
судов»:Учебник: Л., Изд. Судостроение, 1989, 256 с.
).
Ситченко Л.С., макаров В.Г. «Гидравлические расчеты балластных систем»: Учебное
пособие: Л: Изд. ЛКИ, 1982, 82с.