Конструкции варочных аппаратов
КУРСОВОЕ
ЗАДАНИЕ
Вариант
3
|
Наименование
исходных данных
|
Размерность
|
Тема
проекта
|
|
|
КПЭ
|
|
Вместимость
|
Варочного
сосуда
|
дм3
|
40
|
|
Форма
|
|
-
|
Цилиндрический
|
|
Общая
высота
|
|
мм
|
378
|
|
Диаметр
|
|
мм
|
420
|
|
Ширина
щели греющей полости рубашки
|
мм
|
14
|
|
Длина
|
Кожуха
|
мм
|
-
|
|
Диаметр
|
|
мм
|
520
|
|
Общая
высота
|
|
мм
|
465
|
|
Диаметр
|
Постамента
|
мм
|
-
|
|
Высота
|
|
мм
|
250
|
|
Толщина
стенки
|
Крышки
|
мм
|
1,5
|
|
Варочного
сосуда
|
мм
|
2,0
|
|
Наружного
котла
|
мм
|
2,0
|
|
Кожуха
|
мм
|
1,0
|
|
Максимальное
давление
|
В
пароводяной рубашке
|
|
140
|
|
В
варочном сосуде
|
|
100
|
|
Напряжение
электрической цепи
|
В
|
3 200
или N3 380
|
|
Начальная
температура
|
Нагреваемой
среды
|
0С
|
20
|
|
Конечная
температура
|
|
|
95
|
|
Время
разогрева котла Мин
|
мин
|
40
|
|
Начальная
температура
|
Промежуточного
теплоносителя
|
|
10
|
|
Конечная
температура
|
|
|
100
|
Руководитель
проекта д.т.н., профессор Голубев Николай Федорович
СОДЕРЖАНИЕ
ВВЕДЕНИЕ
АНАЛИТИЧЕСКИЙ
ОБЗОР
.1
Процесс варки
.2
Виды энергоносителя котлов
.3.
Котел пищеварочный электрический - 40
.4
Правила эксплуатации проектируемого аппарата
.5
Технологические требования к конструкции
.6
Теплоносители
.7
Материалы для теплового оборудования
ОБЗОР
ТЕХНИЧЕСКИХ ХАРАКТЕРИСТИК СЕРИЙНО ВЫПУСКАЕМЫХ АППАРАТОВ
КОНСТРУКТИВЕНЫЙ
РАЗДЕЛ
.1
Описание конструкции проектируемого аппарата
.2
Описание электрической схемы проектируемого аппарата
.3
Основные характеристики опрокидывающего котла
.4
Исходные данные для тепловых расчётов аппарата
.5
Тепловой баланс проектируемого аппарата
ЭКСПЛУАТАЦИОННО
- ЭКОНОМИЧЕСКИЙ РАЗДЕЛ
.1
Требование к эксплуатации аппарата
.2
Технико-экономические показатели аппарата
ВЫВОД
СПИСОК
ЛИТЕРАТУРЫ
ПРИЛОЖЕНИЕ
ВВЕДЕНИЕ
Варочное
оборудование широко применяется на предприятиях общественного питания. Варка -
один из основных видов тепловой обработки пищевых продуктов.
Конструкции
варочных аппаратов должны соответствовать технологическим требованиям
конкретного процесса варки пищевого продукта или кулинарного изделия в целом.
Основные
технологические требования, предъявляемые к конструкциям варочных аппаратов
сводятся к получению высококачественного готового продукта с максимальным
сохранением пищевых (белков, жиров, углеводов), минеральных, экстрактивных
веществ, витаминов при минимальных затратах теплоты.
Правильный
выбор и эффективная эксплуатация технологического оборудования позволяют
повысить уровень обслуживания клиентов предприятий общественного питания,
интенсифицировать труд обслуживающего персонала, снизить затраты физического
труда, уменьшить потери сырья и удельные расходы энергии.
В
представленном курсовом проекте освещаются вопросы, связанные с назначением,
классификацией, устройством, особенностями эксплуатации, а также принципами
расчета и конструирования оборудования.
Целью
работы является проектирование электрического пищеварочного котла емкостью 40
л.
Для
реализации цели необходимо решить задачи:
описать
проектируемый котел;
выполнить
теплотехнический расчет электрического пищеварочного котла емкостью 40 дм³;
-
определить геометрические характеристики электрического пищеварочного котла;
выполнить
графическую часть.
1
АНАЛИТИЧЕСКИЙ ОБЗОР
.1
Процессы варки
Осуществлять
процесс варки можно двумя путями:
Первый
способ термической обработки осуществляется в наплитной посуде. Однако при
варке в наплитной посуде достаточно низкий КПД, очень большие трудозатраты. В
частности в наплитной посуде максимальный объем используемой посуды 20 литров,
в пищеварочных котлах есть емкости объемом 250 литров. Поэтому такой способ
варки нецелесообразно использовать в предприятиях общественного питания.
Второй
путь заключается в варки продукции в пищеварочных аппаратах.
По
организационно - техническому признаку варочные аппараты подразделяют на
аппараты: непрерывного действия, периодического действия. У аппаратов
непрерывного действия есть один большой минус, большие габариты. Поэтому в
предприятиях общественного питания используют в основном аппараты
периодического действия.
В
зависимости от агрегатного состояния греющей среды все варочные аппараты
относят: котлам (греющая среда - жидкость), паровым камерам (греющая среда -
влажный насыщенный пар). В паровых камерах плохо готовить первые, вторые блюда,
так как греющей средой является влажный насыщенный пар. В котлах можно готовить
первые, вторые, третьи блюда. Котлы являются более универсальными, и их
целесообразней использовать на предприятиях общественного питания.
По
давлению греющей среды в рабочей камере различают варочные аппараты,
работающие: при атмосферном давлении, при избыточном давлении, при вакууме. На
предприятиях общественного питания лучше использовать котлы с атмосферным
давлением или с избыточным давлением. Так как в процессе варки непосредственно
в содержимое котла, необходимо постоянно добавлять дополнительные ингредиенты.
По способу обогрева стенок рабочей камеры аппараты делят: c непосредственным
обогревом стенки, с косвенным обогревом стенки.
В
моделях с непосредственным (прямым) обогревом происходит контакт
вмонтированного в днище тэна с нагреваемой средой. В этих аппаратах возникает
значительная неравномерность температур на обогреваемых поверхностях, что может
привести к подгоранию продуктов. При работе с такими котлами требуется
постоянный контроль над варочным процессом.
В
силу этих причин наибольшее распространение на предприятиях питания получили
котлы с косвенным обогревом, в конструкции которых предусмотрен некий объем,
примыкающий к обогреваемой поверхности с внешней стороны, пароводяная рубашка.
Принцип действия таких аппаратов основан на равномерном со всех сторон обогреве
содержимого варочного котла горячим водяным паром.
1.2
Виды энергоносителя котлов
По
виду энергоносителя различают: электрические, газовые, паровые, огневые
(твердотопливные и жидкотопливные). Рассмотрим плюсы и минусы каждого
электроносителя в отдельности. Электрический ток к достоинствам можно отнести
транспортировка по проводам, возможность достижения любых температурных
значений, возможность осуществления обогрева со всех сторон. К недостаткам
относится возможность поражения персонала электрическим током.
Газовые.
Достоинства. Подача газа осуществляется по газопроводу. Недостатки:
взрывоопасность, токсичность.
Паровые.
Достоинства: Пар может обеспечивать контактный обогрев, возможность
равномерного нагрева, возможность транспортировки по трубам. Недостатки: Узкая
область применения, высокая каразионная активность.
Огневые.
Достоинства: дешевизна. Недостатки: при сжигании твердого топлива наблюдается
химический и механический недожог, происходит загрязнение окружающей среды,
тяжелые условия обслуживающего персонала, низкие санитарно-гигиенические
условия персонала.
По
конструктивным особенностям котлы разделяют на: опрокидывающиеся и
неопрокидывающиеся.
К
опрокидывающимся котлам относят: КПЭ 40, КПЭ 60, КПЭСМ 60.
К
неопрокидывающимся котлам относят: КПЭ 100, КПЭ 160, КПЭ 250.
1.3
Котел пищеварочный электрический-40
Рассмотрим
КПЭ-40:
Рисунок-
1. Котел пищеварочный КПЭ - 40: 1 - нагревательные элементы; 2 - корпус; 3 -
пароводяная рубашка; 4 - трубопровод; 5 - варочный сосуд; 6 - крышка; 7 -
электроконтактный манометр; 8 - заливная воронка; 9 - кран воронки; 10 -
предохранительный клапан; 11 - маховик; 12 - станина; 13 - кран уровня; 14 -
дно варочного сосуда.
Это
опрокидывающийся стационарный котел (рисунок 1), состоящий из варочного сосуда
с пароводяной рубашкой и крышкой, станины, узла контрольно-измерительной
арматуры, трубопровода для заполнения котла водой и станции управления котлом,
устанавливаемой отдельно от него.
Замкнутое
пространство между варочным сосудом, корпусом и съемным дном, предназначенное
для воды и пара, является пароводяной рубашкой. В съемное дно вмонтированы три
трубчатых электронагревателя.
Пространство
между наружным кожухом и корпусом пароводяной рубашки заполняется
теплоизоляцией. На наружном кожухе закреплены две цапфы - левая и правая,
вращающиеся в съемных подшипниках, смонтированных на чугунной станине. На
правой стойке станины в одном корпусе с подшипником находится, червячная
передача с маховиком, с помощью которого котел опрокидывается во время
разгрузки. Через правую цапфу проходит трубка, соединяющая пароводяную рубашку
с узлом контрольно - измерительной арматуры. Последняя состоит из заливной
воронки с краном, служащим для залива воды в кожух пароводяной рубашки,
электроконтактного манометра, с помощью которого осуществляется автоматическое
регулирование процесса нагрева, предохранительного клапана, срабатывающего при
повышении давления в пароводяной рубашке свыше 0,5 кг/см2.
В
нижней части котла установлен кран уровня, предназначенный для контролирования
уровня воды, заливаемой в пароводяную рубашку. В процессе эксплуатации котла
уровень воды в пароводяной рубашке не должен быть выше уровня крана и ниже
уровня трубчатых электронагревателей. Нижний уровень воды в пароводяной рубашке
контролируется автоматически с помощью электрода (защита от «сухого хода»).
Вода
в варочный сосуд заливается с помощью водоразборного устройства - трубопровода,
который укреплен на левой стойке станины и имеет вентиль и поворотную трубу. На
трубопроводе над вентилем установлен поворотный кронштейн, на который можно
вешать крышку котла, полотенце.
.4
Правила эксплуатации проектируемого аппарата
Перед
включением аппарата в работу проверяют:
─
уровень воды в пароводяной рубашке (парогенераторе);
─
надежность соединения корпуса аппарата с заземляющей шиной;
─
состояние защитной, предохранительной и указывающей арматуры;
─
санитарное состояние варочного сосуда.
Порядок
включения котла в работу:
─
открывают продувочный кран или кран на заливной воронке. Оставляют открытым до
полного удаления воздуха из пароводяной рубашки, т.к. наличие воздуха в рубашке
снижает теплоотдачу от пароводяной смеси к стенкам котла и увеличивает время
его разогрева;
─
варочный сосуд заполняют кипяченой водой на 100-120 мм ниже уровня верхней
крышки. При использовании не кипяченой воды на стенках котла и тэнах быстрее образуется
накипь, которая ухудшает теплопередачу, удлиняет время варки продуктов и
ускоряет выход котла из строя. Когда из крана уровня появится вода, заполнение
пароводяной рубашки прекращают. После этого рычагом приподнимают над седлом
предохранительный клапан, чтобы не допустить его прикипания;
─
электрические котлы включают нажатием кнопки «Пуск» с предварительным
включением режима работы;
─
знать верхний и нижний пределы давления (как правило, устанавливаются один
раз, но контролируются ежедневно).
В
процессе работы аппарата контролируют:
─
давление в греющей рубашке и в рабочей камере аппарата;
─
медленный разогрев при нормальной работе теплогенерирующего устройства
свидетельствует о недостаточной продувке рубашки или чрезмерном загрязнении
тепловоспринимающей поверхности (накипь).
После
окончания процесса варки:
─
за 5...10 мин до окончания работы опрокидывающихся котлов прекращают нагрев,
нажав кнопку «Стоп»;
─
затем снимают крышку, осторожно вращая маховик поворотного механизма,
переворачивают котел и выгружают его содержимое в подставленную тару. В
герметически закрытых котлах;
─
рабочую камеру промывают слабым раствором соды и просушивают;
─
внешние поверхности протирают мягкой тканью;
─
промывают пароотвод. Регламентные профилактические работы, согласно инструкции
по эксплуатации, выполняются механиком по утвержденному графику.
Произвольный
анализ позволяет осуществить выбор рациональной конструкции котла.
1.5
Технологические требования к конструкции
К
основным требованиям, которые предъявляются к тепловому оборудованию, относится
следующие:
1) Возможность
выполнения заданного процесса в соответствии требований прогрессивной
технологии. В аппарате должно производиться оптимальное технологическое
воздействие на обрабатываемый продукт, в результате которого он доводится до
готовности при сохранении высокого качества, максимальной производительности
оборудования и минимальных потерях.
2) Высокая
технико-экономическая эффективность, которая, в конечном счете, сказывается на
росте производительности труда. Повышение технико-экономической эффективности
оборудования означает сокращение занимаемой им площади, расхода энергии, воды,
пара, снижения стоимости изготовления, монтажа, ремонта и эксплуатации
оборудования.
) Технологичность,
т.е. соответствие конструкции и материалов оптимальной технологии
машиностроения в условиях массового производства. Технологичность должна
выдерживаться в течение всего цикла его производства - начиная от заготовки
деталей и кончая испытанием готовых машин и аппаратов.
) Унификация
и нормализация деталей и узлов, максимальное использование стандартизированных
деталей и изделий, что повышает серийность и технологичность оборудования.
) Секционность,
которая улучшает условия его эксплуатации, экономит энергию, облегчает
разборку, перемещение и сборку при монтаже ремонте.
) Соответствие
требованиям техники безопасности и производственной санитарии, а так же
требованиям технической эстетики.
) Автоматизация
контроля и регулирования.
8) Техническое
совершенство и надёжность. Это требование имеет особое значение для
общественного питания, обладающего парком оборудования нескольких сотен
наименований.
Под
надёжностью аппарата понимается его способность выполнять свои функции,
сохраняя эксплуатационные показатели в заданных пределах требуемого промежутка
времени или требуемой наработки. Надёжность аппарата зависит от их
безотказности, долговечности, ремонтопригодности и сохраняемости.
Отказ
- событие, заключающееся в нарушении работоспособности. Отказ может быть
обусловлен конструктивными, технологическими и эксплуатационными дефектами. По
характеру отказы можно разделить на две группы: внезапные, являющиеся
случайными событиями, и отказы, возникающие вследствие естественного старения
аппарата или предвиденного излома.
Работоспособность
- это состояние аппарата, при котором они способны выполнять заданные функции в
пределах параментов, установленных требованиями технической документации.
Под
безопасностью понимается способность аппарата сохранять работоспособность в
течение некоторой наработки без вынужденных перерывов.
Под
долговечностью понимается способность аппарата сохранять работоспособность до
предельного состояния с необходимыми перерывами для технического обслуживания и
ремонтов. Предельное состояние аппарата оговаривается в технической
документации. Долговечность характеризуется ресурсом или сроком службы. Ресурс
- это продолжительность работы (в часах, циклах и т.п.) до предельного
состояния или до одного из видов ремонта (среднего или капитального); под
ресурсом может пониматься также период между ремонтами, гарантированный
заводом-изготовителем. Срок службы - календарная продолжительность эксплуатации
аппараты до возникновения предельного состояния или до списания.
Под
ремонтоспособностью понимаем способность аппарата быть приспособленным к
предупреждению, обнаружению и устранению отказов и неисправностей путём
проведения технического обслуживания и ремонтов.
Сохраняемость
- это свойство аппарата сохранять эксплуатационные показатели во время и после
окончания срока хранения.
1.6
Теплоносители
Все
теплоносители, используемые на предприятиях общественного питания, в
зависимости от класса оборудования могут быть подразделены на группы:
теплоносители для непосредственного контакта с пищевыми продуктами - вода,
водяной пар, жир, влажный воздух; теплоносители для обогрева пищевых продуктов
через поверхность нагрева - вода, водяной пар, продукты сгорания топлива и так
называемые промежуточные теплоносители, служащие для передачи теплоты от
источников тепла к пищевым продуктам, - воды, водяной пар, высокотемпературные
органические теплоносители, минеральные масла и другие.
Наиболее
широко используются в тепловых аппаратах различных классов используется вода,
водяной пар, влажный воздух и продукты сгорания топлива.
На
предприятиях общественного питания пищеварочные котлы используются для
основного способа варки, предназначены для варки бульонов, приготовления супов,
каш, гарниров, сладких блюд, кипячения молока и других процессов. Применяются
котлы периодического действия, работа которых основана кипячении
соответствующих продуктов в жидкой среде: воде, молоке или бульоне. Варка в
жидкой среде основана на физико-химических превращениях веществ, входящих в
состав продукта, которые протекают под воздействием теплоты и влаги, часто на
закономерностях экстрагирования (извлечения) питательных веществ из твердой
фазы в жидкую. Пищеварочные котлы могут быть с непосредственным и косвенным
обогревом. Широкое применение нашли котлы именно с косвенным обогревом через
теплоноситель (водяной пар), так как в них получается блюдо и изделие лучшего
качества (не подгорают), имеют высокий КПД, в них проще регулировать тепловой
режим. Основные технические требования, предъявляемые к конструкциям
пищеварочных котлов, сводятся к получению высококачественного продукта с
максимальным сохранением пищевых, минеральных, экстрактивных веществ и
витаминов, при минимальных затратах теплоты и физического темпа обслуживающего
персонала. Пищеварочные котлы выпускаются: стационарные и передвижные,
опрокидывающие и неопрокидывающиеся, на электрическом, газовом обогревах, реже
на паровом и огневом обогреве. Гораздо широкое применение нашли на предприятиях
общественного питания пищеварочные котлы на электрическом обогреве, так как они
более безопасные в эксплуатации, имеют возможность регулирования теплового
режима в широком диапазоне.
Варочный
сосуд котлов обычно имеют цилиндрическую форму с плоским, выгнутым или вогнутым
днищем. Пищеварочные котлы различают по емкости (от 40 до 250 литров), по
мощности нагревательных элементов. Варочное оборудование широко используют не
только в горячих цехах предприятий общественного питания, но и на предприятиях
мясной, молочной и консервной промышленности. В зависимости от того, в жидкой
среде или во влажном паре нагревается пищевой продукт, получают вареное изделие
с различными органолептическими свойствами. Варка в большом объеме воды
характеризуется более высокой разностью концентраций, чем варка на пару, так
как в последнем случае при его конденсации на поверхности продукта образуется
тончайшая конденсатная пленка, которая быстро насыщается выделяющимися
веществами. По этой причине варка на пару предопределяет меньшие потери массы
продукта и более высокую пищевую ценность кулинарных изделий. Повысить скорость
варки практически можно, только увеличив температуру кипения, а, следовательно,
и давление в рабочем объеме аппарата (принцип автоклавирования). Технический
процесс приготовления пищи представляет собой совокупность операций,
посредством которых сырье превращается в готовый продукт. Одной из основных
операций данного процесса является тепловая обработка продуктов, то есть
доведение их до состояния кулинарной готовности, характеризующейся
определенными для каждого вида продукта органолептическими показателями:
консистенцией, вкусом, цветом, запахом. Тепловая обработка продуктов
производится в тепловых аппаратах, которые можно классифицировать по
технологическому назначению, источникам тепла (видам энергоносителей), способу
обогрева, принципу работы, степени автоматизации.
1.7
Материалы, используемые для изготовления теплового оборудования
К
материалам, используемым для изготовления теплового оборудования, предъявляется
ряд требований: они должны обеспечивать надёжность, минимальные габариты и
массу оборудования; соответствовать требованиям санитарного надзора, особенно
материалы, непосредственно контактирующие с пищевыми продуктами; подвергаться
коррозии, в результате контакта с пищевыми продуктами и разрушаться под
влиянием моющих средств, должны легко очищаться от остатков продуктов.
По
назначению материалы подразделяются на три группы: конструктивные,
теплоизоляционные, и электрические.
Конструктивные
материалы предназначены для изготовления деталей аппаратов (кожухов, станин,
варочных сосудов, жарочных поверхностей и т.п.) В качестве материалов
используется чёрные, цветные материалы, сплавы, различные полимерные материалы.
К чёрным материалам относятся чугуны и стали.
Чугун
- железный нековкий сплав с содержанием (в %): углерода - более2; примесей
марганца, кремния и серы - до 0,08; фосфора - до2,5. Основная особенность его -
хорошие литейные свойства, благодаря чему в основном он используется в качестве
конструктивного материала. При резание создаётся высококачественная
поверхность.
Для
изготовления теплового оборудования чаще всего используют так называемый серый
чугун, характеризующийся тем, что большая часть углерода в нём находится в виде
свободно выделенного графита, что придаёт серый цвет поверхности излома
отливок. В марках чугуна после букв, обозначается его название (СВ - серый чугун),
следуют цифры: первые две означают предел прочности при растяжении (в кгс/мм2),
вторые две - при изгибе (также в кгс/мм2).
Сталь
- это сплав железа с углеродом (до2%), поддающийся ковке. В зависимости от
химического состава различают сталь углеродистую и легированную. Углеродистая
сталь подразделяется на углеродистую обыкновенного качества и углеродистую
качественную, а легированная - на низко-, средне- и высоколегированную. В
легированных сталях содержание легирующих элементов соответственно составляет:
не более 3, от 3 до 5,5, и более 5,5%. Название сталей соответствует входящим в
их состав легирующим элементам. По этому признаку различают сталь углеродистую,
хромистую, никелевую, хромоникелевую и т.п. Марки качественных и легированных
сталей, а также сплавов состоят из букв российского алфавита и цифр, по которым
можно определить их состав. По свойствам и назначению стали и сплавы можно
подразделить на три группы: 1)коррозионно-стойкие (нержавеющие), обладающие
стойкостью к электрохимической и химической коррозии ( атмосферной, почвенной,
щелочной, кислотной, солевой), и коррозии под напряжением и др.;
)жаростойкие
(окалиностойкие), обладающие стойкостью к химическому разрушению поверхности в
газовых средах при температуре выше 550’С, работающие в ненагруженном или
слабонагруженном состоянии; работающие в ненагруженном или слабонагруженном
состоянии;
)жаропрочные,
способные работать в нагруженном состоянии при высоких температурах в течении
определенного времени обладающие при этом достаточной жаростойкостью.
Кроме
того, различают теплоустойчивые стали, которые предназначены для деталей,
работающих в нагруженном состоянии при температуре до 600’С в течении
длительного времени.
Из
углеродистой стали обыкновенного качества изготовляют корпусные детали, крышки,
кожухи, и другие детали, не несущих больших нагрузок и не соприкасающихся с
пищевыми продуктами. Качественные и легированные стали и сплавы применяются в
зависимости от условий эксплуатации, величины нагрузки, наличия или отсутствия
контакта с пищевыми продуктами. Для изготовления деталей испытывающих большие
нагрузки (валы, шестерни, тяги, рабочие инструменты), применяют качественные
углеродистые и нержавеющие стали марок 45, 50, 40Х, 65Г, 15, 20Х, 12ХНЗ. Для
изготовления аппаратов непосредственно контактирующих сталь марок 20Х и 40Х,
инструментальную легированную сталь марок Х12, 9ХС и 9ХВТ,
высоколегированные-стойкие, жаростойкие, жаропрочные стали марок Х18Н9Т, 1Х13 и
др.
Из
цветных материалов для изготовления оборудования предприятий общественного
питания наиболее широко применяют алюминий и его сплавы (с марганцем, магнием,
кремнием). Алюминий используют для изготовления посуды и деталей аппаратов,
непосредственно контактирующих с пищевыми продуктами. Для этих же целей
применяют сплавы алюминия с кремнием (силумины). Для лужения стальных деталей,
непосредственно контактирующих с пищевыми продуктами, используют олово.
Теплоизоляционные
материалы применяются для уменьшения потери тепла в окружающую среду и снижения
температуры наружных поверхностей аппаратов. Бывают: минерального (асбест,
глина, кизельгур, гипс), растительного (пробка, древесные опилки, измельчённый
торф), животного (шерсть, шёлк, войлок) происхождения.
По
конструктивному оформлению все теплоизоляционные материалы можно подразделить на
четыре группы: засыпные (перлит в засыпке, торфяная крошка), мастичные
(асбозрит, совелит масличный), оберточные гибкие (асботкань, маты и войлок из
минеральной ваты, альфоль), формовочные (скорлупы, цилиндры и плиты из
минеральной ваты, сегменты и торфоплиты, плиты перлитовые).
Электротехнические
материалы могут быть подразделены на две основные группы: материалы с высоким
удельным сопротивлением и электроизоляционные.
2
ОБЗОР ТЕХНИЧЕСКИХ ХАРАКТЕРИСТИК СЕРИЙНО ВЫПУСКАЕМЫХ АППАРАТОВ
Технический
процесс приготовления пищи представляет собой совокупность операций,
посредством которых сырье превращается в готовый продукт. Одной из основных
операций данного процесса является тепловая обработка продуктов, то есть
доведение их до состояния кулинарной готовности, характеризующейся
определенными для каждого вида продукта органолептическими показателями:
консистенцией, вкусом, цветом, запахом.
Тепловая
обработка продуктов производится в тепловых аппаратах, которые можно
классифицировать по технологическому назначению, источникам тепла (видам
энергоносителей), способу обогрева, принципу работы, степени автоматизации.
По
технологическому назначению тепловые аппараты подразделяют на универсальные
(плиты) и специализированные; последние в свою очередь на варочные (котлы,
автоклавы, вакуум-аппараты и т.д.) и подсобные (мармиты, тепловые стойки,
термосы).
По
характеру источника тепла тепловые аппараты делятся на электрические, паровые,
газовые, твердотопливные и жидко-топливные.
По
способу обогрева различают контактные тепловые аппараты и аппараты,
представляющие собой поверхностные теплообменники с непосредственным и
косвенным обогревом. В контактных тепловых аппаратах нагрев обрабатываемого
продукта происходит путем непосредственного соприкосновения с теплоносителем. В
поверхностных теплообменных аппаратах с непосредственным обогревом только от
греющей среды к нагреваемой передается через разделительную стенку, а в
аппаратах с косвенным обогревом - через промежуточный теплоноситель.
По
принципу работы различают аппараты непрерывного действия, в которых загрузка,
тепловая обработка и выгрузка продукта происходят одновременно, и
периодического действия, в которых продукт последовательно загружается,
подвергается тепловой обработке и разгружается.
По
степени автоматизации аппараты подразделяются на неавтоматизированные, то есть
такие, в которых контроль за безопасной работой и соблюдением режима тепловой
обработки осуществляет обслуживающий персонал, полуавтоматизированные, в
которых безопасная работа аппарата обеспечивается приборами автоматики, а режим
тепловой обработки контролируется обслуживающим персоналом, и
автоматизированные, в которых контроль за безопасной работой и соблюдением
теплового режима работы осуществляется приборами автоматики.
В
настоящее время на предприятиях общественного питания эксплуатируются
пищеварочные котлы различных типов, отличающихся способом обогрева,
вместимостью варочного сосуда и видом энергоносителей. В настоящее время
промышленность выпускает неопрокидывающие пищеварочные котлы, вместимостью
варочного сосуда более 100 дм3, а опрокидывающие пищеварочные котлы
менее 100 дм3. Пищеварочные котлы со съемочным варочным сосудом
имеют вместимость менее 60 дм3.
В
зависимости от способа обогрева различают пищеварочные котлы с косвенным и
непосредственным обогревом. Так котлы с непосредственным обогревом могут
работать на твердом топливе, газе и электрическом обогреве.
Пищеварочные
котлы с косвенным обогревом работают при помощи пароводяной рубашки, где в
качестве промежуточного теплоносителя используется дистиллированная вода.
В
зависимости от давления в варочном сосуде все котлы классифицируются на
пищеварочные котлы, которые, работают атмосферном давлении, и автоклавы,
работающие при повышенном давлении.
По
геометрическим размерам варочного сосуда пищеварочные котлы классифицируются на
немодулированные, секционные модулированные под функциональные емкости.
Немодулированные пищеварочные котлы имеют цилиндрическую форму варочного
сосуда. Секционные модулированные котлы и котлы функциональные емкости имеют
варочный сосуд в виде прямоугольного параллелепипеда.
В
настоящее время промышленность выпускает варочные котлы твердотопливные, с
электрическим, газовым и паровым обогревом.
На
предприятиях общественного питания широко применяются пищеварочные котлы с
электрическим обогревом, так как этот вид энергии обладает рядом преимуществ по
сравнению с другими видами энергии. К числу преимуществ относятся: сравнительно
легкое преобразование электрической энергии в тепловую, быстрая и экономичная
передача энергии на далекие расстояния, возможность точного учета, ее расхода,
простота и надежность управления электротепловыми аппаратами, хорошие
санитарно-гигиенические условия на производстве, относительно высокий КПД
оборудования.
Так
КПД твердотопливных тепловых аппаратов составляет 18-27%, газового оборудования
около 40-70%, а электрических - около 50%. того применение газа в качестве
источника
Пищеварочные
котлы с электрическим обогревом обладают рядом существенных преимуществ,
основными из которых являются:
)
быстрота включения и выхода на номинальную мощность;
)
возможность выделения большой тепловой мощности в малом объеме и достижения
высокого уровня Температуры; простота регулирования температурного режима при
высокой степени равномерности нагрева; возможность герметизации рабочего
объема, а следовательно, создания в нем избыточного давления, вакуума или
защитной атмосферы;
)
компактность электрических нагревателей; удобство механизации и автоматизации
работы; улучшение условий труда; высокая экологическая чистота.
3
КОНСТРУКТОРСКИЙ РАЗДЕЛ
.1
Описание конструкции проектируемого аппарата
Рисунок
- 2. Котел пищеварочный КПЭ - 40: 1 - варочный сосуд; 2 - наружный корпус; 3 -
пароводяная рубашка; 4 - днище - диск наружного корпуса; 5 - тэны; 6 - носик; 7
- съемная крышка; 8 - наружный кожух; 9 - тепловая изоляция; 10 - чугунная
вилкообразная станина; 11 - стойка станины; 12 - механизм для поворота котла;
13 - маховик с рукояткой; 14 - водопроводная труба; 15 - водозапорный вентиль;
16 - поворотная трубка - головка; 17 - кран уровня; 18 - манометр; 19 - двойной
предохранительный клапан; 20 - заливная воронка.
Опрокидывающийся
пищеварочный котёл КПЭ-40 (рисунок 2) состоит из варочного сосуда 1 и наружного
корпуса 2, на съемном днище 4 которого смонтированы три тэна 5, находящиеся во
время работы котла в воде. Съемное днище дает возможность быстро заменять тэны.
Пароводяная
рубашка 3 до определенного уровня заполняется дистиллированной или кипяченой
водой (в количестве 3-11 л). При недостаточном количестве воды в рубашке тэны
оголяются, выходят из строя, так как они не рассчитаны на работу в воздушной
среде. Поэтому включать тэны в электросеть следует лишь после того, как
проверен уровень воды в пароводяной рубашке. Максимальный уровень давления в
рубашке поддерживается паровым предохранительным клапаном 19 и контролируется
манометром 18. Рубашка представляет собой герметичный объем, примыкающий с
внешней стороны к обогреваемой поверхности. Промежуточным теплоносителем служит
влажный насыщенный пар. Поддерживая в рубашке постоянное давление, обеспечивает
абсолютное изотермическое поле на стенке варочного сосуда, так как изобарный
процесс для влажного насыщенного пара одновременно является и изотермическим.
Если при этом рассматривать различные зоны рубашки, то в них лишь изменяется
степень сухости пара при строго постоянной температуре.
Температура
пара регулируется путем изменения давления, с помощью электроконтактного
манометра. При этом учитывается, что при наличии в рубашке воздуха температура
греющего пара определяется парциальным давлением пара в паровоздушной смеси и
меньше температуры кипения, соответствующей общему давлению.
Чтобы
исключить корректировку манометрических датчиков, осуществляют продувку
рубашек. Эта операция заключается в вытеснении воздуха из рубашки паром в
период пуска котла в работу.
Кипяченая
вода, залитая в парогенератор котла до крана уровня, нагревается тэнами до
кипения и частично превращается в насыщенный пар, который, соприкасаясь со
стенками варочного сосуда, конденсируется. Освобождающаяся при этом энергия
расходуется на нагрев варочного сосуда и нагруженных в него продуктов, а
конденсат вновь стекает в парогенератор.
При
выключении котла и охлаждении паровой рубашки в результате конденсации пара
резко понижается давление до значений значительно меньше атмосферного. В этом
случае наружная стенка рубашки испытывает внешнее давление атмосферного
воздуха, работает на смятие и может деформироваться по условиям потери
устойчивости. Для исключения этой деформации рубашки снабжают вакуумным
клапаном. Двойной предохранительный клапан (рисунок 7) состоит из парового
клапана, срабатывающего на верхний предел давления и предохраняющего рубашку от
взрыва, и вакуумного клапана, выравнивающего давление в рубашке с атмосферным
при выключении котла и предохраняющего рубашку от смятия, оба клапана
смонтированы в одном корпусе.
Рисунок
7 - Принципиальная схема устройства двойного предохранительного клапана: 1 -
корпус; 2 - золотник парового клапана; 3 - грузовая втулка; 4 - крышка; 5 -
рубашка котла; 6 - золотник вакуумного клапана; 7 - седло вакуумного клапана;
В
нижней части котла установлен кран уровня 17, предназначенный для
контролирования уровня воды, заливаемой в пароводяную рубашку. Нижний уровень
воды в пароводяной рубашке контролируется автоматически с помощью электрода
(защита от «сухого хода»). Автоматическая защита от «сухого хода» должна:
─не
допускать включения котла при недостаточном покрытии тэнов водой;
─
отключать котел от электрической сети при понижении воды в пароводяной рубашке
ниже допускаемого уровня, а также при опрокидывании котла;
─
оповещать световым сигналом обслуживающий персонал о недостаточном уровне воды
в пароводяной рубашке.
При
работе котла может быть осуществлено два режима регулирования нагрева, которые
могут быть заданы с помощью тумблера, находящегося на станции управления:
Режим
1 - доведение содержимого котла до кипения на полной мощности и затем
автоматическое переключение на 1/6 мощности для доваривания. Этот режим
используется при варке супов, борщей и других блюд.
Режим
2 - доведение содержимого до кипения па полной мощности, а затем доваривание за
счет аккумулированного тепла при отключенном котле от электрической сети. Этот
режим используется при варке каш.
3.2
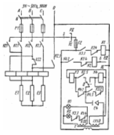
Описание электрической схемы проектируемого аппарата
Электрическая
схема пищеварочного котла КПЭ-40 (рисунок 8). При замыкании пакетного
переключателя Q напряжение из сети поступает через переключатель режима работы
S на трансформатор и загорается лампа H1, сигнализирующая о включении котла.
Рисунок
8 - Электрическая схема котла КПЭ - 40
Если
уровень воды в парогенераторе достигает электрода Е4, цепь катушки реле К3
замыкается, реле срабатывает и его контакты К3.1, К3.2, К3.3 изменяют свое
положение. Через замкнувшийся контакт К3.1 поступает питание на катушку
магнитного пускателя К1, который, замыкая силовые контакты К1.1, К1.2, К1.3,
включает тэны E1, E2, Е3 на полную мощность.
Размыкающий
контакт К1.4 в цепи катушки реле К2 исключает одновременное включение реле К2 и
магнитного пускателя К1. Контакты К3.2 и К3.3, размыкаясь, разрывают
соответственно цепь катушки реле К4 и сигнальной лампы Н2. При достижении в
рубашке котла верхнего заданного предела давления замыкается контакт. В
электроконтактном манометре включается реле К.4, контакты которого К4.1, К4.2,
К4.3. Контакт К4.1, разомкнувшись, отключает катушку реле К3 и его контакты
К3.1, К3.2, К3.3 возвращаются в исходное положение. При этом разрывается цепь
питания магнитного пускателя К1, размыкаются его силовые контакты К1.1, К1.2,
К1.3 и замыкается контакт К1.4. Одновременно замыкается контакт К4.2 и к сети
будет подключено силовое реле К2 (если переключатель режима работы будет
установлен на режим РII, реле К2 не включится, и тэны будут полностью
выключены). Контакты реле К2 поменяют свое положение. Через контакты К2.1 и
К2.3 включатся последовательно два тэна E1 и Е2.
Это
будет соответствовать 1/6 в мощности нагрева. Разомкнувшийся контакт К2.4 дополнительно
исключит возможность включения магнитного пускателя К1, а контакт К2.5
подготовит к включению реле К3.
При
понижении давления в пароводяной рубашке до нижнего предела замкнется контакт
между указательной стрелкой электроконтактного манометра и задатчиком нижнего
предела давления, включится реле К3, его контакт К3.1 замкнется, а контакты
К3.2 и К3.3 разомкнутся.
Если
уровень воды в парогенераторе понизится ниже электрода Е4, цепь питания катушек
реле К3 или К4 оборвется и станет невозможным включение соответственно
магнитного пускателя К1 или реле К2, красная сигнальная лампа Н2 загорится
(сухой ход). В этом случае необходимо рукоятку переключателя 5 поставить в
положение «Выключено» и долить в рубашку котла воду до уровня контрольного
крана.
3.3
Основные характеристики опрокидывающего котла
|
Показатели
|
Тип
- КПЭ-40
|
|
Вместимость
варочного сосуда,дм3
|
40
|
|
Мощность
аппарата,кВт
|
|
|
При
разогреве
|
7,5
|
|
При
кипении
|
0,8
|
|
Расход
газа,м3/ч
|
|
|
При
разогреве
|
-
|
|
При
кипении
|
-
|
|
Количество
тэнов(горелок), шт
|
3
|
|
Диаметр
подводящего газопровода, мм
|
-
|
|
Время
выхода на стационарный режим, мин
|
40
|
|
КПД,%
|
70
|
|
Масса
котла, кг
|
98
|
|
Диаметр
варочного сосуда, м
|
0,425
|
|
Высота
варочного сосуда, м
|
0,375
|
|
Удельная
металлоёмкость, кг/дм3
|
2,5
|
|
Удельная
энергоёмкость, кВт/дм3
|
0,187
|
|
Габаритные
размеры, мм
|
|
|
Длина
|
945
|
|
Ширина
|
640
|
|
Высота
|
1110
|
3.4
Исходные данные для теплового расчёта аппарата
Исходные
данные:
Вместимость
варочного сосуда - 40дм3
Форма
варочного сосуда - цилиндрическая
Диаметр
варочного сосуда - 420мм
Высота
варочного сосуда - 378мм
Ширина
щели греющей поверхности рубашки - 14
Диаметр
кожуха - 520мм
Высота
кожуха - 465мм
Высота
постамента - 250мм
Высота
шейки - 50мм
Толщина
стенки крышки - 1,5мм
Толщина
стенки варочного сосуда - 2,0мм
Толщина
стенки наружного котла - 2,0мм
Толщина
стенки кожуха - 1,0мм
Максимальное
давление в пароводяной рубашке - 140
Максимальное
давление в варочном сосуде - 100
Напряжение
в электрической сети - 220В
Начальная
температура нагреваемой среды - 20
Конечная
температура нагреваемой среды - 95
Время
разогрева котла - 40мин
Начальная
температура промежуточного теплоносителя - 10
Конечная
температура промежуточного теплоносителя - 100
3.5
Тепловой баланс проектируемого аппарата
Составляется
для определения расхода энергоносителя. В зависимости от конкретного типа
аппарата и режима его работы может иметь различное количество составляющих. В
любом случае составлению баланса предшествует глубокое изучение устройства и
принцип действия проектируемого аппарата, а так же технологического процесса,
осуществляемого в рабочей камере аппарата. Это необходимо для чёткого
представления физической картины процесса и уяснения задачи модернизации
аппарата.
Таблица
1.Уравнения теплового баланса
|
Вид
энергоносителя
|
Режим
работы аппарата
|
|
Нестационарный
|
стационарный
|
|
Электричество,
пар
|
Q=Q1+Q5+Q6
|
Q/=Q/1+Q/5
|
Примечание:
индекс «штрих» в формулах таблицы 1 и других означает, что все статьи теплового
баланса соответствуют стационарному режиму работы аппаратов.
Для
расчётов я буду применять рецепт - щи из свежей капусты с картофелем.
Таблица
2.Щи из свежей капусты с картофелем
|
Продукты
|
Вес,
г
|
|
Брутто
|
Нетто
|
|
Капуста
белокочанная
|
250
|
200
|
|
Картофель
|
160
|
120
|
|
Морковь
|
50
|
40
|
|
Петрушка(корень)
|
13
|
10
|
|
Лук
репчатый
|
48
|
40
|
|
Кулинарный
жир
|
20
|
20
|
|
Бульон
или вода
|
800
|
800
|
Количество
полезно используемого тепла Q1, пошедшее
на нагревание продукта или жидкости в рабочей камере аппарата при
соответствующем режиме работы, определяется по формуле:
Где
С - удельная теплоёмкость, кДж/кг*град; - масса, кг;
-
разность между начальной и конечной температурой, град;
-
сумма полезно используемого тепла, израсходованного на нагревание продуктов;-
количество продуктов в рабочей камере аппарата;
Сi
- удельная теплоёмкость, кДж/кг*град;
Мi
- масса, кг;
разность между
конечной и начальной температурами, град.
(
,n,
Сi, Мi,
для отдельного
i-того продукта или частей изделия (корочка, мякиш и т.д.)
Масса
продуктов и жидкости для указанного в курсовом задание блюда определяется по
сборнику рецептур.
Начальная
температура продукта принимается в зависимости от условий хранения его до
закладки в рабочую камеру аппарата.
Теплоёмкость
продуктов принимается из приложения 3(методические
указания),смотреть таблицу 3. Определяется по формуле:
Где
а - влажность продуктов, %;
-
теплоёмкость сухого вещества продукта,
-1,25:1,67,
кДж/кг*град.
Таблица
3. Средняя теплоёмкость пищевых продуктов от 0 до 100
|
Наименование
продуктов
|
Влажность,
%
|
Теплоёмкость,
кДж/кг*град
|
|
Бульон
|
100
|
4,11
|
|
Капуста
белокочанная сырая
|
90
|
3,90
|
|
Картофель
сырой
|
75
|
3,52
|
|
Петрушка
(корень)
|
65
|
3,18
|
|
Лук
репчатый
|
80
|
3,76
|
|
Морковь
сырая
|
86
|
3,80
|
|
Кулинарный
жир
|
100
|
1,68
|
Найдём
теплоёмкость продуктов:
1.
4,231
кДж/кг*град
2.
4,161
кДж/кг*град
3.
4,0225
кДж/кг*град
4.
3,8365
кДж/кг*град
5.
4,104
кДж/кг*град
6.
4,1354
кДж/кг*град
7.
4,2068
кДж/кг*град
Найдём
W:
=
нетто * 40 / 1000 (3)
. Wбульона=800*40/1000=32
л
. Wкапуста
бел.сырая=200*40/1000=8 кг
. Wкартофель=120*40/1000=4,8
кг
4. Wпетрушка(корень)
=10*40/1000=0,4 кг
5.
40*40/1000=1,6
кг
6.
=40*40/1000=1,6
кг
7.
*40/1000=0,8
л
Нестационарный
режим Q1:
Q1=4,231*32(100-10)+4,161*8(100-8)+4,0225*8(100-8)+3,8365*0,4(100-8)+4,104*1,6(100-8)+4,1354*1,6(100-8)+4,2068*0,8(100-8)=12185,28+
,496+2960,56+141,1832+604,1088+608,73088+309,62048=19871,981кДж
Расход
тепла на испарение жидкости при соответствующем режиме тепловой обработке
продукта определяется по формулам:
,
кДж - нестационарный (4)
,кДж
-
стационарный (5)
Где
r-скрытая теплота парообразования, кДж/кг,
(принимается
по приложению 5, в методических указаниях)
-
масса испарившийся жидкости, кг
Найдём
Q1 для наиболее распространенных аппаратов (пищеварочные котлы):
Нестационарный
режим:
н)
кДж
(6)
Где
с - удельная теплоёмкость воды, кДж/кг*град;- количество нагреваемой воды, кг;
н-
конечная и начальная температура воды,
;
-
количество
воды, испарившейся при нестационарном режиме работы аппарата, кг.
Стационарный
режим:
/=
/
,
кДж (7)
Где
/
- количество воды, испарившейся при стационарном режиме работы
аппарата,
кг;- скрытая теплота парообразования воды, кДж/кг.=2500 кДж/кг
Таблица
4.Плотность продуктов
|
Продукты
|
Плотность
,кг/дм3
|
Брутто,
кг
|
Нетто,
кг
|
|
Капуста
|
1,1
|
0,25
|
0,2
|
|
Картофель
|
0,9
|
0,16
|
0,12
|
|
Морковь
|
1,1
|
0,05
|
0,04
|
|
Петрушка
(корень)
|
0,9
|
0,013
|
0,01
|
|
Лук
репчатый
|
0,9
|
0,048
|
0,04
|
|
Кулинарный
жир
|
0,93
|
0,02
|
0,02
|
|
Бульон
(вода)
|
1
|
0,8
|
0,8
|
Для
расчёта Q1 по нетто, рассчитаем:
1) Найдём
объём: V=
(8)
Vкапуста
=
3
Vпетрушка
=
3
картофель =
3
Vкулинарный жир =
3морковь
=
3
Vбульон
=
3лук
репчатый =
3
∑=1,279м3
Коэффициент
заполняемости:
*0,85=34
дм3
Количество порций:
Коэф.заполн./
∑объёма
= 34/1,271 = 26,583
порций
2) Продукты
загружаемые в котёл:
Количество
порций*V
Капуста
26,6*0,181=4,81
Картофель
26,6*0,133=3,53
Морковь
26,6*0,036=0,95
Петрушка
26,6*0,01=0,29
Лук
репчатый 26,6*0,044=1,17
Кулинарный
жир 26,6*0,021=0,55
Бульон
26,6* 0,853=22,6
∑продуктов
загруж в котёл = 33,9
Для
расчёта Q1 по брутто, рассчитаем:
1) Найдём
объём: V=
капуста
=
3
Vпетрушка
=
3
картофель =
3
Vкулинарный жир =
3морковь
=
3
Vбульон
=
3лук
репчатый =
3
∑=1,39м3
2) Коэффициент
заполняемости:
*0,85=34
дм3
3) Количество
порций:
Коэф.заполн./∑объёма
= 34/1,39 = 24,5 порций
4) Продукты
загружаемые в котёл:
Количество
порций*V
Капуста
24,5*0,227=5,56
Картофель
24,5*0,177=4,33
Морковь
24,5*0,045=1,10
Петрушка
24,5*0,014=0,34
Лук
репчатый 24,5*0,053=1,29
Кулинарный
жир 24,5*0,021=0,51
Бульон
24,5* 0,853=20,8
∑продуктов
загруж в котёл = 33,93
Принимаем
=5-7%
Количество
испарившийся жидкости *продолжительность варки
,05*2ч
=10% =0,1
,1*33,93=3,39
-
Рассчитываем
Q1 для нестационарного режима:
1=
19871,981+7627,5 = 27499,481 кДж
Рассчитываем
Q1 для стационарного режима:
1/=
2250 * 3,39 = 7627,5 кДж
Расчет
полезно используемого тепла приведены в приложении А, таблицы 1
Потери
тепла в окружающую среду наружными ограждениями аппарата Q5,
кДж
Где
n - количество элементов ограждения котла (боковые стенки, постамент,
крышка)
Для
каждого элемента ограждения
-
площадь поверхности, м2;
,
- коэффициент теплоотдачи, Вт/м2*град;
,
-
средние температуры;
-
время разогрева аппарата до стационарного режима, ч;
-
время, определяющее стационарный режим работы аппарата, ч;
-
температура окружающей среды (воздуха), принимается равной 25°С
На
основании испытаний аппаратов можно принять следующие значения средней
температуры ограждения:
|
Вид
поверхности
|
|
|
|
Крышка
двухслойная
|
45
|
70
|
|
Боковая
теплоизоляционная поверхность
|
40
|
60
|
|
Поверхность
остальных Ограждений
|
30
|
40
|
Для
того чтобы найти Q5, для стационарного и для нестационарного режима,
нужно сначала найти:
,
Nu,
Nu/,
.
Показатели
физических свойств воздуха взяты из таблицы 5 при средней температуре
пограничного слоя воздуха
около поверхности
ограждения:
Таблица
5. Физические параметры воздуха
|
Режим:
|
|
,
кг/м3
|
Cр,
кДж/кг*град
|
𝝀,
Вт/м*град
|
а*10-5,
м2/c
|
v*10-6,
м2/c
|
Pr
|
|
Стацио-
нарный
|
100
|
0,946
|
1,0090
|
0,0322
|
3,36
|
23,13
|
0,688
|
|
Нестацио-
нарный
|
50
|
1,093
|
1,0048
|
0,0284
|
2,56
|
17,95
|
0,698
|
Крышка
двухслойная:
Боковая
теплоизоляционная поверхность:

Поверхность
остальных ограждений:
Коэффициент
объёмного расширения, м2/c
Крышка
двухслойная:
Боковая
теплоизоляционная поверхность:
пищеварочный котел электрический теплоноситель
Поверхность
остальных ограждений:
Критерии
Грасгофа(Gr) и Прандля(Pr) рассчитывается по следующим формулам:
;
;
Где
v, v/ - коэффициент кинематической вязкости, м2;
𝝀,𝝀͗/
- коэффициент теплопроводности, Вт/м*град;
а,
а/ - коэффициент температуропроводности, м2/c;
β,
β/ - коэффициент
объёмного расширения, 𝚤/град.
Рассчитываем
критерии Грасгофа:
Крышка
двухслойная:
0,0325
0,0026
Боковая
теплоизоляционная поверхность:
0,00327
0,00026
Поверхность
остальных ограждений:
0,00333
0,00027
Рассчитываем
критерии Прандтля:
Крышка
двухслойная, боковая теплоизоляционная поверхность, поверхность остальных
ограждений:
Крышка
двухслойная:
0,0026
0,0018
18
Боковая
теплоизоляционная поверхность:
0,00026
0,00018
1,8
Поверхность
остальных ограждений:
0,00027
0,00018
1,8
Принимаем
,
значения с и n принимаются следующие:
с
= 0,135; n = 1/3
Коэффициент
теплоотдачи конвекций определяется по критериальному
уровню для свободной конвекции в неограниченном пространстве:
Критерий
Нуссельта:
Коэффициент
теплоотдачи конвекцией, Вт/м2•град
Критерий
Нуссельта:
Крышка
двухслойная:
77,9
=42,04
Боковая
теплоизоляционная поверхность:
40,35
=42,04
Поверхность
остальных ограждений:
40,35
=84,7
Коэффициент
теплоотдачи конвекцией, Вт/м2•град:
Крышка
двухслойная:
6,63
Вт/м2•град
=
3,15 Вт/м2•град
Боковая
теплоизоляционная поверхность:
3,43
Вт/м2•град
3,15
Вт/м2•град
Поверхность
остальных ограждений:
3,43
Вт/м2•град
6,36
Вт/м2•град
Найдём
абсолютные температуры ограждения при стационарном и нестационарном режимах:
Коэффициент
теплоотдачи лучеиспусканием определяется по формулам,
Вт/м2•град:
Где
-
коэффициент лучеиспускания Сs поверхности, Вт/м2*град
(принимаем из таблицы 6);
Таблица
6. Коэффициент лучеиспускания Сs
|
Наименование
материала
|
Поверхность
|
Сs,
Вт/м2*К4
|
|
Металлы:
Сталь листовая
|
Чёрная
матовая
|
1,31
|
𝜺
- степень черноты полного нормального излучения поверхности;
C0
- коэффициент
лучеиспускания абсолютно черного тела;
0
=5,67
Тв
- температура
воздуха, К
Тв
= 273+25 = 298 К
-
абсолютные температуры ограждения при стационарном и нестационарном режимах:
,
К (23)
,
К
(24)
Крышка
двухслойная:
К
К
Боковая
теплоизоляционная поверхность:
К
К
Поверхность
остальных ограждений:
К
К
Найдём
коэффициент теплоотдачи лучеиспусканием:
Крышка
двухслойная:
=
1,53 Вт/м2•град
=
1,73 Вт/м2•град
Боковая
теплоизоляционная поверхность:
=
1,49 Вт/м2•град
=
1,65 Вт/м2•град
Поверхность
остальных ограждений:
=
1,41 Вт/м2•град
=
1,49 Вт/м2•град
В
процессе отдачи тепла ограждением аппарата имеет место теплоотдача
лучеиспусканием и конвекцией, поэтому результирующий коэффициент теплоотдачи от
поверхности ограждения в окружающую среду (воздух) состоит из двух слагаемых.
Коэффициент
теплоотдачи аппарата, Вт/м2• град:
Найдём
:
Крышка
двухслойная:
8,16
Вт/м2• град
4,68
Вт/м2• град
Боковая
теплоизоляционная поверхность:
4,92
Вт/м2• град
4,8
Вт/м2• град
Поверхность
остальных ограждений:
4,84
Вт/м2• град
7,85
Вт/м2• град
Найдём
потери тепла в окружающую среду наружными ограждениями аппарата Q5,
кДж:
Потери
тепла на разогрев конструкции аппарата Q6,
определяется по формуле:
Где
∑ - сумму потерь тепла;
n
- число элементов конструкции аппарата;
удельная
теплоёмкость, принимается 0,46кДж/кг*град;i - масса, кг;
средняя
конечная температура,
.
Для
того чтобы найти Q6, нужно найти следующие показатели.
Масса
отдельного элемента конструкции рассчитывается по формуле:
=
7900кг/м3-
плотность материала
Где
-
объём материала элемента конструкции, м3.
=
0,00076 м3
=
0,000525 м3
=
0,00063 м3
Где
-
принимается по чертежу или реальному аппарата, м;
-
площадь поверхности элемента аппарата, м2.
Значения
с приведены в таблицы 7.
Таблица
7 Теплофизические свойства материалов конструкции и промежуточных
теплоносителей
|
Наименование
материала
|
|
кг/м3
|
с,
кДж/кг*град
|
|
Сталь
|
20
|
7900
|
0,46
|
Значения
р приведены в таблицы 8.
Таблица
8 Теплоизоляционные материалы
|
Наименование
Материала
|
Плотность,
кг/м3
|
Максимальная
температура применения,
|
Коэффициент
теплопроводности в зависимости от средней температуры изоляции 𝝀,
Вт/м*град
|
|
Альфоль
Гофрированная
|
20 40
|
350
|
0,059+0,00026
|
Найдём
потери тепла на разогрев конструкции аппарата Q6:
0,46
6,04
4,14
(60-25)+0,46
4,97
150-25)
= 505,1кДж
Сводная
таблица теплового баланса
|
Статья
теплового баланса
|
Количество
тепла (кДж) при режиме работы аппарата
|
|
Нестационарном
|
Стационарном
|
|
Q1
|
27499,481
|
7627,5
|
|
Q5
|
|
|
|
Q6
|
505,1
|
0
|
|
Итого
|
28353,08
|
7885,8
|
Определение
расхода теплоносителя:
Мощность:
,кВт
(30)
(31)
Найдём
мощность нагревательных элементов:
Расчёт
тепловой изоляции:
Средняя
температура изоляции высчитывается по формуле:
=
(32)
Коэффициент
теплопроводности альфоли гофрированной поверхности в сухом состоянии равен:
𝝀 =
0,059+(0,00026
=0,084Вт/(м2*град)
(33)
Расчёт
толщины слоя альфоли для тепловой изоляции производится по формуле:
(34)
Листы
альфоля выпускаются толщиной 8-10мм. Толщина слоя альфоля для теплоизоляции
принимается 16мм (2*8мм).
В
результате расчёта теплового баланса КПЭ-40 получилось, что при нестационарном
режиме котла на нагревание продуктов уходит 27499,481кДж, на потери тепла в
окружающею среду наружными ограждениями аппарата
, на потери тепла на разогрев
конструкции аппарата 505,1кДж.
При
стационарном режиме работы котла нагревание продуктов уходит 7627,5кДж, на
потери тепла в окружающую среду наружными ограждениями аппарата
кДж.
Для
теплоизоляции котла по результатам расчётов принято два слоя альфоли толщиной
8мм.
Расчет
Тэнов
Порядок
расчета ТЭНа выполняется в три этапа:
─
определение размера трубки;
─
расчет размера проволоки;
─
определение размеров спирали.
Длина
активной части трубки ТЭНа LА, м, составляет
А=P/(π×Dт×Wт)
(35)
где
Dт - диаметр трубки ТЭНа, м.
Длина
активной части трубки ТЭНа LА, м, составляет
А=P/(π×Dт×Wт)
Ртэнов
= 7,5 кВт
Количество
тэнов = 3
Мощность
1 тэна = 2,5кВт
А=2500/3,14×0,016×105=0,49
м.
Длина
активной части трубки ТЭНа LAO,м, после опрессовки составляет
AO=
LА / φ (36)
где
φ
- к.оэффициент
удлинения трубки в результате опрессовки, φ=1,15.
LAO=
0,49/1,15=0,42 м
Полную
развернутую длину трубки после опрессовки LТ,м, определяем по
формуле
Т=LА+2Lп
(37)
где
Lп - длина пассивного конца трубки ТЭНа, м.
Т=0,49+2×0,1=0,69
м
Электрическое
сопротивление проволоки тэна R, Ом, после опрессовки составляет
=U2/P
(38)
гдеU
- напряжение сети, В;- мощность одного тэна, Вт.
=3802/2500=144400/2500=57,7
Ом
Электрическое
сопротивление проволоки тэна R0, Ом, до опрессовки составляет
0
=
λr×R
(39)
где
λr
- коэффициент изменения сопротивления проволоки в результате опрессовки, λr=1,3.
R0=
1,3×57,7= 75,08Ом
Удельное
сопротивление проволоки gt,Ом*м, при рабочей температуре определяем
по формуле
t=
g20 (1+ λ(t-20))
(40)
где
g20 - удельное сопротивление проволоки при рабочей температуре 20 C,
Ом*м;
λ
- температурный
коэффициент, учитывающий изменение удельного сопротивления проволоки при изменении
температуры, град-1;- рабочая температура проволоки, С.
t=
1,10×10-6
(1+0,14*10-3(950-20))=1,24*10-6 Ом*м
Диаметр
проволоки ТЭН d, м, определяем по формуле
=
3√(4gt ×P2 / π2 Wп
U2) (41)
гдеd
- диаметр проволоки ТЭН, м.
=
3√(4*1,24*10-6 (3000)2 )/(9,8*18*104
(380)2)=0,00055 м
Принимаем
d=0,0006 м,
Определяем
длину проволоки ТЭН Lпр, м из выражения
пр=0,785× R0×d2пр / gт
(42)
где
Lпр - длина проволоки ТЭНа.
lпр=
0,785×62,53×(0,0006)2/1,24×10-6=11,7
м
Проверяем
значение фактической удельной поверхностной мощности на проволоке из выражения
пф=P/
π dпр lпр
(43)пф=3000/3,14×0,0006*11,7=136098 Вт/м2.
Длину
одного витка спирали lв, м, определяем по формуле
в=1,07*
π (dc +dпр)
(44)
где1,07
- коэффициент увеличения диаметра спирали после снятия ее со стержня намотки.c
- диаметр стержня намотки, м, выбирают из конструктивных соображений dc=0,003…0,006
м.
в=1,07*3,14*(0,006+0,0006)=0,022м
Количество
витков спирали n, шт, составляет
=
lпр / lв (45)
гдеn
- количество витков спирали, шт
=11,7/0,022=532
шт,
Расстояние
между витками спирали a, м, определяем по формуле
a=
LА - n× dпр
/ n (46)
а=
(0,59-532×0,0006)/532=0,0007 м
Шаг
спирали s, м, определяем по формуле
=a+
dпр (47)
Где
s - шаг спирали, м.
=
0,0007+0,0006=0,0013м
Коэффициент
шага Кш, определяем по формуле
Кш
= S/ dпр (48)
Где
Кш - коэффициент шага.
Кш
= 0,0013/0,0006=2,2
Коэффициент
стержня намотки Кс, определяем по формуле
Кс=dc/
dпр (49)
Где
Кс - коэффициент стержня намотки.
Кс=0,006/0,0006=10,
Диаметр
спирали ТЭНа dсп, м, составляет
dсп
= dпр (Кс +2) (50)
где
dсп - диаметр спирали ТЭНа, м.
сп = 0,0006×(10+2)=0,0072 м
Общая
длина проволоки l0, м, с учетом навивки на концы контактных стержней
по 20 витков составляет:
0= lпр +2×20lв (51)
гдеl0
- общая длина проволоки, м.
0=11,7+2*20*0,02=19,7м
Мощность
одного тэна составила 2,5кВт, длина активной части трубки ТЭНа LА составила
0,49 м, полную развернутую длину трубки после опрессовки LТ =0,69м.
Электрическое сопротивление проволоки тэна R, Ом, после опрессовки составляет
R= 57,7 Ом, Диаметр проволоки ТЭН d=0,0006м.
Длина
проволоки ТЭН Lпр =11,7м, длина одного витка спирали lв =
0,022м.
Количество
витков спирали n = 532 шт, Расстояние между витками спирали a = 0,0007 м, шаг
спирали s = 0,0013м, диаметр спирали ТЭНа dсп = 0,0072 м
Общая
длина проволоки l0, м, с учетом навивки на концы контактных стержней
по 20 витков составляет 19,7 м
4
ЭКСПЛУАТАЦИОННО-ЭКОНОМИЧЕСКИЙ РАЗДЕЛ
.1
Требования к эксплуатации аппарата
Правильная
эксплуатация пищеварочных аппаратов должна обеспечить, кроме выполнения ими
основного технологического назначения, максимальное повышение эффективности и
безопасности их работы. При эксплуатации пищеварочных аппаратов повышение
эффективности их работы может быть достигнуто за счёт выполнения следующих правил:
1. Максимально
возможное и своевременное удаление воздуха из тех частей аппаратов (рубашка,
рабочие камеры), в которых происходит теплоотдача путём конденсации пара.
Присутствия воздуха в паре, даже в небольших количествах, сильно уменьшает
коэффициент теплоотдачи при конденсации пара. Для удаления воздуха при
заполнении рубашки водой, и разогреве аппарата открывается воздушный кран,
воздушный клапан двойного предохранительного клапана или кран наполнительной
воронки. Время выдержки этих кранов (клапанов) в открытом состоянии должно
соответствовать данным инструкции по эксплуатации аппарата.
2. Полное
использование рабочих камер аппаратов. Нецелесообразно, например,
эксплуатировать пароварочный аппарат при загрузки продуктами не всех его камер
или при, неполной загрузке какой - либо камеры. Это же относится и к заполнению
продуктами варочных сосудов котлов и автоклавов, рабочий объем которых должен
использоваться полностью(уровень жидкости на 8-12см ниже верхней кромки
сосуда).
3. Своевременная
очистка (мытьё) рабочих камер аппаратов. Эта операция должна выполняться при
смене продуктов, особенно при их несовместимости. Например, после варки рыбного
супа варка молочного супа должна начинаться только после тщательного мытья
варочного сосуда. В данном аппарате целесообразно приготовлять по возможности
один и тот же вид изделий. При этом происходит существенная экономия теплоты и
отпадает необходимость в частой мытье рабочих камер.
Безопасные
условия эксплуатации пищеварочных аппаратов в значительной мере обеспечиваются
установленной на них арматурой: двойным предохранительным клапаном, клапаном -
турбинкой, мановакуумметром и др.
Если
при работе котла возникает необходимость открыть его герметично закрытую
крышку, то приблизительно за 5 минут до этого следует прекратить подачу пара,
благодаря чему небольшое избыточное давление в варочном сосуде упадёт.
Открывать крышку можно лишь после сброса избыточного давления с помощью
продувочного крана.
В
процессе эксплуатации пищеварочных аппаратов нужно следить за исправной работой
арматуры, в частности за тем, чтобы в клапане - турбинке, пароотводе и сливном
кране не скапливались частички пищи.
4.2
Технико-экономические показатели аппарата
Анализ
экономической эффективности проектируемого аппарата проводится по показателям
Коэффициент
полезного действия:
. (52)
Удельная
объемная тепломощность рабочей камеры:
, (53)
где
V - объем рабочей камеры, м3.
Удельный
расход тепла:
, (54)
где
Q - подведенное тепло, кДж;- производительность аппарата, кг/ч.
Видимое
тепловое напряжение поверхности нагрева рабочей камеры:
, (55)
где
F - площадь поверхности нагрева рабочей камеры, м2.
Действительно
тепловое напряжение поверхности нагрева рабочей камеры:
. (56)
Удельная
теплоемкость аппарата:
; (57)
где
M - масса аппарата, кг;- объем рабочей камеры, м3.
Результаты
расчётов приведены в приложении Б, таблицы 2
ВЫВОД
Разработанный
в данном курсовом проекте котел пищеварочный электрический на 40 дм3
по сравнению с прототипом имеет больший КПД, требуется меньшее количество тепла
на разогрев конструкции. Это объясняется использованием современной
теплоизоляции, которая, благодаря своему строению, отдает меньшее количество
тепла в окружающую среду.
Также
котел обладает высокой степенью надежности, создает оптимальные условия работы
для обслуживающего персонала, облегчает их труд; повышает производительность,
требованиям техники безопасности и производственной санитарии, обеспечивая
безопасность обслуживающего персонала.
СПИСОК
ЛИТЕРАТУРЫ
1.
Оборудование предприятий общественного питания. Тепловое оборудование: методические
указания к выполнению курсового проекта/ [сост.: доцент Н.П. Коршунов; ст.
преподаватель Е.А. Соколова]. - 3-е изд. - Новосибирск: СибУПК, 2010, - 68 с.
.
Дорохин В.А. Тепловое оборудование предприятий общественного питания. - Киев:
Вища школа, 1987.
.
Вышелесский А.Н. Тепловое оборудование предприятий общественного питания. - М.:
Экономика, 1976.
.
Белобородов В.В., Гордон Л.И. Тепловое оборудование предприятий общественного
питания. - М.: Экономика, 1983.
.
Сборник рецептур блюд и кулинарных изделий для предприятий общественного
питания. - М.: Экономика, 1982.
.
ГОСТ 13268-83 (СТ СЭВ 171-75). Электронагреватели трубчатые. - М.: Издательство
стандартов, 1984.
.
http://www.bestreferat.ru/referat-193360.html