|
Защищаемый элемент
|
Тип применяемой защиты
|
Реализация на МП элементной базе
|
Количество
|
|
ВЛ 220 кВ
|
ДФЗ - осн
|
ШЛ 2604.12
|
4+4 полукомплекта на противоположной стороне ВЛ
|
|
|
ДЗ и ТНЗНП - рез.
|
ШЛ 2606.14 16.10
|
4
|
|
|
АУВ, АПВ, УРОВ
|
ШЛ 2606.16
|
4
|
|
ВЛ 35 кВ
|
ДЗ - осн.
|
ШЛ 2606.14 16.10
|
4
|
|
|
ТО - рез. + упр. выкл.
|
ШЛ 2606.16
|
4
|
|
|
ПНДЗ
|
ЭПЗ 1637-91
|
2
|
|
КЛ 10 кВ
|
ТО, МТЗ, СЗЗ
|
ТОР 200
|
16
|
|
ОВ 220 кВ
|
ДЗ и ТНЗНП, АУВ
|
ШЛ 2606.12
|
1
|
|
ШСВ 220 кВ
|
II
ст. ток. защ. и ТНЗНП, АУВ
|
ШЛ 2606.19
|
1
|
|
СВ 35 кВ
|
ТСЗ
|
ШЛ 2606.19
|
1
|
|
СВ 10 кВ
|
ТСЗ
|
ТОР 200-С
|
2
|
|
Ш 220 кВ
|
ДЗШ
|
ШШ 2310.12
|
1
|
|
Ш 35 кВ
|
ДЗШ
|
ШШ 2310.12
|
1
|
|
Дуговая защита 10 кВ
|
|
ОВОД-М
|
|
|
Тр-р 220/35/10 кВ РБСГ 10 кВ
|
ДЗТ - осн; защита реактора
|
ШТ. 2108.13 08.13
|
2
|
|
МТЗ-рез.+АУВ, АРНТ
|
ШТ. 2108.13 08.16
|
2
|
|
Газовая защита
|
РГТ50
|
2
|
Расчет защиты
Исходные данные:
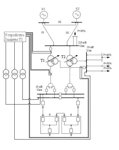
Защищаемый объект - трехобмоточный
трансформатор типа ТДТН-63000/220. Схема защищаемого объекта представлена на
рисунке 2.9.
Рис. 2.9
Защищаемый трансформатор Т1 имеет
следующие параметры:
схема соединения У/ У /Д-00-11;
номинальная мощность Sном = 63 МВА;
номинальное напряжение обмотки
высшего напряжения Uном, в = 230 кВ;
номинальное напряжение обмотки
среднего напряжения Uном, с = 38.5 кВ;
номинальное напряжение обмотки
низшего напряжения Uном, н = 11 кВ;
напряжение короткого замыкания Uк
в-с = 11%;
напряжение короткого замыкания Uк
в-н = 28,8%;
напряжение короткого замыкания Uк
с-н = 12,6%;
пределы регулирования ±12*1%, ∆Uрег
= ±0, 12.
Коэффициент трансформации измерительных
трансформаторов тока со стороны ВНтт, в = 200 А / 5 А; со стороны СН Kтт, с =
1000 А / 5 А; со стороны НН Kтт, н = 5000 А / 5 А.
Коэффициент возврата всех
максимальных измерительных органов в расчетах принимается равным 0.95, а
минимальных - 1.05.
Расчет номинального тока
трансформатора.
Номинальный ток трансформатора со
стороны ВН:
Номинальный ток
трансформатора со стороны СН:
Номинальный ток
трансформатора со стороны НН:
Выбор рабочих
ответвлений токовых входов терминала
Вторичный номинальный
ток защищаемого трансформатора со стороны ВН:
Номинальный ток
ответвления токового входа терминала
, к которому
производится подключение вторичных токовых цепей ТТ со стороны ВН, должен
удовлетворять условию:
В соответствии с данным
условием и с таблицей В.1 принимаем величину
5 А.
Вторичный номинальный
ток защищаемого трансформатора со стороны СН:
Номинальный ток
ответвления токового входа терминала
, к которому
производится подключение
вторичных токовых цепей ТТ со стороны СН, должен удовлетворять условию:
В соответствии с данным
условием и с таблицей В.1 принимаем величину
5 А.
Вторичный номинальный
ток защищаемого трансформатора со стороны НН:
Номинальный ток
ответвления токового входа терминала Iном, птт, н, к которому производится
подключение вторичных токовых цепей ТТ со стороны НН, должен удовлетворять
условию:
В соответствии с данным
условием и с таблицей В.1 принимаем величину
5 А.
Определение параметров
трансформатора и расчет токов КЗ
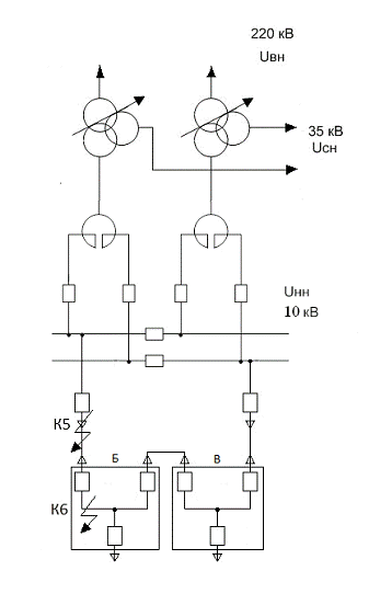
Рис. 2.10 - Схемы
замещения сети и защищаемого объекта
По каталожным значениям
напряжений КЗ для пар обмоток определим напряжения КЗ для лучей схемы
замещения:
Определим реактивные
сопротивления обмоток трансформатора:
При расчетах токов КЗ
для трансформаторов с РПН следует учесть изменение сопротивления за счет
регулирования напряжения:
.
Определение
сопротивления линии на стороне ВН:
Определения
сопротивления системы:

Преобразуем
сопротивление Л1, Л2, Л3 из треугольника в звезду:
Определение
сопротивления при отключенной Л1:
Определение
сопротивления при отключенной Л2:
Определение
сопротивления при отключенной Л3:
Получили:
, а
.
Сопротивление реактора
для проверки чувствительности за реактором:
Приведенное к ВН:
Определим токи КЗ.
Ток трехфазного КЗ в
точке К1 в максимальном режиме -
:
Ток двухфазного КЗ за
реактором в минимальном режиме -
:
Ток двухфазного КЗ в
точке К1 в минимальном режиме -
, приведенный к стороне
НН:
Ток трехфазного КЗ в
точке К2 в максимальном режиме -
:
Приведем
к
относительным единицам трансформатора:
.
Ток междуфазного КЗ в
точке К2 в минимальном режиме -
Ток междуфазного КЗ в
точке К2 -
,
приведенный к стороне CН:
Для расчета междуфазного
напряжения обратной последовательности в месте установки защиты при
металлическом КЗ между двумя фазами в режиме, обуславливающем наименьшее
значение этого напряжении, можно использовать следующее выражение:
Выбор уставок
дифференциального органа с торможением
Рис. 2.11
Начальный
дифференциальный ток срабатывания выбираем по условию отстройки от тока
небаланса в нормальном режиме работы трансформатора:
,
где
-
коэффициент отстройки, учитывающий ошибки расчета и необходимый запас;
- расчетный ток
небаланса;
- коэффициент,
учитывающий переходный режим (наличие апериодической составляющей тока);
- относительное
значение полной погрешности трансформаторов тока, соответствующее
установившемуся режиму КЗ или качаний;
- погрешность,
обусловленная регулированием напряжения под нагрузкой на сторонах защищаемого
трансформатора и принимается равной половине используемого диапазона
регулирования;
- погрешность
выравнивания токов плеч в терминале защиты;
− относительный
ток, равный номинальному.
Уставку примем равной
.
Начальный тормозной ток.
Для трансформатора, не
являющимся пускорезервным и на котором невозможно несинхронное АВР, уставка
принимается равной 1,0.
Уставку примем равной
.
Тормозной ток блокировки
принимаем
равным 1.5 при
.
Уставку примем равной
.
Коэффициент торможения
определяется по выражению:
где
−
относительный расчетный дифференциальный ток срабатывания при расчетном внешнем
КЗ;
- коэффициент отстройки;
- расчетный ток
небаланса при
;
- начальный
дифференциальный ток срабатывания;
- максимальный
расчетный ток в относительных единицах, равный току, проходящему через
защищаемую зону при расчетном внешнем (как правило, трехфазном) металлическом
КЗ на стороне, где рассматривается повреждение.
- начальный тормозной
ток.
Уставку примем равной
.
Для отстройки
дифференциального органа от БТН, а также для дополнительного торможения защиты
в режиме внешнего КЗ предусмотрена блокировка по второй гармонике, которая
реагирует на отношение модуля второй гармоники дифференциального тока к модулю
основной гармоники.
Уставку принимаем равной
Программную накладку N11
устанавливаем в положение «1» (режим непрерывной работы).
Уставка отстраивается от
бросков тока намагничивания и токов небаланса при внешних КЗ.
Отстройку от бросков
тока намагничивания обеспечивается исходя из условия
Отстройка от
максимального тока небаланса при внешних КЗ производится по выражению:
,
где
-
коэффициент отстройки, принимаем равным 1,5;
-относительный расчетный
ток небаланса при
;
- максимальный расчетный
ток при расчетном внешнем металлическом КЗ на стороне, где рассматривается
повреждение.
Значение уставки
выбираем равным максимальному значению из двух полученных.
Уставку примем равной
Iдто = 600%.
Выбор уставки и проверка
чувствительности МТЗ ВН
Выбор ИО максимального
тока
Уставка отстраивается от
максимального тока нагрузки с учетом самозапуска двигательной нагрузки:
где
-
коэффициент запаса по избирательности;
= 1,5 - коэффициент
самозапуска, учитывающий увеличение тока заторможенной двигательной нагрузки
после восстановления напряжения;
= 0,95 - коэффициент
возврата;
- максимальный ток
нагрузки.
Произведем согласование
по чувствительности МТЗ ВН с наиболее чувствительными ступенями защит от
многофазных КЗ предыдущих элементов.
Согласование МТЗ
выполняется по выражению:
,
где
=
1.1 - коэффициент отстройки;
= 1 - коэффициент
токораспределения, равный отношению тока в месте установки рассматриваемой
защиты к току в смежном элементе, с защитой которого производится согласование;
= 200 А - ток
срабатывания максимальной токовой защиты предыдущего элемента, приведенный к
стороне ВН защищаемого трансформатора, с которой производится согласование.
Уставку примем равной
максимальному значению из двух полученных - 351,5 А.
Для задания уставки в
терминале величину полученного значения уставки рассчитаем в процентах от
номинального тока терминала:
где
=
5 А - номинальный ток ответвления токового входа терминала, к которому
производится подключение вторичных токовых цепей ТТ;
= 5 А,
=
200 А - вторичный и первичный номинальные токи ТТ стороны ВН.
Значение уставки в
первичных величинах, приведенных к стороне ВН, равно 352 А.
Рассчитаем коэффициент
чувствительности
где
=
219,7 А - минимальное значение тока в месте установки защиты при междуфазном КЗ
на стороне низшего напряжения трансформатора в конце защищаемой зоны.
Коэффициент чувствительности
оказался меньше 1,2, требуется повышение чувствительности, т.е. МТЗ ВН нужно
выполнять с пуском по напряжению. Программную накладку N16 устанавливаем в
положение «1».
где
-
коэффициент запаса по избирательности;
= 0,95 - коэффициент
возврата;
- максимальный ток
нагрузки.
Для задания уставки в
терминале величину полученного значения уставки рассчитаем в процентах от
номинального тока терминала:
где
=
5 А - номинальный ток ответвления токового входа терминала, к которому
производится подключение вторичных токовых цепей ТТ;
= 5 А,
=
200 А - вторичный и первичный номинальные токи ТТ стороны ВН.
Значение уставки в
первичных величинах, приведенных к стороне ВН, равно 300 А.
Рассчитаем коэффициент
чувствительности:
где
=
219,7 А - минимальное значение тока в месте установки защиты при междуфазном КЗ
на стороне низшего напряжения трансформатора в конце защищаемой зоны. Если
рассмотреть КЗ в точке до реактора, то
А коэффициент чувствительности будет равен:
По исходным данным эквивалентное сопротивление системы имеет очень
большое значение, для реальных систем оно значительно меньше, поэтому ток КЗ за
реактором был бы больше, что повлекло бы увеличение чувствительности.
Уставку примем равной
=
117%
Выбор выдержки времени
Срабатывание защиты на
отключение выключателей всех сторон силового
трансформатора с
запретом АПВ и пуск УРОВ выключателя ВН производится с выдержкой времени DТ39.
Выдержку времени
выбираем по условию согласования с последними, наиболее чувствительными
ступенями защит от многофазных КЗ предыдущих элементов, в частности с
максимальными токовыми защитами, установленными на сторонах того же или более
низкого напряжения защищаемого трансформатора:
где
=
500 мс - время срабатывания максимальной токовой защиты предыдущего элемента;
= 400 мс - ступень
селективности.
Уставку примем равной
DT39 = 1800 мс.
Выбор уставки и проверка
чувствительности МТЗ СН
Выбор уставки и проверка
чувствительности первой ступени МТЗ СН
Первая ступень
используется в качестве токовой отсечки без пуска по напряжению и без органа
направления мощности (ОНМ).
Ток срабатывания
определяем по условию отстройки от тока в месте установки защиты при
самозапуске двигателей нагрузки по выражению:
где
=
1,2 - коэффициент запаса по избирательности;
= 1,5 - коэффициент
самозапуска, учитывающий увеличение тока заторможенной двигательной нагрузки
после восстановления напряжения;
= 0,95 - коэффициент
возврата;
=
А
- максимальный ток нагрузки на стороне среднего напряжения
защищаемого
трансформатора, который в данном случае принимается равным номинальному току
трансформатора.
Коэффициент
чувствительности определяется по выражению:
где
=
А
- минимальное значение тока в месте установки защиты при расчетном виде КЗ.
Для задания уставки в
терминале величину полученного значения уставки рассчитаем в процентах от
номинального тока терминала:
где
=
5 А - номинальный ток ответвления токового входа терминала, к которому
производится подключение вторичных токовых цепей ТТ;
= 1000 А,
=
5 А - первичный и вторичный номинальные токи ТТ стороны СН.
Уставку примем равной
=
179%.
Программную накладку N21
устанавливаем в положение «1».
Выбор уставки и проверка
чувствительности второй ступени МТЗ СН
Вторая ступень МТЗ СН
выполняется с комбинированным пуском по напряжению со стороны среднего напряжения
(КПН СН). Орган направления мощности не предусмотрен.
Уставку ИО фазного тока
второй ступени выбираем по условию отстройки от номинального тока
трансформатора:
где
=
1,2 - коэффициент запаса по избирательности;
= 0,95 - коэффициент
возврата;
=
А
- номинальный ток трансформатора на стороне среднего напряжения.
Коэффициент
чувствительности определяется по выражению:
где
=
А
- минимальное значение тока в месте установки защиты при расчетном виде КЗ.
Для задания уставки в
терминале величину полученного значения уставки рассчитаем в процентах от
номинального тока терминала:
где
=
5 А - номинальный ток ответвления токового входа терминала, к которому
производится подключение вторичных токовых цепей ТТ;
= 1000 А,
=
5 А - первичный и вторичный номинальные токи ТТ стороны СН.
Уставку примем равной
=
119%.
Программную накладку N22
устанавливаем в положение «1».
Выбор выдержек времени и
накладок
Отключение выключателя
СН от первой ступени МТЗ СН производится с выдержкой времени DТ40. Выдержку
времени выбираем по условию согласования с последними, наиболее чувствительными
ступенями защит от многофазных КЗ предыдущих элементов, в частности с
максимальными токовыми защитами, установленными на сторонах того же или более
низкого напряжения защищаемого трансформатора:
,
где
=
500 мс - время срабатывания максимальной токовой защиты, с которой производится
согласование, мс;
= 300 мс - ступень
селективности.
Уставку примем равной
DT40 = 800 мс.
Отключение выключателя
СН от второй ступени МТЗ СН производится с выдержкой времени DТ41 по условию
согласования с МТЗ других ступеней данного трансформатора либо с МТЗ других
элементов. В данном случае отстроимся от МТЗ первой ступени защиты данного
трансформатора:
.
Уставку примем равной
DT41 = 1100 мс.
Отключение выключателя
СН от третьей ступени МТЗ СН производится с выдержкой времени DТ42 (в данном
случае не считается, т.к. третья ступень не используется).
Для отключения выключателей
всех сторон силового трансформатора с запретом АПВ и пуска УРОВ выключателя ВН
при отказе выключателя СН предусмотрена дополнительная выдержка времени DТ42.
Выдержка времени выбирается равной ступени селективности:
= 300 мс.
Отключение выключателя
СН от ступени с ускорением производится с выдержкой времени DТ44. Значение
уставки принимаем равным DТ44 = 500 мс.
Подхват ускорения
выполнен с помощью элемента времени DТ45. Значение уставки принимаем равным
DТ45 = 900 мс.
Программную накладку N20
устанавливаем в положение «0».
Выбор уставки и проверка
чувствительности МТЗ НН
Выбор уставки и проверка
чувствительности первой ступени МТЗ НН
Уставка отстраивается от
максимального тока нагрузки с учетом самозапуска двигательной нагрузки:
где
=
1,2 - коэффициент запаса по избирательности;
= 1,5 - коэффициент
самозапуска, учитывающий увеличение тока заторможенной двигательной нагрузки
после восстановления напряжения;
= 0,95 - коэффициент
возврата;
=
-
максимальный ток нагрузки, который в данном случае принимается равным номинальному
току трансформатора со стороны НН.
Для задания уставки в
терминале величину полученного значения уставки рассчитаем в процентах от
номинального тока терминала:
где
=
5 А - номинальный ток ответвления токового входа терминала, к которому
производится подключение вторичных токовых цепей ТТ;
= 5000 А,
=
5 А - первичный и вторичный номинальные токи ТТ стороны НН.
Значение уставки в
первичных величинах, приведенных к стороне НН, равно 6265 А.
Коэффициент
чувствительности равен:
где
=
6363,93 А - минимальное значение тока в месте установки защиты при КЗ на
стороне низшего напряжения трансформатора за реактором.
Уставку первой ступени
принимаем равной
=
125%.
Так как получили
неудовлетворительную чувствительность нужно использовать МТЗ НН с пуском по
напряжению.
Программную накладку N31
устанавливаем в положение «0».
Выбор уставки и проверка
чувствительности второй ступени МТЗ НН
Вторая ступень
выполняется с комбинированным пуском по напряжению и с органом направления
мощности (ОНМ).
Уставку ИО фазного тока
второй ступени выбирают по условию отстройки от номинального тока
трансформатора:
где
=
1,2 - коэффициент отстройки;
= 0,95 - коэффициент
возврата;
= 3306,64 А -
номинальный ток трансформатора на стороне низшего напряжения.
Уставку примем равной
максимальному значению из двух полученных 4177 А.
где
=
5 А - номинальный ток ответвления токового входа терминала, к которому
производится подключение вторичных токовых цепей ТТ;
= 5000 А,
=
5 А - первичный и вторичный номинальные токи ТТ стороны НН.
Значение уставки в
первичных величинах, приведенных к стороне ВН, равно 4177 А.
Коэффициент чувствительности
определяется по выражению:
где
=
4592,9 А - минимальное значение тока в месте установки защиты при расчетном
виде КЗ.
Уставку примем равной
=
83%.
Программную накладку N32
устанавливаем в положение «1».
Выбор выдержек времени и
накладок
Отключение выключателя
НН от второй ступени МТЗ НН производится с выдержкой времени DТ48. Выдержку
времени выбираем на ступень селективности больше, чем выдержка времени первой
ступени:
.
Уставку примем равной
DT48 = 800 мс.
Отключение выключателя
НН от третьей ступени МТЗ НН производится с выдержкой времени DТ49 (в данном
случае не считается, т.к. третья ступень не используется).
Для отключения
выключателей всех сторон силового трансформатора с запретом
АПВ и пуска УРОВ
выключателя ВН при отказе выключателя НН предусмотрена дополнительная выдержка
времени DТ50. Выдержка времени выбирается равной ступени селективности:
= 300 мс.
Отключение выключателя
НН от ступени с ускорением производится с выдержкой времени DТ51. Значение
уставки принимаем равным DТ51 = 500 мс.
Подхват ускорения
выполнен с помощью элемента времени DТ52. Значение уставки принимаем равным
DТ52 = 900 мс.
Программную накладку N30
устанавливаем в положение «0».
Комбинированный пуск по
напряжению
Выбор уставки и проверка
чувствительности ИО минимального линейного напряжения стороны СН
Уставку ИО напряжения
между фазами А и В выбираем исходя из следующих условий:
обеспечение возврата
реле после отключения внешнего КЗ:
кВ,
где Umin = 0,85·Uном =
0,85·38,5 = 32,73 кВ - междуфазное напряжение в месте установки защиты в
условиях самозапуска после отключения внешнего КЗ;
= 1,2 - коэффициент
отстройки;
= 1,05 - коэффициент
возврата реле минимального напряжения;
отстройка от напряжения
самозапуска при включении от АПВ или АВР заторможенных двигателей нагрузки:
кВ,
где Uзап = 0,7Uном =
0,7·38,5 = 26,95 кВ - междуфазное напряжение в месте установки защиты в
условиях самозапуска заторможенных двигателей нагрузки при включении их от АПВ
или АВР;
= 1,2 - коэффициент
отстройки.
Уставку примем равной
минимальному значению из двух полученных -22,46 кВ.
Для задания уставки в
терминале величину полученного значения уставки рассчитаем в процентах от
номинального напряжения защищаемого трансформатора:
,
где
=
38.5 кВ - номинальное напряжение защищаемого трансформатора со стороны НН.
Уставку примем равной
%.
Чувствительность
проверяется по выражению:
где
=
1,05 - коэффициент возврата;
= 0 кВ - значение
междуфазного напряжения в месте установки защиты при металлическом КЗ между
тремя фазами в расчетной точке в режиме, обуславливающем наибольшее значение
этого напряжения. В данном примере расчетной точкой будут являться шины со
стороны НН. Напряжение в месте установки защиты будет равно 0.
Выбор уставки и проверка
чувствительности ИО максимального напряжения обратной последовательности
стороны СН.
Уставка измерительного
органа напряжения обратной последовательности выбирается исходя из минимальной
уставки 6 В:
, кВ
где
=
38,5 кВ - номинальное напряжение стороны СН.
По данным экспериментов
и опыта эксплуатации при таком напряжении срабатывания обеспечивается отстройка
от напряжения небаланса в расчетном (нагрузочном) режиме.
Уставка измерительного
органа напряжения обратной последовательности выбирается исходя из минимальной
уставки 6 В, т.е. уставку принимаем равной
= 6%. При этом значение
уставки в первичных величинах, приведенных к стороне СН, равно 2.31 кВ.
Чувствительность данного
измерительного органа проверяется по выражению:
где
=
11.11 кВ - значение междуфазного напряжения обратной последовательности в месте
установки защиты при металлическом КЗ между двумя фазами в расчетной точке в
режиме, обуславливающем наименьшее значение этого напряжения.
Выбор уставки и проверка
чувствительности ИО минимального линейного напряжения стороны НН
Уставку ИО напряжения
между фазами А и В выбираем исходя из следующих условий:
обеспечение возврата
реле после отключения внешнего КЗ:
, кВ
где Umin = 0,85Uном =
0,85·11 = 9,35 кВ - междуфазное напряжение в месте установки защиты в условиях
самозапуска после отключения внешнего КЗ;
= 1,2 - коэффициент
отстройки;
= 1,05 - коэффициент
возврата реле минимального напряжения;
отстройка от напряжения
самозапуска при включении от АПВ или АВР заторможенных двигателей нагрузки:
кВ,
где Uзап = 0,7Uном =
0,7·11 = 7,7 кВ - междуфазное напряжение в месте установки защиты в условиях
самозапуска заторможенных двигателей нагрузки при включении их от АПВ или АВР;
= 1,2 - коэффициент
отстройки.
Уставку примем равной
минимальному значению из двух полученных - 6,42 кВ.
Для задания уставки в
терминале величину полученного значения уставки рассчитаем в процентах от
номинального напряжения защищаемого трансформатора
,
где
=
11 кВ - номинальное напряжение защищаемого трансформатора со стороны НН.
Уставку примем равной
%.
Чувствительность
проверяется по выражению:
где
=
1,05 - коэффициент возврата;
= 0 кВ - значение
междуфазного напряжения в месте установки защиты при металлическом КЗ между
тремя фазами в расчетной точке в режиме, обуславливающем наибольшее значение
этого напряжения. В данном примере расчетной точкой будут являться шины со
стороны НН. Напряжение в месте установки защиты будет равно 0.
Выбор уставки и проверка
чувствительности ИО максимального напряжения обратной последовательности
стороны НН
Уставка измерительного
органа напряжения обратной последовательности выбирается исходя из минимальной
уставки 6 В, т.е. уставку принимаем равной
= 6%. При этом значение
уставки в первичных величинах, приведенных к стороне НН, равно 0.66 кВ.
Чувствительность данного
измерительного органа проверяется по выражению:
где
=
3,18 кВ - значение междуфазного напряжения обратной последовательности в месте
установки защиты при металлическом КЗ между двумя фазами в расчетной точке в
режиме, обуславливающем наименьшее значение этого напряжения.
Выбор выдержек времени
Отключение выключателя
ВН параллельного трансформатора производится с выдержкой времени DT34, которая
задается только в том случае, если у параллельного трансформатора нейтраль
разземлена. Так как нет параллельного трансформатора, то DT34 = 0.
Деление системы шин
(отключение ШСВ и СВ ВН) производится с выдержкой времени DТ35. Выдержка
времени выбирается по условию согласования с последними, наиболее
чувствительными ступенями защит от замыканий на землю предыдущих элементов:
мс,
где
=
800 мс - время срабатывания защиты от замыкания на землю предыдущего элемента,
мс;
= 300 мс - ступень селективности.
Уставку принимаем равной
DТ35 = 1100 мс.
Отключение выключателя
ВН производится с выдержкой времени DТ36. Выдержка времени выбирается на
ступень селективности больше, чем выдержка времени DT35:
мс.
Уставку принимаем равной
DТ36 = 1400 мс.
Отключение выключателей
всех сторон силового трансформатора с запретом АПВ, а также действие на пуск
УРОВ выключателя ВН производится с дополнительной выдержкой времени DT37.
Выдержка времени выбирается равной ступени селективности:
Уставку принимаем равной
DТ37 = 300 мс.
Защита от перегрузки
Защита от перегрузки со
стороны ВН
Срабатывание защиты от
перегрузки происходит при превышении максимальным фазным током уставки. Уставку
измерительного органа максимального фазного тока отстраиваем от номинального
тока трансформатора тока:
где
=
1,05 - коэффициент отстройки;
= 0,95 - коэффициент
возврата;
= 158,14 А -
номинальный ток обмотки трансформатора, на стороне которого установлена защита.
Для задания уставки в
терминале величину полученного значения уставки рассчитаем в процентах от
номинального тока терминала:
где
=
5 А - номинальный ток ответвления токового входа терминала, к которому
производится подключение вторичных токовых цепей ТТ;
= 200 А,
=
5 А - первичный и вторичный номинальные токи ТТ стороны ВН.
Уставку примем равной
=
87%.
Защита от перегрузки со
стороны СН
Уставку измерительного
органа максимального фазного тока отстраиваем от номинального тока
трансформатора тока:
где
=
1,05 - коэффициент отстройки;
= 0,95 - коэффициент
возврата;
= 944,75 А -
номинальный ток обмотки трансформатора, на стороне которого установлена защита.
Для задания уставки в
терминале величину полученного значения уставки рассчитаем в процентах от
номинального тока терминала:
где
=
5 А - номинальный ток ответвления токового входа терминала, к которому
производится подключение вторичных токовых цепей ТТ;
= 1000 А,
=
5 А - первичный и вторичный номинальные токи ТТ стороны СН.
Уставку примем равной
=
104%.
Защита от перегрузки со
стороны НН
Уставку измерительного
органа максимального фазного тока отстраиваем от номинального тока
трансформатора тока:
где
=
1,05 - коэффициент отстройки;
= 0,95 - коэффициент
возврата;
=
А
- номинальный ток обмотки трансформатора, на стороне которого установлена
защита.
Для задания уставки в
терминале величину полученного значения уставки рассчитаем в процентах от
номинального тока терминала:
где
=
5 А - номинальный ток ответвления токового входа терминала, к которому
производится подключение вторичных токовых цепей ТТ;
=5000 А,
=
5 А - первичный и вторичный номинальные токи ТТ стороны НН.
Уставку принимаем равной
=
73%.
Выбор выдержек времени
Защита срабатывает с
выдержкой времени DT54*1000+DT55 мс (секундная и миллисекундная часть) и
действует на сигнализацию. Защита от перегрузки должна действовать на
отключение только в том случае, когда перегрузка не может быть устранена
персоналом или автоматически. Выдержку времени выбираем на ступень
селективности больше времени срабытывания защиты трансформатора от внешних КЗ:
с,
где tрз =0,5 - время
срабатывания защиты трансформатора от внешних КЗ, с;
∆t = 0,35 -
ступень селективности, с.
Уставки принимаем
равными DT54 = 0,8 с и DT55 = 0 мс
Устройство пуска
охлаждения трансформатора
Для автоматического
пуска охлаждения трансформатора предусмотрены три измерительных органа
(«IмаксВН, ПАО», «IмаксСН, ПАО», «IмаксНН, ПАО»), каждый из которых реагирует
на максимальный из фазных токов соответствующей стороны.
Уставка может быть
рассчитана по следующему выражению:
где k = 0.4 ÷
0.75 - коэффициент отстройки (выбирается в зависимости от проекта).ном, n
- номинальный ток защищаемого трансформатора c рассматриваемой стороны n, А.
Уставки токовых органов
сторон ВН, СН и НН в устройстве обозначаются
«IмаксВН, ПАО»,
«IмаксСН, ПАО», «IмаксНН, ПАО» и задаются в процентах от номинального тока
входа терминала.
Пуск охлаждения
трансформатора производится с выдержкой времениТ68·1000+DT69 мс (секундная и
миллисекундная часть). Рекомендованное значение - 500 мс.
Устройство блокировки
РПН
Для блокирования
устройства РПН в анормальных режимах предусмотрены один измерительный орган
максимального действия, реагирующий на максимальный из фазных токов стороны ВН
(«IмаксВН, БРПН»), и два измерительных органа минимального действия,
реагирующие на минимальное из линейных напряжений сторон СН и НН соответственно
(«UминСН, БРПН», «UминНН, БРПН»).
Уставка ИО максимального
тока отстраивается от номинального тока трансформатора со стороны ВН (в
соответствии с рекомендациями изготовителя трансформатора). Рекомендованное
значение по ИО минимального линейного напряжения - 80%.
Сигнал блокировки
выдается с выдержкой времени DТ56, которая выбирается на этапе пуско-наладочных
работ.
3. Общие положения
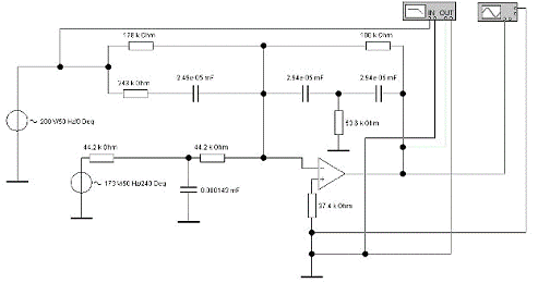
Фильтр напряжения
обратной последовательности - это устройство, которое производит преобразование
несимметричных трехфазных систем напряжения промышленной частоты в однофазные
напряжения, пропорциональные составляющим обратной последовательности. ФНОП на
операционном усилителе представляет собой двухвходовой сумматор.
Принцип действия
заключается в следующем. Для исключения влияния составляющих нулевой
последовательности на вход фильтра нулевой последовательности на вход фильтра
подводится междуфазные напряжения: Уаб и Убс (междуфазные напряжения не
содержат составляющих нулевой последовательности).
При синусоидальных
воздействующих величинах промышленной частоты выходное напряжение ФНОП
определяется следующим выражением:
Где
,
-
комплексные коэффициенты передачи ФНОП при
.
При подведении к фильтру
напряжений прямой последовательности промышленной частоты его выходное напряжение
равно нулю (рис. 1), если не учитывать напряжение небаланса. Если входноые
напряжения образуют обратную последовательность, то выходное напряжение
имеет
конечное значение (рис. 2).
Расчет коэффициента
передаточной функции ФНОП
Информационный показатель.
-относительное
отклонение частоты.
При
выбираем ФНОП передаточные функции
которого (первого или второго порядка) имеют одинаковык полюсы.
Проверяем возможность
применения фильтра первого порядка.
Рассчитывается значение
постоянной времени фильтра Т (или
), при котором
обеспечивается требуемое значение коэффициента передачи
.
Получаем
,
т.е. фильтром первого порядка невозможно обеспечить заданные требования.
Определим возможность
применения ФНОП с передаточной функцией второго порядка:
Откуда
или
мс.
Коэффициенты
передаточной функции второго порядка:
Амплитудо частотные
характеристики:
При
=(0-350)
Выбрать схему реализации
ФНОП
При реализации автоматических
устройств наиболее часто применяются резисторы с металлодеэлектрическим
проводящим слоем типа МЛТ, предназначенные для работы в цепях постоянного,
переменного и импульсного тока.
В качестве элементов настройки схем
используются резисторы с переменным сопротивлением, непроволочные (типа СП3) и
проволочные (типа СП5). Выпускаемые подстроечные резисторы, предназначенные для
работы в цепях постоянного, переменного и импульсного тока, отличаются большим
разнообразием: пределами номинальных сопротивлений, допускаемыми отклонениями,
разрешающей способностью, рассеиваемой мощностью и т.д.
Из конденсаторов постоянной ёмкости
наиболее широкое применение в автоматических устройствах получили
полиэтилентерефталатные конденсаторы типа Л73-17, выпускаемые для нескольких
значений номинального напряжения. Они предназначены для работы в цепях
постоянного, переменного и импульсного тока.
Cведем
результаты в таблицу.
|
Элемент
|
,
Вт , Вт ,
В
|
|
|
|
|
0,003240,125
|
|
|
|
|
|
0,0570,125
|
|
|
|
|
|
0,0330,125
|
|
|
|
|
|
0,1410,25
|
|
|
|
|
|
0,0280,125
|
|
|
|
|
|
0,0007550,125
|
|
|
|
|
|
46,87630
|
|
|
|
|
|
46,87250
|
|
|
|
|
|
35,37250
|
|
|
|
|
|
35,37250
|
|
|
|
|
|
6,35400
|
|
|
|
|
|
6,3563
|
|
|
|
|
|
14,25400
|
|
|
|
|
|
14,2563
|
|
|
|
|
Для данной схемы ФНОП выбираем
операционный усилитель типа К140УД6 со схемой корректирующих цепей представленной
на рисунке 3.
Рис. 3.1
Проверим не превышает ли разница
между расчетными и выбранными значениями допустимых пределов:
Оценка номинальной
мощности рассеяния резисторов и значения номинального напряжения конденсаторов:
Расчет напряжения
небаланса
Напряжение небаланса
,
обусловленное отклонением частоты от промышленной, определяется:
Напряжение небаланса
,
обусловленное расбросом параметров комплектующих:
где
Коэффициенты
поэлементной чувствительности
определяются следующими
соотношениями:
Напряжение небаланса
,
обусловленное отклонением параметров реального операционного усилителя от
параметров идеального:
где
-
начальное напряжение смещения нуля
Для данного
операционного усилителя:
Напряжение небаланса
приведенное
ко входу:
Напряжение небаланса:
При расчете напряжения
небаланса не учитывались в воздействующих величинах высшие гармонические
составляющие, образующие систему прямой и обратной последовательности.
Для качественной оценки
разработанного фильтра напряжения обратной последовательности была собрана его
расчетная схема в программе WorkBench.
Для моделирования режимов прямой и
обратной последовательности на вход фильтра подавались напряжения с разницей
фаз соответственно 240 и 120 градусов.
Прямая последовательность:
Обратная последовательность:
Соответственно были получены
Аплитудно-Частотные характеристики и сняты значения при 0, 50 и 250 Гц:
Погрешность относительно расчетных
данных:
Обратная
последовательность:
Для 0 Гц:
Опытное значение - 1.29
Расчетное значение - 1
Отношение:
Для 50 Гц:
Опытное значение - 2.19
Расчетное значение - 1.75
Отношение:
Для 250 Гц:
Опытное значение - 0.626
Расчетное значение -0.5
Отношение:
Прямая
последовательность:
Для 0 Гц:
Опытное значение - 1.29
Расчетное значение - 1
Отношение:
Для 50 Гц:
Опытное значение - 0.144
Расчетное значение - 0
Для 250 Гц:
Опытное значение - 0.45
Расчетное значение - 0.38
Отношение:
Самая большая разница отношений:
Диаграммы
Рис. 3.2 Векторная диаграмма при
подведении напряжений прямой последовательности
Рис. 3.3 Векторная диаграмма при
подведении напряжений обратной последовательности
Заключение
В первой части работы было
осуществлено проектирование электрической части подстанции 220/35/10 кВ. А
именно - выбор структурной схемы подс-танции (числа, типа и мощности
трансформаторов в соответствии с их графиками нагрузки, схем РУ 220, 35, 10 кВ,
схем питания собственных нужд). Также были выбраны электрические аппараты
(выключатели, разъединители, реакторы, предохранители, ограничители
перенапряжения, измерительные трансформаторы тока и напряжения). В этой части
бакалаврской работы был подробно рассмотрен расчет токов КЗ на шинах всех
напряжений подстанции, а также на шинах РП в различных режимах, необходимых для
выбора электрического оборудования подстанции. А также рассмотрен вопрос
целесообразности установки средств ограничения токов КЗ.
Во второй была рассмотрена релейная
защита подстанции, выбраны МП терминалы релейной защиты для всех защищаемых
элементов, осуществлено описание и расчет уставок основной и резервной защиты
трансформатора, их назначение и место установки. Таким образом, произведен
расчет дифференциальной защиты трансформатора, максимальной токовой защиты с
комбинированным пуском по напряжению, защиты от перегрузки трансформатора и
описание газовой защиты. Разработана поясняющая схема защиты подстанции и схема
защиты трансформатора.
В третьей части работы была
осуществлена разработка фильтра напряжения обратной последовательности, выбрана
принципиальная схема, произведен расчет элементов схемы, расчет и построение
АЧХ и ФЧХ.
Список литературы
1.
Чернобровов Н.В., Семенов В.А. Релейная защита энергетических
систем: Учеб. Пособие для техникумов. - М.: Энергоатомиздат, 1998. - 800 с.:
ил.
2.
Электротехнический справочник: В 3-х т. Т. 3. Кн. 1. Производство,
передача и распределение электрической энергии / Под общ. ред. профессоров МЭИ
- 6-е изд. испр. и доп. - М.: Энергоиздат, 1982. - 656 с., ил.
3.
Басс Э.И., Дорогунцев В.Г. Релейная защита электроэнергетических
систем: Учебное пособие/ Под редакцией А.Ф. Дьякова - М.: Издательство МЭИ,
2002. - 296 с., ил.
4.
Федосеев А.М., Федосеев М.А. Релейная защита электроэнергетических
систем: Учеб. для вузов. - 2-е изд., перераб. и доп. - М.: Энергоатомиздат,
1992. - 528 с., ил.