Виды и характеристика гидромоторов и дросселя
Содержание
1. Определение гидромоторов.
Скорость срабатывания гидромоторов
. Виды и характеристики
дросселей
Список литературы
1. Определение гидромоторов. Скорость срабатывания
гидромоторов
Насосом называется гидромашина, предназначенная для создания потока
жидкой среды. В насосах происходит преобразование механической энергии
приводящего двигателя в гидравлическую энергию потока жидкости. Насосы, в
которых жидкая среда перемещается путем периодического изменения объема
занимаемой его рабочей камеры, попеременно сообщающейся со входом и выходом
насоса, называются объемными. В объемных насосах преобразование энергии
механической в гидравлическую происходит путем вытеснения жидкости из рабочих
камер рабочими органами (вытеснителями) насосов. Агрегат, состоящий из одного
или нескольких насосов, приводящего двигателя и комплектующего оборудования,
смонтированных по определенной схеме, называется насосной установкой.
Гидромотором называется объемный гидродвигатель с неограниченным
вращательным движением выходного звена. В гидромоторе преобразование энергии
потока жидкости в механическую энергию происходит в результате воздействия этой
жидкости на рабочие органы при заполнении ею рабочих камер гидромашины,
Рабочая камера объемных гидромашин - это ограниченный, периодически
увеличивающийся или уменьшающийся объем, образованный рабочими органами, а
также подвижными и неподвижными деталями насосов и гидромоторов. У работающего
насоса рабочие камеры заполняются рабочей жидкостью и освобождаются от нее,
попеременно соединяясь то со всасывающей, то с напорной гидролинией, а у
гидродвигателя - с напорной гидролинией и линией слива. Рабочими органами
объемных гидромашин являются поршни, пластины, зубья шестерён, винтовые
поверхности. Объемные насосы и гидромоторы, соответствующим образом соединенные
друг с другом, составляют объемную гидравлическую передачу. Конструктивно
объемная гидравлическая передача может иметь раздельное и нераздельное
исполнения. В последнем случае насос и гидромотор размещены в едином корпусе.
В принципе, объемные гидромашины обратимы, т. е. могут работать и в
качестве насоса, и в качестве гидромотора. Объемная гидромашина,
предназначенная для работы как в режиме насоса, так и в режиме гидромотора,
называется насосом-мотором.
Свойство обратимости гидромашин является очень ценным, поскольку оно
позволяет при проектировании гидроприводов применять однотипные машины,
упрощать технологию изготовления, ремонт и эксплуатацию гидроагрегатов.
Насосы и гидромоторы, которые в процессе их эксплуатации допускают
изменение направления движения жидкой среды или вращения выходного вала на
противоположное, называются реверсивными. Гидромашины, у которых изменять
направление движения жидкой среды или вращение выходного вала на
противоположное нельзя, называются нереверсивными. Классификация гидромашин
(насосов и гидродвигателей) приводится в ГОСТе.
В настоящее время в гидроприводах различных отраслей промышленности
применяют разнообразные конструкции гидромашин. В этой главе основное внимание
уделено изучению конструкций роторных насосов и гидромоторов, имеющих
наибольшее применение в гидроприводах лесных машин.
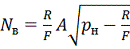
Основными параметрами, характеризующими работу гидромашин в
установившемся режиме, являются: рабочий объем, подача насоса и расход
гидромотора, давление, крутящий момент, мощность; объемный, механический,
гидравлический и полный коэффициенты полезного действия,
Во время работы объемных гидромашин объемы их рабочих камер непрерывно
изменяются. При этом у насосов при увеличении объема рабочие камеры заполняются
жидкостью (в этот момент рабочие камеры соединены со всасывающей гидролинией),
а при уменьшении жидкость вытесняется из рабочих камер под давлением в напорную
гидролинию (в этот момент рабочие камеры соединены с напорной гидролинией). У
гидромоторов при соединении с напорной гидролинией происходят заполнение
рабочих камер жидкостью под давлением и увеличение объема этих камер. При
соединении со сливной гидролинией жидкость вытесняется из рабочих камер, а их
объем уменьшается.
Разность наибольшего и наименьшего значений объема рабочей камеры за
оборот, или двойной ход рабочего органа (вытеснителя) гидромашины, называется
рабочим объемом q насоса или гидромотора. Таким
образом, рабочий объем - это количество жидкости, проходяшей через гидромашину
за один двойной ход рабочего органа или один оборот ротора при отсутствии
объемных потерь.
Рабочий объем определяется геометрическими размерами рабочих камер и для
конкретной конструкции гидромашины вычисляется по соответствующим
геометрическим формулам. Кроме того, рабочий объем можно определить и опытным
путем при испытании гидромашин при нулевом перепаде давлений на их выходе и
входе и при малой частоте вращения
об/мин.
Если конструкция гидромашин при ее эксплуатации допускает изменение q, то такие машины (насос и
гидромотор) называются регулируемыми, Гидромашины, у которых в процессе их
эксплуатации g изменять нельзя, называются нерегулируемыми.
Подачей насоса и расходом гидромотора называется отношение объема
подаваемой рабочей жидкости ко времени. Различают теоретические QТ и
фактические Q подачу и расход. В роторных гидромашинах теоретические подачу и
расход определяют по формуле
(1)
где n
частота вращения гидромашины.
Фактические подача и расход отличаются от теоретических на величину
объемных потерь. При этом для насоса (н)
,(2)
а для гидромотора (д)
,(3)
где
объемные потери рабочей жидкости на утечки и перетечки через
зазоры в рабочих камерах и вызванные перепадом давления;
объемные потери из-за неполного заполнения рабочих камер,
содержания воздуха в рабочей жидкости, возможного наступления кавитационных
режимов при работе насоса;
потери, вызванные сжатием рабочей жидкости.
Подача и расход большинства гидромашин неравномерны. Разность между
мгновенными максимальной
и минимальной
подачами (расходами) называется амплитудой колебания подачи
(расхода). Отношение амплитуды колебания подачи (расхода) к ее среднему
значению называется коэффициентом пульсации:
.
Отношение мгновенно максимальной подачи (расхода) к средней называется
коэффициентом неравномерности
.
Теоретически равномерную подачу имеют винтовые насосы.
Подачу насоса и расход гидромотора измеряют в л/мин.
Давление р, развиваемое насосом, и перепад давлений
гидромотора в объемных гидроприводах
определяются внешней нагрузкой на гидродвигатель и потерями на преодоление
гидравлических сопротивлений в гидросистеме. При этом под давлением,
развиваемым насосом, понимается давление на выходе насоса, а под перепадом
давлений
разность давлений на входе и выходе
гидродвигателя.
Давление, при котором работают элементы конкретного гидропривода,
называется рабочим. Величина этого давления ограничивается напорными клапанами.
Давление (перепад давлений), при котором достигается паспортное значение
параметров гидромашины, называется номинальным.
Наибольшее рабочее давление, при котором гидромашина работает короткое
время, называется максимальным.
Давление (перепад давлений), на которое рассчитана конструкция насоса или
гидромотора, называется предельным.
Номинальное и максимальное давления приводятся в технических
характеристиках гидромашин и являются важнейшими параметрами, определяющими
габарит и массу насосов и гидродвигателей. Действительно, мощность потока
рабочей жидкости определяется выражением
. Следовательно, за счет увеличения
давления можно увеличить мощность гидропривода без изменения Q, габарита и
массы гидромашин, или при одной и той же мощности можно применить
гидроо6орудование с меньшими Q, габаритом и массой. Однако увеличение давления
с одновременным снижением веса гидромашин происходит лишь до определенного
предела, выше которого вес насосов и гидродвигателей возрастает за счет
увеличения толщины стен их корпусных деталей. Практически предельное давление
ограничивается прочностью применяемых конструкционных материалов и
конструкциями уплотнительных устройств. В настоящее время гидроприводы
лесозаготовительных, лесотранспортных и деревообрабатывающих машин раба тают в
режиме: мобильные
при давлениях 16
21 МПа, с переходом на р = 32 МПа, а
стационарные
при 3
10 МПа, с переходом на 16 МПа.
Крутящий момент
для привода насоса или для преодоления полезной нагрузки,
приложенной к валу гидромотора, определяют по формулам:
; (4)
, (5)
где
средний теоретический крутящий момент для насоса,
, а
;
момент для преодоленя сил сопротивления (сил гидромашинах
зависит от зазоров и размеров трущихся поверхностей, от
частоты вращения ротора и вязкости рабочей жидкости, от
перепада давления и коэффициента механического трения;
перепад давлений в насосе (так как
, при определении
принимают
).
Мощность насоса
и гидромотора
, необходимые для привода их в
работу, определяют по формулам:
; (6)
. (7)
Полезную (эффективную) мощность
, соответствующую мощности потока
жидкости на выходе из насоса или развиваемую на выxодном валу гидромотора,
определяют по формулам:
; (8)
. (9)
Величина
определяет потери мощности в гидромашине. При принятых на
практике размерностях (Q,
л/мин; q, смз; р МПа; n,
о6/мин)
(Н•м)
и N (кВт) подсчитывают по следующим формулам:
; (10)
; (11)
; (12)
; (13)
; (14)
Преобразование энергии гидромашине связано с объемными механичёскими и
гидравлическими потерями. Эти потери оцениваются соответствующими
коэффициентами полезного действия.
Объемный коэффициент полезного действия
учитывает объемные потери. Этот
коэффициент подсчитывают по следующим формулам:
; (15)
. (16)
Объемный КПД зависит от давления, частоты вращения ротора гидромашины,
вязкости жидкости, от величины зазора между уплотняемыми элементами. При
неизменных вязкости рабочей жидкости и зазорах увеличение давления приводит к
увеличению утечек и к уменьшению
(рис. 1, а). Увеличение частоты
вращения ротора гидромашины, не увеличивая утечек, приводит к увеличению
, (см. (1)) уменьшению
габарита и повышению объемного КПД. В этом отношении применение высокоо6оротных
гидромашин выгоднее, чем применение низкооборотные. Однако в этом случае
следует иметь в виду следующие обстоятельства.
1. С увеличением частоты вращения гидромоторов увеличиваются механические
сопротивления, и снижается их механический КПД; это приводит к снижению
долговечности за счет более интенсивного износа деталей.
2. С увеличением частоты вращения самовсасывающих насосов рост объемного
КПД будет происходить лишь до такой частоты вращения, при которой происходит
полное заполнение рабочих камер. При дальнейшем возрастании частоты вращения
может возникнуть кавитация, и будет происходить неполное заполнение рабочих камер,
что вызовет увеличение
и снижение
(рис. 1, 6). В первую очередь это относится к шестерённым и
пластинчатым насосам, полному заполнению рабочих камер которых препятствует
центробежная сила. С учетом этого число оборотов ротора самовсасывающих насосов
устанавливают таким, чтобы обеспечивалось полное заполнение рабочих камер при
допускаемом кавитационном запасе. В необходимых случаях во всасывающей
гидролинии создается избыточное давление (специальными подпитывающими насосами
или благодаря установке гидробака для рабочей жидкости выше оси насоса).
Объемный КПД зависит от конструкции и типоразмера насосов и гидромоторов,
при этом гидромашины с меньшими подачей и расходом имеют и меньшие значения
объемных КПД. При прочих равных условиях большие значения объемных КПД имеют
поршневые, а меньшие - шестеренные насосы и гидромоторы. Число оборотов
гидромашины более 5000 об/мин применяют в тек случаях, когда долговечность не
является превалирующим фактором.
Рис. 1. Характер изменения объемного КПД:а - От давления при
= const; б - От частоты вращения p= const
Механический коэффициент полезного действия
характеризует потери на преодоление
гидравлических и механических сопротивлений. Этот коэффициент может быть
выражен через
и
:
для насоса
; (17)
для гидромотора
. (18)
Рис. 2. Характер изменения механического КПД от давления: а - насоса; б -
гидромотора
Механический КПД
гидромашин зависит от зазоров между
деталями и от давления, от вязкости рабочей жидкости и частоты вращения. С
увеличением давления, развиваемого насосом до
(рис. 2, а), механический КПД растет, что объясняется
тем, что
растет интенсивнее, чем
. В диапазоне давлений от
до
значение механического КПД
стабилизируется, а при дальнейшем повышении давления понижается. Это снижение
объясняется тем, что рост
, вызванный увеличением
опережает рост
.
Механический КПД гидромотора с увеличением
вначале также возрастает, а затем
несколько уменьшается. Вид зависимости
приведен на рис. 2, б. На этом рисунке величина
характеризует собой перепад
давлений, необходимый для страгивания гидромотора в момент его запуска в
работу.
Рис. 3. Характер изменения механического КПД гидромотора от частоты
вращения при
Зависимость механического КПД гидромотора от частоты n вращения его
выходного вала при
приведена на рис. 3. Из рисунка видно, что для гидромоторов
существует минимальная частота вращения, при которой механический КПД имеет
наибольшее значение; с уменьшением вращения этот КПД резко падает. Это
объясняется нарушением равномерности вращения вала из-за пульсации расхода и
колебаний силы трения. С увеличением частоты вращения механический КПД также
уменьшается за счет роста
. Однако это уменьшение происходит не столь интенсивно.
Потери на преодоление гидравлических сопротивлений в проточных частях
гидромашин учитывают гидравлическим коэффициентом полезного действия
:
; (19)
, (20)
где
и
соответственно, теоретические давление насоса и перепад
давлений гидромотора;
и
потери давления на преодоление
гидравлических сопротивлений в проточных частях гидромашин.
При скоростях движения рабочей жидкости в проточных частях современных
гидромашин (до 6 м/с) гидравлические сопротивления незначительны, а их
гидравлический КПД близок к единице.
Эффективный коэффициент полезного действия
учитывает все потери в гидромашинах.
Этот коэффициент определяют по следующим формулам:
; (21)
2. Виды и характеристики дросселей
При дроссельном управлении в гидросистеме установлены нерегулируемые
насос и гидродвигатель. Изменение скорости движения выходного звена
гидродвигателя в этом случае достигается изменением расхода гидросистемы
посредством дросселирования.
При дроссельном управлении в каждый момент времени соблюдается следующее
равенство;
,
где
подача насоса;
расход гидродвигателя;
расход переливного клапана дросселя или другого
дросселирующего гидроаппарата;
- объемные КПД насоса и гидродвигателя.
В зависимости от места размещения дросселя различают дроссельное
регулирование с установкой дросселя у входа гидродвигателя, у выxода гидродвигателя
и на ответвлении от напорной гидролинии. На рис. 4 приведены принципиальные
схемы гидроприводов дроссельного управле ния скорости движения поршня
гидроцилиндра. Аналогичный вид будут иметь принципиальные схемы и с другими
типами гидродвигателей. Рассмотрим сущность каждого из способов и дадим им
оценку. а б в
Дроссель установлен у входа гидродвигателя (см. рис. 4, а). При рабочем
коде жидкость от насоса через гидрораспределитель 5 и дроссель 2 поступает к
гидроцилиндру, поршень которого движется со скоростью
(для гидромотора
, для поворотного гидроцилиндра
). Расход гидродвигателя
определяется расходом дросселя; при этом
, а часть рабочей жидкости
р сливается в бак через напорный клапан
1, который в этом случае выполняет функцию переливного. Пружина клапана
отрегулирована по давлению рабочего хода.
При протекании через дроссель и клапан рабочая жидкость нагревается, а ее
вязкость уменьшается. Это увеличивает перетечки жидкости в гидродвигателе и
неравномерность скорости движения поршня. Для стабилизации сил трения и более
плавного страгивания с места поршня при рабочем ходе устанавливают клапан 4, а
в сливной гидролинии - клапан 6.
Рис. 4. Варианты схем дроссельного управления с установкой дросселя: а -
на входе; б - на выходе гидродвигателя; в - на ответвлении от напорной
гидролинии
При реверсировании весь поток рабочей жидкости поступает к
гидродвигателю, а из него через обратный клапан 3 - на слив. Поршень двигается
с максимальной скоростью
, а напорный клапан закрыт. При рабочем ходе и при остановившемся
движении равновесие сил, действующих на поршень, определяется следующим
уравнением:
, (*)
Где
давление в рабочей полости гидродвигателя.
Если пренебречь потерей давления на участке гидролинии от насоса до
дросселя, то
,
;
- давление в нерабочей полости гидродвигателя;
-
перепад давлений у дросселя;нагрузка, преодолеваемая гидродвигателем
(включающая и все силы сопротивления движению).
Из уравнения (*) определяется перепад давлений у дросселя:
.
Так как при рабочем ходе клапан 1 выполняет функцию переливного, то без
учета нестабильности работы этого клапана
. Таким образом, при мало
изменяющемся давлении
перепад давлений у дросселя, расход дросселя и скорость
рабочего кода поршня зависят от преодолеваемой нагрузки R. Зависимость давлений
и скорости рабочего хода от нагрузки дана на рис. 5, а. Из графика видно, что с
увеличением R величины
,
и
уменьшаются. При
,
,
поршень остановится, весь поток
рабочей жидкости будет поступать на слив через клапан, то есть
. При преодолении отрицательной
нагрузки (вектор действия которой совпадает с вектором скорости движения
поршня) с увеличением R
,
и
также увеличиваются. В этом случае возможен отрыв поршня от
жидкости. Для исключения этого в сливную гидролинию устанавливают ограничитель
потока 4 (рис. 4, а).
На участке гидросистемы насос - гидрораспределитель поддерживается
постоянное давление и к этому участку можно параллельно подключать другие
гидродвигатели.
Дроссель установлен на выходе гидродвигателя (см. рис. 4, б). При рабочем
ходе жидкость от насоса через гидрораспределитель 5 поступает к гидродвигателю,
а из него через дроссель 2 на слив. Через клапан 1, который, как и в первом
случае, выполняет функцию переливного, в бак сливается жидкость в количестве
. Дроссель 2, установленный на выходе
гидродвигателя, создает подпор, необходимый для стабилизации сил трения и
обеспечивающий плавное страгивание поршня с места при рабочем ходе. Поэтому в
данном случае подпорный клапан, который был применен в схеме рис. 4, а, не
требуется. После реверсирования вся жидкость поступает в гидродвигатель через
обратный клапан 3, минуя дроссель, а холостой ход совершается со скоростью
. Во время холостого хода клапан 1
закрыт и выполняет функцию предохранительного. При рабочем ходе и при
установившемся движении равновесие сил, действующих на поршень, определяется
уравнением (*).
Если пренебречь потерями давления на участке гидролинии от насоса до
гидродвигателя и учесть, что при рабочем ходе клапан 1 выполняет функцию
переливного, то
. Давление в нерабочей полости гидроцилиндра
(
- давление за дросселем)
Из уравнения (*) определяется перепад давлений у дросселя:
.
Таким образом, при
и малоизменяющемся
,
и
зависят от нагрузки R. Эта
зависимость изображена на рис. 5, б. С увеличением нагрузки перепад давлений у
дросселя, расход дросселя и скорость движения поршня уменьшаются. При
,
,
, и поршень останавливается. В этот
момент весь поток рабочей жидкости от насоса сливается в бак через напорный
клапан 1 (см. рис. 4, б).
Рис. 5. зависимость р = f(R) и
при установке дросселей; а - на
входе; б- на выходе гидродвигатепя; в - на ответвлении от напорной гидролинии
По сравнению с предыдущей, схема с установкой дросселя у выхода
обеспечивает большую равномерность движения выходного звена, так как на выходе
гидродвигателя имеется значительное Противодавление, создаваемое дросселем.
Кроме того, перетечки в гидродвигателе из-за меньшего нагрева рабочей жидкости
в этом случае будут меньше. Схему с установкой дросселя на выходе выгодно
применять и тогда, когда гидродвигатель преодолевает знакопеременную нагрузку.
Из рис. 5, б видно, что с уменьшением нагрузки противодавление
растет, а при преодолении
отрицательной нагрузки может сравняться и даже превысить давление
, развиваемое насосом. Это
возрастающее противодавление оказывает тормозящее действие на гидродвигатель,
делая его движение более плавным. Такое же действие противодавление оказывает
на гидродвигатель в момент реверса, т. е. при разгоне. При установке дросселя у
входа в гидродвигатель такого тормозящего эффекта не наблюдается, так как
противодавление
(см. рис. 5, а).
Если гидродвигатель преодолевает отрицательную нагрузку, то для защиты
сливного участка гидросистемы от перегрузки у выхода гидродвигателя
устанавливают напорный клапан 7. Натяжение пружины этого клапана настраивают по
максимальному давлению рабочего хода. Поскольку на участке насос -
гидрораспределитель давление поддерживается условно постоянным, от одного
насоса параллельно могут работать и другие гидродвигатели, подключенные к этому
участку.
Дроссель установлен на ответвлении от напорной гидролинии (см. рис. 4,
в). По этой схеме рабочая жидкость в количестве
, сливается в бак не через переливной
клапан, а через дроссель. Клапан 1 в этой схеме управления выполняет функцию
предохранительного. Если дроссель 2 закрыт, то весь поток рабочей жидкости
лрокодит через гидродвигатель:
, а
. При полностью открытом
дросселе весь поток поступает в бак через дроссель, в этом случае
, а
.
Требуемая скорость движения поршня обеспечивается подбором
соответствующей площади проходного сечения дросселя.
Учитывая, что для этой схемы управления противодавление
, из уравнения (8.7) равновесия сил,
действующих на поршень при установившемся движении, определяют перепад давлений
у дросселя, который равен
.
Как и в двух предыдущих схемах (см. рис. 4) дроссельного управления, В
этом случае перепад давлений у дросселя, расход дросселя и скорость движения
поршня зависят от нагрузки. Эта зависимость изображена на рис. 5, в. С
возрастанием нагрузки увеличиваются перепад давлений у дросселя и расход
дросселя, а скорость движения поршня уменьшается. Когда нагрузка увеличится до
, а перепад давлений достигнет такой
величины, при которой
,
поршень остановится. Неравномерность движения выходного звена
гидродвигателя при этом способе регулирования больше, чем при применении других
способов дроссельного управления, из-за влияния утечек рабочей жидкости в
гидросистеме, вызванных изменением давления
.
Достоинством этого способа управления является то, что давление,
развиваемое насосом, и потребляемая им мощность изменяются с изменением внешней
нагрузки, а не остаются постоянными, как это имеет место при применении двух
других способов дроссельного регулирования.
Таким образом, ни один из рассмотренных вариантов дроссельного управления
не обеспечивает достижения стабильных скоростей движения выходного звена
гидродвигателя в условиях преодолеваемой изменяющейся нагрузки. Поэтому
дроссельное регулирование с использованием дросселей применяют при мало
изменяющихся нагрузках или когда по условиям эксплуатации машины стабильные
скорости движения выxодного звена гидродвигателя не требуются. При этом с
учетом уже данной оценки наибольшее применение имеет способ с установкой
дросселя у выхода гидродвигателя. Схему с установкой дросселя на ответвлении
применяют, когда преодолеваемая нагрузка имеет характер с выраженными пиками.
В тех случаях, когда при дроссельном управлении требуется обеспечить
равномерную скорость движения выходного звена гидродвигателя, преодолевающего
переменную нагрузку, вместо обычных дросселей применяют регуляторы расхода. Так
же, как и обычные дроссели, эти регуляторы могут быть установлены у входа
гидродвигателя, у выхода гидродвигателя и на ответвлении от напорной
гидролинии. Основной схемой является схема с установкой регулятора на выходе
гидродвигателя. Установку регулятора на ответвлении от напорной гидролинии
применяют, когда преодолеваемая нагрузка имеет характер с выраженными пиками.
На рис. 6 приведены графики изменения давлений и скорости движения
выходного звена гидродвигателя от нагрузки. Эти графики составлены
применительно к схемам установки регуляторов, изображенных на рис. 4, и не
требуют дополнительного пояснения. Из рис. 6 видно, что при применении
регуляторов расхода благодаря
скорость движения поршня стабильна и не зависит от характера
изменения преодолеваемой нагрузки.
Рис. 6. зависимость
и
при установке регулятора расхода: а - на входе; б - на
выходе гидродвигателя; в - на ответвлении от напорной гидролинии гидродвигатель дроссельный перепад давление
Другой пример конструкции регулятора расхода - регулятор расхода типа
Г55-1. Этот гидроаппарат помимо своего основного назначения - обеспечения
равномерной скорости движения выходного звена гидродвигателя в условиях
изменяющейся нагрузки - выполняет функции и напорного клапана (рис. 3).
Конструктивно регулятор потока состоит из основного запорно-регулирующего
элемента 1 - золотника ступенчатой формы, дросселя 2 и напорного клапана 5.
Расход, необходимый для получения требуемой скорости движения выходного звена
гидродвигателя, устанавливается дросселем, а давление в гидросистеме
ограничивается напорным клапаном. Исходное положение золотника 1 при полностью
открытом дросселе - нижнее, от воздействия нерегулируемой пружины В этом
положении полость а отделена от полости б. Во время работы золотник
перемещается вверх, полость а соединяется с полостью б, а через образовавшуюся
щель в бак сливается часть жидкости в количестве
. Выход дросселя 2 соединен с
полостью демпферным отверстием 3.
(**)
где
-
начальная сила натяжения нерегулируемой пружины 4; для серийно
выпускаемых регуляторов расхода Г55-1
МПа;
с - жесткость пружины 4;
и
- давление перед и за дросселем.
Из уравнения (**) определяется перепад давлений у дросселя:
.
Таким образом, если пренебречь усилием сх (что в нашем случае допустимо
при мягких пружинах и небольших перемещениях золотника) и изменением сил
гидродинамического давления на золотник, то
. Это и обеспечивает постоянство
расхода дросселя и стабильность скорости движения поршня. Регулятор (см. рис.
7, а) работает следующим образом. При изменении нагрузки R изменяется давление
. В свою очередь это
вызывает соответствующее перемещение золотника 1 и изменение давления
за счет изменения сопротивления
дросселированию рабочей жидкости через щель, соединяющую полость а с полостью
б. Таким образом, в каждый момент времени насос развивает давление,
соответствующее преодолеваемой нагрузке. Благодаря этому ценному свойству
регулятор выгодно применять в гидроприводах тех машин, рабочие органы которых
преодолевают резко выраженную пиковую нагрузку.
Если вследствие возрастания нагрузки давление
превысит давление настройки
напорного клапана 5, он откроется, и давление в полости в упадет (рис. 7, б). В
этом случае золотник 1 передвинется влево, и весь поток рабочей жидкости от
насоса будет сливаться в бак через полость б. Поршень гидроцилиндра
остановится. При установке в схему гидрораспределителя б гидросистему можно
разгрузить от давления дистанционно (например, в аварийных ситуациях). График
изменения давлений и скорости от преодолеваемой нагрузки приведен на рис. 3, г
и не требует дополнительного пояснения.
Так как регулятор Г55-1 помимо своего основного назначения выполняет
функцию напорного клапана, этот аппарат включают в гидросистему вблизи насоса.
Устанавливать дополнительный напорный клапан не требуется. Это делает
гидросистему более компактной.
Рис. 7. Регулятор расхода типа Г55-1:а - конструкция; б - принципиальная
схема устройства и включения в гидросистему; в - условное обозначение; г -
зависимости
и
Преимущества дроссельного регулирования состоит в его простоте. При таком
способе применяют недорогие, простые по конструкции и в эксплуатации
нерегулируемые насосы и гидродвигатели.
Недостаток способа - более низкий по сравнению с машинным управлением
коэффициент полезного действия.
Определим мощность на выходном звене гидродвигателя и КПД привода
применительно к схеме на рис. 4, а.
Мощность, развиваемая на штоке поршня гидроцилиндра, будет
. Если пренебречь сжимаемостью
жидкости и объемными потерями в гидродвигателе, то
, а скорость рабочего хода
равна
,
где
.
Без учета противодавления
.
Таким образом,
, имея максимальное значение в диапазоне
.Считая коэффициент расхода дросселя
постоянным, установим нагрузку на штоке поршня, при которой
:
,
Откуда
, а
. Скорость движения поршня при такой нагрузке
.
Максимальная мощность, развиваемая на штоке поршня
.
Коэффициент
полезного действия системы дроссель-
гидродвигатель
определяется по формуле
,
где
мощность потока рабочей жидкости перед дросселем;

максимальный расход через дроссель, соответствующий случаю работы
гидропривода, когда R= 0.
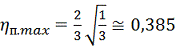
После подстановки в формулу (8,9) значений
и
, получим
.
Максимальное значение КПД будет при
, когда
, тогда
.
Таким образом, максимальное значение КПД равно 0,385 и достигается при
преодолении
. В этом случае
мощности теряются в напорном
клапане.
Мощность, теряемая при работе гидропривода, вызывает нагрев рабочей
жидкости и уменьшение ее вязкости. В свою очередь, это вызывает увеличение
утечек и перетечек жидкости в гидроаппаратуре и гидромашинах. Соответственно
увеличивается неравномерность движения выходного звена гидродвигателя.
С учетом изложенного, дроссельное регулирование применяют при малых
мощностях и в гидроприводах с кратковременным режимом работы. Для конкретных
гидроприводов наибольшая мощность определяется условиями теплоотвода.
При применении дроссельного регулирования большое внимание уделяется
правильному подбору гидрооборудования. При выборе насоса подбирают такой его
типоразмер, чтобы в гидробак через напорный клапан сливалось наименьшее
количество рабочей жидкости. Если разница в расходах при регулируемом и
нерегулируемом движении рабочего органа значительна, то может оказаться
целесообразной установка в гидросистему не одного, а двух насосов.
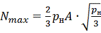
Пример такой схемы показан на рис. 8. При регулируемом рабочем ходе с
малой скоростью и при помощи распределителя 3 и напорного клапана 4 насос 2
дистанционно разгружен, и весь поток от него сливается в бак при минимальном
давлении, От насоса 1 большая часть потока поступает к гидроцилиндру, а из него
через регулятор расхода 5 и распределитель 6 на слив. Другая часть потока от
насоса 1 через напорный клапан 7 поступает в бак. Клапан 7 настраивают на
максимальное давление рабочего хода, а регулятор - на пропуск расхода
. Обратный клапан 8 блокирует поток
от насоса 1 от сливав момент разгрузки насоса 2, т. е, при рабочем ходе поршня,
При нерегулируемом холостом ходе со скоростью
распределитель 3 переведен в
положение, показанное на рис. 8, а клапан 4 закрыт. Потоки от обоих насосов
объединяются, и через распределитель 6 и обратный клапан 9 жидкость поступает в
штоковую полость гидроцилиндра. Для этого случая насосы нужно подобрать так,
чтобы суммарная их подача соответствовала расходу гидродвигателя при холостом
ходе, а подача насоса 1
расходу при рабочем ходе.
Если при установке дросселей или регуляторов расхода на входе или на
выходе гидродвигателя скорость движения его выходного звена должна изменяться в
широких пределах, то выгоднее применять напорные клапаны непрямого действия.
Как известно, эти клапаны имеют более стабильную статическую характеристику
по сравнению с клапанами прямого
действия.
Рис. 8. Вариант дроссельного управления гидроприводом
Назначение дросселей - устанавливать желаемую связь между пропускаемым
расходом и перепадом давлений до и после дросселя. По характеру рабочего
процесса дроссели являются гидравлическими сопротивлениями с
регламентированными характеристиками. Применение дросселей в качестве регулирующих
элементов требует от них двух качеств:
· возможность получения характеристики, т. е. зависимости
, желаемого вида;
· сохранение стабильности характеристики при эксплуатации, а
именно ее слабая зависимость от изменения температуры (вязкости) жидкости,
неподверженность засорениям; облитерации.
Рассмотрим с этих позиций главные типы гидравлических сопротивлении и
оценим возможность их использования в качестве регулирующих дросселей.
Использование в качестве дросселей капилляров, т. е. длинных трубок со
значительными сопротивлениями трения в зоне ламинарного течения, позволяет
получать дросселирующие элементы с линейной взаимосвязью между расходом Q и потерями р давления, что весьма
желательно. Учитывая, что при ограниченной длине дроссельных капилляров
длина начального участка ламинарного потока соизмерима с полной длиной
капилляра, линейность указанной взаимосвязи будет приближенной. Поскольку
ламинарной режим течения устойчив при значении числа Рейнольдса меньше критического
и потери в этом случае прямо пропорциональны вязкости, линейные ламинарные
дроссели применимы только при малых скоростях жидкости, Т. е. при малых
значениях потерь давления (обычно
и в условиях достаточно стабильной
температуры при эксплуатации. Ввиду большой длины капилляров их выполняют
обычно в виде винтов 1(рис. 9, а) с прямоугольным сечением резьбы в хорошо
подогнанной по наружному диаметру гильзе 2. На рис. 9, а представлен
регулируемый дроссель. Вращением винтовой головки 3 рабочая длина
винта и, следовательно,
характеристика дросселя могут изменяться.
Из-за указанных ограничений линейные дроссели с ламинарным течением,
несмотря на удобный вид характеристики, применяют редко.
Рис. 9. Дроссели: а -винтовой; б -игольчатый; 1 -винт; 2 - гильза; 3 -
винтовая головка;
- рабочая длина винта;
- угол конусности запирающего
элемента
Капилляры с турбулентным течением жидкости имеют в широком диапазоне
расхода
сложный характер зависимости
, отличный от квадратичного из-за
переменности коэффициента трения
. Поэтому квадратичные капиллярные
дроссели применимы в условиях незначительных изменений давления
и расхода
, что соответствует условиям в
предохранительном клапане при небольшом диапазоне изменения вязкости. Во
избежание засорения и облитерации размер проходов капилляров должен быть не
менее 0,6...0,8 мм при условии фильтрации жидкости.
Широко применяют в качестве дросселирующих устройств местные
сопротивления, используемые в зоне квадратичных режимов течения, - демпфирующие
дроссели в виде цилиндрических насaдков. Их назначение - гашение колебаний
клапанов. Сопротивление таких дросселей должно быть достаточным, чтобы,
препятствуя быстрому втеканию и вытеканию жидкости, не давать возможности
возникнуть периодическим колебаниям клапана. Однако слишком большое
сопротивление замедляет подъем и посадку клапана при смене его режимов работы,
т.е. лишает его быстродействия, что недопустимо. Подбор сопротивлений дросселей
выполняют экспериментально. На рис. 9, б показан игольчатый регулируемый
квадратичный дроссель на базе конусного клапана. Для плавности регулирования
угол конусности а запирающего элемента выполняют по возможности малым
(10...20°).системах гидроавтоматики широко используют квадратичные дроссели для
малых расходов, но с необходимостью обеспечения значительного понижения
давления. Из общего уравнения пропускной способности для местных сопротивлений
,
видно, что такие дроссели должны иметь малую площадь
; следовательно, будет происходить их
засорение, облитерация, изменение при этом характеристики. В связи с этим
получили распространение пакеты дросселей (рис. 10, а), составленные, как
правило, из шайб с отверстиями, представляющими собой цилиндрические насадки.
Рис. 10. Пакетные дроссели;
a - с цилиндрическими насадками; б - с цилиндрическими насадками и
диаметральными щелями; 1- п -порядковые номера шайб в пакете дросселя;
d-диаметр отверстия;
,
- длина сопротивления при дросселировании
B пакете каждая насадка работает при малом перепаде давлений и поэтому
может иметь приемлемый размер прохода (
=0,6...0,8 мм). Сопротивление пакета
должно равняться сумме сопротивлении отдельных насaдков, что, однако, на практике
часто не соблюдается по причине взаимного влияния насадков в пакете. Такое
возможно при малых размерах
, и
и, главным образом, из-за сближения осей отверстий по углу
расположения. B последнем случае струя из предыдущего отверстия влияет на
условия втекания в последующее, и сопротивление системы резко уменьшается.
Сборка таких дросселей требует взаимной фиксации шайб.
Подобных недостатков не имеет пакет дросселей, изображенный на рис. 10,
б, состоящий из шайб с центральными отверстиями и шайб с диаметральными
шлицами. В нем не нужны разделительные камеры и несущественно взаимное
расположение шайб при сборке. Шлицы, как и насадки, имеют значительное
сопротивление, и поэтому в целом дроссели такого типа при реализации того же
сопротивления имеют меньшее число шайб и более устойчивые характеристики.
Важным свойством квадратичных дросселей, нарушающим стабильность их
характеристик, является возможность их работы в режимах безотрывного и
отрывного течений. При этом скачкообразно изменяется коэффициент расхода (от -
0,8 до µ 0,6) и, следовательно, характеристика, что для систем гидроавтоматики
совершенно неприемлемо.
Для дросселей, образованных цилиндрическими насадками. подобного явления
можно избежать, если на выходе из каждого насадка поддерживать достаточно
высокое давление, исключающее кавитацию. В этом отношении удобны пакетные дроссели.
Список
литературы
1. Лебедев
Н.И. Объемный гидропривод лесных машин: учебник / Под ред. А.А. Камусина.
М.: ГОУ ВПО МГУЛ , 2007. - 314 с.:
ил.
2. Лебедев
Н.И. Гидравлика, гидравлические машины и объемный гидропривод: Учебное пособие
для студентов-заочников по дисциплине «Гидравлика, гидравлические машины и
объемный гидропривод». 2-е изд.,стер.
М.: МГУЛ, 2002.
232 с.
. Гидравлика,
гидромашины и гидропневмопривод: учеб. пособие для студ. высш. учеб. заведений
/ [Т.В. Артемьева, Т.М. Лысенко, А.Н. Румянцева, С.П. Стесин]; под ред. С.П.
Стесина.
4-е изд., стер.
М.: Издательский центр «Академия»,
2008.
336 с.