Автоматизированный электропривод насосов холодного водоснабжения
Введение
Общепромышленные механизмы играют в народном
хозяйстве страны важную роль. Они являются основным средством механизации и
автоматизации различных производственных процессов. Поэтому уровень
промышленного производства и производительности труда в значительной степени
зависят от оснащенности производства общепромышленными механизмами и от их
технического совершенства.
Ко всем этим механизмам предъявляются
технические требования в отношении надежности и безопасности, так как
прекращение их работы может повлечь за собой не только сбой работы предприятия,
но и угрозу жизни людей.
Функции и задачи, возлагаемые на
общепромышленные механизмы, обуславливают большое разнообразие их
электроприводов. Последние различаются как в отношении их сложности (от нерегулируемого
асинхронного двигателя с короткозамкнутым ротором до сложных замкнутых
регулируемых систем). От технического совершенства электроприводов зависит
производительность, надежность работы, простота обслуживания и возможности
автоматизации общепромышленных механизмов. Поэтому главным вопросом остается
улучшение технико-экономических показателей используемых механизмов.
В соответствии с заданием к курсовой работе
необходимо спроектировать и рассчитать АЭП насоса холодного водоснабжения.
Исходные данные:
Питающая сеть - общепромышленная, 380±10% В, 50
Гц;
Тип насоса - К 90/55;
Тип электропривода ТРН - АДКЗР;
Параметры магистрали:
,
,
;
рабочее давление на выходе:
.
насос автоматизированный электропривод
1.
Технологическое описание типовой производственной установки
.1 Назначение
устройства, основные технические параметры и особенности данного вида ТПУ
Насосами называют машины для перемещения
жидкостей. Насосы потребляют энергию от привода (например, от электродвигателя)
и сообщают её рабочему телу - жидкости. Эта энергия вызывает движение жидкости
в трубопроводах, причем характерно, что полный запас энергии жидкости после
насоса больше чем до него. Последнее обычно означает, что давление жидкости за
насосом больше чем перед ним. Другими словами насосы предназначены для перемещения
жидкостей и сообщения им энергии.
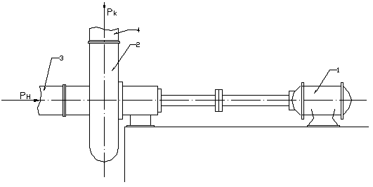
Принципиальная схема насосной установки
представлена на рисунке 1.
Рис.1. Принципиальная схема насосной установки.
Описание работы: двигатель 1 приводит в движение
рабочий орган насоса 2. Жидкость поступает в насос через всасывающий патрубок 3
(трубопровод) с давлением РН. В насосе жидкости сообщается энергия и
в напорном трубопроводе 4 давление РК больше начального. Основные
технические параметры:
объёмная подача (расход) или производительность:
;
массовая подача:
;
давление (противодавление):
в системе
СИ
;
напор - это параметр давления,
численно равный давлению столба некой определенной заданной жидкости
определенного сечения (или высоте столба). Это силовой параметр давления:
;
гидравлический КПД: определяется
входной и выходной мощностями турбомеханизма:
;
технологическая мощность:
.
.2 Сущность и
характер управления АЭП данного вида ТПУ
Регулирование подачи воды насосами
осуществляется следующими способами:
.направляющими аппаратами различных конструкций
на входе. Эти аппараты являются лопастями, выполняемыми в двух конструктивно
различных вариантах - осевом и радиальном.
.изменением частоты вращения вала двигателя.
Данный способ дает возможность регулировать подачу в любом направлении.
Для установок сравнительно небольшой мощности
задача регулирования по второму способу успешно решается с помощью системы
регулятора напряжения - асинхронный двигатель. В настоящее время в качестве
регулятора напряжения наибольшее применения находит тиристорный коммутатор.
Вентиляторная механическая характеристика нагрузки позволяет обеспечить
устойчивую работу электропривода в достаточно большом диапазоне скорости без
обратных связей.
2.
Разработка комплекса технологических требований к АЭП ТПУ
К системе управления насосом предъявляются
следующие требования:
1. обеспечение
необходимого диапазона регулирования
.
поддержание стабильности работы и
требуемого статизма характеристик -
.
1. Надежность
работы в нормальных и аварийных режимах: защита то коротких замыканий с помощью
автоматического воздушного выключателя, защита от перегрузок с помощью тепловых
реле, нулевая защита.
2. Удобство
наладки, ремонта, обслуживания - максимально обеспечить работу и обеспечить
доступность к основным схемам и узлам для вероятного ремонта.
3. Стоимость
оборудования - применение недорогих комплектующих и технологий.
4. Обеспечение
безопасности работы - соответствие всем правилам и нормам техники безопасности
(наличие заземления, разделения силовых цепей и цепей управления
(гальваническая развязка) и т.д.).
5. Пожарная
безопасность.
3.
Выбор двигателя АЭП
.1 Предварительный
выбор электродвигателя
предварительно выбираем двигатель 4А180У2 с
мощностью 7,5 кВТ и напряжением 220/380 В.
Из каталога выбираем ЭД 4А180S2У3
с параметрами:
Параметры схемы замещения (в о.е.):
переход от относительных единиц к
абсолютным осуществляется по формуле:
.
Номинальный ток электродвигателя:
.
Следовательно,
.
В абсолютных единицах:

Номинальная угловая синхронная
скорость:
Номинальная угловая скорость:
Номинальный момент на валу
двигателя:
.
3.2 Проверка
двигателя по перегрузочной способности
Проводим проверку двигателя по перегрузочной
способности с учетом возможного понижения напряжения сети на 10%.
,
где
- кратность по максимальному
моменту.
Так как двигатель работает в
непрерывном режиме, то максимальный момент нагрузки будет равен:
,
то есть условие выбора ЭД по
нагрузке
выполнено и
ЭД по перегрузке проходит.
.3 Потери в
электродвигателе
.
Потери при использовании
тиристорного регулятора напряжения:
где
- номинальные потери в меди от
нагрузочного тока;
.
- номинальные потери в меди от тока
возбуждения;
,
где
- номинальный намагничивающий ток;
;
.
Тогда
.
- номинальные потери в стали;
- номинальные механические потери;
.
Для АД соблюдается пропорция:
. Примем
, тогда
.
В современных АД потери в стали
составляют (1,5-2,0)% от потребляемой мощности. Поэтому можно принять:
.
.
Теперь определим суммарные потери в
номинальном режиме работы:
.
.4 Расчет работы ЭД
к критериальной точке
Мощность, необходимая для работы турбомеханизма,
пропорциональна его скорости:
,
и электромагнитная мощность ЭД:
.
Отсюда находим:
.
Потери в роторной цепи при
регулировании скорости находятся по формуле:
.
Максимальные потери в роторной цепи
при регулировнии скорости:
;
,
следовательно,
, откуда:
.
Рассчитаем потери в соответствии с
выражением
.
Рассчитаем потери в соответствии с
выражением
,
Результаты занесем в таблицу:
|
№
|
  
|
|
|
|
|
1
|
0
|
0
|
0
|
0
|
|
2
|
129,9
|
3,99
|
0,69
|
3,3
|
|
3
|
164,6
|
6,42
|
3,36
|
3,06
|
|
4
|
190,6
|
8,61
|
5,23
|
|
5
|
216,7
|
11,3
|
7,7
|
3,43
|
|
6
|
236,7
|
13,3
|
10,01
|
3,3
|
|
7
|
255,8
|
15,51
|
12,64
|
2,9
|
|
8
|
268,8
|
17,12
|
14,7
|
2,42
|
|
9
|
281,8
|
18,82
|
16,9
|
1,92
|
|
10
|
293,3
|
20,4
|
19,1
|
1,3
|
|
11
|
303,5
|
22
|
22
|
0
|
4.
Выбор преобразовательного агрегата
.1 Преобразовательный агрегат должен выдерживать
изменения напряжения сети в пределах 10 %.
4.2. При кратковременной перегрузке
тиристоров должно выполняться условие
, где
- максимально допустимое время
перегрузки, за которое температура перехода достигает максимально допустимого
значения,
- реальное
время перегрузки.
.3. ток перегрузки тиристоров равен
пусковому току двигателя:
.
5.
Расчет статических характеристик АЭП
Исходные данные:
,
.
|
020406080100120
|
|
|
|
|
|
|
|
|
60636463585044
|
|
|
|
|
|
|
|
|
00,240,470,620,70,680,60
|
|
|
|
|
|
|
|
Произведем расчет и построение
для
половинной и полной скоростей.
Для половинной скорости:
где
;
, а
;
.
.
Рассчитаем напор для семи точек:
Для полной скорости:
;
где
,следовательно
.
Для расчетных точек:
Для пониженной скорости:
|
020406080100120
|
|
|
|
|
|
|
|
|
1514,7514,0112,7811,058,866,11
|
|
|
|
|
|
|
|
Для полной скорости:
|
020406080100120
|
|
|
|
|
|
|
|
|
6059,7559,0157,7856,0553,8351,1
|
|
|
|
|
|
|
|
Для построения искусственных
характеристик КПД формируем вспомагательные параболы равных КПД, проходящие
через взятые ранее для построения искусственной характеристики напора значения
расхода и соответствующие им значения напора на естественной характеристике
. Поскольку
все эти параболы проходят через начало координат, то их уравнение может быть
представлено в виде:
где
- это значение КПД, полученное из
естественных характеристик КПД для выбранных точек расхода.
Определяем точки пересечения между
характеристикой напора на пониженной скорости и семейством вспомагательных
парабол равных КПД
, точнее
расходы, соответствующие этим точкам пересечения. Для этого приравняем
выражения для значений:
, откуда находим:
.
Полученные результаты сведем в таблицу:
|
102030405060
|
|
|
|
|
|
|
|
0,240,470,620,70,680,60
|
|
|
|
|
|
|
Определение Р0 и
построение кривых
.
;
.
Здесь
. Примем
.
;
;
слагаемое
.
Расчеты:
Результаты занесем в таблицу:
|
20406080100120
|
|
|
|
|
|
|
|
59,7559,0157,7856,0553,8351,1
|
|
|
|
|
|
|
|
14,714,8616,418,622,729,02
|
|
|
|
|
|
|
Определим значение
:
.
Рассчитаем
. Значит КПД
при этом
:
из графика.
.
Значение
можно
получить, если в уравнении положить
. Тогда получим:
Если принять
, то
;
;
;
;
;
.
Проведем расчет кривой магистрали
по формуле:
;
При
.
Результаты занесем в таблицу:
|
020406080100120
|
|
|
|
|
|
|
|
|
1113,219,730,445,865,1289,3
|
|
|
|
|
|
|
|
Определение
зависимости мощности, потребляемой турбомеханизмом при работе на сеть со
статическим напором, не равным нулю, от скорости.
Расчет ведем для двух участков:
и
.
.
Скорость разбивается на интервалы в
соответствии с уравнением:
Расчеты:
;
Результаты занесем в таблицу:
|
164,6190,6216,7236,7255,8268,8281,8293,3303,5
|
|
|
|
|
|
|
|
|
|
|
0,640740,840,90,991,041,091,131,17
|
|
|
|
|
|
|
|
|
|
Из выражения:
выражаем:
;
Результаты занесем в таблицу:
|
164,6190,6216,7236,7255,8268,8281,8293,3303,5
|
|
|
|
|
|
|
|
|
|
|
33,145,756,964,372,377,282,186,390
|
|
|
|
|
|
|
|
|
|
Далее рассчитываем
:

.
Результаты занесем в таблицу:
|
1722,328,633,939,443,447,651,555
|
|
|
|
|
|
|
|
|
|
|
33,145,756,964,372,377,282,186,390
|
|
|
|
|
|
|
|
|
|
Вычисляем значения
;
для значений
находим по
графику значения
и вместе с
полученными значениями сводим в таблицу:
|
0,620,680,710,730,730,720,710,700,69
|
|
|
|
|
|
|
|
|
|
|
61,172,979,783,285,887,288,389,390
,
рассчитываем значения для участка
II графика .
Результаты занесем в таблицу:
|
164,6190,6216,7236,7255,8268,8281,8293,3303,5
|
|
|
|
|
|
|
|
|
|
|
3,645,257,49,3811,713,816,218,520,7
|
|
|
|
|
|
|
|
|
|
6.
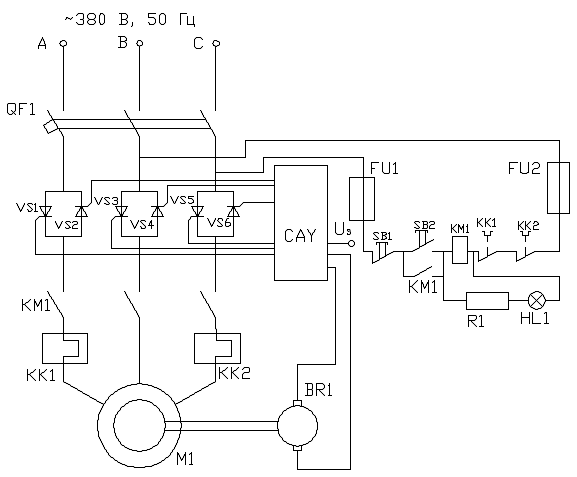
Проектирование схемы электрооборудования ТПУ
Принципиальная схема электрооборудования ТПУ
представлена на рисунке.
Регулирование скорости в системе ТРН - АД
осуществляется изменением угла открывания тиристоров. Если угол открывания
тиристоров больше угла сдвига между первыми гармониками тока и напряжения, то
ток в цепи нагрузки прерывистый и имеет место регулирование напряжения если
установить угол открывания равным углу сдвига между током и напряжением, то
регулирование прекращается, а ток и напряжение на выходе становятся
синусоидальными. Данная схема не позволяет осуществлять регулирование скорости
в разомкнутой системе (т.е. без обратной связи по скорости), так как данный
преобразователь позволяет лишь регулировать значение напряжения, но не
регулировать частоту.
Схема работает следующим образом: напряжение на
силовую цепь подается через автоматический выключатель QF1.
Для осуществления пуска двигатель нажимается кнопка SB2, контактор КМ1
включается и самоблокируется. Включается сигнальная лампа HL1
и напряжение подается на статор двигателя. Чтобы включить двигатель необходимо
нажать кнопку SB1.
Защиту двигателя от короткого замыкания
осуществляет автоматический выключате6ль QF1.
Защиту от перегрузок осуществляют тепловые реле КК1 иКК2. Защита цепей
управления - предохранители FU1
и FU2. Нулевая защита
осуществляется с помощью контактора КМ1.
Заключение
В процессе выполнения данной курсовой работы был
выбран электродвигатель и проверен по перегрузочной способности и по работе в
критериальной точке. Также были рассчитаны и построены статические
характеристики турбомеханизма и преобразовательный агрегат и разработана
система защит электродвигателя.
Похожие работы на - Автоматизированный электропривод насосов холодного водоснабжения
|