Проектирование парового котла барабанного типа с естественной циркуляцией
ВВЕДЕНИЕ
Целью данной курсовой работы является
проектирование парового котла барабанного типа с естественной циркуляцией,
имеющего следующие параметры:
- паропроизводительность
=240 т/ч;
температура перегретого пара
=540
;
давление перегретого пара
=13,8 МПа;
температура питательной воды
= 210
;
Данный паровый котел рассчитывается
на бурый уголь Реттиховский 1Б рядовой. Этот же уголь используется при расчете
системы пылеприготовления.
На основе заданных исходных данных
выбраны и рассчитаны основные компоновочные решения и тепловая схема котла. Рассчитаны
объемы и энтальпии продуктов сгорания. В результате расчета теплового баланса
определен расход топлива и коэффициент полезного действия котла.
1. АНАЛИЗ ИСХОДНЫХ ДАННЫХ
1.1 Исходные данные
Паропроизводительность
=240 т/ч;
Давление перегретого пара
=13,8 МПа;
Температура перегретого пара
=540
;
Температура питательной воды
= 210
;
Топливо: Реттиховский 1Б
1.2
Элементарный химический состав рабочей массы топлива
Влажность топлива
=36%;
Зольность топлива
=25%;
Содержание серы в топливе
=0,3%;
Содержание углерода в топливе
=25,9%;
Содержание водорода в топливе
=2,1%;
Содержание азота в топливе
=0,5%;
Содержание кислорода в топливе
=10,2%;
Выход летучих веществ на сухую массу
топлива
=56%;
Низшая теплота сгорания топлива
=9,04
МДж/кг;
Коэффициент размолоспособности
топлива
=1,10;
1.3 Температурные
характеристики золы
Температура начала деформации золы
=1170
;
Температура начала размягчения золы
=1420
;
Температура начала жидкоплавкого
состояния золы
=1500
;
1.4 Химический
состав золы
Окисел кремния
=63,8%;
Окисел алюминия
=22,9%;
Окисел титана
=0,6%;
Окисел железа
=4,1%;
Окисел кальция
=3,6%;
Окисел магния
=1,6%;
Окисел калия
=2,0%;
Окисел натрия
=1,4%;
1.5 Анализ топлива
Реттиховский рядовой уголь относится к бурым
углям, так как высшая теплота сгорания рабочей массы топлива без золы

МДж/кг;
По содержанию влаги этот относится к
влажным твердым топливам, так как
;
По содержанию золы уголь относится к
среднезольному топливу, так как
;
Выход летучих
=56%,
поэтому топливо относится к высокореакционному топливу.
По содержанию серы топливо считается
низкосернистым, так как
=0,3%.
По коэффициенту размолоспособности
=1,1
Реттиховский 1Б относится к твердым топливам.
Температура начала жидкоплавкого
состояния золы
=1500
, значит
зола этого угля относится к тугоплавким золам.
По крупности этот уголь принадлежит
к классу Рядовой с размером кусков до 300мм.
2. ВЫБОР КОМПОНОВКИ КОТЛА
Компоновка - это схема взаимного
расположениея газоходов (топки, горизонтального газохода, газоходов
конвективных поверхностей нагрева) котла. Различают четыре наиболее часто
встречающиеся типа компоновок: П-, Т-, N- образные и
башенные.
2.1
П-образная компоновка
При проектировании котлов средней и большой
мощности предпочтение обычно отдают П-образной компоновке (Рис. 1).
П-образная компоновка позволяет логично увязать
топку и конвективные поверхности нагрева, обойтись умеренной высотой котла,
простыми средствами организовать каркас, применить дробеочистку хвостовых
поверхностей нагрева, разместить тяго-дутьевые машины на нулевой отметке.
Трехкратный поворот газов: в районе горелок, на
входе- и на выходе из горизонтального газохода. Неодинаковая длина пути газов
приводит к появлению существенной неравномерности температуры газов по высоте
горизонтального газохода, а также по глубине конвективной шахты. В конвективной
шахте создается неравномерное поле скоростей что создает местный усиленный
износ труб.
Рис. 1 - П-образная компоновка.
2.2 Т-образная
компоновка
Т-образная компоновка может оказаться
целесообразной при квадратных в плане топках, а также при сжигании топлив с
высокоабразивной золой, когда глубина одной конвективной шахты становится
нерационально большой (Рис. 2).
При такой компоновке конвективные шахты
значительно уменьшаются по высоте. Высота выходного окна топки при Т-образной
компоновке относительно невелика, поэтому и фактическая разверкатемператур продуктов
сгорания по высоте окна, горизонтального газохода между топкой и конвективной
шахтой и по глубине конвективной шахты меньше, чем при П-образной компоновке,
что улучшает температурный режим труб пароперегревателя.
По сравнению с П-образной - усложнение каркаса,
увеличение числа элементов поверхностей нагрева, следовательно, площади
ограждающих стен газоходов. При Т-образной компоновке сложнее становится
проблема размещения вспомогательного оборудования, труднее обеспечить
равномерное распределение продуктов. сгорания по параллельным опускным
газоходам. Наличие поворотов потока продуктов сгорания на выходе из топки и на
входе в конвективную шах-ту.
Т-образная компоновка может найти применение для
пылеугольных котлов большой производительности для энергоблоков мощностью
500-800 МВт и выше, а также для котлов, сжигающих угли с абразивной золой.
Рис. 2 - Т-образная компоновка.
2.3 Башенная и
полубашенная компоновка
Башенная и полубашенная компоновки заслуживают
внимания при сжигании высокозольных топлив с абразивной золой (Рис. 3).
При башенной компоновке поверхностей нагрева
продукты сгорания движутся только вверх. Скорость движения частиц, оказывается
меньше скорости несущего газового потока, вследствие этого при башенной
компоновке можно принимать большие, приближенные к оптимальным, скорости
продуктов сгорания. Небольшая площадь земельного участка.
Каркас котла превращается в сложное инженерное
сооружение. Подвод воздуха к горелкам при расположении воздухоподогревателя на
верхней отметке котла оказывается затрудненным, длина и сопротивление
воздухопроводов становятся чрезмерно большими. Высокая отметка выходного
коллектора пароперегревателя усложняет трассировку станционных паропроводов.
Крепление ширмовых и конвективных поверхностей нагрева, осуществляемое на
подвесных трубах, усложняет конструкцию котла, а также его монтаж и ремонт.
Очистка дробью невозможна.
Достоинства башенной компоновки могут быть
реализованы в полубашенной компоновке, лишенной целого ряда недостатков первой,
хотя у нее есть свой недостаток - большой, ничем не заполненный опускной
газоход, направляющий дымовые газы вниз.
Рис. 3 - полубашенная компановка
2.4 N-образная
компоновка
Многоходовые (N-образные) компоновки могут
оказаться оправданными лишь в тех случаях, когда в силу специфических свойств
сжигаемых топлив с высоким содержанием в золе окиси кальция и щелочей (сланцы)
требуется глубокое охлаждение газов до входа их в тесные конвективные пучки.
Анализируя типы профилей котлов, выбрана
П-образная компановка, так как она наиболее применима для данного вида топлива
и стала классической в отечественном котлостроении. При выборе компоновки были
учтены преимущества и недостатки других компоновок котлов.
. ВЫБОР ТИПА ТОПОЧНОГО УСТРОЙСТВА И СПОСОБА
ШЛАКОУДАЛЕНИЯ
3.1 Слоевое сжигание
(рис. 4)
Не нужна громоздкая система
пылеприготовления, топливо сгорает в виде дробленки. При таком сжигании топлива
топочная камера имеет небольшие габариты, что экономит металл. В слое горящего
топлива температуры близки к адиабатическим 1500…1800
.
Недостатком является размер
колосникового полотна и ненадежность работы на больших температурах.
Существенные затраты на его перемещение, нет возможности форсирования процесса
горения, недожог топлива. Все это не дает поднять паропроизводительность выше
50…70т/ч. Этот способ сжигания не подходит для проектируемого котла с
паропроизводительностью 240т/ч.
- топка; 2 - подача топлива; 3 -
шлак; 4 - воздух; 5 - слой горящего топлива; 6 - колосниковая решетка; 7 -
верхний барабан; 8 - котельный пучок; 9 - нижний барабан.
Рис. 4 - Слоевое сжигание топлива.
3.2 Кипящий
слой (рис. 5)
Позволяет в 2…3 раза уменьшить
габариты котла. Сравнительно низкая температура в слое дает возможность в
несколько раз уменьшить количество генерируемых в топке окислов азота и серы.
Возможность использования различных топлив, в том числе и крупнодисперсного
угля. В таких котлах можно сжигать топлива без предварительной переработки на
мельничных агрегатах, так как в котел подается дробленное топливо с диаметром
частиз 20…30 мм.
Недожог топлива, износ поверхностей
нагрева слой, существует опасность шлакования слой. Узкий температурный
интервал работы.
Кипящий слой, из-за своих
недостатков не нашел широкого распространения.
- решетка; 2 - поверхности нагрева;
3 - фигундигированный слой; 4 - сброс избытка шлака.
Рис. 5 - Схема котла с кипящим
слоем.
3.3
Камерное сжигание (рис. 6)
Это сжигание топлива во взвешенном
состоянии.
Нет ограничений по
паропроизводительности, благодаря высокой удельной интенсивности процесса
горения из-за увеличения поверхности нагрева.
- подача топлива и воздуха; 2 -
шлак.
Рис. 6 - Камерное сжигание.
Расход энергии на приготовлении
пыли. Унос золы газами в конвективные газоходы, что вызывает необходимость
установки золоулавливателей.
Выбрано камерное сжигание для
Реттиховского 1Б угля. В топочной камере выбирано сжигание топлив с твердым
шлакоудалением, исходя из следующих данных: у Реттиховоского 1Б температура
начала жидкоплавкого состояния золы
=1500
, средний выход летучих газов
=56%,
приведенная зольность
,
приведенная влажность
.
4. ВЫБОР И ОБОСНОВАНИЕ СИСТЕМЫ
ПОДГОТОВКИ ТОПЛИВА
Мельница - машина для измельчения
различных материалов. От дробилок мельницы отличаются более тонким помолом
материала (до частиц размерами мельче 5 мм). В зависимости от формы и вида
рабочего органа и скорости его движения мельницы можно условно подразделить на
пять групп (таблица 1). Различные виды мельниц представлены на рисунке 7.
Таблица 1 - Классификация мельниц.
|
Группа
мельниц
|
Форма
и вид рабочего органа
|
Скорость
движения рабочего органа
|
|
I
|
Барабанные,
шаровые, стержневые, галечные, самоизмельчения
|
Тихоходные
|
|
II
|
Роликовые,
валковые, кольцевые, фрикционно-шаровые, бегуны
|
Среднеходные
|
|
III
|
Молотковые
(шахтные), пальцевые (дезинтеграторы)
|
Быстроходные
|
|
IV
|
Вибрационные
с качающимся корпусом
|
Быстроходные
|
|
V
|
Струйные,
аэродинамические, без дробящих тел
|
Быстроходные
|
а - барабанная; б - роликовая; в - кольцевая; г
- бегуны; д - молотковая; е - пальцевая (дезинтегратор); ж - вибрационная; з -
струйная.
Рис. 7 - Схемы мельниц.
Для бурых углей рекомендуется
применить ММ (молотковую мельницу) (рис. 8), с сушкой топлива горячим воздухом.
ММ использую для топлив с
>28% и
<6%.
Рекомендуемая тонина помола
.
В кожухе вращается ротор с
закрепленными на нём шарнирно или наглухо молотками - билами. Исходный материал
подаётся на ротор и измельчается ударами бил. В мельницы подаётся горячий
воздух и одновременно с измельчением происходит сушка топлива. Измельченный и
подсушенный материал выносится в шахту, из которой мелкие готовые частицы
потоком воздуха подаются в топку, а крупные падают на ротор и доизмельчаются.
Шахтные мельницы - быстроходные машины, линейная скорость на конце била до 65
м/сек. Размеры ротора (диаметр и длина) до 1,6 и 2 л. Продукт - пыль грубого
помола, остаток на сите с отверстиями 0,088 мм составляет 30-60%.
- ротор; 2 - било; 3 - кожух; 4 -
отверстие для горячего воздуха; 5 - шахта; 6 - загрузка исходного угля; 7 -
подача пыли в топку.
Рис. 8 - Молотковая мельница
При среднеходных мельницах,
мельницах-вентиляторах, а также молотковых мельницах пылеприготовительная
установка, как правило, выполняется по схеме с прямым вдуванием. Применение
пылевых бункеров при этих мельницах допускается при соответствующем
обосновании.
Количество мельниц в системах с
прямым вдуванием для котлов паропроизводительностью 400 т/ч и более выбирается
не менее трех; для котлов меньшей паропроизводительности, а также водогрейных
котлов 180 Гкал и ниже выбирается не менее двух мельниц. Производительность
этих мельниц выбирается с расчетом, чтобы при остановке одной из них оставшиеся
без учета возможности форсировки, обеспечили: при двух установленных мельницах
не менее 60%, при 3-х мельницах - не менее 80%, при 4-х мельницах не менее 90%,
при 5-и и более мельницах - 100% номинальной производительности котла.
Выбрано четыре молотковые мельницы ММА
1500/1670/735 с инерционным сепаратором. Производительность одной мельницы 20,4
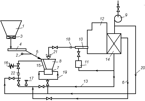
т/ч. Схема пылеприготовление индивидуальная с прямым вдуванием (рис. 9).
- бункер угля; 2 - мигалка; 3 - отсекающий
шибер; 4 - питатель угля; 5 - течка сырого угля; 6 - трубопровод присадки слабоподогретого
воздуха; 7 - мельница; 8 - сепаратор; 9 - дутьевой вентилятор; 10 - горелка; 11
- короб вторичного воздуха; 12 - котел; 13 - газопровод; 14 -
воздухоподогреватель; 15 - взрывной клапан; 16 - шибер с быстрозакрывающимся
устройством; 17 - атмосферный клапан; 18 - заглушка; 19 - трубопровод холодного
воздуха; 20 - трубопровод аварийной присадки холодного воздуха; 21 -
распределитель пыли; 22 - измерительное устройство для расхода сушильного
агента.
Рис. 9 - Схема пылеприготовления.
5. ВЫБОР ТЕМПЕРАТУРЫ ГОРЯЧЕГО ВОЗДУХА
Рекомендуемая температура на выходе
из воздухоподогревателя для бурых углей при сушке топлива горячим воздухом в
замкнутой системе пылеприготовления 
. Так как топливо относится к
высокореакционным (
=56%), то
следует выбрать меньшее значение, но летучие у этого угля окислены, что снижает
реакционную способность. Всвязи с высокой влажностью, выбрано значение
=400
.
Регенеративные воздухоподогреватели
имеют вращающийся ротор, в них возможны перетечки (до 20%) воздуха в газовый
поток, высокий подогрев воздуха (300-350
) в них невозможен из-за коробления
гофрированых листов набивки, но они компактны, менее металлоемкие. Вследствии
этого, в данном случае его применение нецелесообразно. Выбран более простой,
хотя и более металлоемкий и громоздкий трубчатый воздухоподогреватель, в котором
передача тепла от греющего теплоносителя к обогревателю осуществляется через
неподвижную стенку.
Схема взаимного расположения
ступеней экономайзеров и воздухоподогревателей - в рассечку, так как
=400
.
6. ВЫБОР ТЕПЛОВОЙ СХЕМЫ КОТЛА
Под тепловой схемой котла (рис. 10)
понимается схема размещения в газоходах котла поверхностей нагрева, схема
взаимного движения теплообменивающих сред и распределение тепловосприятия между
отдельными поверхностями нагрева.
Число ступеней пароперегревателя
выбирается с учетом разверочных явлений так, чтобы приращение энтальпий пара в
каждой из ступеней, особенно выходных по пару, как правило не превышало 250-260
кДж/кг. Число ступеней пароперегревателя определяется по формуле:
/1/, где
- суммарное
приращение энтальпии пара в пароперегревателе, кДж/кг;
=3434,8 /2/,
кДж/кг - энтальпия перегретого пара при
=13,8 Мпа и
=540
;
=2591,7 /2/ кДж/кг - энтальпия
сухого насыщенного пара на входе в пароперегреватель при давлении в барабане
МПа,
где
гидросопротивление
пароперегревательного тракта.
=72,5 кДж/кг - изменение энтальпии
перегретого пара при впрыске в паровой тракт воды для регулирования перегрева;
/1/
=255 кДж/кг - приращение энтальпии
пара в одной ступени пароперегревателя. /1/
примем
=4; /1/
Одной из ступеней является ширмовый
перегреватель, одной радиационная поверхность, а две другие конвективные
ступени перегревателя.
7. ВЫБОР И ОБОСНОВАНИЕ ОПОРНЫ
(РЕПЕРНЫХ) ТОЧЕК ТЕПЛОВОЙ СХЕМЫ КОТЛА
Температура горячего воздуха на
выходе из воздухоподогревателя
=400
(выбрана в 5). Температура
продуктов сгорания на выходе из топки (на входе в конвективный
пароперегреватель) ограничивается соображениями бесшлаковочной эксплуатации
конвективных пароперегревателей. Температура газов перед ступенью конвективного
перегревателя, расположенного в горизонтальном газоходе, не должна превышать
температуры начала деформации золы
=1170
. Руководствуясь этим, выбрана
температура на выходе из топки 
.
Величина температуры уходящих газов
на выходе из топки оказывает решающее влияние на коэффициент полезного действия
котла, но сильное понижение температуры уходящих газов требует увеличения
размеров конвективных поверхностей нагрева, а наличие в продуктах сгорания воды
и оксидов серы при конденсации приводит к серной коррозии (
).
Поэтому рекомендуемая величина
уходящих газов для влажного твердого топлива
, учитывая, что
= 210
, а топливо
относится к низкосернистым, выбрана
. /1/
С целью предотвращения
низкотемпературной коррозии воздух на входе в воздухоподогреватель для бурых
углей подогревается, температура принята 
. /1/
Давление в барабане котла
МПа (см.
5);
Температура питательной воды
= 210
(см. 1);
Давление питательной воды
, /1/;
МПа - гидравлическое сопротивление
экономайзера.
МПа.
барабанный котел топливо
температура
Энтальпия питательной воды
кДж/кг /2/.
Коэффициент избытка воздуха вверху топки
1,25. /1/
Схема основных реперных точек котла
приведена на рисунке 10.
- топочная камера; 2 - радиационная
ступень; 3 - ширмы; 4 - барабан котла; 5,6 - конвективные ступени
пароперегревателя; 7 - экономайзер; 8 - воздухоподогреватель.
Рис. 7 - Тепловая схема котла.
8. РАСЧЕТ ОБЪЕМОВ И ЭНТАЛЬПИЙ
ВОЗДУХА И ПРОДУКТОВ СГОРАНИЯ
8.1 Расчет
объемов продуктов сгорания
Теоретический объем воздуха,
необходимого для полного сгорания 1 кг твердого или жидкого топлива, при
избытке
и нормальных
условиях (101,3 кПа; 0
) можно
рассчитать по формуле:
; /1/
Объемы продуктов сгорания,
получающиеся при полном сгорании топлива с теоретически необходимыи количеством
воздуха (
):
азота
; /1/
трехатомных газов
; /1/
водяных паров
; /1/
Действительные объемы водяных паров
и дымовых
газов
при избытке
определяются
по формулам:
; /1/
; /1/
Объемные доли трехатомных газов и
водяных паров соответственно:
; /1/
; /1/
Масса продуктов сгорания, кг/кг
/1/;.
Теоретический объем воздуха
, азота
,
трехатомных газов
и водяных
паров
берем из
/1/.
Расчет объемов продуктов сгорания
производится в форме таблицы 2.
Коэффициенты избытка воздуха на
выходе из топки
, присосы
воздуха в газоходах отдельных поверхностей нагрева выбраны по /табл. 4.2, 1/.
Избыток воздуха за каждой
поверхностью нагрева после топочной камеры получается прибавлением к
соответствующих
присосов воздуха:
, где i- номер
поверхности нагрева по ходу дымовых газов. /1/
=2,5294
;
=2,0022
;
=0,4854
;
=0,7202
;
=25%. (см. 1)
Таблица 2 - Расчет объемов продуктов
сгорания.
|
Величина
|
Ед.
изм.
|
=2,5294 ; =2,0022 ; =0,4854 ; =0,7202 ; =25%.
|
|
|
газоходы
|
|
|
Топка,
PПе ширмы
|
1 к.пе
|
2 к.пе
|
2эк
|
2вп
|
1эк
|
1вп
|
|
Коэффициент
избытка воздуха за поверхностью -1,251,2651,281,301,331,351,38
|
|
|
|
|
|
|
|
|
|
Среднее
значение коэффициента избытка воздуха в газоходе -1,251,25751,27251,291,3151,341,365
|
|
|
|
|
|
|
|
|
|
Объем
водяных паров  0,73040,73070,73130,7320,7330,7340,735
|
|
|
|
|
|
|
|
|
|
Объем
газов  3,85033,86963,90823,95314,01744,08164,1459
|
|
|
|
|
|
|
|
|
|
Объемная
доля трехатомных газов -0,1260,12540,12420,12280,12080,1190,117
|
|
|
|
|
|
|
|
|
|
Объемная
доля водяных паров -0,18970,18880,18710,18520,18250,17980,1773
|
|
|
|
|
|
|
|
|
|
Суммарная
объемная доля -0,31570,31430,31130,30790,30330,29870,2944
|
|
|
|
|
|
|
|
|
|
Масса
продуктов сгорания кг/кг4,7294,7544,8044,86144,9445,02665,109
|
|
|
|
|
|
|
|
|
|
Концентрация
золы в продуктах сгорания кг/кг0,05020,04990,04940,04880,0480,04720,0465
|
|
|
|
|
|
|
|
|
8.2 Расчет энтальпий
продуктов сгорания
Энтальпия теоретически необходимого
количества воздуха и продуктов сгорания, кДж/кг, при
и расчетной
температуре
,
определяются по формулам:
; /1/
; /1/
а при
; /1/
Значения
и
выбраны из
/табл. К1, 1/.
.
Результаты расчета энтальпий газов в
газоходах представлены в таблице 3.
Таблица 3 - Расчет энтальпий воздуха.
Топка,
Рпе ширмы
1 к.пе
2 к.пе
2эк
2вп
1эк
1вп
|
|
|
|
|
|
|
|
|
|
|
|
|
|
            
|
|
|
|
|
|
|
|
|
|
|
|
|
|
|
2400
|
26533,64
|
22178,2
|
|
|
32078,19
|
|
|
|
|
|
|
|
|
|
|
|
|
|
|
2300
|
25316,71
|
21176,03
|
|
|
30610,72
|
14,67
|
|
|
|
|
|
|
|
|
|
|
|
|
|
2200
|
24102,3
|
20173,86
|
|
|
29145,77
|
14,65
|
|
|
|
|
|
|
|
|
|
|
|
|
|
2100
|
22894,94
|
19177,62
|
|
|
27689,35
|
|
|
|
|
|
|
|
|
|
|
|
|
|
|
2000
|
21688,84
|
18181,36
|
2512
|
458,38
|
26692,56
|
|
|
|
|
|
|
|
|
|
|
|
|
|
|
1900
|
20489,16
|
17191,07
|
2387
|
435,05
|
25221,98
|
|
|
|
|
|
|
|
|
|
|
|
|
|
|
1800
|
19297,79
|
16200,76
|
2186
|
398,42
|
23746,4
|
|
|
|
|
|
|
|
|
|
|
|
|
|
|
1700
|
18108,31
|
15222,31
|
2064
|
376,18
|
22290,07
|
|
|
|
|
|
|
|
|
|
|
|
|
|
|
1600
|
16922,27
|
14249,79
|
1876
|
341,92
|
20826,64
|
|
|
|
|
|
|
|
|
|
|
|
|
|
|
1500
|
15749,24
|
13277,27
|
1759
|
320,6
|
19389,16
|
|
|
|
|
|
|
|
|
|
|
|
|
|
|
1400
|
14584,98
|
12310,68
|
1583
|
288,52
|
17951,17
|
|
|
|
|
|
|
|
|
|
|
|
|
|
|
1300
|
13430,75
|
11350,02
|
1361
|
248,06
|
16516,32
|
|
|
|
|
|
|
|
|
|
|
|
|
|
|
1200
|
12318,19
|
10401,22
|
1206
|
219,81
|
15138,31
|
|
|
|
|
|
|
|
|
|
|
|
|
|
|
1100
|
11181,67
|
9458,35
|
1097
|
199,94
|
13746,2
|
|
|
|
|
|
|
|
|
|
|
|
|
|
|
1000
|
10068,26
|
8527,34
|
984
|
179,34
|
12379,44
|
|
|
|
|
|
|
|
|
|
|
|
|
|
|
900
|
8959,77
|
7608,19
|
875
|
159,48
|
11021,3
|
|
11135,4
|
|
|
|
|
|
|
|
|
|
|
|
|
800
|
7867,1
|
6694,97
|
767
|
139,79
|
|
|
9781,05
|
|
9881,5
|
|
|
|
|
|
|
|
|
|
|
700
|
6799,48
|
5805,47
|
662
|
120,66
|
|
|
8458,59
|
|
8545,7
|
|
|
|
|
|
|
|
|
|
|
600
|
5749,86
|
4921,9
|
560
|
102,07
|
|
|
|
|
7230,1
|
|
7328,5
|
|
|
|
|
|
|
|
|
500
|
4724,66
|
4062,05
|
458
|
83,48
|
|
|
|
|
|
|
6026,8
|
|
6148,6
|
|
|
|
|
|
|
400
|
3726,52
|
3214,06
|
360
|
|
|
|
|
|
|
4756,3
|
|
4852,8
|
|
|
|
|
|
|
300
|
2757,16
|
2389,79
|
264
|
48,12
|
|
|
|
|
|
|
|
|
3593,9
|
|
3641,7
|
|
|
|
|
200
|
1810,62
|
1583,31
|
169,1
|
30,82
|
|
|
|
|
|
|
|
|
|
|
2395,6
|
|
2443,1
|
|
|
100
|
893,438
|
786,91
|
80,8
|
14,73
|
|
|
|
|
|
|
|
|
|
|
|
|
1207,2
|
|
. ТЕПЛОВОЙ БАЛАНС КОТЛА
Тепловой баланс котла представляет собой
уравнение приходных и расходных статей тепла в котле, в результате решений
уравнений теплового баланса определяются все тепловые потери в котле, коэффициент
поленого действия и расход топлива.
Уравнение теплового баланса имеет вид:
;
Уравнение теплового баланса
составляется на один килограмм топлива и все входящите в него величины имеют
размерность - кДж/кг;
- распологаемое тепло топлива,
кДж/кг;
- тепло, полученное воздухом от
внешних источников, кДж/кг;
- тепло введенное в котел с
форсуночным распыливающим паром, кДж/кг;
- полезно используемое тепло в
котле, кДж/кг;
- потери тепла с уходящими газами,
кДж/кг;
- потери тепла от химического
недожога топлива, кДж/кг;
- потери тепла от механического
недожога топлива, кДж/кг;
- потери тепла через ограждающие
стенки газоходов топки, кДж/кг;
- потери с физическим теплом
шлаков, кДж/кг;
- низшая теплота сгорания топлива,
кДж/кг;
кДж/кг (см. 1).
Располагаемое тепло топлива
, кДж/кг, где
, кДж/кг - физическое тепло топлива.
- теплоемкость рабочего топлива,
кДж/(кг
К);
- температура рабочего топлива,
.
Для твердых топлив
.
, кДж/(кг
К); /1/
, кДж/кг. /1/
Физическое тепло топлива учитывается
в тех случаях, когда топливо предварительно подогревается посторонним
источником тепла (паровые сушилки и т.п.), а также при сушке по разомкнутому
циклу.
В результате располагаемое тепло
топливо равно :
кДж/кг. /1/
При наличии парового дутья или
паровом распыливании мазута паромеханическими или паровыми форсунками в топку
поступает пар из общестанционной магистрали. Поскольку в данном проекте паровое
дутье отсутствует, то тепло, вносимое в топку паровым дутьем Qф=0.
В случае предварительного, до входа
в воздухоподогреватель котла, подогрева воздуха от внешних источников - паром
из отборов, отработанным теплом и т.п., тепло этого подогрева
/1/
β′ - отношение
количества воздуха на входе в воздушный тракт к теоретически необходимому. При
отсутствии избыточного, отдаваемого на сторону, воздуха (βизб = 0)
β′ = β′т + Δαвп, /1/
где β′т -
отношение количества воздуха, подаваемого в топку из воздухоподогревателя, к
теоретически необходимому, при отсутствии рециркуляции газов и для пылесистемы,
работающей под давлением, определяется по формуле
β′т
, /1/
где Δαт, Δαвп -
величины присосов воздуха соответственно в топку и
воздухоподогреватель, определяемые
по имеющимся рекомендациям,
= 0,02 и
= 0,03x2=0,06 ; /табл.4.2,
1/
- величина присоса воздуха в
замкнутой системе пылеприготовления под разряжением;
-коэффициент избытка воздуха в месте
отбора газов на рециркуляцию;
-коэффициент рециркуляции газов в
низ топки или через горелки.
Поскольку в данном проекте не
предусмотрена рециркуляция, то
.
так как выбрана ММA, работающая
под давлением.
= 1,25-0,02-0 = 1,23; /1/
β′ = β′т + Δαвп=1,23 +
0,06 = 1,29;
При отсутствии избыточного,
отдаваемого на сторону, воздуха
.
Энтальпия теоретически необходимого
количества воздуха на входе в воздушный тракт Hо.х.в
определяется по формуле
, /1/
где Св=1,32145 кДж/(м3·К) -
теплоемкость влажного воздуха при tх.в = 30ºС -
температура холодного воздуха;
кДж/кг.
Энтальпия теоретически необходимого
количества воздуха на входе в воздухоподогреватель определяется по следующей
формуле
, кДж/кг /1/
кДж/кг. /1/
Потери тепла с уходящими газами, %,
/1/,
где
- энтальпия уходящих газов при
избытке воздуха
=1,38 и
температуре
=145
, кДж/кг,
принимается по /табл. 3, 1/;
, кДж/кг; /2/
100,27, кДж/кг;
Потери тепла от химической и
механической неполноты сгорания топлива
и
зависят от вида топлива и способа
его сжигания и принимаются на основании опыта эксплуатации из /1/.
и
;
Потери тепла от наружного охлаждения
определяются
по графику /1/ в зависимости от паропроизводительность котла. При D=66,66 кг/с
%.
Потери тепла
определяются
по формуле:
/1/,
где
,
кДж/кг.
%
Коэффициент полезного действия
брутто определяется по формуле:
%.
Расход топлива, подаваемого в
топочную камеру, определяется как:
, кг/с;
Полезно используемое тепло в котле:
, кДж/с /1/;
- количество тепла, затраченного на
превращение питательной воды, поступающей в котел в перегретый пар, кДж/с;
- количество тепла, затраченное на
получение котловой воды, удаляемой с непрерывной продувкой.
=66,66 кг/с (см 1);
=3434,8 кДж/кг (см. 6);
кДж/кг (см. 7);
=1639,7 кДж/кг по
, МПа /2/;
- расход пара на продувку;
Для котлов высокого давления
,
кг/с.
кВт.
кг/с=74,2 т/ч.
Расчетный расход топлива
определяется по формуле:
кг/с=73,58 т/ч.
10. ВЫБОР, ОБОСНОВАНИЕ И РАСЧЕТ
ГОРЕЛОЧНЫХ УСТРОЙСТВ
Горелочное устройство, это
устройство через которое топливо и необходимый для горения воздух вводится в
топочную камеру.
По рекомендациям /табл. 6.2, 1/,
выбрано 8 горелок расположенных в два яруса.
Тепловая мощность одной горелки:
, МВт;
Производительность одной горелки
определяется как:
, кг/с;
Габаритные размеры и размеры
выходных амбразур горелок определяются через площади сечений каналов,
необходимых для прохода пылевоздушной смеси
и вторичного воздуха
.
; /1/
, /1/
где
и
- объемный раход через горелку
пылевоздушной смеси и вторичного воздуха, соответственно,
;
=24 и
=40 - скорость пылевоздушной смеси и
вторичного воздуха в каналах горелки,
, см /табл. 6.6, 1/.
,
где
- расход топлива,
- объемное
количество отработавшего сушильного агента,
; /1/
,
где
- коэффициент подачи через горелку
вторичного воздуха
, из /1/;
- расход топлива на котел;
- температура горячего воздуха;
,
значения
,
,
,
,
берем из
/3/;
=53% - суммарное количество воздуха
на входе в пылеприготовительную установку в долях от
;
;
- коэффициент, который учитывает
возможность увеличения присосов в условиях эксплуатации из-за нарушения
плотности пылесистемы;
- коэффициент учитывающий присос
воздуха в пылеситсеме.
;
,
;
;
,
;
;
=2.
Соотношения высоты и ширины каналов:
и
,
отсюда ширина горелки
, м;
, м, из условия
;
Высота горелки
, м.
,
рекомендуется 4, так как при этом
соотношении факел горелки наиболее устойчив.
Все размеры и габариты смотреть на
рисунке 8.
Рис. 8 - Горелка прямоточная
Заключение
В этой курсовой работе на основе анализа
исходных данных топлива и расчётов для котла с естественной циркуляцией,
паропроизводительностью Дпе=240 т/ч, давлением и температурой перегретого пара
соответственно Рпе=13,8 МПа и tпе=540˚С,
температурой питательной воды tпв=210˚С
при сжигании бурого угля Реттиховский 1Б приняты следующие решения:
топка камерная, компоновка котла
П-образная;
пароперегреватель четырёхступенчатый,
состоящий из радиационной, ширмовой и двух конвективных ступеней;
воздухоподогреватель рекуперативный
трубчатый, используемый для подогрева воздуха до температуры tг.в=400˚С,
предварительный подогрев в калорифере отсутствует;
- температура уходящих газов
ух=145˚С,
температура газов на выходе из топочной каме-ры
=1100˚С;
компоновка низкотемпературных
поверхностей нагрева (воздухоподогревателя и эконо-майзера)- двухступенчатая в
рассечку;
коэффициент полезного
действия котла
=89,463%,
расход топлива подаваемого в топку, В=20,86 кг/с, расчётный расход топлива Вр
также составляет 20,44 кг/с;
горелки расположены
тангенциально в два яруса, число горелок равно 8.
ЛИТЕРАТУРА
1. Фурсов
И.Д., Коновалов В.В. Конструирование и тепловой расчет паровых котлов: Учеб.
пособие для студентов вузов. Издание второе, переработанное и дополненное /
Алтайский государственный технический университет им. И.И. Ползунова. - Барнаул:
Изд-во АлтГТУ, 2001. - 266 с.: ил.
. С.
Л. Ривкин, А. А. Александров. Термодинамические свойства воды и водяного пара.
- М., «Энергия» , 1975.-80 с.
3. Плыгун
И. В., Расчет пылесистемы. Пояснительная записка к курсовому проекту по
дисциплине: Физико-химические основы сжигания органических топлив. - Барнаул
2006. -23 с.: ил.
. Ромадин
В. П., Пылеприготовление, М. - Л., 1953; Андреев С. Е., Зверевич В. В., Перов
В. А.
5.
Резников М. И., Липов Ю. М. Котельные установки электростанций: Учебник для
техникумов. - 3-е изд., перераб. - М.: Энергоатомиздат, 1987. 5-518- 288с.: ил.