Автоматика и устройства защиты систем электроснабжения от замыкания

  • Вид работы:
    Курсовая работа (т)
  • Предмет:
    Физика
  • Язык:
    Русский
    ,
    Формат файла:
    MS Word
    4,36 Мб
  • Опубликовано:
    2012-08-22
Вы можете узнать стоимость помощи в написании студенческой работы.
Помощь в написании работы, которую точно примут!

Автоматика и устройства защиты систем электроснабжения от замыкания










Курсовая работа

по дисциплине:

Релейная защита и автоматика систем электроснабжения


Оглавление

Задание на курсовую работу

Исходные данные к курсовой работе

. Выбор элементов схемы электроснабжения

2. Расчет токов коротких замыканий

. Защита линии Л8

3.1 Токовая отсечка

.2 Максимальная токовая защита (МТЗ)

3.3 Защита от однофазных замыканий на землю

4. Защита трансформатора ГПП

4.1 МТЗ с пуском напряжения

.2 Дифференциальная защита трансформатора

4.3 Газовая защита трансформатора

. Защита АД

5.1 Токовая отсечка

.2 Защита от перегрузки

.3 Защита АД от замыканий на землю

Литература

Исходные данные

а) для расчета к рис. 1

Таблица 1

Мощность Т1, Т2, МВА

Мощность нагрузки, МВА, МВт

Тип и мощность двигателей, кВт

25

12,0

6,5

7,5

7,0

1,1 0,7

0,8 0,8

1,2 0,8

0,9 0,75

CD 1000

СD 1250

AD 800

AD 630


б) для расчета по линиям; хлт=0.3

Таблица 2

Длина линий, км

Л1, Л5

Л2,Л3

Л4,Л8

Л6,Л7

Л9

Л10

1,2

0,7

0,9

0,5

0,6

0,5


Рисунок 1

1. Выбор элементов схемы электроснабжения

) выбор трансформаторов ГПП (Т1, Т2)

по заданной номинальной мощности трансформаторов Т1, Т2 (табл.1) по /2/, табл.3.6 выбираем трансформатор типа ТРДН - 25000/110 со следующими номинальными данными:

Sном=25 МВА,

Uном вн=115 кВ,

Uном нн=10.5 - 10.5 кВ,

Рх=25 кВт, Рк=120 кВт, uк=10.5%;

2) выбор электродвигателей

а) выбор асинхронных двигателей

по заданной мощности двигателей (табл.1) по /2/, табл.4.1 выбираем двигатели типа

АЗ13 - 46 - 4У4 с параметрами: Рном=800 кВт,

Uном=10 кВ,

cos ном=0.9, 95%;

Uном=10 кВ,

cos ном=0.9, 94.5%;

б) выбор синхронных двигателей

по заданной мощности двигателей (табл.1) по [2, табл.4.27] выбираем двигатели типа

СДН14 - 59 - 6У3 с параметрами: Рном=800 кВт,

Uном=10 кВ,

cos ном=0.9, 94%;

СДН15 - 39 -6У3 с параметрами: Рном=1250 кВт,

Uном=10 кВ,

cos ном=0.9, 94.4%;

) выбор трансформаторов на ТП:

ТП-1:

 МВА

по таблице 3.6 /2/ выбираем трансформатор типа ТМ - 1000/10 со следующими номинальными параметрами:

Sном=1.0 МВА;

Uном.вн=10 кВ; Uном.нн=0.4 кВ;

Рх=2,45 кВт; Рк=11 кВт; uк=5.5%;

ТП-2:

 МВА

по таблице 3.6 /2/ выбираем: ТМ - 1000/10

Sном=1.0 МВА;

Uном.вн=10 кВ; Uном.нн=0.4 кВ;

Рх=2,45 кВт; Рк=11 кВт; uк=5.5%;

ТП-3:

 МВА

по /2/ выбираем: ТМ - 1600/10

Sном=1,6 МВА;

Uном.вн=10 кВ; Uном.нн=0.4 кВ

Рх=3,3 кВт; Рк=16,5 кВт; uк=5.5%;

ТП-4:

 МВА

по /2/ выбираем: ТМ - 1000/10

Sном=1 МВА;

Uном.вн=10 кВ; Uном.нн=0.4 кВ

Рх=2.45 кВт; Рк=11 кВт; uк=5.5%;

4) выбор кабельных линий по нагреву утяжеленным током:

Л7:

  кА=92 А

по таблице 7.10 /2/ выбираем кабель сечением (3*35)мм2 с

хо=0.095 Ом/км, ro=0.89 Ом/км;

Л8:

  =115 А

по таблице 7.10 /2/ выбираем кабель сечением (3*35)мм2 с

хо=0.0,95 Ом/км, ro=0,89 Ом/км;

Л10:

  =40,4 А

по таблице 7.10 /2/ выбираем кабель сечением (3*16)мм2 с

хо=0.113 Ом/км, ro=1.94 Ом/км.

2. Расчет токов короткого замыкания

Расчет токов короткого замыкания выполняем только в непосредственной близости защищаемых элементов. Они рассчитываются для выбора уставок защиты и для проверки чувствительности защиты.

Рассчитываем ток трехфазного короткого замыкания.

При расчете токов короткого замыкания для защит с выдержкой времени учитывается только ЭДС системы и не учитываются ЭДС высоковольтных двигателей и нагрузок. Для быстродействующих защит (токовая отсечка) учитываем все высоковольтные ЭДС.

Для кабельных линий (особенно, если они не большого сечения) индуктивное сопротивление х меньше активного r, поэтому в расчетах будем учитывать и активное сопротивление r.

Расчет токов короткого замыкания будем выполнять следующим образом:

при определении тока от каждого отдельного ЭДС все остальные ветви отбрасываем. Таким образом, определяем ток короткого замыкания от каждого ЭДС и результирующее значение тока равно сумме полученных значений.

Будем определять следующие токи короткого замыкания (рисунок 2):

а) защита трансформатора ГПП (Т1 на рисунке 1):

на выводах низшего напряжения трансформатора ГПП (точка К1) - учитываем только ЭДС системы (для проверки чувствительности МТЗ и дифференциальной защиты);

б) защита АД (М4 на рисунке 1):

на выводах АД (точка К2) - учитываем только ЭДС системы (для проверки чувствительности токовой отсечки);

в) защита линии (Л8 на рисунке 1):

на выводах низшего напряжения трансформатора ГПП (точка К3 на рисунке 1)

Рисунок 2. Схема замещения.

Расчет ведем в относительных единицах.

Sб=Sном.т=25 МВА;

Uб,1=115 кВ, Iб,1=0.126 кА;

Uб,2=10.5 кВ, Iб,2=1,375 кА;

Рассчитываем параметры схемы замещения в относительных единицах

) система.


) трансформатор Т1.

==0.013125


) линия

Хл =

) нагрузка Sн3.

Енг3=

Хнг3=

) кабельная линия Л7.


кабельная линия Л8


кабельная линия Л9


) асинхронный двигатель М4.


Рассчитываем токи короткого замыкания: К1


К2


К3


К4

автоматический зашита электроснабжение замыкание

3. Защита линии Л8

Для воздушных кабельных линий 6-35 кВ предусматриваются устройства РЗ от замыканий, а также устройства защиты или сигнализации, действующие при однофазных замыканиях на землю. Защита от многофазных замыканий должна по возможности осуществлять резервирование по отношению к защитам, установленных на предыдущих участках.

В схемах защиты с отсечкой, выполненной с использованием реле типа РТ 40, в выходную цепь защиты включается промежуточное реле, обеспечивающее отключение выключателя, а также некоторую от возможного брака апериодической составляющей тока к. з., от браков намагничивающих токов силовых трансформаторов, получающих питание по защищаемой линии.

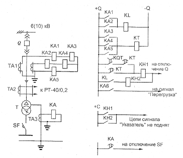
Рисунок 3 Принципиальная схема защиты линии 6-10 кВ, питающей силовой трансформатор:

Т - трансформатор, ТА1-ТА5 - трансформаторы тока, Q - выключатель, КА - реле типа РТ-80, КА1-КА5 - реле тока типа РТ-40, КТ - реле времени типа РВ-122, KL - реле промежуточное типа РП-23 или РП-251, КМ1-КМ2 - реле указательные типа РУ-1, SF - выключатель, KQT - контакт реле положения выключателя Q «отключено».

Выбор трансформатора тока

 А

по таблице (5.9) /2/ выбираем трансформатор тока типа ТПЛК-10: I1ном=150 А,

I2ном=5 А, кТА=150/5=30.

.1 Токовая отсечка

Ток срабатывания реле токовой отсечки определяется

 А,

где kотс - коэффициент отстройки, зависящий от типа применяемого реле тока;

 - коэффициент схемы;

 - максимальный ток КЗ, определяемый со стороны высшего напряжения при КЗ на шинах низшего напряжения (точка К4);

kТА - коэффициент трансформации трансформатора тока.

Проверка чувствительности токовой отсечки

,

Где

Ip.min= А.


Ток срабатывания защиты определяется

 кА

.2 Максимальная токовая защита (МТЗ)

Ток срабатывания МТЗ определяется

 А

где kотс =1.1…1.2; kсз - коэффициент, учитывающий токи самозапуска электродвигателей при восстановлении напряжения после отключения КЗ либо после срабатывания АПВ, kсз=2.5…3; kв - коэффициент возврата реле, kв=0.85;

Iраб.max - длительно существующий рабочий ток, определяемый с учетом перегрузки после срабатывания АВР.

Ток срабатывания реле максимальной токовой защиты определяется

 А,

Проверка чувствительности 20% линии:

l=0.9∙0.2=0.18 км

А

 1.5

Проверять чувствительность МТЗ при однофазном КЗ на землю не обязательно, так как уже в более тяжелом случае (двухфазное КЗ) чувствительность достаточна.

.3 Защита от однофазных замыканий на землю

Выполняется с применением реле РТ - 40/0.2.

Такая защита устанавливается на всех линиях 6-35 кВ, отходящих от шин РП и ГПП, работающих в сетях с изолированной нейтралью и действующей на сигнал, за исключением тех случаев, когда по условиям техники безопасности требуется действие защиты на отключение. Первичный ток срабатывания защиты определяется по формуле:


где Котс=1,1÷1,2; Кб=2÷2,5

 А

 А

,

4. Защита понижающего трансформатора ГПП

Таблица 2

Выбор ТТ

Параметры

сторона 115 кВ

сторона 10.5 кВ

Первичный номинальный ток трансформатора, А

Iном.вн=АIном.нн А


Схема соединения ТТ


Y

Тип выбранного ТТ

ТВ-110/20-600/5

ТПОЛ-10Т

Коэффициент трансформации ТТ

600/5

800/5

Вторичный ток в плечах защиты, А

I2вн=I2нн=



.1 МТЗ с пуском напряжения

Пуск по напряжению применяется с целью снижения тока срабатывания и повышения чувствительности. В качестве типового пускового органа применяют фильтр-реле напряжения обратной последовательности и реле минимального напряжения, подключаемые к трансформатору напряжения со стороны НН силового трансформатора /3/. Ток срабатывания реле определяется

 А,

Коэффициент чувствительности

1.5,

Где

.2 Дифференциальная защита трансформатора

Определяем ток небаланса при номинальном нагрузочном токе (при условии):

Iнб=4,29-3,13=1,16 А.

Ток срабатывания дифференциальной защиты принимается по условию отстройки от броска намагничивающего тока, возникающего при включениях трансформатора на холостой ход. Ток срабатывания дифференциальной защиты, выполненной на реле ДЗТ-11, по условию отстройки от бросков намагничивающего тока Iс.з.min=1.5Iном т..

В качестве основной стороны принимаем сторону НН силового трансформатора

Iс.з.min=1.5Iном т=1.5∙687=1030,5 А.

Рисунок 4.1 Принципиальная схема защиты трансформатора ГПП:

а) понижающая схема;

б) токовые цепи диф. защиты;

в) токовые цепи максимальной токовой защиты;

Рисунок 4.2 Цепи управления и защиты трансформатора ГПП:

л) цепи оперативного тока защиты трансформатора;

п) цепи контактов, используемых в схеме передачи отключающего сигнала;

р) цепи сигнализации.

Ток срабатывания реле: с основной стороны

Iср.р.осн=1.5∙4.29=6.435 А;

с неосновной стороны

Iср.р.неосн=1.5∙3.13=4,695 А.

Коэффициент торможения kт определяется по условию отстройки от расчетного тока небаланса.

,

где kотс=1.5; kапер=1 - коэффициент, учитывающий увеличение тока небаланса из-за влияния апериодической составляющей тока КЗ; *=0.1 - полная погрешность ТТ; =0.16 - диапазон регулирования напряжения трансформатора в одну сторону; =0.05 - относительная погрешность выравнивания токов плеч.

.

Определяем числа витков рабочей и уравнительной обмоток по формуле:

wрасч=100/Iср.р.

Для основной стороны

wр=100/6.435=15.54 витка

Принимаем ближайшее меньшее целое число витков wр=15 витков.

Для неосновной стороны

wp + wур = 100/4,695=21,3 витка.

Число витков тормозной обмотки определяется

,

полагая tg = 0.87, wур = 0, wp = 15:

 витков.

Принимаем большее ближайшее число витков тормозной обмотки (для реле ДЗТ-11 wт = 9 витков).

Определяем уточненные значения токов срабатывания реле:

Iср.р осн = 100/15=6.7 А

Iср.р. неосн = 100/(15+6)=4,76 А

Чувствительность дифференциальной защиты

При выполнении дифференциальной защиты понижающего трансформатора с реле, имеющим одну тормозную обмотку, и при одностороннем питании трансформатора тормозная обмотка включается в плечо дифференциальной защиты со стороны НН трансформатора. При таком включении тормозная обмотка не обтекается током при КЗ в зоне защиты. Поэтому коэффициент чувствительности определяется при двухфазном КЗ на выводах НН трансформатора в зоне действия защиты

kч = ,

где Iр.min = А.

kч = .

.3 Газовая защита трансформатора

Ток короткого замыкания, проходящий через место установки токовой защиты при повреждении внутри бака трансформатора, например при витковых замыканиях, определяется числом замкнувшихся витков и поэтому может оказаться недостаточным для ее действия. Однако витковые замыкания представляют опасность для трансформатора и должны отключаться. Токовая и дифференциальная защиты на этот вид повреждения не реагируют. Отсюда возникает необходимость в использовании специальной защиты от внутренних повреждений - газовой, фиксирующей появление в баке поврежденного трансформатора газа. Образование газа является следствием разложения масла и других изолирующих материалов под действием электрической дуги или недопустимого нагрева. Интенсивность газообразования зависит от характера и размеров повреждения. Это дает возможность выполнить газовую защиту, способную различать степень повреждения, и в зависимости от этого действовать на сигнал или отключение.

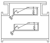
Основным элементом газовой защиты является газовое реле KSG, устанавливаемое в маслопроводе между баком и расширителем. Ранее выпускалось поплавковое реле типа ПГ-22. Более совершенным является реле типа РГЧЗ-66 с чашкообразными элементами 1 и 2 (рисунок 5).

Элементы выполнены в виде плоскодонных алюминиевых чашек, вращающихся вместе с подвижными контактами 4 вокруг осей 3. Эти контакты замыкаются с неподвижными контактами 5 при опускании чашек. В нормальном режиме при наличии масла в кожухе реле чашки удерживаются пружинами 6 в положении, указанном на рисунке.

Рисунок 5. Газовое реле защиты трансформатора

Система отрегулирована так, что масса чашки с маслом является достаточной для преодоления силы пружины при отсутствии масла в кожухе реле. Поэтому понижение уровня масла сопровождается опусканием чашек и замыканием соответствующих контактов. Сначала опускается верхняя чашка и реле действует на сигнал. При интенсивном газообразовании возникает сильный поток масла и газов из бака в расширитель через газовое реле. На пути потока находится лопасть 7, действующая вместе с нижней чашкой на общий контакт. Лопасть поворачивается и замыкает контакт в цепи отключения трансформатора, если скорость движения масла и газов достигает определенного значения (0.6 - 1.2 м/с). При этом время срабатывания реле составляет tср.р = 0.05 - 0.5 с.

Достоинства газовой защиты: высокая чувствительность и реагирование практически на все виды повреждения внутри бака; сравнительно не большое время срабатывания; простота выполнения. Наряду с этим защита имеет ряд существенных недостатков, основным из которых является нереагирование ее на повреждения, расположенные вне бака, в зоне между трансформаторами и выключателями. Вследствие несовершенства конструкции современных газовых реле защиту приходится выводить из действия при попадании воздуха в бак трансформатора. В связи с этим газовую защиту нельзя использовать в качестве единственной защиты трансформатора от внутренних повреждений.

. Защита асинхронного двигателя

Выбор трансформатора тока

Iном.АД = 42,8 А. По таблице 5.9 /2/ выбираем трансформатор тока типа ТПЛК-10:

I1ном = 50 А, I2ном = 5 А, kТА = 50/5

.1 Токовая отсечка

Выполняется на реле КА1 и КА2 типа РТ-40/0.2, схема соединения ТТ и реле - ''неполная звезда'' (рисунок 6).

Ток срабатывания реле отсечки

,

где kотс = 1.4…1.5 (для реле РТ-40/0.2);

Iпуск =5.4∙Iном = 5.4∙42,8 = 231,2 А

А

Чувствительность токовой отсечки

,

где Ip.min = А.

Ток срабатывания защиты

Iс.з. = kотс∙Iкз вн.max = 1.4∙0.872∙1,375∙103 = 1678,6 А.

.2 Защита от перегрузки

С независимой выдержкой времени выполняется на реле тока КА3 типа РТ-40/0.2 и реле времени КТ типа ВЛ-23.

Ток срабатывания реле защиты от перегрузки

,

где kотс = 1.1…1.2.

А.

Время срабатывания выбирается на 20…30% больше времени пуска двигателя.

.3 Защита АД от замыканий на землю

Выполняется на реле КА4 типа РТЗ-51, которое подключается к ТА2 типа ТЗЛМ, установленному в шкафу КРУ (рисунок 6).

Ток срабатывания защиты

Iс.з. = kотс∙Iуд∙l = 3∙0.43∙1 = 1.29 А,

где Iуд - удельный емкостный ток линии (таблица 1 /1/).

Так как для защиты от замыкания на землю чувствительность не определяется то, необходимо проверить выполнение условия

,

Где

Iс = 1.2∙1.02∙1.5+1.2∙0.56∙0.7+1.2∙0.56∙0.75 = 5.53 А

Рисунок 6. Схема защиты АД мощностью менее 5000 кВт

Литература

1. Неклепаев Б.Н., Крючков И.П. Электрическая часть станций и подстанций: Справ. Материалы для курсового и дипломного проектирования. М.: Энергоатомиздат, 1989.

2.      Справочник по проектированию электроснабжения / Под ред. Ю.Г. Барыбина. Энергоатомиздат, 1990.

.        Андреев В.А. Релейная защита и автоматика систем электроснабжения. М.: Высшая школа, 1991.

.        Правила устройства электроустановок / М.: Энергоатомиздат, 1999.

Похожие работы на - Автоматика и устройства защиты систем электроснабжения от замыкания

 

Не нашли материал для своей работы?
Поможем написать уникальную работу
Без плагиата!
Без нейросетей!