Проектирование АЦП с двойным интегрированием
”Проектирование
АЦП с двойным интегрированием”
Содержание
1. Введение
2. Разработка
функциональной схемы
. Расчёт
основных узлов АЦП с двойным интегрированием
.1 Расчёт
транзисторного ключа
.2 Генератор
тактовых импульсов
.3 Синтез
счётчика
.4 RS
триггеры и логические элементы 16 3.5 Расчёт интегратора
.6 Расчёт
компаратора
.
Согласование блоков
.Спецификация
. Полная
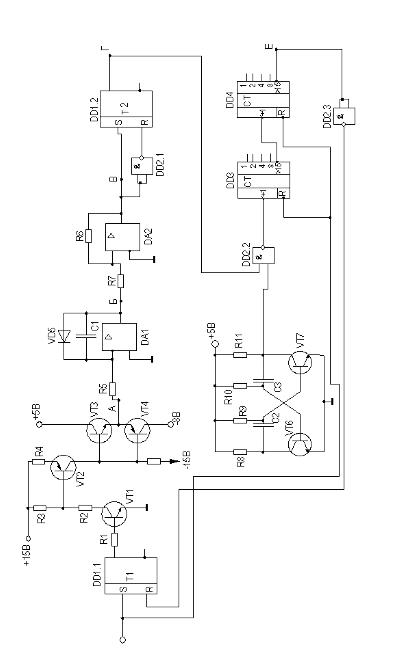
принципиальная электрическая схема устройства
. Список
литературы
1. Введение
Основной целью данного курсового проекта является ознакомление с
методикой проектирования и расчёта электронных устройств. Закрепление
теоретических знаний, полученных в ходе изучения курса данного предмета. Задача
курсового проекта состоит в разработке функциональной, принципиальной схем
устройства аналого-цифрового преобразования и расчёте электрической схемы,
выполненной на конкретной элементной базе.
2. Разработка функциональной схемы

Рис.1 Схема АЦП (первый вариант)
Ставится задача создать устройство, которое бы выдавало в зависимости от
уровня напряжения на его входе, соответствующий данному уровню цифровой код на
выходе. В основе работы такого АЦП лежит следующая идея. Сначала в течение
некоторого фиксированного интервала времени Т интегрируем входной сигнал. На
выходе интегратора напряжение изменится на величину ΔU. Определяемое по формуле:
После
этого ко входу интегратора подключаем опорное напряжение другого знака, чем П,
но заведомо большее по модулю, и будем вести интегрирование до тех пор, пока
выход интегратора не вернется в исходное состояние:
В
результате:
Таким
образом, Uвх преобразовано во временной интервал. Необходимо измерить отрезки
времени t и Т известными методами. Величину Т можно задать, подсчитав импульсы
тактовой частоты fT N-разрядного счетчика:
а
время t можно измерить, подсчитав число импульсов той же тактовой частоты на
том же счетчике:
Получаем
Это
означает, что код М в счетчике будет зависеть только от Uвх и UОП Точность
задания RС и тактовой частоты роли не играет. Поэтому генератор тактовых
импульсов и интегратор не потребуют для реализации высокостабильных схем. Таким
образом способ двойного интегрирования по сути представляет собой разновидность
способа преобразования “напряжение временной интервал - код”.
Рис.2
Процесс интегрирования
Подробнее
рассмотрим назначение элементов. Запуск схемы осуществляется установкой
триггера Т1 в единицу. При этом транзисторы VТ1 и VТ2 формирователя
открываются, ключ на транзисторе VТ4 закрывается, а ключ VТ3 открывается. Они
представляют собой комплементарную пару.
Таким
образом, от входа интегратора отключается источник опорного напряжения -UОП и
подключается источник входного сигнала UВХ >0 (точка А). Напряжение на
выходе интегратора под действием UВХ начинает спадать от + UВХ (потенциал на
открытом диоде Д). Когда это напряжение уменьшится до 0 В, сработает
компаратор, триггер Т2 устанавливается в единицу и импульсы генератора тактовых
импульсов G поступают на суммирующий вход счетчика СТ. На выходе интегратора
напряжение продолжает спадать до тех пор, пока не заполнится счетчик (на его
вход поступит определённое количество импульсов). При переполнении счетчика на
выходе Р возникает положительный импульс (логическая единица), поэтому триггер
Т1переходит в состояние ноль. Транзисторы VТ1, VТ2, VТ3 закрываются,
VТ4открывается и на вход интегратора вместо UВХ подключается -UОП. Напряжение
на интеграторе начинает расти, тактовые импульсы продолжают поступать в счетчик
(после переполнения произошел сброс счетчика) до тех пор, пока напряжение на
выходе интегратора не станет больше ОВ. В этот момент на выходе исчезает
логическая единица, триггер Т2, поэтому, переходит в состояние ноль, счетчик
останавливается. На выходе счетчика появляется код, соответствующий UВХ.
Рис.3
Схема АЦП с обозначением выводов
В
качестве элементов ключа, амплитудных ограничителей выбираем кремниевые
транзисторы серии КТ315 и серии КТ349. Диоды серии КД904
Цифровые
микросхемы серии К155 и операционные усилители серии К521СА4.
Для
питания цифровых микросхем ТТЛ а также операционных усилителей используем
источники питания +5 В и +15 В, -15 В.
3.
Расчет основных узлов АЦП с двойным интегрированием
.1
Расчёт транзисторного ключа
Следующим
узлом АЦП является транзисторный ключ подачи напряжений -UОП и + UВХ.
Для начала расчёта параметров транзисторного ключа необходимо задать
условия несоблюдение которых делает реализацию схемы невозможной
В режиме насыщения ток коллектора не должен превышать максимально
возможный.
1) Величины сопротивлений должны быть таковыми, чтобы обеспечивать
не менее 0,6 В между базой и эмиттером, когда на выходе триггера Т2
логическая 1,и не более 0, 2 В - когда логический 0 для транзисторов VТ1-VТ3 (и
наоборот для VТ4).
Нагрузкой ключа является входная цепь интегратора задавшись что
напряжение на входе интегратора + UВХ = +5 В. Транзистор VT3 в режиме
насыщения, а VT4 в отсечке. В качестве VT2 и VT4 выбираем транзисторы типа
КТ345В, в качестве VT1 типа КТ315В и VT3 типа КТ315Г. В режиме насыщения у
транзистора VT3 типа n-p-n Uкэ нас = 0, 1 В; Uбэ нас = 1, 2 В необходимо,
создать на базе VT3 потенциал + 6,2 В.
Рис.4 Схема электронного ключа.
Данный транзистор включён в схеме с ОК. Данный транзистор по условию
схемы должен выдавать напряжение на эмиттере такое же, как и на коллекторе.
Следовательно основной ток будет через коллекторный переход смещенный в прямом
направлении, и совсем небольшой ток через эмиттерный переход, равный току Iк0 =
1 мА транзистора VT4 находящегося в отсечке. Пренебрегая этим током и взяв из
справочника h 11 ок = 20 записываем:
Ток
коллектора VT2 не должен превышать Iк max = 200 мА. Исходя из этого находим
величину R5 и запишем выражение для тока I5:
Откуда
по закону Ома находим:
По
ГОСТ выбираем 150 Ом.
Найдя
из таблицы для VT2 h 21оэ = 70 находим, что базовый ток транзистора равен:
Ток
эмиттера VT2 по закону Кирхгофа:
В
режиме насыщения падение напряжения между эмиттером и коллектором транзистора
VT2 Uкэ нас = 0, 2 В, а между эмиттером и базой Uбэ нас = 1 В. Следовательно
потенциал на базе VT2 (при условии прямого смещения p-n-p транзистора) φБ=6,4-1=5,4В, а на эмиттере φЭ=6,2+0,2=6,4В. Находим сопротивление резистора R4:
По ГОСТ выбираем 620 Ом.
Коллекторный ток транзистора VT1 не должен превышать Iк max = 100 мА,
этот же ток проходит через резистор R2. Находим ток I3 и сопротивление смещения
R3:
По ГОСТ выбираем 100 Ом.
Находим ток базы VT1, взяв из справочника значение h 21оэ = 50:
В
режиме насыщения падение напряжения между эмиттером и коллектором транзистора
VT1 Uкэ нас = 0, 4 В, а между эмиттером и базой Uбэ нас = 1,1 В. Следовательно
потенциал на базе VT2 (при условии прямого смещения p-n-p транзистора) φБ=0+1,1=1,1В, а на эмиттере φЭ=0+0,4=0,4В.Откуда находим сопротивление R2:
По ГОСТ выбираем 51 Ом.
Сопротивление резистора R1:
где 2,4 В минимальный уровень напряжения логической 1 на выходе триггера
Т2 ТТЛ микросхемы. При уровне напряжения логического 0 около 0В через
транзистор VT1 находящийся в режиме отсеки будет протекать ток Iк0 = 1 мА,
вызывая падение на базе VT2:
А
так как VT2 тоже в отсечке и ток через него Iк0 = 1 мА, то падение напряжения
на эмиттере:
Падение
напряжения эмиттерном переходе составляет:
Напряжение
на эмиттере меньше напряжения на базе, что для кремниевого p-n-p транзистора
является режимом отсечки в схеме с ОЭ. Ток через VT1 вызывает падение
напряжения на R5, которое составляет:
Это
приведет к отсечке VT3 и открытию VT4, на выходе появится потенциал -8В.
.2 Генератор тактовых импульсов (опорный генератор)
В качестве опорного генератора используем простой мультивибратор,
элементная база которого состоит из двух идентичных транзисторов. При этом
транзистор будем считать безынерционным элементом, а схему мультивибратора
симметричной (Rk1= Rk2 = Rk; C1= C2= C ; Rб1= Rб2= Rб).
Принцип функционирования.
Предположим, что в момент t0 происходит очередное переключение
мультивибратора, и транзистор VT1 попадает в режим насыщения, a VT2 - в режим
отсечки. С этого момента в схеме начинают протекать два самостоятельных
процесса, связанные с перезарядом емкостей С1 и С2.
К моменту t=t0, конденсатор С2 полностью разряжен и после
насыщения транзистора VT1 начинается заряд этого конденсатора через резистор
Rk2.
(1.1)
Так как конденсатор С2 через эмиттерный переход насыщенного
транзистора VT1 шунтирует коллектор-эмиттерные выводы транзистора VT2, то
процесс его заряда определяет скорость изменения коллекторного напряжения
транзистора VT2. Полагая, что процесс заряда заканчивается в момент Uc2=0,9Eп,
для длительности фронта коллекторного напряжения транзистора справедливо
выражение:
(1.2)
В момент t0 ток базы транзистора VT1 складывается из постоянного тока
резистора Rб1 и импульсного тока заряда конденсатора С2. Поэтому
сразу после насыщения ток базы VT1 существенно больше необходимого для его
насыщения, и напряжение эмиттерного перехода транзистора VT1 имеет максимальное
значение - UБЭ1 и. По мере заряда конденсатора С2, напряжение UБЭ1,
падает до величины UБЭ1 н, определяемой только током резистора Rб1.
Рис. 5 Схема симметричного мультивибратора (а) и временные диаграммы,
поясняющие его работу (б)
Второй процесс в схеме связан с разрядом ранее заряженного почти до
напряжения питания Eп конденсатора С1. Этот разряд
происходит через насыщенный транзистор VT1, источник питания Eп, и
резистор Rб1. Так как VT1 насыщен, то UБЭ2 ≈ UС1 и VT2 надежно заперт.
Процесс разряда конденсатора С1 описывается выражением
(1.3)
Этот процесс заканчивается в момент, когда UС1=0. Решая (1.3)
относительно времени, для длительности разряда конденсатора С1
получаем,
(1.4)
В момент t2 произойдет очередное переключение транзисторов. Транзистор
VT1 запирается, а транзистор VT2 насыщается. Далее процесс пойдёт аналогично
описанному. Поэтому длительности интервалов t3-t2 и t4-t2 можно определить
соответственно из выражений (1.2) и (1.4) при замене Rб1С1 на Rб2С2 и Rк1С1 на
Rк2С2.
Таким образом, длительность нахождения схемы в квазиустойчивом состоянии
определяется процессами разряда, а длительность фронта коллекторного напряжения
- процессами заряда конденсатора связи. Сравнивая (1.2) и (1.4), можно сказать,
что поскольку
б/Rк = h21Э /S,
где S -степень насыщения транзистора (обычно S=1,5...2), то длительность
фронта коллекторного напряжения, равная длительности интервала подготовки схемы
к следующему переключению, всегда меньше длительности импульса выходного
напряжения.
В рассматриваемом случае выходное напряжение автоколебательного
мультивибратора близко к прямоугольному, причем длительности импульса tИ и
паузы tП выходного напряжения равны между собой (t2-t0 и t4-t2).
Если симметрия схемы нарушена, то на выходах формируется напряжение, для
которого tИ ≠ tП. При проектировании таких схем необходимо заботиться о
том, чтобы во всех режимах работы время подготовки схемы к следующему
переключению было меньше или равно времени нахождения схемы в квазиустойчивом
состоянии.
Частота выходного напряжения симметричного автоколебательного
мультивибратора не зависит от напряжения питания и полностью определяется параметрами
его элементов
(1.5)
Следует отметить, что как видно из временных диаграмм работы
мультивибратора полученный импульс не является строго прямоугольным. Это
происходит из-за того, что при запирании конденсатор заряжается через
сопротивление коллекторной нагрузки, т.е. ведёт себя как «паразитная» ёмкость.
Для устранения этого недостатка вводятся диоды D1 и D2 и сопротивления Rd1=Rd2=Rk.
Благодаря им при запирании конденсаторы будут заряжаться через эти
сопротивления:
Рис.6
Схема мультивибратора
Расчёт.
Для реализации схемы генератора, вырабатывающего импульсную
последовательность частотой 50 кГц, и скважностью импульсов 4 используем следующую
последовательность расчёт мультивибратора.
Период импульса составляет:
Длительность
паузы при скважности Q=4 составляет:
Длительность
импульса составляет:
Расчет
проведём в следующем порядке:
1. Выбираем тип транзисторов из следующих условий UК ДОП=2EП,
fГР³100МГц, IК
ДОП³20мА. Так
как мой источник питания имеет положительную полярность следует выбирать
транзисторы n-p-n-типа.
Перечисляемым условиям удовлетворяет n-p-n-транзистор КТ331А-1, для
которого:
UК ДОП=15 В ; h21 =30…90 ; fГР =450 МГц ; IК ДОП=20мА;
UБЭнас=0,8 В;КЭ нас=0,3 В
2. Определяем RК1=RК2= RК =E/IK, принимаем IК=(0,6¸0,8)IК MAX.
По ГОСТ выбираем 360 Ом.
. Рассчитываем Rб1= Rб2= Rб =h21∙RК/S, S - степень насыщения,
обычно S=(1,2¸2).
По
ГОСТ выбираем 15 кОм.
.
Емкость конденсаторов С1 и С2 можно определить по
формулам:
Откуда,
По
ГОСТ выбираем 470 nF и 1,3 μF.
5.
Расчётная длительность фронтов.
Переднего
фронта:
Заднего
фронта:
Длительность
фронтов меньше 0,1 длительности импульса, поэтому корректировки фронтов не
требуется.
3.4
Синтез счётчика
электронный цифровой транзисторный генератор
Рис. 7 Выводы микросхемы
Рис.8 Временная диаграмма работы двоичного реверсивного счётчика.
Четырёхразрядный двоичный реверсивный счетчик выполнен на микросхеме
КI55ИЕ7. Он работает в коде 1-2-3-4 с коэффициентом деления 16.. Вход R служит
для установки счетчика в исходное (нулевое) состояние. На вход С при этом
должно быть подано напряжение высокого уровня. Установка счетчика в состояние логического
нуля производится при подаче положительного сигнала на вход R. В остальное
время работы на входе R должно быть напряжение низкого уровня. Предварительная
запись в счетчик любого числа от 0 до 15 по входам D1,D2, D3, D4’(D8 - старший
разряд) возможна при подаче на вход С отрицательного импульса. Прямой счёт
происходит при подаче отрицательных импульсов на вход +1. На входах -1 и С при
этом должны быть единичные сигналы. Триггеры счётчика переключаются по срезам
входных импульсов. Одновременно с каждым 16-м импульсом на выходе >15
формируется отрицательный импульс, который может подаваться на вход +1
следующего счётчика. При обратном счете входные импульсы подают на вход -1 (при
единичных уровнях на входах +1, С), а выходные импульсы снимают с выхода< 0.
Рис.9 Восьми разрядный счетчик
Рис.10 Схема RS триггера на логических элементах и расположение выводов
микросхемы.
триггером называют устройство с двумя квазиустойчивыми состояниями.
Это устройство является ячейкой памяти. Асинхронный RS триггер выполнен
на двух элементах И-НЕ, замкнутых в кольцо. Два устойчивых состояния
обеспечиваются в результате связи выхода каждого элемента с одним из входов
другого. Свободные входы служат для управления триггером и называются
информационными: вход S - это вход установки триггера в состояние логической
единицы, а вход R - вход установки триггера в состояние логического нуля. Входы
инверсные, т. е. для изменения состояния триггера на один из входов подается
напряжение низкого уровня. Выходов у RS - триггера также два: прямой
(единичный) О и инверсный (нулевой). Следует отметить, что наличие напряжений
низкого уровня на обоих входах триггера данного типа является запрещенной
комбинацией, так как состояние триггера для этого случая после снятия сигналов
будет неопределенным.
В качестве элементов RS триггеров использована микросхема К561 ТР2,
содержащая четыре RS триггера. Её использование выгоднее, чем сборка триггеров
на отдельных элементах И -НЕ. Так как это уменьшает количество соединений на
плате и упрощает сборку схемы.
Рис.11 Временная диаграмма работы SR триггера.
В качестве элемента с четырьмя элементами ИЛИ - НЕ выбираем микросхему
ТТЛ типа К155ЛА8.
.6 Расчёт интегратора
Интегратор - это устройство представляющее собой операционный усилитель,
обратная положительная связь которого образована элементом с
интегро-дифференциальной связью между током и напряжением. Таким элементом в
данном случае является ёмкость. ОУ включен как генератор стабильного тока в
цепь заряда конденсатора. В результате этого заря конденсатора происходит не по
экспоненциальной, а по линейной функции зависимости напряжения от времени.
Схема действует как накопитель в котором суммируется входной сигнал за заданный
отрезок времени. Из условий задания определяем:
Откуда
если взять сопротивление R=47 кОм и в начале в течении 1,707 mS интегрируется
входное напряжение +5В,а также напряжение на выходе спадает до -Е=-15В, то
По ГОСТ выбираем 36 нФ.
Аналогично для второго интервала Эта же ёмкость будет иметь такое же
значение. И выполняется равенство
Ток
заряда конденсатора при этом составляет
Параллельно
конденсатору включён диод типа Д220 для того, чтобы интегрирование входного
напряжения начиналось с +0,6В.
Рис.12
Схема интегратора
Рис.13
Временная диаграмма работы интегратора.
.7
Расчёт компаратора
Пороговое
устройство, изменяющее своё состояние в зависимости от уровней сигналов на его
входах называется компаратором. Компаратор осуществляет переключение уровня
выходного напряжения. Когда непрерывно изменяющийся во времени сигнал
становится ниже или выше определённого уровня. Применим схему триггера Шмитда.
В данном курсовом проекте напряжение включения выбрано -0,2В, а напряжение
включения +0,2В.Это связано с тем, что падение напряжения на диоде, включенном
параллельно конденсатору в прямом направлении составляет +0.6В, а уровень
напряжения переключения должен находится около 0В, но не ноль. Для этого
устройства используем микросхему КР140УД8, имеющую выход согласованный с ТТЛ
логикой. Для неё
ВЫХmax
= -U ВЫХmin = +-5В.
Определяем
величины сопротивлений R1 и R2:
Пусть
сопротивление R2=15 кОм, тогда из формулы находим:
Аналогичная
величина получается если находить по напряжению включения:
По ГОСТ выбираем 620 Ом.
Для устойчивой работы триггера необходимо выполнить условие:
Условие
выполняется.
Рис.
14 Схема компаратора.
Рис.
15 Временная работа компаратора.
4.
Согласование блоков
В
ходе подбора элементов схемы необходимо было выполнить согласование выхода
компаратора на микросхеме DA2 с уровнем ТТЛ логики.. Для этого была
использована микросхема КР140УД8, имеющую согласованный с ТТЛ логикой выход.
Мультивибратор рассчитан на напряжение 5 вольт для выработки импульсов
соответствующих уровню логической единицы ТТЛ логики. Вход переполнения
счетчика включён через инвертор поскольку RS триггер Т1 по входу R обнуляется
единицей. Сопротивление на входе транзистора VT1 рассчитано так, чтобы при
уровне логической единицы +5Внаходился в состоянии насыщения, а при уровне
+0,2В в состоянии отсечки. При этом вся схема управляется коротким импульсом
уровня порядка +5В.
5. Спецификация используемых в схеме элементов
|
Обозначение на схеме
|
|
|
DD1
|
К561ТР2
|
|
DD2
|
К155ЛА8
|
|
DD3,DD4
|
К155ИЕ7
|
|
DA1,DA2
|
К140УД8
|
|
VD5
|
Д220
|
|
VT6,VT7
|
КТ331А-1
|
|
TV1
|
КТ315Г
|
|
VT2,VT4
|
КТ345В
|
|
VT3
|
КТ315Е
|
|
С1
|
К73-9 36нФ
|
|
С2
|
К73-9 1,3мкФ
|
|
С3
|
|
R1
|
МЛТ-0,25 62 Ом
|
|
R2
|
МЛТ-0,25 51 Ом
|
|
R3
|
МЛТ-0,25 100 Ом
|
|
R4
|
МЛТ-0,25 620 Ом
|
|
R5
|
МЛТ-0,25 47 кОм
|
|
R7
|
МЛТ-0,25 620 Ом
|
|
R8,R11
|
МЛТ-0,25 360 Ом
|
|
R9,R10,R6
|
МЛТ-0,25 15кОм
|
|
R12
|
МЛТ-0,25 150 Ом
|
Таблица 1.
7. Список литературы
1. Бирюков
С.А. Цифровые устройства на интегральных микросхемах. М.: Энергоатомиздат,
1984. 88с.
.
Интегральные микросхемы: Справочник / Под ред. Б.В.Табарина М.: Радио и связь,
1983. 526с.
. М.Х.
Джонс., Электроника - практический курс. ПОСТМАРКЕТ. Москва 2003г.
. В.А.
Нахалов. Электроника. Методические указания по курсовому проектированию.
Хабаровск 2003г.