Исследование динамического поверхностного натяжения водных растворов поверхностно-активных веществ
Дипломная
работа
на тему
Исследование
динамического поверхностного натяжения водных растворов ПАВ
Содержание
изотерма поверхностное натяжение водный раствор
1. Введение
. Обзор
литературы
.1
Релаксационное уравнение
.2
Поверхностная электризация
.3 Инверсии
.3.1
Температурная инверсия динамического поверхностного натяжения
2.3.2
Концентрационная инверсия динамического поверхностного натяжения
3.
Практическая часть
.1 Метод
максимального давления в газовом пузырьке
.2
Экспериментальная часть
. Выводы
Приложение
Литература
1. Введение
Поверхностно-активными называют вещества, способные понижать
поверхностное натяжение раствора. Однако данное свойство весьма универсально и
поэтому на практике название ПАВ часто применяется к дифильным веществам, как
наиболее универсально обладающим данным свойством. На их обширное применение
может указать хотя бы соответствующая классификация: моющие средства,
эмульгаторы, смачиватели, гидрофобизаторы, солюбилизаторы, пенообразующие
агенты, антивспениватели - отсюда немаловажно и их исследование.
По мере увеличения концентрации и химического потенциала ПАВ усиливается
взаимодействие между молекулами (ионами) ПАВ в растворе, возрастает доля
агрегированного вещества. Поначалу преобладают мелкие, всё увеличивающиеся в
числе агрегаты (ассоциаты), но по достижении некоторой концентрации, называемой
критической концентрацией мицеллообразования (KKM), происходит переход к
образованию значительно более крупных и компактных агрегатов - мицелл, которые
оказываются термодинамически более устойчивыми. Мицеллы могут возникать как в
водной (прямые мицеллы), так и в масляной (обратные мицеллы) средах, но не все
ПАВ способны к мицеллообразованию. Само это явление выделяет большую группу
мицеллообразующих (коллоидных) ПАВ {ионных и неионных), молекулы которых не
только хорошо сбалансированы, но и обладают мощными «плечами» ГЛБ, в частности
сильными полярными группами, а также пространственной структурой, подходящей
для упаковки в мицеллы [1].
Необходимо, однако, подчеркнуть, что под KKM следует понимать не точку, а
узкую концентрационную область, в пределах которой интенсивно нарастает
мицеллообразование. Также следует упомянуть, что узкую температурную область,
соответствующую месту изгиба на кривой растворимости ПАВ, называют точкой
Крафта. Точка Крафта является низкотемпературной границей области существования
мицелл, т.е. в более холодных растворах данного вещества мицеллы не образуются.
Целью данной работы является исследование изотерм динамического
поверхностного натяжения водных растворов некоторых ПАВ на предмет наличия
характерных особенностей. Изотермы динамического поверхностного натяжения
получены методом максимального давления в газовом пузырьке, что отражено в
названии работы.
2.
Обзор литературы
.1 Релаксационное уравнение
Уравнение адсорбции для неравновесной поверхности
Как указано в работе [2] существуют более ранние работы, в которых в
рамках термодинамики необратимых процессов был исследован наиболее общий и
часто встречающийся на практике случай адсорбции и одновременной поляризации
свежей поверхности раствора вследствие ориентации полярных молекул и
образования двойного слоя. Если последний формируется естественным образом в
ходе адсорбции ионов и не требует для своего описания дополнительных
переменных, то процесс ориентации полярных молекул вносит свою специфику и
определённые сложности в термодинамику поверхностных явлений.
Как
показал Санфельд, для описания ориентации диполей достаточно шести переменных,
например средних составляющих дипольного момента
и его
квадрата
или модуля
. В
многослойной модели Дефэя многокомпонентная двухфазная система жидкость- газ с
плоским поверхностным слоем разбивается на элементарные слои (причём в пределах
каждого слоя электрохимические (химические) потенциалы полагаются постоянными),
обобщенное адсорбционное уравнение для неравновесной поверхности имеет вид
где
-
избыток энтропии на единицу поверхности, T - температура,
A - площадь поверхности,
и -
- адсорбция и электрохимический потенциал частиц
сорта
- число частиц i в подслое k
поверхностного слоя,
и
-
средняя составляющая дипольного момента молекул сорта i в направлении
и соответствующее сродство.
и
-
средняя квадратичная составляющая дипольного момента молекул сорта i и
соответствующее сродство. Разность
играет
роль адсорбционного сродства для k-го элементарного слоя в межфазной области. Индекс α относится к объёмной фазе α (жидкому раствору). Две последние суммы в правой части
уравнения (1) обусловлены существованием неравновесных процессов. При
равновесии они исчезают, и (1) переходит в уравнение адсорбции Гиббса.
Уравнение (1) может использоваться, с одной стороны, как релаксационное
уравнение для свежей поверхности и, с другой, как уравнение, описывающее
зависимость поверхностного натяжения от параметров состояния, в частности, от
концентрации ПАВ.
Релаксационное уравнение свежей поверхности
Применительно
к процессу релаксации поверхности при заданном составе и состоянии объёмной
фазы α
уравнение (1) заметно упрощается.
Исчезают первые два члена в правой части, поскольку температура и химические
потенциалы фазы α
фиксированы. В едином процессе релаксации
величины
можно считать пропорциональными
(фактически имеется лишь одна составляющая
в направлении нормали z к поверхности,
так как и
, и
равны
нулю по условиям симметрии).Учитывая также, что каждое ориентационное сродство
пропорционально скорости изменения соответствующей переменной, вытекающее из
(1) релаксационное уравнение можно записать в виде
(2)
где
t - время,
-
некоторые постоянные.
В
правой части релаксационного уравнения (2) имеется два члена: диффузионный и
ориентационный. Величина
связана с дипольной частью
поверхностного потенциала χ соотношением электростатики
(3)
Поскольку
ориентация осуществляется главным образом в поверхностном монослое, можно
считать
. Упрощая задачу, предположим, что ориентируется
только один компонент, т.е.
. Тогда
из уравнения (3) получим
(4)
где
- число молекул в монослое. В этой модели из
уравнения (2) имеем
(5)
Здесь
C - равна величине
в модели
монослоя с одним компонентом.
Уравнение (5) можно использовать для получения соотношения между
динамическим поверхностным натяжением и неравновесным поверхностным
электрическим потенциалом. Рассмотрим два предельных случая: когда действует
только ориентационный или только диффузионный механизм релаксации.
а. Ориентационный механизм релаксации
Предположим
сначала, что процесс ориентации происходит намного медленнее диффузии ионов и
молекул и практически осуществляется в условиях диффузионного равновесия
Очевидно, постоянство электрохимических потенциалов в
поверхностном слое поддерживается изменением числа адсорбированных ионов и
молекул в ходе ориентации. Но если рассматривается состояние релаксации,
близкое к равновесному (что и наблюдается в эксперименте), когда адсорбционный
слой стал уже достаточно плотным, можно принять
и
. Тогда уравнение (5) с учетом (4) может быть записано
так:
(6)
Отсюда
следует соотношение
(7)
которое
показывает, что
при
, так как
.
б.
Ионно-диффузионный механизм релаксации
Предположим
теперь, что диффузия полярных молекул и их ориентация - очень быстрые процессы,
а лимитирующей стадией релаксации является образование ионного двойного слоя.
В
этом случае из уравнения (5) получаем
(8)
где
суммирование по i относится к ионам. Используем стандартные выражения
для электрохимических потенциалов
(9)
где
μi
- химический потенциал, qi -заряд иона, φ - электрический потенциал в месте нахождения иона. Подставив(9)в(8)и
разделив на dχ, получим
(10)
где
qk - заряд элементарного слоя к на единицу поверхности,
В
правой части релаксационного уравнения (10) два члена. Первый описывает влияние
адсорбции ионов (в ходе которой формируется поверхностный потенциал χ) на распределение химических потенциалов в двойном
слое. Производная
должна быть особенно велика для массивных
поверхностно-активных ионов на стадии формирования адсорбционного монослоя.
Если эта стадия опережает процесс образования равновесного диффузионного слоя
противоионов, то на конечной стадии релаксации указанная производная будет
невелика. Очевидно, что та же производная для противоионов (имеющих обычно
небольшую массу) мала, если их концентрация невелика.
Второй
член уравнения (10) чисто электростатической природы. Отметим, что он отличен
от нуля даже для электронейтрального поверхностного слоя и приводит к снижению
поверхностного натяжения' независимо от знака поверхностного потенциала. Для
последнего элементарного слоя имеем
(по
определению χ);
отсюда уже следует, что правая часть уравнения
(10) остается конечной величиной при
. Это
значит, что здесь, в отличие от ориентационной релаксации, в зависимости
от
появляется
линейный член.
Таким
образом, наличие или отсутствие линейного члена в асимптотической зависимости
от
помогает
разобраться в механизме релаксации. В самом деле, если эксперимент показывает,
что эта зависимость не содержит члена с
в первой
степени, то поверхностный потенциал образуется вследствие ориентации полярных
молекул. Если член в первой степени присутствует, то поверхностный потенциал
возникает из-за образования ионного двойного слоя.
.2 Поверхностная электризация
Джонсом и Реем обнаружено понижение поверхностного натяжения водных
растворов солей при возрастании концентрации от 0 до 10-3 М, за
которым следовало его увеличение. Эффект появления минимума на изотерме
поверхностного натяжения вызвал длительную дискуссию. В связи с этим авторы
работы [3] решили посвятить её исследованию поверхностного натяжения водных
растворов солей в зависимости от возраста поверхности и его связи с
электрическими свойствами поверхности. Авторы ссылаются на работу, где на
основании рассмотрения термодинамических условий концентрационной буферности
показано, что в условиях термодинамического равновесия этот эффект невозможен.
Также авторы ссылаются на другую работу, в которой обнаружено, что
динамические условия образования поверхности могут привести к исчезновению
эффекта Джонса-Рея, и указано на связь эффекта с методикой проведения
эксперимента.
Авторами было измерено поверхностное натяжение растворов NaCl и KCl в зависимости от концентрации c. Погрешность измерений составляла
±0,02 мН/м. Опыты проводились при 25 0C. Поверхностное натяжение γ зависит от концентрации и времени t между срывами пузырьков, которые
характеризует свежесть образующейся поверхности. При малом времени наблюдался
заметный минимум поверхностного натяжения. При дальнейшем увеличении времени
минимум исчезает.
Причиной появления минимума может быть электрическое состояние
поверхности[3]. В целом ряде работ исследовался механизм заряжения капель,
пузырьков, струй и поверхности твердых тел. В одной из таких работ показано,
что заряжение поверхности жидкости происходит в определенном временном
интервале вследствие нестационарного электрического потенциала. Очевидно, что
условия образования свежей поверхности должны иметь существенное значение.
Рассмотрим связь изменения неравновесного поверхностного натяжения с
параметрами системы, которая определяется термодинамикой. Авторы ссылаются на
работу, в которой получено уравнение адсорбции для неравновесного в отношении
адсорбции и поляризации плоского поверхностного слоя. Предполагая, что вследствие
локального нарушения электронейтральности двойного электрического слоя на
поверхности образуется свободный заряд q, мы должны дописать член qdχ, где χ - поверхностный потенциал. Член
такого вида обычно отсутствует благодаря условию электронейтральности
поверхностного слоя, хотя при мембранном равновесии, включая идеально
поляризуемый электрод, имеется аналогичный член, где q - заряд одной из обкладок в целом электронейтрального
двойного электрического слоя. В результате уравнение адсорбции для неравновесного
поверхностного слоя приобретает следующий вид:
(11)
где
- избыточная энтропия на единицу поверхности, T -
температура, Г - адсорбция,
-
химический,
- электрохимический потенциал, N -
число частиц, А - площадь поверхности;
и
- средние значения соответственно проекции и квадрата
проекции дипольного момента на ось х = х, у, z;
и
-
сродство ориентации; i - означает сорт частиц; ks -
номера слоев, на которые разбита поверхность разрыва между фазами α и ß,
причем в каждом слое химический (или электрохимический) потенциал считается
постоянным. Появление члена qdχ в (11) представляется вероятным в неравновесных условиях образования
поверхности при достаточно свежей поверхности (t мало) и малой
концентрации электролита (когда двойной электрический слой достаточно
протяженный и легко деформируемый).
2.3
Инверсии
.3.1
Температурная инверсия динамического поверхностного натяжения
В
работе [2] также описан интересные эффекты температурной и концентрационной
инверсии. При малом возрасте (1-3 мс) поверхностей воды и бинарных растворов
поверхностное натяжение возрастает с повышением температуры, а при достаточно
большом возрасте поверхности, наоборот, падает, т.е. имеет место инверсия
температурной зависимости поверхностного натяжения. В то же время в тройных
системах вода - ПАВ - соль инверсия не всегда наблюдается, (рис. 5, 6).Если для
сравнения обратиться к равновесным данным, то можно констатировать, что явление
инверсии температурной зависимости поверхностного натяжения встречается, причем
довольно редко, лишь у растворов и объясняется различными температурными
зависимостями адсорбции (которая влияет на поверхностное натяжение) и
собственно поверхностного натяжения. Что касается чистых жидкостей, то для них
термодинамика устанавливает лишь один вид зависимости - уменьшение
поверхностного натяжения с ростом температуры. Это видно из соотношения
(12)
где
τ
- толщина,
-
молярная плотность,
- молярная энтропия объемной фазы,
- молярная энтропия поверхностного слоя. В
равновесных условиях энтропия в поверхностном слое выше, чем в объеме, поэтому dγ/dT<0.
Если
принять, что для слабо неравновесной поверхности, которую мы имеем в наших
измерениях, справедливость термодинамического соотношения (12) хотя бы
качественно выполняется, то положительное значение dγ/dT означает, что молярная энтропия поверхностного слоя
меньше соответствующей величины для объемной фазы. Однако известно, что в
неравновесных условиях зависимость γ от T не является единственной причиной отличия
от
.
Температурная
инверсия наблюдается при малом возрасте поверхности, когда значение адсорбции
еще далеко от равновесного, а динамическое поверхностное натяжение раствора ПАВ
близко к динамическому поверхностному натяжению воды и во многом определяется
характером релаксации поверхностной структуры воды.
Специальные
эксперименты со струей воды показали, что при прогреве струи до 40 - 500C
поверхностное натяжение после 3 мс сохраняет равновесное значение. Температура
40°С для воды известна как характерная температура Менделеева, при которой
происходит размывание ажурной структуры воды, уменьшается энергия активации
электропроводности, возрастает степень диссоциации. Указанные процессы,
по-видимому, и приводят к значительному увеличению скорости установления
равновесной структуры поверхности при повышении температуры. При T1>T2
.3.2
Концентрационная инверсия динамического поверхностного натяжения
На
рис.7 статьи (в данной работе не приведён, смотрите цитируемую работу)
представлена зависимость динамического поверхностного натяжения от времени для
воды и водных растворов бромида цетилтриметиламмония при 25°С. При t
< 1.5 мс скорость уменьшения поверхностного натяжения велика и практически
не зависит от концентрации ПАВ. При
мс
процесс замедляется и кривые разных концентраций расходятся, но затем они вновь
пересекаются. В результате в области времен 1.5 - 6 мс динамическое
поверхностное натяжение раствора ПАВ оказывается выше, чем у воды, причем этот
эффект усиливается с увеличением концентрации. В равновесных условиях
поверхностное натяжение раствора ПАВ уменьшается с повышением концентрации.
Таким
образом, в динамических условиях наблюдается инверсия концентрационной
зависимости поверхностного натяжения. Подобное аномальное превышение
поверхностного натяжения раствора ПАВ над величиной поверхностного натяжения
растворителя в начальный период адсорбции наблюдали Томас и Холл. Они высказали
предположение, что это явление можно связать с процессом ориентации молекул ПАВ
при адсорбции. В самом деле, при большой концентрации на поверхности молекулы
ПАВ «мешают» друг другу ориентироваться, и чем выше концентрация, тем медленнее
идет молекулярная ориентация на поверхности, наблюдается соответствующее ей
падение поверхностного натяжения (ниже мы приведем уравнения, описывающие
данный процесс (в данной работе приведены выше)). Поэтому временно, пока
структура поверхностного слоя не приблизится к равновесной, поверхностное
натяжение при большой концентрации молекул в растворе оказывается выше, чем при
малой концентрации.
В работе [4] авторами было получено общее уравнение динамической
поверхностной адсорбции Γ (t) для метода максимального давления в пузырьке, решением
диффузионного уравнения Фика для пузырьков при различных начальных и граничных
условиях. Отличающаяся от плоской поверхностной адсорбции (уравнение
Уорда-Тордэя), полученная динамическая поверхностная адсорбция Γ (t) для малых времен складывается из двух частей, одна из них
отражает геометрический эффект, вызванный сферической пузырьковой поверхностью.
Это влияние было обсуждено.
Равновесное
поверхностное натяжение γeq и
динамическое поверхностное натяжение γ (t) водного C10E8 (CH3 (CH2) 9 (OCH2CH2) 8OH) раствора при
температуре 25°C были измерены посредством метода пластинки Вильгельми
и метода максимального давления в пузырьке соответственно. В области (
малые времена) было достигнуто хорошее согласие
экспериментальных результатов с теорией, и адсорбцию контролировала диффузия.
Всё же для длительного времени было доказано, что контроль процесса
диффузионной кинетики смешанный.
В
работе [5] предложена теоретическая модель для динамического поверхностного
натяжения воздушного пузырька, растущего в растворе поверхностно-активного
вещества мицеллярной концентрации. Модель учитывает влияние роста поверхности
пузырька во время адсорбции молекул поверхностно-активного вещества
(мономеров), и влияние распада полидисперсных мицелл на диффузию
поверхностно-активного вещества. Предполагая малость отклонений от равновесия и
постоянство темпа расширения, получено аналитическое выражение для
поверхностного натяжения и подповерхностной концентрации мономеров как функция
времени. Характерное время мицеллообразования вычислено из экспериментальных
данных для двух поверхностно-активных веществ (додецилсульфат натрия и
нонилфенолполигликолевый эфир), полученных методом максимального давления в
пузырьке.
Авторами
работы [6] влияние мицелл на динамическое поверхностное натяжение мицеллярных
растворов поверхностно-активных веществ изучено экспериментально посредством
метода максимального давления в пузырьке. Использованы различные частоты
образования пузырька в интервале приблизительно между 1 и 30 с-1.
Вычислена временная зависимость поверхностного натяжения с использованием
поправки на мёртвое время. Исследованы водные растворы двух типов
поверхностно-активных веществ с различными концентрациями: додецилсульфат
натрия и нонилфенолполигликолевый эфир. Поверхностное натяжение в присутствии
мицелл релаксирует быстрее. Характерные времена релаксации поверхностного
натяжения, видимо, находятся в миллисекундном диапазоне. Временные константы,
наблюдаемые экспериментально, объяснены в рамках теории диффузии
поверхностно-активного вещества.
В
работе [7] предлагается теоретическая модель для динамического поверхностного
натяжения воздушного пузырька, расширяющегося в растворе поверхностно-активного
вещества. Модель учитывает влияние конвекции на диффузию поверхностно-активного
вещества и влияние расширения поверхности пузырька во время адсорбции молекул
поверхностно-активного вещества. Принимая малость отклонений от равновесия и
постоянство темпа расширения, получено аналитическое решение для поверхностного
натяжения и подповерхностной концентрации, как функций времени. Параметры
модели вычислены из экспериментальных данных для додецилсульфата натрия,
полученных методом максимального давления в пузырьке.
В
работе [8] впервые изучено динамическое и равновесное поверхностное натяжение
водных растворов хлорида додециламидоэтилдиметилбензиламмония различных
концентраций при 16, 20, 25, 30, и 35°C. Обсуждено влияние концентрации
и температуры на релаксацию поверхностного натяжения. Рассматривают возможность
двухмерного фазового перехода и его влияния на динамическое поведение
поверхностного натяжения.
Автор [9] утверждает, что измерения поверхностного натяжения растворов
додецилсульфата натрия как функции времени на различных стадиях очистки ясно
показывают, что относительно быстрая адсорбция поверхностно-активного вещества
сопровождается относительно медленной адсорбцией следов более
поверхностно-активных примесей, которые воздействуют на результаты, особенно
при больших временах измерения. Очистка адсорбцией на гидрофобном кремнеземе и
на поверхности раздела жидкость/газ (вспенивание), может замедлить второй
процесс достаточно, чтобы разрешить определение поверхностного натяжения,
понижающегося только одним поверхностно-активным веществом. Также автор
сообщает о полученных таким образом значениях поверхностного натяжения и
адсорбции, вычисленной из этих значений.
Согласно [10] тензиометрия максимального давления в пузырьке -
единственная методика, которая позволяет измерить динамическое поверхностное
натяжение растворов поверхностно-активного вещества в коротком диапазоне
времени порядка миллисекунд и даже меньше. Чтобы достигнуть таких чрезвычайно
коротких адсорбционных времен, множество гидродинамических и аэродинамических
эффектов должно быть учтено, чтобы измерить физические величины или скорректировать
соответствующие влияния. В частности проектирование приборов, и особенно
геометрия измерительной ячейки и капилляра, имеют ключевое значение для точных
экспериментов. Другая важная проблема - путь определения характерных времен
пузырька, таких как мёртвое время и время жизни пузырька. Примеры
демонстрируют, что методика давления в пузырьке обеспечивает хороший инструмент
для исследований адсорбционной динамики даже для растворов высоких вязкостей.
В работе [11] несколько физико-химических свойств были определены для
н-додециллактобионамида (LABA),
мальтозы 6’-O-додеканата(сложный эфир C12-мальтозы), и тетра (этиленоксид)
додециламида (TEDAd). Увеличение гибкости углеводной
группы, допуская большую возможность молекулярных конформаций, уменьшает минимальную
площадь приходящуюся на молекулу в поверхности раздела жидкость-пар, полученную
при критической концентрации мицеллы (ккм). Полученные ккм составляли 0.35 мМ (LABA), 0.3 мМ (сложный эфир C12-мальтозы), и 0.5 мМ (TEDAd). Коэффициент диффузии мономера
уменьшается с молекулярным весом и возрастанием группы гибкость углеводной
группы, и значения были в диапазоне от 3.1 × 10−10 до 3.6 × 10−10 м2/с.
Коэффициенты диффузии мицеллы (от 0.46 × 10−10 до 0.68 × 10−10 м2/с)
показали, что мицеллы TEDAd
отклонялись от сферической формы сильнее прочих. Числа аггрегации мицеллы,
определенные гашением флюоресценции временного распада(TRFQ), как оценивалось, были 120±10 (LABA), 90±10 (сложный эфир C12-солодового-сахара), и 130±10 (TEDAd). Измерения динамического поверхностного
натяжения показывают, что адсорбция TEDAd на поверхность раздела жидкость-пар при малых временах жизни поверхности
ограничена диффузией, тогда как адсорбционный барьер присутствует для
поверхностно-активных веществ с углеводной группой. Анализ данных динамического
поверхностного натяжения выше ККМ показывает, что скорость разрушения мицелл
быстрее для TEDAd чем для двух поверхностно-активных
производных углеводов.
Авторами [12] экспериментально изучены и качественно интерпретированы
конкурирующие влияния адсорбции пентанола и адсорбции аммиака на форму
осесимметричных осциллирующих струй воды. В то время как нет никакого
значительного влияния адсорбционного процесса на струи чистой воды,
значительное изменение в длине струи и отклонение от синусоидального развития
поверхностного колебания в присутствии н-пентанола наблюдается, сопровождаемое
увеличением скорости адсорбции. Следовательно зависимость формы струи от
межфазного перемешивания показана. Влияния адсорбции пентанола, поверхностной
эластичности поверхностной пленки пентанола и вклад неоднородного распределения
скоростей на стабильности струи обсуждены количественно.
Авторы [13] ссылаются на теоретические статьи, где показано, но также
подтверждено экспериментами, что транспортные коэффициенты в мицеллярных водных
растворах показывают многие аномалии (минимумы и максимумы в концентрационных
зависимостях). Исследования показали существование четырех критических
концентраций мицеллообразования. Приблизительно при 30°C, у критических концентраций мицеллообразования есть минимум.
Измерения динамического поверхностного натяжения снабжают информацией
относительно комплексообразования ПАВ/полимер.
3. Практическая часть
.1 Метод максимального давления в газовом пузырьке
Суть метода состоит в следующем. Уровень жидкости в капилляре,
погруженном в раствор при условии, что жидкость смачивает стенки капилляра и
давление внутри и снаружи одинаково, устанавливается несколько выше уровня
жидкости вследствие капиллярного поднятия. Если начать увеличивать давление
внутри капилляра, выдувая из него столбик жидкости, то рост давления с падением
уровня жидкости в капилляре будет линеен вплоть до конца капилляра. После того,
как жидкость покинет капилляр, с ростом размера пузырька начнется быстрое
уменьшение радиуса кривизны мениска жидкости. При этом (если за этот промежуток
времени поверхностное натяжение изменится незначительно) капиллярное давление,
обратно пропорциональное радиусу кривизны поверхности, будет расти. Когда
радиус кривизны растущего пузырька станет равен радиусу капилляра r (при этом растущий пузырек будет
иметь форму, близкую к полусфере), капиллярное давление достигнет своего
максимума. При дальнейшем росте пузырька радиус его кривизны уже начнет
увеличиваться, и давление газа будет больше капиллярного. Из-за этого
происходит отрыв пузырька.
Если процесс формирования пузырька происходит достаточно медленно, т.е.
его можно считать квазистационарным, пузырек должен отрываться в тот момент,
когда его радиус на бесконечно малую величину превысит радиус капилляра. На
практике часто приходится сталкиваться со случаями, когда подобная
квазистационарность не достигается. При этом отрыв пузырька происходит
несколько позже, чем при квазистационарном течении процесса. Получающаяся
разница во времени носит название “мертвого времени”. Оценка показывает, что
реально необходимо учитывать “мертвое время” лишь при очень малых временах
жизни пузырька (порядка нескольких миллисекунд). В этих случаях “мертвое время”
может достигать нескольких процентов от времени жизни пузырька. При больших
временах жизни поверхности процентный вклад “мертвого времени” становится тем
меньшим, чем больше время жизни пузырька, т.е. чем ближе процесс формирования
пузырька к квазистационарному. В данной работе времена жизни пузырька достаточно
велики, что освобождает от необходимости принимать во внимание “мертвое время”.
Обычно при измерении поверхностного натяжения методом максимального
давления в пузырьке необходимо учитывать гидростатическое давление столба
жидкости над пузырьком. В данной работе для измерения динамического
поверхностного натяжения использовался прибор, предложенный П.П. Пугачевичем и
позволяющий не учитывать гидростатическое давление. Его схема приведена на рис.
1.
Рассмотрим принцип работы газового прибора Пугачевича. Пусть исследуемая
жидкость смачивает стенки капилляра и в начальный момент давление во всех его
частях одинаково и равно Р, рис. 1а. Манометрическая трубка 1 имеет настолько
большой диаметр, что капиллярным поднятием в ней можно пренебречь. Уровни жидкости
в трубках 2 и 4 и в резервуаре 3 будут находиться на высотах h1, h2,
h3 соответственно (благодаря капиллярному поднятию). С ростом
давления в трубках 1, 2 и 4 уровни жидкости в них начнут опускаться, а в
резервуаре 3 - подниматься. На рис.1б указаны уровни жидкости в приборе при
достижении в газовом пузырьке максимального давления Pmax. Здесь: h2
- высота, обусловленная капиллярным поднятием в резервуаре 3; h4 -
высота, связанная с вытеснением жидкости формирующимся пузырьком; (h5+h6)
- высота, на которой находился бы уровень жидкости в резервуаре 3, если бы он
имел конечно большой диаметр.
Таким образом, для трубки 1 можно записать:
, (13)
где
g - ускорение свободного падения; ρ - плотность жидкости;
- член,
учитывающий капиллярное поднятие в резервуаре 3.
Для
манометрической трубки 2:
, (14)
где
Рk - член, связанный с капиллярным поднятием в трубке 2.
Для
максимального давления в газовом пузырьке можно записать:
, (15)
где
Рγ - капиллярное давление в трубке 4.
При
сравнении уравнений (13) и (14) получается выражение для трубки 1:
, (16)
а
для узкой манометрической трубки 2 из уравнений (14) и (15) имеем:
(17)
Рис.1а
Рис.1б
Рис. 1 Принципиальная схема газового прибора Пугачевича.
Таким образом, применение узких манометрических трубок вызывает
необходимость учитывать капиллярное поднятие в них, поэтому удобнее применять
широкие манометрические трубки и для расчета поверхностного натяжения
пользоваться уравнением (16). Для узких капиллярных трубок справедливо следующее
соотношение:
(18)
Тогда
из уравнения (16) можно найти поверхностное натяжение жидкости по уравнению:
(19)
В
данной работе для вычисления поверхностного натяжения используется приближение
Кантора, согласно которому:
(20)
Отсюда
видно, что при применении прибора Пугачевича не требуется учитывать глубину
погружения капилляра в жидкость, изменение уровня жидкости в резервуаре (в
который погружен капилляр), обусловленное формированием пузырька и капиллярным
поднятием в этом резервуаре. Для измерения поверхностного натяжения с помощью
прибора Пугачевича достаточно измерить h5, т.е. расстояние от торца
капилляра до уровня жидкости в манометрической трубке в момент отрыва пузырька.
Кроме простоты измерений, такой прибор дает возможность работать в сложных
экспериментальных условиях - при любой температуре, давлениях, в атмосфере
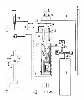
инертных газов. Прибор Пугачевича, использованный в данной работе, изображен на
рис. 2.
В
данной работе динамическое поверхностное натяжение измерялось с помощью
установки, изображенной на рис. 3. С целью уменьшения влияния посторонних
вибраций на рабочую часть установки - газовый прибор ГАЗП-1КТ конструкции П.П.
Пугачевича - в капитальную стену 1 были вмонтированы два металлических уголка
2, на которых помещалась противовибрационная подвеска, состоящая из резинового
буфера (использовались теннисные шары) 3, и свободно лежащей на ней массивной
плиты 4. К плите в режиме свободной подвески на металлическом стержне 5
крепилась дюралюминиевая рамка 6, к которой был присоединен газовый прибор
Пугачевича 7. Прибор помещался в термостатированный объем 8, изготовленный из
органического стекла. Контроль температуры осуществлялся двумя термометрами 11.
В качестве газа, создающего нужное давление для формирования пузырька,
использовался гелий, который не растворяется и не адсорбируется на поверхности
водного раствора, что особенно существенно при повышении давления. Газ
поступает из баллона 13 под давлением 40 кг·с/см2. Давление на
выходе из баллона контролируется манометром 18. С помощью газового редуктора 14
и контролируемого манометра 19, а также более точных редуктора 15 и манометра
20, регулирующих подачу газа на вход газовой магистрали 16, гелий поступает в
прибор, откуда после отрыва пузырька, через отверстие 17 выходит в атмосферу.
Для отсчета высоты торца капилляра и уровня жидкости в манометрической трубке в
момент отрыва пузырька использовался катетометр (КМ - 6) 22, позволяющий
отсчитывать расстояние с точностью до 0,02 мм. Для получения четкого
изображения, прибор Пугачевича подсвечивался через прозрачную переднюю панель с
помощью лампы 21.
В
процессе освоения установки была выработана следующая методика измерения
поверхностного натяжения жидкостей. Прибор ГАЗП-1КТ, заполненный исследуемым
раствором при помощи специальной подвески помещался в изолированную камеру.
Затем осуществлялось термостатирование всей установки (по методике необходимо 2
часа).
Рис.
2. Газовый прибор Пугачевича, использованный в данной работе:
-
капиллярная трубка; 2, 6, 9 - резервуары; 4 - манометрический сосуд; 3, 5, 7,8
- переходные трубки.
Рис.
3. Схема экспериментальной установки для измерения динамического поверхностного
натяжения методом максимального давления в пузырьке:
-
капитальная стена; 2 - металлические уголки; 3 - буфер; 4 - массивная плита; 5 -
металлический стержень; 6 - рамка; 7 - прибор Пугачевича; 8 -
термостатированный объем; 9 - водяной термостат; 10 - воздушный термостат; 11 -
термометры; 12 - жидкостная магистраль; 13 - газовый баллон, 14-15 - редукторы;
16 - вход газовой магистрали; 17 - выход газа; 18-20 - манометры; 21 -
подсветка; 22 - катетометр КМ-6.
Поверхностное
натяжение исследуемой жидкости определялось при атмосферном давлении.
Максимальное давление, выраженное высотой столба исследуемой жидкости в газовом
приборе, измерялось катетометром. Далее устанавливалось новое значение
давления, затем следующие и, таким образом, операции повторялись.
Поверхностное
натяжение рассчитывалось по формуле Кантора (20).
Указанная
методика позволила измерять величину максимального давления с точностью до
±(0.02 ÷ 0.05) мм водяного столба, что в пересчете на
поверхностное натяжение дает ±(0.05 ÷ 0.1) мН/м.
Экспериментальная
погрешность в определении величины поверхностного натяжения рассчитывалась по
формуле:
(21)
Очевидно,
что величина погрешности поверхностного натяжения в основном определяется
погрешностью измерения h.
Экспериментальная
часть
Динамическое
поверхностное натяжение было измерено мною для трёх систем: водный раствор
додецилсульфата натрия, затем для хлорида
додециламидоэтилдиметилбензиламмония(ДАЭДМБАХ) и позже для тройной системы
(вода - ДАЭДМБАХ - полидиаллилдиметиламмония хлорид(ПДАДМАХ)). Очевидно, что
ДАЭДМБАХ является катионактивным, тогда как додецилсульфат натрия является
анионактивным ПАВ, тогда как ПДАДМАХ является полиэлектролитом (поликатионом).
Следует отметить, что в соответствующих опытах использовались приборы с разными
значениями радиуса капилляра, которые указаны в соответствующих таблицах и
заголовках рисунков.
Для
додецилсульфата натрия величина радиуса капилляра была определена ранее
калибровочными опытами с водой и составила 0.04 см, при этом эксперимент
проводился только при 25°C. В то же время для растворов, содержащих ДАЭДМБАХ
использовался прибор, не позволявший измерять поверхностное натяжение чистой
воды и потому калибровочные опыты проводились с изопропиловым спиртом, а
величина капилляра составила 0.02 см, тогда как эксперимент проводился при двух
температурах: 25°C и 30°C.
Для
тройной системы и раствора додецилсульфата натрия производились измерения
плотности, в то время как для получения значений плотности растворов ДАЭДМБАХ
были использованы табличные данные. Результаты основного объёма
экспериментальной работы, заключавшегося в синхронном измерении расстояния от
торца капилляра до уровня жидкости в манометрической трубке в момент отрыва
пузырька и времени жизни пузырька, в свою очередь также сведены в таблицы.
Известно, что ККМ додецилсульфата натрия при температуре эксперимента
составляет 8*10-3М, что выше концентрации исследуемого
раствора, откуда следует что раствор домицеллярный. В то же время растворы,
содержащие ДАЭДМБАХ - мицеллярные (для 25°C ККМ=4,2*10-4М;
для 30°C ККМ=2,8*10-4М) По данным таблиц были построены
графики. Таблицы вынесены в приложение. Следует отметить, что для построения
графиков использовались усреднённые и отфильтрованные данные, тогда как в
таблицах те же данные приведены при отсутствии подобной обработки.
Обсуждение
результатов
На
изотерме поверхностного натяжения водного раствора додецилсульфата натрия (рис.
4), как мы можем увидеть, поверхностное натяжение медленно возрастает и имеет
максимум. Предполагая, что вследствие локального нарушения электронейтральности
двойного электрического слоя на поверхности образуется свободный заряд q и
мы должны учитывать в уравнении (11) член qdχ, где χ - поверхностный потенциал. Появлением данного члена объясняется
возникновение максимума на изотерме динамического поверхностного натяжения.
Рис. 4. Изотерма поверхностного
натяжения водного раствора додецилсульфата натрия; t=25°C; rкапилляра=0,409мм;
ρ
= 0,99639 г/мл
На изотерме поверхностного натяжения водного раствора ДАЭДМБАХ для 25°C (рис. 5) динамическое поверхностное
натяжение имеет небольшое плато при малых временах. Имеется небольшой максимум.
Сразу же после максимума поверхностное натяжение быстро понижается. Далее можно
заметить, что полученная изотерма недостаточно гладкая и вероятно, что здесь
существенна суммарная погрешность, но при грубом рассмотрении наблюдается
относительное постоянство, откуда следует предположение, что вскоре за данным
участком возможен выход на равновесие, тем не менее для точного утверждения
необходимо больше данных. Согласно измерениям [8] равновесное поверхностное
натяжение при 25°C составляет 32
мН/м.
Рис.
5. Изотерма поверхностного натяжения водного раствора ДАЭДМБАХ;
rкапилляра=0,240мм; ρ
= 0,99719г/мл
На изотерме поверхностного натяжения водного раствора ДАЭДМБАХ для 30°C (рис. 6) мы видим небольшое плато
вначале, затем мы наблюдаем снижение поверхностного натяжения. После зоны
снижения наблюдается асимптотическое приближение к равновесию.
Рис.
6. Изотерма поверхностного натяжения водного раствора ДАЭДМБАХ;
rкапилляра=0,240мм; ρ
= 0,99610 г/мл
На изотерме поверхностного натяжения тройной системы для 25°C (рис. 7) мы можем наблюдать наличие
небольшого плато, затем поверхностное натяжение снижается, причём эта область
довольно хорошо ложится на прямую линию, однако следует отметить, что для
данной изотермы пришлось отбросить особенно много данных на начальном участке
кривой.
Рис.
7 Изотерма поверхностного натяжения водного раствора
,0*10-3М
ДАЭДМБАХ+7*10-6М ПДАДМАХ; 25°C; rкапилляра=0,240мм; ρ = 0,99712г/мл
На
изотерме поверхностного натяжения тройной системы для 30°C
(рис. 8) мы практически сразу наблюдаем понижение поверхностного натяжения,
после которой присутствует область, где поверхностное натяжение почти не
меняется.
Сравнивая
изотермы мы можем заметить традиционное общее падение поверхностного натяжения
с ростом температуры. При рассмотрении раствора ДАЭДМБАХ мы обнаруживаем, что
скорость понижения на начальном участке поверхностного натяжения падает с
ростом температуры, в то время как сама кривая оказывается более гладкой.
Впрочем последнее может быть и не связанным с изменением температуры.
Рассматривая тройную систему мы обнаружим, что скорость приближения к
равновесию с ростом температуры напротив увеличилась. Но в обеих системах с
ростом температуры наблюдается уменьшение плато в области малых времён.
Рис. 8 .Изотерма поверхностного
натяжения водного раствора
,0*10-3М ДАЭДМБАХ+7*10-6М ПДАДМАХ;
30°C; rкапилляра=0,240мм; ρ = 0,99488 г/мл
Если же мы станем рассматривать изотермы в контексте влияния состава, то
в первую очередь мы должны обратить внимание на тот факт, что для раствора
додецилсульфата натрия мы имеем форму кривой качественно отличающуюся от кривых
для растворов, содержащих ДАЭДМБАХ. При рассмотрении последних при 30°C мы обнаруживаем, что при добавлении
ПДАДМАХ можно заметить при малых временах поверхностное натяжение падает, в то
время как ближе к равновесию растёт. При 25°C кривая для тройной системы более гладкая, чем в отсутствие
ПДАДМАХ. При обеих температурах изотермы для тройной системы в зоне быстрейшего
спуска имеют минимальный наклон.
4. Выводы
.) Методом максимального давления в газовом пузырьке измерено
динамическое поверхностное натяжение водных растворов додецилсульфата натрия и
ДАЭДМБАХ, а также тройной системы вода-ДАЭДМБАХ-ПДАДМАХ.
.) Поверхностное натяжение растворов традиционно уменьшается с ростом температуры
и ростом концентрации ПАВ, что согласуется с полученными результатами.
.) Анализ полученных изотерм показал, что в области малых концентраций и
малых времён жизни поверхности растворов додецилсульфата натрия может
нарушаться электронейтральность поверхности, что приводит к увеличению
поверхностного натяжения со временем. Это явление подтверждается ранее открытым
эффектом Джонса - Рэя для неорганических электролитов и исследованиями
поверхностной электризации, опубликованными в работе [3]
Приложение
Таблица 1. Измерение поверхностного
натяжения водного раствора додецилсульфата натрия; t=25°C; rкапилляра=0,409мм;
V=200мл; ρ = 0,99639 г/мл
|
собственно измерение динамического поверхностного натяжения
|
|
t,сек
|
lnt
|
h,мм
|
γ, мН/м
|
|
|
|
|
|
17
|
2,833
|
433,44
|
66,475
|
|
14
|
2,639
|
433,44
|
66,475
|
|
16
|
2,773
|
433,44
|
66,475
|
|
17
|
2,833
|
433,44
|
66,475
|
|
19
|
2,944
|
433,41
|
66,535
|
|
15
|
2,708
|
433,41
|
66,535
|
|
18
|
2,890
|
433,41
|
66,535
|
|
21,5
|
3,068
|
433,41
|
66,535
|
|
25
|
3,219
|
433,37
|
66,615
|
|
31
|
3,434
|
433,37
|
66,615
|
|
27
|
3,296
|
433,37
|
66,615
|
|
32,5
|
3,481
|
433,37
|
66,615
|
|
45
|
3,807
|
433,37
|
66,615
|
|
40
|
3,689
|
433,37
|
66,615
|
|
25
|
3,219
|
433,35
|
66,655
|
|
36
|
3,584
|
433,34
|
66,675
|
|
61,5
|
4,119
|
433,34
|
66,675
|
|
51
|
3,932
|
433,34
|
66,675
|
|
49
|
3,892
|
433,32
|
66,715
|
|
74,5
|
4,311
|
433,3
|
66,755
|
|
90
|
4,500
|
433,35
|
66,655
|
|
107
|
4,673
|
433,28
|
66,795
|
|
133
|
4,890
|
433,36
|
66,635
|
|
115
|
4,745
|
433,34
|
66,675
|
|
165
|
5,106
|
433,42
|
66,515
|
|
196
|
5,278
|
433,43
|
66,495
|
|
290
|
5,670
|
433,44
|
66,475
|
|
290
|
5,670
|
433,51
|
66,335
|
|
364
|
5,897
|
433,48
|
66,395
|
|
500
|
6,215
|
433,67
|
66,016
|
|
675
|
6,515
|
433,72
|
65,916
|
|
900
|
6,802
|
433,94
|
65,476
|
|
1774
|
7,481
|
434,58
|
64,197
|
Таблица 2. Измерение поверхностного натяжения водного раствора ДАЭДМБАХ;
rкапилляра=0,240мм.
|
ДАЭДМБАХ
|
|
t=25°C
|
ρ = 0,99719 г/мл
|
|
t=30°C
|
ρ = 0,99610 г/мл
|
|
t,сек
|
lnt
|
h,мм
|
γ, мН/м
|
|
t,сек
|
lnt
|
h,мм
|
γ, мН/м
|
|
10
|
2,303
|
456,51
|
35,040
|
|
10
|
2,303
|
457,51
|
34,076
|
|
8
|
2,079
|
456,49
|
35,064
|
|
10,70
|
2,370
|
457,51
|
34,076
|
|
9
|
2,197
|
456,42
|
35,146
|
|
9,2
|
2,219
|
457,51
|
34,076
|
|
17
|
2,833
|
456,16
|
35,451
|
|
13
|
2,565
|
458,25
|
33,209
|
|
17
|
2,833
|
456,16
|
|
14,65
|
2,684
|
458,18
|
33,291
|
|
16
|
2,773
|
456,18
|
35,428
|
|
12,9
|
2,557
|
458,45
|
32,974
|
|
19
|
2,944
|
457,47
|
33,914
|
|
20,66
|
3,028
|
458,81
|
32,552
|
|
18
|
2,890
|
457,41
|
33,984
|
|
17
|
2,833
|
458,76
|
32,611
|
|
20
|
2,996
|
457,25
|
34,172
|
|
22
|
3,091
|
459,03
|
32,294
|
|
23,5
|
3,157
|
457,995
|
33,298
|
|
18,5
|
2,918
|
459,07
|
32,247
|
|
23
|
3,135
|
457,92
|
33,386
|
|
21,5
|
3,068
|
459,06
|
32,259
|
|
23
|
3,135
|
457,92
|
33,386
|
|
23,5
|
3,157
|
459,25
|
32,036
|
|
24
|
3,178
|
458,05
|
33,233
|
|
21
|
3,045
|
459,42
|
31,837
|
|
30
|
3,401
|
457,99
|
33,304
|
|
22
|
3,091
|
459,26
|
32,025
|
|
27
|
3,296
|
458,12
|
33,151
|
|
22
|
3,091
|
459,26
|
32,025
|
|
31
|
3,434
|
458,09
|
33,186
|
|
20
|
2,996
|
459,12
|
32,189
|
|
32
|
3,466
|
458,33
|
32,905
|
|
80
|
4,382
|
460,49
|
30,583
|
|
32
|
3,466
|
458,51
|
32,693
|
|
2538
|
7,839
|
460,52
|
30,548
|
|
32
|
3,466
|
458,57
|
32,623
|
|
31
|
3,434
|
458,96
|
32,376
|
|
468
|
6,148
|
459,79
|
31,191
|
|
30
|
3,401
|
459,07
|
32,247
|
|
77
|
4,344
|
458,65
|
32,529
|
|
33
|
3,497
|
459,32
|
31,954
|
|
32
|
3,466
|
458,55
|
32,647
|
|
25,5
|
3,239
|
459,17
|
32,130
|
|
42
|
3,738
|
458,74
|
32,424
|
|
26
|
3,258
|
459,05
|
32,271
|
|
44
|
3,784
|
458,84
|
32,306
|
|
987
|
6,895
|
460,58
|
30,477
|
|
45
|
3,807
|
458,94
|
32,189
|
|
28
|
3,332
|
458,14
|
33,338
|
|
2665
|
7,888
|
459,63
|
31,379
|
|
66
|
4,190
|
459,04
|
32,365
|
|
441
|
6,089
|
459,62
|
31,743
|
|
57
|
4,043
|
459,36
|
31,990
|
|
536
|
6,284
|
459,55
|
31,825
|
|
61
|
4,111
|
459,51
|
31,814
|
|
199
|
5,293
|
459,55
|
31,825
|
|
49
|
3,892
|
459,55
|
31,767
|
|
162
|
5,088
|
459,21
|
32,224
|
|
55
|
4,007
|
459,66
|
31,638
|
|
199
|
5,293
|
459,43
|
31,966
|
|
65
|
4,174
|
459,74
|
31,544
|
|
778
|
6,657
|
459,54
|
31,837
|
|
55,5
|
4,016
|
459,71
|
31,579
|
|
957
|
6,864
|
459,4
|
32,001
|
|
1308
|
7,176
|
460,43
|
30,735
|
|
7575
|
8,933
|
459,214
|
32,219
|
|
1670
|
7,421
|
460,35
|
30,829
|
|
|
190
|
5,247
|
460,66
|
30,454
|
|
|
394
|
5,976
|
460,37
|
30,794
|
|
|
679
|
6,521
|
460,31
|
30,864
|
|
|
95
|
4,554
|
460,09
|
31,122
|
|
|
864
|
6,762
|
460,34
|
30,829
|
|
|
|
|
|
|
|
|
|
|
Таблица 3. Измерение поверхностного натяжения тройной системы 5,0*10-3М
ДАЭДМБАХ+7*10-6М ПДАДМАХ; rкапилляра=0,240мм
|
ДАЭДМБАХ + ПДАДМАХ
|
|
t=25°C
|
ρ = 0,99712г/мл
|
|
t=30°C
|
ρ = 0,99488 г/мл
|
|
t,сек
|
lnt
|
h,мм
|
γ, мН/м
|
|
t,сек
|
lnt
|
h,мм
|
γ, мН/м
|
|
6,44
|
1,863
|
456,96
|
35,038
|
|
5,22
|
1,652
|
457,64
|
33,812
|
|
6,97
|
1,942
|
456,51
|
35,355
|
|
6,38
|
1,853
|
457,79
|
33,636
|
|
7,06
|
1,954
|
456,63
|
35,214
|
|
6,72
|
1,905
|
457,45
|
34,034
|
|
8,84
|
2,179
|
457,32
|
34,616
|
|
8,44
|
2,133
|
458,03
|
33,402
|
|
10,44
|
2,346
|
456,61
|
35,237
|
|
9,37
|
2,238
|
457,62
|
33,835
|
|
10,56
|
2,357
|
456,5
|
35,367
|
|
9,97
|
2,300
|
457,75
|
33,683
|
|
12,37
|
2,515
|
457,02
|
34,968
|
|
10,46
|
2,348
|
457,78
|
33,695
|
|
14
|
2,639
|
457,13
|
34,627
|
|
11,06
|
2,403
|
458,11
|
33,309
|
|
14,44
|
2,670
|
456,92
|
34,874
|
|
11,47
|
2,440
|
458,09
|
33,332
|
|
14,88
|
2,700
|
456,61
|
35,237
|
|
11,47
|
2,440
|
458,11
|
33,309
|
2,790
|
457,5
|
34,404
|
|
12,94
|
2,560
|
458,29
|
33,098
|
|
18,59
|
2,923
|
457,74
|
34,123
|
|
15,25
|
2,725
|
458,46
|
32,899
|
|
18,59
|
2,923
|
457,6
|
34,287
|
|
17,1
|
2,839
|
458,21
|
33,192
|
|
19,47
|
2,969
|
457,46
|
34,451
|
|
17,15
|
2,842
|
458,25
|
33,145
|
|
20,37
|
3,014
|
457,67
|
34,205
|
|
17,59
|
2,867
|
457,98
|
33,461
|
|
20,82
|
3,036
|
457,75
|
34,111
|
|
18,22
|
2,903
|
458,42
|
32,946
|
|
27,88
|
3,328
|
456,37
|
35,519
|
|
19,18
|
2,954
|
458,24
|
33,156
|
|
29,4
|
3,381
|
456,54
|
35,320
|
|
19,44
|
2,967
|
458,28
|
33,110
|
|
29,69
|
3,391
|
456,75
|
35,073
|
|
20,37
|
3,014
|
458,78
|
32,524
|
|
32,78
|
3,490
|
458,21
|
33,454
|
|
21,84
|
3,084
|
458,58
|
32,758
|
|
33,03
|
3,497
|
458,12
|
33,559
|
|
22,85
|
3,129
|
458,82
|
32,477
|
|
34
|
3,526
|
456,49
|
35,378
|
|
23
|
3,135
|
458,77
|
32,536
|
|
|
|
|
|
|
|
|
|
|
|
|
|
|
|
|
|
|
|
|
|
|
|
|
|
|
|
|
|
|
|
|
|
|
|
|
|
|
|
|
|
|
|
|
|
|
|
|
|
|
|
|
|
|
|
|
|
|
|
|
|
|
|
|
|
|
|
|
|
|
|
|
|
|
|
|
|
|
|
|
|
|
39,12
|
3,667
|
458,64
|
33,067
|
|
30,06
|
3,403
|
459,34
|
31,822
|
|
39,7
|
3,681
|
456,62
|
35,226
|
|
30,25
|
3,409
|
459,26
|
31,915
|
|
40
|
3,689
|
457,28
|
34,451
|
|
30,78
|
3,427
|
459,53
|
31,599
|
|
40,97
|
3,713
|
458,49
|
33,243
|
|
31,18
|
3,440
|
458,69
|
32,583
|
|
41,81
|
3,733
|
457,97
|
33,735
|
|
31,5
|
3,450
|
459,21
|
31,892
|
|
42
|
3,738
|
456,67
|
35,167
|
|
31,66
|
3,455
|
459,15
|
31,962
|
|
54,6
|
4,000
|
458,66
|
32,926
|
|
35,22
|
3,562
|
458,93
|
32,220
|
|
ДАЭДМБАХ + ПДАДМАХ (продолжение)
|
|
t=25°C
|
ρ = 0,99712г/мл
|
|
t=30°C
|
ρ = 0,99488 г/мл
|
|
t,сек
|
lnt
|
h,мм
|
γ, мН/м
|
|
t,сек
|
lnt
|
h,мм
|
γ, мН/м
|
|
58,88
|
4,076
|
458,94
|
32,597
|
|
36,16
|
3,588
|
458,65
|
32,548
|
|
59,81
|
4,091
|
458,56
|
33,043
|
|
37,1
|
3,614
|
458,72
|
32,466
|
|
71,34
|
4,267
|
458,52
|
33,207
|
|
39,53
|
3,677
|
458,37
|
32,875
|
|
81,66
|
4,403
|
458,55
|
33,055
|
|
40,85
|
3,710
|
458,49
|
32,735
|
|
81,28
|
4,398
|
458,96
|
32,574
|
|
45,25
|
3,812
|
459,28
|
31,810
|
|
82,46
|
4,412
|
459,23
|
32,257
|
|
46,88
|
3,848
|
458,3
|
32,957
|
|
85,71
|
4,451
|
459,02
|
32,503
|
|
51,81
|
3,948
|
459,45
|
31,611
|
|
92,31
|
4,525
|
459,37
|
32,093
|
|
52,59
|
3,963
|
459,68
|
31,342
|
|
98
|
4,585
|
459,61
|
31,811
|
|
77,37
|
4,349
|
459,58
|
31,459
|
|
106,07
|
4,664
|
459,37
|
32,093
|
|
112,53
|
4,723
|
459,71
|
31,307
|
|
114,59
|
4,741
|
459,41
|
32,046
|
|
136,63
|
4,917
|
459,97
|
31,002
|
|
116,56
|
4,758
|
459,27
|
32,210
|
|
143,59
|
4,967
|
460,28
|
30,768
|
|
181
|
5,198
|
459,77
|
31,741
|
|
194,06
|
5,268
|
459,8
|
31,201
|
|
245,38
|
5,503
|
459,94
|
31,424
|
|
198,91
|
5,293
|
460,12
|
30,955
|
|
269,16
|
5,595
|
459,85
|
31,529
|
|
209,4
|
5,344
|
459,92
|
31,061
|
|
305,82
|
5,723
|
459,94
|
31,424
|
|
209,6
|
5,345
|
460,1
|
30,850
|
|
411
|
6,019
|
460,03
|
31,436
|
|
209,81
|
5,346
|
459,9
|
31,084
|
|
435,03
|
6,075
|
460,02
|
31,330
|
|
282,9
|
5,645
|
460,39
|
30,639
|
|
455,41
|
6,121
|
460,09
|
31,248
|
|
337,28
|
5,821
|
460,61
|
30,382
|
|
589
|
6,378
|
459,93
|
31,553
|
|
433,88
|
6,073
|
459,88
|
31,108
|
|
1016
|
6,924
|
460,11
|
31,224
|
|
660,94
|
6,494
|
459,99
|
30,979
|
|
8060
|
8,995
|
459,59
|
31,952
|
|
678,21
|
6,519
|
460,03
|
30,932
|
|
|
702,32
|
6,554
|
460,03
|
30,932
|
|
|
1008,94
|
6,917
|
459,88
|
31,108
|
|
|
1604,47
|
7,381
|
30,873
|
|
|
|
|
|
|
|
|
|
|
|
|
|
|
|
|
|
|
|
Литература
1. Русанов
А.И. Мицеллообразование в растворах поверхностно-активных веществ // СПб:
Химия, 1992.
2. Кочурова
Н.Н., Русанов А.И. Релаксация поверхностных свойств водных растворов
поверхностно-активных веществ и механизм адсорбции // Успехи химии. - 1993. -
Т. 62. - № 12. - С. 1150 - 1162.
3. Кочурова
Н.Н., Русанов А.И., Мырзахметова Н.О. Эффект Джонса-Рэя и поверхностная
электризация. //Докл. АН СССР. - 1991. - Т. 316 № 6. - С. 1425 - 1427.
4. Junji
Liu, Chuangye Wang, Ulf Messow Adsorption kinetics at air/solution interface
studied by maximum bubble pressure method // Colloid & Polymer Science
(2004) 283: 139-144
. C.D.
Dushkin, Tz.H. Iliev, Y.S. Radkov Dynamic surface tension of micellar solutions
studied by the maximum bubble pressure method. 3.Theory of the solutions
containing micelles // Colloid Polym Sci 273:370-378 (1995)
. C.D.
Dushkin, Tz.H. Iliev Dynamic surface tension of micellar solutions studied by
the maximum bubble pressure method. 1. Experiment // Colloid & Polymer
Science 270:370-376 (1992)
. C.D.
Dushkin, Tz.H. Iliev Dynamic surface tension of micellar solutions studied by
the maximum bubble pressure method. 2. Theory of the solutions below CMC //
Colloid & Polymer Science 272:1157-1165 (1994)
. M.
V. Dmitrovskaya, N. N. Kochurova, and G. Petzold Study of the Surface Tension
of the Aqueous Solutions of Dodecylamidoethyldimethylbenzylammonium Chloride //
Colloid Journal, Vol. 66, No. 5, 2004, pp. 531-535. Translated from Kolloidnyi
Zhurnal, Vol. 66, No. 5, 2004, pp. 597-601.
. Karol
J. Mysels Surface Tension of Solutions of Pure Sodium Dodecyl Sulfate //
Langmuir, Vol. 2, No. 4, 1986 423-428
. V.B.
Fainerman, R. Miller Maximum bubble pressure tensiometry-an analysis of
experimental constraints // Advances in Colloid and Interface Science 108 -109
(2004) 287-301
. U.R.
Mikael Kjellin, Johan Reimer, and Per Hansson An investigation of dynamic
surface tension, critical micelle concentration, and aggregation number of
three nonionic surfactants using NMR, time-resolved fluorescence quenching, and
maximum bubble pressure tensiometry // Journal of Colloid and Interface Science
262 (2003) 506-515
. T.
Jatzkowski, M. Modigell Experiments on axisymmetric oscillating water jets:
absorption of ammonia in presence of n-pentanol // Colloids and Surfaces A:
Physicochem. Eng. Aspects 255 (2005) 41-53
. N.N.
Kochurova, M.V. Dmitrovskaya, E.R. Airapetova, O.P. Korotkikh, and N.G. Abdulin
Physicochemical Properties of Low-Dimension Systems: Micellar Solutions of
Surfactants and Surfactant/Polymer Complexes // RUSSIAN Journal of general
chemistry Vol. 77 No. 3 2007 pp. 350-353.