Электроснабжение операционных в Городской Больницы №1

  • Вид работы:
    Дипломная (ВКР)
  • Предмет:
    Физика
  • Язык:
    Русский
    ,
    Формат файла:
    MS Word
    1,19 Mb
  • Опубликовано:
    2011-11-13
Вы можете узнать стоимость помощи в написании студенческой работы.
Помощь в написании работы, которую точно примут!

Электроснабжение операционных в Городской Больницы №1

1. ВВЕДЕНИЕ

электроснабжение бесперебойный больница

В современном мире одним из самых жизненно важных ресурсов обеспечивающих функционирование бизнеса или частного владения, является электроэнергия.

Оборудование, выполняющее различные функции (вычислительные, передачи данных, контроля производственных процессов и т.п.), от работоспособности которого напрямую зависит работа предприятия в целом, постоянно совершенствуется и усложняется, что приводит к более жестким требованиям к качеству электроэнергии, не говоря уже о ее беспрерывном наличии. Без обеспечения необходимых параметров и наличия гарантированного питания это оборудование просто не будет выполнять своих задач.

Для электрических сетей общего назначения Российской Федерации характерно низкое качество электроэнергии - отключения, высокочастотные помехи, отклонения частоты, напряжения и множество других нарушений . Можно сказать однозначно, что в нашей стране системы электроснабжения общего пользования не являются достаточно надежными. Даже лучшие из них не удовлетворяют требованиям обеспечения надежности, предъявляемыми оборудованием на предприятиях.

Согласно заключению Государственного центра метрологического обеспечения в области электромагнитной совместимости (ГЦМО ЭМС), требования ГОСТ 13109-87 к показателям качества электрической энергии (ПКЭ) энергоснабжающими и энергораспределяющими организациями, как правило, не выполняются. Кроме того, требования по качеству электроэнергии, установленные в ГОСТ, зачастую недостаточно высоки в отношении современного телекоммуникационного оборудования.

Системы бесперебойного электропитания могут решить все эти проблемы и в итоге существенно снизить риски производственной деятельности.

Электропотребители, требующие подключения к защищенной электросети, как правило, разделяются на следующие основные группы:

оборудование локальной вычислительной сети (ПЭВМ, активное сетевое оборудование);

системы связи (АТС), комплексы спец.связи;

технические средства спутниковой сети передачи данных;

система аварийного освещения;

системы кондиционирования и вентиляции технологических помещений;

системы пожарной и охранной сигнализации;

медицинское оборудование.

Также сеществуют следующие Категории электроприемников и обеспечение надежности электроснабжения :

Категории электроприемников по надежности электроснабжения определяются в процессе проектирования системы электроснабжения на основании нормативной документации, а также технологической части проекта.

В отношении обеспечения надежности электроснабжения электроприемники разделяются на следующие три категории.

Электроприемники первой категории - электроприемники, перерыв электроснабжения которых может повлечь за собой опасность для жизни людей, угрозу для безопасности государства, значительный материальный ущерб, расстройство сложного технологического процесса, нарушение функционирования особо важных элементов коммунального хозяйства, объектов связи и телевидения.

Из состава электроприемников первой категории выделяется особая группа электроприемников, бесперебойная работа которых необходима для безаварийного останова производства с целью предотвращения угрозы жизни людей, взрывов и пожаров.

Электроприемники второй категории - электроприемники, перерыв электроснабжения которых приводит к массовому недоотпуску продукции, массовым простоям рабочих, механизмов и промышленного транспорта, нарушению нормальной деятельности значительного количества городских и сельских жителей.

Электроприемники третьей категории - все остальные электроприемники, не подпадающие под определения первой и второй категорий.

Электроприемники первой категории в нормальных режимах должны обеспечиваться электроэнергией от двух независимых взаимно резервирующих источников питания, и перерыв их электроснабжения при нарушении электроснабжения от одного из источников питания может быть допущен лишь на время автоматического восстановления питания.

Для электроснабжения особой группы электроприемников первой категории должно предусматриваться дополнительное питание от третьего независимого взаимно резервирующего источника питания.

В качестве третьего независимого источника питания для особой группы электроприемников и в качестве второго независимого источника питания для остальных электроприемников первой категории могут быть использованы местные электростанции, электростанции энергосистем (в частности, шины генераторного напряжения), предназначенные для этих целей агрегаты бесперебойного питания, аккумуляторные батареи и т. п.

Если резервированием электроснабжения нельзя обеспечить непрерывность технологического процесса или если резервирование электроснабжения экономически нецелесообразно, должно быть осуществлено технологическое резервирование, например, путем установки взаимно резервирующих технологических агрегатов, специальных устройств безаварийного останова технологического процесса, действующих при нарушении электроснабжения.

Электроснабжение электроприемников первой категории с особо сложным непрерывным технологическим процессом, требующим длительного времени на восстановление нормального режима, при наличии технико-экономических обоснований рекомендуется осуществлять от двух независимых взаимно резервирующих источников питания, к которым предъявляются дополнительные требования, определяемые особенностями технологического процесса.

Электроприемники второй категории в нормальных режимах должны обеспечиваться электроэнергией от двух независимых взаимно резервирующих источников питания.

Для электроприемников второй категории при нарушении электроснабжения от одного из источников питания допустимы перерывы электроснабжения на время, необходимое для включения резервного питания действиями дежурного персонала или выездной оперативной бригады.

Для электроприемников третьей категории электроснабжение может выполняться от одного источника питания при условии, что перерывы электроснабжения, необходимые для ремонта или замены поврежденного элемента системы электроснабжения, не превышают 1 суток.

2. ТЕХНОЛОГИЯ МЕДИЦИНСКОГО ОБСЛУЖИВАНИЯ И ОСОБЕННОСТИ ЭЛЕКТРОСНАБЖЕНИЯ МЕДИЦИНСКИХ УЧРЕЖДЕНИЙ

Особенностью электроснабжения медицинских учреждений является тот фактор, что перерыв в электроснабжении не допустим.

В существующей схеме электроснабжения ГБ№1(городская больница №1) для обеспечения бесперебойного питания существует дизель- генераторная установка, которая в случае аварии может взять всю нагрузку на себя и работать автономно 200 часов, но т.к. для автоматического ввода резерва (дизель-генератора) используются контакторы и время приема нагрузки автоматизированным дизель- генератором с первой попытки из состояния горячего резерва составляет 10- 20сек.

А в эти 10- 20 секунд пока дизель- генератор запускается в одной из операционной или нескольких могут происходить операции. и если во время операции вдруг неожиданно буквально на эти 10- 20 секунд, а может и более погаснет свет над операционным столом, отключится медицинское электрооборудование, то может произойти непоправимое. Рука хирурга может дрогнуть в самый ответственный момент, а пациент лежащий на операционном столе жизнь которого поддерживается благодаря такому медицинскому оборудованию как: искусственная вентиляция легких, искусственная почка, искусственное кровообращение, при потере питания на данных жизненноважных аппаратах, которые поддерживают жизнь больного и его жизненноважные органы

В случае аварийной ситуации в самом операционном блоке, либо в амой операционной ныне находящаяся система электроснабжения бесполезна т.к. если произойдет короткое замыкание в главном щите операционного блока, электрических щитках расположенных на этажах, также расположенных в самих операционных то говорить о бесперебойном питании бесполезно так как для того чтобы найти место аварии и устранить неисправность требуются время которое уже не в пределах 0- 10 секунд, а уже от нескольких минут до нескольких часов.

Так же короткие замыкания , обрывы могут произойти в ответвительных коробках освещения, розетках, выключателях.

Поэтому для предотвращения трагических последствий данную схему электроснабжения необходимо перевести на электроснабжение по 1-й особой группе. При которой будет осуществляться переключения в пределах 0 секунд.

Так как в хирургических операционных недопустимо даже кратковременного отключения предлагается оснастить каждую операционную отдельным агрегатом гарантированного питания.

Каждую, для того, что бы повысить надежность электроснабжения(до максимума).

Если первый агрегат гарантированного питания будет обеспечивать бесперебойное электроснабжение всего операционного блока(этажа) то в случае короткого замыкания, обрыва в электропроводке внутри операционного блока(этажа) агрегат бесперебойного питания не сможет обеспечить питания операционного блока (этажа). Поэтому для электроснабжения операционного блока необходимо, что бы каждая операционная имела свой агрегат

гарантированного питания для обеспечения более надежного электроснабжения так как в случае аварии вероятность, что операционная в которой проходит операция останется без электричества сводится к минимуму.

3. ТЕХНИЧЕСКОЕ ПРЕДЛОЖЕНИЕ ПО УЛУЧШЕНИЮ КАЧЕСТВА ЭЛЕКТРОСНАБЖЕНИЯ

Электроснабжение операционного блока осуществляется по первой категории электроснабжения.

Электроснабжения операционного блока осуществляется за счет двух независимых источников питания, питание которых подходит к трансформаторной подстанции Городской Больницы №1 ТП- 72. В которой при помощи АВР происходят аварийные переключения между питающими линиями. Так же в схему электроснабжения операционного блока входит дизельная электро установка, которая в случае аварии, всю нагрузку операционного блока берет на себя, переключения происходят между контактарами фидера сети и фидера генератора.

Дизельгенератор в комплекте со щитами автоматики обеспечивает выполнение операций:

.пуск автоматический внешнему импульсу;

.автоматическое выполнение предпусковой операции прокачки масла;

.автоматическую подготовку к приему нагрузки;

.автоматический прием нагрузки;

.автоматическую промывку турбокомпрессора дизеля по внешнему импульсу;

.автоматическую остановку по внешнему импульсу с выполнением послеостановочных операций.

Система автоматики дизельгенератора обеспечивает управление управление вспомогательными устройствами:

1.поддержание в паддоне дизеля заданного уровня масла;

. автоматический подзаряд аккумуляторных батарей стартерных и оперативного питания;

.автоматическое управление устройствами вентиляции и обогрева помещений;

.автоматический контроль напряжения на вводе в станцию, устройствами ввода и сигнализацию на пуск или остановку дизеля по наличию напряжения.

Время приема нагрузки автоматизированным дизельгенератором с первой попытки из состояния горячего разогрева не более 20 с.

Система автоматики дизельгенератора обеспечивает аварийную сигнализацию и защиту (остановку) при:

1.исчезновении или снижении на 15% напряжения на зажимах генератора;

.повышении температуры воды в системе дизеля ниже 1,7кго/см2;

.повышение частоты вращения коленчатого вала дизеля выше 1900об/мин;

.понижения уровня воды в системе охлаждения дизеля ниже допустимого;

.перегрузке генератора;

.исчезновении напряжения в цепях управления щита автоматики;

.несостоявшемся пуске;

.несостоявшейся служебной обстановке.

Но при всех своих плюсах схема электроснабжения рис 1 имеет ряд недостатков, таких как:

1.время переключения;

.надежность в электроснабжении.

Для устранения данных недостатков необходимо обеспечить потребителей операционного блока агрегатами гарантированного питания (АГП).

Рис. 1 Схема электроснабжения операционного блока и панели управления ДЭУ

АГП обеспечит:

- аварийные переключения в пределах 0 секунд;

увеличит надежность электроснабжения.

минимум обслуживания;

пристойный экономический показатель.

Аварийное переключение необходимо для того, чтобы высокотехнологическое медицинское оборудование гарантированно обеспечивало жизнеспособность органов пациента лежащего на операционном столе.

Увеличение надежности электроснабжения операционных необходимо потому что операционные подключены последовательно и при аварии (к/з, обрыв) в одной из операционных есть вероятность того что в других операционных произойдет непредвиденная ситуация.

Поэтому на каждый этаж операционного блока где располагаются потребители первой группы переводим их на электроснабжение по первой особой группы и устанавливаем агрегаты гарантированного питания. На втором этаже 9 штук и на третьем этаже 9 штук.

В случае аварийной ситуации агрегат гарантированного питания берет на себя нагрузку операционной.

За тот время пока будет работать агрегат гарантированного питания (1 час) дежурный электро персонал может найти и устранить неисправность в электроснабжении, но даже если неисправность к этому времени не будет устранена можно к агрегату гарантированного питания подключить дополнительно аккумуляторный блок состоящий в запасе, либо аккумуляторный блок снять с другого агрегата гарантированного питания и подключить к тому АГП у которого заканчивается емкость на аккумуляторных батареях.

Также данную ситуацию можно предусмотреть и установить в подвале операционного блока бензоагрегат, который в случае когда уже аккумуляторные батареи агрегата гарантированного питания не справляются с электроснабжением, его запускают и подключают его шины к нуждающейся операционной.

4. РАСЧЕТНАЯ ЧАСТЬ

.1 Техническое задание

Нам необходимо разработать схему гарантированного питания для каждого потребителя.

Система гарантированного питания должна обеспечить:

перерыв в электроснабжении 0 секунд;

гарантированное питание без внешнего источника питания, продолжительностью 1 час;

минимум обслуживания;

пристойный экономический показатель.

Для этого необходимо будет использовать источник бесперебойного питания (ИБП), дополнительные внешние аккумуляторные батареи для увеличения емкости аккумуляторов установленных в источник бесперебойного питания, что следственно увеличит гарантированное питание без внешнего источника, разработать автоматическое зарядное устройство (АЗУ) для внешней батареи.

АЗУ должно обеспечивать:

контроль напряжения внешних батарей под нагрузкой;

работать в ассиметричном режиме;

не требовать контроля персоналом;

иметь сигнализацию внутреннего контроля исправности.

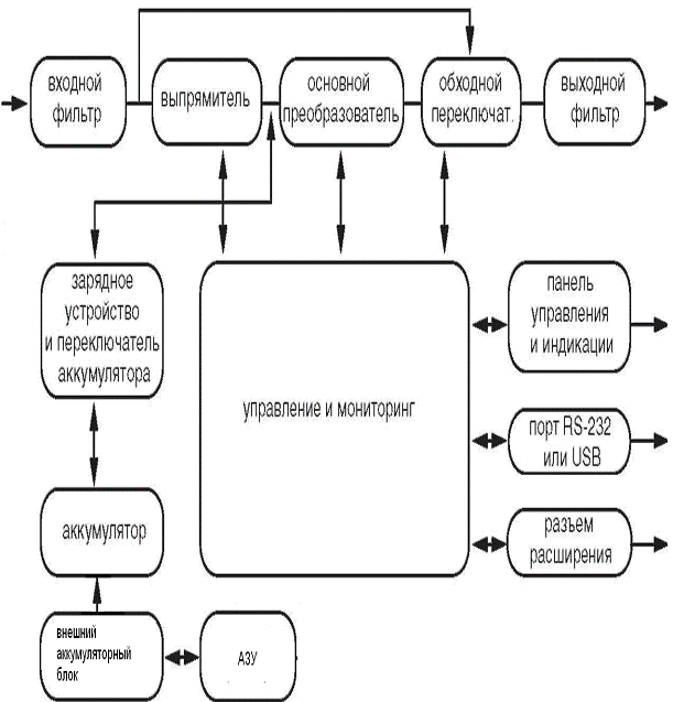
4.2 Структурные схемы

Источник бесперебойного питания (ИБП) предназначен для защиты различных типов оборудования, чувствительного к качеству электроснабжения: компьютеров, рабочих станций, кассовых аппаратов, измерительной аппаратуры, систем связи, систем управления технологическими процессами и т. д. ИБП защищает это оборудование от отказов, связанных с электроснабжением низкого качества или с полным отключением подачи электроэнергии. Чувствительное электрооборудование также нуждается в защите от электрических помех. Нарушение электропитания может быть вызвано внешними помехами (например, грозовой разряд, авария энергоснабжения или излучение радиопередающих устройств) или местными помехами (например, работающими электродвигателями, кондиционерами, торговыми автоматами или электросваркой). Под нарушением электропитания понимают отсутствие напряжения, недопустимо низкое или недопустимо высокое напряжение, колебания напряжения, колебания частоты, дифференциальный или синфазный шум, выбросы напряжения и т. д. ИБП устраняет помехи, возникающие в сети, поддерживает постоянное напряжение и при необходимости подает автономное питание на критическую нагрузку. Эти функции позволяют изолировать от неполадок в сети чувствительные системы, в которых возможно повреждение программного обеспечения и данных, или нарушение нормальной работы оборудования.

Данный ИБП относится к классу постоянно включенных устройств с двойным преобразованием, которые осуществляют фильтрацию сетевого напряжения и снабжение критических систем непрерывным однофазным питанием высокого качества.

Одновременно с подачей напряжения на нагрузку ИБП поддерживает аккумулятор в заряженном состоянии. При отказе сетевого электроснабжения ИБП продолжает подачу напряжения на нагрузку без каких-либо перерывов. Если продолжительность отказа сетевого электроснабжения превышает время обеспечения резервного питания, ИБП завершает работу, чтобы избежать глубокого разряда аккумулятора. При восстановлении сетевого напряжения ИБП автоматически запускается и возобновляет подачу напряжения на критическую нагрузку и зарядку аккумулятора.

Блок-схема ИБП представлена на рис. 2.

Выбросы (помехи) сетевого напряжения сглаживаются входным фильтром.

Выпрямитель выпрямляет и стабилизирует переменное напряжение, подаваемое на основной преобразователь и зарядное устройство, которое поддерживает аккумулятор в полностью заряженном состоянии.

Основной преобразователь (инвертор) преобразует постоянное напряжение в переменное напряжение, которое подается на нагрузку.

Аккумулятор обеспечивает питание нагрузки в случае нарушения подачи сетевого напряжения.

Преобразователь постоянного тока повышает напряжение аккумулятора до уровня, необходимого для работы основного преобразователя.

Рис. 2. Блок-схема ИБП

Функция энергосбережения (режим высокой эффективности)

В дополнение к обычному режиму постоянной работы на линии, в данном ИБП используется новая функция оптимизации эффективности, которая обеспечивает реальную экономию. Эта функция минимизирует потери и снижает потребляемую мощность. В зависимости от качества электроснабжения ИБП автоматически переключается между режимом постоянной работы на линии и обходным режимом. Если качество сетевого напряжения неудовлетворительное, ИБП находится в режиме постоянной работы на линии. Если сетевое напряжение хорошего качества и не содержит помех, ИБП автоматически переключается в обходной режим, уменьшая, таким образом, потери на преобразование. ИБП регистрирует любые дефекты сетевого напряжения и мгновенно возвращается в режим постоянной работы на линии. При работе в режиме высокой эффективности переключение ИБП происходит в случае, если:

) входное напряжение отклоняется от номинала более чем на +/_10% (можно выбрать +/_15%),

) частота входного напряжения отклоняется от номинала более чем на +/_3Гц

) питание от сети прерывается.

Режим высокой эффективности является стандартным для ИБП и может включаться с панели управления. При необходимости режим энергосбережения может быть запрещен, и ИБП будет постоянно находиться в режиме работы на линии (двойное преобразование).

По умолчанию режим энергосбережения выключен.

Режим свободной генерации

Если частота входного напряжения находится за пределами установленного диапазона частот, ИБП работает в режиме свободной генерации, т. е. частота выходного напряжения не равна частоте входного напряжения (отклонение частоты составляет +/_ 0,25 Гц от частоты, измеренной при включении ИБП, 50 Гц или 60 Гц). Если при работе в режиме свободной генерации требуется возможность переключения в обходной режим, необходимо установить соответствующий параметр ИБП.

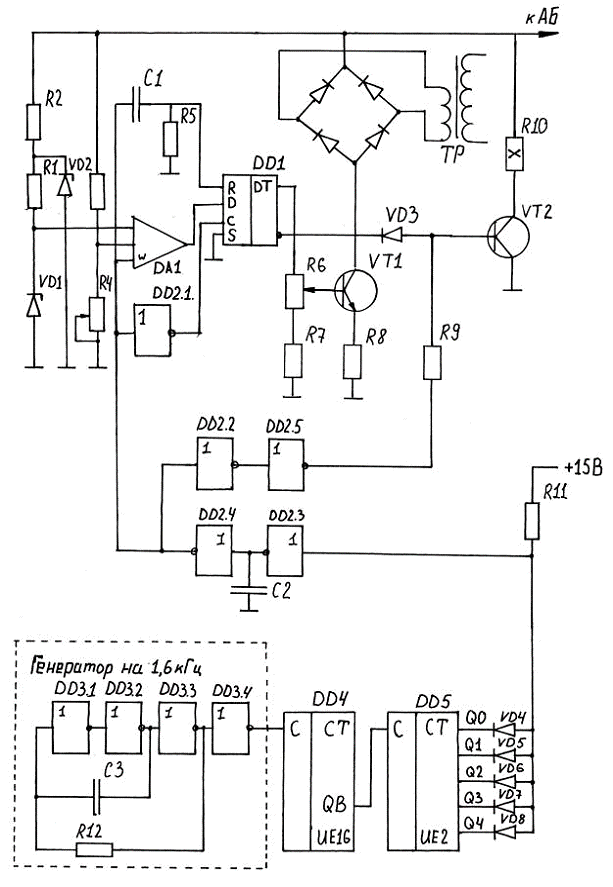
Составляем схему АГП

Рис. 3 Блок схема АГП.

Разрабатываем структурную схему автоматического зарядного устройства

Рис. 4 Структурная схема автоматического зарядного устройства

Работа:

С генератора строба на компаратор поступает импульс разрешения работы длительностью 10 секунд. На это же время открывается разрядный ключ VT2. Компаратор сравнивает напряжения на аккумуляторных батареях с образованным полученным на двухступенчатом стабилизаторе VD1- VD2 если UАБ меньше 75,6В, то на выходе компаратора DA1 логический уровень 1 по отрицательному фронту строба этот сигнал записывается в триггер DD1 и открывает заданный ключ со стабилизатором тока. Сбрасывает триггер положительным фронтом строба.

Таким образом мы измеряем UАБ под нагрузкой 2А на 10сек., по рекомендации […….]

Для избежания помех компаратору введена задержка отключения разрядного ключа элементами DD2.4- DD2.5.

Выбор аккумуляторных батарей и АБП

Расчет количества аккумуляторов для системы бесперебойного питания в зависимости от величины нагрузки (в Вт*час) и времени необходимой непрерывной работы от аккумуляторов в часах.

Метод расчета при постоянной мощности потребления

Задано: Суммарная мощность потребления 1800Вт*час и время необходимой непрерывной работы от аккумуляторов- 1час.

Выбирается тип источник бесперебойного питания (ИБП) в зависимости от суммарной мощности потребления (коэффициент запаса по мощности для 0,8).

Выбираем ИБП по мощности. Необходимая мощность 1,8 кВт (из каталога www.lidermarket.ru/catalog/)выбираем VGD-3000 RM - 2U- ИБП высокого качества электроснабжения (мощность 3000 ВА/2100 Вт). ИБП серии Vanguard предназначены для защиты серверов, рабочих станций, коммуникационного оборудования (маршрутизаторов, коммутаторов, телефонных станций и т.п.), приборов автоматики, наблюдения и контроля, медицинской аппаратуры и другой нагрузки, требующей высокого качества электроснабжения. Возможность раздельного управления сегментами нагрузки позволяет осуществлять поэтапное отключение нагрузок при пропадании входного напряжения используя энергию аккумуляторных батарей наиболее эффективно.

Модельный ряд ИБП серии Vanguard позволяет защищать как отдельно стоящие устройства мощностью от 700 ВА (небольшой сервер), так и средние и мощные вычислительные или коммуникационные системы целиком, потребление которых не превышает 3000 ВА. Новый стандарт интерфейса среди ON-LINE ИБП.

Напряжение аккумуляторной батареи в ИБП 12 Вольт, количество аккумуляторов- 6 штук, емкость каждой батареи 9 А/ч.

Определяется необходимая емкость батареи:

 (Ач)

где:

Е бат. - необходимая емкость батареи

Р потр. - суммарная мощность потреблениярез. - время необходимой непрерывной работы

U бат. - напряжение батареи

,8 - коэффициент запаса (20% запас гарантирует сохранность работы батарей)

Определяем необходимое количество энергии

 (ВА/ч)

Определяем запас энергии аккумуляторных батарей встроенных в ИБП

 (ВА/ч)

Находим сколько необходимо добавить количества энергии ко встроенным в ИБП аккумуляторным батареям

 ВА/ч

Исходя из данных (www.energon.ru/production/yuasa/yuasa.) выбираем аккумуляторные батареи Yuasa NP24-12I. Напряжение на батарее 12 В. Емкость аккумуляторной батареи 24 А/ч.

Аккумуляторная батарея Yuasa NP24-12I герметичная необслуживаемая свинцово- кислотная батарея общего применения со сроком службы 6 лет.

Определяем количество энергии одной батареи

(ВА/ч)

Находим необходимое количество аккумуляторных батарей

(шт)

Определяем какое количество энергии будет обеспечивать 6 аккумуляторных батарей Yuasa NP24-12I

 (ВА/ч)

Определяем какое количество энергии будет обеспечивать агрегат гарантированного питания

(ВА/ч)

Сравниваем полученные данные с расчетными

< 2406

Wобщ.расч. < WАГП

Выбор аккумуляторов произведен правильно.

4.3 Расчет принципиальных схем

Расчет электрической части АЗУ

. Модуль образцового напряжения.

Для точности поддержания напряжения выбираем схему двухступенчатого стабилизатора.

В начале стабилизируем на уровне 30В, тогда VD1 выбираем КС531 с Uст=31±2В, ток стабилизации 1- 12мА. Вторая ступень на 9В, выбираем прецизионный стабилитрон КС191А на Uст=9±0,2 Вольта. Ток стабилизации термокомпенсированный 3,5мА (все из справочника…). Тогда R2 будет:

 (кОм)

Выбираем ток стабилизации Iст 7мА

 (кОм)

2. Модуль компаратора

Ток нужен стробируемый с логическим выходом. Выбираем К512СА2 с Uпит 15В.

3. Генератор строба

Частота должна быть достаточно низкая ~0,003Гц, скважность большая, придется прилепить делитель частоты.

Для уменьшения числа корпусов выбираем К561ИЕ16 с делением до 214, тогда заданный генератор должен быть с частотой 214/ ≈1600Гц.

Выбираем классическую трехинверторную схему генератора меандра.

Рис электрическая схема АЗУ

Рис. 6.

.4 Конструктивное исполнение

Установка и крепление ИБП

ИБП используем вертикальной установки, поэтому ИБП устанавливаем вертикально к стене (рис. 7)

Рис. 7 Крепление ИПБ на стену при помощи дополнительного крепежа

К стене ИБП крепим дополнительным крепежом на высоте от пола 140 см. ИБП устанавливается на расстоянии 10 см. от стены, для вентиляции воздуха (рис. 7).

АЗУ устанавливаем вертикально стене, на высоте от пола 140 см.

Блок аккумуляторных батарей расположим на стеллаже, который покрыт кислотостойкой краской.

.5 Инструкция по эксплуатации

Описание управления ИБП

В этом разделе находиться описание процедур включения и выключения. Для упрощения управления ИБП имеет функцию автоматического запуска при подключении к сети, но в некоторых случаях потребуется выполнить операции включения и выключения, описанные ниже.

Запуск и выключение ИБП.

Запуск:

- Убедитесь, что ИБП правильно установлен и подключен к

входной розетке питания.

ИБП может быть включен кнопкой ВКЛ/ОТКЛ на передней панели.

Старт ИБП начинается с последовательного тестирования внутренних устройств, синхронизации их работы и запуска инвертора.

В результате запуска на выходных разъемах ИБП появится выходное напряжение.

Во время самопроверки и инициализации на дисплее отображается надпись "Ready on" (подготовка), загорается светодиод "ON" (включено). Затем на дисплее отображается "Line mode" (работа от сети).

Затем подключите нагрузку.

Выключение:

- Выключите и отсоедините нагрузку.

Нажмите и удерживайте кнопку ВКЛ/ОТКЛ в течение пяти секунд.

После звукового сигнала ИБП выключится.

На дисплее на несколько секунд отображается надпись "UPS" (ИБП отключен).

Кнопки управления.

На передней панели находятся три кнопки управления:

. - это кнопка ВКЛ/ОТКЛ (включения/отключения):

(а) Нажмите кнопку (как минимум на 3 секунды), чтобы включить ИБП;

(б) Если ИБП уже включён, нажмите кнопку (как минимум на 3 секунды), чтобы выключить ИБП.

. - это кнопка ВВОД. Эта кнопка используется для выбора параметров ИБП, отображаемых на дисплее, а также для прокрутки показаний датчиков:

(а) Нажмите кнопку (как минимум на 2 секунды) для того, чтобы отметить опцию на дисплее. Таким образом, с каждым нажатием на эту кнопку можно выбрать содержимое дисплея (всего пятнадцать опций).

(б) Если ни одна кнопка не будет нажата в течение 10 секунд, дисплей перейдет в обычное состояние.

. - это кнопка ФУНКЦИЯ (прокрутка). С помощью нее может быть выбраны значения параметров:

(а) Нажмите кнопку на 2 секунды, чтобы выбрать нужную функцию. С каждым нажатием содержимое дисплея меняется и можно выбрать всего четырнадцать функций.

(б) После выбора нужной функции, нажмите кнопку, чтобы задействовать эту функцию.

(в) Для выбора других функций нажимайте кнопку снова.

(г) Затем нажмите кнопку , чтобы активировать эту опцию.

(д) Нажмите кнопку снова, чтобы подтвердить использование данной функции.

(е) Если ни одна кнопка не будет нажата в течение 10 секунд, дисплей перейдет в обычное состояние индикации.

Функции панели управления.

Функционирование ИБП индицируется с помощью пяти светодиодов и жидкокристаллического дисплея.

Дисплей также может индицировать сообщения о неисправности, в это время ИБП будет издавать звуковые сигналы тревоги.

/ON - этот светодиод горит, когда ИБП находится во включенном состоянии (на выходные разъемы подано напряжение).

/ ON LINE - когда ИБП находится в нормальном режиме или режиме статического байпаса (обхода). Когда напряжение подается на выходные разъемы - светодиод горит зеленым.

/ ON BAT - светится в режиме батарейного питания ИБП. Если светодиод мигает, аккумулятор разряжен, и энергии хватит не более чем на 2- 3 минуты работы.

/ BYPASS - в режиме байпаса (обхода) горит желтым.

/ FAULT - если случается любая внутренняя ошибка в работе ИБП, светодиод будет гореть красным. При этом звучит сигнал тревоги. Нажмите любую из кнопок на передней панели, чтобы отключить звуковой сигнал.

Лицевая панель с жидкокристаллической индикацией.

Все режимы работы ИБП, индикация параметров измерений и сообщения об ошибках - все индицируется на жидкокристаллическом дисплее.

Подключениек компьютеру и системе сигнализации

Интерфейс для прямого подключения компьютерной системы находится на задней панели ИБП (расположение интерфейсного порта показано на рис. 2). В стандартный комплект ИБП входят один кабель последовательного интерфейса RS232, один кабель интерфейса USB. Порт RS-232 нельзя использовать одновременно с интерфейсом USB.

ИБП оснащен гнездом дополнительного интерфейса, в которое

можно установить различные коммуникационные платы. Платы, установленные в это гнездо, могут работать одновременно с портом RS232/USB.

Порт стандартного интерфейса RS 232

Для соединения через интерфейс RS232 предназначен 9_ контактный разъем D- sub (розетка). Передаваемые данные содержат информацию о сети, нагрузке и самом ИБП.

На рис. 9 приведены названия и функции контактов разъема интерфейса.

Рис. 9 Разъем интерфейса

Названия и функции контактов разъема интерфейса. Таблица 1

Название сигнала

Направление (со стороны ИБП)

Функции

TxD

Выход

TxD Выход

RxD

Вход

Вход RxD / "Выключить инвертор"

Common

Общий

Общий

CTS Выход

Выход

"Отказ сети"

DCD

Выход

Выход "Аккумулятор разряжен

RI

Выход

Питание +8_24 В


Для подключения компьютера к ИБП можно использовать порт USB, расположенный на задней панели ИБП. Для этого компьютер и операционная система должны быть USB совместимыми, и на компьютере должен быть установлен подходящий драйвер ИБП.

Порт USB нельзя использовать одновременно с последовательным портом.

Подключение осуществляется с помощью стандартного кабеля USB.

Рис. 10 Лицевая панель с жидкокристаллической индикацией

Сообщения на дисплее.

Нормальный режим индикации.

В нормальном режиме на дисплее отображается статус (состояние) устройства. Из этого режима можно перейти в режим измерений или установки параметров при помощи кнопок ФУНКЦИЯ (прокрутка) или ВВОД

Режим отображения результатов измерений.

В этом режиме ИБП выводит на дисплей измеренные значения.

Нажимая кнопку, можно прокрутить список результатов измерений. Если Вы хотите, чтобы один из параметров высвечивался постоянно, нажмите кнопку прокрутки и удерживайте в течение 3 секунд. Нажмите еще раз эту же кнопку, чтобы снять блокировку.

Ниже в Таблице 1 приведен список отображаемых параметров.

Список отображаемых параметров. Таблица 2

Сообщение на дисплее

Пояснение

O/P VOLT= xxx,xV

Показывает выходное напряжение, в Вольтах

O/P FREQ= xx,x Hz

Показывает частоту выходного напряжения, в Герцах

I/P VOL T= xxx,xV

Показывает входное напряжение, в Вольтах

I/P FREQ= xx,x Hz

Показывает частоту входного напряжения, в Герцах

BAT VOLT= xx,xV

Показывает напряжение на батарее, в Вольтах

O/P LOAD%= xx%

Показывает уровень нагрузки, в процентах от максимума

O/P W= xW

Показывает выходную мощность, в Ваттах

O/P VA= xVA

Показывает выходную мощность, в Вольт-Амперах

O/P CURR= xA

Показывает выходной ток, в Амперах

BACKUP TIME= xx min

Показывает расчетное время работы от батарей, в минутах

BAT CHARG= xx%

Показывает расчетную емкость батарей, в процентах

TEMPERATURE= xxC

Показывает температуру внутри ИБП, в градусах Цельсия

BAT PACK NUM= x

Показывает количество внешних батарейных блоков

RATING = xxxxVA

Показывает класс ИБП

CPU VERSION xx.x

Показывает версию управляющей программы

Режим конфигурирования ИПБ

В этом режиме можно задать различные параметры ИБП.

Чтобы войти в режим конфигурирования нажмите кнопку в течение одной секунды. На дисплее отобразится первый конфигурационный параметр.

Чтобы просмотреть другие параметры, нажмите кнопку нужное количество раз.

Нажмите кнопку , чтобы отметить этот параметр.

Затем нажмите кнопку для выбора функции в нужном параметре.

Затем опять нажмите кнопку . Если высветиться запрос на сохранение параметра SAVE? вы можете записать эту настройку в память нажатием на кнопку .Новый параметр вступит в силу сразу после сохранения.

Если в течение 10 секунд ни одна кнопка не будет нажата, ИБП вернется из конфигурационного режима в нормальный режим индикации (ON LINE).

Диагностика

При нажатии кнопки включения для запуска ИБП автоматически выполняется самопроверка. В ходе самопроверки контролируется состояние электронных схем и аккумулятора, информация об обнаруженных неполадках отображается на ЖК дисплее.

Тест разрядки аккумулятора автоматически выполняется через каждые 30 дней непрерывной работы в нормальном режиме. Все неисправности отображаются на ЖК дисплее. В ИБП встроены расширенные функции управления аккумулятором, которые осуществляют непрерывный контроль состояния аккумулятора и предупреждают пользователя о необходимости замены аккумулятора. За исключением режима первого заряда батарей (первые 24 часа после включения в сеть) ЖК экран будет показывать "BAT not charged" ("Батареи не заряжены"), когда эти тесты не могут быть проведены.

5. ЭКОНОМИЧЕСКАЯ ЧАСТЬ

Основные средства (фонды)

Группировочные признаки:

Функциональное назначение: производственные, непроизводственные.

Отраслевой признак: основные средства промышленности, основные средства сельского хозяйства и т.д.

Вещественно-натуральный состав: здания, сооружения, передаточные устройства, рабочие машины и оборудование и т.д.

Принадлежности: собственные, арендованные.

Использование: находящиеся в эксплуатации, находящиеся в запасе (консервации).

По функциональному назначению основные фонды делятся на производственные и непроизводственные. К производственным относятся те средства труда, которые непосредственно участвуют в процессе производства (машины, оборудование и т.п.) создают условия для его нормального существования (производственные здания сооружения и др.) служат для хранения и перемещения предметов труда. Непроизводственные - это основные фонды, которые непосредственно не, участвуют в процессе производства (жилые дома, детские сады и ясли, школы, больницы и др.), но находятся в ведении промышленных предприятий.

Основной капитал - это денежная оценка основных фондов как материальных ценностей имеющих длительный период функционирование.

Основные фонды переносят свою стоимость на производимый продукт по частям.

По натурально - вещественному признаку все основные фонды подразделяются: здания, сооружения, передаточное устройство, машины и оборудование, транспорт, инструмент и др.

Основные фонды являются наиболее значимой составной частью имущества предприятия и его внеоборотных активов.

Основные средства - это средства труда, которые неоднократно участвуют в производственном процессе, сохраняя при этом свою натуральную форму, а их стоимость переносится на производимую продукцию частями по мере снашивания.

К ним относятся средства труда со сроком службы более одного года и стоимостью более ММЗП (минимальная месячная заработная плата) за единицу.

Для учета, оценки и анализа основные средства (фонды) классифицируются по ряду признаков.

По степени участия в производственном процессе основные фонды делятся на активные (машины, оборудование, станки) непосредственно влияют на производство количества и качества продукции; пассивные (здания, сооружения) - создают необходимые условия для производственного процесса.

Основные фонды в процессе производства совершают кругооборот, изнашиваются, поэтому различают физический и моральный износ основных фондов.

Физический износ основных фондов частично восстанавливается путём ремонта реконструкции основных фондов.

Моральный износ - это устаревшие основные фонды по свой конструкции, производительности, экономичности, качеству выпускаемой продукции. Эти конструкции отстают от новейших образцов. Поэтому у предприятия периодически возникает необходимость замены основных фондов.

Учёт в денежной форме производится, для определения общей величины основных фондов их структуры амортизации.

В натуральном выражении необходимо учесть количество единиц, вид, возраст.

Особенностью основных фондов является перенесение части их стоимости на стоимость.

Амортизация это возмещение основных фондов путём включения части их собственности в затраты на выпуск продукции.

Расчёт амортизационных отчислений проводится методом прямого счета на основании среднегодовой стоимости основных фондов по каждому виду и норм амортизационных отчислений.

Амортизационные отчисления производятся в течении нормального срока производственных фондов или срока за который стоимость -' основных фондов переносится на издержки производства.

По вещественному составу представляют собой предметы труда и некоторые орудия труда, учитываемые в составе МБП (малоценные и быстро изнашиваемые предметы (молотки, гвозди...). Фонды обращения непосредственно не участвуют в процессе производства и обращения.

Оборотные фонды.

Оборотные средства - это совокупность авансированных денежных средств для создания и использования оборотных производственных фондах и фондах обращения. Для обеспечения непрерывного производственного процесса и реализации продукции.

Оборотные средства наряду с основными и рабочей силой являются важнейшим фактором производства. Недостаточная обеспеченность предприятия обратными средствами парализует его деятельность и приводит к ухудшению финансового положения.

Под оборотными фондами понимается часть средств производства, которые единожды участвуют в производственном процессе и свою стоимость сразу и полностью переносят на производственную продукцию.

процесс реализации продукции: готовая продукция на складе, товары, отгруженные заказчикам, но еще не оплаченные им средства в расчетах, денежные средства в кассе предприятия и на счетах в банках.

Структура оборотных средств на предприятиях различных отраслей промышленности далеко неодинакова и зависит от:

· специфики предприятия

· качества готовой продукции

- уровня концентрации, специализации, кооперирования и комбинирования производства

-     ускорения НТП

Показатели использования оборотных фондов на предприятии. Для анализа • и планирования расхода материальных ресурсов могут быть использованы следующие показатели:

· коэффициент использования характеризует степень использования сырья и материалов и определяется отношением полезного расхода.

· коэффициент раскроя - показатель, характеризующий степень полезного использования листовых, полостных, рулонных материалов в заготовительном производстве.

· расходный коэффициент - показатель, обратный коэффициенту использования и коэффициенту раскроя. Он определяется как отношение нормы расхода материальных ресурсов, установленной на производство единицы продукции к полезному их расходу.

· выход продукта выражает отношение количества производственного продукта к количеству фактически израсходованного сырья.

-коэффициент извлечения продукта из исходного сырья характеризует степень использования полного вещества, содержащегося в соответствующем виде исходного сырья. Он определяется отношением количества извлеченного полезного вещества к общему его количеству содержащемуся в этом сырье.

Важнейшим обобщающим показателем уровня использования всех материальных ресурсов на предприятии является материалоемкость продукции; обратный показатель материалоемкости продукции - материалоотдача.

Они определяются по формулам:

Me = МЗ/ТП; Мо = ТП/МЗ; Me = M3/Vp; Mo = Vp/M3;

Где: МЗ - количество произведенных материальных ресурсов на предприятии;

ТП - выпуск товарной продукции на предприятии; Vp - объем реализованной продукции.

Функция оборотных средств состоит в платежно-расчетном обслуживании кругооборота материальных ценностей на стадиях приобретения, производства и реализации. В этом случае движения оборотных фондов в каждый момент отражает оборот материальных факторов воспроизводства, а движение оборотных средств оборот денег, платежей.

На каждом конкретном предприятии величина оборотных средств, их состав и структура зависят от характера и сложности производства, длительности производственного цикла, стоимости сырья, условия его поставки, принятого порядка расчетов.

Организация оборотных средств на предприятии включает определение потребности в оборотных средствах, их составах, структуры, источников формирования и их регулирование, управление использованием оборотных средств.

В зависимости от места в процессе кругооборота, оборотные средства делятся: на оборотные производственные фонды и фонды обращения, от источников формирования на собственные и заемные.

При определении уставного фонда предприятие самостоятельно устанавливает плановый размер оборотных средств, необходимый для его производственной деятельности, в виде норматива. За счет

собственных источников оборотные средства формируются в размере постоянных не снижающихся запасов и затрат, за счет заемных при повышенной потребности в оборотных средствах. Потребность последних колеблется в течение года вследствие сезонности производства, неравномерности поставок, несвоевременности поступле-ния денег за отгруженную продукцию.

Заработная плата.

Заработная плата - это форма материального вознаграждения за труд.

При расчете заработной платы последовательно определяются часовой, дневной и месячный фонды заработной платы, различающиеся между собой не по длительности периодов, а по составу включаемых элементов заработной платы.

В фонд часовой заработной платы входят:

А) основная заработная плата по сдельной и повременной системой оплаты труда;

Б) доплаты до часового фонда: по премиальным системам за работу в ночное время за обучение учеников за дежурства в праздничные дни фонд заработной платы сдельщиков рассчитывается по сдельным расценкам за единицу продукции и по количеству изделий или по трудоемкости производственной программы в норм часах и среднечасовой тарифной ставке.

Премии при повременно-премиальной системе оплаты труда могут, выплачивается основным рабочим повременщикам основных и инструментальных цехов за изготовление продукции высокого качества и сдачу её отделу технического контроля с первого предъявления.

Вспомогательным рабочим повременщикам премия выплачивается за качественное и своевременное выполнение работ по обслуживанию производства, а рабочим ремонтной службы за досрочное выполнение работ по ремонту оборудования в размере до 25% тарифной ставке.

В фонд дневной заработной платы включается:

1.   фонд часовой заработной платы

2.   доплаты до дневного фонда заработной платы

3.   подросткам за сокращенный рабочий день

4.   кормящим матерям за перерывы в работе Не планируемые доплаты:

5. за сверхурочные работы

6. внутрисменные простои

В фонд месячной заработной платы включается:

1. фонд дневной заработной платы

2. доплаты до месячной заработной платы

3. оплата очередных и дополнительных отпусков

4. оплата времени* выполнения государственных и общественных обязанностей

5. выплаты работникам, откомандированным на другие предприятия или на учебу не планируемые доплаты:

6.  выходные пособия

7.  компенсация за неиспользованный отпуск

Оплата отпусков производится по средней заработной плате. Поэтому при исчислении суммы оплаты отпусков принимаются в расчет все виды доплат, включенных в дневной фонд заработной платы.

Себестоимость продукции - это затраты на производство и реализацию продукции выраженные в денежной форме.

Себестоимость продукции - это обобщающий показатель, который характеризует всю производственно-хозяйственную деятельность предприятия. Уровень прибыли, рентабельности зависит от уровня себестоимости.

Пути снижения себестоимости:

· совершенствование техники, технологии и организации производства;

· применение безотходной технологии;

· рациональное использование материально-энергетических ресурсов;

· сокращение потерь на брак;

· повышение производительности труда.

Зарплата - это выраженная в денежной форме часть национального дохода, которая распределяется по количеству и качеству труда, затраченного каждым работником, поступает в его личное потребление.

При разработке политики в области зарплаты и ее организации на предприятии необходимо учитывать следующий принцип при оплате труда:

· справедливость, т.е. равная оплата за равный труд

· учет сложности выполняемой работы и уровня квалификации труда

· учет вредных условий труда и тяжелых условий труда

· стимулирование за качество труда и добросовестное отношение к труду

-материальное наказание за допущенный брак и безответственное отношение к своим обязанностям

· индексация зарплаты в соответствии с уровнем инфляции

· применение прогрессивных норм и системы оплаты труда, которые в наибольшей степени отвечают потребностям предприятия.

Себестоимость продукции представляет выраженные в денежной форме текущие затраты предприятий на производство и реализацию продукции (работ, услуг).

Различают следующие виды себестоимости: цеховая, производственная и полная:

      цеховая себестоимость представляет собой затраты цеха,
связанные с производством продукции.

      производственная себестоимость помимо затрат цехов
включает общепроизводственные и общехозяйственные расходы.

      полная себестоимость отражает все затраты на производство и реализацию продукции, слагается из производственной себестоимости и внепроизводственных расходов.

Современные машины (оборудование) в процессе эксплуатации подвергаются физическому износу. Его вызывают такие факторы, как коррозия, действие динамических нагрузок, высоких и низких температур, сил трения и другое. По средством ремонта, устраняют последствия физического износа, возвращают утраченные в ходе эксплуатации технические качества. Модернизация, осуществляемая в процессе капитального ремонта, компенсирует его моральный износ.

Основной задачей ремонта является снижение трудовых и материальных затрат, связанных с выполнением работ по техническому обслуживанию и ремонту автомобиля, улучшения качества их технического обслуживания и ремонта, повышение производительности труда.

Чтобы проверить экономическую эффективность проведения ремонта необходимо составить смету затрат (приложение 19). В нее входят статьи затрат: на сырье и материалы, используемые в процессе ремонта; вспомогательные материалы; топливо; электроэнергия; основная заработная плата рабочих; дополнительная заработная плата рабочих; отчисления в фонды социального страхования (медицинский, пенсионный, социальный), амортизация ОФ, прочие расходы.

Сборка: слесарь КИПиА 6 разряда - 6 часов с тарифной ставкой 81.04 руб./час.

Монтаж АГП: электромонтер 4 разряда- 2 часа с тарифной ставкой 59.3 руб./час, наладчик КИПиА 4 разряда с тарифной ставкой 52 руб./час. за 1 час

Накладные расходы: 165%

Расходные затраты Таблица 3

Наименование

Цена, руб.

Кол- во

Стоимость

ИБП VGD-3000 RM - 2U

33 212.87

1

33 212.87

АБ Yvas NP24-12I

1 698.06

6

10 188.36

Диод

7.09

10

70.9

Стабилитрон

4.92

1

4.92

Стабилитрон

3.73

1

3.73

Тригер

4

1

4

Переменный резистор

3.5

2

7

Транзистор

45

2

90

Микросхема К561UE16

8

2

16

Микросхема

2.5

5

12.5

Микросхема

2.5

4

10

Резистор

15

1

15

Резистор

0.3

8

2.4

Конденсатор

5.46

3

16.38

Итого



43 654.06


Техническая эксплуатация в месяц: слесарь КИПиА 5 разряда - 3 часа с тарифной ставкой 68руб./час.

Электроэнергия: Ээ=N*Цэ

N - потребленная электроэнергия при работе, кВт.

Цэ - цена 1 кВт.

Ээ = 2 (кВт)* 1.55 (руб.)=3.1 (руб)

Заработная плата рабочих Таблица 4

Должность

Разряд

Тарифная ставка (руб.)

Время (час.)

Заработная плата основная (руб.)

Слесарь КИПиА

6

81.04

6

486.24

Эл.монтер

4

59.3

2

118.6

Слесарь КИПиА

5

68

1.5

102

Наладчик КИПиА

4

52

1

52


Основная заработная плата работника. Необходимо определить количество работников выполняющие ремонтные работы их форму и систему оплату труда. В основном для работников, занятых ремонтными работами принята повременная система оплата труда. Повременная - заработок зависит от отработанного времени. Принцип начисления: определяется расценка за 1 час работы, путем деления тарифной ставки рабочего по разряду на норму времени и затем расценка умножается на фактически отработанное время.

Зп=6*81.04=486.2 руб.

Зп=2*59.3=118.6 руб.

Зп=1.5*68=102 руб.

Зп=1*52=52 руб.

Затраты на оплату труда рабочим равны 486.2+118.6+102+52=758.8 руб.

Дополнительная заработная плата включает в себя премию за качественно выполненную работу. Например, по условиям контракта ежемесячно начисляется премия в размере 25% от основной заработной платы, тогда дополнительная заработная плата рабочих составит (486.2+118.6+102+52)*25%=189.7 руб.

Отчисления на социальное страхование (ЕСН)--это отчисления от заработной платы в пенсионный, медицинский и страховой фонды, составляет 26 % от основной и дополнительной заработной платы.

ЕСН=(758.8+189.7)*26% =246.61 руб.

Амортизация Таблица 5

Оборудование

Стоимость, руб

Норма амортизации

Сумма амортизационных очислений

паяльник

67

30%

20.1

перфоратор

11537

5%

576.85

Итого



596.95


 (руб)

(руб)

(руб)

Амортизация составляет 596.95 рублей.

Накладные расходы = 758.8*165%=1252.02 руб.

Смета затрат на перевод одной операционной на первую особую группу электроснабжения

Смета затрат на перевод одной операционной на первую особую группу электроснабжения Таблица 6

Наименование статьи

Сумма, руб.

Материальные затраты

43 654.06 р.

Электроэнергия

3.1 р.

Зарплата

948.5 р.

Отчисления ЕСН

197.28 р.

Амортизация

596.95 р.

Промышленные расходы

1 252.02 р.

Итого

46 651.91р.


Следовательно, затраты на перевод одной операционной на первую особую группу электроснабжения составляют 46 651.91 рублей.

6. ОХРАНА ТРУДА И ТЕХНИКА БЕЗОПАСНОСТИ

Охрана труда и техника безопасности при установке эксплуатации ИБП

Установка

Включение оборудования в присутствии огнеопасных газов или паров категорически запрещено. Работа оборудования в таких средах представляет угрозу безопасности. Запрещается установка ИБП в герметичных помещениях.

Установка ИБП должна выполняться в соответствии с инструкциями данного Руководства. Пренебрежение правилами выполнения электромонтажных работ может повлечь за собой необратимые последствия.

Установка ИБП и подготовка его к работе

Условия эксплуатации

Необходимо выполнить все требования к условиям эксплуатации, указанные в технических характеристиках оборудования. ИБП предназначен для длительной безотказной эксплуатации при минимальном объеме планового технического обслуживания.

Фактором, определяющим надежность ИБП и аккумуляторов, являются условия эксплуатации. Температура и влажность не должны выходить за указанный диапазон. ИБП должен быть установлен в чистом помещении с отсутствием пыли в воздухе.

Средний срок службы аккумуляторов ИБП составляет 4 года при температуре 25 °С.

Необходимо регулярно (один раз в 6 или 12 месяцев) проверять максимальное время резервного питания ИБП. Если это значение недостаточно велико, аккумулятор следует заменить.

При установке системы бесперебойного питания и дополнительных аккумуляторов необходимо учитывать следующие рекомендации:

- Не подвергайте оборудование воздействию чрезмерно низкой или высокой температуры и влажности. Для обеспечения длительного срока службы аккумуляторов рекомендуется эксплуатация оборудования при температуре 15 °C ... 25 °C.

Обеспечьте надежную защиту оборудования от влаги.

Должны быть выполнены требования по вентиляции и монтажному пространству. Для обеспечения вентиляции необходимо оставить зазор 100мм сзади корпуса ИБП и 50 мм по бокам корпуса ИБП.

Кроме того, необходимо оставить достаточное свободное пространство перед ИБП для доступа к панели управления.

Шкафы с внешними аккумуляторами устанавливаются рядом с ИБП или под ИБП.

Охрана труда и техника безопасности при установке и эксплуатации аккумуляторных батарей

Аккумуляторные батареи должны устанавливаться и обслуживаться в соответствии с требованиями правил устройства электроустановок, правил безопасности при эксплуатации электроустановок, настоящих правил и инструкций заводов изготовителей.

Сборку аккумуляторов, монтаж батарей и приведение их в действие должны выполнять специализированные организации в соответствии с техническими условиями на аккумуляторные установки и инструкциями заводов- изготовителей.

При эксплуатации аккумуляторных батарей должен обеспечиваться необходимый уровень напряжения на шинах постоянного тока в нормальном и аварийном режимах.

Кислотные батареи, работающие в режиме постоянного подзаряда, должны эксплуатироваться без тренировочных разрядов. Разряд отдельных аккумуляторов (или на группы) может производится для выполнения ремонтных работ или при устранении неисправности в них.

Осмотр аккумуляторных батарей должен производиться по графику, утвержденному ответственным за электрохозяйство городской больницы, с учетом следующей периодичности осмотров:

дежурным персоналом - 1 раз в сутки;

специально выделенным работником - 2 раза в месяц;

ответственным за электрохозяйство - 1 раз в месяц.

Во время текущего осмотра проверяется:

напряжение и ток подзаряда основных и добавочных аккумуляторов;

целостность аккумуляторов;

чистота в помещении.

Персонал обслуживающий аккумуляторные установки должен быть обеспечен:

технической документацией;

приборами контроля напряжения и тока заряда;

специальным инвентарем и запасными частями.

7. ЗАКЛЮЧЕНИЕ

При выполнении - разработки дипломного проекта по теме: «Электроснабжение операционных в Городской Больницы №1». Мною был осуществлен перевод потребителей операционных операционного блока первой группы электроснабжения на электроснабжение по первой особой группы.

Для этого потребители операционных были подключены к агрегатам бесперебойного питания (АГП), которые обеспечивают переключение питания в случае аварийной ситуации в пределах 0 секунд, что предотвратит критичные ситуации в операционных в тот момент если в это время идет операция, что снизит стрессовые ситуации у медицинского персонала.

Для обеспечения данных свойств, АГП был собран из ИБП VGD-3000 RM - 2U.

К которому для увеличения резервного питания был рассчитан и выбран блок аккумуляторных батарей состоящий из шести аккумуляторов Yuasa NP24-12I герметичных необслуживаемых свинцово- кислотных батарей общего применения.

Для того чтобы емкость аккумуляторных было на должном уровне, была, была разработана схема АЗУ. Которое обеспечивает:

контроль напряжения внешних батарей под нагрузкой;

работу в ассиметричном режиме;

не требует контроля персоналом;

имеет сигнализацию внутреннего контроля исправности.

СПИСОК ЛИТЕРАТУРЫ

1.     www.energon.ru/production/yuasa/yuasa/

2.     www.lidermarket.ru/catalog/

Похожие работы на - Электроснабжение операционных в Городской Больницы №1

 

Не нашли материал для своей работы?
Поможем написать уникальную работу
Без плагиата!
Без нейросетей!