|
|
|
|
|
0,01
|
-2
|
-1,57
|
|
0,1
|
-1
|
-1,60
|
|
0,31
|
-0,5
|
-1,67
|
|
1
|
0
|
-1,88
|
|
3,1
|
0,5
|
-2,05
|
|
10
|
1
|
-2,58
|
|
31
|
1,5
|
-3,26
|
|
100
|
2
|
-4,26
|
|
310
|
2,5
|
-5,74
|
По отриманим вираженням побудовано графіки характеристик (Додаток А):
ЛАЧХ - характеристика 1,
ЛФЧХ - характеристика 2.
.2 Визначення стійкості некоригованноі системи
Так як розімкнутий контур системи утворюється послідовним
з’єднанням типових динамічних ланок то, для визначення стійкості системи
доцільно судить про стійкість системи по виду логарифмічних частотних
характеристик системи. Для цього застосовано критерій Найквиста [3]: «Система
стійка, якщо при досягненні ФАХ значення -1800 ЛАЧХ є від’ємною».
Задана система автоматичного керування у розімкненому стані є
нейтральною( її характеритичне рівняння має корень, рівний 0). Через те це, з одержаних
характеристик зроблено висновок що
тобто
знаходиться за межами інтервалу от
до
. Таким чином, з критерію Найквиста
випливає, що ця система в замкнутому стані є нестійкою.
автоматичний
управління найквист частотний
3. СИНТЕЗ КОРИГУЮЧОГО ПРИСТРОЮ
3.1
Вибір бажаної типової ДЧХ
Для спрощення вибору ДЧХ існує набір розрахованих і
побудованих перехідних функцій систем, що відповідають різноманітним типовим
ДЧХ з
Рисунок 3.1 - Типова ДЧХ.
різними параметрами. Якщо взяти систему з найбільш простою, а саме з
прямокутною трапецієподібною ДЧХ, то отримаємо добрі перехідні процеси, що
можуть бути прийняті за оптимальні. Звичайно, в реальних системах реалізувати
ДЧХ в вигляді простої трапеції досить складно. Це потребує або складного
коригуючого пристрою, або зовсім неможливо реалізувати на практиці такі
характеристики. Значно простіше реалізувати типову ДЧХ, що зображена на рис
3.1.
Згідно рекомендацій до вибору
бажаної типової ДЧХ замкнутої системи обрано ДЧХ, що зображена на рис 3.1.
3.2 Визначення параметрів бажаної ДЧХ
Коли ДЧХ має негативний "хвіст", то додатково
викликане ним перерегулювання буде визначатися нерівністю:
.
Тоді величину максимального перерегулювання знаходиться з
умов:
,
де величину визначаємо з графіку σмах=f(Рмах) (мал. 3).
Рисунок 3.2 - Графіки залежності σmax=f(Pmax) і Tp max=f(Pmax)
Припустимо, що Рмах =1,2, тоді
=1-1,2=-0,2
Отриманий результат задовільняє заданий показник
перерегулювання: 32%<40%.
3.3 Визначення частоти позитивності типових ДЧХ
Порівняння кривих перехідного процесу показує, що час
регулювання Тр мах (час перехідного процесу) залежить від частоти
позитивності п, в деякому ступені від Рмах
і майже не залежить від вигляду ДЧХ в області частот >п. За допомогою кривої Тр
мах=n/п=f(Рмах) визначаєм (див. мал. 4) п типової ДЧХ (при умовах заданого Тр
мах). Знаючи Рмах, по графіку знаходимо значення
коефіцієнта n і з виразу Тр мах=n/п визначаємо п , яка відповідає заданому часу
регулювання Тр.мах:
ωп = n.π/Tp max = 4.3,14/1,7 =
7,4 с-1,
де n = 4, так як Pmax = 1,2;
Tp max - максимальний заданий час регулювання, Tp max = 1,7.
Таким чином, маючи значення Рмах, Рmin і ωп бажаної типової ДЧХ, за допомогою номограми проф.
В.В. Солодовнікова логічно визначити параметри бажаної ЛАЧХ і побудувати її.
.4 Визначення
запасу стійкості по амплітуді та фазі
Запас стійкості по амплітуді і по фазі визначається за допомогою
номограми професора В. В. Солодовнікова згідно з заданим пере- регулюванням.
Для чого дотично до кривих Pmax = 1,2, Pmin = -0,2 (сімейство таких кривих, відповідаючих різним
значенням Рі, утворюють номограму) проводимо прямі, перпендикулярно
вісям ординат і абсцис номограми.
Таким чином по значення знятим з вісей визначаємо запас стійкості по
амплітуді:
ΔL1 = 15 дБ,
ΔL2 = -15 дБ,
і запас стійкості по фазі:
Δφ(ω) = 180 - │φ1│ = 180 - │-135│ =
450.
.5 Вибір частоти срізу бажаної ЛАЧХ
Частота зрізу може бути визначена за формулою:

5,55 1/с.
.6 Побудова бажаної ЛАЧХ
Визначивши основні параметри бажаної ЛАЧХ (L1,
L2, , ср),
можна будувати саму ЛАЧХ. При цьому необхідно ураховувати ЛАЧХ незкоригованої
системи, задля отримання найпростішого коригуючого пристрою. При побудові
бажаної ЛАЧХ виділяють три області: низьких, середніх і високих частот.
ЛАЧХ починаємо будувати з середніх частот.
Область, що відповідає середнім частотам, визначає основні показники перехідного
процесу. Середньочастотна асимптота представляє собою пряму, що проходить через
частоту зрізу з нахилом -20 дБ/дек.
Сполучення середньочастотної асимптоти бажаної ЛАЧХ з
низькочастотною асимптотою виконують, керуючись наступними міркуваннями. Сполучення проводять таким
чином, щоб в інтервалі частот від L1 до ср, де значення ординати містяться між L1
і 0 (L1> Lж(), Lж()>0),
запас стійкості по фазі () був не менш, ніж запас
стійкості , знайдений з умов забезпечення заданого значення
перерегулювання, тобто щоб виконувалось нерівність ()>.
Частота сполучення ’с2, при якій задовольняється ця вимога, може бути знайдена за
допомогою номограми (рис. 2.3).Для визначення с2 необхідно обчислити К/ср
K/ср=200/5,55=36
потім через точку К/ср на осі ординат номограми
провести пряму, паралельну осі абсцис, до перехрещення з кривою
= 450 (- запас стійкості по фазі); але так як запас стійкості по фазі дорівнює = 450, цього значення недостатньо для визначення частоти
сполучення с2 по номограмі. Тому побудову
бажаної ЛАЧХ починаємо з визначення частоти сполучення с1.
Рисунок. 3.6 - Номограма для визначення ’с2 при нахилі
асимптоти сполучення Lж,- 60 Дб/дек.
Визначаємо
с-1. Частота
сполучення прямої з асимптотою:
0,69
1/с
0,1111 1/с
Область низьких частот визначає точність відтворення вхідного
сигналу.
Область високих частот незначно впливає на якість, тому
високочастотну частоту Lж(ω) проводять таким чином, щоб
різниця нахилів між асимптотами незкоригованої L() і бажаної Lж() ЛАЧХ не перевищувала 20 дБ/дек. А починаючи з останньої частоти
сполучення, бажана ЛАЧХ може співпадати з ЛАЧХ незкоригованої системи.
Бажана логарифмічна амплітудно-частотна характеристика має вид:
L(ω) = 20lgk - 20lgω - 40lg
+40lg
-20lg
-40lg
Бажана логарифмічна фазова частотна характеристика:
|
 
|
|
|
|
0,01
|
-2
|
-1,72
|
|
0,1
|
-1
|
-2,75
|
|
0,25
|
-0,6
|
-3,14
|
|
1
|
0
|
-2,60
|
|
3,1
|
0,5
|
-2,06
|
|
10
|
1
|
-2,08
|
|
31
|
1,5
|
-2,76
|
|
100
|
2
|
-4,26
|
|
310
|
2,5
|
-5,50
|
Бажану передаточну функцію визначаємо по виду ЛАЧХ:
Тж1=9 с
Тж2=1,445 с
Тж3=0,02 с
Тж4=0,014 с
3.7Побудова перехідного процесу бажаної ЛАЧХ Lж
Аналіз
будемо робити за допомогою пакету Simulink, що
входить до складу MatLab 6.5. Цей пакет дозволяє скласти модель спроектованої
системи і проаналізувати характер зміни вихідний величини при різноманітних
виглядах впливу ,що задають. Для перевірки нам знадобиться тільки одиничний східчастий вплив.

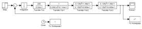
Рисунок
3.7(1)- Схема моделі для моделювання
перехідного процесу в MatLab
Рисунок 3.8(2) - Графік перехідного процесу побудований з допомогою
пакету програм МatLab
З рисунку 3.8(2) визначено прямі показники якості скоригованої системи:
час регулювання -
с, а перерегулювання-
Таким чином зроблено висновок, що отримана бажана характеристика
задовільняє висунутим вимогам, тому на її основі можна проводити розрахунки
коригуючого пристрою для заданої системи.
3.8 Визначення ЛАЧХ коригуючого пристрою
ЛАЧХ послідовного коригуючого пристрою Lк()
визначаємо шляхом віднімання ЛАЧХ нескоригованої систем L() від
ординат бажаної ЛАЧХ Lж():
Згідно отриманої ЛАЧХ коригуючого пристрою теоретична
передаточна функція коригуючого пристрою буде мати вид:
.
.9 Розрахунок фізичної моделі коригуючого пристрою
Для даної системи в якості коригуючого пристрою потрібно
використовувати пасивну інтегро-діференцуючу ланку на основі пасивного
чотириполюсника.
Задамося
Ом, тоді С1 та С2 визначаємо по
формулам:
Згідно стандартного ряду приймаємо
=150
. Тоді
=1,5. Шляхом зіставлення передаточних
функцій для теоритичного та реального коригуючого пристрою знаходимо значення
.
Отримане значення для
задовільняє стандартному ряду тому приймаємо
=1,8
.
- передаточна функція реального коригуючого пристрою.
Рисунок 3.10(1) - Схема коригуючої ланки.
Рисунок 3.10(2)-ЛАЧХ коригуючої ланки.
Рисунок 3.10(3) - Підключення коригуючого пристрою.
4. ПЕРЕВІРОЧНИЙ АНАЛІЗ
4.1 Побудова графіків перехідного процесу та їх аналіз
Графік
перехідного процесу можна побудовано за допомогою пакету програм MatLab (рис.4.2).
Це більш точний графік перехідного процесу ніж графік побудований за допомогою
номограми проф. Солодовникова.
Рисунок 4.1(1)- Схема моделі для моделювання перехідного процесу в MatLab
Рисунок 4.1(2) - Графік перехідного процесу побудований з допомогою
пакету програм МatLab
В цьому випадку час перерегулювання:
с, а перерегулювання:
Таким чином отримано висновок, що перехідний процес в системі
задовольняє заданим показникам якості, тобто спроектований корегуючий пристрій
забезпечую виконання заданих вимог до якості процесу регулювання
ВИСНОВКИ
В ході виконання даної курсової роботи частотним методом був
синтезован коригуючий пристрій системи автоматичного регулювання, який дозволив
стабілізувати систему та забезпечив наступні показники якості: час регулювання:
tP=1,65 с, перерегулювання
.
За заданими показниками якості процесу регулювання визначено
графік потрібної (бажаної) частотної характеристики системи Було порівняно
дійсну частотну характеристику з бажаною. По різниці означених характеристик
було визначено частотну характеристику коригуючої ланки За виглядом останньої
було підібрано її тип і визначено параметри (п.3.5).
Бажана частотна характеристика мала наступні показники якості
- tP=1,65 с, перерегулювання
, які повністю задовільняють заданим
(tP=1,7 с, перерегулювання
.) Після послідовного включення
синтезованого коригуючого пристрою та заданої системи, отримані показники
якості мали незначні відмінності від параметрів бажаної системи. Однак
встановлені показники не перевищують заданих. Тобто спроектований корегуючий
пристрій забезпечує виконання заданих вимог до якості процесу регулювання.
ПЕРЕЛІК ПОСИЛАНЬ
1.
Методичні
вказівки до виконання курсової роботи з курсу "ТАУ" (для студентів
спеціальності 7.092501 АУП) / Укл.: В. О. Попов - Донецьк, ДонНТУ, 2001, 31 с.
2.
Сборник задач по
теории автоматического регулирования и управления под редакцией
В.А.Бесекерского - «Наука», Москва 1972 г.
3.
Лукас В. А.
Теория автоматического управления: Учебник для вузов. - 2-е изд., перераб. и
доп. - М.: Недра, 1990. - 416 с.
4.
Лукас В.А. Основы
теории автоматического управления. -М.: Недра, 1977. - 327 с.
ДОДАТОК