Разработка и расчет усилителся низкой частоты на интегральных микросхемах

  • Вид работы:
    Курсовая работа (т)
  • Предмет:
    Информатика, ВТ, телекоммуникации
  • Язык:
    Русский
    ,
    Формат файла:
    MS Word
    115,91 Кб
  • Опубликовано:
    2017-10-13
Вы можете узнать стоимость помощи в написании студенческой работы.
Помощь в написании работы, которую точно примут!

Разработка и расчет усилителся низкой частоты на интегральных микросхемах

Содержание

Техническое задание

Введение

Общие сведения об усилителях звуковой частоты

Выбор и обоснование структурной схемы усилителя

Расчет выходного каскада усилителя

Расчет входного каскада усилителя

Заключение

Список литературы

Приложение 1. Принципиальная электрическая схема

Приложение 2. Перечень элементов к принципиальной схеме

Приложение 3. Технические характеристики ОУ типа КМ1432УД2А(Б)

Аннотация

усилитель частота радиоэлектронный узел

В курсовой работе выполняется разработка и расчет усилителя низкой частоты на интегральных микросхемах.

Цель курсовой работы - рассчитать усилитель низкой частоты с характеристиками, указанными в техническом задании, произвести электрический расчет схемы, получить опыт и навыки разработки узлов радиоэлектронной аппаратуры.

Результатом работы является расчёт номиналов всех пассивных и активных элементов схемы усилителя низкой частоты, которые обеспечивают работу устройства в соответствии с заданными требованиями.

Техническое задание

Вариант №2

Технические параметры

·        Номинальная выходная мощность, не менее: 6 Вт

·        Диапазон полосы пропускания для рабочих частот: 40…15000 Гц

·        Коэффициент нелинейных искажений, не более: 1,0%

·        Допустимый уровень частотных искажений: 0,7

·        Номинальное сопротивление нагрузки: 4 Ом

·        Номинальное входное напряжение: 30 мВ

·        Внутреннее сопротивление источника сигнала: 100 Ом

·        Регулировка усиления: плавная, потенциометрическая

·        Регулировка тембра: НЧ, ВЧ

Введение

Техническое решение по реализации усилителя звуковой частоты должно обеспечить небольшие габариты электронного устройства и выходную мощность не менее 6 Вт. Данный УЗЧ должен воспроизводить полосу частот 40…15000 Гц при коэффициенте нелинейных искажений не более 1,0%. Этот УЗЧ можно использовать как оконечный каскад для подключения внешней акустической системы, так и в составе различной электронной аппаратуры для воспроизведения речи, музыки от различных источников сигнала.

Общие сведения об усилителях звуковой частоты

 

Современные усилители звуковой частоты выполняются преимущественно в интегральном исполнении, с использованием специализированных интегральных микросхем малой, средней и большой мощности.

В качестве источника входного сигнала в усилителях звуковой частоты могут использоваться микрофон, звукосниматель, предварительный усилитель радиоприёмного устройства. Большинство источников входного сигнала имеют очень малое выходное напряжение, порядка 0,1…10 мВ. Подавать его непосредственно на каскад усиления мощности не имеет смысла, так как при малом управляющем напряжении невозможно получить значительные изменения выходного тока, а следовательно, и выходной мощности. Поэтому в состав усилителя, кроме выходного каскада, отдающего требуемую мощность в цепь нагрузки, входят и каскады предварительного усиления.

Эти каскады принято классифицировать по характеру сопротивления нагрузки в выходной цепи транзистора. Наибольшее применение получили резистивные усилительные каскады, сопротивлением нагрузки которых служит резистор. Также, в качестве выходной нагрузки транзистора может быть использован низкочастотный трансформатор с широкой полосой пропускания. Однако, из-за массы и значительных размеров трансформатора, а также наличия существенной неравномерности амплитудно-частотных характеристик трансформаторные каскады усиления сейчас практически не применяются.

В каскадах предварительного усиления на биполярных транзисторах наиболее часто используется схема с общим эмиттером, которая обладает высоким коэффициентом усиления по напряжению и мощности, а также сравнительно большим входным сопротивлением.

Усилители звуковой частоты применяются для усиления сигналов, несущих звуковую информацию, кроме этого УЗЧ используются для усиления информационного сигнала в различных сферах: измерительной технике и дефектоскопии, автоматике, телемеханике и аналоговой вычислительной технике.

Усилитель звуковой частоты обычно состоит из предварительного усилителя и выходного усилителя мощности (УМ). Предварительный усилитель предназначен для повышения мощности и напряжения и доведения их до величин, нужных для работы оконечного усилителя мощности, также он включает в себя необходимые элементы управления: регуляторы уровня выходного сигнала (громкости), регуляторы спектрального состава сигнала (эквалайзеры).

Усилитель мощности должен отдавать в цепь полезной нагрузки (потребителя) заданную мощность электрических колебаний. Его нагрузкой могут являться, например, излучатели звука - акустические системы (колонки, наушники), а также радиотрансляционная сеть или модулятор радиопередатчика.

Выбор и обоснование структурной схемы усилителя

Для выполнения задания возьмем следующую схему усилителя звуковых частот:

Обозначения:

ИП - источник питания;

ВК - входной каскад;

ПК - предварительный каскад;

ОК - оконечный каскад;- нагрузка;

ИС - источник сигнала;

ООС - отрицательная обратная связь;

МООС - местная отрицательная обратная связь;

МПОС - местная положительная обратная связь;

Усилитель звуковой частоты может быть построен на современной элементной базе - интегральных микросхемах, в частности, на операционных усилителях (ОУ). В этом случае усилитель будет содержать два каскада: входной каскад предварительного усиления и выходной каскад для усиления мощности колебаний низкой частоты.

Выходной каскад, как правило, выполняется на мощной специализированной микросхеме, которая должна обеспечить заданную выходную мощность в нагрузке.

В качестве входного усилительного каскада используем ОУ с инвертирующим входом. Входной каскад содержит активный регулятор тембра. Схемотехническая реализация регуляторов частотных характеристик базируется на свойствах усилителей с глубокой обратной связью по напряжению.

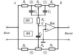
Схема входного каскада с активным регулятором тембра, построенного по инвертирующей схеме, приведена на рисунке 1.

Рис. 1. Схема активного регулятора тембра.

Рассмотрим расчетные соотношения для регулятора тембра на нижних и верхних частотах. Регулировка тембра по низким частотам осуществляется потенциометром R2. Максимальная глубина регулировки на нижних частотах определяется по формуле:

.

Нижняя частота регулировки тембра определяется из выражения:

.

Амплитудно-частотная характеристика усилителя в среднем положении обоих потенциометров регулятора является равномерной.

Регулировка тембра по высоким частотам осуществляется потенциометром R4. Максимальный подъем (спад) амплитудно-частотной характеристики определяется по формуле:

.

Верхняя частота регулировки тембра равна:

.

Эти формулы справедливы при выполнении следующего условия:

.

Исходными данными для расчета схемы регулятора тембра являются:

·        Максимальные значения диапазона регулирования амплитудно-частотной характеристики на нижних и верхних частотах  и .

·        Номиналы нижней и верхней рабочих частот.

·        По выбранному значению Rк (Rк = R1) определяют параметры цепи на верхних частотах.

Расчет выходного каскада усилителя

В качестве активного усилительного элемента выходного каскада УЗЧ использована мощная гибридная интегральная микросхема К224УН17.

Технические характеристики гибридной микросхемы типа К224УН17 приведены в таблице 1. Общий вид корпуса микросхемы К224УН17 приведен на рисунке 1.

Рис. 2. Общий вид корпуса микросхемы К224УН17.

Таблица 1. Технические характеристики микросхемы К224УН17.

Напряжение питания

24±2,4 В, -24±2,4 В

Выходная макс. мощность (Un = 24 В), не менее:

при нагрузке R = 4 Ом - 22 Вт при нагрузке R = 8 Ом - 18 Вт

Коэффициент нелинейных искажений (Un = 24 B, Рвых = 10 Вт, Rн = 4 Ом)

< 1,0%

Полоса пропускания (по уровню -3 дБ), не менее

50...20000 Гц

Входное сопротивление, не менее

10 кОм


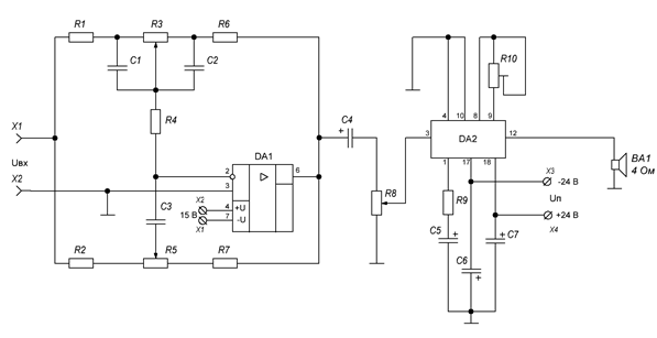
Принципиальная электрическая схема выходного каскада УНЧ приведена на рисунке 2.

Потенциометр R8 предназначен для ручной регулировки уровня громкости выходного сигнала усилителя воспроизведения электропроигрывателя. Конденсатор С4 является разделительным по постоянному току между каскадами.


Рис. 2. Принципиальная схема выходного каскада УЗЧ.

Усилитель звуковых частот выполнен на гибридной интегральной микросхеме К224УН17 с типовой схемой включения (рисунок 2). Для охлаждения корпуса микросхемы К224УН17 необходимо использование теплового радиатора с общей площадью рассеяния не менее 50 см2. Радиатор должен быть установлен на печатной плате и закреплен для обеспечения надежного теплового контакта между теплоотводящей поверхностью и корпусом микросхемы с использованием термопасты.

Конденсатор С5 - является разделительным конденсатором, который блокирует цепь коррекции амплитудно-частотной характеристики по постоянному току на выводе 1.

Таблица 2. Назначение выводов микросхемы К224УН17.

Номер вывода

Назначение

1

 Цепь обратной связи для коррекции АЧХ

3

 Входной сигнал

4

 Заземлен

8

 Установка режима микросхемы по постоянному току

9

 Установка режима микросхемы по постоянному току

10

 Заземлен

12

 Выходной сигнал

17

 Отрицательная шина питания

18

 Положительная шина питания


Конденсаторы С6 и С7 образуют цепи фильтра питания. На вход Х1 подается напряжение звукового сигнала от источника. Входной сигнал поступает на вывод 3 (вход УЗЧ) микросхемы К224УН17, выводы 4 и 10 - заземлены на корпус. К выводам 8 и 9 подключен подстроечный резистор R10 для установки режима работы микросхемы по постоянному току. Выводы 17 и 18 микросхемы К224УН17 являются шинами двухполярного питания. К выводу 12 микросхемы подключена полезная нагрузка - акустическая система (динамическая головка BA1).

Напряжение двухполярного питания выходного каскада УЗЧ принимается равным ±24 В согласно требованиям документации [1] производителя к микросхеме К224УН17.

В составе электронной аппаратуры данный УЗЧ может быть подключен к выходу радиотюнера, микрофона или пьезоэлектрического звукоснимателя. Если предполагается использование усилителя для подключения внешнего источника сигнала (радиотюнер, микрофон или другой источник), то в конструкции блока усилителя требуется предусмотреть разъем с переключателем для подачи входного сигнала на УЗЧ.

Расчет входного каскада усилителя

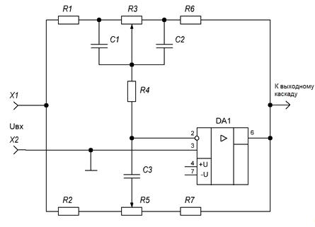
На рисунке 3 приведена принципиальная электрическая схема входного каскада усилителя с регулятором тембра. В качестве активного элемента входного каскада используется ОУ типа КМ1432УД2А(Б) с типовой схемой включения. Технические характеристики ОУ типа КМ1432УД2А(Б) приведены в приложении 3. Напряжение питания входного каскада - двухполярное, ±15 В постоянного тока.

Рис. 3. Входной каскад усилителя воспроизведения.

Согласно методике расчёта изложенной выше, выполним расчет элементов регулятора тембра (рисунок 3). Исходные данные для расчета:

·        максимальный подъем/спад амплитудно-частотной характеристики, не менее: mдБ = ±6 дБ;

·        частоты регулировки fв = 12 кГц и fн = 80 Гц.

Принимаем номинал потенциометра R3 для регулировки тембра по нижним частотам равным величине R3 = 68 кОм. Принимаем номинал потенциометра R5 для регулировки тембра по верхним частотам равным величине R5 = 1 МОм. Принимаем номинал резистора R4 равным 68 кОм.

Исходя из заданной максимальной глубины регулировки тембра на нижних частотах находим сопротивления R1, R6:

.

Ёмкость конденсаторов C1, C2 в плече нижних частот равна:

.

Исходя из заданной максимальной глубины регулировки тембра в области верхних частот находим сопротивления R2, R7:

.

Ёмкость конденсатора С3 в плече высоких частот равна:

.

По ГОСТ 28884-90 из ряда Е24 выберем стандартные номиналы резисторов и потенциометров:

R1, R4, R6: МЛТ-0,125 - 68 кОм ±5%.

R3: С2-23 - 68 кОм ±5%.

R2, R7: МЛТ-0,125 - 200 кОм ±5%.

R5: С2-23 - 1 МОм ±5%.

По ГОСТ 2519-67 из ряда Е24 выберем стандартные номиналы конденсаторов C1, С2, С3:

C2: К73-9 - 30 нФ ±5%.

C3: КМ-5 - 65 пФ ±5%.

Заключение

Усилители низкой частоты являются основным звеном любой системы речевой связи, звуковоспроизведения, автоматики, независимо от уровня ее сложности и области применения. В настоящее время при построении современных УНЧ используют элементную базу на мощных интегральных микросхемах и отработанные типовые схемотехнические решения, которые обеспечивают высокие технические показатели создаваемых устройств.

Современный уровень развития интегральной полупроводниковой техники позволяет создавать УНЧ в интегральном исполнении с высокими техническими характеристиками, в большинстве случаях превосходящих усилители мощности на дискретных элементах. Подобные интегральные УНЧ обладают рядом неоспоримых преимуществ: они существенно компактнее, дешевле своих дискретных аналогов, а также имеют высокую надежность работы. Как показывает практика, такие УНЧ удовлетворяют потребности практически в любой сфере применения при создании различной электронной аппаратуры.

Список литературы

1.       Булычев А.Л., Галкин В.И., Прохоренко В.А. Аналоговые интегральные микросхемы: Справочник. - 2-е изд., перераб. и доп. - Мн.: Беларусь, 2014.

.        Изъюрова Г.И. Расчет электронных схем. Примеры и задачи. - М.: Высшая школа, 1987.

.        Кибакин В.М. Основы теории и разработки транзисторных низкочастотных усилителей мощности. - М.: Радио и связь, 1988.

4.       Королев В.Г. Электронные устройства автоматики. Учебное пособие. -  2-е изд., перераб. и доп. - М.: Высшая школа, 1991.

.        Титце У., Шенк К. Полупроводниковая схемотехника: Справочное руководство. Пер. с нем. - М.: Мир, 1982.

Приложение 1. Принципиальная электрическая схема


Приложение 2. Перечень элементов к принципиальной схеме

Позиция обозначения

Наименование

Количество

Примечание


Конденсаторы



С1, С2

К73-9 - 30 нФ ±5%

2


С3

КМ-5 - 65 пФ ±5%

1


С4, C5

К50-16 - 50 мкФ - 50В20%

2


С6, C7

К50-16 - 2000мкФ - 50В20%

2



Резисторы



R1, R4, R6

МЛТ - 0,125 - 68 кОм  5%

3


R2, R7

МЛТ - 0,125 - 200 кОм  5%

2


R3

С2-23 - 68 кОм  10%

1


R5

С2-23 - 1 МОм  10%

1


R8

С2-23 - 33 кОм  10%

1


R9

МЛТ - 0,5 - 680 Ом  5%

1


R10

СП5-16ВА - 7,5 кОм  10%

1



Микросхемы



DA1

КМ1432УД2А(Б)

1


DA2

К224УН17

1


Приложение 3. Технические характеристики ОУ типа КМ1432УД2А(Б)

Параметры, ед. измерения

Режимы измерений

КМ1432УД2А

КМ1432УД2Б



мин

тип

макс

мин

тип

Динамические характеристики

 Полоса пропускания (-3 дБ), МГц

 







 малый сигнал

Av = +2, Rн = 100 Ом

100

120


80

100


 

Av = +10, Rн=100 Ом


-



-


 большой сигнал

Uвых = ±2 В, Rн = 100 Ом


50



25


 Скорость нарастания выходного напряжения В/мкс

Uвых = 10 В(1), Rн = 1 кОм


700



300


 Время установления (0.1%), нс

Uвых,а = 2 В


60



60


 Гармонические искажения на f=5 МГц, дБ

 


-60



-60


Входные характеристики

Напряжение смещения, мВ

 


10

20


10

15

Температурный дрейф Uсм , мкВ/гр С

 


60



50


Входное сопротивление, кОм

 


100



100


Входной ток, мкА

 


5



10


 по неинвертирующему входу

 


-



-


 по инвертирующему входу

 


-



-


Входная емкость, пФ

 


1,5



1,5


Коэффициент ослабления синфазных сигналов, дБ

 

60

65


60

65


Передаточные характеристики

 Коэффициент усиления по напряжению без ОС

Uвых = 2 В, Rн = 1 кОм

1000


1000

2000


Выходные характеристики

Максимальное выходное напряжение, В

 


±12



±3


Выходной ток, мА

 


±40



±30


Выходное сопротивление, Ом

 


10



10


Режим эксплуатации

Напряжение питания, В

 


±15



±5


Ток потребления, мА

 


8,5

10


5,5

6,5

Предельные режимы эксплуатации

Напряжение питания, В

 

±4,5


±16,5

±4,5


±7

Входное напряжение (синфазное), В

 



±Uп



±Uп

Сопротивление нагрузки, Ом

 

50



50



Температура перехода, гр С

 



150



150

Диапазон температур, гр С

 

-60


+85

-60


+85

Тепловое сопротивление гр С/Вт

 корпус 2101.8


100



100



Похожие работы на - Разработка и расчет усилителся низкой частоты на интегральных микросхемах

 

Не нашли материал для своей работы?
Поможем написать уникальную работу
Без плагиата!
Без нейросетей!