Модернизация компрессорной станции
Содержание
Введение
1. Описание объекта исследования
1.1 Текущая ситуация на участке сжатия воздуха
1.2 Недостатки рассматриваемой системы
1.3 Возможные пути решения данного вопроса
2. Установка дополнительного осушителя воздуха перед БП 2
2.1 Пояснение принципа увеличения эффективности
2.2 Выбор осушителя воздуха
2.3 Выбор аппаратуры и схема подключения оборудования
3. Основные финансовые и экономические показатели проекта
3.1 Оценка затрат
3.2 Оценка выгод
3.3 Оценка финансовой эффективности
3.3.1 Чистый дисконтированный доход NPV
3.3.2 Индекс доходности ИД
3.3.3 Внутренняя норма рентабельности IRR
3.3.4 Срок окупаемости ВР
Заключение
Список использованных источников
Перечень
используемых условных обозначений, сокращений, терминов
BP - срок окупаемости;(ВНД) - внутренняя норма
рентабельности (доходности);(ЧДД) - чистый дисконтированный доход;
БДМ - бумагоделательная машина;
БП - бумагоделательное производство;
ИБП - источник бесперебойного питания;
ИД - индекс доходности;
К - компрессор;
КВЦ - кислотно-варочный цех;
ОАО - открытое акционерное общество;
ОВ - осушитель воздуха;
ППР - планово-предупредительный ремонт;
ТММ - участок термо-механической массы;
ТО - техническое обслуживание.
Введение
В работе рассмотрен участок по сжатию и осушке воздуха на ОАО
"Соликамскбумпром".
Рассмотрена нынешняя эффективность работы и возможные
варианты улучшения ситуации.
Предложен конкретный метод повышения эффективности и
надёжности работы участка с одновременным снижением риска остановки
предприятия, уменьшением денежных затрат на содержание и работу оборудования.
1. Описание
объекта исследования
1.1 Текущая
ситуация на участке сжатия воздуха
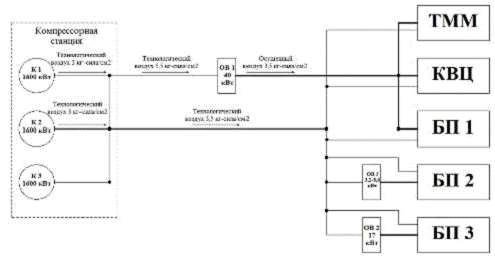
На
территории предприятия расположена компрессорная станция, предназначенная для
питания сжатым воздухом производственных цехов (см. рисунок 1).
Рисунок 1 - Технологическая схема подачи в цеха сжатого
воздуха
Сжатый
воздух подаётся в цеха по воздухопроводу общей протяженностью порядка пяти
километров. Часть воздуха потребляется в технологическом виде, другая же часть
проходит осушку.
По выходу с компрессорной станции, сжатый воздух (P ≈ 8кг-сила/см2)
делится на две линии: первая - линия осушенного воздуха, вторая - линия
технологического воздуха. Осушенный воздух подаётся во все цеха, за исключением
БП 3, которое имеет собственный осушитель воздуха (ОВ 2) мощностью 17 кВт с
режимом работы 6 часов в сутки, технологический - во все цеха.
компрессорная станция модернизация оборудование
Осушка воздуха производится в начале второй линии осушителем
воздуха (ОВ 1) мощностью 40 кВт и режимом работы 6 часов в сутки. В данном
осушителе происходит потеря давления порядка 2 кг-сила/см2.
Для удовлетворения потребности цехов в осушенном воздухе,
необходимо поддерживать давление в линии осушенного воздуха на уровне, не ниже
5,5 кг-сила/см2.
С учётом всех потерь в линии, а именно: потери, связанные с
протяженностью линии, повреждения трубопроводов (отследить которые для
обслуживающего персонала компрессорной станции нет возможности, а сотрудников
цехов - нет желания), врезки в линию сжатого воздуха, непредусмотренные
технологической схемой, использование сжатого воздуха (и, хуже того -
осушенного) не по назначению (например, обдув нагревающегося оборудования), а
так же с учётом влияния погодных условий (температура окружающего воздуха,
влажность), поддержание давления в системе на необходимом уровне требует
постоянной работы всех трёх электродвигателей компрессоров на протяжении девяти
месяцев в году.
1.2
Недостатки рассматриваемой системы
Постоянная работа всех компрессоров влечет за собой следующие
негативные последствия:
нет резервной компрессорной мощности;
нет возможности проводить своевременно ТО и ППР на
электродвигателях компрессоров;
относительно большой расход электроэнергии (мощность
электродвигателя каждого компрессора составляет 1600 кВт);
Выход из строя одного из компрессоров может привести к
следующим нежелательным результатам:
затраты на ремонт вышедшего из строя компрессора;
затраты на восстановление оборудования, вышедшего из строя по
причине снижения давления воздуха в системе (сукно-сетки между валов БДМ
собираются в "гармошку", после чего приходят в полную непригодность к
дальнейшей эксплуатации и требуют замены).
есть риск останова всего предприятия при снижении давления в
системе ниже минимально допустимого уровня. В этом случае убытки могут
составить:
производительность одной БДМ составляет 15 т/ч;
цена за 1 тонну бумаги - 23,9 т. р. (данные за 2009 г.);
в производстве участвует 4 БДМ;
Таким образом, 1 час простоя предприятия может привести к
потере 1434 т. р.
1.3 Возможные
пути решения данного вопроса
Рассмотрим возможные пути улучшения ситуации:
. Установить дополнительный компрессор;
. Устранить утечки и использование воздуха не по назначению;
. Установить ИБП 6 кВ для электродвигателей компрессоров;
. Установить дополнительный осушитель воздуха перед БП 2.
Первый метод повысит надёжность, но при этом вырастут и
расходы на содержание дополнительного оборудования, увеличится расход
электроэнергии. Капитальные затраты на закупку и установку оборудования будут
высокими и могут вовсе не окупиться.
Второй метод является довольно действенным, но
трудновыполнимым, так как система воздухопровода очень протяженная и
разветвленная, и, чтобы выявить все дефекты, нужна целая служба надзора за
техническим состоянием системы. Такой службы на предприятии нет.
Третий метод является менее затратным, чем первый, и дает
почти тот же эффект - повышение надежности системы. Данное решение уже
разработано и начинает находить применение в системе.
Четвёртый метод предлагаю далее рассмотреть более подробно.
2. Установка
дополнительного осушителя воздуха перед БП 2
2.1 Пояснение
принципа увеличения эффективности
Наибольшим из потребителей осушенного воздуха является БП 2.
Исключение БП 2 из числа потребителей осушенного воздуха из линии позволит
снизить уровень необходимого давления в линии осушенного воздуха до 3
кг-сила/см2, а на выходе сжатого воздуха из компрессорной станции -
до 5 кг-сила/см2. Это позволит держать в постоянной работе только 2
электродвигателя из трёх. Давления в 5 кг-сила/см2 в линии
технологического воздуха будет достаточно, для питания всех цехов и осушителей
воздуха БП 3 и БП 2. В данном случае технологическая схема примет вид,
приведенный на рисунке 2.
Рисунок 2 - Модернизированная схема подачи в цеха сжатого
воздуха
Охлажденный и отделенный от влаги воздух попадает во второй,
так называемый горячий теплообменник, и нагревается. На выходе получается
качественный воздух, подготовленный к дальнейшему использованию в
пневмосистеме.
Рефрижераторные осушители (или холодильные осушители) можно
считать самыми распространенными не только в нашей стране, но и во всем мире. В
первую очередь высокая популярность рефрижераторных осушителей объясняется
относительно невысокой ценой. Также нужно отметить, что на протяжении всего
эксплуатационного срока службы холодильного осушителя (более 5 лет) нет
необходимости проводить техническое обслуживание, что позволяет дополнительно
сэкономить не только денежные средства, но и время. А простой принцип действия
осушителя (обыкновенный аналог холодильника) гарантирует надежную и стабильную
работу даже в непростых промышленных условиях. Минимальное значение Точки Росы
сжатого воздуха после холодильного осушителя - +3°С.
Адсорбционные осушители чаще всего применяются в тех
ситуациях, когда требования к чистоте и осушенности сжатого воздуха
предъявляются самые жесткие. Действительно, на сегодняшний день только
адсорбционный осушитель позволяет получить значение Точки Росы до −70°С,
что соответствует содержанию 0,003 миллиграмм воды на один кубический метр
воздуха. В зависимости от метода регенерации адсорбента адсорбционные осушители
принято делить на два типа: холодной регенерации и горячей.
Так как требования в нашем случае к осушенному воздуху
предъявляются не очень высокие, то будем выбирать осушитель рефрижераторного
типа.
Для выбора оптимального осушителя проведём сравнительный
анализ нескольких линеек промышленных осушителей сжатого воздуха предлагаемых
на рынке.
Осушитель сжатого воздуха KHD.
Линейка осушителей сжатого воздуха KHD является самой
доступной и популярной из всех предлагаемых производителем Kraftmann линеек
осушителей. Относительно невысокая цена, простота конструкции, удобный блок
управления, широкий интервал производительности (от 300 до 28000 литров в
минуту) - в совокупности это продолжает привлекать всё новых покупателей.
Высокое качество изготовления и сборки, долгий
эксплуатационный ресурс, неприхотливость в обслуживании, надежная работа даже в
сложных промышленных условиях, относительно невысокая цена, эргономичный дизайн
и минимальные габаритные размеры - именно так можно вкратце охарактеризовать
осушители сжатого воздуха KHD. Всего за несколько лет в Россию было поставлено
более тысячи осушителей KHD, что является абсолютным рекордом для оборудования
подобного типа. Удобный блок управления и индикатор значения Точки Росы
существенно облегчает работу с осушителем и позволяют тратить минимум времени
для контроля за параметрами как осушителя, так и получаемого после него сжатого
воздуха.- оптимальный осушитель для любого воздушного компрессора. Но чаще всего
данный тип осушителей устанавливают после поршневых воздушных компрессоров, так
как именно после них мы получаем не самый качественный сжатый воздух с
избыточным содержанием не только воды, но и масла, которое необходимо удалять.
С этой задачей осушители сжатого воздуха KHD справляются на пять с плюсом.
Осушитель холодильного типа KFQ.
Рефрижераторные осушители Kraftmann серии KFQ - это
обновленная линейка осушителей KDS, которая стала доступна для заказа в России
с начала 2014 года.
Несмотря на то, что осушители серии KDS в России приняли
относительно "прохладно", немецкий производитель компрессорного
оборудования все равно продолжает обновлять и поставлять данный тип осушителей
наравне с другими моделями. И сегодня холодильные осушители из новой линейки
KFQ - это самые экономичные рефрижераторные осушители сжатого воздуха, которые
может предложить нам немецкий завод Kraftmann.
Мы все прекрасно пониманием, что стоимость электроэнергии с
каждым годом будет только расти, поэтому необходимо выбирать не дешевое
оборудование, а экономичное. Осушители сжатого воздуха KFQ относятся именно к
экономичным и энергоэффективным осушителям. Благодаря новейшей автоматической
системе управления осушитель KFQ расходует столько электроэнергии, сколько
этого требуется для осушения проходящего объема сжатого воздуха.
То есть, если через осушитель пропускается 10 кубометров
воздуха, затрачивается X кВт, а если пропускается 5 кубометров, затрачивается
уже X/2 кВт. Это пока ещё не совсем привычное, но уже доказавшее свою состоятельность
новшество позволяет всего за несколько лет полностью окупить стоимость
осушителя, экономя только на электричестве.
Все мы уже наслышаны о воздушных винтовых компрессорных
станциях, которые позволяют экономить электроэнергию за счет применения частотного
привода. По этой технологии работают и осушители сжатого воздуха Kraftman серии
KFQ.
Промышленные осушители "К" для больших объемов
воздуха.
Линейка осушителей сжатого воздуха серии "К"
создавалась для того, чтобы дать возможность потребителям осушать воздух,
который подаётся высокопроизводительными компрессорами. Как правило, осушители
воздуха предлагаемой серии устанавливают после динамических воздушных
компрессоров, турбокомпрессоров, а также винтовых компрессоров повышенной
мощности (свыше 250 кВт). [1]
Выберем по одной конкретной модели осушителя воздуха для
каждой из рассмотренных линеек, данные сведём в таблицу 1.
Таблица 1 - Сравнение предлагаемых моделей осушителей воздуха
|
Модель ОВ
|
KHD 1700
|
KFQ 3200
|
K
7200
|
|
Цена, руб.
|
405110
|
1143517
|
2153450
|
|
Мощность, кВт
|
5,5
|
Диапазон:
3,1-8,6
|
21
|
|
Производительность,
л/мин
|
28333
|
53330
|
120000
|
|
Рабочее
давление, кг-сила/см2
|
16
|
16
|
16
|
|
Питание, кВ
|
0,38
|
0,38
|
0,38
|
|
Габариты, мм
(длина/ширина/высота)
|
1510х1110х857
|
-
|
2462х1590х3245
|
|
Масса, кг
|
335
|
-
|
1850
|
|
Дополнительные
данные
|
-
|
Частотное
регулирование Низкий расход э/э
|
-
|
Осушитель К7200 является наиболее громоздким и дорогостоящим,
как в плане закупки, так и в плане обслуживания. Производительность данного ОВ
превышает нужды БП 2. Установка данной модели осушителя нерациональна. Из
оставшихся моделей, предпочтение отдаём модели KFQ 3200, так как данная
модель экономичнее, чем KHD 1700 и при этом производительность её выше.
2.3 Выбор
аппаратуры и схема подключения оборудования
Для выбора автоматического выключателя и питающего кабеля,
рассчитаем максимальный рабочий ток ОВ по формуле:
Для данного осушителя 
=0,95
Тогда:
Выбираем автоматический выключатель АП50 с Iн=16А, уставкой электромагнитного расцепителя 3,5Iн (56А) и теплового расцепителя - (1,05-1,35) Iн (16,8-21,6А). [3]
Выбираем питающий кабель - ВВГ 4х1,5с допустимым током 16 А. [2]
Однолинейная схема подключения осушителя представлена на рисунке
3.
Рисунок 3 - Однолинейная схема подключения ОВ
3. Основные
финансовые и экономические показатели проекта
3.1 Оценка
затрат
Затраты по проекту, делятся на капитальные и эксплуатационные.
Капитальные затраты - это затраты в инвестиционный период.
Эксплуатационные затраты - это ежегодные затраты на
производство продукции и обслуживание проекта.
Рассчитаем капитальные затраты.
Расчет стоимости капитальных затрат сведем в таблицу 2.
Таблица 2 - Расчет стоимости капитальных затрат
|
Объект затрат
|
Цена, т. р.
|
Единицы
измерения
|
Количество
|
Сумма, т. р.
|
|
Осушитель
воздуха KFQ3200
|
1143,5
|
шт
|
1
|
1143,5
|
|
Автоматический
выключатель АП-50Б
|
0,5
|
шт
|
1
|
0,5
|
|
Кабель ВВГ
4х1,5
|
0,07
|
м
|
100
|
7
|
|
Монтаж
оборудования
|
457,4
|
-
|
1
|
457,4
|
|
Проектировка
модернизации
|
114,4
|
-
|
1
|
114,4
|
|
Дополнительные
расходы
|
114,4
|
-
|
1
|
114,4
|
|
Всего
|
1836,7
|
Таким образом, стоимость капитальных затрат составляет 1836,7
т. р.
Рассчитаем эксплуатационные затраты.
Расход электроэнергии осушителя воздуха в месяц составляет
(из расчёта для средней мощности):
,85 кВт х 720 ч = 4212 кВт∙ч;
В год - 4212 х 12 = 50544 кВт∙ч (работает 12 месяцев в
году);
В денежном эквиваленте это составит (тариф для предприятий -
2,15р за кВт):
х 2,15 = 108,7 т. р.
Годовые расходы на обслуживание и проведение ППР оборудования
примем равными 5% от стоимости оборудования.
Амортизационные отчисления - 10% от стоимости оборудования,
при планируемом сроке службы осушителя воздуха 10 лет.
Таким образом, эксплуатационные затраты составят:
,7+57,2+114,4=280,3 т. р.
3.2 Оценка
выгод
В денежном выражении после модернизации участок сжатого
воздуха претерпит следующие изменения:
сокращение расходов на электроэнергию:
расход одного электродвигателя компрессора в месяц
составляет:
кВт х 720 часов = 1152 МВт∙ч;
В год - 1152 х 9 = 10368 МВт∙ч (работает 9 месяцев в
году);
В денежном эквиваленте это составит:
х 2,15 = 22291,2 т. р.
Расход осушителя воздуха в месяц составляет (из расчёта для
средней мощности):
,85 кВт х 720 ч = 4,21 МВт∙ч;
В год - 4,21 х 12 = 50,5 МВт∙ч (работает 12 месяцев в
году);
В денежном эквиваленте это составит:
,5 х 2,15 = 108,7 т. р.
Экономия электроэнергии составит 10317,5 МВт∙ч или
22182,5 т. р. в год: снижение практически до 0 вероятности простоя предприятия
по причине низкого давления в системе сжатого воздуха. Экономия составит 1434
т. р. за один час вероятностного простоя; возможность проводить своевременно ТО
и ППР на электродвигателях компрессоров приведёт к снижению расходов на ремонт
оборудования; сократятся затраты на восстановление оборудования, вышедшего из
строя по причине снижения давления воздуха в системе (сукно-сетки на БДМ и
т.п.).
Основные выгоды от проекта сведем в таблицу 3.
Таблица 3 - Оценка выгод от проекта в год
|
Составляющие
сбережений
|
Существующая
ситуация
|
После
реализации проекта
|
Экономия
|
|
количество
|
количество
|
т. р.
|
количество
|
т. р.
|
|
Электроэнергия
|
10368 МВт∙ч
|
22291,2
|
50,6 МВт∙ч
|
108,7
|
10317,4
|
22182,5
|
|
Вероятностные
простои
|
5 ч.
|
7170
|
0
|
0
|
5 ч.
|
7170
|
|
Общие
сбережения
|
29352,5
|
3.3 Оценка
финансовой эффективности
Для принятия решения об эффективности проекта необходимо произвести
экономический расчет следующих финансовых показателей: чистый дисконтированный
доход NPV, индекс доходности ИД, внутренняя норма рентабельности IRR, срок окупаемости ВР.
3.3.1 Чистый
дисконтированный доход NPV
Чистый дисконтированный доход определяется как сумма текущих
эффектов за весь расчетный период, приведенная к начальному шагу, или это
превышение интегральных результатов над интегральными затратами.
Рассчитывается чистый дисконтированный доход по формуле
, (3)
где R (t) - результаты, достигаемые на t-ом шаге расчета, руб.;
S (t) - затраты на t-ом шаге расчета, руб.;
Т - горизонт расчета, лет;
Е - норма дисконта, доли единицы.
Ставку дисконта принимаем равной Е=0,1.
Расчет ЧДД для 10 лет работы осушителя сведём в таблицу 4
Таблица 4 - Расчет ЧДД для 10 лет работы осушителя
|
Год
|
R (t), т. р.
|
S (t), т. р.
|
E
|
ЧДД, т. р.
|
сумма ЧДД, т.
р.
|
|
1
|
29352.50
|
2635.10
|
0.1
|
24288.55
|
24288.55
|
|
2
|
29352.50
|
280.30
|
0.1
|
26429.27
|
50717.82
|
|
3
|
29352.50
|
280.30
|
0.1
|
26429.27
|
77147.09
|
|
4
|
29352.50
|
280.30
|
0.1
|
26429.27
|
103576.36
|
|
5
|
29352.50
|
280.30
|
0.1
|
26429.27
|
130005.64
|
|
6
|
29352.50
|
0.1
|
26429.27
|
156434.91
|
|
7
|
29352.50
|
280.30
|
0.1
|
26429.27
|
182864.18
|
|
8
|
29352.50
|
280.30
|
0.1
|
26429.27
|
209293.45
|
|
9
|
29352.50
|
280.30
|
0.1
|
26429.27
|
235722.73
|
|
10
|
29352.50
|
280.30
|
0.1
|
26429.27
|
262152.00
|
На рисунке 4 наглядно изображены зависимости ЧДД и суммы ЧДД
от времени за рассматриваемый период.
Рисунок 4 - Зависимости ЧДД и суммы ЧДД по годам
3.3.2 Индекс
доходности ИД
Индекс доходности представляет собой отношение чистого
дисконтированного дохода к величине капиталовложений:
Для первого года ИД составит 9,2, для каждого из последующих
годов в рассматриваемом периоде ИД составит 94,3.
3.3.3
Внутренняя норма рентабельности IRR
Внутренняя Норма Доходности (ВНД, Внутренняя Норма
Рентабельности, InternalRateofReturn, IRR) определяется как такое положительное
число Eв, если оно существует, что при ставке дисконта E = Eв чистый
дисконтированный доход проекта обращается в 0, при всех значениях Е>Eв - он отрицателен, а
при всех значениях Е<Eв - положителен. Для некоторых проектов такие
условия не выполняются ни при каких Eв, и в этом случае считается, что ВНД не
существует.
В нашем случае ВНД не существует, так как при любой ставке
дисконта ЧДД остается >0.
3.3.4 Срок
окупаемости ВР
Капитальные затраты на модернизацию составляют 1836,6 т. р.
(см. табл.2).
Экономия электроэнергии составляет 22182,5 т. р. в год.
Рассчитаем срок окупаемости:
Срок окупаемости только за счёт экономии электроэнергии
составляет 1 месяц.
Заключение
В работе был рассмотрен участок по сжатию и осушке воздуха на
ОАО "Соликамскбумпром".
Было предложено модернизировать участок - внедрить в систему
дополнительный осушитель воздуха, разработанный по современным технологиям и
отличающийся своей экономичностью, что позволит отключить один из трёх
постоянно находящихся в работе компрессоров.
Предложенный метод позволит повысить эффективность и
надёжность работы участка и одновременно снизить риск останова предприятия,
уменьшить денежные затраты на содержание и работу оборудования.
Эффект от данного внедрения только за счёт экономии
электроэнергии составит 22182,5 т. р. в год.
Рассмотренная модернизация окупится за один месяц.
Список
использованных источников
1. www.pressaing.ru/kraftmann. php;
2. www.electricvdome.ru/montaj-electroprovodki/raschey-secheniya-provoda-kabelya.html;
3. www.elektrika. pulscen.ru/goods/9362406-avtomat_vyklyuchatel_ap_50b_2mt_16a;
. Методические
рекомендации по оценке эффективности инвестиционных проектов. Авторский
коллектив академических институтов (Институт системного анализа РАН,
Центральный экономико-математический институт РАН и др.) Москва - 2004.
Рекомендации разработаны авторским коллективом в составе: Н.Г. Алешинская, П.Л.
Виленский, В.И. Волков, А.Г. Гранберг, В.В. Коссов, В.Н. Лившиц, Д.С. Львов,
А.А. Первозванский, Г.П. Писчасов, Н.Я. Рябикова, С.А. Смоляк, В.П. Трофимов,
А.Г. Шахназаров.