Аттестация рабочих мест как фактор улучшения условий труда
СОДЕРЖАНИЕ
Реферат
Введение
.
Описание производственного процесса в химическом цехе
.
Воздействие негативных факторов производственной среды на человека. Общие
принципы нормирования негативных факторов
.1
Вредные вещества химической природы
.2
Предельно допустимая концентрация содержания вредных веществ в воздухе рабочей
зоны
.3
Шум
.4
Освещенность
.5
Электрический ток
.6
Тяжесть трудового процесса
.7
Напряженность трудового процесса
.8
Аэрозоли преимущественно фиброгенного действия
.9
Микроклимат
.
Оценка травмобезопасности рабочих мест
.
Оценка обеспеченности работников средствами индивидуальной защиты
.
Определение класса условий труда
.
Заключение о результатах аттестации
.
План мероприятий по улучшению и оздоровлению условий труда
Оформление
карты аттестации рабочих мест по условиям труда
Список
использованных источников
Приложение
А.
Протокол № 1 измерений и оценки условий труда при воздействии шума
Приложение
Б. Протокол № 2 измерений и оценки условий труда по показателям микроклимата
Приложение
В. Протокол № 3 измерений и оценки условий труда по показателям микроклимата
Приложение
Г. Протокол № 4 измерений и оценки условий труда при воздействии химического
фактора
Приложение
Д. Протокол № 5 измерений и оценки условий труда по показателям световой среды
Приложение
Е. Протокол № 6 измерений и оценки условий труда при воздействии аэрозолей
преимущественно фиброгенного действия (АПФД)
Приложение
Ж. Протокол № 7 оценка условий труда по показателям тяжести трудового процесса
Приложение
И. Протокол № 8 оценка условий труда по показателям напряженность трудового
процсса
Приложение
К. Протокол № 9 оценки обеспечения работников средствами индивидуальной защиты
на рабочем месте
РЕФЕРАТ
химический цех индивидуальная защита
Работа 81 с., 4 рис., 6 табл.,
12 источников.
Объектом исследования является
ООО «ЛУКОЙЛ-Кубаньэнерго».
Цель работы - выявить
превышения факторов производственной среды. Определить класс условий по каждому
фактору.
В процессе работы проводились
расчеты и составлялись протоколы по результатам измерений.
По результатам расчётов можно
определять класс условий труда.
ВВЕДЕНИЕ
С 1 января 2014 года вступил в
силу закон о специальной оценке условий труда, однако фактически заработал
только в апреле, когда Минтруд России утвердил подзаконные акты. Среди них
классификатор вредных и опасных производственных факторов, методика проведения
специальной оценки условий труда.
Закон вносит коррективы в части
классификации условий труда. Их остается четыре: оптимальные, допустимые,
вредные и опасные, но вредные стали подразделяться на подклассы, их тоже
четыре.
В зависимости от того, какой
класс (и подкласс) эксперты присвоят рабочему месту, будет определяться тариф,
по которому работодатель станет делать отчисления в Пенсионный фонд. От
результатов специальной оценки условий труда будет зависеть и объем различных
компенсаций работнику за вредные и/или опасные условия: повышенная зарплата,
дополнительный отпуск, сокращенная продолжительность рабочего дня, досрочный
выход на пенсию. Так, если человек занят на вредных условиях с первым
подклассом, он может претендовать только на повышенную оплату труда, со вторым
- на повышенную оплату труда и дополнительный отпуск, третий и четвертый
подклассы сохраняют все виды компенсаций.
Новый закон предписывает
проводить спецоценку условий труда раз в пять лет, как это было с аттестацией,
при этом установив для организаций переходный период до 1 января 2018 года. Это
сделано для того, чтобы недавно прошедшим аттестацию предприятиям не пришлось
проходить ее повторно уже по новым правилам.
В дипломной работе
представляются материалы по аттестации рабочих мест.
Обеспечение безопасной
деятельности человека в большей степени зависит от правильной оценки опасных,
вредных производственных факторов. Одинаковые по тяжести изменения в организме
человека могут быть вызваны различными причинами. Это могут быть какие-либо
факторы производственной среды, чрезмерная физическая и умственная нагрузка,
нервно-эмоциональное напряжение, а также разное сочетание этих причин.
Аттестация рабочих
мест
- один из основных видов контроля охраны труда. При аттестации рабочих мест
наряду с оценкой технического уровня оснащения рабочих мест и их организации
проводится анализ их соответствия требованиям охраны труда, как в части условий
труда, так и в части проводимых технологических процессов, используемого
оборудования и средств защиты. В состав аттестационных комиссий входят главные
специалисты, а также работники служб охраны труда, а в состав аттестационных
комиссий цехов - мастера и бригадиры.
По результатам проверки
соответствия рабочего места требованиям безопасности заполняют карты аттестации
рабочих мест, в которых фиксируются нормативное и фактическое значение
факторов, характеризующих условия труда, величины отклонения их от нормы,
наличие и степени выраженности тяжести и напряженности труда, наличие
соответствия требованиям безопасности средств коллективной и индивидуальной
защиты, средств обучения, соответствие требованиям безопасности оборудования, а
также производится гигиеническая классификация условий труда, согласно
действующим нормативным документам [2,4,6].
1. ОПИСАНИЕ
ПРОИЗВОДСТВЕННОГО ПРОЦЕССА В ХИМИЧЕСКОМ ЦЕХЕ
Назначение цеха - обеспечение
качества исходной технической воды, забираемой из водотоков (водоемов), для
подготовки растворов и использования их в системе очистки котлов и поверхностей
нагрева, для обеспечения очистки сточных вод от взвешенных веществ и качества
очистки стоков на выпусках в открытые водные объекты.
Химическая очистка воды (ХВО)
осуществляется в несколько ступеней и включает предварительное ее осветление в
осветлителях с применением коагулянта и флокулянта, пропускание через
механические катионитовые и анионитовые фильтры.
В обязанности аппаратчика по
приготовлению химреагентов входит: переход с рабочего на резервное оборудование
по графику, гашение поступающей извести, обеспечение ХВО необходимым
количеством раствора коагулянта и извести, растворение соли в емкостях мокрого
хранения, приготовление концентрированного раствора коагулянта, обеспечение
необходимым запасом магнезита в пределах суточной нормы для аппаратчиков,
поддержание приямки и каналов в чистоте и исправности, очистка площадки гашения
извести от надопала, подготовка оборудования к ремонту, контроль его работы
после вывода из ремонта.
Коагулянтное
производство. В состав коагулянтного производства
водоподготовительной установки (ВПУ) входят:
а) склад мокрого хранения
коагулянта, располагаемый в заглубленных железобетонных резервуарах (ячейках);
б) перекачивающие и дозировочные
насосы раствора коагулянта;
с) оборудование для осветления
раствора;
д) расходные баки коагулянта.
Схема склада мокрого хранения и
дозирования раствора коагулянта приведена на рисунке 1.
Рисунок 1 - Схема склада мокрого
хранения коагулянта
- железобетонные ячейки мокрого
хранения коагулянта; 2 - насос раствора коагулянта; 3 - фильтр раствора
коагулянта; 4 - водоводяной эжектор для удаления грязи из ячеек; 5 -
гибкийплавающий шланг для забора отстоявшегося крепкого раствора коагулянта; 6
- деревянный щит; 7 - перфорированный трубопровод для барботажа воздуха; 8 -
подвод сжатого воздуха;9 - подвод пара; 10 - подвод осветленной воды; 11 -
крепкий раствор коагулянта; 12 - расходный бак рабочего раствора коагулянта; 13
- насосы-дозаторы раствора коагулянта;14 - к осветлителю
Количество железобетонных
резервуаров для мокрого хранения реагентов установлено два, которые попеременно
могут находиться в работе, загружаться реагентом или очищаться от грязи. Для
защиты от действия кислого реагента все железобетонные ячейки коагулянта внутри
оклеены резиной и по резине футерованы кислотоупорным кирпичом. Приготовление
раствора в ячейках осуществляется путем заполнения их водой, перемешивания
реагента для получения концентрированного раствора (1000 - 1300 мг-экв/дм3),
отстаивания и откачки раствора насосом в расходные баки коагулянта. При
приготовлении рабочего раствора в расходном баке коагулянта в него закачивается
со склада определенный объем раствора и подается разбавляющая вода, далее
раствор коагулянта перемешивается сжатым воздухом, проверяется концентрация
приготовленного рабочего раствора и бак с готовым раствором коагулянта
включается в работу.
Оборудование
известкового хозяйства и его обслуживание. Комовая
негашёная известь не является готовым продуктом. Её применяют в гашёном виде,
то есть предварительно перерабатывают в гидратную известь (пушонку).
Гидратная известь
(пушонка). Известь в порошок гасят в специальных гасильных
аппаратах (гидраторах) периодического и непрерывного действия. Барабанные
гидраторы непрерывного действия наиболее рациональны и технологичны. В условиях
энергичного перемешивания с водой вначале образуется пластичная масса, которая
постепенно в результате присоединения воды к оксиду кальция и ее испарения
рассыпается в подвижный горячий порошок. Высококальцневые виды извести в
гидраторе непрерывного действия обычно гасятся достаточно полно и сразу
направляются на склад. Магнезиальные же и доломитовые извести подают в
специальные силосы для догашивания в течение 1-2 сут. После этого продукт
направляют в воздушный сепаратор для отделения непогасившихся зерен, которые
подвергают тонкому измельчению и снова подают в силосы на вторичное гашение.
Рисунок 2 -
Гасильный барабан
Он состоит из металлического
барабана 3, установленного на четырех катках 1, устройства 2 для подвода пара и
электропривода 6. Барабан представляет собой сосуд бочкообразной формы. Он
состоит из цилиндрической части, двух царг в форме усеченного конуса и двух
сферических днищ, к которым болтами прикреплены бандажи 4. Один из опорных
бандажей ведущий: он выполнен в виде зубчатого венца, внутри которого
расположены зубья. Зубчатый бандаж имеет две реборды, предотвращающие осевое
перемещение барабана и сход его с опорных катков. В цилиндрической части
барабана сделан люк 5 для загрузки компонентов сырьевой смеси. Через этот же
люк выгружается готовая сырьевая смесь. На крышке люка выполнено 10 прорезей
для болтов. К горловине люка прикреплены откидные болты, которыми прижимают
крышку после загрузки барабана. Через отверстие в днище барабана пропущено
пароподводящее устройство, соединенное с магистралью острого пара. Паровая
магистраль снабжена манометром, который показывает величину давления пара во
время гашения извести в сырьевой смеси. Привод барабана состоит из
электродвигателя, упругой муфты включения, тормоза и редуктора. К элементам
гасильного барабана относятся предохранительный клапан, манометр, паровые
вентили.
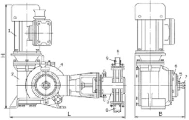
Насосы-дозаторы
реагентов. Одним из основных элементов, используемых при
эксплуатации осветлителей, является насос-дозатор реагентов. Насос-дозатор
серии НД представляет собой электронасосный одноплунжерный агрегат,
предназначенный для объемного напорного дозирования нейтральных и агрессивных
жидкостей, эмульсий и суспензий. Насосы серии НД, представленные на рисунке 3,
позволяют регулировать расход дозируемой жидкости (подачи) вручную при
остановленном электродвигателе изменением длины хода плунжера.
Рисунок 3 - Схема
насоса-дозатора
- электродвигатель; 2 -
редуктор; 3 - гидроцилиндр; 4 - указатель длинны хода плунжера; 5 - гайка; 6 -
регулировочное кольцо; 7 - хвостовик вала; 8 - вход раствора; 9 - выходраствора
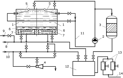
ХВО-1, машинный зал
Рисунок 4 - Принципиальная
схема ХВО-1
Вода, из реки Кубань, нагретая в
турбинной цехе (КТЦ) до
t = 39- 41
подается в осветлители.
Осветлители включены в схему
параллельно. В них осуществляется известкование, коагуляция сернокислым железом
и магнезиальное обескремнивание воды. После осветлителей вода направляется в
баки осветлённой воды или в бак осветлённой воды обессоливающей установки.
Из баков осветлённой воды насосами
осветленной воды осветленная вода подаётся на шесть параллельно включенных
механических фильтров, где освобождается от грубодисперсных примесей, далее на
восемь параллельно включенных Na-катионитовых фильтров 1-й ступени для
умягчения. Затем уже умягченная вода поступает в два бака умягченной воды,
далее на Na-катионитовые фильтры 2-ой ступени для доумягчения. Дополнительно
после Na-катионитовых фильтров 1-ой ступени умягченная вода подается на
подпитку теплосети (в деаэратор теплосети КТЦ-1)
После Na-катионитовых фильтров 2-й
ступени химочищенная вода (ХОВ) проходит через 2 ионитные ловушки, где
улавливается катионит в случае выноса после Na-катионитовых фильтров 2-й
ступени, вода попадает в три бака ХОВ. Из баков ХОВ насосами химводы вода по
трём трубопроводам подаётся в деаэраторы химводы.
2. ВОЗДЕЙСТВИЕ
НЕГАТИВНЫХ ФАКТОРОВ ПРОИЗВОДСТВЕННОЙ СРЕДЫ НА ЧЕЛОВЕКА. ОБЩИЕ ПРИНЦИПЫ
НОРМИРОВАНИЯ НЕГАТИВНЫХ ФАКТОРОВ
Вредный производственный фактор
- производственный фактор, воздействие которого на работника может привести к
его заболеванию.
На человека в процессе его
трудовой деятельности могут воздействовать опасные (вызывающие травмы) и
вредные (вызывающие заболевания) производственные факторы. Опасные и вредные
производственные факторы подразделяются на четыре группы: физические,
химические, биологические и психофизиологические.
К опасным физическим факторам
относятся: движущиеся машины и механизмы; различные подъемно-транспортные
устройства и перемещаемые грузы; незащищенные подвижные элементы
производственного оборудования; отлетающие частицы обрабатываемого материала и
инструмента, электрический ток, повышенная температура поверхностей
оборудования и обрабатываемых материалов и т.д.
К химическим опасным факторам
относятся: обще токсические, раздражающие, сенсибилизирующие (вызывающие
аллергические заболевания), канцерогенные (вызывающие развитие опухолей),
мутагенные (действующие на половые клетки организма). В эту группу входят пары
и газы: пары бензола и толуола, окись углерода, сернистый ангидрид, окислы
азота, аэрозоли свинца и др., токсичные пыли. Сюда же относятся агрессивные
жидкости (кислоты и т.д.), вызывающие ожог.
К биологическим опасным
факторам относятся микроорганизмы (бактерии, вирусы и др.) и макроорганизмы
(растения и животные), воздействие которых на работающих вызывает травмы или
заболевания.
К психофизиологическим опасным
и вредным производственным факторам относятся физические перегрузки (статические
и динамические) и нервно-психические перегрузки (умственное перенапряжение,
перенапряжение анализаторов слуха, зрения и др.).
Вредными производственными
факторами для здоровья человека являются повышенная или пониженная температура
воздуха рабочей зоны; высокие влажность и скорость движения воздуха; повышенные
уровни шума, вибраций. К вредным производственным факторам относятся также
запыленность и загазованность воздуха рабочей зоны; недостаточная освещенность
рабочих мест, проходов и проездов; повышенная яркость света и пульсация
светового потока.
2.1 Вредные
вещества химической природы
Се́рная кислота́ H2SO4
- сильная двухосновная кислота
<#"863474.files/image007.gif">, дБА
(1)
|
|
, дБA
|
(2)
|
где
,
,
, ...
- измеренные
уровни, дБА
-
число измерений.
Для вычисления среднего значения
уровней звука по формуле (2) измеренные уровни необходимо просуммировать с
использованием табл. 1 и вычесть из этой суммы
,
значение которых определяется по табл. 2, при этом формула (2) принимает вид:
|
|
(3)
|
Таблица 1 - Измеренные уровни
звука
|
Разность
слагаемых уровней , дБ
|
0
|
1
|
2
|
3
|
4
|
5
|
6
|
7
|
8
|
10
|
|
Добавка
, прибавляемая к большему из
уровней , дБ
|
3
|
2,5
|
2,2
|
1,8
|
1,5
|
1,2
|
1
|
0,8
|
0,6
|
0,4
|
Суммирование измеренных уровней
,
,
, ...
производят попарно
последовательно следующим образом. По разности двух уровней
и
по табл.П.11.1
определяют добавку
,
которую прибавляют к большему уровню
,
в результате чего получают уровень
.
Уровень
суммируется таким
же образом с уровнем
и
получают уровень
и
т.д. Окончательный результат
округляют
до целого числа децибел.
Таблица 2 - Значения
в зависимости от
.
|
Число
уровней или источников
|
1
|
2
|
3
|
4
|
5
|
6
|
8
|
10
|
20
|
30
|
50
|
100
|
|
, дБ
|
0
|
3
|
5
|
6
|
7
|
8
|
9
|
10
|
13
|
15
|
17
|
20
|
. Расчет эквивалентного уровня
звука
Метод расчета эквивалентного
уровня звука основан на использовании поправок на время действия каждого уровня
звука. Он применим в тех случаях, когда имеются данные об уровнях и
продолжительности воздействия шума на рабочем месте, в рабочей зоне или
различных помещениях.
Расчет производится следующим
образом. К каждому измеренному уровню звука добавляется (с учетом знака) поправка
по таблице 3, соответствующая его времени действия (в часах или % от общего
времени действия). Затем полученные уровни звука складываются в соответствии с
таблицей 1.
Таблица 3 - Поправка к
измеренному уровню звука.
|
Время
|
ч
|
8
|
7
|
6
|
5
|
4
|
3
|
2
|
1
|
0,5
|
15
мин
|
5
мин
|
|
|
%
|
100
|
88
|
75
|
62
|
50
|
38
|
25
|
12
|
6
|
3
|
1
|
|
Поправка
в дБ
|
0
|
-0,6
|
-1,2
|
-2
|
-3
|
-4,2
|
-6
|
-9
|
-12
|
-15
|
-20
|
Уровни шума за 8-часовую
рабочую смену составляли
78, 80, 76 и 85 дБА в течение 2 часов для каждого уровня звука. Этим временам
соответствуют поправки по табл.П.11.3, равные -6 дБ. Складывая её с уровнями
шума, получаем 72, 74, 70 и 79 дБА. Теперь, используя табл.П.11.1 настоящего
приложения, складываем эти уровни попарно: складываем первые два уровня 72 и 74
дБА; их разности 2 дБ соответствует добавка по табл.П.11.1, равная 2,2 дБ, т.е.
их сумма равна 74+2,2=76,2 дБА. Затем складываем полученный уровень 76,2 дБА с
уровнем 70 дБА; их разности 6,2 дБ соответствует добавка 1 дБ, т.е. суммарный
уровень равен 76,2+1=77,2 дБА. Затем складываем полученный уровень 77,2 дБА с
оставшимся уровнем 79 дБА; их разности 2,2 дБ соответствует добавка 2,2 дБ,
т.е. суммарный уровень равен 79+2,2=81,2 дБА или округленно получаем 81 дБА.
По результатам измерений и
расчетов составляется протокол, представленный в приложении А, измерений и
оценки условий труда при воздействии шума, в котором дается заключение о классе
условий труда.
2.4 Освещенность
Производственное освещение -
неотъемлемый элемент условий трудовой деятельности человека. При правильно
организованном освещении рабочего места обеспечивается сохранность зрения
человека и нормальное состояние его нервной системы, а также безопасность в
процессе производства. Производительность труда и качество выпускаемой
продукции находятся в прямой зависимости от освещения.
Видимый свет - это
электромагнитные волны с длиной волны от 770 до 380 нм. Он входит в оптическую
область электромагнитного спектра, который ограничен длинами волн от 10 до 340
000 нм. Кроме видимого света в оптическую область входит ультрафиолетовое
излучение (длины волн от 10 до 380 нм) и инфракрасное (тепловое) излучение (от
770 до 340 000 нм).
Освещенностью поверхности
называется величина, измеряемая отношением светового потока, падающего на
поверхность, к величине поверхности. Освещенность измеряется в люксах (лк).
Различают следующие виды производственного освещения: естественное,
искусственное и совмещенное.
Источником естественного
освещения являются Солнце, рассеянный свет от небосвода, отраженный свет от
поверхности Земли, Луны. Дневная освещенность зависит от погоды, поверхности
почвы, высоты стояния солнца над горизонтом. В средней полосе Российской
Федерации она колеблется в широких пределах от 65000 лк в августе до 1000 лк и
менее в январе. В крупных промышленных центрах освещенность на 30-40 % меньше,
чем в районах с относительно чистым воздухом.
Различают боковое естественное
освещение - через световые проемы (окна) в наружных стенах и верхнее
естественное освещение, при котором световой поток поступает через световые
проемы, расположенные в верхней части (крыше) здания (аэрационные и зенитные
фонари и т.д.). Если используется оба вида освещения, то оно называется
комбинированным.
Нормируемым показателем
является коэффициент естественной освещенности (КЕО), устанавливаемый для
различных помещений с учетом их назначения, характера и точности выполняемой
работы. При выполнении работ средней точности КЕО составляет 1,2-4 %, КЕО
характеризует процентное отношение освещенности внутри помещения к освещенности
вне него.
Искусственное освещение
осуществляется электрическими лампами или прожекторами. Оно может быть общим,
местным или комбинированным. Общее предназначено для освещения всего
производственного помещения. Местное при необходимости дополняет общее и
концентрирует дополнительный световой поток на рабочих местах. Сочетание
местного и общего освещения называют комбинированным. Если в светлое время
суток уровень естественного освещения не соответствует нормам, то его дополняют
искусственным. Такой вид освещения называют совмещенным.
Для создания наилучших условий
в процессе труда рабочие места должны быть нормально освещены. Требуемый
уровень освещенности в первую очередь определяется точностью выполняемых работ
и степенью опасности травмирования. Для характеристики точности выполняемых
работ вводится понятие объекта различения - это наименьший размер
рассматриваемого предмета, который необходимо различить в процессе работы.
Большое значение имеет также равномерность распределения яркости на рабочей
поверхности, отсутствие на ней резких теней, постоянство величины освещенности
во времени и ряд других факторов.
Для освещения производственных
помещений используют либо лампы накаливания (источники теплового излучения),
либо разрядные лампы. Все электрические элементы осветительных установок должны
быть электро-, пожаро- и взрывобезопасными, экономичными и долговечными. К
средствам индивидуальной защиты органов зрения относятся различные защитные
очки, щитки и шлемы. Все они должны защищать органы зрения от ультрафиолетового
и инфракрасного излучений, повышенной яркости видимого излучения и ряда других
факторов.
Естественное и искусственное
освещение регламентируется согласно нормативным документам [7, 10, 11, 12].
Обработка результатов
обследования и оформление протокола
Замеры освещенности подлежат
обработке по формуле
|
,(4)
|
|
где
-
фактическое значение освещенности, лк;
- показания
прибора, лк;
-
коэффициент, зависящий от типа применяемых источников света и типа люксметра
(для люксметров типа "Аргус-07"
= 1,17);
-
коэффициент, учитывающий отклонение напряжения сети от номинального (вводится
при отклонении более 5%) и определяемый по формуле
|
,(5)
|
|
где
-
номинальное напряжение сети, В;
- среднее
значение напряжения, В, равное среднему арифметическому из значений напряжения
сети в начале и в конце измерений;
-
коэффициент, определяемый по таблице 4.
Таблица 4 - Значения коэффициента
влияния напряжения на освещенность
|
Источники
света
|
Значения
|
|
Лампы
накаливания
|
4
|
|
Люминесцентные
лампы при использовании балластных сопротивлений:
|
|
|
индуктивного
|
3
|
|
емкостного
|
1
|
|
Газораспределительные
лампы высокого давления типа ДРЛ
|
3
|
Для определения КЕО производится
одновременное измерение естественной освещенности внутри помещения
и наружной
освещенности на горизонтальной площадке под полностью открытым небосводом
(например,
на крыше здания или в другом возвышенном месте).
Измерения производятся двумя
наблюдателями с помощью двух люксметров, оснащенных светофильтрами для
косинусной и спектральной коррекции фотоэлементов и предварительно
проградуированных. Для соблюдения одномоментности измерений освещенности
наблюдатели должны быть оснащены хронометрами.
Каждое измерение освещенности внутри
помещения должно сопровождаться одновременным измерением внешней освещенности.
КЕО определяется из соотношения
|
(6)
|
|
Рассчитаем значение
освещенности и коэффициент естественной освещенности для склада мокрого
хранения коагулянта.
Определим освещенность по
формуле (4):
лк;
Коэффициент
рассчитаем
по формуле (5):
.
Коэффициент естественной
освещенности определим по формуле (6):
лк;
лк;
.
Рассчитаем значение освещенности и
коэффициент естественной освещенности для дозаторной магнезита.
Определим освещенность по формуле
(4):
лк;
Коэффициент
рассчитаем
по формуле (5):
.
Коэффициент естественной
освещенности определим по формуле (6):
лк;
лк;
.
По результатам измерений и
расчетов составляется протокол, представленный в приложении Д, измерений и
оценки условий труда по показателям световой среды, в котором дается заключение
о классе условий труда.
2.5 Электрический
ток
Электрический ток на
производстве представляет серьёзную опасность для жизни человека, поэтому
задача обеспечения электробезопасности весьма и весьма серьёзна.
Электробезопасность
- система организационных мероприятий и технических средств, предотвращающих
вредное и опасное воздействие на работающих электрического тока и электрической
дуги.
Действие электрического тока на
человека
Используя электротехнические
изделия на производстве или в быту, человек может попасть под действие
электрического тока.
При этом тяжесть поражения
электрическим током будет зависеть от множества факторов, в том числе: значения
протекающего через человека тока, значения и рода напряжения, времени
воздействия электрического тока на организм человека, мест контакта элементов
электрической цепи с телом человека, индивидуальных особенностей человека,
окружающей среды и окружающей человека обстановки; типа электроустановки
<#"863474.files/image048.gif">,(7)
|
где A -
динамическая нагрузка,
;
m - масса
груза или прилагаемого усилия, кг;
Н - высота подъема груза, м; l -
расстояние перемещения груза, м;
G -
коэффициент, равный 6.
В соответствии с критериями оценки
при региональной нагрузке для женщин (работа с преимущественным участием мышц
рук и плечевого пояса) до 1500
она
считается оптимальной (легкой), до 3000
- допустимой
(средней), а при превышении последней величины условия труда считаются вредными
(тяжелый труд) трех степеней тяжести в зависимости от превышения.
Оценка массы перерабатываемого груза
позволяет отнести условия труда к оптимальным (до 5 кг), допустимым (до 10 кг)
или вредным условиям труда 1-й степени тяжести (до 12 кг). Вторая и третья
степени тяжести отсутствуют, так как ручная переработка грузов массой более 12
кг не допускается.
Статическая нагрузка связана с
затратой человеком усилий без перемещения тела или отдельных его частей. Она
характеризуется величиной удерживаемого груза (или прилагаемого усилия) и
временем удержания его в статическом состоянии и рассчитывается по формуле
где m
- масса
груза или статическое усилие, кг;
t
- время
фиксации усилия, с.
Для расчета статической нагрузки
необходимо определить не только массу удерживаемого груза, но и указать группу участвующих
мышц. Так, при легкой нагрузке (оптимальный класс условий труда) величина
статической нагрузки за смену для женщины при удержании груза двумя руками не
должна превышать 22 000
, при удержании груза с участием мышц
корпуса и ног - 26000
, а при работе средней тяжести -
соответственно 42000 и 60000
.
Кроме статической и динамической
нагрузки и массы поднимаемого и перемещаемого груза, оценка условий труда по
тяжести трудового процесса производится по рабочей позе, количеству наклонов за
смену, количеству стереотипных рабочих движений и перемещением в пространстве,
обусловленным технологическим процессом.
Оптимальность рабочей позы
определяется соответствием рабочей поверхности и кресла. Оптимальные условия
допускают до 50 наклонов за смену. Если же наклоны с углом более 30 градусов
достигают 100 раз за смену, то условия относят к допустимым.
При повторяющихся рабочих движения
мышц кистей и пальцев рук до 20000 условия труда считают оптимальными. Свыше
20000 до 40000 - допустимыми. Если число движений достигает 60000, то условия
труда относят к вредным - 1-й степени.
Под перемещением в пространстве
понимают переходы в течение смены, обусловленные технологическим процессом.
Ходьба до 4 км - оптимальные условия труда; от 4 до 8 км - допустимые, а до 12
км и свыше - соответственно вредные условия труда 1-й и 2-й степени. Третья
степень оценки перемещений в пространстве не предусмотрена.
2.7 Напряженность
трудового процесса
Напряженность труда
характеризуется эмоциональной нагрузкой на организм при труде, требующем
преимущественно интенсивной работы мозга по получению и переработке информации.
Наиболее легким считают
умственный труд, в котором отсутствует необходимость принятия решения. Такие
условия труда считаются оптимальными. Если же оператор работает и принимает
решения в рамках одной конструкции, то такие условия труда относятся к
допустимым. К напряженным вредным условиям 1-й степени относят труд, который
связан с решением сложных задач по известным алгоритмам или работой с
использованием нескольких инструкций. Творческая деятельность, требующая
решения сложных задач при отсутствии очевидного алгоритма решения, должна быть
отнесена к напряженному труду 2-й степени тяжести.
Обработка какой- либо
информации или выполнение задания без оценки его результатов является менее
сложным трудом, что позволяет оценивать его как оптимальный. Если же указанным
действиям добавляется необходимость проверки полученного результата, то такие
условия труда являются допустимыми. Работа по распределению производственного
задания между другими лицами и контроль за их работой относятся к напряженному
труду 2-й степени.
Напряженность труда зависит от
длительности сосредоточенного наблюдения и числа одновременно наблюдаемых
объектов (контрольно-измерительные приборы, продукт производства и т.п.). При
длительности сосредоточенного наблюдения до 25 % от продолжительности рабочей
смены условия труда характеризуются как оптимальные, 26-50% - допустимые,
51-75% - напряженный труд 1-й степени, а при длительности сосредоточенного
наблюдения более 75 % условия труда следует относить ко 2-й степени
напряженности.
Существенное влияние на степень
напряженного состояния исполнителя оказывает ответственность за конечный или
промежуточный результат труда. Если оператор несет ответственность за
выполнение только отдельных элементов производственного задания, то такой труд
оценивается как оптимальный. Повышение степени ответственности, например, за
функциональное качество вспомогательных операций влечет за собой дополнительные
эмоциональные усилия со стороны непосредственного руководителя (бригадира,
мастера и др.). В этих случаях труд оценивается как допустимый. Если на
исполнителе лежит ответственность за функциональное качество основной работы,
что может повлечь необходимость принятия решений, связанных с исправлением
результатов за счет дополнительных усилий всего коллектива, то такой вид
деятельности является напряженным 1-й степени (класс 3.1). Если же работник
несет персональную ответственность за функциональное качество конечного
продукта, производственного задания в целом или его действия могут привести к
поломке оборудования, остановке всего технологического процесса или создать ситуацию,
опасную для жизни, его условия труда оцениваются как напряженные 2-й степени
(класс 3.2).
При отсутствии риска для
собственной жизни в процессе выполнения своих обязанностей труд исполнителя
считают оптимальным, если же он вероятен, то условия труда относят к классу 3.2
- напряженный труд 2-й степени. Аналогично устанавливается класс условий труда
при оценке степени риска за безопасность других лиц, участвующих в
производственном процессе.
Однообразие выполняемых
операций приводит к определенному техническому состоянию человека, называемому монотомией.
Признаком монотомии является либо перегрузка одинаковой информацией, либо
недостаток новой. Это откладывает отпечаток на функциональное состояние
человека: он теряет интерес к выполняемой работе. Для него рабочее время как бы
остановилось, и он с нетерпением ждет окончания смены, его клонит ко сну.
Монотонная работа снижает эффективность труда, увеличивает текучесть кадров,
аварийность и, как следствие, травматизм на производстве.
Степень монотонности определяется
числом элементов (приемов труда при реализации простого задания или многократно
повторяющихся операций) и продолжительностью во времени выполнения этих
элементов и операций.
Важными факторами,
характеризующими класс условий труда по напряженности трудового процесса,
являются фактическая продолжительность рабочего дня и сменность работы. При
продолжительности рабочего дня до 7 ч условия труда относят к оптимальному
классу, до 9 ч - к допустимому, более 9 ч - к напряженному. Продолжительность
непрерывной работы до 12 ч относят к 1-й степени, а более 12 ч - к напряженному
труду 2-й степени. Односменная работа без ночной смены - оптимальные условия;
двусменная работа без работы в ночную смену - допустимые условия труда и
трехсменная работа с работой в ночную смену - напряженный труд 1-й степени.
Длительная работа в условиях
постоянного нервно-эмоционального напряжения может привести к
сердечно-сосудистым заболеваниям. Всякое воздействие, превышающее допустимые
пределы, вызывает нарушение деятельности анализаторов и даже приводит к болевым
ощущениям. Задача разработчиков технологических процессов - не допустить
перенапряжение высшей нервной деятельности иначе может наступить стресс.
Понятие «стресс» в переводе означает «напряжение». Стресс появляется в экстремальных
ситуациях при невозможности адаптации организма к чрезвычайным воздействиям.
Производственный процесс должен быть организован таким образом, чтобы появление
стрессов было исключено. Появление стресса в аварийной обстановке становится
причиной неправильных действий оператора, зачастую усугубляющих
производственную ситуацию. Эффективным средством профилактики стрессов при
экстремальных условиях является профессиональная подготовка на тренажах,
имитирующих аварийные ситуации.
Показатель напряженности труда
. Интеллектуальный труд
.1 "Содержание
работы" указывает на степень сложности выполнения задания: от решения
простых задач до творческой (эвристической) деятельности с решением сложных
заданий при отсутствии алгоритма.
В задачу аппаратчика по приготовлению
химреагентов входят операции: отбор проб, приготовление реактивов, обработка
проб и количественная оценка содержания анализируемых веществ в пробе. Каждая
подзадача имеет четкие инструкции, ясно сформулированные цели и
предопределенный конечный результат с известной последовательностью действий,
т.е. по указанным выше признакам он решает простые задачи (класс 2).
.2. "Восприятие сигналов
(информации) и их оценка". Критериальным с точки зрения различий между
классами напряженности трудового процесса является установочная цель (или
эталонная норма), которая принимается для сопоставления поступающей при работе
информации с номинальными значениями, необходимыми для успешного хода рабочего
процесса.
К классу 2 относится работа,
при которой восприятие сигналов предполагает последующую коррекцию действий или
операций. При этом под действием следует понимать элемент деятельности, в
процессе которого достигается конкретная, не разлагаемая на более простые,
осознанная цель, а под операцией - законченное действие (или сумма действий), в
результате которого достигается элементарная технологическая цель.
.3. "Распределение функций
по степени сложности задания". Любая трудовая деятельность характеризуется
распределением функций между работниками. Соответственно, чем больше возложено
функциональных обязанностей на работника, тем выше напряженность его труда.
У аппаратчика напряженность
возрастает, когда осуществляется обработка, выполнение с последующей проверкой
выполнения задания (класс 2).
.4. "Характер выполняемой
работы" - у аппаратчика работа протекает по строго установленному графику
с возможной его коррекцией по мере необходимости, в этом случае напряженность
повышается (2 класс).
. Сенсорные нагрузки
.1. "Длительность
сосредоточенного наблюдения (в % от времени смены)" - чем больше процент
времени отводится в течение смены на сосредоточенное наблюдение, тем выше
напряженность. Общее время рабочей смены принимается за 100%.
У аппаратчика по приготовлению
химреагентов низкий уровень этого показателя. (1 класс - до 25% от общего
времени смены).
.2. "Плотность сигналов
(световых, звуковых) и сообщений в среднем за 1 час работы" - количество
воспринимаемых и передаваемых сигналов (сообщений, распоряжений) позволяет
оценивать занятость, специфику деятельности работника. Чем больше число
поступающих и передаваемых сигналов или сообщений, тем выше информационная
нагрузка, приводящая к возрастанию напряженности. По форме (или способу)
предъявления информации сигналы могут подаваться со специальных устройств
(световые, звуковые сигнальные устройства, шкалы приборов, таблицы, графики и
диаграммы, символы, текст, формулы и т.д.) и при речевом сообщении (по
телефону, при непосредственном прямом контакте работников).
У аппаратчика по приготовлению
химреагентов число сигналов и сообщений относится к 1 классу.
.3. "Число
производственных объектов одновременного наблюдения" - указывает, что с
увеличением числа объектов одновременного наблюдения возрастает напряженность
труда. Эта характеристика труда предъявляет требования к объему внимания (от 4
до 8 не связанных объектов) и его распределению как способности одновременно
сосредотачивать внимание на нескольких объектах или действиях.
Необходимым условием для того,
чтобы работа оценивалась данным показателем, является время, затрачиваемое от
получения информации от объектов одновременного наблюдения до действий: если
это время существенно мало и действия необходимо выполнять сразу же после
приема информации одновременно от всех необходимых объектов (иначе нарушится
нормальный ход технологического процесса или возникнет существенная ошибка), то
работу необходимо характеризовать числом производственных объектов
одновременного наблюдения. Если же информация может быть получена путем
последовательного переключения внимания с объекта на объект и имеется
достаточно времени до принятия решения и/или выполнения действий, а человек
обычно переходит от распределения к переключению внимания, то такую работу не
следует оценивать по показателю "число объектов одновременного наблюдения".
До 5 объектов одновременного
наблюдения отмечается у аппаратчика по приготовлению химреагентов (1 класс).
.4. "Размер объекта
различения при длительности сосредоточенного внимания (% от времени
смены)". Чем меньше размер рассматриваемого предмета (изделия, детали,
цифровой или буквенной информации и т.п.) и чем продолжительнее время
наблюдения, тем выше нагрузка на зрительный анализатор. Соответственно
возрастает класс напряженности труда.
Необходимо рассматривать лишь
такой объект, который несет смысловую информацию, необходимую для выполнения
данной работы. У аппаратчика по приготовлению химреагентов по этому показателю
1 класс.
.5. "Работа с оптическими
приборами (микроскоп, лупа и т.п.) при длительности сосредоточенного наблюдения
(% от времени смены)". На основе хронометражных наблюдений определяется
время (часы, минуты) работы за оптическим прибором. Продолжительность рабочего
дня принимается за 100%, а время фиксированного взгляда с использованием
микроскопа, лупы переводится в проценты - чем больше процент времени, тем
больше нагрузка, приводящая к развитию напряжения зрительного анализатора.
Работа аппаратчика по
приготовлению химреагентов не связана с применением оптических приборов,
соответственно 1 класс.
.6. "Наблюдение за экраном
видеотерминала (ВДТ) (ч в смену)". Согласно этому показателю фиксируется
время (ч, мин) непосредственной работы пользователя ВДТ с экраном дисплея в
течение всего рабочего дня при вводе данных, редактировании текста или
программ, чтении информации буквенной, цифровой, графической с экрана. Чем
больше время фиксации взора на экран пользователя ВДТ, тем больше нагрузка на
зрительный анализатор и тем выше напряженность труда.
Работа аппаратчика по
приготовлению химреагентов относится к 1 классу.
.7. "Нагрузка на слуховой
анализатор". Степень напряжения слухового анализатора определяется по
зависимости разборчивости слов в процентах от соотношения между уровнем
интенсивности речи и "белого" шума. Когда помех нет, разборчивость
слов равна 100% - 1 класс. Ко 2-му классу относятся случаи, когда уровень речи
превышает шум на 10-15 дБА и соответствует разборчивости слов, равной 90-70%
или на расстоянии до 3,5 м и т.п.
У аппаратчика по приготовлению
химреагентов разборчивость слов на рабочем месте равна 100% - 1 класс.
.8. "Нагрузка на голосовой
аппарат (суммарное количество часов, наговариваемых в неделю)". Степень
напряжения голосового аппарата зависит от продолжительности речевых нагрузок.
Перенапряжение голоса наблюдается при длительной, без отдыха, голосовой
деятельности.
У аппаратчика по приготовлению
химреагентов значения критерия соответствует 1 классу.
. Эмоциональные нагрузки
.1. "Степень
ответственности за результат собственной деятельности. Значимость ошибки"
- указывает, в какой мере работник может влиять на результат собственного труда
при различных уровнях сложности осуществляемой деятельности. С возрастанием
сложности повышается степень ответственности, поскольку ошибочные действия
приводят к дополнительным усилиям со стороны работника или целого коллектива,
что соответственно приводит к увеличению эмоционального напряжения.
У аппаратчика по приготовлению
химреагентов степень ответственности связана с качеством вспомогательного
задания, а ошибки приводят к дополнительным усилиям со стороны вышестоящего
руководства (в частности, бригадира, начальника смены и т.п.), то такой труд по
данному показателю характеризуется меньшим проявлением эмоционального
напряжения (2 класс).
.2. "Степень риска для
собственной жизни". Мерой риска является вероятность наступления
нежелательного события, которую с достаточной точностью можно выявить из
статистических данных производственного травматизма на данном предприятии и
аналогичных предприятиях отрасли.
Показателем "степень риска
для собственной жизни" характеризуют лишь те рабочие места, где существует
прямая опасность, т.е. рабочая среда таит угрозу непосредственно поражающей
реакции (взрыв, удар, самовозгорание), в отличие от косвенной опасности, когда
рабочая среда становится опасной при неправильном и непредусмотрительном
поведении работающего.
У аппаратчика по приготовлению
химреагентов травмирующим фактором может быть - взрывы и выбросы реагентов,
воспламенения в результате нарушения технологического процесса. (3.2 класс).
.3. "Ответственность за
безопасность других лиц". При оценке напряженности необходимо учитывать
лишь прямую, а не опосредованную ответственность (последняя распределяется на
всех руководителей), то есть такую, которая вменяется должностной инструкцией.
Как правило, это руководители
первичных трудовых коллективов - мастера, бригадиры, отвечающие за правильную
организацию работы в потенциально опасных условиях и следящие за выполнением
инструкций по охране труда и технике безопасности; работники, чья
ответственность исходит из самого характера работы (аппаратчик по приготовлению
химреагентов) 1 класс.
.4. "Количество
конфликтных производственных ситуаций за смену". Наличие конфликтных
ситуаций в производственной деятельности ряда профессий существенно увеличивают
эмоциональную нагрузку и подлежат количественной оценке. Количество конфликтных
ситуаций учитывается на основании хронометражных наблюдений.
Для аппаратчика по
приготовлению химреагентов конфликтные ситуации на рабочем месте не характерны,
поэтому 1 класс.
. Монотонность нагрузок
.1 и 4.2. "Число элементов
(приемов), необходимых для реализации простого задания или многократно
повторяющихся операций" и "Продолжительность (с) выполнения простых
производственных заданий или повторяющихся операций" - чем меньше число
выполняемых приемов и чем короче время, тем, соответственно, выше монотонность
нагрузок.
Работа аппаратчика по
приготовлению химреагентов идет по графику, поэтому сочетается время труда и
отдыха и монотонность труда ему не характерна. (1 класс)
.3. "Время активных
действий (в % к продолжительности смены)". Наблюдение за ходом
технологического процесса не относится к "активным действиям". Чем
меньше время выполнения активных действий и больше время наблюдения за ходом
производственного процесса, тем, соответственно, выше монотонность нагрузок.
Работа аппаратчика по
приготовлению химреагентов идет по графику, поэтому сочетается время труда и
отдыха и монотонность труда ему не характерна. (1 класс)
.4. "Монотонность
производственной обстановки (время пассивного наблюдения за ходом техпроцесса,
в % от времени смены)" - чем больше время пассивного наблюдения за ходом
технологического процесса, тем более монотонной является работа.
Работа аппаратчика по
приготовлению химреагентов идет по графику, поэтому сочетается время труда и
отдыха и монотонность труда ему не характерна, 1 класс.
. Режим работы
.1. "Фактическая
продолжительность рабочего дня" - выделен в самостоятельную рубрику, так
как независимо от числа смен и ритма работы фактическая продолжительность
рабочего дня колеблется от 6-8 ч до 12 ч и более. Чем продолжительнее работа по
времени, тем больше суммарная за смену нагрузка, и, соответственно, выше
напряженность труда.
Продолжительность рабочей смены
аппаратчика по приготовлению химреагентов составляет 12 часов, соответственно
высокая напряженность труда и это относится к 2 классу.
.2. "Сменность
работы" определяется на основании внутрипроизводственных документов,
регламентирующих распорядок труда на данном предприятии, организации.
Аппаратчику по приготовлению
химреагентов соответствует 1 класс.
.3. "Наличие
регламентированных перерывов и их продолжительность (без учета обеденного
перерыва)". К регламентированным перерывам следует относить только те
перерывы, которые введены в регламент рабочего времени на основании официальных
внутрипроизводственных документов, таких как коллективный договор, приказ
директора предприятия или организации, либо на основании государственных
документов - санитарных норм и правил, отраслевых правил по охране труда и
других.
Недостаточная продолжительность
или отсутствие регламентированных перерывов усугубляет напряженность труда,
поскольку отсутствует элемент кратковременной защиты временем от воздействия
факторов трудового процесса и производственной среды.
В химическом цехе перерывы не
регламентированы и непродолжительны (класс 3.1).
. Общая оценка напряженности
трудового процесса
.1. Независимо от
профессиональной принадлежности (профессии) учитываются все 23 показателя. Не
допускается выборочный учет каких-либо отдельно взятых показателей для общей
оценки напряженности труда.
.2. По каждому из 23
показателей в отдельности определяется свой класс условий труда. В том случае,
если по характеру или особенностям профессиональной деятельности какой-либо
показатель не представлен (например, отсутствует работа с экраном видеотерминала
или оптическими приборами), то по данному показателю ставится 1 класс
(оптимальный) - напряженность труда легкой степени.
.3. При окончательной оценке
напряженности труда.
.3.1. "Оптимальный"
(1 класс) устанавливается в случаях, когда 17 и более показателей имеют оценку
1 класса, а остальные относятся ко 2 классу. При этом отсутствуют показатели,
относящиеся к 3 (вредному) классу.
.3.2. "Допустимый" (2
класс) устанавливается в следующих случаях:
когда 6 и более показателей
отнесены ко 2 классу, а остальные - к 1 классу;
когда от 1 до 5 показателей
отнесены к 3.1 и/или 3.2 степеням вредности, а остальные показатели имеют
оценку 1-го и/или 2-го классов.
.3.3. "Вредный" (3
класс) устанавливается в случаях, когда 6 или более показателей отнесены к
третьему классу (обязательное условие).
При соблюдении этого условия
труд напряженный 1-й степени (3.1):
когда 6 показателей имеют
оценку только класса 3.1, а оставшиеся показатели относятся к 1 и/или 2
классам;
когда от 3 до 5 показателей
относятся к классу 3.1, а от 1 до 3 показателей отнесены к классу 3.2.
Труд напряженный 2-й степени
(3.2):
когда 6 показателей отнесены к
классу 3.2;
когда более 6 показателей
отнесены классу 3.1;
когда от 1 до 5 показателей
отнесены к классу 3.1, а от 4 до 5 показателей - к классу 3.2;
когда 6 показателей отнесены к
классу 3.1 и имеются от 1 до 5 показателей класса 3.2.
.4. В тех случаях, когда более
6 показателей имеют оценку 3.2, напряженность трудового процесса оценивается на
одну степень выше - класс 3.3.
Если 1 показатель отнесен к 3.1
и 3.2 степеням вредности, а остальные показатели имеют оценку 1-го и 2-го
классов, то общая оценка напряженности труда мастера соответствует классу 2
(см. п.6.3.2).
По результатам измерений и
расчетов составляется протокол, представленный в приложении И, измерений и
оценки условий труда при воздействии шума, в котором дается заключение о классе
условий труда.
2.8 Аэрозоли
преимущественно фиброгенного действия
Вдыхание работником аэрозолей
преимущественно фиброгенного действия (АПФД) является причиной ряда
профессиональных заболеваний органов дыхания (пылевой бронхит, пневмокониозы,
рак легких и др.), оказывает негативное воздействие на слизистую оболочку глаз
и кожный покров.. Все АПФД подразделяются на: высоко-, умеренно- и
слабофиброгенные, что отражается в гигиеническом нормировании (через разные
величины Ксс) и учитывается при гигиеническом контроле и классификации условий
труда по показателям вредности.
В настоящее время в
повседневной рабочей деятельности любого человека присутствует пыль. Степень
опасности воздействия АПДФ зависит от её концентрации. Цементная пыль, попадая
на кожу, забивает сальные железы, не давая коже дышать, а попадая в организм
человека ингаляционным путем, оседает в легких. Спустя определенное время
воздействие этих факторов приводит к развитию профессиональных заболеваний.
Гарантированный способ защиты
организма работника от воздействия АПФД - это обеспечение его средствами
индивидуальной защиты и профилактическим питанием.
Степень опасности концентраций
АПФД на рабочем месте, определяется согласно [2] и [3].
Рассчитываем концентрацию пыли в
отдельной пробе (
,
) по формуле
|
,(9)
|
|
где
- масса
фильтра до отбора пробы, мг;
- масса
фильтра после отбора пробы, мг;
- объем
воздуха, отобранный для анализа и приведенный к стандартным условиям,
.
Приведение объема воздуха к
стандартным условиям при температуре 293 К (20
) и
атмосферном давлении 101,33 кПа (760 мм рт. ст.) производят по формуле
|
,(10)
|
|
где
- объем
воздуха, отобранный для анализа,
;
Р - барометрическое давление в месте
отбора проб, кПа;
t -
температура воздуха в месте отбора пробы,
.
Затем рассчитываем средние
концентрации для каждой операции (
)
|
,(11)
|
|
где
-
концентрации вещества;
- время
отбора проб.
По результатам определения средних
концентраций за операцию (
) и длительности операции (
)
рассчитываем среднесменную концентрацию (
) как
средневзвешенную величину за смену
|
,(12)
|
|
где
- средняя
концентрация за операцию;
-
продолжительность операции.
Технологический процесс на
исследуемом участке предприятия подразделяется на 2 этапа. Продолжительность
смены - 8 часов. Продолжительность этапов технологического процесса составляет
по 120 минут каждый. Отбор проб воздуха производился в течении двух смен. В
каждую смену было отобрано по 2 пробы на каждом этапе.
Рассчитаем среднесменную
концентрацию известковой пыли на площадке гашения извести.
Рассчитываем концентрацию пыли
для каждой пробы по формуле (9), для этого по формуле (10) приведём объема
воздуха к стандартным условиям
;
;
;
;
;
;
;
;
.
По формуле (11) рассчитываем средние
концентрации для каждой операции
;

.
По результатам определения средних
концентраций за операцию и длительности операции рассчитываем среднесменную
концентрацию (
) как средневзвешенную величину за
смену по формуле (12)
Таблица 5 - Исходные данные
|
Наименование
этапа производственного процесса
|
Длительность
этапа производственного процесса, Т, мин
|
Длительность
отбора разовой пробы, t, мин
|
Концентрация
вещества в пробе, K, Произведение
концентрации на время, Средняя концентрация за операцию, ,
|
|
|
|
Этап
1
|
120
|
10
|
6,44
|
64,4
|
6,76
|
|
|
30
|
7,7
|
231
|
|
|
|
11
|
6,5
|
71,5
|
|
|
|
10
|
4,6
|
46
|
|
|
Этап
2
|
120
|
21
|
6,3
|
132,3
|
6,54
|
|
|
35
|
6
|
210
|
|
|
|
14
|
8,16
|
114,24
|
|
|
|
13
|
6,7
|
87,1
|
|
Определим среднесменную
концентрацию магнезитовой пыли в дозаторной магнезита.
Рассчитываем концентрацию пыли
для каждой пробы по формуле (9), для этого по формуле (10) приведём объема
воздуха к стандартным условиям
;
;
;
;
;
;
;
;
.
По формуле (11) рассчитываем средние
концентрации для каждой операции
;

По результатам определения средних
концентраций за операцию и длительности операции рассчитываем среднесменную
концентрацию (
) как средневзвешенную величину за
смену по формуле (12)
.
Таблица 6 - Исходные данные
|
Наименование
этапа производственного процесса
|
Длительность
этапа производственного процесса, Т, мин
|
Длительность
отбора разовой пробы, t, мин
|
Концентрация
вещества в пробе, K, Произведение
концентрации на время, Средняя концентрация за операцию, ,
|
|
|
|
1
|
2
|
3
|
4
|
5
|
6
|
|
Этап
1
|
120
|
11
|
2,3
|
25,3
|
3,16
|
|
|
29
|
3,22
|
93,38
|
|
|
|
12
|
3,25
|
39
|
|
|
|
10
|
3,85
|
38,5
|
|
|
Этап
2
|
120
|
19
|
3,15
|
59,85
|
4,47
|
|
|
33
|
5,08
|
167,64
|
|
|
|
13
|
5
|
65
|
|
|
|
11
|
4,35
|
47,85
|
|
По результатам измерений и
расчетов составляется протокол, представленный в приложении 6, измерений и
оценки условий труда при воздействии аэрозолей преимущественно фиброгенного
действия (АПФД), в котором дается заключение о классе условий труда.
2.9 Микроклимат
Микроклимат производственных
помещений - метеорологические условия внутренней среды помещений, которые
определяются действующими на организм человека сочетаниями температуры,
влажности, скорости движения воздуха и теплового излучения; комплекс физических
факторов, оказывающих влияние на теплообмен человека с окружающей средой, на
тепловое состояние человека и определяющих самочувствие, работоспособность
<#"863474.files/image100.gif">) и
температуры внутри зачерненного шара (
).
Температура внутри зачерненного шара
измеряется термометром, резервуар которого помещен в центр зачерненного полого
шара;
отражает влияние температуры
воздуха, температуры поверхностей и скорости движения воздуха. Зачерненный шар
должен иметь диаметр 90 мм, минимально возможную толщину и коэффициент
поглощения 0,95. Точность измерения температуры внутри шара
0,5 °С.
ТНС - индекс рассчитывается по
уравнению
|
(13)
|
|
Рассчитаем
ТНС - индекс для теплого времени года.
Склад
мокрого хранения коагулянта:
°С;
°С;
°С.
Дозаторная магнезита:
°С;
°С;
°С.
Площадка гашения извести:
°С;
°С;
°С.
По результатом расчетов и измерений
данные заносятся в таблицы и составляется протокол измерений и оценки условий
труда по показателям микроклимата, представленный в приложении Б и В, в котором
дается заключение о классе труда.
3. ОЦЕНКА
ТРАВМОБЕЗОПАСНОСТИ РАБОЧИХ МЕСТ
Травмобезопасность
- соответствие рабочих мест требованиям безопасности труда, исключающим
травмирование работающих в условиях, установленных нормативными праве актами по
охране труда.
Причинами
возникновения травм являются: низкий уровень механизации технологических
процессов, нерациональное или неприспособленное, неисправное оборудование,
захламленность и беспорядок в рабочих помещениях, нерациональные и неисправные
средства индивидуальной защиты, слабое ознакомление с правилами по охране
труда. Чаще получают травмы рабочие, которые имеют недостаточно опыта или не
соблюдающие правил по охране труда. Случайными причинами являются: падение с
высоты, падение тяжестей, отлетание искр и др.
Профилактика травм:
- максимальная механизация и
автоматизация технологических процессов;
технологические процессы должны
сокращать до минимума встречные или перекрещивающиеся грузопотоки.
Технологическое оборудование и инструменты должны полностью соответствовать
назначению и находиться в полной исправности;
движущиеся и вращающиеся детали
машин и агрегатов, места возможного соприкосновения с горячими поверхностями,
едкими жидкостями подлежат ограждению;
все электрооборудование
обязательно заземляется. Необходимо следить за изоляцией электропроводов,
охраняя ее от повреждений;
хорошее освещение, поддержание
порядка на рабочем месте;
рабочие должны бесперебойно
снабжаться исправными индивидуальными защитными средствами и спецодеждой;
все работающие проходят
обязательный инструктаж по технике безопасности.
Основными объектами оценки
травмобезопасности рабочих мест являются:
-
производственное оборудование;
приспособления
и инструменты;
обеспеченность
средствами обучения и инструктажа.
Оценка
производственного оборудования, приспособлений (инструмента производится на
основе действующих и распространяющихся на них нормативных правовых актов по
охране труда (государственных и отраслевых стандартов, правил по охране труда,
типовых инструкций по охране труда и др.).
Перед
оценкой травмобезопасности рабочих мест проверяется наличие, правильность
ведения и соблюдение требований нормативных документов в части обеспечения
безопасности труда.
Оценка
травмобезопасности проводится путем проверки соответствия производственного
оборудования, приспособлений и инструмента, а также средств обучения и
инструктажа требованиям нормативных правовых актов. При этом необходимо
учитывать наличие сертификатов безопасности установленного образца на
производственное оборудование.
При оценке
травмобезопасности проводятся пробные пуски и остановки производственного
оборудования с соблюдением требований безопасности.
По
результатам оценки травмобезопасности рабочего места в протоколе приводятся
краткие выводы. В них указывается, каким пунктам норм, правил и стандартов не
соответствует оцениваемое рабочее место, а также указываются должности,
фамилии, имена, отчества и подписи лиц, проводивших оценку.
Выводы
результатов оценки травмобезопасности рабочего места вносятся в Карту
аттестации рабочих мест по условиям труда.
Аппаратчику
по приготовлению химреагенов соответствует 2 класс условий труда, т.е.
допустимый.
4. ОЦЕНКА
ОБЕСПЕЧЕННОСТИ РАБОТНИКОВ СРЕДСТВАМИ ИНДИВИДУАЛЬНОЙ ЗАЩИТЫ
На ряде предприятий существуют
такие виды работ или условия труда, при которых работающий может получить
травму или иное воздействие, опасное для здоровья. Еще более опасные условия
для людей могут возникнуть при авариях и ликвидации их последствий. В этих
случаях для защиты человека необходимо применять средства индивидуальной защиты
(СИЗ). Их использование должно обеспечивать максимальную безопасность, а
неудобства, связанные с их применением, должны быть сведены к минимуму. Это
достигается соблюдением инструкций по их применению. Последние регламентируют,
когда, почему и как должны применяться СИЗ, каков должен быть уход за ними.
При выполнении ряда
производственных операций необходимо носить спецодежду (костюмы, комбинезоны и
др.), сшитую из специальных материалов для обеспечения безопасности от
воздействий различных веществ и материалов, с которыми приходится работать,
теплового и других излучений. Требования, предъявляемые к спецодежде,
заключаются в обеспечении наибольшего комфорта для человека, а также желаемой
безопасности. Во избежание травм стоп и пальцев ног, а также попадания горячих
материалов на стопы необходимо носить защитную обувь (сапоги, ботинки). Для
защиты рук необходимо использовать специальные рукавицы или перчатки.
Для предохранения от вредных
механических, химических и лучевых воздействий необходимы средства защиты глаз
и лица. Эти средства применяют при выполнении следующих работ: распылении,
опрыскивании, сварке, - а также при использовании едких жидкостей, вредном
тепловом воздействии и др. Эти средства выполняют в виде очков или щитков. В
некоторых ситуациях средства защиты глаз применяют вместе со средствами защиты
органов дыхания, например, специальные головные уборы.
Средства защиты органов слуха
используют в шумных производствах, при обслуживании энергоустановок и т. п.
Существуют различные типы средств защиты органов слуха: беруши и наушники.
Беруши делают из различных материалов, при использовании их втыкают в уши.
Наушники состоят из двух чашечек, соединенных дужкой. Одноразовые беруши
следует использовать только один раз, беруши и наушники многоразового использования
требуют тщательного ухода, содержания в чистоте и своевременного выявления
дефектов.
Средства защиты органов дыхания
предназначены для того, чтобы предохранить от вдыхания и попадания в организм
человека вредных веществ (пыли, пара, газа) при проведении различных
технологических процессов. При подборе средств индивидуальной защиты органов
дыхания (СИЗОД) необходимо знать следующее: с какими веществами приходится
работать; какова концентрация загрязняющих веществ; сколько времени приходится
работать; в каком состоянии находятся эти вещества: в виде газа, паров или
аэрозоли; существует ли опасность кислородного голодания; каковы физические
нагрузки в процессе работы.
Существует два типа средств
защиты органов дыхания: фильтрующие и изолирующие. Фильтрующие подают в зону
дыхания очищенный от примесей воздух рабочей зоны, изолирующие - воздух из
специальных емкостей или из чистого пространства, расположенного вне рабочей
зоны.
Изолирующие средства защиты
должны применяться в следующих случаях: в условиях возникновения недостатка
кислорода во вдыхаемом воздухе; в условиях загрязнения воздуха в больших
концентрациях или в случае, когда концентрация загрязнения неизвестна; в
условиях, когда нет фильтра, который может предохранить от загрязнения; в случае,
если выполняется тяжелая работа, когда дыхание через фильтрующие СИЗОД
затруднено из-за сопротивления фильтра.
В случае, если нет
необходимости в изолирующих средствах защиты, нужно использовать фильтрующие
средства. Преимущества фильтрующих средств заключаются в легкости, свободе
движений для работника; простоте решения при смене рабочего места.
Средства Индивидуальной Защиты
Кожи (СИЗК). Это защитная одежда, предохраняющая рабочих от попадания на кожу
различных веществ от температурных воздействий (например, битум, горячие
асфальтобетонные смеси, нагретые части машин и оборудования) для предохранения
от повреждений кожи.
Кроме оговорённых выше средств
индивидуальной защиты, согласно [6] устанавливаются следующие типовые нормы
выдачи специальной одежды, обуви и других средств индивидуальной защиты для
аппаратчика по приготовлению химреагентов:
костюм суконный;
сапоги резиновые;
респиратор УК 2;
очки защитные;
куртка на утепляющей прокладке.
Дополнительные:
каска;
костюм хлопчатобумажный;
перчатки резиновые;
ботинки женские КЩС.
Обеспечение личного состава
работающих СИЗ и практическое обучение правильному применению и пользованию
этими средствами является важным этапом в комплексе защитных мероприятий. Весь
комплекс этих мероприятий направлен на то, чтобы максимально снизить
вероятность потерь и поражения людей, работающих на опасных для здоровья видах
работ.
Оценка обеспеченности
работников СИЗ оформляется протоколом в соответствии с приложением К к
Положению по аттестации рабочих мест.
5. ОПРЕДЕЛЕНИЕ
КЛАССА УСЛОВИЙ ТРУДА
Исходя из гигиенических
критериев, условия труда подразделяются на 4 класса: оптимальные, допустимые,
вредные и опасные.
Оптимальные условия труда (1
класс) - такие условия, при которых сохраняется здоровье работающих и создаются
предпосылки для поддержания высокого уровня работоспособности. Оптимальные
нормативы производственных факторов установлены для микроклиматических
параметров и факторов трудового процесса. Для других факторов условно за
оптимальные принимаются такие условия труда, при которых неблагоприятные
факторы отсутствуют либо не превышают уровни, принятые в качестве безопасных
для населения.
Допустимые условия труда (2
класс) характеризуются такими уровнями факторов среды и трудового процесса,
которые не превышают установленных гигиенических нормативов для рабочих мест, а
возможные изменения функционального состояния организма восстанавливаются во
время регламентированного отдыха или к началу следующей смены и не должны
оказывать неблагоприятного действия в ближайшем и отдаленном периоде на
состояние здоровья работающих и их потомство. Допустимые условия труда условно
относят к безопасным.
Вредные условия труда (3 класс)
характеризуются наличием вредных производственных факторов, превышающих
гигиенические нормативы и оказывающих неблагоприятное действие на организм
работающего и/или его потомство.
Вредные условия труда по
степени превышения гигиенических нормативов и выраженности изменений в
организме работающих подразделяются на 4 степени вредности:
степень 3 класса (3.1) - условия
труда характеризуются такими отклонениями уровней вредных факторов от
гигиенических нормативов, которые вызывают функциональные изменения,
восстанавливающиеся, как правило, при более длительном (чем к началу следующей
смены) прерывании контакта с вредными факторами и увеличивают риск повреждения
здоровья;
степень 3 класса (3.2) - уровни
вредных факторов, вызывающие стойкие функциональные изменения, приводящие в
большинстве случаев к увеличению производственно обусловленной заболеваемости
(что проявляется повышением уровня заболеваемости с временной утратой
трудоспособности и, в первую очередь, теми болезнями, которые отражают
состояние наиболее уязвимых органов и систем для данных вредных факторов),
появлению начальных признаков или легких (без потери профессиональной
трудоспособности) форм профессиональных заболеваний, возникающих после
продолжительной экспозиции (часто после 15 и более лет);
степень 3 класса (3.3) -
условия труда, характеризующиеся такими уровнями вредных факторов, воздействие
которых приводит к развитию, как правило, профессиональных болезней легкой и
средней степеней тяжести (с потерей профессиональной трудоспособности) в
периоде трудовой деятельности, росту хронической
(производственно-обусловленной) патологии, включая повышенные уровни
заболеваемости с временной утратой трудоспособности;
степень 3 класса (3.4) -
условия труда, при которых могут возникать тяжелые формы профессиональных
заболеваний (с потерей общей трудоспособности), отмечается значительный рост
числа хронических заболеваний и высокие уровни заболеваемости с временной
утратой трудоспособности;
Опасные (экстремальные) условия
труда (4 класс) характеризуются уровнями производственных факторов, воздействие
которых в течение рабочей смены (или ее части) создает угрозу для жизни,
высокий риск развития острых профессиональных поражений, в т.ч. и тяжелых форм.
Измерение и оценка факторов
производственной среды и трудового процесса (контроль за условиями труда)
работающих проводится для:
установления соответствия
фактических уровней вредных факторов гигиеническим нормативам и отнесения
условий труда к определенному классу вредности и опасности как отдельно по
каждому фактору, так и при их сочетании;
обоснования использования
средств индивидуальной защиты;
установления связи состояния
здоровья работающих с условиями труда;
разработки мероприятий по
оздоровлению условий труда
Определение класса условий
труда по вредным веществам химической природы: класс 3.1 фактическое значение
превышает установленные нормам и такие условия труда могут привести к форм
профессиональных заболеваний, возникающих после продолжительной экспозиции
(часто после 15 и более лет);
Определение класса условий
труда шуму: класс 3.1 т.к. фактическое значение шума превышает установленные
нормам и такие условия труда могут вызвать стойкие функциональные нарушения,
приводящие в большинстве случаев к росту заболеваемости, повышению частоты
общей заболеваемости.
Определение класса условий
труда по освещенности: класс 2 т.к. фактическое значение освещенности не
превышает установленные нормы и такие условия труда подходят для рабочей -
профессиональной деятельности.
Итоговый класс 3.2, т.к. более
3 факторов производственной среды, тяжести и напряженности трудового процесса
отнесены к классу 3.1, а остальные показатели имеют оценку 2 класса.
Таблица 7 - Общая оценка
фактического состояния условий труда на рабочих местах в химическом цехе
|
Наименование
факторов оценки
|
Класс
условий труда
|
|
Химический
|
3.1
|
|
АПФД
|
3.1
|
|
Шум
|
3.1
|
|
Микроклимат
(в т. ч. холодный - 2; теплый - 3.1)
|
3.1
|
|
Освещение
|
2
|
|
Тяжесть
труда (трудового процесса)
|
3.1
|
|
Напряженность
труда (трудового процесса)
|
2
|
|
Общая
оценка условий труда
|
3.2
|
Итоговый класс 3.2, т.к. более
3 факторов производственной среды, тяжести и напряженности трудового процесса
отнесены к классу 3.1, а остальные показатели имеют оценку 2 класса.
6. ЗАКЛЮЧЕНИЕ О
РЕЗУЛЬТАТАХ АТТЕСТАЦИИ
В исследуемом производстве
выявлены: превышения по некоторым факторам, в частности по шуму, вредным
химическим веществам, АПФД, микроклимату и по тяжести трудового процесса.
Определён класс по опасности труда 3.2, т.к. более 3 факторов производственной
среды, тяжести и напряженности трудового процесса отнесены к классу 3.1, а
остальные показатели имеют оценку 2 класса.
Следует учитывать, что работа
аппаратчика по приготовлению химреагентов является тяжёлым условием труда, а
некоторые факторы могут постоянно меняться (шум, химические вещества,
микроклимат). Влияние этих факторов можно уменьшить путём использования более
современного оборудования. А следовательно, и уменьшилось бы влияние на них
некоторых негативных факторов (шум, химические вещества, микроклимат).
Производство признано
аттестованным.
7. ПЛАН МЕРОПРИЯТИЙ
ПО УЛУЧШЕНИЮ И ОЗДОРОВЛЕНИЮ УСЛОВИЙ ТРУДА
В соответствии с действующим
законодательством обязанности по обеспечению безопасных условий охраны труда в
организации возлагаются на работодателя.
Для осуществления общественного
контроля за выполнением работодателем требований законодательных и нормативных
правовых актов по охране труда в организациях согласно законодательству могут
быть выбраны уполномоченные (доверенные) лица по охране труда профессиональных
союзов и (или) иных уполномоченных работниками представительных органов.
В организации должно быть
организовано проведение проверок, контроля и оценки состояния охраны и условий
безопасности труда, включающих следующие уровни и формы проведения контроля:
- постоянный контроль
работниками исправности оборудования, приспособлений, инструмента, проверка
наличия и целостности ограждений, защитного заземления и других средств защиты
до начала работ и в процессе работы на рабочих местах согласно инструкциям по
охране труда;
периодический оперативный
контроль, проводимый руководителями работ и подразделений предприятия согласно
их должностным обязанностям;
выборочный контроль состояния
условий и охраны труда.
Мероприятия по борьбе с
вредными химическими веществами:
циркуляция свежего воздуха;
применение специальных
фильтрующих элементов;
применение спец - одежды;
применение изолирующих
противогазов.
Мероприятия по борьбе с шумом:
изоляция источника шума
(применение защитных кожухов, экранов);
совершенствование
технологического оборудования (использование современной техники и ручного
инструмента с пониженным уровнем шума);
- использование индивидуальных
средств защиты органов слуха (беруши, наушники).
Беруши позволяют снижать
уровень шума на 10 - 20 дБ, наушники 20 - 30 дБ.
Освещение.
При работе в темное время
суток, а также в условиях недостаточной освещенности необходимо использовать
искусственное освещение. ПДУ 200 лк.
Главными мероприятиями по
снижению физических перегрузок до ПДУ являются ликвидация ручных операций,
уменьшение темпа работы, борьба с другими производственными факторами, а также
лечебно-профилактические мероприятия (предварительные перед поступлением на
работу и периодические медицинские осмотры).
Работодатель должен обеспечить
работников санитарно-бытовыми помещениями (гардеробными, сушилками для одежды и
обуви, душевыми, помещениями для приема пищи, отдыха и обогрева и проч.)
согласно соответствующим нормам и правилам и коллективному договору или
тарифному соглашению.
8. ОФОРМЛЕНИЕ КАРТЫ
АТТЕСТАЦИИ РАБОЧИХ МЕСТ ПО УСЛОВИЯМ ТРУДА
КАРТА АТТЕСТАЦИИ
рабочего места по условиям
труда: Аппаратчика по приготовлению химреагентов 3р.
Наименование организации:
Адрес организации:
Наименование производственного
объекта:
Наименование подразделения: Химический
цех
Наименование участка (бюро,
сектор): Отсутствует
Количество о номера аналогичных
рабочих мест: отсутствуют
Строка 010. Выпуск ЕТКС, КС: 9
Строка 020. Количество
работающих:
на одном РМ 2
на аналогичном РМ / всего -
/ 2
из них женщин 2
Строка 030. Оценка условий
труда:
по степени вредности и (или)
опасности факторов производственной среды и трудового процесса
Таблица 8 - Класс условий труда
|
Наименование
факторов оценки
|
Класс
условий труда
|
|
Химический
|
3.1
|
|
АПФД
|
3.1
|
|
Шум
|
3.1
|
|
Микроклимат
(в т. ч. холодный - 2; теплый - 3.1)
|
3.1
|
|
Освещение
|
2
|
|
Тяжесть
труда (трудового процесса)
|
3.1
|
|
Напряженность
труда (трудового процесса)
|
2
|
|
Общая
оценка условий труда
|
3.2
|
- по травмобезопасности: 2
(допустимый)
по обеспеченности СИЗ: соответствует
Строка 040. Гарантии и
компенсации работникам, занятым на тяжелых работах, работах с вредными и (или)
опасными условиями труда
Строка 050. Периодичность
медицинских осмотров
Строка 060. Рекомендуемые
режимы труда и отдыха
а) регламентируемые перерывы
(количество, продолжительность) В соответствии с графиком работы
организации
Строка 070. Рекомендации по
подбору работников:
возможность применения труда:
а) женщин Да
б) лиц в возрасте до 18 лет Нет
(СанПиН 2.4.6.2553-09, п. 4.3)
Строка 080. Рекомендации по
улучшению условий труда, необходимость дополнительных исследований:
Строка 090. Заключение
аттестационной комиссии
Рабочее место аттестовано:
по факторам производственной
среды и трудового процесса с классом 3.2
по травмобезопасности: 2
(допустимый)
по обеспеченности СИЗ: соответствует
Председатель аттестационной
комиссии:
Члены аттестационной комиссии:
С результатами условий труда
ознакомлен(ы)
СПИСОК ИСПОЛЬЗОВАННЫХ
ИСТОЧНИКОВ
1. Руководство Р 2.2.2006-05. «Руководство по
гигиенической оценке факторов рабочей среды и трудового процесса. Критерии и
классификация условий труда». Утв. Главным государственным санитарным врачом
России 29.07.05.
. ГН 2.2.5.1313-03. “Предельно допустимые
концентрации вредных веществ в воздухе рабочей зоны”.
. ГН 2.2.5.2308-07. “Ориентировочные безопасные
уровни воздействия вредных веществ в воздухе рабочей зоны”.
. СанПиН 2.2.4.548-96. Гигиенические требования
к микроклимату производственных помещений.
. ГОСТ 29335-92 и 29338-92. "Костюмы
мужские и женские для защиты от пониженных температур. Технические
условия".
. Постановление Минтруда России от 16.12.1997 N
63 (ред. от 05.05.2012) "Об утверждении Типовых отраслевых норм бесплатной
выдачи работникам специальной одежды, специальной обуви и других средств
индивидуальной защиты".
7. МУ 2.2.4.706-98/МУ ОТ РМ
01-98. 2.2.4. Физические факторы производственной среды. Оценка освещения
рабочих мест. Методические указания.
. ГОСТ
12.1.050-86 «ССБТ. Методы измерения шума на рабочих местах».
. СН 2.2.4/2.1.8.562-96. «Шум
на рабочих местах, в помещениях жилых, общественных зданий и на территории
жилой застройки».
. МУ ОТ РМ 01-98 «Оценка
освещения рабочих мест».
. СНиП 23-05-95 «Естественное и
искусственное освещение».
. ГОСТ 24940-96 «Здания и
сооружения. Методы измерения освещенности».
ПРИЛОЖЕНИЕ
А
ПРОТОКОЛ № 1
измерений и оценки
условий труда при воздействии шума
Аппаратчик по
приготовлению химреагентов 3р.
Дата проведения измерений:
07.02.2011
. Наименование организации:
.1. Организация: ООО
«ЛУКОЙЛ-Кубаньэнерго»
.2. Подразделение: Химический
цех
. Сведения о средствах
измерения: Анализатор шума и вибрации SVAN
949, заводской №6088.
. НД, устанавливающие метод
проведения измерений и оценок и регламентирующие ПДК, ПДУ, нормативные значения
измеряемого и оцениваемого фактора: ГОСТ 12.1.050-86 «ССБТ. Методы измерения
шума на рабочих местах», СН 2.2.4/2.1.8.562-96. «Шум на рабочих местах, в
помещениях жилых, общественных зданий и на территории жилой застройки»,
Руководство Р 2.2.2006-05, утв. Главным государственным санитарным врачом РФ
29.07.2005 г.
Таблица 9 - Фактические и
нормативные значения измеряемых параметров
|
Рабочая
зона (место измерения)
|
Время
пребывания, %
|
Уровни
звукового давления в дБ в октавных полосах со среднегеометрическими
частотами, Гц
|
Уровень
звука, дБА
|
|
|
31,5
|
63
|
125
|
250
|
500
|
1000
|
2000
|
4000
|
8000
|
|
|
1
|
2
|
3
|
4
|
5
|
6
|
7
|
8
|
9
|
10
|
11
|
12
|
---
|
107
|
95
|
87
|
82
|
78
|
75
|
73
|
71
|
69
|
80
|
|
Склад
мокрого хранения коагулянта
|
25
|
70
|
70
|
74
|
76
|
74
|
71
|
70
|
65
|
69
|
78
|
|
Дозаторная
магнезита
|
25
|
71
|
67
|
65
|
67
|
68
|
77
|
75
|
69
|
66
|
80
|
|
Площадка
гашения извести
|
25
|
80
|
74
|
69
|
62
|
62
|
65
|
66
|
69
|
70
|
76
|
|
ХВО-1
машзал
|
25
|
80
|
81
|
84
|
84
|
84
|
83
|
79
|
74
|
68
|
85
|
|
Эквивалентный
уровень звука
|
100
|
|
|
|
|
|
|
|
|
|
81
|
. Заключение: класс условий
труда - 3.1
ПРИЛОЖЕНИЕ Б
ПРОТОКОЛ № 2
измерений и оценки условий
труда по показателям микроклимата
Аппаратчик по
приготовлению химреагентов 3р.
Дата проведения измерений:
07.02.2011
. Наименование организации:
.1. Организация: ООО
«ЛУКОЙЛ-Кубаньэнерго»
.2. Подразделение: Химический
цех
. Сведения о средствах
измерения: Метеоскоп, заводской № 44609; шаровой термометр (зачерненный шар),
заводской № 26110.
. НД, устанавливающие метод
проведения измерений и оценок и регламентирующие ПДК, ПДУ, нормативные значения
измеряемого и оцениваемого фактора: СанПиН 2.2.4.548-96 Гигиенические
требования к микроклимату производственных помещений, Руководство Р
2.2.2006-05, утв. Главным государственным санитарным врачом 29.07.2005 г.
Таблица 10 - Фактические и
нормативные значения измеряемых параметров
|
Наименование
фактора (рабочей зоны)
|
Фактическое
значение
|
Значение
по нормам
|
Класс
условий труда
|
Время
пребывания, %
|
|
1
|
2
|
3
|
4
|
5
|
|
Склад
мокрого хранения коагулянта
|
|
Категория
- 3.125
|
|
|
|
Температура
воздуха, гр. С
|
16
|
17-23
|
3.1
|
|
|
Скорость
движения воздуха, 0,10-0,21
|
|
|
|
|
|
Влажность
воздуха, %
|
37
|
15-75
|
2
|
|
|
Дозаторная
магнезита
|
|
Категория
- 225
|
|
|
|
Средняя
температура, гр. С
|
18
|
-8,4
|
2
|
|
|
Площадка
гашения извести
|
|
Категория
- 225
|
|
|
|
Средняя
температура, гр. С
|
5
|
-4,5
|
2
|
|
.
Заключение: класс условий труда - 2
ПРИЛОЖЕНИЕ В
ПРОТОКОЛ № 3
измерений и оценки
условий труда по показателям микроклимата
Аппаратчик по
приготовлению химреагентов 3р.
Дата проведения измерений:
07.09.2011
. Наименование организации:
.1. Организация: ООО
«ЛУКОЙЛ-Кубаньэнерго»
.2. Подразделение: Химический
цех
. Сведения о средствах
измерения: Метеоскоп, заводской № 44609; шаровой термометр (зачерненный шар),
заводской № 26110.
. НД, устанавливающие метод
проведения измерений и оценок и регламентирующие ПДК, ПДУ, нормативные значения
измеряемого и оцениваемого фактора: СанПиН 2.2.4.548-96 Гигиенические
требования к микроклимату производственных помещений, Руководство Р 2.2.2006-05,
утв. Главным государственным санитарным врачом 29.07.2005 г.
Таблица 11 - Фактические и
нормативные значения измеряемых параметров
|
Наименование
фактора (рабочей зоны)
|
Фактическое
значение
|
Значение
по нормам
|
Класс
условий труда
|
Время
пребывания, %
|
|
1
|
2
|
3
|
4
|
5
|
|
Склад
мокрого хранения коагулянта
|
|
Категория
- 225
|
|
|
|
ТНС
- индекс, гр. С
|
21,9
|
20,5-25,1
|
2
|
|
|
Дозаторная
магнезита
|
|
Категория
- 225
|
|
|
|
ТНС
- индекс, гр. С
|
24
|
20,5-25,1
|
2
|
|
|
Температура
воздуха, гр. С
|
27,6
|
18-27
|
|
|
|
Площадка
гашения извести
|
|
Категория
- 3.225
|
|
|
|
ТНС
- индекс, гр. С
|
25,9
|
20,5-25,1
|
3.2
|
|
|
Температура
воздуха, гр. С
|
28
|
18-27
|
|
|
.
Заключение: класс условий труда - 3.1
ПРИЛОЖЕНИЕ
Г
ПРОТОКОЛ № 4
измерений и оценки условий труда при воздействии химического фактора
Аппаратчик по
приготовлению химреагентов 3р.
Дата проведения измерений:
07.02.2011
. Наименование организации:
.1. Организация: ООО
«ЛУКОЙЛ-Кубаньэнерго»
.2. Подразделение: Химический
цех
. Сведения о средствах
измерения: Метеоскоп, заводской № 44609; фотометр фотоэлектрический «КФК-3»,
зав. № 9600354, ПУ-4Э, зав. № 3351.
. НД, устанавливающие метод
проведения измерений и оценок и регламентирующие ПДК, ПДУ, нормативные значения
измеряемого и оцениваемого фактора: Руководство Р 2.2.2006-05, утв. Главным
государственным санитарным врачом 29.07.2005 г. «Предельно допустимые
концентрации (ПДК) вредных веществ в воздухе рабочей зоны» ГН 2.2.5.1313-03.,
МУ № 1641-77 «Методические указания на на турбидиметрическое определение
аэрозоля серной кислоты в воздухе».
Таблица 12 - Фактические и
нормативные значения измеряемых параметров
|
Наименование
фактора (рабочей зоны)
|
Фактическое
значение концентрации, Допустимое значение концентрации, Особенность действия на
организм*Время пребывания, %Класс условий труда
|
|
|
|
|
|
ХВО-1
|
|
|
|
25
|
|
|
Серная
кислота+
|
1,04
|
1
|
раздражающее
действие
|
|
3.1
|
* -
указывает эффект воздействия, соответствующий наиболее высокой степени вредности
.
Заключение: класс условий труда - 3.1
ПРИЛОЖЕНИЕ Д
ПРОТОКОЛ № 5
измерений и оценки
условий труда по показателям световой среды
Аппаратчик по
приготовлению химреагентов 3р.
Дата проведения измерений:
07.02.2011
. Наименование организации:
.1. Организация: ООО
«ЛУКОЙЛ-Кубаньэнерго»
.2. Подразделение: Химический
цех
. Сведения о средствах
измерения: Пульсметр - люксметр «Аргус - 07», зав. № 223; Яркометр «Аргус -
02», зав. № 327.
. НД, устанавливающие метод
проведения измерений и оценок и регламентирующие ПДК, ПДУ, нормативные значения
измеряемого и оцениваемого фактора: МУ ОТ РМ 01-98 «Оценка освещения рабочих
мест», СНиП 23-05-95 «Естественное и искусственное освещение», ГОСТ 24940-96
«Здания и сооружения. Методы измерения освещенности».
Таблица 13 - Характеристика
осветительного оборудования
|
Рабочая
зона
|
Тип
светильников
|
Тип
ламп
|
Мощность
ламп, Вт
|
Высота
подвеса, м
|
Доля
негорящих ламп, %
|
|
Склад
мокрого хранения коагулянта
|
с
рассеивателем
|
ЛЛ
|
40
|
3.0
|
50
|
|
Дозаторная
магнезита
|
с
рассеивателем
|
ЛЛ
|
40
|
3.0
|
10
|
|
ХВО-1
машзал
|
с
рассеивателем
|
ЛН
|
100
|
2.5
|
0
|
Таблица 14 -
Фактические и нормативные значения измеряемых параметров
|
Наименование
измеряемых параметров, рабочей поверхности
|
Фактическое
значение
|
Значение
по нормам
|
Класс
условий труда
|
Время
пребывания, %
|
|
1
|
2
|
3
|
4
|
5
|
|
Склад
мокрого хранения коагулянта
|
|
Разряд
- 25
|
|
|
|
КЕО,
%
|
0,6
|
0,5
|
2
|
|
|
Освещенность
рабочей поверхности (общая), лк
|
58
|
50
|
2
|
|
|
Дозаторная
магнезита
|
|
Разряд
- 25
|
|
|
|
КЕО,
%
|
0,18
|
0,5
|
3.1
|
|
|
Освещенность
рабочей поверхности (общая), лк
|
50
|
50
|
2
|
|
|
ХВО-1
машзал
|
|
Разряд
- 25
|
|
|
|
КЕО,
%
|
0,23
|
0,5
|
3.1
|
|
|
Освещенность
рабочей поверхности (общая), лк
|
52
|
200
|
3.1
|
|
.
Заключение: класс условий труда - 2
ПРИЛОЖЕНИЕ
Е
ПРОТОКОЛ № 6
измерений и оценки
условий труда при воздействии аэрозолей преимущественно фиброгенного действия
(АПФД)
Аппаратчик по
приготовлению химреагентов 3р.
Дата проведения измерений:
07.02.2011
. Наименование организации:
.1. Организация: ООО
«ЛУКОЙЛ-Кубаньэнерго»
.2. Подразделение: Химический
цех
. Сведения о средствах
измерения: Аспиратор ПУ-4Э, зав. № 3351; весы лабораторные GR-200,
зав. № 14211769.
. НД, устанавливающие метод
проведения измерений и оценок и регламентирующие ПДК, ПДУ, нормативные значения
измеряемого и оцениваемого фактора: Руководство Р 2.2.2006-05 «Предельно допустимые
концентрации (ПДК) вредных веществ в воздухе рабочей зоны» (утв. Главным
государственным санитарным врачом России 29.07.05); ГН 2.2.5.1313-03 “Предельно
допустимые концентрации вредных веществ в воздухе рабочей зоны”.
Таблица 15 -
Фактические и нормативные значения измеряемых параметров
|
Наименование
вещества (рабочей зоны)
|
Фактическое
значение
|
Допустимое
значение
|
Особенность
действия на организм
|
Время
прибывания, %
|
Класс
условий труда
|
|
1
|
2
|
3
|
4
|
5
|
6
|
|
Площадка
гашения извести
|
|
|
|
25
|
|
|
Известняк,
26,6-/6Фиброгенное действие
|
|
|
|
|
|
|
Дозаторная
магнезита
|
|
|
|
25
|
|
|
Магнезитовая
пыль
|
13,4
|
-/4
|
Фиброгенное
действие
|
|
|
|
Среднесменные
значения концентрации:
|
|
|
|
100
|
|
|
Известняк,
6,6563.1
|
|
|
|
|
|
|
Магнезитовая
пыль
|
3,82
|
4
|
|
|
2
|
|
Суммарная
кратность превышения ПДК
|
2,06
|
1
|
|
|
3.1
|
.
Заключение: класс условий труда - 3.1
ПРИЛОЖЕНИЕ Ж
ПРОТОКОЛ № 7
оценка условий труда по
показателям тяжести трудового процесса
Аппаратчик по
приготовлению химреагентов 3р.
Дата проведения измерений:
07.02.2011
. Наименование организации:
.1. Организация: ООО
«ЛУКОЙЛ-Кубаньэнерго»
.2. Подразделение: Химический
цех
. Сведения о средствах
измерения: Секундомер механический СОСпр 2-Б заводской № 2749; динамометр
становой ДС-200, заводской № 0225; шагомер OMRON,
заводской № HJ-152R-E.
. НД, устанавливающие метод
проведения измерений и оценок и регламентирующие ПДК, ПДУ, нормативные значения
измеряемого и оцениваемого фактора: Руководство Р 2.2.2006-05 «Руководство по
гигиенической оценке факторов рабочей среды и трудового процесса. Критерии и
классификация условий труда» (утв. Главным государственным санитарным врачом
России 29.07.05).
. Краткое описание выполняемой
работы: Производит переход с рабочего на резервное оборудование по графику,
осуществляет гашение поступающей извести, обеспечивает ХВО-2 необходимым
количеством раствора коагулянта и извести. Растворять соль в емкостях мокрого
хранения, готовить концентрированный раствор коагулянта. Обеспечивает
необходимый запас магнезита в пределах суточной нормы для аппаратчиков.
Поддерживает приямки и каналы в чистоте и исправности, очищает площадку гашения
извести от надопала. Производит подготовку оборудования к ремонту, контролировать
его работу после вывода из ремонта.
Таблица 16 -
Фактические и нормативные значения измеряемых параметров
|
Наименование
вещества (рабочей зоны)
|
Фактическое
значение показателя
|
Предельно-допустимое
значение показателя
|
Класс
условий труда
|
|
1
|
2
|
3
|
4
|
|
1.
Физическая динамическая нагрузка (единицы внешней механической работы за
смену, кг м)
|
|
|
|
|
1.1.
При региональной нагрузке (с преимущественным участием мышц рук и плечевого
пояса) при перемещении груза на расстояние до 1 м:
|
|
|
|
|
для
женщин
|
до
3000
|
до
3000
|
2
|
|
1.2.
При общей нагрузке (с участием мышц рук, корпуса, ног):
|
|
|
|
|
1.2.1.
При перемещении груза на расстояние от 1 до 5 м
|
|
|
|
|
для
женщин
|
до
15000
|
до
15000
|
2
|
|
1.2.2.
При перемещении груза на расстояние более 5 м
|
|
|
|
|
для
женщин
|
до
14000
|
до
28000
|
1
|
|
2.
Масса поднимаемого и перемещаемого груза вручную кг.
|
|
|
|
|
2.1.
Подъем и перемещение (разовое) тяжести при чередовании с другой работой (до
2-х раз в час):
|
|
|
|
|
для
женщин
|
до
10
|
до
10
|
2
|
|
2.2.
Подъем и перемещение (разовое) тяжести постоянно в течении рабочей смены:
|
|
|
|
|
для
женщин
|
до
7
|
до
7
|
2
|
|
2.3.Суммарная
масса грузов, перемещаемых в течении каждого часа смены:
|
|
|
|
|
2.3.1.
С рабочей поверхности
|
|
|
|
|
для
женщин
|
до
100
|
до
350
|
1
|
|
2.3.2.
С пола
|
|
|
|
|
для
женщин
|
до
50
|
до
175
|
1
|
|
3.
Стереотипные рабочие движения (количество за смену)
|
|
|
|
|
3.1.
При локальной нагрузке (с участием мышц кистей и пальцев)
|
до
20000
|
до
40000
|
1
|
|
3.2.
При региональной нагрузке (при работе с преимущественным участием мышц рук и
плечевого пояса)
|
до
20000
|
1
|
|
4.
Статическая нагрузка - величина статической нагрузки за смену при удержании
груза, приложении усилий, кгс с.
|
|
|
|
|
4.1.
Одной рукой:
|
|
|
|
|
для
женщин
|
до
11000
|
до
22000
|
1
|
|
4.2.
Двумя руками:
|
|
|
|
|
для
женщин
|
до
42000
|
до
42000
|
2
|
|
4.3.
С участием мышц ног и корпуса:
|
|
|
|
|
для
женщин
|
до
60000
|
до
60000
|
2
|
|
5.
Рабочая поза
|
Нахождение
в позе стоя до 80% времени смены
|
Периодическое,
до 25% времени смены нахождение в неудобной (работа с поворотом туловища,
неудобным размещением конечностей) и/или фиксированной позе (невозможность
изменения взаимного положения различных частей тела относительно друг друга).
Нахождение в позе стоя до 60% времени смены.
|
3.1
|
|
6.
Наклоны корпуса
|
|
|
|
|
Наклоны
корпуса (вынужденные более 30̊), количество за смену
|
51-100
|
51-100
|
2
|
|
7.
Перемещение в пространстве, обусловленные технологическим процессом, км
|
|
|
|
|
7.1.
По горизонтали -
|
до
4
|
до
8
|
1
|
|
7.2.
По вертикали -
|
до
1
|
до
2.5
|
1
|
.
Заключение: класс условий труда - 3.1
ПРИЛОЖЕНИЕ
И
ПРОТОКОЛ № 8
оценка условий труда по показателям
напряженности трудового процесса
Аппаратчик по
приготовлению химреагентов 3р.
Дата проведения измерений:
07.02.2011
. Наименование организации:
.1. Организация: ООО
«ЛУКОЙЛ-Кубаньэнерго»
.2. Подразделение: Химический
цех
. Сведения о средствах измерения:
Секундомер механический СОСпр 2-Б заводской № 2749.
. НД, устанавливающие метод
проведения измерений и оценок и регламентирующие ПДК, ПДУ, нормативные значения
измеряемого и оцениваемого фактора: Руководство Р 2.2.2006-05 «Руководство по
гигиенической оценке факторов рабочей среды и трудового процесса. Критерии и
классификация условий труда» (утв. Главным государственным санитарным врачом
России 29.07.05).
. Краткое описание выполняемой
работы: Производит переход с рабочего на резервное оборудование по графику,
осуществляет гашение поступающей извести, обеспечивает ХВО-2 необходимым
количеством раствора коагулянта и извести. Растворять соль в емкостях мокрого
хранения, готовить концентрированный раствор коагулянта. Обеспечивает
необходимый запас магнезита в пределах суточной нормы для аппаратчиков.
Поддерживает приямки и каналы в чистоте и исправности, очищает площадку гашения
извести от надопала. Производит подготовку оборудования к ремонту,
контролировать его работу после вывода из ремонта.
Таблица 17 -
Фактические и нормативные значения измеряемых параметров
|
Показатели
напряженности трудового процесса
|
Класс
условий труда
|
|
1
|
2
|
3
|
4
|
5
|
6
|
|
1
|
2
|
3.1
|
3.2
|
3.3
|
|
1.
Интеллектуальные нагрузки
|
|
1.1
|
Содержание
работы
|
|
+
|
|
|
|
|
1.2
|
Восприятие
сигналов и их оценка
|
|
+
|
|
|
|
|
1.3
|
Распределение
функции по степени сложности задания
|
|
+
|
|
|
|
|
1.4
|
Характер
выполняемой работы
|
|
+
|
|
|
|
|
2.
Сенсорные нагрузки
|
|
2.1
|
Длительность
сосредоточенного наблюдения
|
+
|
|
|
|
|
|
2.2
|
Плотность
сигналов за 1 час работы
|
+
|
|
|
|
|
|
2.3
|
Число
объектов одновременного наблюдения
|
+
|
|
|
|
|
|
2.4
|
Размер
объекта различения при длительности сосредоточенного внимания
|
+
|
|
|
|
|
|
2.5
|
Работа
с оптическими приборами при длительности сосредоточенного наблюдения
|
+
|
|
|
|
|
|
2.6
|
Наблюдение
за экраном видеотерминала
|
+
|
|
|
|
|
|
2.7
|
Нагрузка
на слуховой анализатор
|
+
|
|
|
|
|
|
2.8
|
Нагрузка
на голосовой аппарат
|
+
|
|
|
|
|
|
3.
Эмоциональные нагрузки
|
|
3.1
|
Степень
ответственности за результат собственной деятельности. Значимость ошибки.
|
|
+
|
|
|
|
|
3.2
|
Степень
риска для собственной жизни
|
|
|
|
+
|
|
|
3.3
|
Ответственность
за безопасность других лиц
|
+
|
|
|
|
|
|
3.4
|
Количество
конфликтных производственных ситуаций за смену
|
+
|
|
|
|
|
|
4.
Монотонность нагрузок
|
|
4.1
|
Число
элементов, необходимых для реализации простого задания или многократно
повторяющихся операций
|
+
|
|
|
|
|
|
4.2
|
Продолжительность
выполнения простых заданий или повторяющихся операций
|
+
|
|
|
|
|
|
4.3
|
Время
активных действий
|
+
|
|
|
|
|
|
4.4
|
Монотонность
производственной обстановки
|
+
|
|
|
|
|
|
5.
Режим работы
|
|
5.1
|
Фактическая
продолжительность рабочего дня
|
|
+
|
|
|
|
|
5.2
|
Сменность
работы
|
+
|
|
|
|
|
|
5.3
|
Наличие
регламентированных перерывов и их продолжительность
|
|
|
+
|
|
|
|
Количество
показателей в каждом классе
|
15
|
6
|
1
|
1
|
|
|
Общая
оценка напряженности труда
|
|
+
|
|
|
|
|
|
|
|
|
|
|
|
|
|
|
|
|
.
Заключение: класс условий труда - 2
ПРИЛОЖЕНИЕ К
ПРОТОКОЛ № 9
оценки обеспечения работников
средствами индивидуальной защиты на рабочем месте
Аппаратчик по
приготовлению химреагентов 3р.
Дата проведения измерений:
07.02.2011
. Наименование организации:
.1. Организация: ООО
«ЛУКОЙЛ-Кубаньэнерго»
.2. Подразделение: Химический
цех
. Основания для выдачи (СИЗ)
работнику:
.1. обязательных (согласно
действующим нормам): п.1 Приложение № 2 к постановлению Минтруда РФ от 16
декабря 1997 г. № 63 Типовые отраслевые нормы бесплатной выдачи специальной
одежды, обуви и других средств индивидуальной защиты работникам организаций
электроэнергетической промышленности.
Таблица 18 -
Результаты оценки СИЗ
|
№
п/п
|
Перечень
СИЗ, положенных работнику согласно действующим нормам
|
Наличие
СИЗ у работников (есть, нет)
|
Соответствие
СИЗ условиям труда (соответствует, не соответствует)
|
|
1
|
2
|
3
|
4
|
|
Обязательные:
|
Есть
|
Соответствует
|
|
1
|
Костюм
суконный
|
Есть
|
Соответствует
|
|
2
|
Сапоги
резиновые
|
Есть
|
Соответствует
|
|
3
|
Респиратор
УК 2
|
Есть
|
Соответствует
|
|
4
|
Очки
защитные
|
Есть
|
Соответствует
|
|
5
|
Куртка
на утепляющей прокладке
|
Есть
|
Соответствует
|
|
Дополнительные:
|
|
|
|
6
|
Каска
|
Есть
|
Соответствует
|
|
7
|
Костюм
хлопчатобумажный
|
Есть
|
Соответствует
|
|
8
|
Перчатки
с нитриловым покрытием
|
Есть
|
Соответствует
|
|
9
|
Перчатки
резиновые
|
Есть
|
Соответствует
|
|
10
|
Перчатки
трикотажные с латексным покрытием
|
Есть
|
Соответствует
|
|
11
|
Ботинки
женские КЩС
|
Есть
|
Соответствует
|
|
12
|
Мыло
|
Есть
|
Соответствует
|
|
13
|
Защитный
крем для рук гидрофобного действия
|
Есть
|
Соответствует
|
|
14
|
Регенерирующий
восстановительный крем для рук
|
Есть
|
Соответствует
|
. Итоговая
оценка: рабочее место соответствует требованиям обеспеченности работников СИЗ.