Нормирование содержания оксидов серы в топливе и выбросах и методы их очистки

  • Вид работы:
    Реферат
  • Предмет:
    Экология
  • Язык:
    Русский
    ,
    Формат файла:
    MS Word
    133,05 Кб
  • Опубликовано:
    2014-12-25
Вы можете узнать стоимость помощи в написании студенческой работы.
Помощь в написании работы, которую точно примут!

Нормирование содержания оксидов серы в топливе и выбросах и методы их очистки

Министерство энергетики Республики Беларусь ГПО "Белтопгаз"

ГИПК "ГАЗ-ИНСТИТУТ"

Факультет повышения квалификации и переподготовки специалистов

Кафедра "Газоснабжение и местные виды топлива"








Реферат

Нормирование содержания оксидов серы в топливе и выбросах и методы их очистки


Выполнил Мороз О.А.

слушатель гр. №4






Минск 2013 г.

Содержание

оскид сера энергетический топливо

Введение

. Снижение содержания серы в топливе

2. Физико-химические способы очистки газов от оксидов серы

Список использованных источников

Введение

Газообразные соединения серы, поступающие в атмосферу, представлены оксидом серы (IV) SO2 (сернистым ангидридом), оксидом серы (VI) SO3 (серным ангидридом), сероводородом H2S, сероуглеродом CS2, а также меркаптанами CH3SH и C2H5SH.

Общее годовое поступление газообразных соединений серы в атмосферу в мире составляет 195•109 кг, из них на долю выбросов природного происхождения приходится 128•109 кг, антропогенного - 67•109 кг. Около 95% мировых выбросов SO2 приходится на Северное полушарие.

Вредное экологическое действие оказывают не только серосодержащие газы (SO2, H2S и SO3), но и композиции газов, например, SO2 + O2 + М, где М - молекула любого газа. Если в атмосфере происходит окисление SO2, то в присутствии молекул воды образуется серная кислота. Особенно интенсивно окисление сернистого ангидрида происходит в озоновом слое, поэтому в стратосфере на высоте примерно 18 км существует область с повышенной концентрацией H2SO4.

Оксид серы (IV) SO2 - бесцветный газ с острым запахом, раздражает дыхательные пути, образуя на их влажной поверхности серную и сернистую кислоты. Сернистый газ оказывает общее токсическое действие, нарушает углеводный и белковый обмен, ПДКрз - 10 мг/м3. Он составляет более 95% всех техногенных поступлений серы.

Оксид серы (IV) SO3 в значительной степени является продуктом окисления SO2 в атмосфере. Процесс окисления протекает достаточно длительно. Его осуществлению способствует наличие пыли в воздухе, которая играет роль катализатора. Серный ангидрид соединяется с влагой воздуха и образует серную кислоту. Таким образом, он является источником возникновения кислотных дождей.

Содержание серы в угле и нефти колеблется в зависимости от их вида и месторождения (в каменном угле - около 1%, в буром угле - 1,0-5,0% и более).

Выбросы за счет сжигания оцениваются (х105 т/год): уголь 100-190; нефть - 5,6-56; газ - 1-3; удобрения - 0,3-0,6; древесина - 0,6-2,3. При сжигании угля сера переходит в отходящие газы в виде оксидов серы (IV) и (VI). Доля серы, попадающей в отходящие газы при сжигании угля, зависит от температуры процесса. В современных печах лишь малая часть ее остается в золах или шлаках, а 95-98% в виде оксидов уходит в выхлоп. Отходящие газы больших электростанций, работающих на угле, содержат 0,1-0,2 об. % оксида серы (IV). Содержание оксида серы (VI) составляет около 5-8 об. % всего объема соединений серы.

Электростанция, производящая за год 800 МВт энергии, потребляет за это время около 6 млн. т угля. Если среднее содержание в нем серы составляет 1,5%, то ежегодно в атмосферу выбрасывается около 85 тыс. т серы (165 тыс. т SO2 и 5 тыс. т SO3).

В черной металлургии крупнейшими источниками выбросов SO2 являются линии агломерации руды, коксовые батареи, доменные печи и сталеплавильные установки.

В цветной металлургии SO2 получают при выплавке сульфидных руд. Самые высокие концентрации кислородных соединений серы отмечают в отходящих газах при выплавке цветных металлов. При первичном окислительном обжиге медной руды содержание серы в газовых выбросах составляет 8%, при получении и обработке штейна - 5%.

В химической промышленности значительные количества оксидов серы образуются при производстве серной кислоты.

В зависимости от содержания в газах соединений серы их подразделяют на высококонцентрированные (5-7%) и низкоконцентрированные (<1%).

Полнее и эффективнее налажена очистка высококонцентрированных выбросов. Такие отходящие газы получают на металлургических, сернокислотных производствах, установках крекинга. Гораздо хуже организована очистка низкоконцентрированных выбросов серосодержащих газов. Их получают в больших объемах при эксплуатации ТЭС.

Существует несколько направлений по ограничению выбросов оксидов серы в атмосферу.

Одно из них связано с разработкой новых технологий, увеличивающих степень использования сырья в технологическом процессе. Примером такого подхода является производство серной кислоты методом ДК/ДА. В классическом варианте производства серной кислоты контактным методом на стадии окисления SO2 в SO3 степень использования сернистого ангидрида составляет около 96%. Остальное количество SO2 уходит в отходящие газы. При внедрении технологии ДК/ДА добиваются увеличения степени окисления SO2 в SO3 до 99,5%. При этом выбросы сернистого газа сокращаются в пять-шесть раз.

Разработаны также способы производства серной кислоты из газов, которые получают при очистке нефти. Эти газы содержат 4,5-5% H2S. Способ получил название метода "мокрого катализа".

При использовании топлива, содержащего соединения серы, стремятся освободиться от этих соединений на стадии его подготовки. Например, газ Астраханского месторождения перед подачей его потребителю очищают от сероводорода (H2S переводят в элементарную серу - продукт более удобный при хранении и менее токсичный). Существуют также абсорбционный и адсорбционный методы очистки. При абсорбционном методе в качестве сорбента чаще всего используют аммиачные растворы, в адсорбционном методе в качестве адсорбента применяют активированный уголь, карбонаты щелочных металлов, искусственные сорбенты. Более подробно методы очистки от кислородных соединений серы будут рассмотрены далее.

1. Снижение содержания серы в топливе

Выбросы оксидов серы в атмосферу определяются качеством и количеством сжигаемого топлива. Содержание серы в угле и нефти колеблется в зависимости от их вида и генезиса (в каменном угле - 1%, в буром угле - 1-5%; в малосернистых сортах нефти - менее 1%; в высокосернистых сортах - до 5%, наиболее часто встречаются сорта нефти с содержанием серы около 1,5%).

При сжигании топлива 95-98% серы переходит в отходящие газы в виде SO2 и SO3 и только малая ее часть остается в золе. Отходящие газы больших электростанций, работающих на буром угле, содержат в дымовых газах 0,1-0,2% диоксида серы.

Для ограничения выбросов диоксида серы в энергетических производствах в процессах горения применяют четыре основных метода:

• использование топлива с пониженным содержанием серы;

• снижение содержания серы в топливе;

• ограничение выбросов серы в процессе горения;

• удаление оксидов серы из отходящих газов.

Наиболее простым решением является замена сернистого топлива на другой вид, содержащий меньшее количество серы. Как правило, это означает применение нефтяного топлива с более низким содержанием серы взамен бурого угля. Наиболее востребованным видом топлива является природный газ, характеризуемый минимальными выбросами твердых частиц.

Помимо диоксида серы токсичной примесью в отходящих газах может быть SO3. При сжигании угля концентрация SO3 достигает 3-5% объема газообразных соединений серы, при сжигании нефти - 6-8%.

Электростанции, производящие за год 800 МВт энергии, потребляют за это время 6 млн т бурого угля. При среднем содержании в нем серы 1,5% ежегодно в атмосферу выбрасывается 85 тыс. т серы, что составляет 165 тыс. т диоксида серы и 5 тыс. т триоксида серы.Ввиду невысокого содержания триоксида серы в отходящих газах специальных методов очистки газов от этого компонента не применяют. Считается, что его концентрация снижается при проведении очистки от других токсичных примесей в отходящих газах.

С экологической точки зрения более выгодны электростанции, работающие на жидком топливе - здесь выбросы соединений серы в два раза ниже (по сравнению с углем). Поэтому все большее предпочтение отдается жидким и газообразным топливам как основным источникам энергии.

Удаление серы из топлива. Сжигание топлива с низким содержанием серы приводит к уменьшению выбросов оксидов серы в атмосферу. Одновременно это позволяет значительно снизить выбросы соединений ванадия, обладающих высокой токсичностью. Дополнительно решается проблема защиты котельного оборудования от сернокислотной коррозии. Извлечение серы из топлива также позволяет получить ее в виде ценного продукта - элементарной серы, которая может быть использована затем для производства всех серосодержащих продуктов. Удаление соединений серы из угля осуществляется физическими, химическими и биологическими методами.

В твердом топливе сера может присутствовать в виде сульфидов - FeS2, сульфатов и серы, связанной в органические соединения. Сульфаты составляют незначительную часть соединений серы в угле. Основные трудности связаны с извлечением пиритной и органической серы. Сульфидную серу удаляют физическими методами, чаще с применением гравитационной сепарации - таким образом можно уменьшить содержание серы в топливе на 10-50%. Метод эффективен, когда колчедан вкраплен в топливо в виде крупных кусков. Установки для выделения колчедана из твердого топлива использовались на ряде ТЭЦ.

Выделение органической серы из топлива технически более сложно, и эти работы носят в основном опытный характер.

Извлечение серы из жидкого топлива проводят на нефтеперерабатывающих заводах. Существует два способа дисульфуризации жидкого топлива.

При косвенном способе часть тяжелых нефтяных остатков сначала обрабатывают путем вакуумной перегонки или селективной экстракции. В результате получают легкие фракции, которые подвергают гидрированию водородом. Процесс ведут при температуре 375-500°С и давлении 1,4 МПа в присутствии катализатора. Содержание серы в нефти снижают на 80-95%. Степень отделения серы в низкокипящих фракциях выше, чем в высококипящих фракциях.

Сера, находящаяся в топливе, образует сероводород и выделяется в газовую фазу. Полученное обессернистое топливо смешивают с основной массой и получают топливо с более низким содержанием серы. Способ хорошо разработан и не вызывает технических трудностей, но не позволяет получить топливо с содержанием серы менее 1%.

Прямой способ удаления серы предполагает обработку всей нефти, исключая стадию выделения легкой фракции. Процесс осуществляют методом каталитического гидрирования при повышенных температурах.

Техническое осуществление способа более сложное по сравнению с косвенным. Первая трудность заключается в присутствии в нефти соединений тяжелых металлов - ванадия, никеля, железа и др. Они отравляют катализатор, осаждаясь на его поверхности. Катализатор приходится менять достаточно часто. Второй трудностью является наличие в нефти тяжелых частиц - крупных органических структур с большим количеством ароматических ядер, насыщенных серой, которые трудно подвергаются гидрированию. При нагревании они образуют кокс на поверхности катализатора, снижая его активность. Для предотвращения этого явления необходимо иметь в реакторе избыток водорода и проводить процесс при высоком давлении.

Предварительно нефть должна быть освобождена от механических примесей. Поэтому приходится вводить дополнительную стадию фильтрации.

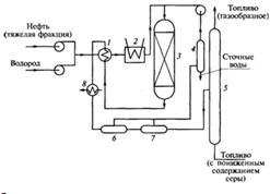
На рис.1 приведена технологическая схема гидрообессеривания. Тяжелую фракцию совместно с газом, насыщенным водородом, подают в установку под давлением 10-10,5 МПа и нагревают сначала в теплообменнике 1 за счет охлаждения продуктов, выходящих из реактора, а затем в печи 2 до температуры 360-420°С. После этого реагенты подаются в реактор 3, в котором вступают в контакт с катализатором, состоящим из сульфидов кобальта, никеля, молибдена, нанесенных на основу из оксида алюминия. Водород вступает в реакцию с соединениями серы и образует сероводород и различные углеводороды.

Рис.1. Технологическая схема гидрообессеривания сернистой нефти:

- теплообменник; 2 - печь; 3 - реактор; 4 - абсорбер сероводорода; 5 - отгонная колонна; 6, 7 - сепаратор водорода; 8 - охладитель

Продукты реакции выходят из реактора, охлаждаются в теплообменниках 1 и 8 и последовательно проходят сепараторы высокого и низкого давления 6, 7. Водород очищается от газов в абсорбере 4 и перекачивается в цикл гидроочистки, а жидкие продукты поступают в отгонную колонну 5. Жидкие продукты, выходящие из отгонной колонны, представляют собой топливо с низким содержанием серы.

Стоимость полученного топлива примерно в два раза превышает стоимость обычного топлива и требует больших затрат высококачественного водорода.

В ряде зарубежных стран переработка топлива методом обессеривания осуществляется в больших масштабах.

Конверсия топлива. Конверсия, или газификация, угля или мазута - процесс, хорошо освоенный в промышленности. Газификация заключается в частичном сжигании топлива при недостатке воздуха. Коэффициент избытка воздуха составляет 0,4-0,45. При этом в реакционном аппарате за счет теплоты химических реакций происходит повышение температуры до 1300°С. Оставшаяся несгоревшая часть топлива подвергается пиролизу. В результате образуется газ, содержащий СO2, СО, Н2, СН4, N2, H2S, и твердые продукты, состоящие из сажи и неорганической части топлива. Полученные газы охлаждают, очищают в скрубберах от твердых примесей и в щелочных абсорберах от сероводорода. Далее газ используют для технических нужд.

Преимущества метода газификации состоят в значительном снижении выбросов в атмосферу в процессе горения ряда вредных веществ; недостаток метода заключается в том, что в процессе газификации 30-50% топлива расходуется на получение высокой температуры для проведения процесса пиролиза.

В настоящее время газификацию топлива осуществляют в целях получения сырья для химической промышленности - синтез-газа, аммиака, метанола и т.д. Одновременно проводятся интенсивные исследования, особенно в США и Германии, по разработке технологий получения методом газификации топливного газа для замены нефти и природного газа.

Связывание серы в малолетучие соединения в процессе горения топлива. Уменьшение выбросов соединений серы можно достичь путем добавления веществ, связывающих серу в нелетучие соединения в зоне горения топлива.

В качестве добавок применяют тонкоизмельченный известняк, гидроксид кальция или доломит.

При температуре порядка 850°С происходит термическая диссоциация карбоната кальция.

Оксид кальция СаО вступает в реакцию с серой, содержащейся в топливе, образуя в восстановительной зоне горения сульфид кальция CaS, а в окислительной зоне - сульфат кальция CaSO4. Полученные неорганические вещества отделяют на сепараторе и направляют в отвал.

На течение процесса оказывает влияние ряд факторов: тонкость помола, температура и время пребывания частиц веществ-добавок в зоне реакции. Преимущество процесса состоит в том, что добавки связывают 10-40% оксидов азота, недостаток заключается в трудности регулирования процесса. При незначительном повышении температуры образуется "неактивная перекаленная известь", которая не в состоянии связывать диоксид серы. Если же температура падает ниже определенного уровня, то степень сорбции становится очень малой. Эффективность сорбции зависит от минералогических свойств известняка. Из-за турбулентности газового потока трудно достичь равномерного распределения продуктов в зоне реакции.

Еще один недостаток метода - малая эффективность. В промышленных условиях улавливается лишь 20-40% диоксида серы.

На рис. 2 приведена принципиальная технологическая схема сжигания мазута в кипящем слое с частицами известняка.

Измельченный известняк из бункера 2 поступает в топочное устройство котлоагрегата 3, образуя на беспровальной решетке 4 слой высотой 1,0-1,2 м. Под решетку подается воздух. В кипящем слое частиц известняка равномерно распределяется мазут. В зоне реакций находятся теплопередающие элементы котлоагрегата, поддерживающие температуру около 850°С. Часть реакционной смеси через переливное устройство 6 непрерывно удаляется в бункер 5, а из него подается в регенератор 8. Регенератор представляет собой аппарат, работающий по принципу кипящего слоя. Регенерируемый материал поступает на решетку 10, под которую подаются продукты сгорания топлива. В зоне кипящего слоя поддерживается температура на уровне 1000-1100°С.

Рис. 2. Технологическая схема сжигания сернистого мазута в кипящем слое:

- дробилка; 2 - бункер; 3 - топка котлоагрегата; 4, 10 - беспровальная решетка; 5 - бункер отработанного известняка; 6 - переливное устройство; 7 - циклон; 8 - регенератор; 9 - переливное устройство регенератора; 11 - бункер регенерированного оксида кальция и система пневмотранспорта.

Газообразные продукты, которые выходят из реактора, содержат около 10% диоксида серы.

После отделения механических примесей газ может быть использован для производства серной кислоты или элементарной серы.

Регенерированный оксид кальция через переливное устройство 9 выводится из аппарата и по пневматической системе 11 через циклон 7 подается в кипящий слой топочного устройства. Таким образом, цикл завершается.

. Физико-химические способы очистки газов от оксидов серы

Очистка дымовых газов электростанций имеет особенности, связанные с большими объемами отходящих газов - 5•106 - 6•106 м3/ч, а также с малой концентрацией в них соединений серы - 0,1-0,2%. Физико-химические методы очистки газов от соединений серы подразделяют на: адсорбционные; абсорбционные и каталитические.

Методы очистки могут быть также разделены по принципу получения утилизируемого продукта и возможности использования его в качестве вторичного сырья. По мере увеличения промышленного использования процессов десульфирования продуктов горения изменился подход к оценке отдельных методов.

Поэтому предпочтительными являются циклические процессы выделения серы, продукты которых полностью утилизируются или получаются в сухом виде и могут складироваться в отвалах без экологического риска. Наибольшее предпочтение отдают методам, которые позволяют производить серу или серную кислоту.

Адсорбционные методы. Метод Рейнлюфт наиболее известен среди адсорбционных методов.

Схема этого метода представлена на рис.3. Диоксид серы и другие примеси адсорбируются из отходящих газов на активных углесодержащих материалах.

Оксиды серы сорбируются в адсорбере 7, заполненном частицами сорбента размером 3-30 мм. Концентрация пылевых частиц в отходящих газах в течение длительного времени не должна превышать 2 г•м-3.

После насыщения адсорбент транспортируется в хранилище 6. Далее он проходит через сито 5.

Часть пылевидных частиц отделяется и сжигается. Более крупный адсорбент перемещается в десорбер 3.

Рис. 3. Функциональная схема очистки серосодержащих газов по методу Рейнлюфт:

- подогреватель газа; 2 - смеситель; 3 - десорбер; 4 - холодильник; 5 - сито; 6 - хранилище адсорбента; 7 - адсорбер

Процесс регенерации насыщенного адсорбента осуществляется в десорбере 3 при нагревании верхней части аппарата горячим газом. Сорбент перемещается в нижнюю часть десорбера, частично охлаждаясь. После полного охлаждения в холодильнике 4 сорбент возвращается в цикл адсорбции. Десорбция диоксида серы осуществляется при нагреве. Степень отделения диоксида серы достигает 90%. Одну часть газов, содержащих 40% диоксида серы, выводят из аппарата, другую подают в подогреватель 7 и далее в десорбер 3. Отходящие газы частично используют для защиты цикла адсорбции от поступления воздуха.

Процесс имеет ряд недостатков, связанных с зависимостью процесса от состава газа и воспламеняемостью адсорбента.

Процесс Хитачи, аналогичный сорбции диоксида серы, был разработан компанией "Хитачи". Насыщенный углеродсодержащий адсорбент регенерируют промывкой водой. В результате получают 15%-й раствор серной кислоты, промышленное применение которой затруднено без предварительного концентрирования.

Процесс Бергбау-Форшунг также основан на адсорбции диоксида серы углеродсодержащими адсорбентами. В качестве адсорбента используется специальный полукокс, изготовляемый в виде небольших стержней. Разработанная технология придает адсорбенту прочность, устойчивость к истиранию и повышает температуру зажигания. Адсорбция протекает при температуре около 100°С.

Регенерацию проводят термически с применением песка в качестве инертного теплоносителя и в инертной атмосфере. Продуктом очистки является газ, содержащий 40% диоксида серы.

Абсорбционные методы. Известковый метод является одним из самых разработанных абсорбционных методов. Впервые был применен в 30-х годах XX в. в Великобритании. В настоящее время широко используется в США, Японии, Швеции, Германии. В России также имеются установки подобного типа.

Метод основан на взаимодействии гидроксида или карбоната кальция с сернистой кислотой, которая образуется при растворении в воде диоксида серы.

В результате очистки получают сульфит кальция. Он имеет растворимость 0,136 г/л, образует мелкокристаллический осадок, на воздухе медленно окисляется и частично переходит в сульфат кальция.

При выделении диоксида серы происходит также очистка газа от частиц летучей золы и других примесей. Пульпа получается сложного и переменного состава. В большинстве случаев продукты нейтрализации не используют в промышленности и отправляют в отвал. При этом возможно загрязнение почвенных вод за счет растворения в них отдельных компонентов пульпы.

Известковый метод используют для топлива с содержанием серы 1-4%. Степень десульфуризации достигает 90-95%. Основные преимущества метода состоят в низких капиталовложениях, составляющих 15-20% стоимости энергетической установки, а также в малых эксплуатационных затратах. Недостаток метода - получение отходов в виде пульпы, содержащей соединения, растворимые в почвенных водах.

На рис. 4 изображена схема одного из вариантов очистки газов известняковым методом. Отходящие газы поступают в золоуловитель 2, в котором очищаются от твердых частичек золы. Затем газы направляют в скруббер 6 для очистки от диоксида серы. Скруббер орошается водой, содержащей мелко размолотый известняк. Далее газы поступают в брызгоуловитель 5, освобождаются от брызг, подогреваются 4 и выбрасываются в атмосферу.

Рис. 4. Технологическая схема очистки дымовых газов от оксида серы (ГУ) известняковым методом:

- установка для приготовления суспензии известняка; 2 - золоуловитель; 3 - дымосос; 4 - подогреватель; 5 - брызгоуловигель; 6 - скруббер; 7 - циркуляционный насос; 8 - емкость; 9 - сгуститель; 10 - емкость для шлама.

К раствору, который вытекает из скруббера, добавляют свежую известковую суспензию для нейтрализации кислоты. После этого жидкость выдерживают в емкости 8 некоторое время для завершения процесса кристаллизации сульфита кальция и вновь направляют в скруббер на орошение. С течением времени в жидкости накапливаются кристаллы сульфита и сульфата кальция. Когда концентрация твердых частиц достигнет 10-15%, часть суспензии выводят из цикла и отправляют в золоотвал.

Наиболее вероятной областью использования отходов является производство строительных материалов. Однако предварительно отходы должны быть обезвожены и высушены, что является дорогостоящими операциями.

Известковый (известняковый) метод был усовершенствован и процесс был модифицирован таким образом, что конечным продуктом очистки явился гипс - двухводная соль сульфата кальция. Гипс имел удовлетворительное качество и содержал минимальное количество посторонних примесей.

На рис. 5 приведена схема процесса. Очищаемый газ подается в скруббер 1, который орошается водой. Вода из скруббера с частичками пыли насосом направляется в отвал. Очищенный газ поступает в адсорбер 2, где проходит дополнительную очистку, а затем направляется в туманоотделитель 4, подогревается в теплообменнике 5 и выбрасывается в атмосферу. Адсорбент регенерируют разбавленным раствором серной кислоты, который поступает из реактора окисления 6. Полученный при регенерации раствор подают в реактор 3. Туда же поступают растворы из туманоотделителя 4 и суспензия, состоящая из СаСO3 и СаО, приготовленная в емкости 10.

Часть смеси, образующейся в реакторе 3, откачивается и поступает в реактор окисления 6. В реакторе в присутствии воздуха и при подкислении серной кислотой сульфит кальция окисляется до сульфата кальция. Суспензия перетекает в отстойник 8. Отстоявшаяся вода направляется в емкость приготовления суспензии, а кристаллы сульфата кальция поступают на ценгрифугу 7. После отделения влаги получают твердый дигидрат сульфата кальция (гипс) - CaSO4•2Н2O.

Гипс используют в производстве цемента. Но даже если гипс нельзя утилизировать, его можно хранить в отвалах, поскольку он обладает малой растворимостью и экологически безвреден.

Рис. 5. Схема известнякового способа десульфирования дымовых газов (фирма "Мицубиси", Япония):

- скруббер; 2 - адсорбер; 3 - реактор; 4 - туманоотделитель; 5 - теплообменник; 6 - реактор окисления; 7 - центрифуга; 8 - отстойник; 9 - насос; 10 - емкость для подготовки суспензии адсорбента.

Получающийся при этом сульфит магния пересыщает раствор и выпадает в осадок в виде крупных кристаллов шестиводного сульфита магния - MgSO3- 6Н2O. Кристаллы отделяют из раствора, сушат и прокаливают при температуре 800-1000°С.

Образовавшийся оксид магния возвращают в процесс. Концентрация диоксида серы в газах достигает 8-13 об. %. Такой газ можно использовать для получения серной кислоты. Раствор абсорбции содержит также некоторую часть сульфата магния. В процессе термического обжига сульфат магния не разлагается и может накапливаться. Для его разложения необходимо добавлять кокс.

Степень отделения серы достигает 95%. Высока также степень отделения золы. Достоинством процесса является его цикличность и малое количество отходов. К недостаткам процесса относятся большое количество твердофазных стадий и связанный с этим абразивный износ аппаратуры, значительные расходы электроэнергии на разложение сульфита и сульфата магния.

Процесс Грилло-АГС основан на мокрой хемосорбции диоксида серы из отходящих газов в водной суспензии активных материалов на основе гидратированных оксидов магния и марганца. Общая формула этих соединений xMgO•MnO2, где x, как правило, имеет значение от 3 до 6. В абсорбционном отделении образуются соединения Mg6MnO8 или Mg3MnO5, наличие которых было установлено рентгенографическим путем. Такие соединения легко образуют с водой основные гидраты и очень быстро вступают в реакцию с кислотными компонентами газа. Свежая ненасыщенная суспензия имеет рН 8,0-8,5. После насыщения диоксидом серы значение рН снижается примерно до 4. Степень извлечения серных газов составляет 90-95%. Одна половина находится в виде сульфита и бисульфита, а другая - в виде сульфата. Сорбирующий материал регенерируют при температуре 800-900°С с применением угля, нефти или топливного газа. После обработки регенерированный сорбент возвращают в абсорбер. Газ отжига содержит 5-6,5% диоксида серы и может быть использован в производстве серной кислоты. Данный процесс был испытан для поглощения диоксида серы из отходящих газов сернокислотного производства и энергетических установок, работающих на нефти.

Аммиачные методы очистки основаны на связывании диоксида серы аммиаком с образованием сульфита аммония - (NH4)2SO3 и гидросульфита аммония - NH4HSO3. По способу регенерации абсорбционных растворов методы подразделяют на кислотный, циклический и автоклавный.

В основе всех методов лежит процесс абсорбции SO2 раствором сульфита аммония.

В прямоточном кислотном аммиачном процессе насыщенный абсорбционный раствор разлагают серной кислотой с выделением из бисульфитов диоксида серы и сульфата аммония. Диоксид серы используют для получения серной кислоты. Сульфат аммония выделяют, кристаллизуют и предлагают как товарный продукт, например в качестве удобрения, но потребности в этом продукте ограничены.

Больший интерес представляет азотнокислое разложение. Получающийся при этом нитрат аммония находит более широкое применение как удобрение. Однако процесс с использованием азотной кислоты реализовать технически более сложно.

Циклический аммиачный процесс по проекту института "Гипрогазоочистка" был осуществлен на одной из ТЭЦ, работающей на подмосковном угле. Производительность установки составляла 100 тыс. м3/ч.

На рис.6 изображен циклический вариант, включающий разложение при повышенном давлении. Сущность процесса заключается в разложении бисульфита аммония при нагревании с одновременным выделением диоксида серы и образованием сульфита аммония. После охлаждения более разбавленный по сульфиту аммония раствор возвращается в абсорбер. Эта операция требует большого расхода пара. Еще один недостаток заключается в том, что при окислении раствора образуется сульфат аммония. Для того чтобы он не накапливался, часть раствора постоянно отводят из цикла. Одновременно для снижения концентрации золы этот раствор подают на фильтрацию.

Рис. 6. Схема процесса очистки серосодержащих газов аммиачным методом:

- абсорбер; 2 - колонна десорбции; 3 - выпарной аппарат; 4 - автоклав; 5 - сушильная башня; 6 - центрифуга; 7 - холодильник; 8 - отстойник; 9 - нейтрализатор.

Для вывода сульфата аммония часть отфильтрованного раствора направляют в выпарной аппарат, имеющий выносной кипятильник, обогреваемый паром. Выпарка осуществляется под давлением 165 мм рт. ст. (≈0,02 МПа). Из упаренного раствора выпадают кристаллы сульфата аммония, которые вместе с маточным раствором направляют в кристаллизатор, а далее - в центрифугу. Сырые кристаллы после центрифуги поступают в сушилку с кипящим слоем, где подсушиваются нагретым воздухом. Высушенный сульфат аммония упаковывают в мешки и направляют потребителям.

Конечными продуктами очистки являются диоксид серы и незначительные количества сульфата аммония. Из всего количества диоксида серы, содержащегося в отходящих газах, 65-68% выделяют в виде диоксида серы, а 8-12% - в виде сульфата аммония.

Преимуществами процесса является его цикличность и незначительное количество отходов. Возможно получение сжиженного 100%-го сернистого ангидрида и товарного сульфата аммония. В процессе отсутствуют операции с твердыми продуктами, что предохраняет аппаратуру от абразивного износа.

В то же время имеются и недостатки. Простая технологическая схема этого метода значительно усложняется различными побочными и вспомогательными процессами. Требуется значительное охлаждение (до 25-30°С) отходящих газов, которое может быть достигнуто при использовании большого количества охлаждающей воды. Такая вода не может быть сброшена в водоемы общего пользования. Необходимы дополнительные операции нейтрализации воды известью и охлаждения в градирне.

В аммиачно-автоклавном методе очистки насыщенный раствор после абсорбции разлагается в автоклаве при температуре около 200°С и давлении 1,4 МПа с выделением из гидросульфита и сульфита аммония соответственно сульфата аммония и серы. Из суммарного содержания серы в отходящих газах 2/3 ее количества превращаются в сульфат, а 1/3 - в серу.

Общим недостатком всех абсорбционных методов является получение после абсорбции охлажденных газов с температурой 30-40°С. При выбросе из трубы такие газы не поднимаются высоко и не рассеиваются в атмосфере. Они стелятся низко по земле и все вредные примеси из них концентрируются на небольшом участке земли. Поэтому перед выбросом газы вновь нагревают до температуры 130-150°С. На эту операцию расходуется до 3% всей вырабатываемой энергии.

Каталитические методы. Методы основаны на каталитическом окислении диоксида серы в триоксид серы в качестве первой стадии очистки. На второй стадии, на которой имеются отличия между отдельными вариантами процессов, из отходящих газов выделяют соединения серы, например в виде серной кислоты.

Диоксид серы можно конвертировать в триоксид серы двумя путями. Первый путь идентичен контактному производству серной кислоты и реализован в технологии Кат-окс. Конверсия протекает по сухому методу при повышенной температуре и на катализаторе, содержащем соединения ванадия. Второй путь - окисление мокрым способом с использованием растворенного в воде катализатора.

Способы, основанные на мокром окислении диоксида серы, не имеют промышленного применения, поскольку получаемая серная кислота является разбавленной (10-15%).

Существуют два процесса технологии Кат-окс: 1) для новых энергетических установок, на которых электрические осадители, работающие при высоких температурах, могут давать отходящие газы, требуемые для каталитической конверсии; 2) для старых энергетических установок, где требуется предварительный нагрев отходящих газов.

Рассмотрим процесс Кат-окс для новых энергетических установок, интегрированная схема которого приведена на рис. 7. Очищенные горячие отходящие газы поступают в контактный аппарат 2, где конвертируются в SO3 с выходом 90%. Затем газы поступают в экономайзер 3, где их температура снижается до 340°С. Потом газы переходят в аппарат предварительного нагрева воздуха 4, где дополнительно охлаждаются до 235°С. Далее газы поступают в абсорбционную башню 5 с кислотостойкой керамической футеровкой, где SO3 реагирует с водой, содержащейся в газах. Горячая серная кислота вытекает из нижней части башни и охлаждается в теплообменнике 7. Тонкодисперсный сернокислотный туман отделяется в специальном аппарате - туманоотделителе, содержащем большое количество концентрических цилиндров с отверстиями, заполненными слоями стекловолокна. В них достигается 95%-я степень отделения тумана. Конечная продукция - 78%-я серная кислота.

Рис. 7. Функциональная схема процесса Кат-окс без предварительного нагрева газов (интегрированная схема):

- высокотемпературный электроосадитель; 2 - каталитический реактор; 3 - экономайзер; 4 - подогреватель воздуха; 5 - абсорбер; 6 - туманоотделитель; 7 - холодильник серной кислоты. Очищенные газы выходят через дымовую трубу с температурой около 95°С. Эффективность отделения диоксида серы зависит от степени конверсии и достигает 90%.


1. Антонова Н.Б. Государственное регулирование экономики: Учебник / Антонова Н.Б. - Мн.: Академия управления при Президенте Республики Беларусь, 2002. - 775 с.

. Екадумова И.И. "Идеологическая политика в молодежной среде", авторская лекция по курсу "Основы идеологии белорусского государства".

. Молодежная политика: проблемы и перспективы: Материалы междунар. науч.-практ. конф. - Мн., 2001.

. Яскевич Я.С. Основы идеологии белорусского государства: Вопросы и ответы. / Я.С. Яскевич. Мн.: ТетраСистемс, 2004. - 304 с.

Похожие работы на - Нормирование содержания оксидов серы в топливе и выбросах и методы их очистки

 

Не нашли материал для своей работы?
Поможем написать уникальную работу
Без плагиата!
Без нейросетей!