Виробництво вінілхлориду

  • Вид работы:
    Курсовая работа (т)
  • Предмет:
    Экология
  • Язык:
    Украинский
    ,
    Формат файла:
    MS Word
    328,42 Кб
  • Опубликовано:
    2015-04-01
Вы можете узнать стоимость помощи в написании студенческой работы.
Помощь в написании работы, которую точно примут!

Виробництво вінілхлориду

ВСТУП

Було поставлено завдання модернізації класичної технології виробництва речовини, впровадження природоохоронних технологій, зміну обробки сировини або ж зміну самої сировини, оптимізації апаратурного оформлення для зменшення кількості джерел утворення забрудників, проведення менеджменту відходів згідно даного варіанту.

Вінілхлорид − органічна речовина; безбарвний газ зі слабким солодкуватим запахом, що має формулу C 2 H 3 Cl і представляє собою найпростіший хлорпохідний етилену.

РОЗДІЛ 1. ЗАГАЛЬНА ХАРАКТЕРИСТИКА ВИРОБНИЦТВА ВІНІЛХЛОРИДУ

.1 Виробництво вінілхлориду в Україні та країнах СНД

Вінілхлорид є одним з найбільших за обсягом органічних напівпродуктів світового хімічного виробництва, поступаючись лише етилену (123 млн тонн у 2010 році ), пропиленом (77 млн тонн у 2010 році ), метанолу (48-49 млн тонн у 2010 році ), терефталевой кислоті (42 млн тонн у 2008 році ), бензолу (40 млн тонн у 2010 році ). Виробництво вінілхлориду є третім після поліетилену і окису етилену за значимістю напрямком використання етилену як найважливішого хімічної сировини і становить 11,9 % його світового споживання (за даними на 2008 рік). Світове виробництво вінілхлориду в 2010 склало близько 35 млн тонн (36,7 млн тонн в 2008 ), що становить 70 % всіх світових виробничих потужностей (в 2007 - 90 %, 2008 - 85 %). За прогнозними даними компанії IHS, поточне споживання вінілхлориду в період з 2010 по 2015рр. буде рости в розмірі 4,4 % на рік і 4,2 % у наступні п'ять років (з 2015 по 2020 рр.)[2].

Найбільшим споживачем вінілхлориду в світі є Китай: близько 30 % всього світового виробництва; на другому місці США і Канада, приблизно з 20 % (станом на 2008). Найбільшим виробником вінілхлориду в світі (за обсягом виробничих потужностей) є США: 8,24 млн тонн за даними на 2003 (для порівняння - в 1967 потужності становить 1,26 млн тонн, а в 1960 всього (670000 тонн)[2].

Найбільші виробники США та Канади за обсягом виробничих потужностей за даними на 2003:Chemical - 2,4 млн тонн ( 2006);Chemical Corporation - 1,68 млн тонн;Gulf - 1,18 млн тонн;- 1,04 млн тонн;Plastics - 1,00 млн тонн.

В 1997 найбільшими світовими компаніями-виробниками (42 % всього сумарного обсягу світових виробничих потужностей) були:Chemical - 1906 тис. тонн;Plastics - 1643 тис. тонн;- 1370 тис. тонн;- 1193 тис. тонн;Geon Company - 1088 тис. тонн;Chemical - 1020 тис. тонн;Atochem - 803 тис. тонн;Gulf - 726 тис. тонн;

Norsk Hydro - 595 тис. тонн;Corporation - 570 тис. тонн.

Станом на 2005 найбільшими світовими компаніями-виробниками є (перелічені в порядку зменшення):Plastics;Chemical;Chemical Corporation;;Gulf;;;Petrochemicals;Chemicals;Etsu Chemical.

Внесок Росії у світове виробництво вінілхлориду досить скромний: близько 1,5 % від річного глобального випуску та місце в другій двадцятці країн-виробників (станом на 2008). При цьому технологічне оснащення серйозно відстає від світового: майже 30 % потужностей використовують застарілу ацетиленові технологію[3].

Виробництво вінілхлориду в Росії практично повністю (понад 99 % всього обсягу) орієнтовано на випуск полівінілхлориду, будучи при цьому одним з найбільших напрямків споживання хлору в російської хімічної промисловості (18 % за даними на 2004).

У 2010-2013 роках компанією ТОВ "РусВініл" планується введення в експлуатацію комплексу з виробництва ПВХ (включаючи і виробництво вінілхлориду) в Кстовський районі Нижегородської області потужністю 330 тис. тонн на рік. Засновниками спільного підприємства є компанія "Сибур" і бельгійська компанія SolVin - спільна дочірня компанія міжнародної хіміко-фармацевтичної групи Solvay і німецького концерну BASF[3].

Єдиним діючим виробником вінілхлориду на Україні є ТОВ "Карпатнафтохім" ( м. Калуш), що входить до складу російської групи Лукойл. Виробництво здійснюється прямим хлоруванням етилену; потужність виробництва - 370 тис. тонн на рік[4].

1.2 Характеристика та вимоги до якості вінілхлориду

Вінілхлорид (С2Н3Cl) - безколірний, токсичний, легко спалюваний газ з ефірним запахом. Добре розчиняється в органічних розчинниках, розчинність у воді невелика. Вінілхлорид - типовий олефін, вступає в реакції, характерні для  з’єднань з подвійним зв’язком. Здатен полімеризуватися як самостійно, так і в якості сомо номера, утворюючи полівінілхлорид (ПВХ) і ряд сополімерів. Реакція полімеризації вінілхлориду супроводжується виділенням великої кількості теплоти (екзотермічна), і у випадку неконтрольованого проведення може супроводжуватись вибухом. Для запобігання самостійної полімеризації вінілхлорид інгібірують гідрохінон або фенолом. Вінілхлорид володіє властивостями інгаляційного анестетика, але через токсичність в цій якості не використовується.

Промислове виробництво вінілхлориду входить в першу десятку виробництв найбільших багатотоннажних продуктів основного органічного синтезу; при цьому майже весь вироблений об'єм використовується для подальшого синтезу поліхлорвінілу (ПВХ), мономером якого і є вінілхлорид[2].

Фізичні властивості

Вінілхлорид при нормальних умовах являє собою безбарвний газ зі слабким солодкуватим запахом, що нагадує запах хлороформу. Поріг відчуття запаху в повітрі становить приблизно 3000 частин на мільйон. Малорозчинний у воді (близько 0,95 мас % при 15-85 °С), легко розчинний у спирті, хлороформі і діхлоретані, розчинний у діетиловому ефірі.

Хімічні властивості

Вінілхлорид - активна хімічна сполука, чиї хімічні властивості визначаються як наявністю подвійного зв’язку, так і атома хлору.

Подібно алкенам, вінілхлорид набирає реакції приєднання по кратному зв'язку, при цьому атом хлору виступає в ролі електронакцепторного заступника, тим самим знижуючи реакційну здатність з’єднання в реакціях електрофільного приєднання і підвищуючи реакційну здатність з’єднання в реакціях нуклеофільного приєднання[1].

Атом хлору в вінілхлориду дуже інертний, що пов’язано з впливом подвійного зв’язку, тому реакції заміщення, пов’язані з ним, для вінілхлориду не характерні. У той же час саме ця властивість дозволяє відносно легко отщеплять від нього молекулу хлороводню.

Найбільший інтерес представляє реакція полімеризації вінілхлориду, що має величезне практичне значення.

Основні гігієнічні нормативи для вінілхлориду:

Росія:

ГДК максимально разова в повітрі робочої зони: 5 мг/м2;

ГДК середньозмінна в повітрі робочої зони: 1 мг/м;

Клас небезпеки для робочої зони: 1 (надзвичайно небезпечна);

Особливість токсичної дії на організм: К (канцероген);

ГДК середньодобова в атмосферному повітрі населених місць:     0,01 мг/м3;

Клас небезпеки для населених пунктів: 1 (надзвичайно небезпечна);

ГДК в воді: 0,005 мг/м3[5] .

Британія:

Гранично допустима концентрація: 7 ppm

США:

Гранично допустима концентрація в робочій зоні при тривалому впливі: 1 ppm;

Допустима межа впливу: 1 ppm;

Рівень мінімального ризику:

гострий інгаляційний вплив: 0,5 ppm;

разовий пероральний вплив: 0,03 ppm;

хронічний пероральний вплив: 0,003 мг/кг в день[6].

1.3 Характеристика сировини, матеріалів та напівпродуктів

Для виробництва вінілхлориду використовують три основні методи та один новітній. За цими методами для виробництва вінілхлориду, як сировину використовують такі речовини: Ацетилен, етилен, хлор та етан.

Етилен - це безбарвний газ із дуже слабким солодкуватим запахом, трохи легший за повітря, малорозчинний у воді[1].

Ацетилен - безбарвний газ, без запаху, теж легший за повітря і малорозчинний у воді[1].

Як і інші вуглеводні етилен і ацетилен горять на повітрі, утворюючи карбон (IV) оксид СО2 і воду. Ацетилен при цьому горить більш яскравим полум’ям, з виділенням копоті. Це пояснюється тим, що в молекулі ацетилену масова частка Карбону більша, ніж у молекулі етилену.

На відміну від насичених вуглеводнів, етилен і ацетилен знебарвлюють фіолетовий розчин калій перманганату, отже, вступають із ним у реакцію окиснення.

Ненасичені вуглеводні не вступають у реакції заміщення, але легко вступають у реакції приєднання за місцем кратного зв’язку. До реакцій приєднання належать такі реакції:

) гідрування - це приєднання водню

= CH2 + H2 → CH3 - CH3

) галогенування - приєднання галогенів (хром, бром тощо)

CH2 = CH2 + Br → CH2Br - CH2Br

3) гідратація - приєднання води

CH2 = CH2 + H2O → CH3 - CH2OH

4) гідроген галогенування - приєднання HCl, HBr, тощо;

) полімеризація

=CH2 → (-CH2-CH2-)n.

Для ацетилену характерна не полімеризація, а тримеризація. Тобто три молекули С2Н2 утворюють одну молекулу С6Н6 (бензен) 3С2Н2→С6Н6.

Продуктом реакції гідратації етилену є етиловий спирт, ацетилену - оцтовий альдегід.

Хлор (Cl) - хімічний елемент сьомої групи періодичної системи Менделєєва, належить до сімейства галогенів, атомна маса 34, 453 г/моль. Хлор має температуру кипіння 34.05°С, температуру плавлення 101°С. густина газоподібного хлору за нормальних умов 3.214 г/дм.

За нормальних умов хлор - газ жовто-зеленого кольору з різким задушливим запахом, в 2,5 рази важчий за повітря, погано розчиняється у воді. Природний хлор складається з двох стабільних ізотопів: 35Cl (75,77%) і 37Cl (24,33%).

Транспортується в зрідженому стані під тиском, при виході в атмосферу - димить. При витоку забруднює водоймища, накопичується в низинах, підвалах, тунелях. Не горить, але є сильним окислювачем. Ємкості можуть вибухнути при нагріванні. Смертельно-небезпечний при вдиханні.

В народному господарстві застосовується при виробництві синтетичних волокон, плівок, розчинників, лаків і фарб, для відбілювання тканин і паперу, для знезараження води.

Нейтралізується і дегазується водою, відходами лугів, розчином їдкого натру або кальцинованої соди.

Етан (С2Н6) - органічна сполука, другий член гомологічного ряду алканів. У природі знаходиться у складі природного газу, нафти та інших вуглеводнів. Є наркотиком, дія якого послаблюється незначною розчинністю у воді та крові. У великих концентрація отруйний. Етан при н.у. - безбарвний газ без запаху. Молярна маса - 30,07. температура плавлення -182,81°С, кипіння - 88,63 °С. Тиск парів при 0 °С - 2,379 Мпа[1].

Найбільш характерні реакції заміщення водню галогенами. Термічне дегідрування етану при 550-650 °С призводить до етену, при температурах 800°С - до ацетилену (утворюється також бензол і сажа). Пряме хлорування при 300-450°С - до етилхлориду, нітрування в газовій фазі дає суміш (3:1) нітроетану і нітрометану.

У промисловості отримують з нафтових і природних газів, де він складає до 10 % за об’ємом. У Росії вміст етану в нафтових газах дуже низький. У США та Канаді (де його вміст у нафтових та природних газах високий) служить основною сировиною для отримання етену.

Основне використання етану в промисловості - отримання етилену.

1.4 Фізико-хімічні основи технологічного процесу

Станом на 2010 рік існують три основні способи отримання вінілхлориду, що реалізуються в промислових масштабах:

) каталітичне газофазне гідрохлорування ацетилену

) комбінований метод на основі етилену та ацетилену

) збалансований метод по хлору на основі етилену

Існує також новий спосіб, який поки що не отримав розповсюдження та реалізований у виді пілотного проекту в 1998 році на одному з підприємств в Німеччині - окислюване хлорування етану[15].

Каталітичне газофазне гидрохлорування ацетилену

Метод каталітичного гідрохлорування ацетилену, в якому ацетилен отримується реакцією карбіду кальцію з водою, був першим комерційним процесом отримання вінілхлориду.

Хімія процесу виглядає наступним чином:

Отримання ацетилену:

+ 2H2O→Ca(OH)2 + C2H2

Гідрохлорування ацетилену:

С2H2 + HCl→CH2=CHCl

Процес проводять в газовій фазі в присутності каталізатора. Для досягнення високого ступеню конверсії вихідних реагентів (98-99 %) і селективності >99 % в якості каталізатора використовують дихлорид ртуті, нанесений на активоване вугілля. Не дивлячись на високу токсичність, каталізатор на основі сулеми являється єдиним промисловим каталізатором. Схильність HgCl2 до відновленнч роблять каталізатор нестабільним під час експлуатації. Термін придатності каталізатора 0,5-1 год. Температура реакції обмежена летальністю сулеми 150-180 °С. Стадія виділення чистого ВХ не викликає труднощів, так як в процесі утворюється в якості побічного продукту лише ацетальальдегід (невелика кількість)[14].

Комбінований метод на основі етилену та ацетилену

Цей метод включає 3 стадії: 1) прямого хлорування етилену до дихлоретану; 2) піроліз дихлоретану до ВХ та HCl; 3) гідрохлорування ацетилену до ВХ. На останній стадії використовується HCl отриманий на стадії піролізу[15].

Хімія процесу:

CH2=CH2 + Cl2→ClCH2 - CH2Cl=CH2 + Cl2→ClCH2 - CH2Cl=CH + HCl→CH2=CHCl

Збалансований метод по хлору на основі етилену

В основному на етилен процесі вінілхлорид отримується піролізом дихлоретану, який, у свою чергу, синтезується каталітичною реакцією хлору з етиленом. Хлороводень, отриманий в результаті дегідрохлорування дихлоретану, вступає в реакцію з киснем та етиленом в присутності мідного каталізатора, утворюючи дихлоретан і тим самим зменшуючи витрати елементарного хлору, який використовується для прямого хлорування етилену. Цей процес відомий як оксихлорування. Для отримання товарного продукту вінілхлорид очищують для отримання розчинників або піддають термодеструкції для залучення хлороводню знову у процес[14].

Хімія процесу:

Хлорування етилену:

=CH2 + Cl2→ClCH2 - CH2Cl

Механізм стадії

+ Cl2→FeCl4Cl=CH2 + FeCl4Cl→ClCH2 - CH2Cl + FeCl3

Термічне дигідрохлорування дихлоретану:

- CH2Cl→CH2=CHCl + HCl

Механізм стадії:

- CH2Cl→ClCH2 - CH2 + Cl+ ClCH2 - CH2Cl→ClCH2 - CHCl + HCl- CHCl →CH2=CHCl + Cl

Окислюване хлорування етилену:

CH2=CH2 + 4HCl + O2→2ClCH2 - CH2Cl + 2H2O

Механізм стадії:

CH2=CH2 + 2CuCl2→ClCH2 - CH2Cl +2CuCl

CuCl + O2→2Cu2OCl2OCl2 + 2HCl→2CuCl2 + H2O

Для подальшого розгляду (розділ 2) буде взятий метод отримання вінілхлориду гідрохлоруванням ацетилену, так як він є одним із найдавніших і найчастіше використовується, у порівнянні з іншими методами, відповідно до цього його можна прийняти за класичну схему виробництва вінілхлориду. Це дозволиль провести порівняльну характеристику його доцільності.

РОЗДІЛ 2. ТЕХНОЛОГІЇ ВИРОБНИЦТВА ВІНІЛХЛОРИДУ

2.1 Функціональна схема виробництва вінілхлориду

Короткий опис технології виробництва вінілхлориду гідрохлоруванням ацетилену (рис.2.1.):

Рис. 2.1 - Функціональна схема виробництва вінілхлориду гідрохлоруванням ацетилену

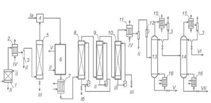
Вироблений, очищений та осушений ацетилен (вміст вологи не більше 1,5г/м3) змішують з очищеним і висушеним хлороводнем у відношенні 1,0:1,1. Ця суміш газів подається у верхню частину трубчатого реактора, труби якого заповнені каталізатором, що являє собою активований вуголь, що просочений двохлорною ртуттю HgCl2 (10-15 %). Реактор виготовлюється з вуглеводневої сталі, висота труб являє собою 3-6 метра, діаметр 50-80 м. Температура в області реакції 150-180 °С. Після реактора реакційні гази подаються в спеціальну колону, що орошується сірчаною кислотою для витягання двохлорної ртуті. Після першої абсорбційної колони реакційні гази подаються в наступну, де зрошоються водою і розчином лугу для відділення хлороводню, ацетальдегіду та вуглекислого газу. Після цього гази охолоджуються в конденсаторі для виділення води і подаються на ректифікацію для видалення висококиплячих домішок. Отриманий вінілхлорид на останній стадії пропускається через колону, заповнену твердим їдким натром для повного зневоднення та нейтралізації. На додатку А показана схема добування вінілхлориду[9].

2.2 Класична схема виробництва вінілхлориду

.2.1 Опис та технологічна схема виробництва вінілхлориду

Отримання вінілхлориду з ацетилену

Теоретичні основи процесу

Розповсюдженим способом отримання винилхлориду є гідрохлорування ацетилену. Реакція приєднання хлориду воднюдо ацетилену типова для з’єднань з потрійним зв’язком.

≡ CH + HCl→CH2 = CHCl,  ∆H°298= −112,4 кДж/моль

За своєю екзотермічністю вона майже в два рази перевершує реакцію гідрохлорування олефінів.

Реакція гідрохлорування ацетилену в певному ступені оборотна. Разом з тим при помірних температурах рівновага майже повністю зміщена в право, так як константи рівноваги дорівнюють 8∙104 при 200°С і 7∙102 при 300°С. До того ж приєднання HCl до ацетилену протікає послідовно - спочятку утворюється вінілхлорид, а потім 1,1-дихлоретан:


Отже, для отримання вінілхлориду необхідно використовувати селективні каталізатори, які прискорюють лише першу реакцію. Найбільш прийнятними для цього стали солі Hg(II) та Cu(I). При використанні сулеми HgCl2 також сильно прискорюється реакція гідратації ацетилену з отриманням ацетальдегіду (реакція Кучерова) У звязку з цим процес проводять в газовій фазі при температурах 150-200 °С, використовуючи попередньо осушені реагенти. При цьому утворюється невелика кількість ацетальдегіду та 1,1-дихлоретану (≈1%). Разом з цим можна розглянути можливість сумісного отримання ацетальдегіду та вінілхлориду. В цьому випадку необхідно проводити процес в рідкій фазі[8].

Для рідкофазного гідрохлорування більш придатна сіль Cu(I), так як вона слабо дезактивується і погано прискорює взаємодію ацетилену з водою. (Отже, цей каталізатор не підходить для сумісного отримання вінілхлориду та ацетальдегіду).

Каталітична система являє собою розчин Cu2Cl2 і хлориду алюмінію в хлороводневій кислоті. Однак на цьому каталізаторі протікає також димеризація ацетилену з утворенням вінілацетилену:


Для придушення цієї реакції необхідно використовувати концентровану HCl. У звязку з цим в ходу процесу в каталізаторний розчин безперервно подається HCl для компенсації його витрати на гідрохлорування.

Каталітична дія вказаних каталізаторів пояснюється утворенням кординаційних комплексів, в яких ацетилен активується і взаємодіє з хлор-аніонами. При цьому має місце перехідний стан з метал-вуглицевим зв’язком або маталорганічним звязком, який швидко розкладається кислотою:


Утворення вінілхлориду в газовій фазі описується наступним кінетичним рівнянням:

= K∙PC2H2∙ PHCl / (1+bPHCl)

Технологічне оформлення процесу

Як було показано раніше, промисловий процес виробництва вінілхлориду з ацетилену и хлориду водню являє собою гетерогенно-каталітичний процес. Каталізатором в даному випадку служить HgCl2 [1,0 %(мас.)], нанесений на активоване вугілля. Процес проводять на стаціонарному каталізаторі при температурі 160-180 °С в трубчастому реакторі. Суміш ацетилену і хлориду водню пропускають через трубки, заповнені каталізатором. При цьому хлорид водню береться в невеликому надлишку (5-10 %) до ацетилену, що збільшує конверсію останнього. Вихідні речовини піддають попередній осушці з ціллю зменшення утворення ацетальдегіду і корозії апаратури. При 160-180 °С відбувається винос сулеми (за рахунок її летальності), хоча і незначний. У звязку з цим поступово активність каталізатора знажується, і тоді з ціллю підтримання його активності підвищують температуру до 200-220 °С[7].

Технологічна схема виробництва, що розглядається представлена на кресленні 1. очищений ацетилен проходить вогнеперешкоджувач 1, потім холодильник-конденсатор 2 і колону 5, в якій відбувається осушка ацетилену. В конденсаторі осушка відбувається за рахунок конденсації вологи розсолом, а в колоні - твердим NaOH. Зконденсована волога відділяється в сепараторі 3.

Осушений ацетилен змішують з сухим хлоридом водню в змішувачі 4 і поступає в трубний простір реактора 6. В міжтрубний простір подається водний конденсат (для відводу тепла), з якого утворюється пар. Для відводу тепла можна використовувати і органічний теплоносій.

Конверсія ацетилену складає 97-98 %. Реакційні гази містять 93 % вінілхлориду, 5 % HCl, 1,0 - 2,5 % С2Н2 і по 0,3 % ацетальдегіду і 1,1-дихлоретану. Крім того, в ньому містяться сліди віднесеної сулеми. Тому газ охолоджується в холодильнику 7, потім проходить через скрубери 8-10, в яких він очищується від HCl ті від сулеми. Скрубер 8 орошується розбавленою хлороводневою кислотою (20 %), скрубер 9 - водою і скрубер 10 - циркулюючим лугом. Після цього газ осушується в розсольному холодильнику-конденсаторі і зтискується компресором 12 до 0,7- 0,8 МПа. Далі продукти підлягають розділенню на ректифікаційних колонах 13 і 14.

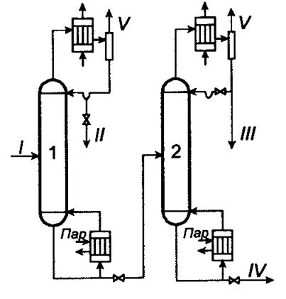
В колоні 13 відділяється вінілхлорид разом з легкокиплячими компонентами від важкої фракції, головним чином від 1,1-дихлоретану. Далі в колоні 14 відбувається відділення легколетючих компонентів (ацетилену, ацетальдегіду) від вінілхлориду. Отже, в даному випадку пропонований варіант на основі другого заданого розділення, має свої переваги та недоліки. Зокрема, до переваг відноситься те, що в колоні 14 температура буде нижчою, ніж в аналогічній колоні варіанту, основаного на першому розділенні (рис 2.2.). А це приводить до менших втрат вінілхлориду за рахунок термополімеризації.

Рис. 2.2 - Технологічна схема виділення вінілхлориду, заснована на першому заданому розділенні: 1,2 - ректифікаційні колони; I - вінілхлорид сирець; II - Легкокипляча фракція; III - вінілхлорид; IV - важкокипляча фракція; V - гази

Принципи в технології гідрохлорування ацетилену

Технологія гідрохлорування ацетиленуз отриманням вінілхлориду відноситься до неперервних і має одну стадію за хімічною складовою. В якості вихідної сировини використовують доступні суміші хлороводню та ацетилену. Хоча останній і дорожче етилену в даний час, але при сприятливій коньюктурі ринку або в регіонах з дешевою електроенергією розглядаєма технологія може бути конкурентноспроможною з етиленовими способами виробництва вінілхлориду. Процес відноситься до високоефективних, володіючи високими конверсіями за один прохід, селективність і продуктивністю. В ряді випадків, оскільки при тих же умовах при наявності в реакційній масі води утворюється ацетальдегід, процес можна спрямувати на одночасне отримання двох товарних продуктів - вінілхлориду та ацетальдегіду. При цьому технологію можна розглядати як сумісну. Високі конверсії реагентів за один прохід роблять застосування рециркуляції недоцільною. З реакційної суміші повністю виділяють вінілхлорид, легко і важкокиплячі фракції, як правила не утилізуються, а піддаються вогневому знешкодженню або глибокому хлоруванню з отриманням чотирихлористого вуглецю. Тому технологія не володіє повнотою використання рідких і твердих відходів[9].

З точки зору реалізації принципів розробки технології з низьким енергоспоживанням і повнотою використання енергії системи технологія гідрохлорування ацетилену достатньо досконала. В розглядаємому випадку в реакційній підсистемі виробляється високопотенційне тепло. Його наступна утилізація дозволяє забезпечити енергоресурсами підсистему ректифікаційного розділення  або суміжні виробництва. Отримання вінілхлориду гідрохлоруванням ацетилену неможна віднести до технологій з мінімальними витратами води, оскільки відходящі гази містять залишкову кількість хлороводню, що робить необхідним організацію промивки продуктів водою і розчином лугу. Це приводить до утворення значної кількості водно-солевих стоків і розбавленої соляної кислоти. Використання реакційних апаратів великої одиничної потужності утруднено, так як кожухотрубні реактори мають обмеження, звязані з труднощами розподілення потоку сировини при високих виробництвах, а використання апаратів з киплячим шаром неможливе через високу токсичність каталітичної системи (стирання каталізатора в киплячому шарі призводить до підвищення виносу токсичного каталітичного пилу)[8,10].

2.2.2 Технологічно проблемні стадії виробництва вінілхлориду

Варіант представлений на кресленні 1, має суттєві недоліки: двічі при відповідних флегмових числах випаровується вінілхлорид ( по першому заданому розділенні один раз), що приводить до великих енергетичних затрат. Продуктовий вінілхлорид відбирають з кубу, тому він забруднений важкими домішками (по першому заданому розділенні виводиться у вигляді дистилята).

Якщо роздивитись вцілому пропонований варіант виробництва вінілхлориду, то він на даному етапіне перспективний в наслідок використання дуже токсичного каталізатора і дороговартісного вихідного реагента - ацетилену. Однак, якщо вклад ацетилену в собівартість можна компенсувати технологічними рішеннями, то каталізатор потребує принципової заміни. В даний час групою вчених МДУТХТ ім. М.В. Ломоносова під керівництвом  О.Н. Темкина розроблений процес гідрохлорування ацетилену з використанням металкомплексних каталізаторів на основі хлоридів RhCl3 (органічний розчинник). Метод був випробуваний на стендовій установці МНОП «Синтез». При проведенні процесу при 150 °С вдається досягнути повної конверсії ацетилену і продуктивністю 3 моль/л.год. Селективність процесу вище 99 %.

Використання такої каталітичної системи дозволяє виключити з виробництва токсичні солі ртуті та, при благополучних цінах на ацетилен, реалізувати промислове виробництво вінілхлориду[14].

2.3 Новітня схема виробництва вінілхлориду

Вінілхлорид з етану

Компанією Monsanto в 1977 році був запропонований одностадійний метод отримання вінілхлориду з виходом 85 % з етану під дією суміші хлороводню і кисню при температурі 400-650 °С в присутності каталізатора (галогеніду міді і фосфату калію):

- CH3+HCl + O2→CH2=CHCl+2H2O

Фірма Lummus-Armstrong Transcat в 1965-1967 роках розробила технологію прямого оксихлорування в присутності хлориду міді(І) і отримала назву Transcat Process. Етан взаємодіє з Cl2 в присутності розплавів солей міді. На першій стадії одночасно йдуть реакції хлорування, оксихлорування та дегідрохлорування.

Хімія процесу:

CH3+Cl2→CH3CH2Cl+HClCH2Cl→H2C=CH2+HClC=CH2+Cl2→ClCH2-CH2Cl-CH2Cl→H2C=CHCl+HCl

CuCl+O2→2Cu2OCl2OCl2+2HCl→2CuCl+Cl2+H2O

Процес проходив при 450-550 °С і тиску 1 МПа. При цьому мідь(ІІ) відновлюється до міді(І). Друга стадія процесу - окиснення каталізатора сумішю HCl і повітря. Ступінь перетворення етану близько 30 %, селективність менше 40 %. Побічними продуктами реакції являються хлоретан, 1,1-дихлоретан, вінілдихлорид та інші галогенпохідні[15].Vinyls Corp. (Брюссель) пустила пілотну установку потужністю   1 тис.тон на рік в Німечині по виробництву вінілхлориду безпосередньо з етану. Процес йде в одну стадію (собівартість знижується на 30 %). Етан взаємодіє з хлоруючим агентом і киснем при температурі нижче 500 °С. Хлорувальний агент - HCl, Cl2 і дихлоретилен. Селективність процесу вище 90 %. Повідомлялось, що такі процеси можна проводити в твердому розчині каталізатора, який являє собою кристалічну решітку α-Al2-O3, в якій атоми алюмінію заміщені на атоми залаза та іони інших металів.

Цей метод в результаті був оптимізований компанією ІСІ, яка знизила температурний діапазон проведення синтезу і запропонувала інший каталізатор.

Одним з останніх розроблених методів виробництва ( 2005 ) є спосіб отримання вініхлоріду взаємодією метилхлориду і метиленхлориду в газовій фазі при температурі 300-500 °С, тиску від 0,1 до 1 МПа, в присутності каталізаторів (активний оксид або фосфат алюмінію, алюмосилікати, хлорид цинку з оксидом алюмінію).

Всі перераховані способи отримання вінілхлориду або не були реалізовані в промисловості, чи не вийшли зі стадії експериментального виробництва, тому технологічні схеми виробництв не надаються.

РОЗДІЛ 3. ТЕХНОЛОГІЧНІ ПРОЦЕСИ ОХОРОНИ ДОВКІЛЛЯ ПРИ ВИРОБНИЦТВІ ВІНІЛХЛОРИДУ

3.1 Аналіз потоків відходів

В навколишньому середовищі вінілхлорид зявляється виключно внаслідок його викидів під час виробництва та переробки. За оцінкою спеціалістів, більше 99 % викидів вінілхлориду залишається в повітрі, де відбувається його фотохімічна деградація під дією гидроксил-радикалів; при цьому період його напіврозпаду складає 18 годин ( за іншими даними, цей час складає 2.2-2,7 днів).

З поверхні грунту вінілхлорид швидко випаровується, але може мігрувати в глиб нього через грунтові води. В рослинах і тваринах не накопичується. В грунті і воді вінілхлорид піддається аеробній біодеградації (переважно до СО2) під дією мікроорганізмів, наприклад роду Мікобактерії (Mycobacterium); біорозпад в грунтових водах може нести і анаеробний характер, до того ж його продуктами є метан, етилен, вуглекислий газ та вода.

Дослідження показують, що в грунті і воді під дією мікроорганізмів вінілхлорид розкладається на 30 % протягом 40 днів і на 99 % протягом 108 днів[13].

3.1.1 Газові відходи

Вінілхлорид є як і сировиною, так і основним газовим відходом при виробництві полівінілхлориду. В даному розділі представлені схеми очистки газів від вінілхлориду, саме у виробництві полівінілхлориду.

Уловлювання ВХ з абгазів проводять в декілька стадій. Велика частина незаполімеризованого вінілхлориду міститься в абгазах, здувних з реакторів і колони дегазації. Всі висококонцентровані здувки направляються в Газгольдер мокрого типу (рис.3.1.), що служить накопичувачем газоподібного ВХ і буфером, що виключає нерівномірність работи установки рекуперації.

Газова суміш з газгольдера надходить в одноступінчатий поршневий компресор, який стискає її до тиску 0,6 МПа, а потім охолоджуєть у водяному холодильнику до 5-10°С.

Рис. 3.1 - Принципова технологічна схема виділення вінілхлориду з висококонцентрованих абгазів: 1 - газгольдер; 2 - компресор; 3 - урівнююча ємність; 4 - холодильник-конденсатор; 5 - фазороздільник; 6 - осушувач; 7 - збірник сирцю ВХ; 8 - насос; 9 - кипятильник; 10 - колона дистиляції; 11 - конденсатор

Зріджений ВХ через фазораз дільник надходить на осушку твердим лугом і далі на ректифікацію для очищення від домішок, що утворюються в процесі полімеризації. Враховуючи незначну кількість домішок і відносно невелику частку незаполімеризованого ВХ, вловлений ВХ після осушки іноді направляють безпосередньо на полімеризацію, підмішуючи його до основного потоку сировини[13].

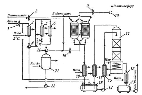
Незконденсований ВХ, що залишився в абгазі, подають на наступний ступінь очищення, змішуючи його з іншими середньоконцентрованими абгазами виробництва ПВХ. У виробництвах ПВХ для очищення середньо- і малоконцентрованих абгазів від вінілхлориду застосовують двоступеневі конденсаційно-адсорбційні установки. На рис. 3.2. представлена принципова технологічна схема конденсаційно-адсорбційної установки вловлення і регенерації вінілхлориду із абгазів та вентвикидів.

Рис. 3.2 - Принципова технологічна схема вловлення та регенерації вінілхлориду конденсаційно-адсорбційним методом: 1, 2, 9, 19 - вогнеперешкоджувачі; 3, 17, 18 - конденсатори водяних парів; 4, 20 - фазорозділювачі; 5, 6 - конденсатори ВХ; 7, 8 - адсорбери; 10 - вентилятор; 11 - десорбер; 12 - холодильник; 13, 16 - збірники конденсату; 14, 22 - насоси; 15 - теплообмінник; 21 - збірник рідкого ВХ

Абгази, що містять до 40 % ВХ, з температурою до 40 °С і відносною вологістю 100 % надходять в конденсатор 3, охолоджуваний захолодженою до 5 °С водою. Пари вологи конденсуються, і конденсат, що містить в розчиненому стані 0,2 % ВХ, відводиться до збірки конденсата 16, а осушений газ поступає з фазорозділювача 4 в один з конденсаторів - 5 або 6, охолоджуваних розсолом при температурі біля -35 °С. Конденсатори працюють почерзі: один - в робочому режимі, а другий - в режимі танення льоду, який утворюється при конденсації залишків вологи з абгазів. Зконденсований вінілхлорид надходить в збірник 21, звідки повертається на стадію полімеризації[13].

Частково очищений в цих умовах абгаз містить до 170 г/м3. Він змішується з вентвикидами, які містять близько 15 г/м3 ВХ, і надходить на адсорбційну ступінь очищення, що складається з двох почергово працюючих вугільних адсорберів, в яких очищується і викидається в атмосферу; ступінь очищення досягає 99,9 %. Вловлений ВХ вилучається з адсорбенту в режимі регенерації гострою водяною парою. Паровий конденсат зливається в збірник 16, а газоподібний ВХ повертається на вхід установки, де змішується з поступаючими на очищення абгазами. Для вилучення з конденсату розчиненого ВХ слугує десорбер 11. Конденсат після обробки парою охолоджується і відводиться на стадію очищення стічних вод, а газоподібний ВХ повертається на вхід установки. Принципова технологічна схема установки для вловлення вінілхлориду з абгазів абсорбційно-адсорбційним методом наведена на рис.3.3.

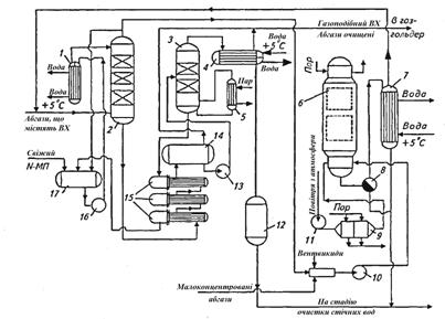
В якості абсорбенту використовується N-метилпіролідон (N-МП). Абгази під тиском 0,5-0,7 МПа подаються в абсорбційну колону 2 з насадкою з металевих кілець Рашига 25 х 25 х 0,5, зрошену охолодженим N-МП. Очищені абгази змішуються з малоконцентрованими абгазами, поступаючими від продувки апаратів і вентвідсосів, і подаються в адсорбційну колону 6, в якій очищуються до санітарних норм. Насичений ВХ абсорбент з колони 2 відводиться через групу теплообмінників 15, в яких нагрівається за рахунок тепла регенерованого N-МП, і надходить у десоррбційну насадкову колону 3. При підігріві до температури ≈100 °С з N-МП десорбується ВХ і волога, які відводяться в колектор 4, пари вологи конденсуються, конденсат відводиться на стадію очищення стічних вод, а газоподібний ВХ направляється в газгольдер. Регенерований абсорбент після обміну теплом з насиченим N-МП повертається в збірник 17 і далі іде на абсорбцію. Вінілхлорид після регенерації адсорбенту паром відводиться у вигляді газової суміші через фазороздільник 8 і конденсатор 7 на змішування з вихідними газами, а конденсат - на стадію очищення стічних вод. Насичені розчини ВХ становлять від 10 до 29 % (мас.) залежно від режиму полімеризації та витрати N-МП на зрошення. Ступінь десорбції ВХ з N-МП в середньому складає 9 3%, остаточний вміст ВХ в абсорбенті не перевищує 2, 5% (мас.).

Рис. 3.3 - Принципова технологічна схема вловлення вінілхлориду з абгазів абсорбційно-адсорбційним методом: 1 - холодильник; 2 - колона абсорбції; 3 - колона десорбції; 4 - конденсатор; 5 - нагрівач; 6 - адсорбер; 7 - конденсатор; 8 - фазороздільник; 9 - калорифер; 10 - газодувка; 11 - вентилятор; 12 - збірник конденсату; 13, 16 - насоси; 14 - збірник гарячого N-МП; 15 - теплообмінники; 17 - збірник холодного N-МП

В розглядаємих схемах вловлення ВХ ступінь адсорбційної очистки має один суттєвий недолік, зв’язаний з застосуванням в якості адсорбенту активованого вугілля. Під дією кисню, присутннього у абгазах, він окислюється і навіть здатен загорятися. Тому удосконалення цієї стадії повинно йти в напрямку пошуку негорючих, але достатньо ефективних адсорбентів. В цьому відношенні заслуговує уваги використання в якості адсорбенту для вловлювання ВХ з абгазів високопористих полімерів з великою питомою поверхнею.

В деяких випадках залишковий ВХ у відведених газах доцільно знешкоджувати шляхом термічного розкладу. Знешкодження ВХ в абгазах проводять двома методами: високотемпературним спалюванням і каталітичним окисленням. В обох випадках в димових газах утворюється НС1, а також хлор, який уловлюють в скруберах. Спочатку вловлюють НС1 водою, отримуючи при цьому 20 %-ву соляну кислоту, а згодом водним розчином каустичної соди видаляють з газового потоку хлор[13].

На рис. 3.4. наведена одна з таких схем, відповідно до якої отримується соляна кислота.

Рис. 3.4 - Принципова схема очистки газу від ВХ і система відновлення кислоти: 1 - камера окислення; 2 - гартівна башня; 3 - скруберна башня; 4 - насоси; 5 - теплообмінник; 6 - санітарний скрубер

Абгази обробляються високотемпературними топковими газами в камері окиснення 1, звідки газова суміш направляється в башню, розділену на дві частини. В гартівній башні 2 відбувається охолодження горючих газів концентрованою соляною кислотою, а в скруберній башні 3 - абсорбція HCl з газу водою і утворенням 20 %-ї соляної кислоти. Згодом гази направляються в санітарний скрубер 6, де розчином каустику поглинається вільний хлор. Очищений газ викидається в атмосферу. Пропоновані схеми передбачають утилізацію тепла.

В Японії розроблені установки по очищенню відхідних газів від ВХ у виробництві ПВХ методом термічного спалювання. Температура спалювання - вище 650 °С, час проходження газів в зоні горіння - 0,3 с. Гази з печі поступають в гартуючу башню, попередньо охолоджену до температури, при якій корозія від дії HCl мінімальна. Гартування газу відбувається за рахунок різкого охолодження при проходженні газів через пари охолоджуючої води. Охолоджені гази направляються в абсорбер, в нижній частині якого відбувається абсорбція кислоти, а у верхній - лужним розчином для повного видалення HCl з абгазів.

Є технологія каталітичного окислення хлорорганічних речовин у відхідних газах. При використанні двошарового каталізатора (паладій на оксиді алюмінію), який містить хлорорганічних речовин в газі зменшується з 1,5 до  0,6 г/м3. Температура окислення - 450 °С, час контакту - 0,18-0,3 с.

Очищення абгазів від ВХ та інших хлорвмісних вуглеводнів проводять також озоном при 0-250 °С. В реакційну зону вводять суміш озону та відхідних газів в мольному відношенні 0,5 : 2,0. Озон безпосередньо вводиться в газовий потік. Для видалення 1 моль хлорвмісних продуктів необхідно не менше 1 моль озону. Кількість хлорвмісних вуглеводнів в абгазах складало до 10 000 млн-1, озону - 0,2-0,6 %. Вміст ВХ в абгазах після очистки складає не більше 3 млн-1. Після реакції з озоном викиди містять HCl, CO2 і пари води[13].

Методи термічного та каталітичного знешкодження абгазів достатньо ефективні і дозволяють утилізувати значну кількість ВХ. Але в результаті окислення утворюється слабка соляна кислота, котра не знаходить широкого застосування в промисловості. Тому найбільш прийнятним є спосіб нейтралізації соляної кислоти лугом з отримання хлориду натрію, що вертається у якості сировини у виробництво хлору.

3.1.2 Менеджмент відходів

Під час виробництва вінілхлориду відходом являється ацетилен. Він може застосовуватись як повторно, у процесі виробництва ВХ, так і у інших галузях промисловості[11].

Застосування ацетилену:

) може застосовуватися в якості пального при газовій зварці і різанні металів;

) використовується також для синтезу різних органічних сполук;

) в результаті приєднання хлору до ацетилену отримують розчинник -1,1,2,2-тетрахлоретан. Шляхом подальшої переробки тетрахлоретана виходять інші хлорпроїзводниє;

) при отщеплении хлороводню від 1,1,2,2-тетрахлоретана утворюється тріхлоретен - розчинник високої якості, який широко застосовується при чищенні одягу: СНСl = ССl2;

) у великих кількостях ацетилен йде на виробництво хлоретилу або вінілхлориду за допомогою полімеризації якого виходить полівінілхлорид (використовується для ізоляції проводів, виготовлення плащів, штучної шкіри, труб та інших продуктів);

) з ацетилену виходять й інші полімери, які необхідні у виробництві пластмас, каучуків і синтетичних волокон.

Ацетилен застосовується в машинобудуванні та металообробці.

Газове зварювання є одним з основних процесів, в яких застосовується ацетилен. Велика перевага ацетилену у відновному ефекті газового зварювання, який легко регулювати і контролювати. Обробка газовим зварюванням із застосуванням ацетилену охарактеризована хорошою здатністю стикування зазорів. Для цього шви не потрібно підготовляти або зовсім небагато.

Ацетилен підходить для газового зварювання пластмас. Зокрема для ремонту бамперів атомобілів

Ідеальний газ для застосування в процесах термічного різання

У процесах поверхневого різання для усунення недоліків при зварюванні або для підготовки місць зварювання проходів в корені шва (т.зв. стругання)

Ацетилен використовується для процесів пайки твердим припоєм, що дає можливість з'єднувати матеріали як одного типу, так і різних.

Вогневе очищення з використанням ацетилену застосовується, коли для подальшої обробки потрібна чиста металева поверхня. Корозія вторинна і інші види окалини ефективно видаляються за допомогою цього способу.

Для вогневої правки та згинання (локальна підготовка до гарячої штампуванні, наприклад вигинання труб, зменшення площі поперечного перерізу трамблеров, надання ввігнутої форми днищ суден, попередній і повторний нагрів при зварюванні і кисневого різання).

Ацетилен використовується в процесах полум'яного гарту виробів з чорних металів з метою підвищення зносостійкості. При обробці загартовані шари утворюються шляхом місцевого розігрівання і охолодження певної поверхні без будь-яких побічних ефектів для матеріалу серцевини.

У процесах газополум'яного напилення, для покриття металевих і неметалевих матеріалів. Матеріал для напилення, дріт або порошок, розплавляється киснево-ацетиленовим полум'ям і напилюється на попередньо оброблену деталь стисненим повітрям або іншим газом. Висока температура киснево-ацетиленового полум'я також дозволяє розпорошувати матеріал з високою точкою плавлення, такий як молібден, виробляти зносостійкі покриття, модернізацію деталей машин, наносити антикорозійні покриття з цинку, алюмінію, міді  або Cr- Ni сталі.

Ацетилен застосовують для нанесення відтвореного вуглецевого покриття на внутрішню поверхню форм для виробництва скляних посудин, що дає підвищення якості виробів та зменшення кількості бульбашок усередині шару скла.

РОЗДІЛ 4. РОЗРАХУНКОВА ЧАСТИНА

.1.. Технологічний розрахунок

Проведемо матеріальні розрахунки і складемо матеріальний баланс виробництва вінілхлориду гідрохлоруванням ацетилену потужністю 200000 т/год продукту.

Вихідні дані:

ефективний фонд часу роботи обладнання 335 діб;

склад реакційних газів, % мас.: вінілхлорид - 93, ацетилен - 1,5; ацетальдегід - 0,3; дихлоретан - 0,3; хлористий водень - 4,9;

втрати основного продукту на стадії відмивки складають 1,2 % мас.; при ректифікації - 0,8 %.

Розрахунки

Виробництво складається з трьох основних стадій: гідрохлорування, відмивка від хлороводню та ректифікація.

Матеріальні розрахунки ведем з урахуванням схеми матеріальних потоків виробництва (рис.1).

вінілхлорид виробництво довкілля охорона

Рис. 4.1 - Схема матеріальних потоків виробництва вінілхлориду: Р- реактор; Ск1-Ск3 - скрубери; С - сепаратори; РК1, РК2 - ректифікаційні колони

Годинна продуктивність по вінілхлориду


З урахуванням втрат на ректифікацію поступає продукту


Оскільки при промивці губиться 1,2% продукту, то на стадії синтезу утворюється вінілхлориду

25076,2/0,988 = 25380,8 кг/год

4.2 Матеріальний баланс процесу

4.2.1 Гідрохлорування

В процесі гідрохлорування протікають наступні реакції:

CH≡CH+HCl→CH2 - CHCl (1)≡CH+H2O→CH3 - CHO (2)≡CH+2HCl→CH3 - CHCl2 (3)

Знаходимо склад рекційних газів, кг/год:

вінілхлорид 25380,8;

ацетальдегід 25380,8∙0,3/93=81,9;

ацетилен 25380,8∙1,5/93=409,4;

дихлоретан 25380,8∙0,3/93=81,9;

хлороводень 25380,8∙4,9/93=1337,3.

Витрата ацетилену на утворення:

Вінілхлориду по реакції (1)

,8 ∙ 26/62,5 = 10558,4 кг/год;

Ацетальдегіду по реакції (2)

,9 ∙ 26/44 = 48,4;

Дихлоретану по реакції (3)

,9 ∙ 26/99 = 21,5,

де 26, 62,5, 44, 99 - молекулярні маси ацетилену, вінілхлориду, ацетальдегіду та дихлоретану відповідно, кг/кмоль.

Загальна витрата ацетилену складе 11037,7 кг/год.

Витрата хлороводню на утворення:

вінілхлориду 25380,8 ∙ 36,5/62,5 = 14822,4 кг/год;

дихлоретану 81,9 ∙ 2∙ 36,5/99 = 60,4 кг/год,

де 36,5 - молекулярна маса хлороводню, кг/кмоль.

Загальна витрата хлороводню 16220,1 кг/год

Витрата водяної пари по реакції (2)

,9 ∙ 18/44 = 33,5,

де 18 - молекулярна маса води, кг/кмоль.

Результати розрахунків зводим в табл. 4.1.

Таблиця 4.1 - Матеріальний баланс стадії гідрохлорування

Прихід

кг/год

Витрата

кг/год

1. Ацетилен

11037,7

1. Реакційна


в т.ч. волога

33,5

суміш, в т.ч




- вінілхлорид

25380,8



- ацетилен

409,4

2. Хлороводень

16220,1

- дихлоретан

81,9



- ацетальдегід

81,9



- хлороводень

1337,3

Всього

27291,3

Всього

27291,3


4.2.2 Відмивка

Відмивка реакційної маси від хлороводню реалізується в трьох скруберах.

Перший скрубер орошується 7 %-ю соляною кислотою. Концентрація соляної кислоти на виході зі скрубера - 12 % мас. Витрата кислоти складає 60% від маси реакційної суміші:

,6 ∙ 27291,3 = 16374,8 кг/год.

В 7 %-му розчині соляної кислоти міститься:

хлороводню 0,07 ∙ 16374,8 = 1146,2 кг/год;

води 0,93 ∙ 16374,8 = 15228,6 кг/год;

В 12 %-му розчині соляної кислоти міститься:

води 15228,6 кг/год;

хлороводню 15228,6 ∙ 0,12/0,88 = 2076,6 кг/год;

Виходить з реакційної маси хлороводню:

,6 - 1146,2 = 930,4 кг/год.

На виході із скрубера вміст хлороводню в реакційній масі:

,3 - 930,4 = 406,9 кг/год

З водою виноситься 1 % вінілхлориду:

,8 ∙ 0,01 = 254 кг/год

Результати розрахунків зводим у табл.2

Таблиця 4.2 - Матеріальний баланс скрубера Ск1

Прихід

Кг/год

Витрата

Кг/год

1. Реакційна суміш

27291,3

1. Реакційна суміш

26106,9

в т.ч.


в т.ч.


вінілхлорид

25380,8

вінілхлорид

25126,8

ацетилен

409,4

ацетилен

409,4

дихлоретан

81,9

дихлоретан

81,9

ацетальдегід

81,9

ацетальдегід

81,9

хлороводень

1337,3

хлороводень

406,9

2. Розчин HCl 7 %-й,


2. Розчин HCl 12 %-й,


в т.ч. хлороводень

1146,2

в т.ч. хлороводень

2076,6

вода

15228,6

вода

15228,6



3. Втрати вінілхлориду

254,0

Всього

43666,1

Всього

43666,1


Другий скрубер орошається водою, витрати якої складають 15 % від маси реакційної суміші:

,15 ∙ 26106,9 = 3916,1 кг/год

Реакційними газами захоплюється 0,5% води:

,005 ∙ 3916,1 = 19,6

Із скрубера виходить 7 %-й розчин соляної кислоти, який містить 3916,1 - -19,6 = 3896,5 кг/год води та 3896,5 ∙ 0,07/0,93 = 293,3 кг/год хлороводню.

На виході зі скрубера вміст хлороводню в реакційній масі:

З водою виноситься 0,2 % вінілхлориду:

,8 ∙ 0,002 = 50,3

Результати зводимо у таблицю 3

Таблиця 4.3 - Матеріальний баланс скрубера Ск2

Прихід

Кг/год

Витрата

Кг/год

1. Реакційна суміш,

26106,9

1. Реакційна суміш,

25782,9

в т.ч.


в т.ч.


вінілхлорид

25126,8

вінілхлорид

25076,5

ацетилен

409,4

ацетилен

409,4

дихлоретан

81,9

дихлоретан

81,9

ацетальдегід

81,9

ацетальдегід

81,9

хлороводень

406,9

хлороводень

113,6



вода

19,6

2. Вода

3916,1

2. Розчин HCl 7%-й,




в т.ч. хлороводень

293,3



вода

3896,5



3. Втрати вінілхлориду

50,3

Всього

30023,0

Всього

30023,0


Для того, щоб повністю добути з продуктів реакції хлороводень, третій скрубер зрошують 30 %-м розчином гідрооксиду натрію. В колоні протікає реакція:

+ NaOH → H2O + NaCl

Витрата гідроксиду натрію:

,6 ∙ 40/36,5 = 124,5 кг/год,

де 40 - молекулярна маса гідроксиду натрію, кг/моль.

Кількість 30 %-го розчину гідроксиду натрію, необхідного для промивки

,5 ∙ 100/30 = 415 кг/год.

Розчин лугу подається в 5 %-му надлишку:

,05 ∙ 415 = 435,8 кг/год,

де міститься 435,8 ∙ 0,3 = 130,7 кг/год гідроксиду натрію і 435,8 - 130,7 = =305,1 кг/год води.

При нейтралізації утворюється:

хлориду натрію 113,6 ∙ 58,5/36,5 = 182,1 кг/год;

води 124,5 ∙ 18/40 = 56 кг/год,

де 58,5 - молекулярна маса хлориду натрію, кг/кмоль.

В розчині, який виходить зі скрубера, міститься 130,7 - 124,5 = 6,2 кг/год гідроксиду натрію і 305,1 + 56 = 361,1 кг/год води.

Результати розрахунків зводимо в табл.4

Таблиця 4.4 - Матеріальний баланс скруберу Ск3

Прихід

кг/год

Витрата

кг/год

1. Реакційна суміш,

25782,9

1. реакційна суміш,

25669,3

в т.ч.


в т.ч.


вінілхлорид

25076,5

вінілхлорид

25076,5

ацетилен

409,4

ацетилен

409,4

дихлоретан

81,9

дихлоретан

81,9

ацетальдегід

81,9

ацетальдегід

81,9

хлороводень

113,6

вода

19,6

вода

19,6





2. Розчин після

549,4

2. Розчин NaOH, в т.ч.

435,8

нейтралізації


гідроксид натрію

130,7

в т.ч. хлорид натрію

182,1

вода

305,1

гідроксид натрію

6,2



вода

361,1

Всього

26218,7

Всього

26218,7


4.2.3 Сушіння

Сушіння продуктів реакції відбувається шляхом відділення води в сепараторі.

Результати наведені у табл. 4.5.

Таблиця 4.5 - Матеріальний баланс сепаратора

Прихід

кг/год

Витрата

кг/год

1. реакційна суміш,


1. Реакційна суміш


в т.ч.


в т.ч.


вінілхлорид

25076,5

вінілхлорид

25076,5

ацетилен

409,4

ацетилен

409,4

дихлоретан

81,9

дихлоретан

81,9

ацетальдегід

81,9

ацетальдегід

81,9

вода

19,6





2. Нижній шар води

19,6

Всього

25669,3

Всього

25669,3


4.2.4 Ректифікація

В першій ректифікаційній колоні з реакційної суміші у вигляді кубової рідини виводиться 99,5 % дихлоретану і 0,5 % вінілхлориду.

Кількість дихлоретану в кубі:

,9 ∙ 0,995 = 81,5 кг/год.

В дистиляторі лишається дихлоретану:

,9 - 81,5 = 0,4 кг/год.

Кількість вінілхлориду в кубі:

,5 ∙ 0,005 = 125,4 кг/год.

Відганяється 25076,5 - 125,4 = 24951,1 кг/год вінілхлориду.

Результати розрахунку зведені в табл. 6.

В другій колоні у вигляді дистиляти відганяється ацетилен, ацетальдегід та 0,3 % вінілхлориду.

Кількість вінілхлориду в дистиляті:

, 1∙ 0,003 =7 5 кг/год.

Кубова рідина являє собою товарний вінілхлорид і містить залишки дихлоретану.

В кубі колони міститься вінілхлориду:

,1 - 75 = 24876,1 кг/год.

Результати розрахунків зводимо в табл. 7.[16]

Таблиця 4.6 - Матеріальний баланс першої ректифікаційної колони РК1

Прихід

кг/год

Витрата

кг/год

 

1. Реакційна суміш,


1. Дистилят,

25442,8

 

в т.ч.


в т.ч.


 

вінілхлорид

25076,5

вінілхлорид

24951,1

 

ацетилен

409,4

ацетилен

409,4

 

дихлоретан

81,9

ацетальдегід

81,9

 

ацетальдегід

81,9

дихлоретан

0,4

 



2. Кубовий залишок,

206,9

 



в т.ч.


 



дихлоретан

81,5

 



вінілхлорид

125,4

Всього

25649,7

Всього

25649,7


Таблиця 4.7 - Матеріальний баланс другої ректифікаційної колони РК2

Прихід

кг/год

Витрата

кг/год

1. Живлення, в т.ч.


1. Дистилят, в т.ч.


вінілхлорид

24951,1

вінілхлорид

75,0

ацетилен

409,4

ацетилен

409,4

дихлоретан

0,4

ацетальдегід

81,9

ацетальдегід

81,9





2. Кубовий залишок,




в т.ч.




вінілхлорид

24876,1



дихлоретан

0,4

Всього

25442,8

Всього

25442,8


В табл. 4.8. представлений зведений матеріальний баланс.

Таблиця 4.8

Прихід

кг/год

Витрата

кг/год

 

1. Ацетилен

11037,7

1. Розчин HCl 12%-й, в т.ч.


 

В т.ч. волога

33,5

хлороводень

2076,6

 

2. Хлороводень

16220,1

вода

15288,6

 

3. Розчин HCl 7%-й,


2. Розчин HCl 7%-й, в т.ч.


 

В т.числі


хлороводень

293,3

 

хлороводень

1146,2

вода

3896,5

 

вода

15228,6

3. Втрати вінілхлориду на


 

4. вода

3916,1

Стадії відмивки

304,3

 

5. Розчин NaOH,

435,8

4. Розчин після нейтралі-

549,4

В т.ч


зації, в т.ч.


Гідроксид натрію

130,7

Хлорид натрію

182,1

вода

305,1

Гідрооксид натрію

6,2



вода

361,1



5. Вода зі стадії осушки

19,6



6. Кубовий залишок колони

206,9



РК1, в т.ч.




дихлоретан

81,5



вінілхлорид

125,4



7. Дистилят колони РК2,




в т.ч. ацетилен

409,4



вінілхлорид

75,0



ацетальдегід

81,9



8. Кубовий залишок колони




РК2, в т.ч.




вінілхлорид

24876,1



дихлоретан

0,4

Всього

48018,0

Всього

48018,0


ВИСНОВКИ

. Після розгляду методу виробництва вінілхлориду гідрохлоруванням ацетилену стає зрозумілим, що по даній схемі він не є перспективним через значну ціну головної сировини - ацетилену.

. Розглянутий метод має незначний вплив на навколишнє природнє середовище, але має свої недоліки у тому, що незначні кількості основного продукту виробництва все ж, потряпляють у довкілля і мають доволі значний період напіврозпаду, особливо якщо виробництво проходить майже цілорічно.

. Були розглянуті інші варіанти класичного виробництва вінілхлориду, новітні та альтернативні методи. Відносно них можна сказати, що вони є ефективними на певних територіях відносно сировини та наявних ресурсів (за економічними показниками), а новітні та альтернативні методи потребують подальшого опрацювання.

. під час розгляду методу, було видно, що окрім вінілхлориду, за розглядаємим методом, залишковим є ацетилен. Це дозволяє повертати його назад у виробництво, або розглядати метод, як метод із виходом двох основних продуктів.

. Незважаючи на те, що медод гідрохлорування ацетилену є доволі затратним, відносно його продуктивності (99 % виходу продукту) він залишається доволі ефективним і популярним.

СПИСОК ВИКОРИСТАНИХ ДЖЕРЕЛ

1.      Химическая енциклопедия: В 5 т.: Т.1: А - Дарзана/Редкол.: Кнунянц И. Л. (гл.ред) и др. - М.: Сов. Енцикл., 1988. - 623с.

2.      Product Safety Assessment: Vinyl Chloride Monomer - www.dow.com/productsafety/finder/vcm.htm (Англ.). Product Safety. Dow Chemical.

.        Довідка про стан "хлорної" галузі хімічної промисловості Росії.Підготовлено Російським Центром "Хлорбезопасность" - www.fas.gov.ru/news/n_1097.shtml. Федеральна Антимонопольна Служба РФ (23 серпня 2004).

.        Яворський В.Т. та ін. Загальна хімічна технологія. Підручник. - Львів: Видавництво національного університету “Львівська політехніка”, 2005. - 552с.

.        Воробьев В.А., Андрианов Р.А. Технология полимеров. Учебник для вузов. - М.: “Высшая школа”, 1980. - 303с.

.        Брацыхин Е.А., Шульгина Э. С. Технология пластических масс: Учебное пособие для техникумов. - 3-е изд., перераб. и доп. - Л.: Химия,1982. - 328с.,ил.

.        Сборник удельных показателей образования отходов производства и потребления. Москва. 1999г.

.        Гончаров А.І., Середа І.П. Хімічна технологія, ч.2: Підручник для студентів. - К.: Вища школа. 1980. - 280с.

.        Тимонин А.С. Инженерно-экологический справочник. Т.1. - Калуга: Издательство М.Бочкаревой. 2003. - 1024с.

.        Тимофеев В.С. Принципы технологии основного органического и нефтехимического синтеза: Учебю пособие для вузов. - 2-е изд., перераб. - М.: Высш.шк., 2003. - 536 с.

.        Ошанина И.В., Брук Л.Г., Темкин О.Н «Альтернативные методы получения продуктов основного органического синтеза», М. МИТХТ. 2002. - 106 с.

.        Журавлев В.А. Расчет материальных балансов при проектировании производств органического синтеза: учеб. пособие/ В.А. Журавлев, Т.С. Котельникова; КузГТУ. - Кемерово, 2012. - 92 с.

ДОДАТОК

Схема 1 - Установка для добування вінілхлориду гідрохлоруванням ацетилену в газовій фазі

Схема 2 - Iа - хлороводень; Iб - соляна кислота; II - водний конденсат; III - розчин NaOH; IV - розсіл; V - важкокипляча фракція; VI - легкокипляча фракція; VII - вінілхлорид; 1 - вогнеперешкоджувая; 2,11 - розсольні конденсатори; 3 - сепаратор; 4 - змішувач; 5 - осушувальна колона; 6 - реактор; 7 - холодильник; 8-10 - скрубери; 12 - компресор; 13,14 - ректифікаційні колони; 15 - дефлегматор; 16 - кип’ятильник

Похожие работы на - Виробництво вінілхлориду

 

Не нашли материал для своей работы?
Поможем написать уникальную работу
Без плагиата!
Без нейросетей!