Биоэнергетические установки

  • Вид работы:
    Реферат
  • Предмет:
    Экология
  • Язык:
    Русский
    ,
    Формат файла:
    MS Word
    244,77 Кб
  • Опубликовано:
    2015-06-06
Вы можете узнать стоимость помощи в написании студенческой работы.
Помощь в написании работы, которую точно примут!

Биоэнергетические установки















Биоэнергетические установки

План

1. Биоэнергетика

. Энергия биомассы

. Использование биомассы

. Работа биоэнергетической установки

. Преимущества удобрения, получаемого с помощью данной технологии

. Результат применения удобрения

. Обработка различных продуктов сельскохозяйственного производства

. Попутный газ

. Экологичность

Список рекомендуемой литературы

биоэнергетика удобрение сельскохозяйственный технология

1. Биоэнергетика

Основным видом биомассы, используемой в биоэнергетике, является некоммерческое топливо: древесина и ее отходы, отходы растениеводства и животноводства, а также бытовые отходы.

Используемые промышленные технологии включают в себя:

прямое сжигание;

сжигание в смеси с основным топливом;

термохимическую переработку (газификация топлива);

биохимическую конверсию (получение биогаза, спирта, этанола)

Выработка тепловой и электрической энергии на основе прямого и совместного с основным топливом сжигания получила развитие в Швеции, Финляндии, Германии, Канаде, США, Дании и др.

Получение биогаза наиболее развито в Китае (в том числе и кустарными и полукустарными способами), Индии, странах Юго-Восточной Азии, при этом получают также удобрения для сельскохозяйственных нужд.

Получение этанола, этилового спирта на базе биохимической конверсии некоммерческого топлива сильно развито в Бразилии - крупнейшем в мире производителе этилового спирта. Здесь значительная часть автопарка работает на чистом этаноле или спиртобензиновых смесях.

Для усовершенствования технологии биохимической конверсии в особенности бытовых отходов разрабатываются высокоэффективные штаммы анаэробных микроорганизмов, а также разные варианты различных композиций энергетической биомассы, позволяющие повысить выход и качество биогаза.

2. Энергия биомассы

Широкое распространение получило использование древесной биомассы для производства тепла и электричества (страны Скандинавии) как при прямом сжигании отходов, так и через их предварительную газификацию с последующим сжиганием полученного газа.

-  В стадии опытно-промышленной эксплуатации находятся ТЭС, для которых организовано выращивание "энергетических" лесов для сжигания в котлах этой биомассы.

-       Активно внедряется совместное сжигание (в различных технологических модификациях) биомассы с основным топливом (уголь, жидкое топливо, газ).

-       Распространены электростанции (США, Дания), на которых сжигаются твердые бытовые отходы (ТБО) городов, а также биогаз от свалок ТБО (Италия).

-       Используются технологии получения электроэнергии в дизель-генераторах, работающих на газе, получаемом от газификации биомассы и биогазе от переработки отходов.

-       Получение и использование биогаза:

. На малых установках по переработке сельскохозяйственных и бытовых отходов индивидуальных фермерских хозяйств. Общее количество таких установок в 2000 г. превысило 6 млн. шт. (страны-лидеры: Китай, Индия).

. На больших установках по переработке городских сточных вод (более 10000 установок) и комбинированных установках по сбраживанию промышленных и городских сточных вод (более 1000 новейших установок в 2000 г.).

. На мощных комбинированных установках (фабриках) по переработке отходов продукции сельского хозяйства, животноводства и фермерских хозяйств (из 50 крупных таких фабрик 18 находится в Дании).

. Использование биомассы

Более активными темпами возрождается использование такого возобновляемого источника энергии, как биомасса, в особенности торфа и древесной биомассы. Использование в России торфа в период, когда были ограничены добычи нефти, газа и угля, как местного низкосортного топлива особенно активно имело место в 1930-е гг. (1930-1939 гг.). На базе активно развитых торфоразработок были построены и эффективно эксплуатировались крупные энергетические установки и электрические станции, среди которых были Шатурская и Каширская ГРЭС, Ярославская ТЭЦ, Калининские ТЭЦ-2 и ТЭЦ-4, ГРЭС-8 Ленэнерго, Тюменская ТЭЦ и многие другие. Практически, вся энергетика Белоруссии (БелГРЭС, Смолевическая ГРЭС, Минские, Гомельские ТЭЦ и др.), входящей в тот период в Союз, работала на оборудовании, использующем торф, как энергетическое топливо. При этом были освоены крупные котельные агрегаты (160-230 т/ч) на среднем и высоком давлении заводами-изготовителями: Белгородским, Барнаульским, Подольским и Таганрогским, эффективно сжигающих как кусковой, так и фрезерный торф.

КПД котельных агрегатов достигал 90% и выше. Повышением эффективности использования торфа занимались ведущие научно- исследовательские организации: Всесоюзный теплотехнический институт (ВТИ), Центральный Котлотурбинный институт (ЦКТИ), Организация по рационализации электростанций (ОРГРЭС), Московский энергетический институт (МЭИ), Ленинградский политехнический институт (ЛПИ) и многие другие.

Были освоены топочные устройства Татищева и Макарьева, скоростные топки Померанцева, факельно-слоевые и шахтно-мельничные топки, топки с мельницами-вентиляторами, сжигание фрезторфа в системе параллельных струй, система проточных газовых сушилок для предварительной газовой подсушки высоковлажного топлива с использованием теплоты парообразования и многие другие [33-35 и др.].

По научно-исследовательским разработкам и опыту использования торфа как энергетического топлива Россия занимала ведущее место в мире.

Торф в России в энергетике стал традиционным возобновляемым источником энергии (ТВИЭ). В связи с наличием обширного объема публикаций по опыту освоения сжигания торфа на электростанциях (кроме названных выше, значительный библиографический перечень, который нами не приводится) нами подробно этот вопрос не рассматривается.

Одним из перспективных направлений в плане энергетического использования торфа с обеспечением снижения вредных выбросов при высокой эффективности и технологичности использования является внедрение технологии сжигания композитного топлива на базе торфяного геля. Технология получения этого топлива разработана в проблемной энергетической лаборатории Новосибирского государственного технического университета (НГТУ) [26-29]. Термин "композитные" означает, что это топливо представляет собой композицию компонентов с резко различными топливными свойствами. В результате совместной переработки этих компонентов получают новый продукт с ценными товарными свойствами, практически соответствующими наперед заданным качествам. В основе производства искусственного композитного твердого топлива (ИКТТ) и жидкого (ИКЖТ) лежит использование торфа с добавлением низкосортных местных топлив (как низкореакционных отсевов антрацитов, так и окисленных каменных и бурых углей), сырой нефти (или отходов ее переработки) и водной составляющей.

Технология получения искусственного твердого топлива показана на рисунке 16.

Составные компоненты жидкого композитного топлива перерабатываются в питательных насосах-кавитаторах, где происходит глубокая деструкция материала. Деструктурированные материалы проходят затем совместную обработку еще в одном кавитаторе с добавлением сырой нефти (или нефтепродуктов), где вследствие сложных физико-химических процессов и эмульгации образуется конечный продукт. Технологическая схема производства ИКЖТ показана на рисунке 17 и 18. (Здесь же дана схема сжигания КЖТ в топке энергетического котла.)

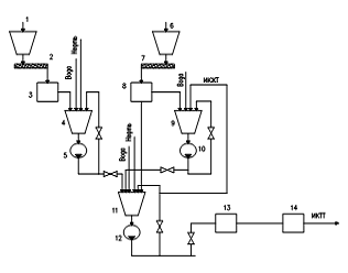
Рисунок 16 - Принципиальная технологическая схема модуля по производству ИКТТ

- бункер торфа, 2 - питатель дозатор торфа, 3 - флотационная машина, 4 - рабочий бункер, 5 - диспергатор-кавитатор первой ступени, 6 - бункер угля, 7 - питатель дозатор угля, 8 - среднеходная валковая мельница, 9 - промежуточный рабочий бункер, 10 - диспергатор-кавитатор угля второй ступени, 11 - бак приготовления жидкого топлива, 12 - диспергатор-кавитатор второй ступени, 13 - прессование топливных гранул, 14 - сушка топливных гранул

Та же, практически, ситуация нашла место в России в вопросах использования древесного материала как исходного сырья для газификации с последующим использованием газа в тепловых двигателях. Здесь также были выполнены значительные научно-исследовательские работы и конструктивные проработки газификаторов твердого топлива как на основе дровяной массы, так и на базе торфа [40, 46].

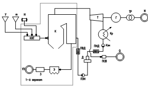
Рисунок 17 - Технологическая схема производства и подачи в котел композитного жидкого топлива

- бункер сырого угля; 2 - дробилка; 3 - питатель; 4 - ШБМ; 5 -сепаратор; 6 - циклон; 7 - мельничный вентилятор; 8 - бункер пыли; 9 - питатель пыли; 10 - кавитатор; 11 - бак сырой нефти; 12 - расходная цистерна КЖТ; 13 - контур рециркуляции КЖТ; 14 - линия питательной воды МЖТ; 15 - бункер (с комкорыхлителем) сырого торфа; 16 - грохот; 17 - флотатор; 18 - линия торфяного геля; 19 - насос высокого давления; 20 - линия подачи КЖТ к форсункам котла; 21 - дутьевой вентилятор; 22 - линия ВУС

Рисунок 18 - ТЭЦ с технологией производства и сжигания КЖТ

у - уголь, т - торф, н - нефть, Т - турбина, Г - генератор, Тр - трансформатор, Кр - конденсатор, КЭН - конденсатный электронасос, ПНД - подогреватели низкого давления, Д - деаэратор, ПЭН - питательный электронасос, ПВД - подогреватели высокого давления, ПСВ - подогреватель сетевой воды, Э - электрофильтр, З - сборник золы, N, Q, Уз - потребители электроэнергии, тепла и золошлаков

Биоэнергетическая установка используется для переработки всевозможных отходов сельскохозяйственной деятельности и пищевого производства для выработки экологически безопасных органических удобрений естественного состава, выработки энергии, выработки кормовых добавок, утилизации продуктов производства и жизнедеятельности для сохранения и защиты окружающей среды в агропромышленных зонах. Все эти задачи в свою очередь являются хорошими аргументами в пользу установки экологически безопасных замкнутых циклов активного сельскохозяйственного производства.

. Работа биоэнергетической установки

Биоэнергетические установки работают на базе процесса метанового сбраживания. В последнее время используются новые методы работы с этим процессом, обусловленные появлением современных технических разработок. Это и усовершенствованная конструкция биореактора, и устройство устойчивого давления газа без газгольдера. А также использование модифицированной закваски, произведённой за счёт работы культур метановых бактерий. Кроме того, стали появляться особые катализаторы процесса, полученные российскими микробиологами из Пермского института экологии и генетики микроорганизмов. Это позволило существенно ускорить процесс и повысить эффективность технологии преобразования органических продуктов производства и жизнедеятельности. Именно большая степень преобразования органического вещества в этих продуктах дает в итоге высокую отдачу биогаза и жидкий шлам, которому присущи и вовсе уникальные характеристики.

Исходя из свойств первоначального сырья, шлам может употребляться как готовое к немедленному использованию удобрение (преобразование навоза или помёта) или высококачественные кормовые добавки (продукты переработки пищевой промышленности, пивоварен и пивных заводов).

Данная технология существенно отличается от иных как по рабочим параметрам, так и по экологической безопасности.


. Преимущества удобрения, получаемого с помощью данной технологии

2.      Под влиянием микробиологических культур, входящих в состав удобрений, в почве наблюдается формирование гумусовых материалов, совершенствуются качественные показатели почвы: уровень насыщенности воздухом, инфильтрационные и водоудерживающие свойства.

.        Абсолютная дезинфекция. В процессе обработки отходов наблюдается полная очистка от семян сорной травы, патогенов и пр.

.        Эффект дезодорации. При использовании данной технологии сильные неприятные запахи, сопутствующие обычно отходам, становятся гораздо слабее.

Удобрение (Патент РФ №2248955), которое на выходе находится в состоянии жидкости, может быть в таком виде внесено в почву, а может подвергнуться сушке, а затем его можно гранулировать или спрессовать в брикеты. Если смешать такое удобрение в заданных долях с другими компонентами, можно получить компосты, комбинированные почвы для теплиц и пр.

Использование таких удобрений даёт рост урожайности от 20% до 350% в зависимости от характеристик культуры. А также снижает потребность в использовании минеральных удобрений, или вовсе устраняет их надобность. То же самое касается и пестицидов. И это не только дает возможность выращивать всевозможные культуры с большим экономическим эффектом, но и обеспечивать продуктам более совершенные потребительские характеристики - экологическую безопасность продуктов питания.

. Результат применения удобрения

Удобрение гораздо более активно по свои свойствам, так как в качестве исходного сырья берётся исключительно свежий навоз: не более 1 суток хранения. Так что потери аммонийного азота сводятся к нулю.

Микробиологическая обработка сообщает продукту на выходе оригинальный состав: в нём скомбинированы макро- и микроэлементы куриного помёта с живой культурой микроорганизмов, сходных с почвенными бактериями.

Помимо этого в удобрении содержатся продукты жизнедеятельности применяемых микробиологических культур, то есть вещества, активизирующие рост и развитие - ауксины, гиберреллины, кинины.

В удобрении присутствуют в нужном количестве гуминовые и фулиевые кислоты и их соли.

Удобрение всесторонне влияет на растения и почву. Уровень всасываемости питательных веществ существенно повышается. А неусвоенные остатки являются органическими продуктами, в которых живёт своя микрофлора, преобразующая органику, что приводит к формированию гумуса и увеличению плодородности почвы.

. Обработка различных продуктов сельскохозяйственного производства

Данные лабораторных экспериментов по переработке разнообразных сельскохозяйственных отходов посредством этой технологии доказали её высокую эффективность и возможность переработки всех видов отходов.

Получение пищевых добавок

Эксперименты, поставленные на разных видах отходов сельскохозяйственного производства доказали, что в некоторых случаях, в результате преобразования исходного сырья посредством данной технологии в итоге получаются не удобрения, а более ценные вещества.

Например, судя по эксперименту, поставленному на отходах спиртового производства (барда), можно сказать, что в итоге из барды можно получить очень ценную пищевую добавку для молочного скота. В сравнении с изначальным сырьём, уровень протеинов возрастает с 20 до 40%, также увеличивается и содержание аминокислот.

. Попутный газ

В результате функционирования биоэнергетической установки производится биогаз - комбинация метана (СН4) до 70% и углекислого газа (СО2). Удельная теплота сгорания 5500-6500 ккал/м. куб.

Количество получаемого газа достигает от 5 м3 (сырье КРС) до 10 м3 (птичий помет) за одни сутки с 1 м3 рабочего реактора. Газ можно применять для производства электроэнергии, можно привести в жидкое состояние и хранить в резервуарах. Обычно на практике для своих нужд в хозяйстве употребляется не более 20% получаемого газа. Так что биоэнергетическая установка в дополнение к прочим преимуществам ещё и энергонезависима, да ещё и сама может удовлетворить значительную часть потребности в электроэнергии в основном производстве.

. Экологичность

Общеизвестный факт - именно вопрос утилизации отходов сельскохозяйственного производства больше всего беспокоит производителей основной продукции. Прежде, объёмы производства были не так велики, и отходы пищевых и сельскохозяйственных предприятий снова вводились в экосистему естественным образом. Там они разрушались под влиянием различных факторов окружающей среды. Но скорость природных процессов крайне мала, так что количество выбрасываемых отходов в одном месте (поле, овраг, река) должно быть соразмерным. При превышении определённых стандартов, природа просто уже не может самостоятельно справляться с преобразованием отходов, что приводит к её гибели в загрязнённом месте.

В последнее время интенсивность работы производящих предприятий сильно возросла, поэтому их владельцы должны задуматься о том, как предотвратить опасность для экологии. Выходом из этой ситуации казались разнообразные очистные конструкции, отведение специальных полигонов и захоронений для отходов. Но расходы на доставку отходов до места свалки, техническое обслуживание очистных сооружений лишь увеличивают себестоимость основной производимой продукции, так что владельцы предприятий предпочитают по минимуму тратиться на утилизацию отходов.

А ведь продукты сельскохозяйственного и пищевого производства - это превосходный материал для создания совершенно иной продукции - удобрений и кормовых добавок. Очевидно, что новый подход к решению вопроса утилизации напрашивается сам собой. Его суть в том, что нужно снять с производителя проблему экологической безопасности его предприятия, проблему переработки и утилизации продуктов производства. Представленная технология и созданное оборудование дают возможность устранить проблему загрязнения отходами окружающей среды и запустить процесс производства продукции иного рода, которая принесёт прибыль. Современные методы, используемые в процессе метанового сбраживания, разработанные аппаратные и технологические новинки привели к тому, что процесс стал более продуктивным и быстрым. Получаемые продукты стали более эффективными в использовании, обрели новые потребительские свойства. Так что вопрос оптимизации экологической обстановки в районах скопления сельскохозяйственных и пищевых производящих предприятий снимается за счёт полного преобразования отходов в новую продукцию, которая имеет свое значение и спрос на рынке.

Замкнутые экологически чистые циклы сельскохозяйственного производства.

Представленная технология может стать реальной основой для формирования экологически чистых замкнутых циклов активного сельскохозяйственного производства. Для начала из всего цикла производства устраняется само понятие отходов. Это уже не отходы, а исходный материал для получения качественно новой продукции. Причем продукция на выходе обладает собственной ценностью и эффективно применяется в последующих этапах всего процесса.

Один из вариантов совершенно новой схемы организации замкнутого цикла производства сельхозпродуктов:



Список рекомендуемой литературы

1. Байдельдинов Д.Л. Экологическое право Республики Казахстан. - Алматы, 2004.

. Мазур И.И. Введение в инженерную экологию. - М.: Высш. шк., 1999

. Мазур И.И, Молдаванов О.И. Курс инженерной экологии. - М.: Высш. шк., 1999

. Тонконогий А.В. Энергетика и экология. - Алматы, 1985.

Похожие работы на - Биоэнергетические установки

 

Не нашли материал для своей работы?
Поможем написать уникальную работу
Без плагиата!
Без нейросетей!