Расчет котельной установки
Федеральное агентство по образованию
Государственное образовательное
учреждение
высшего профессионального образования
«Кузбасский государственный
технический университет»
Кафедра стационарных и транспортных
машин
Пояснительная записка к курсовому проекту
по дисциплине «Котельные установки и
парогенераторы»
Тема: Расчет котельной установки
Выполнил:ст.гр.ТЭ-091
Быков А.С.
Принял:
к.т.ц.,доц.
Анферов Б.А.
Кемерово 2012
Содержание
1. Выбор типа котла
. Топливо
. Объем продуктов сгорания
. Энтальпия продуктов сгорания и воздуха
. Тепловой баланс котла
. Тепловой расчет топки и радиационных поверхностей нагрева
котла
.1 Расход топлива на один котел
.2 Геометрические размеры топки
.3 Расчет теплообмена в топке
.4. Расчет радиационной поверхности нагрева (экрана)
. Расчет конвективных поверхностей нагрева котла
.1 Расчет пароперегревателя
.2 Расчет водяного экономайзера 2 ступени.
.3 Расчет воздухоподогревателя 2 ступени
.4 Расчет водяного экономайзера 1 ступени.
.5 Расчет воздухоподогревателя 1 ступени
. Расчет тягодутьевой установки
. Расчет дутьевого вентилятора
. Топливное хозяйство
.Выбор числа и типов насосов
Литература
1.
Выбор типа котла
По заданным параметрам перегретого пара с давлением P=13,8 МПа и температурой tпп=540 0С выбираем котельный
агрегат типа ТП - 87 (Е - 420/140 Ж), однобарабанный с естественной циркуляцией
и жидким шлакоудалением. По заданной паропроизводительности (D=2000 т/ч) принимаем к установке 5
котлоагрегатов.
Котельный агрегат ТП - 87 (Е - 420/140 Ж) Таганрогского котельного завода
“Красный котельщик” барабанный, с естественной циркуляцией, шлакоудаление -
жидкое. Предназначен для получения пара высокого давления при сжигании в виде
факела угольной пыли и природного газа.
Котельный агрегат рассчитан на следующие параметры:
. Номинальная паропроизводительность - 420 т/час.
. Рабочее давление в барабане котла - 15,5 МПа.
. Рабочее давление за пароперегревателем - 13,8 МПа.
. Температура перегретого пара - 5400 С.
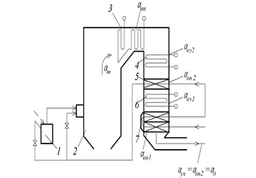
Рис.1. Схема подачи воздуха и присосов Δα в котле:
Котельный агрегат имеет П-образную компоновку и состоит из восходящего,
горизонтального и нисходящего газоходов. Топочная камера служит восходящим
газоходом. В горизонтальном соединительном газоходе находится пароперегреватель.
В нисходящем газоходе, расположены ''в рассечку'' водяной экономайзер и
трубчатый воздухоподогреватель. Схема подачи воздуха и присосов в котле
показана на рис.1.
Топочная камера призматической формы образована экранными трубами.
Экранные трубы полностью закрывают фронтовую, заднюю и боковые стены топочной
камеры и, сходясь внизу, образуют под топки с двумя летками для удаления
жидкого шлака.
Топочная камера, в отличие от обычных призматических камер, в нижней
части имеет пережим, образованный гнутыми во внутрь топочной камеры трубами
фронтового и заднего экранов. Часть этих труб, примерно 50%, изогнута по
профилю выступа без развилок, а другая часть имеет развилки в нижней и верхней
частях выступов.
Глубина выступов пережима - 1890 мм с каждой стороны. Нижняя часть топки
является камерой горения. Выше пережима расположена камера догорания.
Для лучшего заполнения камеры догорания и лучшего обтекания газами
ширмового и потолочного пароперегревателей трубы заднего экрана в верхней части
топки перед горизонтальным газоходом образуют выступ в топку глубиной 2000 мм
(аэродинамический выступ).
Топочная камера оборудована 12-ю пылегазовыми горелками, разработанными
НИИгазом, производительностью 5,0 т/ч пыли или 2500-3000 м3/ч газа.
Горелки расположены встречно по фронтовой и задней стенам топки.
Удаление шлака из топки котла производится через две летки шестиугольной
формы размером 880×600 мм в жидком состоянии. Для лучшего
воспламенения топлива и режима жидкого шлакоудаления в камере сгорания экраны
ошипованы и покрыты хромитовой массой типа ПХМ-6 до пережима топки. Устье леток
выложено огнеупорным кирпичом, бетоном и обмазано хромитовой массой ПХМ-6. Для
предохранения леток от разрушения и оплавления, а также лучшей грануляции
жидкого шлака в устье леток по периметру установлены змеевики, охлаждаемые
технической водой от орошающих или смывных насосов.
Под леткой расположена шлаковая шахта, нижняя часть которой опущена в
водяную ванну, где происходит гранулирование жидкого шлака. Такое устройство
для удаления жидкого шлака создает гидравлический затвор, препятствующий
подсосам в топку. В каждой ванне расположен шлаковый шнек, с помощью которого
гранулированный шлак, пройдя дробилку, направляется в канал гидравлического
шлакоудаления.
Каркас котла состоит из стальных колонн, связанных горизонтальными
балками, фермами, раскосами, ригелями, связями и служит для восприятия нагрузок
от барабана котла, всех поверхностей нагрева, обмуровки, изоляции, площадок
обслуживания, а также газовых и воздушных коробов и других элементов котла.
Опорные башмаки колонн каркаса жестко крепятся к подземному железобетонному
фундаменту с помощью выпуска из фундамента арматуры, которая загнута на башмаки
и приварена к ним.
2. Топливо
В качестве топлива на ТЭЦ применяется каменный уголь марки «Т» Кузнецкого
бассейна (открытый способ добычи) Кедровского месторождения. На ТЭЦ топливо
железнодорожными составами прибывает по железнодорожному пути.
Топливо, каменный уголь «Т», имеет состав, представленный в таблице 1.
[9]
Таблица 1
Состав топлива марки «Т»
|
Бассейн
|
Марка
|
Рабочая масса топлива, %
|
Темпера- тура плавле- ния золы t1,оС
|
|
Кузнецкий
|
Т
|
     
|
|
|
|
|
|
|
|
|
|
10
|
11,3
|
0,5
|
67,7
|
3,6
|
1,6
|
5,3
|
1308
|
Баланс топлива по рабочей массе:
Cp + Hp + Op + Np
+ Wp + Ap =100%
Низшая теплота сгорания заданного топлива, определяется по формуле Д.И.
Менделеева:
где
Wp, Cp, Hp, Sp, Op - содержание влаги, углерода, водорода, серы и
кислорода в рабочей массе топлива, %.
Qнр =
339,13·67,7+1035,94·3,6 - 108,86·(5,3 - 0,5) - 24,62·10,0 = 25920 кДж/кг,
Принимаем
расчётную теплоту сгорания топлива:
=25920
кДж/кг
Количества
воздуха, необходимого для полного сгорания топлива:
0 = 0,089 (67,7 +
0,375·0,5) + 0,265·3,6 - 0,0333·5,3 = 6,82 м3/кг,
Избыток воздуха в продуктах сгорания за i-й поверхностью нагрева:
,
где
- присос воздуха в i- й поверхности
нагрева,
αт - коэффициент избытка воздуха в топке для
энергетических котлов с камерной топкой принимаем αт =1,2 , [1];
В соответствии со схемой подачи воздуха и присосов Δα
в котле (рис. 1)
назначены величины присосов воздуха по газоходам котла.
Результаты расчета сводим в таблицу 2.
Таблица 2
Присосы воздуха
|
Наименование поверхности нагрева
|
Присосы воздуха в газоходе
|
Избыток воздуха за газоходом
|
|
Топка (Т)
|
Δαт = 0,05
|
αт = 1,2
|
|
Пароперегреватель (ПП)
|
Δαпп = 0,05
|
αпп = 1,25
|
|
Экономайзер (ВЭ) II-я ступень
|
ΔαвэII = 0,05
|
αвэII = 1,3
|
|
Воздухоподогреватель (ВП) II-я ступень
|
ΔαвпII = 0,05
|
αвпII = 1,35
|
|
Экономайзер (ВЭ) I-я ступень
|
ΔαвэI = 0,05
|
αвэI = 1,4
|
|
Воздухоподогреватель (ВП) I-я ступень
|
ΔαвпI = 0,05
|
αвпI = 1,45
|
3. Объем продуктов сгорания
Объем продуктов сгорания с учетом избытка воздуха в топке за любой
поверхностью нагрева:
,
котел тепловой нагрев конвективный
где
- объем газов за рассматриваемой поверхностью нагрева
нм3/кг;
- объем
трехатомных газов, водяных паров и азота при α = 1;
αi -
коэффициент избытка воздуха в продуктах сгорания за рассматриваемой
поверхностью нагрева;
,0161
- коэффициент, учитывающий содержание влаги в воздухе.
Объем
трехатомных газов:
=
0,01866(67,7+0,375·0,5) = 1,266 нм3/кг,
Объем водяных паров:
=0,111·3,6+0,0124·10+0,0161·6,82=
0,6334 нм3/кг,
Объем азота:
= 0,79·6,82+0,008·1,6=
5,4006 нм3/кг,
Полный объем газов:
=
1,266+0,6334+5,4006 = 7,3 нм3/кг,
Результаты
расчетов заносим в таблицу 3.
Таблица
3
Объем
продуктов сгорания
|
Наименование газов, Расчетные формулы
|
Обозна- чение
|
Ед. изм.
|
Наименование газохода
|
|
|
|
αт = 1,2
|
αпп = 1,25
|
αвэII = 1,3
|
αвпII = 1,35
|
αвэI = 1,4
|
αвпI = 1,45
|
|
Теоретический объем трехатомных газов   1,266
|
|
|
|
|
Теоретический объем азота VoN2 = 0,79Vо + 0,008Nр
|
 5,4006
|
|
|
|
Теоретический объем водяных паров   0,6334
|
|
|
|
|
Объем избыточного воздуха   1,3641,7052,0462,3872,7283,069
|
|
|
|
|
|
|
|
|
|
Объем водяных паров, вносимых в избытке воздуха  0,0220,02740,0330,03840,04390,0494
|
|
|
|
|
|
|
|
|
|
Действительный объем продуктов сгорания   8,6899,03249,3799,72510,07110,418
|
|
|
|
|
|
|
|
|
4. Энтальпия продуктов сгорания и воздуха
Теоретическая энтальпия дымовых газов:
где
- изобарные массовые теплоемкости газов, кДж/(м3·˚С);-
теоретическая температура (100…2400°С).
Теоретическая
энтальпия воздуха:
где
- изобарная массовая теплоемкость воздуха, кДж/(м3·˚С)
[];
Энтальпия
реальных дымовых газов:
Результаты
вычислений занесены в таблицу 4, на основании которой построена J-t
диаграмма.
Рис. 2. J-t диаграмма
5. Тепловой баланс котла
Тепловой баланс составляют на 1 кг твердого (жидкого) топлива при условии
установившегося режима работы котельной установки, в кДж/кг (кДж/м3):
Qрp = Q1 + Q2 + Q3 + Q4 + Q5 + Q6 ,
где
- располагаемая теплота;
- теплота,
полезно использованная в котлоагрегате; Q2 - потери теплоты с уходящими газами; Q3
- потери теплоты от химической
неполноты сгорания; Q4 - потери
теплоты от механического недожога;Q5 - потери теплоты от охлаждения элементов котельного
агрегата в окружающую среду;Q6 - потери
теплоты с физической теплотой шлака.
Или
в процентах: q1+q2+q3+q4+q5+q6=100% ,
где
q1 - процентная доля полезно использованного тепла, характеризующая
коэффициент полезного действия котельного агрегата;2, q3,
q4, q5, q6 -
процентные доли потерь теплоты по указанным видам.
Располагаемая теплота:
Qрр = Qнр + Qтл + Qв + Qф - Qк ,
где Qнр - низшая теплота сгорания рабочей массы твердого
топлива, кДж/кг;
Qтл - физическая теплота топлива,
кДж/кг;
Qв - теплота, вносимая в топку с
воздухом, кДж/кг;
Qф - теплота, вносимая в топку с
паровым дутьем, кДж/кг;
Qк - теплота, затраченная на разложение
карбонатов при сжигании сланцев, кДж/кг.
Так как подогрев топлива осуществляется только за счет тепла уходящих
газов т.е. тепла самого сжигаемого топлива и ввиду отсутствия карбонатов,
получим:
Qрр = Qнр= 25920 кДж/кг,
Потери теплоты с уходящими газами:
Q2 =
=
=
= 1400,75 кДж/кг
где
Jух -
энтальпия уходящих газов определяется по графику J-t по температуре уходящих
газов tyx= 130 0С
и по линии, характеризующей последнюю поверхность нагрева , Jyx=1800
кДж/кг;
αух - избыток
воздуха в уходящих газах, численно равен избытку воздуха в продуктах сгорания в
последнем газоходе, αух=1,45;
Jхв - энтальпия холодного воздуха, кДж/кг:
q4 = 1 % - доля потерь теплоты от механического недожога
[2];
Потери
теплоты от механической неполноты сгорания топлива:
Q4 = q4 Qнр /100 =1×25920/100
=259,2 кДж/кг,
Энтальпия холодного воздуха:
Jхв = V0 ·Cрхв tхв ,
Jхв = 6,82·1,2981·30 = 265,59 кДж/кг,
где Vo - количество воздуха, необходимое
для полного сгорания топлива,
Vo = 6,82 м3/кг;
tхв=30 0С - температура
холодного воздуха;
CРхв- изобарная теплоемкость холодного
воздуха, при tхв=30 0С;
CРхв =1,2981 кДж/(м3К) [1];
Доля потерь теплоты с уходящими газами:
q2 =
= 5,4 %,
Потери
теплоты с физической теплотой шлака:
Q6 = αшл Cшл tшл
= 0,05 · 1,025 · 1308 ·
= 7,57
кДж/кг,
где
αшл - доля
золы топлива в шлаке αшл = 1- αун = 1 -
95 = 5% [12];
Cшл - теплоемкость шлака [9];
tшл - температура шлака.
Доля
потерь теплоты с физической теплотой шлака:
q6 =
= 0,0292
%
Процентная
доля полезно использованной теплоты:
= 100 -
(q2 + q3 + q4 + q5 + q6 ) =
=
100 - (5,4 + 0 + 1 + 0,4 + 0,0292) = 93,17 %,
где
q3 = 0 % -
доля потерь теплоты от химической неполноты сгорания топлива [2];
q5 = 0,4 % - доля потерь теплоты от наружного охлаждения
котла [2].
Потери теплоты в окружающую среду:
Q5
= q5 Qнр /100 =0,4×25920/100 =103,68 кДж/кг,
Теплота, полезно использованная в котлоагрегате:
Q1
= q1 Qнр /100 =93,17×25920/100 =24149,6 кДж/кг,
Тепловой баланс на 1 кг твердого (жидкого) топлива при условии
установившегося режима работы котельной установки, в кДж/кг (кДж/м3):
Q
=24149,6 + 1400,75 + 0 + 259,2 + 103,68 + 7,57
=25920,8 кДж/кг,
Или
в процентах: = 93,17 + 5,4 + 0 + 1 + 0,4 + 0,0292 =99,999% ,
Коэффициент
полезного действия котла:
ηк =
= 0,9317 =93,2%.
6. Тепловой расчет топки и радиационных
поверхностей нагрева
Расчет топки сводится к определению расхода топлива на один котел,
определению основных размеров котла, расчету теплообмена в топке.
6.1 Расход топлива на один котел
Расход топлива на один котел можно определить из выражения:
B =
=
=
= 12,02 кг/с,
где
В - действительный расход топлива, кг/с;
D = 116,67-
паропроизводительность котла, кг/с;пп - энтальпия перегретого пара,
определяемая по давлению P = 13,8 МПа и температуре tпп = 5500С
перегретого пара, iпп = 3463,07 кДж/кг [4];пв - энтальпия
питательной воды, определяемая при температуре tпв = 230 0С
и давлению P = 15,5МПа , iпв = 993
кДж/кг [4];
Р
= 3 % - величина непрерывной продувки;кв = 1633 кДж/кг - энтальпия
котловой воды, определяемая при P = 15,5МПа и температуре насыщения tн= 3450С, (tн определяется при давлении в барабане= 15,5МПа), [4];
Q
= Q
= 25920 кДж/кг;
ηк = 0,932
- коэффициент полезного действия котла.
Учитывая,
что часть топлива не сможет сгореть в топке котла и покинет топочную камеру в
виде уноса, провала и в составе шлака, то весь последующий тепловой расчет
топки произведен на расчетный расход топлива ВP , кг/с, который
учитывает механический недожог топлива:
кг/с
6.2 Геометрические размеры топки
Размеры
топки характеризуются величиной активного топочного объема. Необходимая
величина активного топочного объема определяется по формуле:
=
= 2069,9 м3,
qV - видимое тепловое напряжение топочного объёма, определяемое
из таблиц [3]. qV =
149 кВт/м3.
По
паспорту котла ТП-87 расчетный объем камеры топки
2180 м3, поэтому принимаем паспортную
величину топочного объёма.
Находим
площадь характерного сечения топки:
106,3 м2,
где
a = 14,08 - ширина топки, (по паспорту) м;
b= 7,55 -
глубина топки, (по паспорту) м.
Высота
топочной камеры должна быть не менее 3 м и определяется из выражения:
20,5 м.
Принимаем
паспортную величину топочного объема
2180 м3,
ширину топки 14,08 м, глубину топки 7,55 м и высоту топки 20,5 м.
6.3 Расчет теплообмена в топке
Полезное тепловыделение в топке или теоретическое теплосодержание
продуктов сгорания определяются по формуле:
Jтеор = 
+
+
=
=
25920·
+ 3205,2
+ 13,28 = 29027,03 кДж/кг
где
- располагаемая теплота топлива ≈
=25920 кДж/кг;
-
количество теплоты, вносимое горячим воздухом в топку:
= αт Vо
Ср гв tгв = 1,15·
6,82· 1,3183· 310 = 3205,2кДж/кг,
-
температура горячего воздуха, (принимаем из расчета
=310 оС);
CРгв- изобарная теплоемкость горячего воздуха, при tхв=310 0С,
CРгв =1,3183 кДж/(м3К), [1];
-
количество теплоты, вносимое холодным воздухом присосов:
= 0,05 ·
6,82· 1,2981· 30 = 13,28 кДж/кг
CРхв- изобарная теплоемкость холодного воздуха, при tхв=30 0С
CРхв =1,2981 кДж/(м3К) [1];
Зная
Jтеор, по
диаграмме J - t определяем теоретическую температуру в топке tтеор = 2010 0C.
Температуру газов на выходе из топки принимаем (на 50…80 0C меньше температуры размягчения золы t1 =1308 0C) [1]:
= t1
- 50 = 1308 - 70 = 1218 0C
Зная
, определяем по диаграмме
энтальпию газов на выходе из топки J''т
= 16550 кДж/кг.
Определяем
количество теплоты, передаваемое в топке от газов поверхностям нагрева
радиацией Qл:
Qл= Jтеор - J''т
- Qт5 =29027,03 - 16550 - 51,84 = 12425,19
кДж/кг
где Qт5 - потеря тепла от наружного охлаждения топки, кДж/кг:
= 0,5·
= 51,84
кДж/кг
Находим радиационную поверхность топки, воспринявшую количество теплоты Qл:
=
=
= 615,57 м2
где
Tтеор -
теоретическая температура горения в топке,
Tтеор = 2010 + 273 = 2283 К;
-
абсолютная температура газов на выходе из топки,
=
+ 273 = 1228 + 273 = 1501 К;
, Вт/(м2×К4) - коэффициент излучения абсолютно
черного тела, [1];
-
коэффициент, учитывающий относительное положение ядра факела по высоте топочной
камеры. При камерном сжигании каменных углей:
М
=0,59 -0,5 хт =0,59 -0,5×0,3 = 0,44,
[3];
-
параметр, характеризующий относительную высоту положения зоны максимума
температур в топке (для камерных топок
), [3];
-
степень черноты топки, (
=0,6 по заданию);
-
коэффициент сохранения теплоты; j = 1-0,4/100=0,996.
- коэффициент загрязнения поверхностей нагрева,
(принимаем z=1, считая, что тепло воспринимает чистая поверхность,
а реальная поверхность бывает частично загрязненная, что необходимо учитывать
при расстановке экранных труб), [5].
6.4 Расчет радиационной поверхности нагрева (экрана)
Величина
найденной эффективной радиационной поверхности в топке Hp
равна сумме величин радиационных поверхностей фронтового, заднего и боковых
экранов.
Принимаю
к расчету трубы d=0,06 м, с шагом установки S=0,064 м и длиной труб по высоте топки
l=h=20,5 м.
Находим
площадь одной трубы с учётом загрязнения экранов и того, что факел освещает не
всю поверхность трубы:
для фронтового и бокового экранов:
1,068 м2,
для
заднего экрана:
0,651 м2,
где
- диаметр экранной трубы 0,06 мм;
- высота
топки 20,5 м;
- длина
труб заднего экрана (учитывая аэродинамический выступ, они короче труб
фронтового и бокового экранов, принимаем 12,5 м);
- угловой
коэффициент или фактор формы лучевоспринимающей поверхности, зависит от
конструктивных особенностей топки и степени ошиповывания экранов (
=0,4…0,7).Принимаем
= 0,615
[12];
-
коэффициент, учитывающий загрязнение экрана, для каменных углей
= 0,45 [12].
Радиационная поверхность фронтового экрана:
= ST ∙ n1
=1,068·219 = 233,89 м2,
Количество
труб фронтового экрана:
219 шт,
где
a - ширина топки, а=14,08 м (по паспорту);
d - диаметр
труб, м;
s1 =0,064 м - шаг установки труб, вдоль фронтовой стенки
топки котла.
Радиационная
поверхность бокового экрана:
= ST ∙ n2
= 1,068·117 = 124,95 м2,
Количество
труб бокового экрана с учетом того, что по две трубы (на сопряжении с фронтовой
и задней стенами топки) уже есть, т.е.:
117 шт,
где
b - глубина топки, b =7,55 м (по паспорту);
d - диаметр
труб, м;
s2=0,064 м - шаг установки труб, вдоль боковой стенки
топки котла.
Радиационная
поверхность заднего экрана:
= S’T ∙ n3
= 0,651·219 = 142,56 м2,
Количество
труб заднего экрана:
219 шт,
где
a - ширина топки, м;
d -
диаметр труб, м;
s3=0,064 м - шаг установки труб, вдоль
задней стенки топки котла.
Площадь радиационной поверхности котла:
м2
Проверяем
отклонение величины найденной эффективной радиационной поверхности
от расчётной
:
1,76 %
< 2 %
Погрешность
составила менее 2% следовательно принимаем к установке экранные трубы диаметром
0,06 м, с шагом установки 0,064 м вдоль всех стен топки.
7. Расчет конвективных поверхностей нагрева
котла
Целью расчета конвективных поверхностей нагрева котельного агрегата
является определение температуры продуктов сгорания топлива за каждым элементом
агрегата графоаналитическим методом и установление величины площади
поверхностей нагрева.
Конвективные поверхности нагрева котельного агрегата Е-420-140-560
включают: пароперегреватель, 2 ступени водяного экономайзера, 2 ступени
воздухоподогревателя.
.1 Расчет пароперегревателя
Из
уравнения теплового баланса пароперегревателя определяется теплосодержание
газов за пароперегревателем J"пп, а затем по диаграмме J - t -
соответствующая ему температура газов
за
пароперегревателем:
,
8159,12
кДж/кг
где
J¢пп=J"т=16550
кДж/кг - энтальпия газов перед пароперегревателем при температуре
=t"т= 1218 0С;
-
энтальпия насыщенного пара, принята при давлении в барабане котла [15,5 МПа (по
паспорту котла)],
= 2607, кДж/кг, [4];
iпп - энтальпия перегретого пара, определяется по давлению
р = 13,8 МПа и температуре перегретого пара tпп = 550 оС, iпп =3463,07 кДж/кг, [4];
-
количество теплоты, внесенное холодным воздухом присосов:
кДж/кг
- потеря
тепла от наружного охлаждения пароперегревателя, кДж/кг:
10,37
кДж/кг,
где n = 5
шт - число конвективных поверхностей нагрева;
-
теоретические потери тепла в окружающую среду;
0,2 %
где
Qт5 - потеря тепла от наружного охлаждения топки, кДж/кг.
Зная
, По диаграмме
определяем
температуру газов за пароперегревателем,
= 610˚С.
Из
уравнения теплопередачи пароперегревателя определяется необходимая поверхность
нагрева пароперегревателя
:
м2
где
=70 Вт/(м2·К) - коэффициент теплопередачи
пароперегревателя (по заданию);
- средний
температурный напор для противоточной схемы нагрева пароперегревателя, ˚С:
Рис.3.4.
Схема теплообмена в поверхности нагрева (противоток).
Так
как
≥ 1,7, то рассчитываем по формуле:
= 466,5 ˚С
где
= 1218 0С - температура газов перед
пароперегревателем;
= 610˚С
- температура газов после пароперегревателя;
= 345˚С
- температура пара на входе в пароперегреватель;
=550˚С
- температура пара на выходе из пароперегревателя.
Поверхность
нагрева пароперегревателя набирается из гладких труб с наружным диаметром d =
28…42 мм [5], расположение труб - коридорное.
Количество
труб в пароперегревателе:

= 0,034 м
- наружный диаметр труб (принимаем dн = 0,034 м).
Рис.2.
Упрощенная схема установки труб пароперегревателя в горизонтальном газоходе: a-
ширина газохода, м; h1- высота
газохода, м; S1 - шаг
установки труб по ширине газохода, (принимаем S1=2dн≈
0,068 м) [5]. S2- шаг
установки труб по глубине газохода, (принимаем S2=3dн= 0,104 м
) [5].
Количество труб по ширине газохода:
шт,
где
а = 14,08 м - ширина газохода;
Количество рядов труб по глубине газохода:
рядов.
Относительная
погрешность:
n = n1
· n2=206·20=4120 шт,
∆Нр = 4120·3,14 ·0,034 ·7= 3078,95 м2,
< 2 %
- следовательно, требование выполняется.
Скорость движения газов в пароперегревателе определяется по формуле:
м/с,
где
- средняя температура газового потока;
= 9,0324
нм3/кг - объем дымовых газов;
F -
живое сечение поверхности нагрева, предназначенное для прохода газов:
м2,
h1 = 7 м - средняя высота газохода (по паспорту);
Скорость
газового потока находится в промежутке 6 - 14 м/с, что предотвратит возможность
золовых отложений на трубах пароперегревателя, ведущих к пережогу труб и
повышению их износа золовыми частицами, а относительная погрешность - в
допустимых пределах отклонения. В связи с этим приняты к установке в
пароперегревателе трубы наружным диаметром 0,034 м с шагом установки по ширине
газохода 0,068 м в коридорном порядке. Количество рядов труб - 20.
7.2 Расчет второй ступени водяного экономайзера
Из
уравнения теплового баланса определяется
, а по
ней
- температура газов после экономайзера:
,
=
кДж/кг
где
= 8159,15 кДж/кг - энтальпия газов перед
экономайзером,
при
температуре газов перед экономайзером
= 610 оС;
кг/с -
расход воды через экономайзер;
p -
величина непрерывной продувки (3 %) [3];
-
количество теплоты, внесенное воздухом присосов экономайзера, кДж/кг:
= 0,05·6,82·1,2981·30
= 13,28 кДж/кг
- потери
тепла в окружающую среду экономайзером, кДж/кг:
10,37
кДж/кг,
1366
кДж/кг - энтальпия воды на выходе из экономайзера, определяется при температуре
воды на выходе из экономайзера
= 305 оС
(принимается на 30-40 оС ниже температуры насыщения tн=345 оС) и давлении в барабане котла (15,5
МПа), [4];
1085
кДж/кг - энтальпия воды на входе в экономайзер, определяется при температуре
воды на входе в экономайзер
= 250 оС
и давлении в барабане котла (15,5 МПа), [4];
Зная
, по
диаграмме
определяем температуру газов за экономайзером,
= 420 ˚С.
Необходимая
поверхность нагрева экономайзера:
= 3630,94
м2,
где
= 40 Вт/(м2·К) - коэффициент теплопередачи
экономайзера (по заданию);
- средний
температурный напор между греющим и нагреваемым теплоносителями в экономайзере:
Так
как
≥ 1,7, то рассчитываем по формуле:
=
=232,5˚С
где
= 305 оС - температура воды на выходе из
экономайзера (принимается на 30-40 оС ниже температуры насыщения tн=345 оС) и давлении в барабане котла (15,5
МПа), [2];
= 250 оС
- температура воды на входе в экономайзер (принимаем из расчета);
= 420 оС
- температура газов за экономайзером (зная
, по
диаграмме);
= 610 оС
- температура газов перед экономайзером.
Поверхность
нагрева экономайзера набирается из гладких труб диаметром d =
28…38 мм [5], расположение труб -шахматное.
Количество
труб в экономайзере:
шт,,
где
- длина, 4400 мм в свету (по паспорту);
dн- наружный диаметр труб экономайзера,
(принимаем dн = 0,03 м);
Количество труб по ширине газохода:
шт,
где
а = 14,08 м - ширина газохода, (по паспорту);
S1 =0,06 м - шаг установки труб по ширине газохода
(принимаем S1=2dн= 0,072 м) [5];
S2 =0,043 м - шаг установки труб по высоте газохода
(принимаем
) [5].
Количество
рядов труб по глубине газохода:
рядов.
Принимаем
шахматную расстановку труб в водяном экономайзере:
=
n2 ·n1 + n2 ·n1 =19 ·233+19 ·232=8835 шт.
Высота пакета водяного экономайзера:
h=S2×(n2-1)+dн=0,043×(38-1)+0,030=1,621 м
∆Нр = 8835·3,14 ·0,03 ·4,4= 3661,93 м2;
< 2 %
- следовательно, требование выполняется.
Скорость движения газов в экономайзере определяется по формуле:
м/с ,
где F- живое сечение поверхности нагрева,
предназначенное для прохода газов:
м2
1 =4,4 м - глубина газохода
(по паспорту);
= 9,379 м3/кг
- объем дымовых газов;
-
средняя температура газового потока в экономайзере:
Скорость
газового потока находится в промежутке 6 - 14 м/с, что предотвратит возможность
золовых отложений на трубах водяного экономайзера, ведущих к пережогу труб и
повышению их износа золовыми частицами, а относительная погрешность - в
допустимых пределах отклонения. В связи с этим приняты к установке в водяном
экономайзере второй ступени трубы наружным диаметром 0,03 м с шагом установки
по ширине газохода 0,06 м в коридорном порядке. Количество рядов труб - 38.
7.3 Расчет воздухоподогревателя второй ступени
Из уравнения теплового баланса определяем температуру газа после
воздухоподогревателя:
=
4252,42
кДж/кг,
где
- энтальпия газов после воздухоподогревателя, кДж/кг;
= 5324,2
кДж/кг - энтальпия газов перед воздухоподогревателем , при температуре
= 420 ˚С;
-
температура воздуха на выходе из воздухоподогревателя. (Принимаем
=305˚С);
-
температура воздуха на входе в воздухоподогреватель. (Принимаем
= 200 ˚С);
CРхв- теплоемкость воздуха, при температуре tхв=200 ˚С
CРхв =1,305 кДж/(м3К) [1];
- потери
тепла в окружающую среду воздухоподогревателем, кДж/кг:
10,37
кДж/кг,
-
количество теплоты, внесенное воздухом присосов воздухоподогревателя:
кДж/кг
Зная
, по J - t диаграмме определяем температуру газов за воздухоподогревателем,
= 310˚С.
Из уравнения теплового баланса определяем тепловосприятие
воздухоподогревателя, кВт:
Из уравнения теплопередачи определяется необходимая площадь поверхности нагрева
воздухоподогревателя:
м2,
где
= 31 Вт/(м2·К) - коэффициент теплопередачи
воздухоподогревателя (по заданию);
- средний
температурный напор для противоточной схемы нагрева воздухоподогревателя:
= 125˚С,
где
=
=200˚С - температура воздуха на входе в
воздухоподогреватель;
=
=305˚С - температура воздуха на выходе из
воздухоподогревателя;
= 420˚С
- температура газов перед воздухоподогревателем;
= 310˚С
- температура газов на выходе из воздухоподогревателя.
Поверхность
нагрева воздухоподогревателя набирается из гладких труб диаметром d =
33 ´ 1,5 мм, с шагом S1= 66 мм, расположение труб - шахматное. Газы двигаются
внутри труб, а воздух по межтрубному пространству.
Количество
труб воздухоподогревателя:
16851 шт,
где
l - длина, равна 2 м (принимаем исходя из высоты
газохода);
dср - средний диаметр трубы воздухоподогревателя:
0,0315 м.
=33 мм -
наружный диаметр трубы воздухоподогревателя (по паспорту);
=33-(1,5·2)=30мм
- внутренний диаметр трубы воздухоподогревателя;
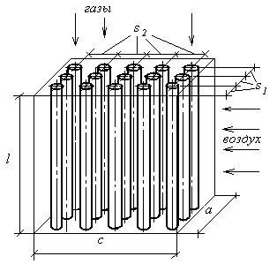
Рис.3.6. Упрощенная схема воздухоподогревателя
a
- ширина газохода воздухоподогревателя, (по паспорту а = 14,08) м; l -
высота воздухоподогревателя, длина труб, м; c - глубина
газохода воздухоподогревателя, (с =4,4 м - по паспорту); S1
- шаг установки труб по ширине
газохода, (принимаем S1=2dн= 0,066 м) [5]; S2- шаг установки труб по глубине газохода, (принимаем
) [5].
Количество труб по ширине газохода:
шт.
Количество рядов труб по глубине газохода:
рядов.
Проверяем
допустимое количество рядов труб по глубине газохода:
Принимаем
шахматную расстановку труб в воздухоподогревателе:
=
n2 ·n1 + n2 ·n1 =40 ·211+40 ·212=16960 шт.
Получилось
80 рядов при допустимых 92 рядах.
∆Нр = 16960 ·3,14 ·0,0315 ·2= 3355,02м2;
< 2 %
- следовательно, требование выполняется.
Скорость движения газов в воздухоподогревателе:
22,8м/с,
где
- средняя температура газового потока в
воздухоподогревателе:
365оС
F -
живое сечение поверхности нагрева, предназначенное для прохода газов:
11,98 м2,
где
dвн -
внутренний диаметр трубы воздухоподогревателя;
n - количество
труб;
= 9,725 м3/кг - объем дымовых газов.
Скорость
газового потока находится в промежутке 6 - 20 м/с, что предотвратит возможность
золовых отложений на трубах воздухоподогревателя, ведущих к пережогу труб и
повышению их износа золовыми частицами, а относительная погрешность - в
допустимых пределах отклонения. В связи с этим приняты к установке в
воздухоподогревателе второй ступени трубы наружным диаметром 0,033 м с шагом
установки по ширине газохода 0,066 м в коридорном порядке. Количество рядов
труб - 80.
7.4 Расчет первой ступени водяного экономайзера
Из
уравнения теплового баланса определяется
, а по
ней
- температура газов после экономайзера:
=
кДж/кг
где
= 4016,4 кДж/кг - энтальпия газов перед экономайзером,
при температуре газов перед экономайзером
= 295 оС;
кг/с -
расход воды через экономайзер;
p -
величина непрерывной продувки (3 %), [2];
-
количество теплоты, внесенное воздухом присосов экономайзера, кДж/кг:
= 0,05·6,82·1,2981·30
= 13,28 кДж/кг
- потери
тепла в окружающую среду экономайзером, кДж/кг:
10,37
кДж/кг,
1085
кДж/кг - энтальпия воды на выходе из экономайзера, определяется при температуре
воды на выходе из экономайзера
= 250 оС
и давлении в барабане котла (15,5 МПа), [4];
993
кДж/кг - энтальпия воды на входе в экономайзер, определяется при температуре
воды на входе в экономайзер
= 230 оС
и давлении в барабане котла (15,5 МПа), [4];
Зная
, по J - t диаграмме определяем температуру газов за экономайзером,
= 235 ˚С.
Из уравнения теплопередачи определяется необходимая площадь поверхности
нагрева экономайзера:
=
20248,42 м2,
где
= 30 Вт/(м2·К) - коэффициент теплопередачи
экономайзера (по заданию);
- средний
температурный напор между греющим и нагреваемым теплоносителями в экономайзере:
= 18,2 ˚С
где
= 250 оС - температура воды на выходе из
экономайзера;
= 230 оС
- температура воды на входе в экономайзер;
= 235 оС
- температура газов за экономайзером;
= 295 оС
- температура газов перед экономайзером.
Поверхность
нагрева экономайзера набирается из гладких труб диаметром d =
28…38 мм [5], расположение труб - шахматное.
Количество
труб в экономайзере:
шт,
где
= 4,4 м - длина обогреваемых труб экономайзера (по
паспорту);
-
наружный диаметр труб экономайзера (принимаем dн = 0,038 м).
Количество труб по ширине газохода:
184 шт,
1 - шаг установки труб по ширине газохода (принимаем S1 =2dн =0,076 м) [5].
S2 - шаг установки труб по высоте газохода (принимаем
) [5].
Количество
рядов по глубине газохода:
рядов.
Принимаем
шахматную расстановку труб в водяном экономайзере:
=
n2 ·n1 + n2 ·n1 =105 ·184+105 ·183=38535 шт.
Из
полученного значения следует, что для необходимого количество труб n=38567
шт. не хватает еще 32 шт. Поэтому принимаем дополнительно еще один ряд:
=
n2 ·n1 + n2 ·n1 =105 ·184 +106 ·183=38718 шт.
Высота пакета водяного экономайзера:
h=S2×(n2-1)+dн=0,054×(211-1)+0,038=11,4 м
∆Нр = 38718·3,14 ·0,038 ·4,4= 20327,26 м2;
< 2 %
- следовательно, требование выполняется.
Скорость движения газов в экономайзере определяется по формуле:
м/с ,
где
F- живое сечение поверхности нагрева, предназначенное
для прохода газов:
м2,
Vг= 10,071 м3/кг - объем дымовых газов;
-
средняя температура газового потока в экономайзере:
Скорость
газового потока находится в промежутке 6 - 14 м/с, что предотвратит возможность
золовых отложений на трубах водяного экономайзера, ведущих к пережогу труб и
повышению их износа золовыми частицами, а относительная погрешность - в
допустимых пределах отклонения. В связи с этим приняты к установке в водяном
экономайзере первой ступени трубы наружным диаметром 0,038 м с шагом установки
по ширине газохода 0,076 м в шахматном порядке. Количество рядов труб - 211.
7.5 Расчет воздухоподогревателя первой ступени
Проверим
принятую ранее температуру газов после воздухоподогревателя
200 оС:
201,73 оС,
Проверяем отклонение:
0,865 %
< 2 % - следовательно, требование выполняется.
Из уравнения теплового баланса определяем тепловосприятие
воздухоподогревателя, кВт:
21908,34кВт,
где
кДж/кг;
1800
кДж/кг;
- потери
тепла в окружающую среду воздухоподогревателем, кДж/кг:
10,37
кДж/кг,
-
количество теплоты, внесённое воздухом присосов воздухоподогревателя, кДж/кг:
кДж/кг,
Из уравнения теплопередачи определяется необходимая площадь поверхности
нагрева воздухоподогревателя:
= 9109,8
м2,
где
= 27 Вт/(м2·К) - коэффициент теплопередачи
воздухоподогревателя (по заданию);
- средний
температурный напор для противоточной схемы нагрева воздухоподогревателя:
= 83,7˚С,
где
=
=30˚С - температура воздуха на входе в
воздухоподогреватель;
=
200˚С - температуру воздуха после
воздухоподогревателя;
= 235˚С
- температура газов перед воздухоподогревателем;
=
ух=135˚С
- температура газов на выходе из воздухоподогревателя.
Поверхность
нагрева воздухоподогревателя набирается из гладких труб диаметром d =
40 ´ 1,5 мм, с шагом S1= 80 мм, расположение труб - шахматное. Газы двигаются
внутри труб, а воздух по межтрубному пространству.
Количество
труб воздухоподогревателя:
12562 шт.
где
l - длина, равна 6 м (принимаем исходя из высоты
газохода);
dср - средний диаметр трубы воздухоподогревателя:
0,0385 м
где
= 40 мм -
наружный диаметр трубы воздухоподогревателя (по паспорту);
=40 -
(1,5·2) = 37 мм - внутренний диаметр трубы воздухоподогревателя;
Рис.3.7.
Упрощенная схема воздухоподогревателя. a - ширина газохода
воздухоподогревателя, м; l - высота воздухоподогревателя, длина труб, м; c -
глубина газохода воздухоподогревателя, (с =4,4м - по чертежу); S1
- шаг установки труб по ширине
газохода, (принимаем S1=2dн= 0,08 м) [5]; S2- шаг установки труб по глубине газохода, (принимаем
) [5].
Количество труб по ширине газохода:
шт,
где
S1 = 0,08 м
- шаг установки труб по ширине газохода;
а
= 14,08м - ширина газохода воздухоподогревателя (по паспорту).
Количество рядов труб по глубине газохода:
ряд.
Проверяем
допустимое количество рядов труб по глубине газохода:
Принимаем
шахматную расстановку труб в воздухоподогревателе:
=
n2 ·n1 + n2 ·n1 =36 ·175+35 ·174=12390 шт.
Из
полученного значения следует, что до необходимого количество труб n=12562
шт. не хватает еще 172 шт. Поэтому принимаем дополнительно еще один ряд:
=
n2 ·n1 + n2 ·n1 =36 ·175+36 ·174=12564 шт.
Получилось
72 ряда при допустимых 76 рядах.
Относительная
погрешность:
∆Нр = 12564 ·3,14 ·0,0385 ·6= 9113,17 м2,
< 2 %
- следовательно, требование выполняется.
Скорость движения газов в воздухоподогревателе определяется по формуле:
16,1 м/с,
где
- средняя температура газового потока в
воздухоподогревателе:
185 оС;
F -
живое сечение поверхности нагрева, предназначенное для прохода газов:
13,5 м2,
где
dвн = 37 мм
- внутренний диаметр трубы воздухоподогревателя;
n - количество
труб;
= 10,418 м3/кг - объем дымовых газов;
Скорость
газового потока находится в промежутке 6 - 20 м/с, что предотвратит возможность
золовых отложений на трубах воздухоподогревателя, ведущих к пережогу труб и
повышению их износа золовыми частицами, а относительная погрешность - в
допустимых пределах отклонения. В связи с этим приняты к установке в
воздухоподогревателе первой ступени трубы наружным диаметром 0,04 м с шагом
установки по ширине газохода 0,08 м в коридорном порядке. Количество рядов труб
- 72.
8. Расчет тягодутьевой
установки
При расчете тяговой установки определены:
требуемая высота дымовой трубы для организации
естественной тяги при удалении дымовых газов из котлоагрегата;
требуемые параметры дымососов для организации
искусственой тяги, если расчетная высота трубы оказалась более 60 м (для
промышленных и отопительных котельных).
Определяем плотность газов при нормальных условиях:
Для пароперегревателя:
1,318
кг/м3,
Для
водяного экономайзера 2 ст.:
1,269
кг/м3,
Для
воздухоподогревателя 2 ст.:
1,224
кг/м3,
Для
водяного экономайзера 1 ст.:
1,182
кг/м3,
Для
воздухоподогревателя 1 ст.:
1,142
кг/м3,
Плотность
воздуха окружающей среды определяем по выражению:
1,27 кг/м3,
где
- плотность воздуха при нормальных условиях, кг/м3;
оС - температура окружающего воздуха, [1].
Плотность газов определяется аналогично, (кг/м3):
Для пароперегревателя:
0,304
кг/м3,
Для
водяного экономайзера 2 ст.:
0,45 кг/м3,
Для
воздухоподогревателя 2 ст.:
0,536
кг/м3,
Для
водяного экономайзера 1 ст.:
0,6 кг/м3,
Для
воздухоподогревателя 1 ст.:
0,681
кг/м3,
Аэродинамическое сопротивление при движении дымовых газов в межтрубном
пространстве поверхности нагрева:
,
-
коэффициент сопротивления одного ряда труб (для гладкотрубных труб
0,1 - при установке их в коридорном порядке),
0,2 - при установке в шахматном порядке), [5];
n - число рядов
труб по глубине пучка, шт;
-
скорость движения газового потока, м/с;
Для пароперегревателя:
38,34 Па,
Для водяного экономайзера 2 ст.:
271,49
Па,
Для водяного экономайзера 1 ст.:
796,12
Па,
Для воздухоподогревателя 2 ст.:
882,53
Па,
=0,03 -
коэффициент сопротивления;
- длина
трубы, м; Fг -
площадь сечения газохода (Fг = а×с=14,08×4,4=61,95 м2)
Для
воздухоподогревателя 1 ст.:
1970,37
Па,
Суммарное
сопротивление газового тракта:
5938,275
Па,
где
k - коэффициент, учитывающий аэродинамические
сопротивления газового тракта, k = 1,5[1].
Необходимая
высота трубы определяется по формуле, м:
1248,1 м,
где
g =9,81 - ускорение свободного падения, м/с2;
-
плотность воздуха окружающей среды, кг/м3;
-
плотность уходящих газов, кг/м3;
-
коэффициент запаса по тяге,
= 1,2
,[1];
-
суммарное сопротивление газового тракта, Па.
Принимаем
для установки 1 трубу длиной 200 м. Для удаления дымовых газов рассчитываем
дымосос.
Расчётная производительность дымососа определяется по формуле:

276,35 м3/с,
где
- коэффициент запаса по производительности,
= 1,1 ,[1];
- коэффициент
избытка воздуха в продуктах сгорания перед дымососом.
Принимаем два дымососа на котёл, следовательно:
138,175 м3/с=497,4×103 м3/ч,
Дымосос
выбирают так, чтобы развиваемое им давление с учётом тяги, создаваемое трубой,
обеспечивало с некоторым запасом необходимый перепад полного давления (Па) по
газовому тракту:
6559,6
Па,
где
= 1,1 - коэффициент запаса по давлению, [1];
= 20…30
Па - разряжение в верхней части топки, [1].
Мощность привода одного дымососа:
1424,3
кВт,
где
= 1,1 - коэффициент запаса по мощности
электродвигателя, [1];
-
эксплуатационный КПД двигателя дымососа, [1].
Выбор типа дымососа:
По требуемой производительности и давлению принимаем дымосос и
электродвигатель:
По требуемой производительности и давлению принимаем дымосос и электродвигатель:
-
марка дымососа: ДН - 31×2
ГМ (Q = 727
103 м3/ч; H =
6,7 кПа; h=70 %; производитель «Сибэнергомаш»).
- электродвигатель: ДАЗО4-560У-4Д (N = 10000/1600 кВт).
К установке принимаю три дымососа ДН - 31×2 ГМ на один котел (два рабочих, один
резервный).
9. Расчет дутьевого
вентилятора
Расчётная производительность дутьевого вентилятора определяется тем
количеством воздуха, которое необходимо подать в топку для полного сгорания
потребляемого количества топлива:
где
- коэффициент запаса по производительности,
= 1,05, [1];
-
коэффициент избытка воздуха в конце топки;
-
температура воздуха, поступающего в вентилятор, оС.
Принимаем два дутьевых вентилятора на котёл, следовательно:
56,95 м3/с=205×103 м3/ч,
Мощность
привода одного дутьевого вентилятора:
134,2
кВт,
где
= 1000…1500 Па - требуемое полное давление вентилятора
(для котлов с воздухоподогревателем
= 1500
Па) , [1].
Выбор типа вентилятора:
По требуемой производительности выбираем дымосос и электродвигатель:
-
марка дутьевого вентилятора: ВДН - 20 (Q = 210
103 м3/ч; Н = 4,7 кПа; h=85%; производитель «НТК Зенит»),
- электродвигатель: ДАЗО4-400Х-8МТ2 (N = 160/750 кВт)
К установке принимаю три дутьевых вентилятора ВДН - 20 на один котел (два
рабочих, один резервный).
. ТОПЛИВНОЕ ХОЗЯЙСТВО
Определяем часовой расход топлива на один котел Вч, т/ч:
т/ч
Определяем
общий расход топлива по котельной
, т/ч:
т/ч
где п - количество работающих котлов в котельной, шт.
Определяем
объем угольного склада Vскл, м3:
где M - масса угля на складе, т; принимаем
для 14-суточного запаса топлива на складе (при железнодорожном способе
доставки):
;
ρт -
насыпная плотность угля, т/м3; ρт = 1,05
т/м3.
-
количество часов в сутках.
м2
,
где
h - высота штабеля для каменных углей марки «Т» не
ограничена [9]. Принимаем h=6м.
Определяем длину штабеля l, м:
м
где
b - ширина штабеля для каменных углей марки «Т» не
ограничена [9].
Принимаем
b=35 м.
Высота,
ширина, длина штабеля для каменного угля марки «Т» не ограничена [9].
По
расчетным размерам принимаем размеры штабеля: 360×35×6 м.
В
курсовом проекте применена железнодорожная схема доставки угля марки
"Т" на ТЭЦ. Уголь доставляется с разреза "Кедровский" (20
км) тепловозами ТГМ-4А (7), что обуславливает ёмкость угольного склада
(14-суточный запас). План ТЭЦ представлен на рис.4.
Количество оборудования на котельной Таблица 5
|
№
|
Наименование
|
Обозначение
|
Кол-во, шт
|
|
1
|
2
|
3
|
4
|
|
1
|
Вагонные весы
|
|
2
|
|
2
|
Размораживающее устройство (тепляк)
|
|
1
|
|
4
|
Вагоноопрокидыватель
|
ВРС-134М
|
1
|
|
5
|
Приемный бункер
|
|
3
|
|
6
|
Узел подготовки топлева
|
|
1
|
|
7
|
Весы
|
СМД-97А
|
1
|
|
8
|
Ленточный конвейер №1
|
12040-60
|
2
|
|
9
|
Ленточный конвейер №2
|
12040-60
|
1
|
|
10
|
Ленточный конвейер №3
|
12040-60
|
2
|
|
11
|
Ленточный конвейер №4
|
12040-60
|
2
|
|
12
|
Скребковый конвейер
|
СПЦ271.38Л
|
2
|
|
13
|
Узел подготовки топлева
|
|
1
|
|
Магнитный сепаратор
|
ЭП1М
|
1
|
|
Щепоуловитель
|
|
1
|
|
Дробилка грубого дробления
|
М-8х6
|
1
|
|
Грохот
|
ГБ 800х1500
|
1
|
|
Дробилка мелкого дробления
|
КМД-3000Т2-ДП
|
1
|
|
14
|
Бункер сырого топлива
|
|
4
|
|
Мельница
|
Ш-50
|
4
|
|
15
|
Бульдозер
|
ДЭТ 250
|
2
|
|
16
|
Кран козловой, г/п 50т
|
КС 50-42
|
1
|
|
17
|
Котел
|
ТП-87
|
4
|
|
18
|
Бункер шлака
|
|
1
|
|
19
|
Бункер золы
|
|
1
|
|
20
|
Золоуловитель
|
БЦ- 512- 6
|
4
|
|
21
|
Дымосос
|
Д - 25 2-ШБ4
|
|
|
22
|
Скрепер
|
МоАЗ-60148
|
1
|
В данном курсовом проекте топливо (каменный уголь марки
"СС") подается на ГРЭС железнодорожным транспортом с Кедровского
угольного разреза. Вагоны направляются в тепляк (2),где топлево размораживается
в холодно время года, далее топливом взвешиваются на весах (3).Далее вагоны с
углем подают в разгрузочные помещения (4), оснащенные вагоноопрокидывателями
ВРС-134М. Высыпающееся в приемный бункера разгрузочного устройства топливо,
посредством питателей ПК 1,2-12 подается на двухниточный ленточный конвейер №1
12040-60 и доставляется в помещение узла пересыпки (6) , откуда в зависимости
от нужд станции направляется однониточным конвейером №2 12040-60 на склад (21)
или наклонными двухниточными конвейерами №3 12040-60 , укрытыми в галереях
(эстакадах), в узел подготовки топлива, совмещенный с дробильным помещением
(7), и далее в главный корпус, в бункера сырого топлива котлов (11).
Дробленый уголь ленточным конвейером доставляется в
котельный цех, взвешивается ленточными весами ЛТМ-1М (8) , поступает в приемный
бункер, пересыпается на горизонтальный распределительный конвейер, доставляющий
уголь к каждому котлу, и сбрасывается плужковыми сбрасывателями в бункера
сырого топлива (11) отдельных котлов. Подготовка сырого топлива к сжиганию в
камерной топке осуществляется в системах пылеприготовления, где оно
размалывается в мельнице Ш-50, подсушивается и подается через вихревые горелки
в топку.
Для образования запаса топлива, часть его после
приемного бункера подается на склад открытого типа ленточным конвейером, где
уголь штабелируется двумя бульдозерами ДЭТ 250 (22) мостовым краном КС
50-42 (20), который оснащен приемным бункером,
откуда уголь ссыпается на конвейер.
Для удаления шлака применяем схему мокрого шлакоудаления
со шнековыми транспортерами. При этой схеме нижняя часть ванны выполняется в
виде наклонного желоба, в котором расположен вращающийся винтовой шнек. Шнек
приводится во вращение электродвигателем. В конце наклонного желоба имеется
окно, через которое транспортируемый шлак поступает в отводящий патрубок с
расположенной в нем дробилкой с приводом. Дробилка включается при поступлении
больших кусков шлака.
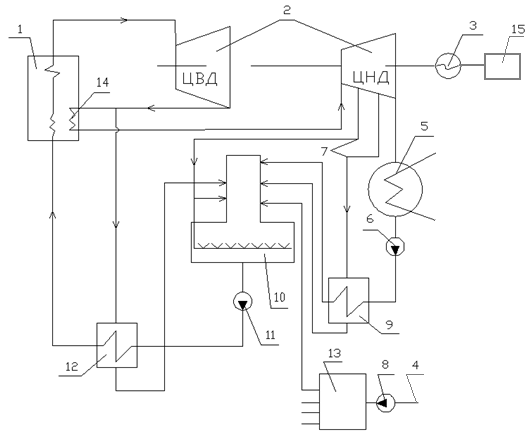
11. схема распределения воды
и пара на котельной
Рис.5. Тепловая схема конденсационной электростанции с промежуточным
перегревом пара: 1-паровой котел; 2-турбина; 3-генератор; 4-«сырая вода»;
5-конденсатор; 6-конденсатный насос; 7-отборы пара; 8-подпиточный насос;
9-подогреватель низкого давления; 10-деаэратор; 11-питательный насос;
12-подогреватель высокого давления; 13-химическая водоподготовка;
14-промежуточный пароперегреватель; 15-преобразователь электроэнергии.
Получаемый в котле пар (Т=5450С, P=25,5 МПа) направляется в цилиндр высокого давления турбины
(2) для вращения ротора турбины и соединенного с ним ротора генератора,
обеспечивая выработку в генераторе (3) электроэнергии. Отработанный пар (Т=3150С,
P=4,2 МПа) направляется в
промежуточный пароперегреватель (14), а часть его в подогреватель высокого
давления (12), где конденсируется и поступает в деаэратор. Перегретый пар
(Т=5450С, P=4,0
МПа) после промежуточного пароперегревателя (14) направляется в цилиндр низкого
давления турбины (2). Пар расширяется в турбине и поступает в конденсатор (5), где
отдает тепло охлаждающей воде и конденсируется. Образовавшийся конденсат
подается с помощью конденсатного насоса - ЦНС 580/3 (6) в подогреватель низкого
давления (9), где осуществляется частичный подогрев питательной воды. Подогрев
осуществляется паром из отбора №2 турбины (7). После подогревателя питательная
вода поступает в деаэратор (10). В деаэраторе из питательной воды удаляются
вызывающие коррозию газы. Удаление газов из воды производится путем продувки их
паром из отбора №1 турбины. Далее питательная вода двумя питательными насосами
ЦНС 580/26 (11) подается в подогреватель высокого давления. После подогревателя
питательная вода (Т=2770С, P=25,5 МПа) поступает в паровой котел.
Для подпитки котлов «сырая» вода (4) насосами подпиточной воды СМ-К-200-16-С
(8) подается на химическую водоподготовку (13), и затем в деаэратор для
удаления вызывающих коррозию газов.
Литература
1. Тепловые и
атомные электрические станции: Справочник /Под общ. ред. В.А.Григорьева,
В.М.Зорина. - М.: Энергоатомиздат, 1989. -608 с.
. ГОСТ
3619-82 Котлы паровые стационарные.Типы, основные параметры. - М.: издательство
стандартов, 1982.
. Котлы
большой мощности /НИИЭинформэнергомаш. Москва, 1985.
. С.Л.Ривкин,
А.А.Александров Термодинамические свойства воды и водяного пара. - М.: Энергия,
1975 -80 с. (УДК 536,71:546,212)
5. Назаревич
В. В., Анфёров Б .А. «Расчёт котельной установки». Методические указания к
выполнению курсового проекта по дисциплине “Котельные установки и
парогенераторы” для студентов направления 550900 - “Теплоэнергетика”.
6. Галашов
Н.Н., Воробьев А.В., программа «Теплофизические параметры воды и водяного пара»
7. «Тепловой
расчет котельных агрегатов» (Нормативный метод). Под ред. Н. В. Кузнецова и
др., М.: «Энергия», 1973
8. Липов Ю.
М. и др. «Компоновка и тепловой расчёт парогенератора». Учебн. пособие для
вузов. М.: Энергия, 1975. - 176 с.
9. Роддатис
К. Ф., Полтарецкий А. Н. Справочник по котельным установкам малой
произволительности/ Под ред. К. Ф. Роддатиса. - М.: Энергоатомиздат, 1989. -
488 с.
10. Назаревич
В. В., Анфёров Б.А. «КОТЕЛЬНЫЙ АГРЕГАТ ТП-87-1» Методические указания к
выполнению лабораторной работы по дисциплине «Теплогенерирующие установки» для
студентов направления 550900 - «Теплоэнергетика».
11. Ушаков Г.
В. методические указания к выполнению курсовой работы по дисциплине
“Экологические методы и системы очистки на предприятиях теплоэнергетики”.