Проектирование фундаментов пятиэтажного жилого дома
Министерство образования Республика
Беларусь
Учреждение образования
«Брестский государственный
технический университет»
Кафедра геотехники и транспортных
коммуникаций
ПОЯСНИТЕЛЬНАЯ ЗАПИСКА
к курсовому проекту по дисциплине:
«Механика грунтов, основания и фундаменты»
на тему: «Проектирование фундаментов
пятиэтажного жилого дома»
Брест 2013
Реферат
Проектирование фундаментов жилого здания. Пояснительная записка к
курсовому проекту по курсу «Механика грунтов, основания и фундаменты». 1-70 02
01/ БрГТУ; Василевский Д.Ю., гр. П-286; ГТК. - Брест: 2012, - 65 стр., 13
табл., 27 рис., 7 источников.
Ключевые слова: инженерно-геологические условия, глубина заложения,
фундамент под колонну, ленточный фундамент, осадки фундамента, куст свай, ростверк,
несущая способность фундамента, продольная и поперечная арматура.
Пояснительная записка к курсовому проекту в своем объеме содержит
реферат, содержание, введение, исходные данные, оценку инженерно-геологических
условий площадки строительства, расчёт фундамента мелкого заложения на
естественном основании, проектирование свайных фундаментов,
технико-экономическое сравнение вариантов фундаментов, расчёт осадок
фундаментов во времени, технологию производства работ по устройству
фундаментов, список использованных источников.
Введение
Целью курсового проекта по дисциплине «Механика грунтов, оснований и
фундаментов» является изучение вопросов проектирования, устройства фундаментов
и их оснований для различных сооружений, возводимых в разнообразных геологических
условиях. От правильно выбранного основания и конструкции фундамента, а также
от правильного их устройства во многом зависит нормальная эксплуатация зданий и
сооружений.
Проектирование зданий и сооружений заключается в выборе основания, типа,
конструкции и основных размеров фундамента и в совместном расчёте оснований и
фундаментов как одной из частей сооружения.
Основания, фундаменты и надземная конструкция неразрывно связаны между
собой, взаимно влияют друг на друга и должны рассматриваться как единая
система. Деформации и устойчивость грунтов основания зависят от особенностей
приложения нагрузок, от размеров и конструкции фундамента и всего сооружения.
Для успешного усвоения курса необходимо знать следующие дисциплины:
инженерную геологию, механику грунтов, сопротивление материалов, строительную
механику, теорию упругости, пластичности и ползучести, строительные
конструкции, технологию и организацию строительного производства, технику
безопасности и экономику строительства.
Основания, фундаменты и надземная конструкция неразрывно связаны между
собой, взаимно влияют друг на друга и должны рассматриваться как единая
система. Деформации и устойчивость грунтов основания зависят от особенностей
приложения нагрузок, от размеров и конструкции фундамента и всего сооружения.
Существует и обратная связь - основные размеры, конструкция фундаментов и
схема сооружения во многом зависит от особенностей напластования грунтов
основания на строительной площадке, их сжимаемости и нагрузок, которые они
могут воспринять. При проектировании оснований и фундаментов необходимо решать
две задачи: первая - выбрать вид и тип фундамента, а также определить его
основные размеры (глубину заложения, размеры и форму подошвы) и вторая -
выполнить подбор и расчёт сечений фундаментов. В соответствии с учебными
программами первая задача решается в курсе оснований и фундаментов, а вторая -
в курсе строительных конструкций.
Работа грунтов, слагающих основание, под действием нагрузок от веса
здания и сооружений имеют некоторую специфику, в частности их прочность в сотни
раз меньше, а деформативность в тысячи раз больше прочности и деформативности
материалов, из которых возводят здания и сооружения. Результатом неправильной
оценки физико-механических свойств оснований обычно являются неравномерные
осадки фундаментов здания, а при достижении значительных величин - привести к
полному разрушению.
Анализ причин аварий, возникающих в процессе строительства и эксплуатации
зданий, показал, что их значительная часть происходила в результате ошибок, допущенных
при проектировании и устройстве оснований и фундаментов. Устранение последствий
этих ошибок в большинстве случаев влечёт за собой значительные материальные
затраты, как правило, превышающие первоначальную стоимость фундаментов.
Важным фактором является и выбор способа производства работ при
устройстве оснований и фундаментов. Неправильное производство работ в некоторых
случаях приводят к нарушению природной структуры грунтов, что сказывается на
снижении их прочностных свойств и деформативности.1. Исходные данные
Район строительства - г. Курск;
Инженерно-геологические условия строительной площадки №3;
План и разрез здания по схеме №7. Пятиэтажный жилой дом. Здание
запроектировано с продольными несущими стенами из кирпича. Толщина наружных
стен 64 см, внутренних - 38 см. Удельный вес кирпичной кладки 18 кН/м3.
Перекрытия - сборные железобетонные плиты с круглыми пустотами, опирающиеся на
продольные стены. Стены подвала и цоколя - сборные бетонные блоки. Перегородки
межкомнатные - гипсобетонные панели. Кровля рулонная трехслойная. В осях 1-5
расположен подвал. Отметка пола подвала -2.400.
Расчётные сечения и действующие в них нагрузки принимаем по заданию
Таблица 1.1-Результаты определения физических характеристик грунтов
|
№ варианта
|
№ скважины
|
Глубина отбора образца от поверхности, м
|
Гранулометрический состав,
|
Плотность частиц, г/см3s
|
Плотность грунта, г/см3
|
Влажность, % W
|
Предел пластичности
|
|
|
|
>2
|
2-0.5
|
0.5-0.25
|
0.25-0.1
|
<0.1
|
|
|
|
Раскатвания, % Wp
|
Текучести, % WL
|
|
1
|
2
|
3
|
4
|
5
|
6
|
7
|
8
|
9
|
10
|
11
|
12
|
13
|
|
4
|
1
|
2,0
|
0
|
0,5
|
1,5
|
7,0
|
91,0
|
2,66
|
1,73
|
27,1
|
18,6
|
28,6
|
|
2
|
4,0
|
0
|
1,0
|
1,0
|
8,0
|
90,0
|
2,65
|
1,82
|
26,0
|
18,5
|
29,0
|
|
2
|
6,0
|
0
|
0,5
|
0,5
|
4,0
|
95,0
|
2,75
|
2,0
|
27,0
|
20,0
|
40,0
|
|
3
|
9,0
|
0
|
0,5
|
0,5
|
3,0
|
96,0
|
2,77
|
2,01
|
27,0
|
22,0
|
43,0
|
|
3
|
13,0
|
2,0
|
21,0
|
33,0
|
21,0
|
23,0
|
2,66
|
1,99
|
15,2
|
-
|
-
|
Таблица 1.2-Сводная таблица расчётных сечений
|
Наименование здания
|
Расчётные сечения
|
N, кН/м.п.
|
M,кНм
|
Q,кН
|
|
Кирпичный пятиэтажный жилой дом
|
6 - 6
|
371.8
|
-
|
-
|
|
3 - 3
|
184.12
|
-
|
-
|
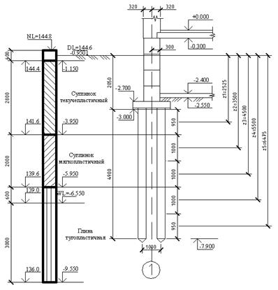
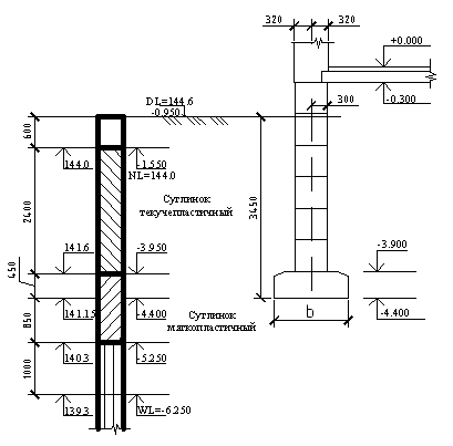
Рисунок 1.2. План, разрез здания
. Оценка инженерно-геологических условий площадки строительства
.1 Определение физико-механических характеристик грунтов
Исходный материал для проектирования фундаментов - данные инженерно-геологических
условий строительной площадки и физико-механические характеристики грунтов,
используемых в качестве оснований, даны в табл.1.1. Характеристики грунтов
необходимо вычислять для каждого слоя отдельно, согласно их порядку залегания.
Скважина № 1, 1-й слой:
. Число пластичности определяем по формуле:
(2.1)
где
влажность на границе текучести,
влажность на границе раскатывания,
По числу пластичности грунт - суглинок, т.к.
. Плотность грунта в сухом состоянии:
(2.2)
где
- плотность грунта в естественном состоянии (принимаем
по табл.1.1)
-
влажность грунта в естественном состоянии.
. Коэффициент
пористости грунта:
(2.3)
где
- плотность частиц грунта (принимаем по т. 1.1)
. Степень
влажности:
(2.4)
где
- плотность воды (принимаем
=1)
. Показатель
текучести:
(2.5)
где
влажность грунта в естественном состоянии (принимаем
по табл.1.1)
суглинок текучепластичный,
так как
по табл.7, [3];
Удельное
сцепление:
по табл.11, [1]. Угол внутреннего трения:
по табл.11, [1]. Модуль деформации:
по табл.9, [1] Расчётное сопротивление:
по табл.12, [1]. Параметры
отсутствуют
Скважина
№ 1, 2-ой слой:
.
Число пластичности (по формуле 2.1):
По
числу пластичности грунт- суглинок, т.к.
.
Плотность грунта в сухом состоянии (по формуле 2.2):
.
Коэффициент пористости грунта (по формуле 2.3):
,
.
Степень влажности (по формуле 2.4):
.
Показатель текучести (по формуле 2.5):
мягкопластичный,
так как 0,5<
=0,71 <0,75 по табл.7, [3];
Удельное
сцепление: с=16,4 кПа по табл. 11, [3]
Угол
внутреннего трения:
=16,2
по табл.
11, [3]
Модуль
деформации: Е=8,4 МПа по табл. 9, [3]
Расчётное
сопротивление:
=167,03 кПа по табл. 12, [3]
Скважина
№2, 3-ий слой:
.
Число пластичности (по формуле 2.1): Ip=40-20=20%;
По
числу пластичности грунт- глина, т.к.
.
Плотность грунта в сухом состоянии(по формуле 2.2):
.
Коэффициент пористости грунта (по формуле 2.3):
;
.
Степень влажности (по формуле 2.4):
;
.
Показатель текучести (по формуле 2.5):
глина
тугопластичная, так как 0,25<
=0,35<0,5
по табл.7, [3];
Удельное
сцепление: с=50 кПа по табл. 11, [3]
Угол
внутреннего трения:
=17
по табл.
11, [3]
Модуль
деформации: Е=18 МПа по табл. 9, [3]
Расчётное
сопротивление:
=306,25 кПа по табл. 12, [3]
Скважина
№3, 4-ый слой:
.
Число пластичности (по формуле 2.1):
43-22=21%;
По
числу пластичности грунт- глина, т.к.
.
Плотность грунта в сухом состоянии (по формуле 2.2):
.
Коэффициент пористости грунта (по формуле 2.3):
;
.
Степень влажности (по формуле 2.4):
.
Показатель текучести (по формуле 2.5):
глина
полутвердая, так как 0<
=0,24<0,25 по табл.7, [3];
Удельное
сцепление: с=54 кПа по табл. 11, [3]
Угол
внутреннего трения:
=19
по табл.
11, [3]
Модуль
деформации: Е=21 МПа по табл. 9, [3]
Расчётное
сопротивление:
=320 кПа по табл. 12, [3]
Скважина
№3, 5-ый слой:
.
Наименование песчаного грунта определяем по гранулометрическому составу. В
данном случае масса частиц крупнее 0.25 мм составляет более 50 % (в нашем
случае 56%). Следовательно, данный песчаный грунт является песком средней
крупности.
.
Определяем плотность грунта в сухом состоянии (по формуле 2.2):
;
.
Определяем коэффициент пористости (по формуле 2.3):
;
По
таблице 5 определяем, что песок средней крупности, плотный, так как
е=0,54<0,55.
.
Находим степень влажности (по формуле 2.4):
Песок
влажный, так как 0,5<
<0,8,
=0,73.
Удельное
сцепление: с=2 кПа по табл. 10, [3]
Угол
внутреннего трения:
=38
по табл.
10, [3]
Модуль
деформации: Е=40 МПа по табл. 8, [3]
Расчётное
сопротивление:
=500 кПа по табл. 12, [3]
Все
характеристики сведем в сводную таблицу 2.1.
Таблица 2.1-Сводная таблица физико-механических характеристик грунтов
|
№ слоя
|
Наименование грунта
|
Мощность слоя, м
|
т/м3 кН/м3
|
sт/м3 sкН/м3
|
dт/м3 dкН/м3
|
W,%
|
Wp,%
|
WL,%
|
IP,%
|
IL
|
e
|
Sr
|
C,кПа
|
|
R0,кПа
|
E,Мпа
|
|
1
|
Суглинок текучепластичный
|
2,8
|
1,73 16,97
|
2,66 26,09
|
1,36 13,34
|
27,1
|
18,6
|
28,6
|
10
|
0,85
|
0,95
|
0,76
|
-
|
-
|
-
|
-
|
|
2
|
Суглинок мягкопластичный
|
2,0
|
1,82 17,85
|
2,65 25,99
|
1,44 14,13
|
26,0
|
18,5
|
29,0
|
10,5
|
0,71
|
0,84
|
0,82
|
16,4
|
16,2
|
167
|
8,4
|
|
3
|
Глина тугопластичная
|
3,6
|
2,0 19,62
|
2,75 26,98
|
1,57 15,4
|
27,0
|
20,0
|
40,0
|
20
|
0,35
|
0,75
|
0,99
|
50
|
17
|
306
|
18
|
|
4
|
Глина полутвердая
|
2,8
|
2,01 19,72
|
2,77 27,17
|
1,58 15,5
|
27,0
|
22,0
|
43,0
|
21
|
0,24
|
0,75
|
0,99
|
54
|
19
|
320
|
21
|
|
5
|
Песок средней крупности, плотный, влажный
|
-
|
1,99 19,52
|
2,66 26,09
|
1,73 16,97
|
15,2
|
-
|
-
|
-
|
-
|
0,54
|
0,73
|
2
|
38
|
500
|
40
|
.2 Заключение о пригодности грунтов
Рельеф строительной площадки спокойный с абсолютными отметками скважин
144.8÷144.4.
Грунт представлен четвертичными отложениями, в состав которых входят:
растительный слой (чернозем) толщиной 0,4м;
суглинок текучепластичный мощностью 3,6м является не пригодным в качестве
основания для фундаментов на естественном основании, так как у него отсутствуют
физико-механические характеристики грунта. Данный слой является пригодным для
устройства ростверка в свайном варианте фундаментов.
суглинок мягкопластичный мощностью 1,2м, который можно использовать в
качестве основания для фундаментов на естественном основании, так как у него
присутствуют физико-механические характеристики грунта. Этот слой является
пригодным для забивки в него свай;
глина тугопластичная, глина полутвердая, песок средней крупности являются
пригодными для забивки в них свай;
Грунтовые воды залегают на глубине 5,8м от поверхности.
Глубина заложения фундамента во всех случаях выбирается с учётом сезонной
глубины промерзания и наличием или отсутствием подвала.
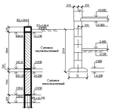
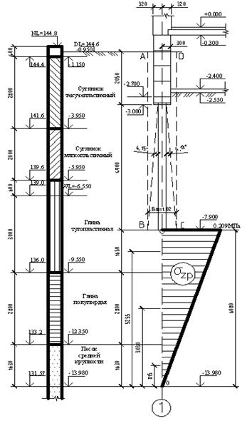
Рисунок 2.1. Инженерно-геологический разрез
. Вариантное проектирование
.1 Расчёт фундамента мелкого заложения на естественном основании
.1.1 Определение глубины заложения фундамента в сечении 6-6
Глубина заложения фундамента рассчитывается с учётом
инженерно-геологических условий строительной площадки и необходимости
исключения возможности промерзания пучинистого грунта под подошвой фундаментов
и конструктивных особенностей возводимого сооружения.
По инженерно-геологическим условиям первый слой (текучепластичный
суглинок) не может служить основанием фундаментов. Необходимо также учитывать и
тот факт, что заглубление подошвы фундамента ниже WL нежелательно, потому что
возрастает трудоемкость и стоимость работ по устройству фундамента. В качестве
основания фундаментов можно использовать второй слой (суглинок
мягкопластичный).
Определяем нормативную глубину сезонного промерзания:
(3.1)
где
сумма отрицательных среднемесячных температур за зимний
период.
Так же
можно определить по карте глубин промерзания грунтов. Для
города Курск
Так как в зоне промерзания находится суглинок, то значение,
найденное по карте, следует умножить
на отношение
/0,23, где
- глубина промерзания при
, м., принимаемая равной для
суглинков - 0,23.
Получим:
Определяем расчётную глубину сезонного промерзания:
(3.2)
где
- коэффициент, учитывающий влияние теплового режима
сооружения, принимаем по табл.5.3, [5] т.к. проектируемое здание жилого дома
имеет расчётную среднесуточную температуру в помещениях примыкающих к наружным
фундаментам
с подвалом или техническим подпольем.
По инженерно-геологическим условиям первый слой (суглинок
текучепластичный) не может служить основанием для проектируемого фундамента. В
качестве основания для фундамента нужно использовать второй слой (суглинок
мягкопластичный), фундамент заглубляется в несущий слой как минимум на 0,2м.
Учитывая, что высота стенового блока равна 0,6 м, а толщина фундаментной плиты
0,5 м, глубина заложения фундамента будет равна:
что больше
Окончательно принимаем глубину заложения фундаментов d=3,45 м3.1.1.2.
Определение размеров фундамента
Глубина заложения ленточного фундамента
Рассматриваем фундамент в сечении
6-6, расчет ведем по скважине №3. Нагрузка, действующая на фундамент, равна:
.
Рисунок 3.1. Схема к определению глубины заложения фундамента
Определяем площадь подошвы фундамента в плане:
(3.3)
где
среднее значение удельного веса материала фундамента и грунта
на его уступах (принимаем
=22кН/м3);
сжимающее усилие по II категории предельных состояний
(по заданию
);- глубина заложения фундамента (
);
расчётное сопротивление слоя, находящегося под
подошвой фундамента
(
по табл. 2.1)
Ширина ленточного фундамента
погонной длинны 1м:
. (3.4)
Уточняем ширину b=4.1м
Для центрально нагруженного
фундамента далее определяют среднее давление по подошве по формуле:
кПа. (3.5)
где
сжимающее усилие по II категории предельных состояний
(по заданию
);
глубина заложения фундамента (
);- площадь подошвы фундамента в плане:
кПа.
Уточняем расчётное
сопротивление грунта:
, (3.6)
где
- коэффициенты условий работы, принимаем по табл.
15,[3]
, для суглинка с
;
при
;
т.к. прочностные характеристики приняты на основе
статических данных;
- безразмерные коэффициенты, определяемые в
зависимости от угла внутреннего трения. В данном случае по табл. 16 [3],
методом интерполяции при

т.к.
.
,
-
осреднённое значение удельного веса грунтов, залегающих ниже подошвы фундамента
и выше подошвы фундамента соответственно.
(3.7)
где
- мощность слоя залегающего выше или ниже подошвы
фундамента,
- удельный вес грунта залегающего выше или ниже
подошвы фундамента.
Удельный вес грунта
находящихся выше водоупора, но ниже уровня грунтовых вод.
(3.8)
где
- удельный вес частиц грунта определяемый по табл.
2.1.
- удельный вес воды
е - коэффициент пористости
грунта определяемый по табл. 2.1.
(3.9)
(3.10)
- глубина заложения фундаментов бесподвальных
сооружений или привёденная глубина заложения наружных и внутренних фундаментов
от пола подвала, определяемая по формуле:
(3.11)
где
- толщина слоя грунта выше подошвы фундамента со
стороны подвала, м;
- расчётное значение удельного веса материала пола
подвала, кН/мз;
- толщина конструкции пола подвала, м;
- расчётное значение удельного сцепления грунта,
залегающего непосредственно под подошвой фундамента.
кПа
- глубина подвала,
м
Подставляя найденные значения
в формулу (3.6) имеем:
Площадь подошвы фундамента по
формуле (3.3) при
принимаем b=2.2 м.
Фактическое давление под
подошвой фундамента по формуле (3.5):
кПа.
Площадь подошвы фундамента по
формуле (3.3) при
принимаем b=2.3 м.
Фактическое давление под
подошвой фундамента по формуле (3.5):
кПа.
Принимаем унифицированные
фундаментные плиты ФЛ 24.24-2 шириной 2.4 м и высотой 0.5м.
3.1.2 Определение осадки фундамента методом послойного суммирования
Строим эпюру распределения вертикальных напряжений от собственного веса
грунта
.
, (3.12)
где γi - удельный вес грунта; hi - толщина слоя.
Удельный вес грунтов, залегающих ниже уровня подземных вод (WL), но выше
водоупора, должен определяться с учётом взвешивающего действия воды по формуле
(3.8)
Суглинок текучепластичный:
Суглинок мягкопластичный:
Глина тугопластичная (выше УГВ):
Глина тугопластичная (ниже УГВ):
Глина полутвёрдая, насыщенная водой:
Песок средней крупности, влажный:
Определяем вертикальные напряжения от собственного веса грунта в
характерных плоскостях:
На кровле 1 слоя (суглинок текучепластичный):
кПа;
На подошве 1 слоя (суглинок текучепластичный):
На подошве фундамента:
На подошве 2 слоя (суглинок мягкопластичный):
На отметке уровня грунтовых вод:
На подошве 3 слоя (глина тугопластичная):
Т.к. ниже залегает глина и является водоупором (IL≤0.25) , то
необходимо учесть давление столба воды на глину:
На подошве 4 слоя (глина полутвёрдая, насыщенная водой):
Определяем дополнительное к природному вертикальное напряжение в грунте
под подошвой фундамента и строим эпюру
;
, (3.13)
где
среднее давление на уровне подошвы фундамента.
- коэффициент, учитывающий изменение дополнительного
вертикального напряжения по глубине и определяемый по ([3],таблица 24) в
зависимости от относительной глубины
и соотношения сторон
,
Где z -глубина рассматриваемого сечения ниже подошвы фундамента
=10 (для ленточного фундамента);
Толщу грунта разбиваем на слои мощностью не более 0,4b:
Вычисления
для любых горизонтальных сечений ведём в табличной форме
(табл. 3.1).
По полученным данным
и
строим эпюры (рисунок 3.2). Определяем нижнюю границу
сжимаемой толщи (ВС). Она находится на горизонтальной плоскости, где
соблюдается условие:
Осадка каждого слоя определяется по формуле:
, (3.14)
где β - коэффициент для всех видов грунтов - 0,8
среднее дополнительное вертикальное напряжение в
том слое грунта.
(3.15)
где
= 10см. (табл.Б1[5].)
Вычисления сводим в таблицу 3.1:
Таблица 3.1-Таблица по расчёту осадок
см
см
Как
видно из таблицы 3.1 нижняя граница сжимаемости толщи (ВС) располагается на
отметке - 132,99м.
Рисунок
3.2. Схема к определению осадок методом послойного суммирования
.1.3
Определение сечения арматуры подошвы фундамента
Изгибающий
момент в плите
центрально-нагруженного фундамента определяется по
формуле:
(3.16)
где
-среднее давление по подошве фундамента , по формуле:
(3.17)
где
-вылет консоли фундамента, м
-вертикальная
нагрузка по верху фундамента, кН
=
-площадь
подошвы фундамента, м
Площадь
сечения продольной рабочей арматуры подошвы фундамента определяется по формуле:
(3.18)
где
=365МПа-расчётное сопротивление ненапрягаемой
арматуры.
-рабочая
высота сечения принимается равной от верха сечения до центра тяжести арматуры,
Конструктивно
принимаем рабочую арматуру 11Ø22мм
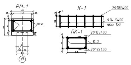
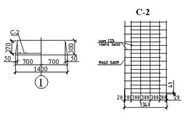
класса S400 с шагом 200мм, и поперечную арматуру 11Ø12мм класса S400 (см. рис. 3.3).
Рисунок
3.3. Конструкция фундамента и его армирования
.1.4
Определение глубины заложения фундамента в сечении 3-3
Глубина
заложения фундамента рассчитывается с учётом инженерно-геологических условий
строительной площадки и необходимости исключения возможности промерзания
пучинистого грунта под подошвой фундаментов и конструктивных особенностей
возводимого сооружения.
По
инженерно-геологическим условиям первый слой (текучепластичный суглинок) не
может служить основанием фундаментов. Необходимо также учитывать и тот факт,
что заглубление подошвы фундамента ниже WL нежелательно, потому что возрастает
трудоемкость и стоимость работ по устройству фундамента. В качестве основания
фундаментов можно использовать второй слой (суглинок мягкопластичный).
Определяем
нормативную глубину сезонного промерзания:
где
сумма отрицательных среднемесячных температур за
зимний период.
Так
же
можно определить по карте глубин промерзания грунтов.
Для города Курск
Так
как в зоне промерзания находится супесь, то значение,
найденное по карте, следует умножить на отношение
/0,23, где
-
глубина промерзания при
, м., принимаемая равной для суглинков - 0,23.
Получим:
Определяем
расчётную глубину сезонного промерзания:
где
- коэффициент, учитывающий влияние теплового режима
сооружения, принимаем по таб.5.3, [5] т.к. проектируемое здание жилого дома
имеет расчётную среднесуточную температуру в помещениях примыкающих к наружным
фундаментам
с полами устраиваемыми по грунту.
По
инженерно-геологическим условиям первый слой (суглинок текучепластичный) не
может служить основанием для проектируемого фундамента. В качестве основания
для фундамента нужно использовать второй слой (суглинок мягкопластичный),
фундамент заглубляется в несущий слой как минимум на 0,2м. Учитывая, что высота
стенового блока равна 0,6 м, а толщина фундаментной плиты 0,3 м, глубина
заложения фундамента будет равна:
что
больше
Окончательно
принимаем глубину заложения фундаментов d=3,25 м
.1.5
Определение размеров фундамента
Глубина
заложения ленточного фундамента
Рассматриваем
фундамент в сечении 3-3, расчет ведем по скважине №1. Нагрузка, действующая на
фундамент, равна:
.
Рисунок
3.4. Схема к определению глубины заложения фундамента
Определяем
площадь подошвы фундамента в плане:
где
среднее значение удельного веса материала фундамента и
грунта на его уступах (принимаем
=22кН/м3);
сжимающее усилие по II категории предельных состояний
(по заданию
);- глубина заложения фундамента (
);
расчётное сопротивление слоя, находящегося под
подошвой фундамента
(
по табл. 2.1)
Размеры фундамента в плане:
Ширина ленточного фундамента
погонной длинны 1м:
.
Уточняем ширину b=2.0м
Для центрально нагруженного
фундамента далее определяют среднее давление по подошве по формуле:
кПа.
где
сжимающее усилие по II категории предельных состояний
(по заданию
);
глубина заложения фундамента (
);- площадь подошвы фундамента в плане:
кПа.
Уточняем расчётное
сопротивление грунта:
,
где
- коэффициенты условий работы, принимаем по табл.
15,[3]
, для суглинка с
;
при
;
т.к. прочностные характеристики приняты на основе
статических данных;
- безразмерные коэффициенты, определяемые в
зависимости от угла внутреннего трения. В данном случае по табл. 16 [3],
методом интерполяции при

т.к.
.
,
- осреднённое
значение удельного веса грунтов, залегающих ниже подошвы фундамента и выше
подошвы фундамента соответственно.
где
- мощность слоя залегающего выше или ниже подошвы
фундамента,
- удельный вес грунта залегающего выше или ниже
подошвы фундамента.
Удельный вес грунта
находящихся выше водоупора, но ниже уровня грунтовых вод.
где
- удельный вес частиц грунта определяемый по табл.
2.1.
- удельный вес воды
е - коэффициент пористости
грунта определяемый по табл. 2.1.
- глубина заложения фундаментов бесподвальных
сооружений или привёденная глубина заложения наружных и внутренних фундаментов
от пола подвала, определяемая по формуле:
где
- толщина слоя грунта выше подошвы фундамента со
стороны подвала,
;
- расчётное значение удельного веса материала пола
подвала,
;
- толщина конструкции пола подвала,
;
- расчётное значение удельного сцепления грунта,
залегающего непосредственно под подошвой фундамента.
кПа;
- глубина подвала,
м
(b<20м и глубиной более 2м);
Подставляя найденные значения
в формулу (3.6) имеем:
Площадь подошвы фундамента по
формуле (3.3) при
принимаем b=1.2 м.
Фактическое давление под
подошвой фундамента по формуле (3.5):
кПа.
Площадь подошвы фундамента по
формуле (3.3) при
принимаем b=1.3 м.
Фактическое давление под
подошвой фундамента по формуле (3.5):
кПа.
Принимаем унифицированные
фундаментные плиты ФЛ 14.24-2 шириной 1.4 м и высотой 0.3м.
3.1.6 Определение осадки фундамента методом послойного суммирования
Строим эпюру распределения вертикальных напряжений от собственного веса
грунта
.
,
где γi - удельный вес грунта; hi - толщина слоя.
Удельный вес грунтов, залегающих ниже уровня подземных вод (WL), но выше
водоупора, должен определяться с учётом взвешивающего действия воды по формуле
(3.8)
Суглинок текучепластичный:
Суглинок мягкопластичный:
Глина тугопластичная (выше УГВ):
Глина тугопластичная (ниже УГВ):
Глина полутвёрдая, насыщенная водой:
Песок средней крупности, влажный:
Определяем вертикальные напряжения от собственного веса грунта в
характерных плоскостях:
На кровле 1 слоя (суглинок текучепластичный):
кПа;
На подошве 1 слоя (суглинок текучепластичный):
На подошве фундамента:
На подошве 2 слоя (суглинок мягкопластичный):
На отметке уровня грунтовых вод:
На подошве 3 слоя (глина тугопластичная):
Т.к. ниже залегает глина и является водоупором (IL≤0.25) , то
необходимо учесть давление столба воды на глину:
На подошве 4 слоя (глина полутвёрдая, насыщенная водой):
Определяем дополнительное к природному вертикальное напряжение в грунте
под подошвой фундамента и строим эпюру
;
,
где
среднее давление на уровне подошвы фундамента.
- коэффициент, учитывающий изменение дополнительного
вертикального напряжения по глубине и определяемый по ([3],таблица 24) в
зависимости от относительной глубины
и соотношения сторон
,
Где z -глубина рассматриваемого сечения ниже подошвы фундамента
=10 (для ленточного фундамента);
Толщу грунта разбиваем на слои мощностью не более 0,4b:
Вычисления
для любых горизонтальных сечений ведём в табличной форме
(табл. 3.1).
По полученным данным
и
строим эпюры (рисунок 3.2). Определяем нижнюю границу
сжимаемой толщи (ВС). Она находится на горизонтальной плоскости, где
соблюдается условие:
Осадка каждого слоя определяется по формуле:
,
где β - коэффициент для всех видов грунтов - 0,8
среднее дополнительное вертикальное напряжение в
том слое грунта.
где
= 10см. (табл.Б1[5].)
Вычисления сводим в таблицу 3.2:
Таблица 3.2-Таблица по расчёту осадок
см
см
Как
видно из таблицы 3.1 нижняя граница сжимаемости толщи (ВС) располагается на
отметке - 135,75м.
Рисунок
3.5. Схема к определению осадок методом послойного суммирования
.1.7
Определение сечения арматуры подошвы фундамента
Изгибающий
момент в плите
центрально-нагруженного фундамента определяется по
формуле:
где
-среднее давление по подошве фундамента , по формуле:
где
-вылет консоли фундамента, м
-вертикальная
нагрузка по верху фундамента, кН
=
-площадь
подошвы фундамента, м
Площадь
сечения продольной рабочей арматуры подошвы фундамента определяется по формуле:
где
=365МПа-расчётное сопротивление ненапрягаемой
арматуры.
-рабочая
высота сечения принимается равной от верха сечения до центра тяжести арматуры,
Конструктивно
принимаем рабочую арматуру 6Ø20мм
класса S400 с шагом 200мм, и поперечную арматуру 19Ø10мм класса S400 (см. рис. 3.3).
Рисунок
3.6. Конструкция фундамента и его армирования
3.2 Проектирование свайных фундаментов
.2.1 Определение глубины заложения ростверка (скважина №3, сеч. 6-6)
Глубина заложения фундаментов определяется с учетом: назначения, а также
конструктивных особенностей зданий и сооружений; величины и характера нагрузок,
воздействующих на фундаменты; глубины сезонного промерзания и оттаивания
грунтов.
Расчётная глубина сезонного промерзания
расчёт см. п. 3.1.1.
Учитывая, что суглинки являются пучинистыми грунтами при промерзании,
глубина заложения фундамента под наружную стену должна назначаться по условию
недопущения морозного пучения грунтов. Следовательно, глубина заложения должна
быть не менее расчетной глубины сезонного промерзания, т.е. не менее 0.575 м.
Принимаем выступ верхнего обреза фундамента над планировочной отметкой
равным 0,65м. Учитывая, что высота 2-х фундаментных блоков равна 1,2м, а
толщина ростверка 0,3 м, принимаем глубину заложения ростверка d=0,85 м.
.2.2 Определение длины сваи
(3.19)
где:
- глубина заделки сваи в ростверк 0,05м;
- глубина забивки сваи в несущий слой грунта 0,7м;
- расстояние от подошвы до несущего слоя грунта 7,45м;
м
Принимаем сваю С90.30-10.
.2.3 Определение несущей способности сваи по прочности грунта
Определяем расчётное усилие на сваю по грунту:
(3.20)
где
- периметр поперечного сечения сваи: 1,2 м,
- коэффициент работ сваи в грунте,
расчётное сопротивление грунта под нижним концом сваи по
табл. 17 [3];
- площадь поперечного сечения сваи:
,
- коэффициент условий работы грунта соответственно под нижним
концом и по боковой поверхности сваи.
мощность i-го слоя грунта;
расчётное сопротивление i-го слоя грунта по боковой
поверхности сваи по табл. 18 [3].
;
Расчёт сводим в таблицу 3.3:
Таблица 3.3 -Определение несущей способности сваи
Расчётная допустимая нагрузка на сваю:
(3.21)
где
коэффициент надёжности для жилых зданий.
Рисунок 3.7. Расчётная схема к определению несущей способности сваи
(скв.№3)
Определяем расчётное усилие на сваю по материалу:
(3.22)
где
при
коэффициент продольного изгиба.
.
призменная прочность бетона сваи на сжатие. Для С16/20
площадь
поперечного сечения сваи.
расчётное
сопротивление арматуры на сжатие,
Для
площадь
поперечного сечения сжатой арматуры.
.2.4
Определение количества свай в ростверке
Количество свай в кусте:
(3.23)
Недогрузка составит
.
Расстояние между сваями:
;
Так как расстояние между сваями должно находиться в диапазоне
, примем
.
Рисунок 3.8. Схема конструирования ростверка
Определим фактическую нагрузку на сваи:
(3.24)
где
-принимается равной расстоянию между сваями;
-глубина заложения;
-коэффициент надежности по нагрузке;
-количество свай;
Условие выполняется.
.2.5 Проверка
прочности основания куста свай
Определим размеры условного фундамента
Средневзвешенное значение угла внутреннего трения в пределах длины сваи
определяется по формуле:
; (3.25)
.
Определяем угол
под которым строится условный фундамент:
;
.
;
Находим стороны условного фундамента:
Определим давление под подошвой условного фундамента:
; (3.26)
; (3.27)
где
- вес грунта, сваи, ростверка соответственно;
Вычисляем расчётное сопротивление для условного массивного фундамента.
Уточняем расчётное сопротивление грунта (по формуле 3.6):
,
грунт фундамент свая основание
где
- коэффициенты условий работы, принимаем по табл. 15, [3]
;
;
т.к. прочностные характеристики приняты на основе статических
данных;
- безразмерные коэффициенты, определяемые в зависимости от
угла внутреннего трения. В данном случае по т. 16 [3], методом интерполяции при

т.к.
.
,
- осреднённое значение удельного веса грунтов, залегающих
выше подошвы фундамента и ниже подошвы фундамента соответственно.
Рисунок 3.9. Схема для определения границ условного фундамента
- расчётное значение удельного сцепления грунта, залегающего
непосредственно под подошвой фундамента.
кПа
- глубина подвала
Подставляя найденные значения в формулу имеем:
.2.6
Определение осадки свайного фундамента методом эквивалентного слоя
Осадка свайного фундамента вычисляется по формуле:
, (3.28)
Определяем вертикальное напряжение от собственного веса грунта
(см. п 3.1.3).
Дополнительное вертикальное напряжение на уровне подошвы условного
фундамента:
Мощность эквивалентного слоя вычисляем по формуле:
м. (3.29)
-коэффициент эквивалентного слоя, принимаем по табл. 19 [7].

Средний коэффициент относительной сжимаемости грунта в пределах активной
зоны:
; (3.30)
-толщина i-го слоя грунта в пределах активной зоны;
-коэффициент относительной сжимаемости грунта в пределах i-го
слоя;
-расстояние от нижней границы сжимаемой толщи до середины
i-го слоя.
, (3.31)
-модуль деформации i-го слоя из табл.2.1, МПа;
; (3.32)
- для глины по табл.10 [7] .
- для глины по табл.10 [7] .
- для песка по табл.10 [7] .
- для песка по табл.10 [7] .
Рисунок 3.10. Схема для определения осадки свайного фундамента методом
эквивалентного слоя
3.2.7 Выбор
сваебойного оборудования и определение отказа свай
Исходя из принятой в проекте расчётной нагрузки, допускаемой на сваю,
определяется минимальная энергия удара Э по формуле:
(3.33)
где:
-эмпирический коэффициент, равный 25 Дж/кН;
-расчётная нагрузка, допускаемая на сваю и принятая в
проекте;
По таблице 26 [3] подбираем молот, энергия удара которого соответствует
расчётной минимальной энергии удара.
Имеем - трубчатый дизель-молот с водяным охлаждением С-996 со следующими
характеристиками:
масса ударной части - 1800 кг;
высота подскока ударной части - от 2000 до 2800 мм;
энергия удара - 27 кДж;
число ударов в минуту - не менее 44;
масса молота с кошкой - 3650 кг.
Далее производим проверку пригодности принятого молота по условию:
, (3.34)
где:Эр - расчётная энергия удара, Дж;- полный вес молота,
;В - вес сваи, наголовника и
подбабка,
кН;= 6;
Для трубчатых дизель-молотов расчётная энергия удара принимается:
(3.35)
где:
=1,8т - вес ударной части молота, кН;- фактическая высота
падения ударной части молота, м; при выборе молотов, принимаемая на стадии
окончания забивки свай для трубчатых= 2,8м.
кДж
Имеем:
Для контроля несущей способности свайных фундаментов и окончательной
оценки применимости выбранного молота, определяем отказ сваи:
м, (3.36)
где:
- остаточный отказ, равный значению погружения сваи от одного
удара молота, а при применении вибропогружателей - от их работы в течение 1
мин, м;
- коэффициент, принимаемый в зависимости от материала сваи,
кН/м2 ; при определении отказа железобетонных свай η=15,0
кН/м2;=0,09 - площадь,
ограниченная наружным контуром сплошного или полого поперечного сечения ствола
сваи (независимо от наличия или отсутствия у сваи острия), м2;
- расчётная энергия удара молота, кДж;
- несущая способность сваи, кН;
- коэффициент, принимаемый при забивке свай молотами ударного
действия равным 1;
- полный вес молота, кН;
- вес сваи и наголовника, кН;
- вес подбабка, кН;
- коэффициент восстановления удара и при забивке
железобетонных свай молотами ударного действия с применением наголовника с
деревянным вкладышем
;
Получаем:
. условие выполняется.
Принимаем трубчатый дизель-молот С-996.
.2.8
Конструирование ростверка
Проектируем ленточный ростверк под стеновые блоки.
. В период строительства
Расчётная схема ленточного ростверка - неразрезная многопролетная балка.
Рисунок 3.11. Расчётная схема ленточного ростверка
Определяем опорный и пролетный моменты ленточного ростверка:
;
(3.37)
где:
- вес кирпичной стены высотой
, но не меньше, чем высота одного
ряда блоков, определенный с коэффициентом 1,1 в пределах грузовой площади, и
собственный вес ростверка, кН/м; определяется по формуле:
, (3.38)
- ширина стенового блока;
- высота стеновых блоков;
- пролет многопролетной балки;
-удельный вес бетона;
- расчётный пролет.
кНм;
кНм;
Определяем площади сечения опорной и пролетной арматуры:
;
, (3.39)
где:
-высота рабочей зоны сечения;
=365МПа- расчётное сопротивление арматуры класса S400 на
сжатие;
;
. Расчёт ростверка на изгиб на этапе эксплуатации
Определим длину полуоснования эпюры нагрузки;
, (3.40)
где
- модуль упругости бетона;
- момент инерции сечения ростверка:
;
-ширина сечения ростверка;
-ширина панели крупнопанельной стены или цоколя;
-высота сечения ростверка.
;
-модуль упругости стеновых блоков над ростверком.
Определяем максимальную ординату эпюры нагрузки под гранью сваи:
(3.41)
где:
- расчётная равномерно распределенная нагрузка от здания на
уровне низа ростверка (вес стеновых блоков, полезная нагрузка Pф=457,94кН).
.
.
Определяем опорный и пролетный моменты ленточного ростверка:
;
Определяем площади сечения опорной и пролетной арматуры:
;
Расчётной является арматура, вычисленная по расчёту для этапа
эксплуатации здания, то есть:
.
Принимаем опорную арматуру Ø18 класса S400, пролетную - Ø14
класса S400 с шагом
150мм.
Определим перерезывающую силу:
.
Полученное значение поперечной силы должно удовлетворять условию:
; (3.42)
Для бетона класса С20/25
;
Условие выполняется.
Рисунок 3.12. Схема конструирования ленточного ростверка
.2.9 Определение глубины заложения ростверка (скважина №1, сеч. 3-3)
Глубина заложения фундаментов определяется с учетом: назначения, а также
конструктивных особенностей зданий и сооружений; величины и характера нагрузок,
воздействующих на фундаменты; глубины сезонного промерзания и оттаивания
грунтов.
Расчётная глубина сезонного промерзания
расчёт см. п. 3.1.1.
Учитывая, что суглинки являются пучинистыми грунтами при промерзании,
глубина заложения фундамента под наружную стену должна назначаться по условию
недопущения морозного пучения грунтов. Следовательно, глубина заложения должна
быть не менее расчетной глубины сезонного промерзания, т.е. не менее 0,575 м.
Принимаем выступ верхнего обреза фундамента над планировочной отметкой
равным 0,65м. Учитывая, что высота 4-х фундаментных блоков равна 2,4м, а
толщина ростверка 0,3 м, принимаем глубину заложения ростверка d=2,05 м.
.2.10 Определение длины сваи
где:
- глубина заделки сваи в ростверк 0,05м;
- глубина забивки сваи в несущий слой грунта 1,1м;
- расстояние от подошвы до несущего слоя грунта 2,95м;
м
Принимаем сваю С50.30-6.
.2.11 Определение несущей способности сваи по прочности грунта
Определяем расчётное усилие на сваю по грунту:
где
- периметр поперечного сечения сваи: 1,2 м,
- коэффициент работ сваи в грунте,
расчётное сопротивление грунта под нижним концом сваи по
табл. 17 [3];
- площадь поперечного сечения сваи:
,
- коэффициент условий работы грунта соответственно под нижним
концом и по боковой поверхности сваи.
мощность i-го слоя грунта;
расчётное сопротивление i-го слоя грунта по боковой
поверхности сваи по табл. 18 [3].
;
Расчёт сводим в таблицу 3.4:
Таблица 3.4 -Определение несущей способности сваи
Расчётная допустимая нагрузка на сваю:
где
коэффициент надёжности для жилых зданий.
Рисунок 3.13. Расчётная схема к определению несущей способности сваи
(скв.№1)
Определяем расчётное усилие на сваю по материалу:
где
при
коэффициент продольного изгиба.
.
призменная прочность бетона сваи на сжатие. Для С16/20
площадь
поперечного сечения сваи.
расчётное
сопротивление арматуры на сжатие,
Для
площадь
поперечного сечения сжатой арматуры.
.2.12
Определение количества свай в ростверке
Количество свай в кусте:
Недогрузка составит
.
Расстояние между сваями:
;
Так как расстояние между сваями должно находиться в диапазоне
, примем
.
Рисунок 3.14. Схема конструирования ростверка
Определим фактическую нагрузку на сваи:
где
-принимается равной расстоянию между сваями;
-глубина заложения;
-коэффициент надежности по нагрузке;
-количество свай;
Условие выполняется.
3.2.13
Проверка прочности основания куста свай
Определим размеры условного фундамента
Средневзвешенное значение угла внутреннего трения в пределах длины сваи
определяется по формуле:
;
.
Определяем угол
под которым строится условный фундамент:
;
.
;
Находим стороны условного фундамента:
Определим давление под подошвой условного фундамента:
;
;
где
- вес грунта, сваи, ростверка соответственно;
;
;
Вычисляем расчётное сопротивление для условного массивного фундамента.
Уточняем расчётное сопротивление грунта (по формуле 3.6):
,
где
- коэффициенты условий работы, принимаем по табл. 15, [3]
;
;
т.к. прочностные характеристики приняты на основе статических
данных;
- безразмерные коэффициенты, определяемые в зависимости от
угла внутреннего трения. В данном случае по т. 16 [3], методом интерполяции при

т.к.
.- глубина подвала - расстояние от уровня планировки до пола
подвала, db=2м (b<20м и глубиной более 2м)
,
- осреднённое значение удельного веса грунтов, залегающих
выше подошвы фундамента и ниже подошвы фундамента соответственно.

Рисунок 3.15. Схема для определения границ условного фундамента
- расчётное значение удельного сцепления грунта, залегающего
непосредственно под подошвой фундамента.
кПа
- глубина подвала
Подставляя найденные значения в формулу имеем:
.2.14
Определение осадки свайного фундамента методом эквивалентного слоя
Осадка свайного фундамента вычисляется по формуле:
,
Определяем вертикальное напряжение от собственного веса грунта
(см. п 3.1.3).
Дополнительное вертикальное напряжение на уровне подошвы условного
фундамента:
Мощность эквивалентного слоя вычисляем по формуле:
м.
-коэффициент эквивалентного слоя, принимаем по табл. 19 [7].

Средний коэффициент относительной сжимаемости грунта в пределах активной
зоны:
;
-толщина i-го слоя грунта в пределах активной зоны;
-коэффициент относительной сжимаемости грунта в пределах i-го
слоя;
-расстояние от нижней границы сжимаемой толщи до середины
i-го слоя.
,
-модуль деформации i-го слоя из табл.2.1, МПа;
;
- для глины по табл.10 [7] .
- для глины по табл.10 [7] .
- для песка по табл.10 [7] .
- для песка по табл.10 [7] .
Рисунок 3.16. Схема для определения осадки свайного фундамента методом
эквивалентного слоя
3.2.15 Выбор
сваебойного оборудования и определение отказа свай
Исходя из принятой в проекте расчётной нагрузки, допускаемой на сваю,
определяется минимальная энергия удара Э по формуле:
где:
-эмпирический коэффициент, равный 25 Дж/кН;
-расчётная нагрузка, допускаемая на сваю и принятая в
проекте;
По таблице 26 [3] подбираем молот, энергия удара которого соответствует
расчётной минимальной энергии удара.
Имеем - трубчатый дизель-молот с водяным охлаждением С-995 со следующими
характеристиками:
масса ударной части - 1250 кг;
высота подскока ударной части - от 2000 до 2800 мм;
энергия удара - 19 кДж;
число ударов в минуту - не менее 44;
масса молота с кошкой - 2600 кг.
Далее производим проверку пригодности принятого молота по условию:
,
где:Эр - расчётная энергия удара, Дж;- полный вес молота,
;В - вес сваи, наголовника и
подбабка,
кН;= 6;
Для трубчатых дизель-молотов расчётная энергия удара принимается:
где:
=1,25т - вес ударной части молота, кН;- фактическая высота
падения ударной части молота, м; при выборе молотов, принимаемая на стадии
окончания забивки свай для трубчатых= 2,8м.
кДж
Имеем:
Для контроля несущей способности свайных фундаментов и окончательной
оценки применимости выбранного молота, определяем отказ сваи:
м,
где:
- остаточный отказ, равный значению погружения сваи от одного
удара молота, а при применении вибропогружателей - от их работы в течение 1
мин, м;
- коэффициент, принимаемый в зависимости от материала сваи,
кН/м2 ; при определении отказа железобетонных свай η=15,0
кН/м2;=0,09 - площадь,
ограниченная наружным контуром сплошного или полого поперечного сечения ствола
сваи (независимо от наличия или отсутствия у сваи острия), м2;
- расчётная энергия удара молота, кДж;
- несущая способность сваи, кН;
- коэффициент, принимаемый при забивке свай молотами ударного
действия равным 1;
- полный вес молота, кН;
- вес сваи и наголовника, кН;
- вес подбабка, кН;
- коэффициент восстановления удара и при забивке
железобетонных свай молотами ударного действия с применением наголовника с
деревянным вкладышем
;
Получаем:
. условие выполняется.
Принимаем трубчатый дизель-молот С-995.
.2.16
Конструирование ростверка
Проектируем ленточный ростверк под стеновые блоки.
. В период строительства
Расчётная схема ленточного ростверка - неразрезная многопролетная балка.
Рисунок 3.17. Расчётная схема ленточного ростверка
Определяем опорный и пролетный моменты ленточного ростверка:
;
где:
- вес кирпичной стены высотой
, но не меньше, чем высота одного
ряда блоков, определенный с коэффициентом 1,1 в пределах грузовой площади, и собственный
вес ростверка, кН/м; определяется по формуле:
,
- ширина стенового блока;
- высота стеновых блоков;
- пролет многопролетной балки;
-удельный вес бетона;
- расчётный пролет.
кНм;
кНм;
Определяем площади сечения опорной и пролетной арматуры:
;
,
где:
-высота рабочей зоны сечения;
=365МПа- расчётное сопротивление арматуры класса S400 на
сжатие;
;
. Расчёт ростверка на изгиб на этапе эксплуатации
Определим длину полуоснования эпюры нагрузки;
,
где
- модуль упругости бетона;
- момент инерции сечения ростверка:
;
-ширина сечения ростверка;
-ширина панели крупнопанельной стены или цоколя;
-высота сечения ростверка.
;
-модуль упругости стеновых блоков над ростверком.
Определяем максимальную ординату эпюры нагрузки под гранью сваи:
где:
- расчётная равномерно распределенная нагрузка от здания на
уровне низа ростверка (вес стеновых блоков, полезная нагрузка Pф=457,94кН).
.
.
Определяем опорный и пролетный моменты ленточного ростверка:
;
Определяем площади сечения опорной и пролетной арматуры:
;
Расчётной является арматура, вычисленная по расчёту для этапа
эксплуатации здания, то есть:
.
Принимаем опорную арматуру 2Ø16 класса S400, пролетную - Ø12
класса S400 с шагом
150мм.
.
Полученное значение поперечной силы должно удовлетворять условию:
;
Для бетона класса С20/25
;
Условие выполняется.
Рисунок 3.18. Схема конструирования ленточного ростверка
.Технико-экономическое сравнение вариантов
.1 Фундаменты на естественном основании в сечении 6-6
Рисунок 4.1. Схема к определению объёмов работ (на естественном
основании)
Земляные работы:
Устройство фундаментов:
- монолитные подушки ленточных фундаментов
бетонные фундаментные блоки
.2 Свайные фундаменты в сечении 6-6
Рисунок 4.2. Схема к определению объёмов работ (свайный фундамент)
Земляные работы:
Устройство фундаментов:
ростверки
бетонные фундаментные блоки
объем свай
Таблица 4.1-Фундамент на естественном основании в сечении 6-6
|
№
|
Наименование работ
|
Ед. измерения
|
Объём работ
|
Стоимость на ед. измерения, руб.
|
Стоимость, руб
|
|
1
|
Разработка грунта под фундамент
|
М3
|
94,27
|
4,3
|
405,36
|
|
2
|
Устройство фундаментов: - монолитные подушки ленточных
фундаментов - бетонные фундаментные блоки
|
М3 М3
|
6,00 10,80
|
26,30 35,10
|
157,80 379,08
|
|
ИТОГО:
|
942,24
|
Таблица 4.2- Свайный фундамент в сечении 6-6
|
№
|
Наименование работ
|
Ед. измерения
|
Объём работ
|
Стоимость на ед. измерения, руб.
|
Стоимость, руб
|
|
1
|
Разработка грунта под фундамент
|
М3
|
9,69
|
3,44
|
33,33
|
|
2
|
Устройство ж/б ростверка
|
М3
|
0,90
|
31,00
|
27,90
|
|
3
|
Устройство фундаментных блоков
|
М3
|
3,60
|
35,10
|
126,36
|
|
4
|
Забивка ж/б свай
|
М3
|
4,05
|
88,40
|
358,02
|
|
ИТОГО:
|
545,61
|
Анализируя данные полученные в таблицах 4.1-4.2 делаем вывод, что
экономически наиболее выгодным является свайный фундамент, как наиболее
дешёвый.
.3 Фундаменты на естественном основании в сечении 3-3
Рисунок 4.3. Схема к определению объёмов работ (на естественном
основании)
Земляные работы:
Устройство фундаментов:
- монолитные подушки ленточных фундаментов
бетонные фундаментные блоки
4.4 Свайные фундаменты в сечении 3-3
Рисунок 4.4. Схема к определению объёмов работ (свайный фундамент)
Земляные работы:
Устройство фундаментов:
ростверки
бетонные фундаментные блоки
объем свай
Таблица 4.3-Фундамент на естественном основании в сечении 3-3
|
№
|
Наименование работ
|
Ед. измерения
|
Объём работ
|
Стоимость на ед. измерения, руб.
|
Стоимость, руб
|
|
1
|
Разработка грунта под фундамент
|
М3
|
70,81
|
4,3
|
304,48
|
|
2
|
Устройство фундаментов: - монолитные подушки ленточных
фундаментов - бетонные фундаментные блоки
|
М3 М3
|
2,10 10,80
|
26,30 35,10
|
55,23 379,08
|
|
ИТОГО:
|
738,79
|
Таблица 4.4- Свайный фундамент в сечении 3-3
|
№
|
Наименование работ
|
Ед. измерения
|
Объём работ
|
Стоимость на ед. измерения, руб.
|
Стоимость, руб
|
|
1
|
Разработка грунта под фундамент
|
М3
|
30,30
|
3,44
|
104,23
|
|
2
|
Устройство ж/б ростверка
|
М3
|
0,90
|
31,00
|
27,90
|
|
3
|
Устройство фундаментных блоков
|
М3
|
7,20
|
35,10
|
252,72
|
|
4
|
Забивка ж/б свай
|
М3
|
2,25
|
88,40
|
198,90
|
|
ИТОГО:
|
583,75
|
Анализируя данные полученные в таблицах 4.3-4.4 делаем вывод, что
экономически наиболее выгодным является свайный фундамент, как наиболее
дешёвый.
. Расчет осадки фундамента во времени
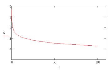
.1 Сечение 6-6
Осадку, происходящую за определённое время, определяем по формуле:
; (5.1)
где:
S - конечная осадка (3,73 см); u-степень уплотнения.
Определяем
расчётную схему:
Путь
фильтрации воды равен мощности активной зоны:
ф
- коэффициент фильтрации грунта, м/с;
Определяем
коэффициент консолидации:
где:
mm- коэффициент относительной сжимаемости для слоистых оснований;
удельный
вес воды, =10кН/ м3;
Определяем
значение показателя Т:
Полученные
данные сводим в таблицу 5.1.
Таблица 5.1 - К расчёту осадки фундамента во времени
|
U
|
Kt
|
t= T*Kt
|
St = U * S, см
|
|
0,1
|
0,005
|
0,015
|
0,373
|
|
0,2
|
0,02
|
0,058
|
0,746
|
|
0,3
|
0,06
|
0,173
|
1,119
|
|
0,4
|
0,13
|
0,376
|
1,492
|
|
0,5
|
0,24
|
0,694
|
1,865
|
|
0,6
|
0,42
|
1,214
|
2,238
|
|
0,7
|
0,69
|
1,994
|
2,611
|
|
0,8
|
1,08
|
3,121
|
2,984
|
|
0,9
|
1,77
|
5,115
|
3,357
|
|
1,0
|
3,54
|
10,231
|
3,73
|
|
1,1
|
7,08
|
20,461
|
4,103
|
|
1,2
|
14,16
|
40,922
|
4,476
|
|
1,3
|
28,32
|
81,845
|
4,849
|
Используя полученные данные, строим зависимость осадки во времени (рис.
5.1.)
Рисунок 5.1. Построение зависимости осадки во времени
.2 Сечение 3-3
Осадку, происходящую за определённое время, определяем по формуле:
;
где:
S - конечная осадка (2,67см); u-степень уплотнения.
Определяем
расчётную схему:
Путь
фильтрации воды равен мощности активной зоны:
ф
- коэффициент фильтрации грунта, м/с;
Определяем
коэффициент консолидации:
где:
mm- коэффициент относительной сжимаемости для слоистых оснований;
удельный
вес воды, =10кН/ м3;
Определяем
значение показателя Т:
Полученные
данные сводим в таблицу 5.2.
Таблица 5.2 - К расчёту осадки фундамента во времени
|
UKtt= T*KtSt = U * S, см
|
|
|
|
|
0,1
|
0,005
|
0,009
|
0,267
|
|
0,2
|
0,02
|
0,035
|
0,534
|
|
0,3
|
0,06
|
0,106
|
0,801
|
|
0,4
|
0,13
|
0,23
|
1,068
|
|
0,5
|
0,24
|
0,425
|
1,335
|
|
0,6
|
0,42
|
0,743
|
1,602
|
|
0,7
|
0,69
|
1,221
|
1,869
|
|
0,8
|
1,08
|
1,912
|
2,136
|
|
0,9
|
1,77
|
3,133
|
2,403
|
|
1,0
|
3,54
|
6,266
|
2,67
|
|
1,1
|
7,08
|
12,532
|
2,937
|
|
1,2
|
14,16
|
25,063
|
3,204
|
|
1,3
|
28,32
|
50,126
|
3,471
|
|
1,4
|
56,64
|
100,253
|
3,738
|
Используя полученные данные, строим зависимость осадки во времени (рис.
5.2.)
Рисунок 5.2. Построение зависимости осадки во времени
. Технология производства работ по устройству свайных фундаментов
Производство
свайных работ
Производство свайных работ при устройстве фундаментов домов разрешается
после корректировки проекта фундамента на основании результатов пробной забивки
и испытания свай.
Производитель работ должен иметь проект производства работ по устройству
свайного фундамента, содержащий график их производства; ведомость необходимого
оборудования, схему раскладки свай и движения сваебойной установки;
технологическую карту на устройство ростверка.
До начала свайных работ следует произвести инструментальную разбивку осей
здания, свайных рядов и надежно закрепить их стальными штырями диаметром 6 - 8
мм и длиной 200 - 250 мм. Вне пределов возможных осадок грунта установить
временные реперы, привязанные к постоянному реперу.
При необходимости следует заготовить специальные деревянные щиты или
железобетонные плиты для укладки их под гусеницы сваебойного агрегата в случаях
просадок и перекосов его на слабом грунте.
Забивку свай рекомендуется производить с применением самоходных
полноповоротных установок на базе экскаваторов или кранов с дизельными молотами,
а при малых объемах работ - установками на базе автомашин (например, типа
КО-8).
Для забивки свай с повышенной точностью следует применять самоходные
установки с самоустанавливающимися в вертикальное положение копровыми стрелами.
В зоне работ сваебойного агрегата должно быть необходимое количество
свай, уложенных в местах, предусмотренных проектом производства работ. При этом
должна быть обеспечена возможность подъема и установки свай на место забивки
без перетаскивания их волоком и без дополнительного перемещения сваебойного
агрегата.
До погружения каждая свая должна быть размечена на метры от острия к
голове несмываемой краской. Для последующего контроля длины каждой сваи глубина
ее погружения в грунт и абсолютная отметка поверхности грунта у сваи должны
быть занесены в журнал забивки свай.
Для свай квадратного или прямоугольного сечения следует применять круглые
в плане или поворотные стальные наголовники, позволяющие повернуть вокруг
вертикальной оси установленную для забивки сваю так, чтобы положение ее граней
соответствовало проектному. Поворот сваи производится посредством специального
ключа. В наголовнике при штанговом дизель-молоте должна быть прокладка из двух
слоев досок общей толщиной 10 - 12 см или из других проверенных при
производстве работ материалов, предохраняющих голову сваи от разрушения.
При транспортировании, подъеме и установке свай на место забивки следует
предохранять их от ударов и изгиба.
После установки сваи на точку забивки отклонение острия сваи от
проектного положения в плане на величину более 1 см недопустимо.
Перед началом забивки копровая стрела и свая должны быть приведены в
вертикальное положение с соблюдением соосности сваи и молота.
В начале забивки сваи отклонения ее от вертикали следует своевременно
выправлять соответствующими перемещениями копровой стрелы и молота, не допуская
при этом повреждения сваи.
При производстве свайных работ ведется журнал забивки каждой сваи с
последующим составлением сводной ведомости.
В конце забивки свай величина среднего отказа, определенного от каждого
из трех последних залогов по 10 ударов в каждом, должна быть не более величины
контрольного (расчетного) отказа, заданного в рабочих чертежах с учетом
результатов испытания свай после "отдыха". При этом должен
применяться молот, предусмотренный проектом.
Отклонения в плане от проектного положения забитых свай квадратного и
прямоугольного сечения, полых круглых свай диаметром до 0,5 м не должны
превышать:
при однорядном расположении:
поперек оси свайного ряда - 0,2Д
вдоль оси свайного ряда - 0,3Д
для кустов и лент при расположении свай в 2 и 3 ряда:
для крайних свай поперек оси свайного ряда - 0,2Д
для остальных свай - 0,3Д
при сплошном свайном поле:
для крайних свай - 0,2Д
для средних свай - 0,4Д
для одиночных свай, см - 5
При отклонении свай от проектного положения расстояние в свету от сваи до
края ростверка должно быть не менее 5 см.
Примечания:
. Д - размер меньшей стороны поперечного сечения сваи или диаметр круглой
сваи.
2. Число свай, имеющих максимально допустимые отклонения от проектного
положения, не должно превышать при ленточном расположении 25% общего числа
свай.
Отклонение оси сваи от вертикали не должно превышать 1 см на 1 м длины.
Исправление положения сваи после забивки путем горизонтального смещения
сваи в грунте каким-либо усилием (копровой стрелой, тросом и т.д.), могущее
вызвать излом, категорически запрещается.
Если забитая свая отклонилась от проектного положения и не может быть
использована как полноценная, взамен нее должна быть забита дублирующая свая до
перехода сваебойного агрегата на другой ряд. Для этого необходимо проверять
правильность положения свай сразу же после забивки каждого ряда.
В целях контроля за несущей способностью свай забивка каждой рабочей сваи
должна производиться до расчетного отказа в соответствии с требованиями
проекта, СНиП 2.02.03-85 и ГОСТ 5686-78*.
Вопрос об использовании, замене или усилении сваи, забитой с недопустимым
отклонением, поврежденной или не имеющей требуемой несущей способности, должен
решаться проектной организацией.
Для контроля достижения сваями несущего слоя грунта при цельных сваях с
повышенными расчетными нагрузками 60 - 70 тс и более, а при необходимости и в
других случаях должна быть проверена фактическая глубина погружения в грунт
забитых свай. Проверка может быть выполнена импульсным методом, основанным на
измерении времени прохождения прямого и отраженного электрического импульса по
арматуре сваи. В качестве измерительного прибора используется индикатор
кабельных неоднородностей марки Р-5-12, фиксирующий время поступления
электрического импульса, отраженного от нижнего конца арматуры сваи.
Срубка голов забитых свай разрешается после приемки свайного поля
представителем авторского надзора, оформляемой соответствующим актом.
Для приемки свайного поля строительная организация представляет следующие
документы:
исполнительный план расположения свай с указанием отклонений их от
проектного поло- жения и дополнительно забитых (дублирующих) свай;
сводную ведомость погруженных свай;
акты приемки геодезической разбивки свайного поля;
результаты испытания свай.
В зимнее время устраиваются лидирующие отверстия для свай в мерзлом слое
грунта с применением лидирующих желонок или с использованием ямобуров, тенов и
других устройств в зависимости от условий производства работ.
Монтаж и демонтаж сваебойных агрегатов на базе кранов-экскаваторов,
ремонт и обслуживание навесного копрового оборудования (копровые стрелы,
свайные молоты, инвентарные сваи, наголовники) и оборудования для статического
и динамического испытания свай выполняются специализированными организациями.
Ремонт и обслуживание базовых машин копровых установок, перебазировка
копровых агрегатов, а также других машин и механизмов, используемых при
устройстве свайных фундаментов, производятся организациями, на балансе которых
они находятся.
Копер и свайный молот вводятся в эксплуатацию после их приемки комиссией
по акту. Комиссия назначается приказом по строительной организации.
В состав комиссии по приемке копра в эксплуатацию входят: производитель
работ (мастер); главный механик строительной организации; бригадир копровщиков
(его помощник); лицо, ответственное за техническое состояние базовой машины
(крана, экскаватора, трактора); машинист копра (базовой машины).
Акт приемки копра составляется в трех экземплярах: первый хранится на
месте работ копра у производителя работ (мастера), второй - у главного механика
строительной организации и третий - в управлении механизации владельца копра
или базовой машины (крана, экскаватора, трактора).
Устройство
монолитного железобетонного ростверка
Устройство ростверков или монтаж и замоноличивание сборных оголовков
производится трестом фундаментостроения или общестроительным трестом,
являющимися генеральными подрядчиками. Устройство ростверка разрешается после
приемки свайного поля представителем авторского надзора с составлением
соответствующего акта. Срубка свай производится после приемки свайного поля.
Срубка свай и заделка их голов в ростверк должны быть выполнены в
соответствии с проектом. Верхние торцы свай, заделываемых в ростверк, должны
быть горизонтальными. Бетон свай не должен иметь трещин и околов, уменьшающих
защитный слой арматуры в узлах сопряжения свай с ростверками. Сваи должны быть заделаны
в ростверк на глубину не менее 50 мм от его низа.
При устройстве монолитных ростверков надлежит руководствоваться проектом,
ППР, СНиП 2.03.01-84 "Бетонные и железобетонные конструкции" и
настоящей Инструкцией.
Основание под монолитный ростверк должно быть тщательно спланировано по
проектным отметкам и уплотнено.
Армирование ростверков следует выполнять преимущественно укрупненными
арматурными каркасами и сетками заводского изготовления. При установке арматуры
должна быть обеспечена предусмотренная проектом толщина защитного слоя бетона.
Опалубку ростверка следует применять разборно-переставную, собираемую из
инвентарных щитов, допускающих многократную оборачиваемость.
Опалубку надлежит надежно закрепить и устранить в ней неплотности, через
которые может вытекать при бетонировании цементный раствор.
Размеры и положение опалубки должны соответствовать проекту.
До начала работ по бетонированию ростверка с представителем авторского
надзора должны быть проверены правильность установки опалубки и арматуры,
надежность их крепления, обеспечение требуемого защитного слоя бетона с
оформлением соответствующих актов на освидетельствование скрытых работ.
Опалубка, основание ростверков и верхние торцы свай должны быть очищены
от мусора, снега и льда. Обогрев паром или промывка водой в зимнее время не
разрешается.
При устройстве ростверков должен вестись геодезический контроль за
обеспечением правильного положения конструкций в соответствии с требованиями
СНиП 3.01.03-84 "Геодезические работы в строительстве".
Бетонирование ростверков надлежит осуществлять в соответствии с
требованиями СНиП 2.03.01-84 "Бетонные и железобетонные конструкции"
с тщательным уплотнением бетонной смеси вибратором.
Подача смеси в опалубку бункерами, ковшами, опрокидывающимися бадьями или
специальными механизмами, предусмотренными ППР, должна производиться так, чтобы
арматура ростверка не была деформирована или смещена с проектного положения и
бетонная смесь не расслаивалась на месте укладки.
Высота свободного сбрасывания смеси в момент выгрузки не должна превышать
1 м. Для предотвращения расслаивания бетон следует подавать в опалубку
ростверка без образования куч, т.к. скатывание по их наклонным поверхностям
приводит к отделению крупного инертного заполнителя.
Продолжительность перерывов в бетонировании, при которых требуется
устройство рабочих швов, должна определяться в зависимости от вида и
характеристики применяемого цемента и температуры твердения бетона. Укладка
бетонной смеси после таких перерывов допускается после приобретения бетоном прочности
не менее 15 кгс/см2.
Поверхность рабочих швов должна быть перпендикулярна продольной оси
бетонируемого элемента ростверка. Для выполнения рабочих швов следует
устанавливать стальную сетку из проволоки диаметром 1 - 1,1 мм с размером ячеек
не более 5 x 5 см. Сетка должна быть обезжирена.
Отделка верха бетона монолитного ростверка производится строго по
проектным отметкам. Верх ростверка должен быть выровнен по уровню затиркой
цементным раствором.
Уход за уложенным бетоном должен осуществляться в соответствии со СНиП
2.03.01-84.
После бетонирования ростверка хождение по бетону, не набравшему прочности
15 кгс/см2, или иное его загружение не разрешается.
Снятие боковых элементов опалубки, не несущих нагрузки от массы
конструкций, допускается только после достижения бетоном прочности,
обеспечивающей сохранность поверхности и кромок углов.
Обнажение арматуры и раковины на поверхностях ростверка, а также в местах
сопряжения ростверка со сваями не допускаются.
Снятие несущей опалубки и возведение на свайном фундаменте вышележащих
конструкций разрешается не ранее достижения бетоном ростверка или монолитных
стыков 70% проектной прочности, если в проекте нет иных указаний по этому
вопросу.
Заделка колонн в стаканы ростверков должна быть выполнена с особой тщательностью,
с обеспечением 100%-ной проектной прочности бетона в заделке.
Полная расчетная нагрузка фундамента должна производиться не ранее
достижения бетоном ростверка проектной прочности.
Заключение
В ходе выполнения данного курсового проекта мною были приобретены навыки
по расчёту и конструированию свайных фундаментов, а так же фундаментов на
естественном основании. Было выполнено технико-экономическое сравнение
вариантов рассчитанных фундаментов, по результатам которого был выбран свайный
фундамент. Производился расчёт осадок фундаментов во времени.
Литература
1. Методические указания к выполнению
курсового и дипломного проектов по курсу «Механика грунтов, основания и
фундаменты» для студентов дневной и заочной формы обучения специальности Т19.01
«Промышленное и гражданское строительство». Часть 1. Методика проектирования и
расчётов. Брест, 2000 - 58 с.
2. Методические указания к выполнению
курсового и дипломного проектов по курсу «Механика грунтов, основания и
фундаменты» для студентов дневной и заочной формы обучения специальности Т19.01
«Промышленное и гражданское строительство». Часть 2. Примеры расчёта. Брест,
1999 - 58 с.
3. Задания к курсовому проекту и
контрольным работам по курсу «Механика грунтов, основания и фундаменты» для
студентов специальности Т19.01, Брест, 1996. - 49 с.
4. Далматов Б.И. Механика грунтов,
основания и фундаменты. - М.: Стройиздат, 1981. - 319 с.
5. Строительные нормы и правила.
Основания зданий и сооружений. СНБ 5.01.01-99, Министерство архитектуры и
строительства Республики Беларусь. Минск 1999.+Приложение №4 к CНБ 5.01.01-99
6. Методические указания к выполнению
расчётно-графических работ по курсу «Механика грунтов, основания и фундаменты»
для студентов дневной и заочной формы обучения специальности 1-70 02 02
«Экспертиза и управление недвижимостью». Брест, 2006 - 53 с.
7. Методическое пособие к выполнению
курсового и дипломного проектирования по дисциплине «Основания и фундаменты»
для студентов очной и заочной форм обучения специальности 290300 «Промышленное
и гражданское строительство» - Кострома: КГСХА, 2006.- 85 с.