Расчет автоцистерны для перевозки светлых нефтепродуктов

  • Вид работы:
    Курсовая работа (т)
  • Предмет:
    Транспорт, грузоперевозки
  • Язык:
    Русский
    ,
    Формат файла:
    MS Word
    525,21 Кб
  • Опубликовано:
    2014-08-01
Вы можете узнать стоимость помощи в написании студенческой работы.
Помощь в написании работы, которую точно примут!

Расчет автоцистерны для перевозки светлых нефтепродуктов













ЗАДАНИЕ НА КУРСОВОЙ ПРОЕКТ

Задача данного курсового проекта - рассчитать и спроектировать автоцистерну для перевозки светлых нефтепродуктов.

Максимальная вместимость 18м3.

Максимальная скорость движения 120км/ч.

Содержание

Введение

. Расчёт параметров автоцистерны

.1 Определение геометрических размеров цистерны

.2 Выбор конструкционных материалов

.3 Определение расчётного давления в цистерне

.4 Расчёт толщины стенки, обечайки и днища цистерны

.5 Расчет основных нагрузок

.6 Расчет устойчивости автоцистерны на опрокидывание

.7 Выбор насосного оборудования

. Оборудование цистерны

.1 Насос

.2 Наливной люк

.3 Манометр

.4 Указатель уровня

.5 Дыхательный клапан

.6 Перепускной клапан

.7 Обратный клапан

.8 Вентиль

.9 Площадка и лестница

. Работа технологического оборудования

. Требования безопасности

Заключение

Список использованных источников

ВВЕДЕНИЕ

Автомобильные перевозки грузов на сегодняшний день являются самым востребованным, а также самым популярным способом по доставке грузов как по территории России, так и за границу. И это неудивительно, поскольку автомобильные перевозки обладают большим количеством преимуществ перед железнодорожными, а также морскими и авиационными.

Автоцистерны (АЦ) предназначены для транспортирования по дорогам общего назначения и кратковременного хранения светлых нефтепродуктов плотностью не более 0,83 т/м3. Автоцистерна должна передвигаться с порожней или с полностью заполненной цистерной, перемещение с неполностью заполненной цистерной не допускается, так как смещение центра тяжести груза при движении может привести к опрокидыванию АЦ.

Проектируемая автотоцистерна спроектирована на базовом шасси автомобиля КАМАЗ - 65224, колесная формула 6×6. Данный вид транспортного средства выпускается заводом «УралСпецТранс» [7]. Проектирование автотоцистерны на выбранном шасси дает еще одно весомое преимущество - данное шасси обладает повышенной проходимостью, что обеспечивает возможность доставки топлива в труднодоступные районы.

1. Расчет параметров автотоцистерны

.1 Определение геометрических размеров цистерны

В настоящее время выпускаются цистерны с обечайками цилиндрической, эллиптической, трапецеидальной и прямоугольной форм. Для проектируемой цистерны выбираем эллиптическую форму обечайки, так как она обладает достаточной прочностью, высокой устойчивостью и хорошо вписываются в транспортные габариты.

Площадь поперечного сечения цистерны  определяется по формуле:

                                                                                          

где - высота цистерны, 2м;

- ширина цистерны, 2,5м.

Подставляем значения в формулу (1):

Длину цистерны =5м.

Принимаем также плоскую отбортованную форму днища.

1.2 Выбор конструкционных материалов

цистерна нагрузка опрокидывание устойчивость

Выбор конструкционных материалов для изготовления цистерны и ее оборудования определяется несколькими факторами. Наиболее важными технологическими свойствами, которые необходимо учитывать при выборе конструкционных материалов, являются: свариваемость, обрабатываемость давлением и резанием. Кроме указанных факторов при определении целесообразности применения тех или иных конструкционных материалов необходимо учитывать их стоимостные показатели.

Для изготовления цистерн для нефтепродуктов, оборудования и деталей крепления наиболее часто применяются стали 10ХСНД, 09Г2С, Ст3сп. Так как сталь марки Ст3сп является более дешевой, легкодоступной, для проектируемой цистерны выбираем именно ее. Также эта марка стали обладает хорошей свариваемостью и высокими механическими показателями [1].

Химический состав в % материала Ст3сп приведен в таблице 1.

Таблица 1 - Химический состав в % материала Ст3сп [ГОСТ 380-2005]

C

Si

Mn

Ni

S

P

Cr

N

Cu

As

До 0,22

0,15-0,3

0,4-0,65

До 0,3

До 0,05

До 0,04

До 0,3

До 0,008

До 0,3

До 0,08


Механические и физические свойства материала приведены в таблице 2.

Таблица 2 - Механические и физические свойства материала Ст3сп [1]

Предел прочности , МпаПредел текучести , МпаОтносительное удлинение , %Ударная вязкость KCU, Дж/см2Модуль упругости Е, 105 МПа





380-490

255

26

108

2,0


Допускаемое напряжение, МПа, для выбранной марки стали опреде-ляем по следующей формуле:

                                                                                    

где  - нормативное допускаемое напряжение, МПа;

 - поправочный коэффициент, учитывающий условия эксплуатации цистерны. При расчете цистерн, предназначенных для содержания взрыво- и пожароопасных продуктов, принимают  = 0,8.

За нормативное допускаемое напряжение принимают меньшее из двух значений:

                                                                                          

где  - минимальное значение предела прочности, МПа;

 - коэффициент запаса по пределу прочности (nв = 2,6);

                                                                                          

где  - минимальное значение предела текучести, МПа;

- коэффициент запаса по пределу текучести (nT=1,5)

Подставляем данные в формулы (3) и (4):

Следовательно, за нормативное принимаем значение - .

Подставляем его в формулу (2) и определяем допускаемое напряжение:


1.3 Определение расчетного давления в цистерне

Под расчетным давлением понимают наибольшее рабочее давление, возникающее в цистерне в процессе ее эксплуатации: при выполнении технологических операций по заполнению и опорожнению цистерны; при движении автотоцистерны с заполненной цистерной; при изменении объема продукта в цистерне под воздействием перепада температур и др.

Расчетное давление (Рр, Па) определяют по следующей формуле:

                                                    

где  - давление насыщенных паров перевозимого нефтепродукта (примем давление 0,05 МПа) [3];

 - коэффициент вертикальных нагрузок, лежит в пределах 2,9…3,5. Принимаем =3;

РС - гидростатическое давление, определяемое высотой налива продукта, МПа;

 - коэффициент горизонтальных нагрузок, составляет порядка 10-12% от величины вертикальных динамических нагрузок;

 - расчетное динамическое давление, МПа.

Гидростатическое давление РС, МПа, определяют в зависимости от высоты налива продукта в цистерне по следующей формуле:

                                                                       

где h - высота налива нефтепродукта, м. Примем высоту налива равной 0,95 от полной высоты цистерны - 1,9м;

ρпр - плотность транспортируемого продукта, кг/м3;

g - ускорение свободного падения, м/с2.

Подставляем данные в формулу (6):

Теперь мы можем определить величину коэффициента горизонтальных нагрузок :

                                                                                   

где  - то же, что и в формуле (5).

Подставляем данные в формулу (7):

Расчетное динамическое давление РД определяем по следующей формуле:

                                                                

где  - масса продукта в цистерне, кг;

- максимальная скорость, развиваемая автоцистерной. Для данного шасси равна 120 км/ч или 33,3 м/с.

 - тормозной путь автомобиля, м;

 - то же, что и в формуле (1).

Масса продукта определяется как:

                                                                                  

где  - эксплуатационная вместимость цистерны, м3;

 - то же, что и в формуле (6).

Таким образом, масса перевозимого нефтепродукта по формуле (9):

Для автомобилей с пневматическим приводом тормозов тормозной путь  определяется по следующей формуле:

               

где .

Подставляем данные в формулу (10):

Подставляем значения в формулу (8):

Теперь подставляем все значения в формулу (5) и находим расчетное давление:


1.4 Расчет толщин стенки обечайки и днища

Толщину стенки цистерны b, мм можно определить по следующей формуле:

                                                                                    

где РР - то же, что и в формуле (5);

 - внутренний диаметр цистерны, мм;

 - допускаемое напряжение, МПа;

- коэффициент, учитывающий прочность сварных швов. Для автоцистерн принимают равным 0,1.

Допускаемое напряжение  выбирают меньшее из двух значений:

                                                                                  

где  - предел текучести, МПа.

                                                                                     

где  - предел прочности, МПа.

Найденные значения:

Принимаем .

Подставляем все значения в формулу (11):

Согласно ГОСТ Р 50913-96 [2] цистерны эквивалентным диаметром более 1.8м должны иметь эквивалентную толщину стенок 6 мм и плюс 1 мм на коррозию, следовательно принимаем толщину стенки 7 мм, а толщину днища на 1., .2 мм больше толщины обечайки, то есть 8 мм.

1.5 Расчет основных нагрузок

Кольцевое напряжение внутреннего давления  определяется по следующей формуле:

                                                                                   

где  - то же, что и в формуле (5);

 - то же, что и в формуле (11);

 - то же, что и в формуле (11).

Подставляем значения в формулу:

Растягивающее (меридиальное) напряжение σМ, МПа определяется по следующей формуле:

                                                                                  

где  - то же, что и в формуле (5);

 - то же, что и в формуле (11);

 - то же, что и в формуле (11).

Подставляем значения в формулу:

Напряжение изгиба от действия распределенной нагрузки σизг, МПа определяется как:

                                                                                    

где  - максимальный изгибающий момент в сечении цистерны, Нм;

 - момент сопротивления изгибу, м3.

Максимальный изгибающий момент Mmax, Н∙м определяется по следующей формуле:

                                                                                    

где  - распределенная нагрузка, Н/м;

 - длина котла цистерны, м.

Распределенная нагрузка  определяется по формуле:

                                                                       

где  - то же, что и в формуле (17);

 - масса продукта в цистерне, кг;

 - масса специального оборудования автоцистерны без продукта, кг;

 - то же, что и в формуле (6).

Подставляем значения в формулу (18):

Таким образом, максимальный изгибающий момент будет равен:

Момент сопротивления изгибу будет определяться как:

                                                                                  

где  - то же, что и в формуле (11);

 - то же, что и в формуле (11).

Момент сопротивления изгибу :

Подставляем все найденные значения в формулу (16) и определяем напряжение изгиба:

Определим приведенное напряжение изгиба σприв, МПа:

                                                                

где sниж - суммарное напряжение изгиба в нижней части цистерны, МПа;

sвер - суммарное напряжение изгиба в верхней части цистерны, МПа.

Суммарное напряжение изгиба в нижней части цистерны sниж и верхней части sвер определяются по следующим формулам соответственно:

                                                                     

                                                                               

где  - то же, что и в формуле (15);

 - то же, что и в формуле (16).

Подставляем значения в формулы (21) и (22) соответственно:

Найденные величины подставляем в формулу (20) и определяем приведенное напряжение изгиба:

Для обеспечения прочности цистерны должно выполняться следующее неравенство:

                                                                                     

где  - то же, что и в формуле (20);

 - то же, что и в формуле (2).

Определим растягивающее напряжение σ3, МПа в днище цистерны:

                                                                                    

где  - то же, что и в формуле (5);

 - внутренний радиус днища, мм;

 - толщина днища цистерны, мм. Принимаем 8мм.

Подставляем значения в формулу (24):

Определим силу давления жидкости на днище при торможении цистерны :

                                                                           

где  - сила удара жидкости о днище цистерны, 0,3 МПа;

 - то же, что и в формуле (11);

 - то же, что и в формуле (18);

 - полная масса автоцистерны вместе с нефтепродуктом.

Находим силу давления жидкости на днище при торможении цистерны, подставив значения в формулу (25):

Тогда среднее давление на днище при торможении P1, МПа будет определяться следующим образом:

                                                                                   

где  - то же, что и в формуле (25);

 - то же, что и в формуле (11).

Подставляем значения в формулу (26):

Тогда растягивающее напряжение, возникающее в днище цистерны при торможении, будет определяться по следующей формуле:

                                                                                     

где  - то же, что и в формуле (26);

 - то же, что и в формуле (24);

 - то же, что и в формуле (24).

Подставляем значения в формулу (27) и находим растягивающее напряжение, возникающее в днище цистерны при торможении:

Определим наибольшее напряжение в днище цистерны :

                                                                                 

где  - то же, что и в формуле (24);

 - то же, что и в формуле (27).

Подставляем значения в формулу (28) и находим наибольшее напряжение в днище цистерны:

Для обеспечения прочности цистерны должно выполняться следующее неравенство:

                                                                                     

где  - то же, что и в формуле (28);

 - то же, что и в формуле (2).

Проверяем:


1.6 Расчет устойчивости цистерны на опрокидывание

Нарушение устойчивости цистерны в продольном и поперечном направлении возможно при аварии (характерно для нарушения продольной устойчивости). К случаям поперечного нарушения устойчивости относится боковое скольжение и опрокидывание, которые могут возникать при движении по наклонной плоскости и радиусу от воздействия бокового давления.

Вероятность бокового опрокидывания зависит от соотношения ширины транспортной базы и высоты центра тяжести, она оценивается коэффициентом боковой усталости против опрокидывания КУ:

                                                                                     

где В - ширина колеи, м. В нашем случае равна 2,2 м;

z - высота центра тяжести. В нашем случае составляет примерно 1,5 м.

Подставляем данные в форму (30):

Ускорение опрокидывания аО, м/с2 определяется по следующей формуле:

                                                                                     

где  - то же, что и в формуле (6);

 - то же, что и в формуле (30).

Подставляем данные в формулу (31):

Скорость опрокидывания  определяется по следующей формуле:

                                                                              

где  - то же, что и в формуле (31);

 - радиус поворота, R=25м.

Подставляем данные в формулу (32):

Скорость скольжения цистерны при повороте :

                                                                 

где  - коэффициент сцепления шин с дорогой. Примем равным 0,5;

 - то же, что и в формуле (6);

 - то же, что и в формуле (32).

Подставляем данные в формулу (33):

При повороте боковой занос возникает раньше, чем опрокидывание. Учитывая поперечный крен при повороте, предельную скорость поворота  рассчитывают по следующей формуле, уменьшая ее на 50%.

           

где

Подставляем данные в формулу (34):

Опрокидывающий момент определяется по следующей формуле:

             

где  - то же, что и в формуле (30);

 - то же, что и в формуле (34);

Rэ - эквивалентный радиус цистерны;

Подставляем данные в формулу (35):

Удерживающий момент определяется как:

        

где  - то же, что и в формуле (25);

 - то же, что и в формуле (30);

 - то же, что и в формуле (6).

Подставляем данные в формулу (36):

Условие устойчивости выполняется при соблюдении следующего условия:

          

где  - то же, что и в формуле (36);

 - то же, что и в формуле (35).

Условие не выполняется, следовательно, установим ограничение скорости автоцистерны на повороте. Для этого приравняем удерживающий и опрокидывающий моменты и пересчитаем скорость поворота

                                            (38)

где  - то же, что и в формуле (36);

 - то же, что и в формуле (35).

                                     (39)

где  - то же, что и в формуле (34);

RЭ - радиус цистерны (эквивалентный), мм;

 - то же, что и в формуле (18);

В - то же, что и в формуле (30);

g - то же, что и в формуле (6);

Z - высота центра тяжести, мм.

Исходя из равенства (38) запишем формулу:

                                  (40)

где  - то же, что и в формуле (34);

RЭ - то же, что и в формуле (34);

 - то же, что и в формуле (18);

В - то же, что и в формуле (30);

g - то же, что и в формуле (6);

Z - то же, что и в формуле (34).

Подставляем данные в формулу (40):

Таким образом, для осуществления устойчивости автоцистерны необходимо снижать скорость на повороте до 7,9 м/с.

1.7 Выбор насосного оборудования

Требуемая производительность насоса :

                                                                                     (41)

где  - количество отсеков;

 - вместимость каждого из отсеков, м3;

Подставляем данные в формулу (41):

Номинальный расход определяется округлением требуемого в большую сторону, т.е. .

Тогда секундный расход можно определить по следующей формуле:

                                                                                       (42)

где  - номинальный расход, м3/ч.

Подставляем данные в формулу (42):

Диаметр трубопровода определяется как:

                                                                                 (43)

где q - то же, что и в формуле (42);

w - скорость перекачки. Для расчета принимают 2 м/с.

Подставляем данные в формулу (43):

.

Принимаем стандартный диаметр трубы - 100 мм.

Диаметр и число напорно-всасывающих рукавов определяем по ГОСТ Р50913-96. [2]

Число напорно-всасывающих рукавов: 2.


                                                                                   (44)

где  - то же, что и в формуле (42);

 = 100 мм;

Подставляем данные в формулу (46):

Определим число Рейнольдса  для данного режима перекачки:

                                                                                     (45)

где  - то же, что и в формуле (43);

 - то же, что и в формуле (43);

 - кинематическая вязкость перекачиваемого нефтепродукта. Примем равной кинематической вязкости бензина - 0,6 сСт. [3]

Подставляем данные в формулу (45):

Т.к. Re находится в пределах 1500≤Re≤2400, то режим течения жидкости переходный.

Определим давление во всасывающем трубопроводе :

                                   (46)

где  - атмосферное давление, 0,1 МПа;

 - то же, что и в формуле (6);

 - то же, что и в формуле (6);

 - то же, что и в формуле (6);

 - то же, что и в формуле (44);

 - коэффициент местных потерь;

 - коэффициент гидравлического сопротивления;

 - длина всасывающего трубопровода. Примем равной 3 м в соответствии с ГОСТ Р 50913-96 [2];

 - то же, что и в формуле (43).

Коэффициент гидравлического сопротивления  можно определить по следующей формуле:

                                                                                     (47)

где  - то же, что и в формуле (45).

Подставляем данные в формулу (47):

Коэффициент местных потерь складывается из гидравлического сопротивления напорного трубопровода. В нашем случае:

                                                                  (48)

где  - сопротивление входа - 0,45;

 - сопротивление фильтра грубой очистки - 0,5;

 - сопротивление задвижки - 0,47;

 - сопротивление двух тройников - 1,3×2;

 - сопротивление выхода - 0,81.

Подставляем все данные в формулу (48):

Полученные данные подставляем в формулу (47) для определения давления во всасывающем трубопроводе:

Определим потери в нагнетательном трубопроводе:

                                                                      (49)

где  - то же, что и в формуле (46);

 - то же, что и в формуле (46);

- то же, что и в формуле (43);

- то же, что и в формуле (46);

 - то же, что и в формуле (43);

 - то же, что и в формуле (6).

Подставляем данные в формулу (49):



2. Оборудование цистерны

Технологическое оборудование включает в себя цистерну для топлива, насос, гидравлическую систему трубопроводов с арматурой, пневматическую систему управления, раздаточный рукав с наконечником, рукав для перекачки, приемный рукав [5], электрическое и противопожарное оборудование, контрольно-измерительные приборы [2]. Привод насоса осуществляется от двигателя автомобиля через коробку отбора мощности и карданный вал.

Цистерна из листовой стали, рамной конструкции, калиброванная. Сверху цистерны расположены наливные горловины, в нижней части - отстойники с водоотделителями. Внутри цистерны установлены поплавковые указатели уровня. На крышках горловин имеются дыхательные клапаны с фильтром. Управление технологическим оборудованием (пневмозадвижками, насосом, автоприводом газа и шланговым барабаном) централизованное, пневматическое, осуществляется из кабины, расположенной сзади.

Ниже приведено более подробное описание основного оборудования автоцистерны.

2.1 Насос

На проектируемой автоцистерне целесообразно применение самовсасывающего насоса СЦЛ 20/24. Выбранный насос не только соответствует требованиям надежности, но и также обладает небольшим весом. Алюминиевый сплав значительно уменьшает массу насоса, что является важным показателем любого оборудования для автоцистерны. Насосы такого рода предназначены для перекачивания чистых, без механических примесей жидкостей: бензина, керосина, дизельного топлива и других нейтральных жидкостей вязкостью не более 2·10-5 м2/с температурой от минус 40 до 50°С и плотностью не более 1000 кг/м3. [6]

Основные характеристики данного насоса приведены в таблице 3.

Таблица 3 - Технические характеристики насоса [6]

Частота вращения, об/ мин

1450

1700

Подача, м3/ч

32

45

Напор, м

54

45

Мощность, кВт

18,5

24

КПД насоса, %

33

Допустимый кавитационный запас, м

1,5

5

Высота самовсасывания, м

5,5

Габаритные размеры, мм

478х460х285

Масса, кг

35


Самовсасывающие насосы СЦЛ-20-24 выпускаются левого и правого вращения, если смотреть со стороны конца вала. Направление вращения вала должно совпадать с направлением указательной стрелки на насосе (проверяется кратковременным пробным пуском привода насоса) [6].

Конструкция насосов левого и правого вращения представлена на рисунке1.

Конструкция электронасоса СЦЛ-20-24:

а - левого; б - правого вращения:

корпус насоса;

центробежное колесо;

промежуточная крышка;

крышка корпуса;

торцовое уплотнение;

вихревое колесо;

воздухопровод;

колпак;

вал.

Всасывающий фланец насоса выполнен в корпусе насоса, напорный - в колпаке, который крепится к корпусу насоса. Корпус колеса имеет осевой подвод к центробежному колесу. Отвод от вихревого колеса обеспечивают крышка корпуса и промежуточная крышка, которая разделяет внутреннюю полость корпуса на две части. Вал опирается на шарикоподшипники, которые закрываются крышками (задней глухой и передней с расточкой под вал).

Герметичность насоса обеспечивается резиновыми кольцами и торцовыми уплотнениями.

Торцовое уплотнение крепится на валу насоса при помощи штифта. Вращающееся кольцо прижимается к неподвижному пружиной, обеспечивая герметичность. Герметичность между валом и вращающимся кольцом обеспечивается резиновым кольцом. Герметичность между неподвижным кольцом и корпусом уплотнения обеспечивается резиновым кольцом.

Неподвижное кольцо стопорится относительно корпуса уплотнения цилиндрическим штифтом.

Утечки жидкости отводятся через отверстия в корпусе уплотнения и корпусе насоса.

Перед пуском в насос заливают рабочую жидкость. В момент пуска жидкость, имеющаяся в насосе, захватывается центробежным колесом и по переводному каналу отбрасывается в левую полость корпуса насоса к вихревому колесу, которое частично вытесняет жидкость в колпак. За счет вытесненной жидкости в насосе образуется вакуум и из всасывающей линии поступает воздух.

В корпусе воздух смешивается с перекачиваемой жидкостью, образуя эмульсию, которая вытесняется вихревым колесом в колпак. При прохождении эмульсии через воздухопровод воздух отделяется от жидкости и собирается в верхней части колпака, жидкость поступает обратно в камеру вихревого колеса.

Этот процесс происходит непрерывно до тех пор, пока всасывающая линия насоса не освободится от воздуха и перекачиваемая жидкость не поступит в насос. При прохождении через центробежное колесо и колесо вихревое жидкость, поступившая в насос, приобретает механическую энергию и

поступает в напорный трубопровод. Освободившееся пространство немедленно заполняется новой порцией жидкости. Этот процесс при работе насоса происходит непрерывно.

Рисунок 1 - Общий вид насоса СЦЛ-20-24 а - левого вращения, б - правого вращения

2.2 Наливной люк

Крышка горловины с люком (рисунок 2) предназначена для оснащения автоцистерн с верхним и нижним наливом нефтепродуктов и авиационных топлив, устанавливается на автомобильных средствах транспортирования и заправки нефтепродуктов.


Рисунок 2 -Крышка горловины с люком

Она выполняет функцию сбросного клапана, который необходим в случае механического воздействия на котёл цистерны, при котором резко изменяется объём отсека и необходимо производить сброс продукта на величину изменения объёма для сохранения герметизации. Образцы крышки люка с установленными на ней приборами в закрытом состоянии подвергаются испытаниям на специальном стенде по методике евростандарта. Технические характеристики наливного люка представлены в таблице 4.

Таблица 4 - Технические характеристики наливного люка

Наименование показателя

Наливной люк

Диаметр заливной горловины, мм

300

Температура окружающей среды, °С

-40 +50

Материал крышки люка

Сталь АМг3м по ГОСТ 21631


2.3 Манометр

На автоцистерны манометры устанавливаются в целях регулирования избыточного давления и вакуума в цистерне. В данном случае установлен

манометр МВ-10М. Принцип действия прибора основан на изменении деформации пружины под действием давления. Шкала прибора черная, с отметками и цифрами, покрытыми светящимся составом постоянного действия.

Основная приведенная погрешность данного манометра составляет порядка 4%. Данный прибор обладает хорошей устойчивостью к отрицательным

температурам - интервал работы составляет от -60 до +50 °С. Также, он обладает малой массой - не более 0,2 кг. Цена деления прибора - 0,1 кгс/см2. Диапазон измерений - 1-6 кгс/см2. Диаметр корпуса составляет порядка 100мм, то есть устройство весьма компактно.

2.4 Указатель уровня

На проектируемой цистерне уставлен наиболее распространенный для автомобильных средств транспортирования нефти и нефтепродуктов указатель уровня - поплавковый указатель уровня.

Указатель уровня (рисунок 3) состоит из шарового поплавка 21 с трубкой, при помощи которой он крепится к оси 5 винтом 1. Ось вращается в подшипниках 3, установленных в кронштейне 2. Осевое перемещение подшипников предотвращается разжимными кольцами 4. Вращение оси через две шарнирные муфты 6 и трубу 7 передается валу 8, на котором установлена стрелка 18. Поворачиваясь вокруг своей оси, стрелка указывает количество нефтепродукта в цистерне на шкале 17.

Для обеспечения герметичности вал 8 уплотняют сальником 12, который поджимает втулка 15 через кольца 11. Подбором прокладок 10 ограничивают осевое перемещение вала 8. Шкала и стрелка закрыты стеклом 16, поджатым к прокладке 19 прижимным кольцом 14. Фланец 9 с корпусом 13 крепят шпильками 20 к патрубку цистерны. Винтом 1 поплавка регулируют расстояние поплавка от оси вращения и, следовательно, угол поворота оси.

При этом угол поворота стрелки должен находиться в пределах делений шкалы .При наполнении цистерны нефтепродуктом или выдаче из нее поплавок поднимается или опускается (вместе с уровнем нефтепродукта) и поворачивает ось 5.

Вращение оси передается на стрелку, которая по тарированной шкале показывает количество нефтепродукта в цистерне.

Рисунок 3 - Поплавковый указатель уровня

2.5 Дыхательный клапан

На проектируемой автоцистерне установлен клапан дыхательный типа УД-1 (рисунок 4). Он предназначен для автоматического поддержания давления в герметично закрытом резервуаре для хранения нефтепродуктов и устанавливается на крышке горловины.

При увеличении давления паров топлива внутри цистерны свыше 0,25 кгс/см2 (это происходит в результате закачивания топлива или при температурном его расширении) клапан давления поднимается, сжимая пружину. Пары топлива через зазор между корпусом и крышкой выходят в атмосферу. Давление в цистерне снижается и по достижении 0,25 кгс/см2 клапан давления под действием пружины закрывается. Таким образом, клапан дыхательный УД-1 поддерживает давление.

 <#"805073.files/image218.jpg">

Рисунок 5 - Перепускной клапан: 1-корпус, 2-фитинг, 3-поршень запирающий, 4-пружина, 5-поршень управляющий пневмоцилиндра, 6-рукоятка, 7-шток, 8-кольцо, 9-стакан, 10-кольцо, 11-кольцо, 12-фильтр, 13-толкатель.

2.7 Обратный клапан

Клапан обратный (рисунок 6) служит для предотвращения вливания нефтепродукта из цистерны через напорный трубопровод после прекращения наполнения циcтерны и установлен на выходе трубопроводов из цистерны.

Клапан состоит из корпуса 1 и втулки 3, на которую опирается клапан 2.

Под действием напора нефтепродукта, создаваемого насосом по стрелке А, клапан откручивается на величину, ограниченную упорами, и цистерна наполняется. После окончания наполнения клапан закрывается и предотвращает выливание нефтепродукта из цистерны.

Рисунок 6 - Обратный клапан

2.8 Вентиль

На трубопроводах слива отстоя и откачки нефтепродукта из рукавов в автомобильных цистернах используют прямоточные вентили (рисунок 7).

Рисунок 7 - Вентиль: 1, 3 - гайки; 2 - маховик; 4 - шайба; 5 - втулка сальника; 6 - прокладка; 7 - корпус; 8 - фланец; 9 - золотник; 10 - шпиндель; 11 - крышка; 12 - кольцо; 13 - сальник с гайкой

Вентиль состоит из корпуса, золотника и шарнирно соединенного с ним шпинделя, который перемещается в крышке, установленной на уплотнительной прокладке. Герметичность шпинделя обеспечивается сальником, который поджимается втулкой сальника и накидной гайкой. При вращении маховика против часовой стрелки шпиндель поднимает золотник и создает проход для нефтепродукта.

2.9 Площадка и лестница

На проектируемо         автоцистерне установлены площадка и лестница. Они необходимы для удобства обслуживания цистерны и возможности доступа ко всем ее участкам. Площадка изготавливается из рифленого листа, что обеспечивает ее безопасность - площадки должны быть нескользкими. Лестницы и поручни изготавливают из стальных труб круглого сечения.

3. Работа технологического оборудования

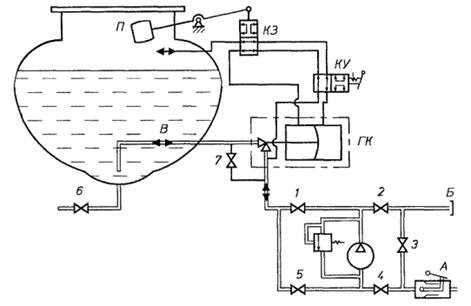
Автоцистерна может осуществлять несколько различных операций по перекачке наливу и выдачи нефтепродукта. Данные операции представлены в таблице 7. Также в данной таблице представлено состояние элементов (открыто/закрыто) для выполнения какой-либо операции. На рисунке 8 представлена технологическая схема автоцистерны [4].

Гидравлическая схема представлена на рисунке 8.

Рисунок 8 - Технологическая схема автоцистерны:1-6 - задвижки; 7 - вентиль; А - напорно-всасывающий патрубок; Б - напорный патрубок; В - трубопровод для наполнения и опорожнения; ГК - гидроклапан; П - поплавок; КЗ - клапан золотниковый; КУ - кран управления.

Проектируемая автоцистерна может выполнять следующие операции:

наполнять цистерну топливом своим насосом;

выдавать фильтрованное топливо потребителю из своей цистерны;

выдавать фильтрованное топливо потребителю из стороннего резервуара;

откачивать топливо из раздаточных рукавов;

сливать топливо из цистерны самотеком.

Таблица 7 - Операции проводимые на автоцистерне

Наименование операции

Состояние элемента


1

2

3

4

5

6

10

А

Б

Наполнение цистерны

- своим насосом - посторонним насосом

+

+






+



+







+


Опорожнение цистерны

- своим насосом - посторонним насосом - самотеком



+

+

+














+









+


Перекачка, минуя цистерну


+






+

+

Отсос нефтепродукта из раздаточных рукавов

+

+


+

+


+



Примечания: знак «+» означает открытое состояние элемента; операции для отсеков аналогичны, выбор использования требуемого отсека осуществляется при помощи вентилей 11 и 11'.

 

 

4. Требования безопасности


Конструкция автоцистерны обеспечивает безопасность работы обслуживающего персонала. В эксплуатационной документации должны быть приведены сведения о мерах взрывопожаробезопасности при эксплуатации, по предупреждению и способах тушения пожара, по безопасному проведению работ внутри цистерны, регулированию и ремонту автоцистерны.

Оборудование и органы управления системы, располагаются в специальном технологическом отсеке, стенки которого выполнены из негорючих материалов и имеют предел огнестойкости не менее 0,5 ч.

Во избежание накопления статического электричества оборудование автоцистерны изготовлено из материалов, имеющих удельное объемное электрическое сопротивление не более 105 Ом ∙ м.

Металлическое и электропроводное неметаллическое оборудование, трубопроводы автоцистерны имеют на всем протяжении непрерывную электрическую цепь относительно болта заземления. Сопротивление отдельных участков цепи имеет не более 10 Ом.

Сопротивление заземляющего устройства автоцистерны совместно с контуром заземления имеет не более 100 Ом.

Топливный бак автоцистерны оборудован щитками со стороны передней и задней стенок и со стороны днища. Расстояние от топливного бака до щитков 25 мм. При этом в случае утечки топлива из бака щитки не препятствуют проливу топлива непосредственно на землю.

Выпускная труба автомобиля вынесена в вверх вне зоны цистерны и зоны топливной коммуникации. При этом выпускная труба не располагагается в непосредственной близости от топливного бака.

Автоцистерна имеет два порошковых огнетушителя вместимостью не 10 л каждый.

АЦ оснащена модульной установкой пожаротушения двигателя базового автомобиля, оборудованной дистанционным управлением привода запуска. Огнетушащие вещества не попадают в кабину водителя при работе модульной установки пожаротушения.

На автоцистерне предусмотрены места для размещения двух знаков «Опасность», знака «Ограничение скорости» по ГОСТ 10807 <http://www.docload.ru/Basesdoc/7/7508/index.htm>, мигающего фонаря красного цвета, кошмы, емкости для песка массой порядка 25 кг.

На боковых сторонах и сзади автоцистерна имеет надпись «Огнеопасно» по ГОСТ 1510 <http://www.docload.ru/Basesdoc/8/8194/index.htm>. Цвет надписи обеспечивает ее четкую видимость.

Автоцистерна оборудована проблесковым маячком оранжевого цвета.

Электропроводка, находящаяся в зоне цистерны и отсека с технологическим оборудованием, а также соприкасающаяся с ними, смонтирована в оболочке, обеспечивающей ее защиту от повреждений и попадания перевозимого нефтепродукта.

Электропроводка проложена в местах, защищенных от механических воздействий. Места подсоединения проводов закрыты.

Электрооборудование, устанавливаемое в отсеке технологического оборудования и органов управления этим оборудованием, взрывозащищенное, а электропроводка уложена в металлической оболочке.

На автоцистерне с левой стороны располагается табличка с предупреждающей надписью: «При наполнении (опорожнении) топливом автоцистерна должна быть заземлена».

Автоцистерна оборудованы задним защитным устройством.

Технические требования к конструкции заднего защитного устройства - по ГОСТ Р 41.58 <http://www.docload.spb.ru/Basesdoc/42/42637/index.htm>.

Автоцистерна оборудована боковым защитным устройством по РД 37.001.155

Конструкция автоцистерны предусматривает на случай опрокидывания защиту ее оборудования от повреждения, при котором может произойти поступление нефтепродукта или его паров в окружающую среду.

Автоцистерна оборудована донным клапаном с возможностью управления им снаружи цистерны.

Управление донным клапаном сдублировано устройством дистанционного закрывания из кабины водителя. Управление донным клапаном имеет конструкцию, предотвращающую любое случайное открывание при ударе или непредвиденном действии. Донный клапан остаётся в закрытом состоянии при повреждении внешнего управления.

Во избежание потери содержимого цистерны при повреждении внешних приспособлений для загрузки и разгрузки донный клапан и место его расположения защищены от опасности быть сбитыми при внешнем воздействии.

Узлы ограничителя наполнения, расположенные внутри цистерны. Спроектированная автоцистерна соответствуют требованиям ГОСТ Р50913 96 [1].

ЗАКЛЮЧЕНИЕ

Спроектированная автоцистерна является экономически выгодным, удобным, безопасным средством транспортирования топлива. Благодаря тому, что база, на которой она спроектирована, обладает повышенной проходимостью, она является ключом к открытию труднодоступных регионов обслуживания. Расчет цистерны по нагрузкам как для емкости для транспортирования светлых нефтепродуктов обеспечивает популярность доставляемого топлива. Оборудование, установленное на цистерну отвечает современным требованиям, а кроме того не утяжеляет существенно конструкцию.

Так как транспортная база является широко распространенной, а оборудование легко заменяемым на аналоги, техническое обслуживание автоцистерны также будет являться относительно дешевым.

СПИСОК ИСПОЛЬЗОВАННЫХ ИСТОЧНИКОВ

1 ГОСТ 380-2005 Сталь углеродистая обыкновенного качества. Марки. Введён взамен ГОСТ 380-94. Дата введения 9.12.2005 г Приказом Ростех-регулирования.

ГОСТ Р 50913-96 Автомобильные транспортные средства для транспортирования и заправки нефтепродуктов. Типы, параметры и общие технические требования. Введен впервые. Дата введ. 10.06.1996 г. М.: ИПК Издательство стандартов, 2003. 22 с.

ГОСТ Р 51105-97 «Топлива для двигателей внутреннего сгорания. Неэтилированный бензин. Технические условия» Москва, 1997г.

Рыбаков К.В. [и др.]; отв.ред. Б.А. Кузнецов. Специализированный автомобильный подвижной состав (для топлив, масел и специальных жидкостей); М.: Транспорт, 1982. 175 с.

Рыбаков К.В., Савин В.Д., Митягин В.А. Автомобильные цистерны для транспортирования нефтепродуктов. М.: «Транспорт», 1979. 160 с.

6 АО "Гидроэнергоснаб" <http://bigref.ru> сайт. Миасс 1993 URL: http://www.ges.ru/ дата обращения (28.01.2014).

Уралспецтранс http://www.uralst.ru: сайт. Миасс 2001 URL: http://www.uralst.ru/model.php?id=62. дата обращения (28.01.2014).

Похожие работы на - Расчет автоцистерны для перевозки светлых нефтепродуктов

 

Не нашли материал для своей работы?
Поможем написать уникальную работу
Без плагиата!
Без нейросетей!