Проектування телефонної мережі на базі цифрової комутаційної системи 'ЄС-11'
ЗМІСТ
Вступ
1.
Розробка схеми зв’язку абонентського
доступу
2.
Цифрова система комутації «ЄС-11»
2.1
Призначення та основні характеристики «ЄС-11»
2.2 Структура побудови ЦСК
«ЄС-11»
3. Розрахунок інтенсивностей телефонних навантажень
3.1
Визначення навантаження проектованої АТС
.2
Розрахунок зовнішнього телефонного навантаження
.
Розрахунок необхідного об’єму обладнання
5.
Комплектація обладнання ЦСК «ЄС-11»
ВисновКИ
Перелік посилань
ВСТУП
Останнє десятиріччя
характеризується стрімким розвитком телекомунікацій.
На телефонних мережах багатьох
країн застосовуються автоматичні телефонні станції нового покоління - цифрові
АТС, які є більш ефективні, ніж аналогові системи комутації просторового типу.
Важливу роль в створенні цифрових АТС відіграли
три фактори.
По-перше, почалося широке використання цифрових
систем передачі. З їх появою перед спеціалістами постала задача створення АТС,
які комутували б цифрові сигнали без їх перетворення в аналогову форму.
По-друге, розробка і масове
виробництво мікросхем зробили реальним побудову АТС нового покоління.
По-третє, велике значення мало
використання в апаратурі зв'язку цифрової обчислювальної техніки. Використання
ЕОМ в цифрових АТС дозволило не тільки більш економічно реалізувати управління
самою АТС, але й суттєво підвищити гнучкість комутаційної системи і ввести для
абонентів значний об'єм додаткових видів обслуговування за рахунок їх
реалізації програмним чином.
Основними перевагами цифрових
АТС є:
· зниження
затрат праці на виготовлення електронного комутаційного обладнання за рахунок
автоматизації процесу його виробництва;
· зменшення
габаритних розмірів і підвищення надійності обладнання за рахунок використання
елементної бази високого рівня інтеграції;
·
зменшення
об'єму робіт при монтажі і налагодженні електронного обладнання в об'єктах
зв'язку;
·
суттєве
скорочення штату обслуговуючого персоналу за рахунок автоматизації контролю
функціонування обладнання і створення не обслугованих станцій;
· скорочення
площ, необхідних для встановлення цифрового комутаційного обладнання;
- підвищення якості передачі і
комутації;
збільшення кількості допоміжних
і додаткових видів обслуговування для абонентів;
можливість створення на базі
цифрових АТС і центрів комутації повідомлень інтегральних систем зв'язку, що
дозволяє впровадити різні види служб зв'язку на єдиній методологічній і
технічній основі.
До особливостей цифрових АТС
можна віднести :
модульність побудови, яка
дозволяє забезпечити легку пристосованість системи до зміни ємності, зручність
і простоту експлуатації, технологічність за рахунок зменшення кількості
різнотипних блоків;
симетричність структур відносно
середньої лінії, яка поділяє комутаційне поле на дві частини. Властивість
симетричності дозволяє побудувати комутаційне поле найбільш раціонально з точки
зору об'єму обладнання і керування;
чотири провідність
комутаційного поля, яка пояснюється особливостями передачі ущільнених в часі
сигналів.
Всім цим вимогам відповідає
цифрова система комутації типу «ЄС-11».
Телефонна цифрова комутаційна
система ЄС-11 призначена для використання в якості кінцевих, вузлових,
центральних та транзитних станціях на цифрових ділянках телефонних мереж
сільських адміністративних районів.
Станції ЄС-11 використовують
сучасні цифрові методи комутації та передавання інформації, що забезпечує
високу якість надавання послуг. Станції побудовані за модульним принципом та
розподіленим програмним керуванням.
1.
Розробка мережі ЗВ’ЯЗКУ АБОНЕНТСЬКОГО ДОСТУПУ
Телефонна мережа сільського району призначена
для забезпечення телефонним зв’язком населення сільського адміністративного
регіону (САР), включаючи районний центр.
На мережі є наступні види телефонних станцій:
· ЦС - центральні;
· ВС - вузлові;
· КС - кінцеві.
Способи побудови мережі:
· радіальний;
· радіально-вузловий;
· комбінований.
Вданому курсовому проекті розглянутий радіальний
спосіб побудови мережі зв’язку абонентського доступу, при якому всі КС
безпосередньо включені в ЦС.
На існуючій телефонній мережі в якості ЦС
використана електромеханічна АТСК0100/2000, а в якості кінцевих - АТСК -
50/200М. Робимо заміну обладнання ЦС на цифрову систему комутації типу «ЄС-11».
Дані мережі вказані в таблиці 1.1.
Таблиця 1.1 -Дані мережі
|
№
АТС
|
Назва
станції
|
Тип
АТС
|
|
0
|
ЦС
|
«ЄС-11»
|
|
1
|
КС1
|
АТСК
50/200М
|
|
2
|
КС2
|
АТСК
50/200М
|
|
3
|
КС3
|
АТСК
50/200М
|
|
4
|
КС4
|
АТСК
50/200М
|
|
5
|
КС5
|
АТСК
50/200М
|
КС6
|
АТСК
50/200М
|
З’єднання КС з ЦС відбувається за допомогою
цифрових систем передачі ІКМ, які з’єднані між собою підземними кабелями КСПП,
а ЦС з АМТС здійснюється по волоконно-оптичному кабелю типу ОКЛ - 0.3 - 12/0
через мультиплексори EMX 100C (4 x E1).
Зв’язок КС з АМТС здійснюється через центральну
станцію «ЄС-11».
Великим недоліком електромеханічної ЦС є:
· підсадки телефонних розмов;
· обмеження кількості напрямів для
будівництва нових АТС району.
Вище перечисленні недоліки у АТСК - 100/2000
повністю відсутні у електронних АТС. Тому найбільш оптимальним варіантом вибору
електронної АТС є цифрова система комутації «ЄС-11», яка повністю відповідає
сучасним стандартам по комутації цифрового телефонного зв’язку і має можливість
забезпечити абонентів крім основних, ще й додатковими видами послуг, а також що
найбільш важливим є на сьогоднішній час, це можливість підключення до
глобальної всесвітньої мережі Інтернет, що і веде до збільшення доходів від абонентів.
Кожній сільській мережі виділяється одна
стотисячна група номерів із загальної номерної ємності зони (області).
Відповідно нумерація абонентських ліній на СТМ буде п’ятизначна. Кожній СТМ
присвоюється внутрішньо зоновий код типу ab, який разом з п’ятизначним номером
абонента складає семизначний зовнішній номер. Внутрішньо зоновий код ab
визначає номер СТМ зони. В якості а можна використовувати всі цифри, крім 1 і 0
а в якості цифри b - любі цифри. Тому номерна ємність зонової мережі може бути
максимально рівною восьми мільйонів номерів.
Рисунок 1.1 - Схема організації
проектованої мережі зв’язку абонентського доступу
На СТМ нумерація абонентських ліній може бути як
закрита, так і відкрита. При відкритій системі нумерації виклик абонента
всередині станції здійснюється набором скороченого номеру. При закритій
нумерації для виклику абонента завжди набирається постійний п’ятизначний номер
незалежно від виду з’єднання, що є великою перевагою закритої системи
нумерації, а недоліком - є набір лишніх знаків при місцевому зв’язку, що
ускладнює обладнання АТС.
2.
Цифрова система комутації «ЄС-11»
2.1 Призначення та основні
характеристики «ЄС-11»
абонентський телефонний цифровий комутація
ЦСК «ЄС - 11» розроблена Харківським
приладобудівельним заводом ім. Т.Г.Шевченка разом з науково-виробничим Центром
«Автоматизовані мікропроцесорні системи»(м. Львів).
ЦСК «ЄС - 11» побудована на сучасній елементній
базі з багатомодульним принципом побудови, з розділеним програмним керуванням,
можливістю централізованого технічного обслуговування.
Призначення: Сукупність ЦСК «ЄС - 11» призначена
для використання в якості КС, ВС, ОПТ, ТС і сільсько-приміських вузлів (СПВ) на
цифрових ділянках телефонної мережі (ТМ) сільсько-адміністративних районів
(САР) з підключенням до мережі зв’язку загального користування. Станції можуть
використовуватися в якості РАТС і підстанцій для розвитку телефонної мережі на
територіях райцентрів, а також на міських і відомчих телефонних мережах.
Станції забезпечують можливість встановлення
наступних видів телефонних з’єднань:
внутрішньостанційних;
міжстанційних (вхідних і вихідних) з іншими
станціями місцевої мережі і відомчими АТС, чи підстанціями;
вихідних та вхідних міжміських та міжнародних
з’єднань;
вихідних до ВСС;
традиційних між з’єднувальними лініями різних
напрямів.
Для будь якого виду з’єднань станції
забезпечують можливість цифрової комутації каналів 64 Кбіт/с, а також трактів
Е1…
Станції забезпечують:
застосування закритої чи відкритої нумерації;
мають можливість прийому від абонента різної
кількості цифр номера в залежності від напряму зв’язку - від 2х при
виклику спецслужб до 18-ти при міжнародних з’єднаннях;
автоматичне визначення номера (АВН) і категорії
викликаю чого абонента;
підключення в аналогові АЛ телефонних апаратів з
дисковими чи кнопковими номеронабирачами з імпульсним чи двотональним багато
частотним способом передачі номерної інформації;
підключення в ААЛ універсальних таксофонів
місцевого і міжнародного зв’язку.
Взаємодія станцій ЦСК «ЄС - 11» між собою
основана на використанні внутрішньо системного сигнального протоколу (ВССП),
внутрішньо системних каналів сигналізації (ВСКС), створених у відповідних
цифрових трактах Е1 та Е1/2.
Основні технічні характеристики:
Абонентська ємність - 60 - 13500 N№;
Мінімальний крок збільшення абонентської ємності
- 15 N№.
Кількість ЗЛ:
Цифрові потоки Е1 - від 1 до 90;
4х провідні двохсторонні ЗЛ - від 10
до необхідної кількості;
3х провідні фізичні ЗЛ - від 10 до
необхідної кількості;
питоме електроспоживання - 0,8 Вт/номер;
питоме навантаження на одну ЗЛ - 0,8 Ерл.;
термін служби станції - 20 років.
Конфігурації станцій ЦСК «ЄС - 11»:
«ЄС - 11/150» ємністю від 60 до 150 абонентських
портів (з кількістю направлень - до 2х потоків Е1);
«ЄС - 11/240» ємністю від 60 до 240 абонентських
портів (до 6-ти потоків Е1);
«ЄС - 11/700» ємністю від 240 до 720
абонентських портів (до 9-ти потоків Е1) ;
«ЄС - 11/10000 ємністю від 720 до 13500
абонентських портів (до 90 потоків Е1).
2.2 Структура побудови ЦСК «ЄС-11»
Станція сконструйована по модульному принципу і
складається із наступних блоків:
БАД - блок абонентського доступу - розрахований
на 240 абонентських портів;
БЛС - блок лінійних стиків - забезпечує
підключення до 120 трьох провідних чи чотирьох провідних ліній;
БКК - блок комутації і керування - призначений
для керування роботою БАД і БЛС та розрахований на комутацію 90 потоків Е1.
В штативи встановлюються касети з ТЕЗ чи
джерелами живлення (ДЖ). Всі блоки станції представляють собою повністю
закінчену одиницю, яка може працювати окремо з іншими типами станцій.
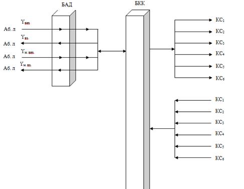
В цифровій комутаційній системі «ЄС - 11»
використовується один БКК, до якого підключаються блоки БАД, БЛС (рис.2.1).
Кількість цих блоків залежить від загальної ємності станції і навантаження на
з’єднувальні ліній. Взаємодія між блоками БАД, БЛС і БКК здійснюється по
внутрішньо системному сигнальному протоколу.
В межах одного блоку БАД забезпечується
навантаження (один) 1 Ерл. Максимальна абонентська ємність станції складає
13500 номерів. Всі блоки БАД з’єднані між собою цифровими трактатами Е1, тому
при встановленні з’єднання в межах однієї станції абонент користується повністю
цифровим зв’язком.
Сигнал передачі номера з одного БАД на другий
здійснюється через тракти Е1 в БКК, де він проходить комутацію, обробку і
розподіл на необхідний напрям і через тракти Е1 попадає в БАД, (Е1 - цифровий
тракт передачі прийому даних із швидкістю 2048 Кбіт/с).
За допомогою комп’ютерів можна здійснити
програмування блоків, вести огляд комутаційної матриці, фізичних ліній,
отримувати дані про їх стан.
Рисунок 2.1 - Структурна схема
станції «ЄС-11»
3.
Розрахунок інтенсивностей телефонних навантажень
3.1 Визначення навантаження
проектованої АТС
Кількісна оцінка інтенсивності
телефонного сполучення виконується по телефонному навантаженню.
Навантаження, яке поступає від
джерел (абонентів) залежить від числа джерел навантаження (N), середнього числа
викликів на одне джерело (С), і середньої тривалості заняття комутаційних
приладів (t).
c
t
, (Ерл) (3.1)
де с
t
- питоме
навантаження від одного ТА
і - категорії (ділового чи
квартирного секторів).
Структурний склад абонентів
по категоріям для всіх АТС району в середньому складає 20% ділового сектору і
80% квартирного сектору.
Кількість абонентів і -
категорії, телефонної мережі і їх питоме навантаження прийняте на сільських
телефонних мережах вказане в таблиці 3.1 і 3.2 відповідно.
Таблиця 3.1 - Кількість ТА по
категоріям для всіх АТС мережі
|
№ АТС
|
Назва АТС
|
«ЄС-11»
|
|
1
|
КС1
|
|
2
|
КС2
|
|
3
|
КС3
|
|
4
|
КС4
|
|
5
|
КС5
|
|
6
|
КС6
|
Таблиця 3.2 - Питоме навантаження
|
Категорія аб. л.
|
увих (Ерл)
|
увх (Ерл)
|
ум. вих (Ерл)
|
ум. вх (Ерл)
|
|
Діловий сектор
|
0,074
|
0,070
|
0,01
|
0,008
|
|
Квартирний сектор
|
0,025
|
0,023
|
0,001
|
0,001
|
де: yвих, увх -
місцеве вихідне та вхідне навантаження;
ум. вих, ум. вх.
- міжміське вихідне і вхідне навантаження.
Розрахунок інтенсивності телефонного
навантаження:
Місцеве вихідне на ЦСК «ЄС-11»
вих.і=Nі*yвих.і (3.2)
Сумарне вихідне Y-ня від абонентів
ЦСК «ЄС-11»:
∑ Yвих = Yвих.
д + Yвих.кв (3.3)
Місцеве вхідне навантаження на ЦСК
«ЄС-11»
вх.і =
і * yвх.і
(3.4)
Сумарне вхідне навантаження:
∑ Yвх = Yвх.
д + Yвх.кв (3.5)
Вихідне міжміське
навантаження:
м.вих.і= Nм.і * у м..вих.і (3.6)
Сумарне вихідне міжміське
навантаження:
∑ Yм. вих = Yм.
вих. д + Yм. вих.кв (3.7)
Вхідне міжміське навантаження:
м. вх. д
= Nд*Yм. вх.д (3.8)м. вх. кв = Nкв*Yм.
вх.кв (3.9)
Сумарне вхідне міжміське
навантаження:
∑ Yм. вх = Yм.
вх. д + Yм. вх.кв (3.10)
Для зв’язку проектованої ЦСК «ЄС-11»
з всіма кінцевими АТС, які будуть в неї включені проведемо розрахунки для
зустрічних АТС.
Враховуючи те що від проектованої
ЦСК «ЄС-11» до кінцевих діючих АТС буде поступати загальне вхідне міське і
міжміське навантаження, а також загальне вихідне міське і міжміське
навантаження, де буде враховане сумарне вхідне і сумарне вихідне навантаження
для кінцевих АТС.
3.2 Розрахунок зовнішнього
телефонного навантаження на ЦСК «ЄС-11»
Навантаження до спецслужб
проектованої ЦСК «ЄС-11» визначається, як частина інтенсивності вихідного
абонентського навантаження, яку в курсовому проекті приймаємо у розмірі чотири
відсотка від загального вихідного навантаження.
вих..сп. =0,04 *
вих. (Ерл)
(3.11)
Зовнішнє вихідне навантаження
з касет БАД на групові тракти касети БКК менше від навантаження абонентських
ліній при різниці часу знаття АЛ і ліній ГТ. Ця відмінність визначається
коефіцієнтом q, значення якого залежить від виду зв’язку.
Для спрощення розрахунків
приймаємо:вих. = 0.85м. вих. = 0,74сп. = 0,8
Навантаження на груповий
тракт з врахуванням різниці заняття БАД і БКК відповідно рівні: Навантаження до
спецслужб:
сп.цск = q сп. *
вих..сп.цск
(Ерл) (3.12)
де: qсп. = 0,8
Крім цього визначимо вихідне
навантаження до спецслужб ЦКС «ЄС-11», від кінцевих станцій взявши
інтенсивність вихідного абонентського навантаження.
(3.13)
Вихідне навантаження комутаційного
поля БАД визначаємо по формулі:
(3.14)
Вхідне навантаження:
ВХ.ЦСК =
∑YВХ.ЦСК = (Ерл) (3.15)
Вихідне міжміське навантаження:
(3.16)
де:
- сума вихідного телефонного міжміського навантаження кінцевих станцій, яка
визначена з таблиці 3.4.
Вхідне міжміське навантаження:
(3.17)
Загальне навантаження, що надходить
з БАД на групові тракти БКК:
Результати всіх розрахунків
телефонного навантаження, які проведені вище занесемо на схему розподілу
навантаження для ЦКС ЄС - 11, яка показана на рисунку 3.1.
Рисунок 3.1 - Схема розподілу
навантаження на ЦСК «ЄС-11»
4.
Розрахунок необхідного об’єму обладнання
При заміні центральної станції АТСК
100/2000 на ЦСК «ЄС-11» виникає необхідність переходу від аналогової до цифрової
мережі району. Тобто блоки аналого-цифрового перетворення будуть непотрібні.
Лінійний цифровий тракт з протилежних станцій буде поступати через регенератори
прямо до проектованої ЦСК «ЄС-11».
Розглянемо вхідні напрями від різних
систем КС району до проектованої ЦС.
На основі розрахованих навантажень
до зустрічних АТС, які будуть включати в проектовану «ЄС-11», визначимо
кількість ліній до кожної АТС. Число V (ліній) повнодоступного пучка при
обслуговуванні найпростішого потоку викликів визначимо на основі пропускної
здатності Y(Ерл.).
Норму витрат викликів візьмемо
Р=0,005.
Враховуючи те, що ліній до КС
двохсторонньої дії, просумуємо вхідне і вихідне навантаження і по табульованій
таблиці Ерланга визначимо кількість ліній, а в наступному етапі необхідну кількість
двохмегабітових потоків Е1 від проектованої ЦСК «ЄС-11».
Число ліній в одному двохмегабітному
потоку дорівнює 30.
На основі вихідних даних та
розрахунків обладнання ЦС розробляємо структурну схему проектованої ЦСК на базі
«ЄС-11» (рисунок 4.1).
Рисунок 4.1- Структурна схема
проектованої ЦСК на базі «ЄС-11»
5.
Комплектація обладнання ЦСК «ЄС-11»
Все обладнання проектованої станції
«ЄС-11» можемо розмістити на п’яти стативах.
В перший статив входить шість касет:
одна касета БКК і п’ять касет БАД, в другий з шостого по 11 БАДи, в третій -
з12 по17 БАДи, в четвертому - з 18 по 21 БАДи. В перспективі є можливість
встановити ще три БАДи.
У блоку комутації і керування БКК
буде використано такі наступні ТЕЗи:
два ТЕЗи КВ 84 - це комутаційні
процесори з наявністю від одного до 15 повністю комутованих 8 Мбіт потоків в
стандартні STBUS. В ТЕЗах використані два процесори: керуючий і сигнальний,
реалізовані тональні аналізатори, голосовий процесор, повнодоступна комутаційна
матриця 2048 х 2048 комутованих каналів. ТЕЗ підтримує до 90 цифрових трактів
Е1, всі види стандартних сигналізацій;
один ТЕЗ КІ76 - це комутаційний
процесор з наявністю від одного до шести повністю комутованих трактів Е1 і
двома 8 Мбіт потоками. Крім відомих стандартних сигналізацій цей ТЕЗ реалізує
обробку пакетних видів сигналізації СКС7;
шість ТЕЗів КІ6 - це комутаційний
процесор з наявністю від одного до шести повністю комутованих трактів Е1 і
двома 8 Мбіт потоками. Ці ТЕЗи здійснюють повну комутацію всіх трактів Е1 і,
при необхідності передачу інформації на два 8 Мбіт потоки для дальшої комутації
в ТЕЗ КВ84. ТЕЗ КІ6 з’єднаний з ТЕЗ КВ84 8 Мбіт потоком, а другим 8 Мбіт
потоком з’єднаний з другим ТЕЗ КВ84. Таким чином, якщо один із ТЕЗ КВ84 виходить
із ладу, або потік перевантажений, комутація проходить через другий ТЕЗ КВ84;
один ТЕЗ Д5 - це джерело
стабілізованих напруг: +5В постійної напруги для цифрової частини станції, +5В
постійної напруги для аналогової частини станції, -5В постійної напруги для
аналогової частини станції;
один ТЕЗ Д5/1 - це джерело
стабілізованих напруг: +5В постійної напруги для цифрової частини станції;
один ТЕЗ Д60 - це джерело
стабілізованої напруги -60В.
У блоках абонентського доступу БАД
буде використано наступні ТЕЗи:
один ТЕЗ КВ4 у кожному блоку
абонентського доступу (БАД). КВ4 - це процесор, який забезпечує повнодоступну
комутацію тракту Е1 і 235 абонентських закінчень на кожному БАДі. Процесор
приймає інформацію про стан абонента від ТЕЗу АК15, виконує обробку двохтональних
сигналів, генерацію тональних сигналів, цифрову комутацію каналів. Тут на
процесорі розміщенні цифрові потоки Е1, з якими проходить взаємодія по обробці
інформації. Також проводиться передача сигналів управління як на тракти Е1, так
і на ТЕЗи АК15;
шістнадцять ТЕЗів абонентських
закінчень АК15, які забезпечують підключення 15 абонентських терміналів з
підключенням імпульсних, або тональних телефонних апаратів. В шістнадцятому
ТЕЗі Використовується тільки 10 буферів абонентських закінчень, а решту п’ять
із цифрового потоку використовуються для тестування абонентських ліній ТЕЗом
МТ4. ТЕЗ АК15 передає на процесор КВ4 інформацію про стан абонента, проводить
перетворення інформації в цифровий код, здійснює обмін інформацією по STBUS -
потоках, які під’єднуються до крос-плати. До одного ТЕЗа АК15 під’єднується до
15 абонентів;
один ТЕЗ МТ4 у кожному блоку
абонентського доступу (БАД). МТ4 - це модуль тестування абонентських ліній,
вимірювання активного опору шлейфа, вимірювання ємності шлейфу, вимірювання активного
опору ізоляції, вимірювання ємності ізоляції, вимірювання постійної і змінної
напруг шлейфа;
один ТЕЗ Д5 - це джерело
стабілізованих напруг: +5В постійної напруги для цифрової частини станції, +5В
постійної напруги для аналогової частини станції, -5В постійної напруги для
аналогової частини станції;
один ТЕЗ Д60 - це джерело
стабілізованої напруги - 60В;
один ТЕЗ Д95 - це генератор
визивного сигналу із змінною напругою 95В і частотою 25Гц.
У наступному п’ятому стативі
розміщена електроживильна установка ЕЖУ 60-72Д. Розміри цього стативу
становлять 640 х 600 х 2200мм. ЕЖУ має блочно-функціональну конструкцію і
складається з наступних модулів і касет:
трьох касет перетворювачів AC/DC K60
- 12 - 07, на кожну фазу;
касети вимірювань і моніторингу KBM
60 - 07;
модуля відключення акумуляторів
KBA2;
модуля контролю акумуляторів ККА2;
модуля джерела живлення КДЖ2;
відсік зовнішньої комутації.
На рисунку 5.1 показана схема
розміщення обладнання ЦКС «ЄС-11».
|
БКК
|
|
ЕЖУ 60-72 Д
|
|
БАД5
|
|
|
|
БАД4
|
БАД9
|
|
|
БАД3
|
БАД8
|
|
|
БАД2
|
БАД7
|
|
|
БАД1
|
БАД6
|
|
Рисунок 5.1 - Схема розміщення
обладнання ЦСК «ЄС-11»
На рисунку 5.2 показана комплектація
касети БАД ЦСК «ЄС-11».
На рисунку 5.3 - комплектація касети
БКК.
|
Д 60
|
|
Д 95
|
|
Д 5
|
|
КВ 4
|
|
МТ
|
|
АК 15
|
|
АК 15
|
|
АК 15
|
|
АК 15
|
|
АК 15
|
|
АК 15
|
|
АК 15
|
|
АК 15
|
|
АК 15
|
|
АК 15
|
|
АК 15
|
|
АК 15
|
|
АК 15
|
|
АК 15
|
|
АК 15
|
Рисунок 5.2 Комплектація касети БАД
ЦСК «ЄС-11»
|
Д 60
|
|
Д 5/1
|
|
Д 5
|
|
КВ 84
|
|
КВ 84
|
|
КІ 76
|
|
КІ 6
|
|
КІ 6
|
|
КІ 6
|
|
КІ 6
|
|
КІ 6
|
|
КІ 6
|
Рисунок 5.3 - Комплектація касети
БКК ЦСК «ЄС-11»
ВИСНОВКИ
В ході виконання курсового проекту
було здійснено проектування телефонної мережі на базі цифрової комутаційної
системи «ЄС-11», розроблено проект включення цієї станції в загальну телефонну
мережу всього району.
Для побудови ЦКС «ЄС-11» було
використано нове покоління цифрових автоматичних телефонних станцій на сучасній
елементній базі з багатомодульним принципом побудови, розділеним програмним
управлінням, можливістю централізованого технічного обслуговування. Дана АТС
ЄС-11 гарантує високу якість обслуговування абонентів, високу надійність
обладнання і задовольняє потреби великих адміністрацій, служб зв’язку і
відповідає міжнародним стандартам обслуговування.
Крім того абоненти проектованої АТС
мають змогу доступу до мережі швидкісного Інтернету ADSL. Це значно розширює
можливості і покращує сервіс обслуговування абонентів.
Впровадження цієї АТС дає можливість
замінити класичну аналогову телефонну мережу на мережу цифрової телефонії.
Цифрова комутація телефонного зв’язку суттєво покращить якість цього зв’язку, яку
зразу ж відчують абоненти, у порівнянні з електромеханічною АТС координатного
типу.
Згідно розрахунку навантаження, було
розраховано необхідну кількість обладнання і його ємність.
Будівництво цифрової АТС з
використанням ЕОМ на телефонній мережі, дозволило не тільки більш економічно, у
порівнянні з іншими АТС, реалізувати управління самою ЦСК «ЄС-11», але і
суттєво збільшити гнучкість комутаційної системи, розширити додаткові
діагностичні процеси обслуговування апаратури і ввести значний об’єм додаткових
послуг для абонентів на основі впровадження і реалізації програмного
забезпечення.
ПЕРЕЛІК ПОСИЛАНЬ
1. Станції
телефонні автоматичні цифрові «ЄС-11», Настанова з експлуатації. АМС м.Львів,
2001 с., 163
. Керівництво
оператора ЦАТС «ЄС-11». АМС м. Львів, 2003, 96 с.;
. Цифровая
коммутационная система «ЕС-11» Харьковский государственный приборостроительный
завод имени Т. Г. Шевченко, 2006, 15 с.;
. Гольдштейн
Б. С. Сигнализация в сетях связи. - М.: Радио и связь, 1997, Гб3 423 с.;
. Станционные
сооружения городских телефонных сетей под редакцией Ю. Н. Корнышева М.: « Радио
и связь », 1987, 304 с.
. Конспект
лекцій з дисципліни « Системи комутації в електрозв’язку »