|
Марка
|
Элементарный состав на рабочую массу топлива, %
|
Низшая теплота сгорания, , МДж/кг, (ккал/кг)
|
|
М - 100
|
Влажность, WP
|
Зольность, AP
|
Сера, SP + Кислород, OP + Азот, NP
|
Углерод, CP
|
Водород, HP
|
38,3 (9154)
|
|
2,0
|
0,3
|
1,3
|
8,6
|
12,4
|
|
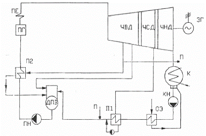
2. Описание тепловой
схемы паротурбинной установки
На рис. 1 представлена простейшая
тепловая схема турбины П-6-3,43/0,49 КТЗ. Для данной установки топливом в котле
Е-75-3,9 служит низкосернистый мазут.
Предварительно пройдя дробилку и
металлоуловитель, на распределителе, в зависимости от потребности установки,
топливо поступает на склад или в бункеры сырого угля. Для подсушки и
транспортировки угольной пыли из мельницы, одновременно с подачей угля в
сушильную шахту подается горячий воздух.
Топливо сжигается в факеле в большом
объеме топочной камеры котлоагрегата ПГ, стены которой экранированы рядом
плотно расположенных труб, из которых в барабан поступает насыщенная жидкость
(вода) и пар по давлением. В барабане происходит разделение воды и пара. Далее
насыщенный пар поступает в пароперегреватель, откуда в перегретом состоянии
(давление пара - Р=3,9МПа; температура t=440ºС) поступает в главный
паропровод и направляется к турбинам. Свежий пар (давление свежего пара - Р1=3,43МПа;
температура - t1=435ºС) от двух
котлоагрегатов марки Е-75-3,9 ГМ-I по главному паропроводу поступает в две паровых турбины типа
П-6-3,43/0,49. В турбинах на лопатках ротора турбины его потенциальная энергия
превращается в кинетическую, затем в механическую энергию вращения вала и
электрическую генератора с выходной мощностью N=24 МВт.
После расширения в проточной части
турбины до давления Pк=4,9кПа пар направляется
в конденсатор К, где соприкасаясь с холодной поверхностью трубок,
конденсируется. Конденсат стекает в конденсатосборник, из которого забирается
конденсатным насосом КН и подается через охладитель эжектора ОЭ и
регенеративный подогреватель низкого давления П1 (параметры греющего пара:
давление, МПа/температура, ºС - 0,103/120). Деаэратор предназначен для удаления растворенных в
конденсате и добавочной воде агрессивных газов (О2, СО2),
вызывающий коррозию металлических поверхностей.
Рисунок 1 - Принципиальная схема
турбины П-6-3,43/0,49 КТЗ:
ПГ - парогенератор; ПЕ -
пароперегреватель; ЧВД ЧСД ЧНД - соответственно части высокого, среднего, и
низкого давления; ЭГ - электрогенератор;
П - производственный отбор; К -
конденсатор; КН - конденсационный насос;
ОЭ - охладитель эжектора; П1
П2-соответственно подогреватели высокого и низкого давления; ДПВ - деаэратор
питательной воды; ПН - питательный насос.
Питательная вода из деаэратора
забирается питательным насосом ПН и под высоким давлением подается через
подогреватель высокого давления П2 (греющий пар: давление, МПа/температура, ºС - 0,49/230) в котел.
Как видно из схемы (рис. 1),
конденсат греющего пара подогревателя высокого давления П1 сливается в
деаэратор, конденсат греющего пара подогревателя низкого давления П1 дренажным
насосом подается в линию между П1 и деаэратором и вместе с конденсатом ОЭ
сливается тоже в деаэратор.
Из регенеративного отбора также
осуществляется отбор пара на производственные нужды. Производственный отбор
имеет параметры: давление, МПа/температура, ºС - 0,49/230 и совмещен с отбором на ПВД, конденсат которого
возвращается конденсатными насосами в цикл турбоустановки в линию конденсата
между П1 и деаэратором.
3. Описание котла
Паровой котел Е-75-39 ГМ-I предназначен для получения
перегретого пара (рис. 2). Котел барабанный, с естественной циркуляцией, с
камерным сжиганием топлива, П - образная компановка.
В котле происходит нагрев воды, ее
испарение и перегрев образовавшегося пара. В качестве топлива используется
мазут. Котел предназначен для работы в закрытых помещениях.
Паропроизводительность котла 75 т/ч,
абсолютное давление и температура пара собственно 3,9 МПа и 440 oC,
температура питательной воды 145 oC.
Теплоносителем являются продукты
сгорания - дымовые газы. Горение топлива происходит в вертикальной топочной
камере, образованной экранными трубами. Верхние и нижние концы труб введены в
сборные коллекторы.
На фронтовой стенке топки на двух
ярусах расположены по три газо-мазутных горелки типа ГМУ-10, с помощью которых
сжигается топливо.
В обогреваемых газами трубах,
образующих топку и конвективную шахту, образуется насыщенный водяной пар.
Пароводяная смесь поступает в верхние коллекторы, а из них - в
барабан-паросборник и выносные сепараторы-циклоны. В барабанах и циклонах
происходит отделение пара от воды. По не обогреваемым опускным трубам и стоякам
котловая вода поступает в нижние коллекторы экранов. После барабанов и циклонов
пар направляется в пароперегреватель, где он перегревается горячими дымовыми
газами, а затем идет потребителю.
Питание котла водой производится
через экономайзер, в котором вода предварительно подогревается.
Горячий воздух необходимый для
горения, подается в топку через горелки из воздухоподогревателя, обогреваемого
горячими дымовыми газами.
Движение дымовых газов по трактам котла
осуществляется за счет работы дымососа ДН-18. Подача воздуха производится
высоконапорным вентилятором ВДН-20 ПУ.
Поступая к котлу, питательная вода
(94,5т/ч, 8,0 МПа, 145 oC) направляется в водяной экономайзер. Из
первой ступени экономайзера питательная вода подается в конденсатор, далее - во
вторую ступень экономайзера, а затем в барабан.
Насыщенный пар из барабана поступает
в пароперегреватель, а далее через ГПЗ к потребителю.
Воздух поступает с напора дутьевого
вентилятора на первую ступень воздухоподогревателя, а после первой ступени
воздухоподогревателя направляется во вторую ступень воздухоподогревателя, где
нагревается до 200 oC и подается к горелкам котла (в топочную
камеру).
Разрежение продуктов сгорания в
топке котла минус 2 мм вд. ст. Продукты сгорания с температурой 1180 oC
поступают на пароперегреватель. Затем с температурой 520 oC,
давлением 10 мм вд. ст. и 2% содержанием кислорода направляются к экономайзеру,
на входе которого температура 300 oC и давление 70 мм вд. ст.
Продукты сгорания после воздухоподогревателя с температурой 130 oC
направляются в дымосос. Природный газ (8400 нм3/ч) поступает к
горелкам по газопроводу при температуре 4 oC и давлении 40 кПа.
Рисунок 2 - Схема котлоагрегата,
работающего на газо-мазутном топливе:
- топка котла; 2 - барабан котла; 3
- пароперегреватели; 4 - горизонтальный газоход; 5 - водяные экономайзеры; 6 -
конвективная шахта.
4. Определение
параметров основных точек термодинамического цикла ПТУ
Построение теплового процесса
расширения пара h, S - диаграмме и оценка расхода пара турбиной
Построение теплового процесса
расширения пара в турбине осуществляется по рекомендациям [5].
На h, S - диаграмме по параметрам состояния
пара перед стопорным клапаном (Р1=3,43МПа и t1=435ºС) наносится исходная точка 1 (рис. 3). Потеря давления в
стопорных и регулирующих клапанах вследствие дросселирования пара оценивается в
пределах 3-5% от Р1. Тогда давление пара перед
сопловым аппаратом первой ступени составит
,
что позволит найти точку
2 на рис. 3 с параметрами пара Р2=3,2585МПа и t2=433,902ºС и отвечающую им энтальпию пара h2=h1=3304,632 кДж/кг.
Потеря давления в
выхлопном патрубке турбины определяется по формуле [5]
,
где л=0,02-0,05 -
опытный коэффициент; СП=100-120 м/с - скорость пара в
выхлопном патрубке турбины; Рк=4,9 кПа - давление пара в
конденсаторе.
Определив ∆Рк,
находим изобару

и, построив
изоэнтропийный процесс из точки 2, находим энтальпию пара
в
конце изоэнтропийного расширения (
).
По полученным данным
определяем изоэнтропийный перепад энтальпий на турбину
.
По известному давлению
пара в производственном отборе турбины (Р3=0,49МПа) находим
отвечающую ему изобару на h,
S - диаграмме и, проводя линию изоэнтропийного процесса, определим
точку 3 и перепад энтальпий на 1-ый отсек турбины
,
где
-
энтальпия пара перед турбиной;
- энтальпия пара в
конце изоэнтропного расширения пара в ЧВД.
Умножив
на
данного
отсека, получим действительный перепад энтальпий
,
где
-
внутренний относительный КПД отсека до отбора.
Учитывая потери давления
в регулирующих клапанах производственного отбора (6-10% от Р3),
находим изобару, отвечающую давлению Р4
,
и точку 4 (рис. 3)
начала процесса расширения в следующем отсеке.
Определив изобару Р4
и построив изоэнтропийный процесс из точки 4, находим энтальпию пара в конце
изоэнтропийного расширения
(рис. 3).
Тогда изоэнтропный
перепад, приходящийся на 2-ой отсек турбины
,
где
-
энтальпия пара перед регулирующими клапанами производственного отбора;
-
энтальпия пара в конце изоэнтропного расширения в ЧНД.
Действительный перепад
энтальпий на 2-ой отсек турбины
,
где
-
внутренний относительный КПД отсека до отбора.
Действительный перепад
энтальпий на турбину
.
При заданных начальных и
конечных параметрах пара, электрической мощности и величинах отборов
ориентировочный расход пара турбоустановки равен
где kр=1,1
- коэффициент регенерации по табл. 4 из [5]; Nэ=6∙103
кВт - номинальная электрическая мощность турбины; GП=11,1
кг/с - величина производственного отбора;
- действительный
перепад энтальпий отсека турбины после производственного отбора;
-
действительный перепад энтальпий на турбину.
Поскольку в цикле ПТУ
работает две турбоустановки, то общий ориентировочный расход пара на них равен
.
5. Тепловой расчет
системы регенеративного подогрева питательной воды турбоустановки
Расчет выполняется
согласно изображенной на рис. 1 принципиальной тепловой схемы турбоустановки
П-6-3,43/0,49.
Для определения
подогрева питательной воды в регенеративных подогревателях низкого давления
(ПНД) П1 и высокого давления (ПВД) П2 определяются в соответствии с табл. 6:
- температура
питательной воды на входе в котел;
- температура насыщения
в деаэраторе (Р10=0,118 МПа);
- температура
конденсата после конденсатора (состояние насыщения при P6=4,9
кПа);
- температура воды
после охладителя эжектора;
- нагрев питательной
воды в деаэраторе.
Подогрев в ПВД П2 -
.
Подогрев в ПНД П1 -
.
Температура насыщения
греющего пара принимается для регенеративных подогревателей на 2-7 ºС
выше температуры питательной воды на выходе из соответствующего подогревателя.
Это недогрев, определяемый наличием термического сопротивления поверхности
нагрева подогревателя.
Энтальпия питательной
воды на входе и выходе из подогревателя, а также энтальпия конденсата греющего
пара определяется по [5] в соответствии с их температурами и давлением в
конденсатной (Рд=0,118 МПа) и питательной (Р1=3,43
МПа) линиях.
По температуре насыщения
конденсата греющего пара определяется оптимальная величина давления греющего
пара, отбираемого из проточной части турбины.
В точках пересечения
процесса расширения пара в турбине с изобарами давления в отборах по h, S - диаграмме (рис. 3)
определяем энтальпии отбираемого пара. Результаты расчета сведены в табл. 5.
Рисунок 3 - Процесс
расширения пара в h, S
- диаграмме
Таблица 4 - Параметры
пара регенеративных отборов
|
Параметры пара регенеративных отборов
|
О1
|
ОД
|
О2
|
|
Давление пара, МПа
|
0,49
|
0,118
|
0,102
|
|
Температура, ºС
|
230
|
130
|
120
|
Таблица 5 - Параметры воды и пара
|
Наименование величины
|
Единица измерения
|
П2
|
ДПВ
|
П1
|
ОЭ
|
|
Температура питательной воды на входе в подогреватель
|
ºС
|
104,3
|
94,3
|
42,52
|
32,52
|
|
Температура питательной воды на выходе из подогревателя
|
ºС
|
150
|
104,3
|
94,3
|
42,52
|
|
Энтальпия питательной воды на входе в подогреватель
|
кДж/кг
|
437
|
395,1
|
178,2
|
136,3
|
|
Обозначение
|
|
h10
|
h9
|
h8
|
|
|
Энтальпия питательной воды на выходе из подогревателя
|
кДж/кг
|
628,5
|
437
|
395,1
|
178,2
|
|
Обозначение
|
|
h12
|
h10
|
h9
|
|
|
Температура конденсата греющего пара отбора
|
ºС
|
155
|
-
|
99,3
|
-
|
|
Энтальпия конденсата греющего пара отбора
|
кДж/кг
|
649,5
|
-
|
416,1
|
-
|
|
Обозначение
|
|
h,O1
|
|
h,O2
|
|
|
Давление отбираемого пара
|
МПа
|
0,543
|
0,118
|
0,0989
|
-
|
|
Энтальпия отбираемого пара
|
кДж/кг
|
2919,8
|
2735
|
2716
|
-
|
|
Обозначение
|
|
hO1
|
hOД
|
hO2
|
|
6. Определение
параметров основных точек термодинамического цикла
Определение параметров основных
точек термодинамического цикла проведены по h, S - диаграмме (электронный ресурс) и
[6]. Результаты сведены в табл. 4. Параметры основных точек теплофикационного
цикла ПТУ - рис. 4,5 и табл. 6.
Точка 1 изображает
состояние пара перед турбиной. По давлению перегретого пара P1=3,43МПа и его температуре t1=435°С определяем остальные параметры пара.
Точка 2 изображает
состояние пара перед соплами регулирующей ступени. 1-2 - процесс
дросселирования, происходящий при протекании пара через стопорный и
регулирующий клапаны. При дросселировании давление в потоке уменьшается, а
энтальпия остается постоянной. По давлению пара P2=3,2585 МПа
и энтальпии h1=3304,632 кДж/кг
определяем остальные параметры пара.
Точка 3 изображает
состояние пара перед регулирующими клапанами производственного отбора. В точке
пересечения процесса расширения пара в турбине (h, S-диаграмма (рис. 3)) с
изобарой давления P3=0,49 МПа определяем параметры пара.
Точка 4 изображает
состояние пара перед соплами ЧНД, 3-4 - процесс дросселирования, происходящий
при протекании пара через регулирующие клапаны производственного отбора. По
давлению пара P4=0,392МПа и энтальпии h3=2919,8 кДж/кг определяем остальные параметры пара.
Точка 5 изображает
состояние пара перед конденсатором. По давлению пара P5=4,9
кПа и температуре пара t5=32,516°С определяем остальные
параметры пара.
Точка 6 изображает
состояние конденсата после конденсатора. 5-6 - изобарный процесс конденсации
пара в конденсаторе. По давлению конденсата P6=4,9 кПа и его
температуре t6=32,516°С определяем остальные параметры
конденсата.
Точка 7 изображает
состояние конденсата после изоэнтропного сжатия в конденсатном насосе до
давления P7=0,118 МПа. По давлению конденсата P7=0,118
МПа и его энтропии s7=0,4713 кДж/(кгК) определяем остальные
параметры конденсата.
Точка 8 изображает
состояние конденсата после изобарного нагрева в охладителе эжектора ОЭ. По
давлению конденсата P8=0,118 МПа и его температуре t8=42,52°С
определяем остальные параметры конденсата.
Точка 9 изображает
состояние конденсата после изобарного нагрева в регенеративном подогревателе
низкого давления П1 до температуры t9=94,3°С. По давлению
конденсата P9=0,118 МПа и его температуре t9=94,3°С
определяем остальные параметры конденсата.
Точка 10 изображает
состояние питательной воды после изобарного нагрева в деаэраторе до температуры
насыщения t10=104,3°С. По давлению питательной воды P10=0,118
МПа и ее температуре t10=104,3°С определяем остальные параметры
питательной воды.
Точка 11 изображает
состояние питательной воды после изоэнтропного сжатия в питательном насосе до
давления P11=3,43 МПа. По давлению питательной воды P11=3,43
МПа и ее энтропии s11=1,3551 кДж/(кг·К) определяем остальные
параметры питательной воды.
Точка 12 изображает
состояние питательной воды после изобарного нагрева в регенеративном
подогревателе высокого давления П1 до температуры t12=150°С.
По давлению питательной воды P12=3,43 МПа и ее температуре t12=150°С
определяем остальные параметры питательной воды.
Точка 13 изображает
состояние питательной воды после изобарного нагрева в котле до температуры
насыщения t13=241,4°С. По давлению питательной воды P13=3,43
МПа и ее температуре t13=241,4°С определяем
остальные параметры питательной воды.
Точка 14 изображает
состояние пара после изобарного испарения питательной воды в котле. По давлению
пара P14=3,43МПа и степени
сухости x = 1 определяем остальные параметры пара.
Точки О1, ОП, ОД,
О2 изображают состояния отбираемого пара. В точках пересечения процесса
расширения пара в турбине (h, S-диаграмма - рис. 3) с изобарами давления в
отборах определяем параметры пара.
Рисунок 4 - Цикл Ренкина с
перегревом пара в T, S - диаграмме
Рисунок 5 - Цикл Ренкина с
перегревом пара в h, S - диаграмме
Таблица 6 - Параметры рабочего тела
в характерных точках цикла
|
№ точки
|
Давление P,
МПа
|
Тем-ра t,
ºС
|
Удельный объем v,
м3/кг
|
Энтальпия h,
кДж/кг
|
Энтропия s,
кДж/кг∙К
|
Состояние жидкости и пара
|
|
01
|
0,49
|
230
|
0,46435
|
2919,809
|
7,2012
|
перегретый пар
|
|
0П
|
|
|
|
|
|
|
|
0Д
|
0,118
|
130
|
1,55739
|
2735,063
|
7,4385
|
перегретый пар
|
|
02
|
0,103
|
120
|
1,74037
|
2716,298
|
7,4534
|
перегретый пар
|
|
1
|
3,43
|
435
|
0,09168
|
3304,632
|
6,9697
|
перегретый пар
|
|
2
|
3,2585
|
433,9
|
0,9653
|
3304,632
|
6,9925
|
перегретый пар
|
|
3
|
0,49
|
230
|
0,46445
|
2919,809
|
7,2015
|
перегретый пар
|
|
4
|
0,392
|
228,12
|
0,58057
|
2919,809
|
7,3023
|
перегретый пар
|
|
5
|
0,0049
|
32,516
|
26,42790
|
2366
|
7,766
|
влажный пар (х=0,92)
|
|
6
|
0,0049
|
32,516
|
0,00101
|
136,263
|
0,4713
|
ненасыщенная жидкость
|
0,118
|
32,513
|
0,00101
|
136,352
|
0,4713
|
ненасыщенная жидкость
|
|
8
|
0,118
|
42,52
|
0,00101
|
178,169
|
0,6059
|
ненасыщенная жидкость
|
|
9
|
0,118
|
94,3
|
0,00104
|
395,097
|
1,2421
|
ненасыщенная жидкость
|
|
10
|
0,118
|
104,3
|
0,00105
|
437,179
|
1,3551
|
ненасыщенная жидкость
|
|
11
|
3,43
|
104,52
|
0,00105
|
440,638
|
1,3551
|
ненасыщенная жидкость
|
|
12
|
3,43
|
150
|
0,00109
|
634,079
|
1,8387
|
ненасыщенная жидкость
|
|
13
|
3,43
|
241,4
|
0,00123
|
1044,227
|
2,7148
|
насыщенная жидкость (х=0)
|
|
14
|
3,43
|
241,4
|
0,05824
|
2802,904
|
6,1327
|
насыщенный пар (х=1)
|
. Расчет технологических
показателей ПТУ
Составим тепловой баланс для
определения долей пара, отбираемых на регенеративный подогрев питательной воды
в соответствующие подогреватели. Расчет ведется на 1 кг пара.
Уравнение теплового баланса
подогревателя высокого давления П2:
h12 - h10 = a1(hО1 - h'О1)з,
где h12 - энтальпия питательной воды на выходе из подогревателя П2,
кДж/кг; h10 - энтальпия питательной
воды на входе в подогреватель П2, кДж/кг; a1 - количество пара
отбираемого на ПВД П2, отнесенное к 1 кг свежего пара на турбину; hО1 - энтальпия пара I отбора, кДж/кг; h'1 - энтальпия конденсата греющего пара I отбора, кДж/кг; з = 0,98 - КПД подогревателя,
характеризующее потерю теплоты от излучения в окружающую среду.
Доля пара, отбираемая из турбины на
ПВД П2:
.
Уравнение теплового
баланса деаэратора ДПВ:
(aД
hОД +a1
h'О1 +(1-a1-aД)
h9)з = h10,
где aД
- количество пара отбираемого на деаэратор, отнесенное к 1 кг свежего пара на
турбину; hОД - энтальпия пара II
отбора, кДж/кг; h9
- энтальпия основного конденсата на входе в деаэратор, кДж/кг; h10 - энтальпия питательной воды на выходе из деаэратора, кДж/кг; з = 0,98 - КПД подогревателя, характеризующий потерю теплоты от
излучения в окружающую среду.
Доля пара, отбираемая из
турбины на деаэратор:
.
Уравнение теплового
баланса подогревателя низкого давления П1:
a2(hО2-h'О2)з
= (1-a1-a2-aД-aП) (h9
- h8),
где a2
- количество пара отбираемого на ПНД П1, отнесенное к 1 кг свежего пара на
турбину; hО2 - энтальпия пара III
отбора, кДж/кг; h'О2 -
энтальпия конденсата греющего пара III
отбора, кДж/кг; з = 0,98 - КПД
подогревателя, характеризующий потерю теплоты от излучения в окружающую среду; aП
- количество пара отбираемого на производство, отнесенное к 1 кг
свежего пара на турбину; h9
- энтальпия основного конденсата на выходе из подогревателя П1,
кДж/кг; h8 - энтальпия основного конденсата на входе в подогреватель П1,
кДж/кг.
Доля пара, отбираемая из
турбины на ПНД П1:
.
Номинальная доля пара,
отбираемая из турбины на производство:
,
где
-
расход пара на производство;
- расход пара на
турбину.
Расход пара на турбину
где
Nэ
=6000 Вт - номинальная электрическая мощность турбины; DТП=11,1
кг/с - расход пара на производство; hОП=2919,809
кДж/кг - энтальпия пара I
отбора; h5=2366 кДж/кг - энтальпия пара на выходе из турбины; з0i=0,875 - внутренний относительный КПД теплофикационной турбины; h1 - энтальпия пара перед турбиной, кДж/кг; бiрег - доли пара, отбираемые на регенеративный подогрев питательной
воды в соответствующие подогреватели; hреготб.i - энтальпия отбираемого пара, кДж/кг.
Тогда общий расход пара
на две турбины
.
Общий расход пара в
регенеративный подогреватель П1
.
Расход пара в деаэратор
.
Расход пара в
регенеративный подогреватель П2
.
Уточняем число котлов:
требуется два котла Е-75-3,9, суммарной производительностью 150 т/ч.
Термический КПД цикла
Ренкина для рассчитываемой ПТУ можно определить без учета работы по заданным
параметрам пара и с учетом отборов пара, в том числе производственного, из
турбины [6]
где
бi - доли пара, отбираемые на регенеративный подогрев питательной
воды и на производственные нужды; hотб.i - энтальпия отбираемого пара, кДж/кг; h12
- энтальпия воды после регенеративных подогревателей, кДж/кг.
Абсолютный КПД цикла с
регенерацией
,
где з0i - внутренний относительный КПД теплофикационной турбины.
Удельный расход пара на
выработку электрической энергии
Расход пара на турбину в
единицу времени в конденсационном режиме
Расход пара на две
турбины в конденсационном режиме
.
Расход топлива в единицу
времени для выработки тепловой и электрической энергии
,
где
-
низшая теплота сгорания топлива, кДж/кг;
- КПД котлоагрегата
(табл. 3).
Расход топлива в единицу
времени в конденсационном режиме (без отпуска теплоты потребителю)
.
Расход топлива за год
где
-
число часов работы производственного потребителя для Иркутска число [1].
Коэффициент
использования топлива
,
где
- количество электрической энергии, отпущенной потребителю за год;
-
количество тепловой энергии, отпущенной на производственные нужды за год.
,
где
=8400
ч/год - число часов производства электрической энергии.
,
где
=636,902
кДж/кг - энтальпия теплоносителя возвращаемого из сетевого подогревателя
.
Термический КПД цикла
Ренкина ПТУ составит 68,28%. Увеличить КПД, можно, снизив значение энтальпии
отработавшего пара и увеличив значение энтальпии питательной воды (обеспечить
качественный регенеративный подогрев). Коэффициент использования топлива
является показателем эффективности работы ПТУ. Его значение возрастает с
увеличением производственной нагрузки, данный цикл имеет перспективу улучшения
экономических показателей.
8. Тепловой баланс
паротурбинной установки
Уравнение теплового
баланса паротурбинной установки
,
где
-
теплота, выработанная котлоагрегатом, кВт;
- расход теплоты
паротурбинной установкой, кВт;
- потери, связанные с
выработкой и отпуском теплоты, кВт.
.
Выбираем прямоточную
систему технического водоснабжения, тогда расход теплоты паротурбинной
установкой
,
где
-
расход теплоты на выработку электроэнергии, кВт;
- расход теплоты на
производственный отбор, кВт;
- расход теплоты на
регенеративный подогрев питательной воды, кВт;
- расход теплоты в
конденсаторе (входит в статью потерь
).
Расход теплоты на
выработку электроэнергии
где
кДж/кг.
Расход теплоты на
выработку электроэнергии составляет от теплоты, выработанной котлоагрегатом
.
Расход теплоты
потребляемой из производственного отбора
,
где
кДж/кг.
Расход теплоты
потребляемой из производственного отбора составляет от теплоты, выработанной
котлоагрегатом
.
Расход теплоты на
регенеративный подогрев питательной воды
что составляет
от
теплоты, выработанной котлоагрегатом.
Полезно использованная
теплота
,
что составляет
от
теплоты выработанной котлоагрегатом.
При определении потерь
тепловой энергии ПТУ не учитывались расходы теплоты на собственные нужды
котлоагрегатов и турбин ПТУ и потери теплоты в турбинах, кроме того, теплота
отработавшего пара из конденсатора полностью отводится в окружающую среду. При
расчете параметров пара, питательной воды, конденсата.
В соответствии с этим
потери тепловой энергии составили
,
что составляет
от
теплоты, выработанной котлоагрегатом.
Потери тепловой энергии
в конденсаторе
что составляет
от
суммарных потерьтепловой энергии или
от теплоты,
выработанной котлоагрегатом.
Выводы
паротурбинный
термодинамический турбина котел
В курсовой работе была выбрана
турбина П-6-3,43/0,49. Выбор турбины осуществляется, исходя из заданных
параметров: типа турбины П; электрической мощности ПТУ N = 12 МВт; температуры
свежего пара to = 435ºС и давления Pо = 3,43 МПа и общего
расхода пара на турбину Dо = 60 т/ч.
Исходя из расхода свежего пара на
турбину Do = 60 т/ч, а также его параметров (to = 435ºС, Pо = 3,43 МПа), принята блочная схема ПТУ. В составе ПТУ два
котлоагрегата типа Е-75-3,9 (с естественной циркуляцией и перегревом пара) и
два турбоагрегата П-6-3,43/0,49 с возможностью дальнейшего увеличения мощности
установки.
Результаты расчетов технологических
характеристик ПТУ:
|
      
|
|
|
|
|
|
|
|
|
68,28
|
105,12
|
55,944
|
4,66
|
17,532
|
9,324
|
126190,656
|
0,65
|
Термический КПД цикла Ренкина ПТУ
составил 68,28%. Увеличить КПД можно, снизив значение энтальпии отработавшего
пара и увеличив значение энтальпии питательной воды (обеспечить качественный
регенеративный подогрев). Коэффициент использования топлива является показателем
эффективности работы ПТУ, возрастает с увеличением производственной нагрузки.
Принятая к расчету ПТУ имеет перспективу улучшения экономических показателей.
При определении потерь тепловой
энергии ПТУ не учитывались расходы теплоты на собственные нужды котлоагрегатов
и турбин, потери теплоты в турбинах, кроме того, теплота отработавшего в
турбинах пара из конденсатора полностью отводится в окружающую среду. При
расчете теплового баланса имеют место так же погрешности в расчетах параметров
пара, питательной воды, конденсата.
В соответствии с этим потери
тепловой энергии составили Qпот = 20,58% от теплоты,
выработанной котлоагрегатом.
Список использованных
источников
1. Картавская В.М.,
Коваль Т.В. Анализ теплотехнической эффективности оборудования: учеб. пособие.
- Иркутск: Изд-во ИрГТУ, 2008. - 160 с.
. Справочное пособие
теплоэнергетика электрических станций/под ред. А.М. Леонкова. - Мн.: Беларусь,
1974. - 368 с.
. Сорокина Л.А. Топливо
и основы теории горения: учеб. пособие. - Иркутск: Изд-во ИрГТУ, 2004. - 78 с.
. Липов Ю.М., Самойлов
Ю.Ф., Виленский Т.В. Компоновка и тепловой расчет парового котла. - М.:
Энергоатомиздат, 1998 г. - 208 с.
. Кудряшов А.Н. Тепловой
расчет паровой турбины: учеб. пособие. - Иркутск: Изд-во ИрГТУ, 2004. - 87 с.
. Александров А.А.
Таблицы теплофизических свойств воды и водяного пара. - М.: Изд-во МЭИ, 1999. -
168 с.
. Картавская В.М.,
Коваль Т.В. Анализ теплотехнической эффективности оборудования: учеб. пособие.
- Иркутск: Изд-во ИрГТУ, 2008. - 160 с.