Расчёт параметров электрической цепи постоянного и переменного тока

  • Вид работы:
    Курсовая работа (т)
  • Предмет:
    Физика
  • Язык:
    Русский
    ,
    Формат файла:
    MS Word
    376,88 Кб
  • Опубликовано:
    2015-05-19
Вы можете узнать стоимость помощи в написании студенческой работы.
Помощь в написании работы, которую точно примут!

Расчёт параметров электрической цепи постоянного и переменного тока

Содержание

Введение

. Расчёт параметров цепи постоянного тока

.1 Расчёт параметров цепи постоянного тока методом уравнений Кирхгофа

.2 Расчёт параметров цепи постоянного тока методом контурных токов

.3 Расчёт параметров цепи постоянного тока методом узловых напряжений

.4 Расчёт баланса мощностей

.5 Построение потенциальной диаграммы

.6 Сравнение результатов вычислений

. Расчёт параметров цепи переменного тока методом комплексных амплитуд

Выводы о проделанной работе

Приложение А

Приложение Б

Список использованных источников

Введение

Радиоэлектроника объединяет две отрасли науки и техники - радиотехнику и электронику.

Радиотехника занимается вопросами преобразования постоянного тока и переменного тока промышленной частоты (50 Гц) в переменный ток высокой частоты (сотни тысяч, миллионы и десятки миллионов герц), т. е. генерированием электромагнитных колебаний, излучением их в виде электромагнитных волн, их приемом, обратным преобразованием электромагнитных колебаний в электрический ток низкой частоты, в электрические сигналы. Как отрасль науки, радиотехника разрабатывает проблемы генерирования, излучения (приема) электромагнитных колебаний с целью передачи (приема) информации.

Электроника занимается разработкой и применением электровакуумных и полупроводниковых приборов - основных элементов современной радиоаппаратуры.

Радиоэлектроника позволяет человеку проникнуть в микромир и космос, осуществить радио- и телепередачи, управлять ракетами и космическими кораблями на огромных расстояниях, молниеносно решать сложнейшие математические задачи и т.д.

Радиоэлектроника является основой для изучения схемотехники, радиопередающих устройств, радиоавтоматики, систем связи и многих других дисциплин.

. Расчёт параметров цепи постоянного тока

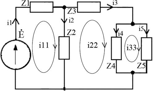
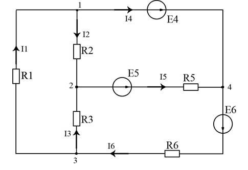
Обобщенная схема цепи постоянного тока изображена на рисунке 1.1

Рисунок 1.1 - Обобщенная схема цепи постоянного тока

Преобразованная согласно варианту схема изображена на рисунке 1.2

Рисунок 1.2 - Схема цепи постоянного тока согласно варианту

Значения сопротивлений и источников напряжения согласно варианту указаны ниже:

R1=2 Ом; R2=3 Ом; R3=6 Ом; R4=7 Ом; R5=4 Ом; R6=5 Ом.

E1, E2, E3, E4 =0; E5=10 В; E6=20В.

I4=3 А.

В задании присутствует источник тока I4. Для расчета схемы данный источник тока необходимо преобразовать в источник напряжения. Для этого необходимо найти произведение тока на сопротивление, параллельное источнику. В полученном источнике напряжение будет направлено так же, как и исходный источник тока. Расчёт источника напряжения для данной схемы:

4=I4*R4;

4=3*7=21 B.

.1 Расчёт параметров цепи постоянного тока методом уравнений Кирхгофа

Выбор направления токов в ветвях и составление уравнений по первому закону Кирхгофа для независимых узлов 1,2,3, которые указаны на схеме (Рисунок 1.1).

 

В схеме присутствуют два независимых контура - 1,2,3. На рисунке 1.3 указаны направления их обхода. Для данных контуров составляются уравнения по второму закону Кирхгофа.

 

Обе системы уравнений приводятся к одной и вычисляются значения токов.

 

Значения сопротивлений и ЭДС подставляются в данную систему:

 

В ходе решения данной системы были получены следующие значения токов:

I1 = 5,31 А;

I2 = -2,01А;

I3 = 0,77 А;

I4 = 7,32 А;

I5 = -1,24 А;

I6 = 6,08 А.

Отрицательные значения второго и пятого тока свидетельствуют о том, что реальные направления токов в цепях данной схемы противоположны выбранным.

.2 Расчёт параметров цепи постоянного тока методом контурных токов

Данный метод предусматривает выбор направления тока в каждой ветви данной схемы. Далее определяются контурные токи. Они равны токам на внешнем участке контура и имеют положительный или отрицательный знак, в зависимости от совпадения направления обхода контура с направлениями токов в ветвях. На рисунке 1.3 показаны направления обхода контуров данной схемы.

Рисунок 1.3 - Схема цепи постоянного тока с указанием обхода контуров

Контурные токи для данной схемы имеют значения:

1=I1;

Ik2=I4;

Ik3=I6.

Далее необходимо определить контурные ЭДС. Они составляют алгебраическую сумму всех ЭДС, входящих в контур и имеют следующие значения:

=0;=E4-E5. Ek2=11В;=E5+E6. Ek3=30В.

Следующий шаг- определение собственного сопротивления контуров (ССК). ССК составляет арифметическая сумма всех сопротивлений, входящих в контур:

11=R1+R2+R3. R11=11 Ом;

R22=R2+R5. R22=7 Ом;

R33=R3+R5+R6. R33=15 Ом.

Далее определяется взаимное сопротивление контуров. Оно имеет положительный знак,

12=R21=-R2. R12=R21=-3 Ом;

R13=R31=-R3. R13=R31=-6 Ом;

R23=R32=-R5. R23=R32=-4 Ом.

Система уравнений в общем виде имеет вид:


Для данной схемы система уравнений имеет вид:

 

В ходе решения данной системы были получены следующие значения контурных токов:

1=5,31 А;

Ik2=7,32 А;

Ik3=6,07 А.

Следовательно:

1 = 5,31 А;

I4 = 7,32 А;

I6 = 6,07 А.

, I3, I5 рассчитываются по первому закону Кирхгофа в узлах. Для первого узла:

=I1-I4.

=5,31-7,32= -2,01 A.

Для третьего узла:

=I6-I1;

=6,07-5,31=0,76 A.

Для четвертого узла:

=I6-I4;=6,07-7,32=-1,25 A.

Значения расчитанных токов по методу контурных токов совпадают со значениями, расчитанными по методу уравнений Кирхгофа.

.3      Расчёт параметров цепи постоянного тока методом узловых напряжений

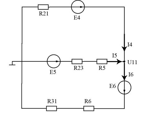
Для выполнения расчетов по методу узловых напряжений необходимо преобразовать соединение сопротивлений R1, R2, R3 в эквивалентное соединение сопротивлений «звездой». Для данной схемы сопротивления преобразованных ветвей имеют следующие значения:

 

 

Схема, полученная после преобразования, приведена на рисунке 1.4

Рисунок 1.4 - Преобразованние соединения сопротивлений «звездой»

В полученной схеме имеются только два узла, поэтому для нее можно составить только одно уравнение по методу узловых напряжений:

цепь постоянный переменный ток

G11*U11=J11,

где G11 - узловая проводимость, U11 - узловое напряжение, J11 - узловой ток источников.

Узловая проводимость определяется как сумма проводимостей всех ветвей, входящих в расчетный узел:

= ;

= 1,85 + 0,17 + 0,16 = 2,18 См.

Узловой ток определяется по формуле:

= E4/R21 + E5/(R23+R5) + E6/(R6+R31);

= 38,8 + 1,77 - 3,28 = 37,29 А.

Узловое напряжение определяется как узловой ток разделенный на узловую проводимость:

= J11/G11;

= 37,29/2,18 = 17,1 В.

Токи в ветвях определяются с использованием узлового напряжения:

= (E4-U11)/R21;

= (21-17,1)/0,74 = 7,22 А;

= (E5-U11)/(R23+R2);

= (10-17,1)/(1,64+4) = -1,25 А;

= (E6+U11)/(R31+R6);

= (20+17,1)/(1,09+5) = 6,09 А;определяется из уравнения, составленного по второму закону Кирхгофа для второго контура исходной схемы (рисунок 1.3). Данное уравнение имеет вид:

-E5 = -I2R2-I5R5 ;

= -4*(-1,25) - 3I2;

I2=6;= -2 A.

Токи I1 и I3 определяеются по первому закону Кирхгофа для 1 и 2 узла схемы соответственно:

=I4+I2;

=7,22-2 = 5,22 А.=I5-I2;=-1,22+2= 0,78 А.

Сравнение результатов расчетов токов методом узловых напряжений и контурных токов показало их совпадение, что подтверждает корректность проведенных расчетов.

.4      Расчёт баланса мощностей

Расчёт баланса мощностей позволяет определить общую энергию, вырабатываемую источниками. Она должна быть равна мощности, рассеиваемой на нагрузке. Допускаются незначительные отклонения в силу погрешности в вычислениях.

Мощность на источнике определяется по формуле:

.

Расчёт мощностей источников для данной схемы:

ист4 = I4*E4;

ист4=7,32*21=153,6 Вт;

ист5 = I5*E5;ист5=-1,25*10=-12,5 Вт;

ист6 = I6*E6;

ист6=6,07*20=121,46 Вт.

Мощность, рассеиваемая на сопротивлении, определяется по формуле:

.

Расчёт мощности, рассеиваемой на сопротивлении, для данной схемы:

R1 = I12*R1;

R1 = 5,312*2=56,4 Вт;

R2 = I22*R2;

R2 = -2,012*3=12,12 Вт;

R3 = 0,762*6=3,47 Вт;

R5 = I52*R5;

R5 = -1,252*4=6,25 Вт;

R6 = I62*R6;

R6 = 6,072*5=184,22 Вт;

Суммарная мощность источников:

ист= Pист4+ Pист5+ Pист6;

ист=153,6-12,5+121,46=262,56 Вт.

Суммарная мощность, рассеиваемая на сопротивлении схемы:

R = PR1+ PR2+ PR3+ PR5+ PR6;

R =56,4+12,12+3,47+6,25+184,22= 262,46 Вт.

Из расчетов видно, что мощность источников равна мощности, рассеиваемой на сопротивлении. Следовательно, расчеты проведены корректно.

.5      Построение потенциальной диаграммы

Построение потенциальной диаграммы предусматривает выделение внешнего контура исходной схемы, обозначение промежуточных точек a,b,c,d (рисунок 1.5).

Рисунок 1.5 - Внешний контур схемы

Потенциал точки принимается равным нулю φa = 0. Потенциалы остальных точек с учетом направления обхода схемы по часовой стрелке увеличиваются, если участок содержит в себе ЭДС и уменьшаются, если участок в содержит в себе сопротивление.

Расчет потенциалов точек для данной схемы:

φb = φa + E4 = 21 В;

φc = φb + E6 = 41 В;

φd = φc - I6R6 = 10,635 В;

φa = φd - I1R1 = 10,635 - 10,641 ≈ 0 В.

Конечный потенциал в точке а равный нулю показывает, что расчеты проведены корректно и ошибок в вычислениях нет.

При построении потенциальной диаграммы необходимо учитывать, что источник напряжения повышает потенциал последующей точки, а сопротивление- понижает потенциал. Потенциальная диаграмма для данной схемы изображена на рисунке 1.6

Рисунок 1.6 - Потенциальная диаграмма цепи постоянного тока

.6      Сравнение результатов вычислений

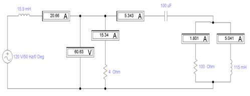
В результате вычислений по методу уравнений Кирхгофа, методу контурных токов, методу узловых напряжений и моделировании схемы в программе Proteus были получены сходные значения токов в ветвях данной цепи постоянного тока. Сравнение данных значений представлено в таблице 1.1. Моделирование схемы в программе Electronics Workbench представлено в приложении А.

Таблица 1.1 - Сравнение результатв вычислений

Метод расчета

I1, А

I2, А

I3, A

I4, A

I5, A

I6, A

Уравнений Кирхгофа

5,31

-2,01

0,77

7,32

-1,24

6,08

Контурных токов

5,31

-2,01

0,76

7,32

-1,25

6,07

Узловых напряжений

5,22

-2

0,78

7,22

-1,25

6,09

Моделирование в программе Electronics Workbench

5,3

-2

0,765

7,31

-1,24

6,07


. Расчёт параметров цепи переменного тока методом комплексных амплитуд

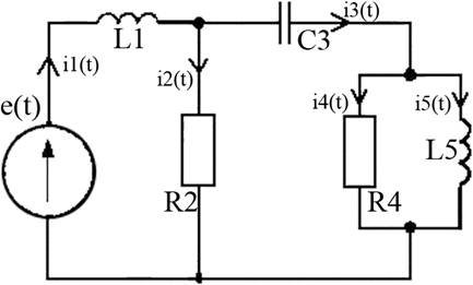
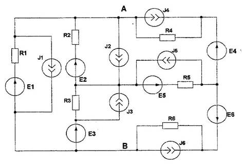
Схема цепи переменного тока изображена на рисунке 2.1

Рисунок 2.1 - Схема цепи переменного тока согласно варианту

Элементы цепи имеют следующие параметры:

E = 120 В; L1 = 15,9 мГн; R2 = 4 Ом; C3 = 100 мкФ;R4 = 100 Ом;

Для данной схемы необходимо определить: токи во всех ветвях цепи; напряжение на сопротивлении R2; активную, реактивную и полную мощности, потребляемые цепью; построить векторную диаграмму токов и векторную диаграмму напряжений.

Для расчета данной схемы по методу комплексных амплитуд необходимо определить комплексные сопротивления ветвей схемы. Комплексное индуктивное сопротивление определяется по формуле Zl = iωL; комплексное емкостное - Zс = -i/(ωC). Расчет ω производится по формуле ω=2πf. Для данной схемы ω составляет 6,28*50 = 314 Гц. Расчет комплексных сопротивлений для данной схемы:

1 = Zl1 = iωL1;

1 = i*314*15.9*10-3 ≈ 5i Ом;

= R2 = 4 Ом;= Zс3 = -i/(ωC3);

Z3 = -i/(314*100*10-6) ≈ -32i Ом;= R4 = 100 Ом;= Zl5 = iωL5;

Z5 = i*314*115*10-3 ≈ 36i Ом.

Далее необходимо заменить сопротивления, индуктивности и емкости схемы на соответствующие комплексные сопротивления. Схема цепи с комплексными сопротивлениями представлена на рисунке 2.2

Рисунок 2.2 - Схемы цепи с комплексными сопротивлениями

Решение задачи производится методом контурных токов. Этот метод требует определения контурных токов, контурных ЭДС, собственных и взаимных сопротивлений контуров. Контура и их обходы показаны на рисунке 2.2. Контурные токи имеют следующие значения:

11 = i1;

i22 = i3;

i33 = i5;

Контурные ЭДС определяются, как сумма всех ЭДС, входящих в контур и имеют следующие значения:

11 = E = 120 В;

E22 = 0 В;

E33 = 0 В.

Собственные сопротивления контуров определяются, как сумма всех сопротивлений, входящих в контур и имеют следующие значения:

= Z1 + Z2;= (4+5i) Ом;= Z2 + Z3 + Z4;= (104-32i) Ом;= Z4 + Z5;= (100+36i) Ом.

Взаимными сопротивлениями контуров являются сопротивления, относящиеся к двум контурам. Их значения отрицательны, если направления обходов контуров противоположны на данном сопротивлении и положительны, если направления обхода контуров совпадают. Взаимные сопротивления контуров для данной схемы имеют следующие значения:

12 = Z21 = -Z2;

Z12 = Z21 = -4 Ом;

Z13 = Z31 = 0 Ом;

Z23 = Z32 = -Z4;

Z23 = Z32 = -100 Ом.

Система уравнений контурных токов в общем виде:

 

После подстановки всех известных величин данная система имеет вид:

 

В ходе решения данной системы получены следующие значения контурных токов:

= i1 = 20,66*e-i59;= i3 = 5,343*e-i59;= i5 = 5*e-i78.

и i4 определяются из урвнений, составленных по первому закону Кирхгофа:

= i2 + i3;= i1 - i3;= 20,66*e-i59 - 5,343*e-i59 = 15,31*e-i59.= i4 + i5;= i3 - i5;=(2,768-4,57i)-(0,994-4,928i)=1,8*ei11

Определение активной, реактивной и полной мощности цепи предусматривает нахождение комплексной мощности цепи. Она определяется по формуле:

=E*i1;=120*20,66*e-i59=2479*e-i59 ВА.

Полная мощность определяется как модуль комплексной мощности:

=|S|=2479 ВА.

Для определения активной и реактивной мощности необходимо представить полную мощность в алгебраической форме:

=P+iQ;

=(1277+2125i);

Следовательно, P=1277 Вт; Q=2125 Вар.

Ваттметр, включенный в цепь последовательно источнику, покажет активную мощность 1277 Вт.

Для построения векторной диаграммы токов и напряжений необходимо расчитать напряжения на каждом участке схемы. Напряжение определяется как произведение комплексного сопротивления участка на ток, протекающий по этому участку цепи. Расчет напряжений для каждого участка:

= i1*Z1 = 103*ei30;= i2*Z2 = 60*ei-59;= i3*Z3 = 171*ei-149;= i4*Z4 = 180*ei11;= i5*Z5 = 181*ei12.

Таким образом вольтметр, ключенный в цепь параллельно R2 будет показывать 60 В.

Векторная диаграмма токов и напряжений представлена на рисунке 2.3

Масштаб напряжений: 1см = 22,5 В.

Масштаб токов: 1см = 2,25 А.

Согласно диаграмме можно сделать вывод, что ток i1 равен векторной сумме токов i2 и i3; ток i3 равен веторной сумме токов i4 и i5, что подтверждает правильность проведенных расчетов. Так же видно, что угол между i3 и U3 равен 90 градусам. Это так же подтверждает правильность расчетов, так как на емкости С3 ток по фазе опережает напряжение на 90 градусов. Между i1,i5 и U1,U5 соответственно, так же углы в 90 градусов. Это свидетельствует о том, что на индуктивности L1 и L5 напряжение опережает ток по фазе на 90 градусов. На сопротивлениях R2 и R4 ток и напряжение протекают с одинаковой фазой, что доказывает векторная диаграмма.

Рисунок 2.3 - векторная диаграмма напряжений и токов

Моделирование данной схемы в программе Electronics Workbench представлено в приложении Б.

В таблице 2.1 представлено сравнение данных, полученных при вычислении параметров данной схемы и при моделировании ее в программе Electronics Workbench.

Таблица 2.1 - Сравнение результатв вычислений

Метод расчета

i1, А

i2, А

i3, A

i4, A

i5, A

U2, В

Метод комплексных амплитуд

20,66

15,31

5,343

1,8

5

60

Моделирование в программе Electronics Workbench

15,34

5,343

1,8

5,04

60,63



Вывод о проделанной работе

В ходе работы вычислены электрические параметры цепей постоянного и переменного синусоидального тока.

Параметры цепи постоянного тока рассчитаны тремя методами: методом уравнений Кирхгофа, методом контурных токов и методом узловых напряжений. Так же цепь была смоделирована в программе Electronics Workbench и сняты значения токов в каждой из ветвей. В результате расчетов полученные значения токов в ходе решения каждым из методов и моделирования в программе Electronics Workbench, равны. Так же для цепи постоянного тока рассчитан баланс мощности и простроена потенциальная диаграмма.

Параметры цепи переменного тока рассчитаны методом комплексных амплитуд с использованием метода контурных токов. Для данной схемы получены комплексные значения токов и напряжений, представленные в показательной форме. Рассчитана мощность на источнике, определены показания ваттметра и вольтметра. Построена векторная диаграмма токов и напряжений, показывающая правильность расчета. Схема смоделирована в программе Electronics Workbench с последующим сравнением полученных значений токов с рассчитанными значениями. Сравнение показало их полное соответствие.

Список использованных источников

1       #"800159.files/image023.jpg">

Рисунок 1 - Моделирование схемы в программе Electronics Workbench

Приложение Б

Моделирование цепи переменного тока в программе Electronics Workbench представлено на рисунке 1

Рисунок 1 - Моделирование схемы в программе Electronics Workbench

Похожие работы на - Расчёт параметров электрической цепи постоянного и переменного тока

 

Не нашли материал для своей работы?
Поможем написать уникальную работу
Без плагиата!
Без нейросетей!