Система контроля уровня выброса вредных веществ (оксида углерода) на НПС

  • Вид работы:
    Курсовая работа (т)
  • Предмет:
    Другое
  • Язык:
    Русский
    ,
    Формат файла:
    MS Word
    731,56 Кб
  • Опубликовано:
    2015-01-29
Вы можете узнать стоимость помощи в написании студенческой работы.
Помощь в написании работы, которую точно примут!

Система контроля уровня выброса вредных веществ (оксида углерода) на НПС

Министерство образования и науки РФ

Федеральное государственное бюджетное образовательное учреждение высшего профессионального образования

Самарский государственный технический университет

Кафедра «Автоматизированные станочные и инструментальные системы»





Курсовой проект

по дисциплине «Метрологическое обеспечение производства»

на тему

Система контроля уровня выброса вредных веществ (оксида углерода) на НПС












СОДЕРЖАНИЕ

1. Анализ объекта коНТроля

1.1 Устройства контроля уровня загазованности

1.2    Описание и назначение системы. Конструкция сигнализатора

1.3 Клапан запорный газовый КЗГЭМ-У

. Анализ процесса контроля уровня загазованности

2.1 Сбор и группировка причин несоответствий по процессу

.2 Метод парных сравнений

.3 Диаграмма Парето

. Разработка мероприятий по устранению несоответствий

.1 Мероприятия по устранению несоответствий

. Разработка системы измерения и контроля параметров

.1 Назначение системы СКАПО

.2 Обоснование выбора нового элемента для новой газоаналитической системы СКАПО

.3 Термокаталитические датчики

.4 Термокондуктометрические датчики

.5 Электрохимические датчики

.6 Пламенно-ионизационные датчики

.7 Оптические инфракрасные датчики

.8 Назначение оптического инфракрасного газоанализатора для новой газоаналитической системы. Основные технические данные и характеристики газоанализатора

.9 Устройство и работа газоанализатора

Заключение

Список литературы

1. Анализ объекта контроля

.1 Устройства контроля уровня загазованности

Эффективная и безаварийная эксплуатация технологически опасных объектов предприятий нефтегазового комплекса, а так же в предприятиях теплоэнергетического комплекса, возможна только при наличии технических средств контроля параметров, сопутствующих технологическому процессу. Это позволяет однозначно контролировать технологический процесс, предотвращать и локализовать возможные аварийные ситуации.

При работе котлов и других тепловых устройств, использующих газообразное, жидкое и твердое топливо в воздухе производственных помещений может возникнуть избыточная концентрация оксида углерода СО и метана СН4, способная привести к отравлениям персонала или угрозе возникновения взрывоопасной ситуации.

Таблица 1

Физико-химические свойства паров и газов

Наимен. вещества

Молекулярный вес

Плотность, кг/м

Плотность по воздуху

Пределы воспламенения

ПДК, мг/м

Класс опасности





по объёму, %

по весу, мг/м







нижний

верхний

нижний

верхний



Метан

16,04

0,72

0,55

5,0

15,7

33000

10000

300

4

Этан

30,7

1,36

1,05

2,9

15,0

36000

185000

300

4

Пропан

44,00

2,02

1,56

2,1

9,5

33000

170000

300

4

Бутан

58,12

2,67

2,00

1,8

9,1

43000

220000

300

4

Пентан

72,15

626,17

2,50

1,4

7,8

4100

23000

300

4

Этилен

28,5

1,26

0,97

3,0

32,0

34000

370000

-

-

Этиловый спирт

46,07

789,30

1,60

3,3

19,0

68400

361000

2000

4

Аммиак

17,03

0,77

0,60

16,0

28,0

110000

200000

20

4

Серо-водород

34,08

1,54

1,19

4,3

46,0

60000

640000

10

2


Для этих целей многими фирмами разработано проблемно-ориентированное газоаналитическое оборудование.

Системы автономного контроля загазованности (САКЗ) используются для контроля содержания опасных газов в воздухе и оповещения об их высоких концентрациях, и служат для управления средствами защиты и оповещения.

Они применяются как в промышленном, так и гражданском строительстве на тех объектах, где установлена газопотребляющая или газоперерабатывающая аппаратура. Применение САКЗ позволяет повысить безопасность использования газового оборудования и является необходимым, согласно нормам, предписанными Ростехнадзором.

Система контроля загазованности состоит из сигнализатора (газоанализатора), блока сигнализации и управления, и исполнительных механизмов (например, вентиляция или запорные клапаны). Газоанализаторы (сигнализаторы) загазованности осуществляют проверку уровня содержания газов в воздухе, они принимают и выдают сигналы, необходимые для работы оборудования. Далее эти сигналы передаются в блоки управления, которые создают импульс для исполнительных механизмов.

По способу управления контролируемым объектом выделяют локальные и удаленные системы. Удаленные системы контроля загазованности бывают с одним либо двумя порогами срабатывания. В первом случае при возникновении аварийной ситуации срабатывает сигнализация, запускается исполнительный механизм и сразу перекрывается клапан подачи газа. В системах с двумя порогами срабатывания, при достижении первого порога загазованности включается вентиляция, а при достижении второго порога, если концентрация опасных газов в атмосфере все равно остается высокой, перекрывается клапан подачи газа и срабатывает сигнализация.

Большим спросом пользуются системы автоматического контроля загазованности (САКЗ), включающие в себя диспетчерский пульт для удаленного контроля загазованности. В данном случае при срабатывании датчика, сигнализирующего о превышении контролируемыми параметрами допустимых значений, срабатывает световая и/или звуковая сигнализация и дублируется на диспетчерском пульте.

По своим возможностям газоанализаторы подразделяются на:

  однокомпонентные;

Однокомпонентные газоанализаторы предназначены для измерения в воздухе рабочей зоны концентрации определенного газа, например, газоанализатор хлора, газоанализатор оксида углерода, газоанализатор диоксида азота, газоанализатор сероводорода, газоанализатор диоксида серы, газоанализатор водорода, газоанализатор кислорода. Обычно однокомпонентные газоанализаторы являются портативными приборами

  многокомпонентные. [2]

Многокомпонентные газоанализаторы могут быть сконструированы для анализа сразу нескольких компонентов. Причем анализ может производиться как одновременно по всем компонентам, так и поочередно, в зависимости от конструктивных особенностей конкретного прибора и считывающего сенсора

По количеству каналов измерения бывают:

  одноканальные;

Одноканальный газоанализатор имеет один датчик или одну точку отбора пробы. Одноканальные газоанализаторы позволяют воспроизводимо и надежно измерять концентрацию одного конкретного газа. Это могут быть компактные приборы, удобные для кратковременных мероприятий, типа операций по отключению оборудования, и для персонального контроля на рабочих местах, так как они обеспечивают надежный мониторинг окружающего воздуха и предупреждают о вредных концентрациях того или иного газа.

  многоканальные.

Современные модульные газоаналитические системы позволяют наращивать количество каналов измерения практически до бесконечности. Измеряемые компоненты для разных каналов могут быть как одинаковыми, так и различными, в произвольном наборе. Для газоанализаторов с датчиком проточного типа (термокондуктометрических, термомагнитных, оптико-абсорбционных) задача многоточечного контроля решается при помощи специальных вспомогательных устройств - газовых распределителей, которые обеспечивают поочередную подачу пробы к датчику из нескольких точек отбора.

По принципу действия автономные газоанализаторы могут быть разделены на 3 группы:

1. Приборы, основанные на физических методах анализа, включающих вспомогательные химические реакции. При помощи таких газоанализаторов, называемых объёмно-манометрическими или химическими, определяют изменение объёма или давления газовой смеси в результате химических реакций её отдельных компонентов.

2. Приборы, основанные на физических методах анализа, включающих вспомогательные физико-химические процессы (термохимические, электрохимические, фотоколориметрические, хроматографические и др.). Термохимические, основанные на измерении теплового эффекта реакции каталитического окисления (горения) газа, применяют главным образом для определения концентраций горючих газов (например, опасных концентраций окиси углерода в воздухе). Электрохимические позволяют определять концентрацию газа в смеси по значению электрической проводимости раствора, поглотившего этот газ. Фотоколориметрические, основанные на изменении цвета определённых веществ при их реакции с анализируемым компонентом газовой смеси, применяют главным образом для измерения микроконцентраций токсичных примесей в газовых смесях - сероводорода, окислов азота и др. Хроматографические наиболее широко используют для анализа смесей газообразных углеводородов. [1]

3. Приборы, основанные на чисто физических методах анализа (термокондуктометрические, денсиметрические, магнитные, оптические и др.). Термокондуктометрические, основанные на измерении теплопроводности газов, позволяют анализировать двухкомпонентные смеси (или многокомпонентные при условии изменения концентрации только одного компонента). При помощи денсиметрических газоанализаторов, основанных на измерении плотности газовой смеси, определяют главным образом содержание углекислого газа, плотность которого в 1,5 раза превышает плотность чистого воздуха. Магнитные газоанализаторы применяют главным образом для определения концентрации кислорода, обладающего большой магнитной восприимчивостью. Оптические газоанализаторы основаны на измерении оптической плотности, спектров поглощения или спектров испускания газовой смеси. При помощи ультрафиолетовых газоанализаторов определяют содержание в газовых смесях галогенов, паров ртути, некоторых органических соединений.

На данный момент наиболее распространены приборы из двух последних групп, а именно электрохимические и оптические газоанализаторы. Такие приборы способны обеспечить контроль концентрации газов в режиме реального времени. Все приборы газового анализа также могут быть классифицированы:

·  по функциональным возможностям (индикаторы, течеискатели, сигнализаторы, газоанализаторы);

·              по конструктивному исполнению (стационарные, переносные, портативные);

·              по количеству измеряемых компонентов (однокомпонентные и многокомпонентные);

·              по количеству каналов измерения (одноканальные и многоканальные);

·              по назначению (для обеспечения безопасности работ, для контроля технологических процессов, для контроля промышленных выбросов, для контроля выхлопных газов автомобилей, для экологического контроля).

Газоанализаторы, сигнализаторы газа и системы обеспечения безопасности, которые применяются для измерения предельной допустимой концентрации рабочей зоны, контроля содержания концентрации газа в технологических процессах и в помещениях, для контроля технологических газовых сред и сигнализируют о возникшей опасности. Широко применяются на предприятиях большинства отраслей промышленности газоанализаторы для контроля промышленных выбросов;

Используются для мониторинга газовых выбросов промышленных предприятий и тепловых станций, контроля выбросов загрязняющих веществ из труб заводов и контроля выбросов загрязняющих веществ из выхлопных труб автомобилей. Рост требований к уменьшению промышленных выбросов в атмосферный воздух в последние годы стал причиной появления новых моделей газоанализаторов, обладающих более высокими метрологическими характеристиками, особенно в части измерения низких концентраций загрязняющих веществ в выбросах.

  газоанализаторы для контроля экологии;

Приборы для экологического контроля атмосферы и проведения экологической экспертизы. Для постоянного автоматического экологического контроля теплоэнергетических установок широко используются некоторые модели газоанализаторов.

Также газоанализаторы можно классифицировать по методу забора пробы. Различают диффузионные газоанализаторы и устройства, в которых забор проб производится при помощи небольшого насоса вручную.

В газоанализаторах газа могут использоваться оптические, термохимические и электрохимические датчики, так же являющиеся способом классификации прибора. Последняя из возможных классификаций газоанализаторов - по режиму работы, они могут быть с периодическим или постоянным режимом.

Для контроля содержания опасных газов на различных объектах устанавливается датчик контроля загазованности и соответствующее оборудование.

Существует несколько основных типов этих приборов. Вполне очевидно, что потенциальным заказчикам фирмы, а также потребителям, уже установившим стационарные газосигнализаторы и датчики контроля загазованности, стоит подробнее разобраться в этом вопросе. Это позволит предотвратить возникновение определенных проблем при эксплуатации промышленного оборудования, использующего горючие и взрывоопасные газы.

.2 Описание и назначение системы

Система автоматического контроля загазованности САКЗ-МК-3 предназначена для:

непрерывного автоматического контроля атмосферы помещений потребителей газа и оповещения об опасных концентрациях природного газа (СН4) и оксида углерода (СО);

контроля срабатывания датчиков аварийных параметров котельной;

контроля срабатывания датчиков аварий технологического оборудования;

контроля срабатывания датчиков пожарной и охранной сигнализации.

Система служит для оповещения персонала световыми и звуковым сигналами при возникновении опасных концентраций СН4 и СО, срабатывании датчиков и управления запорным клапаном газоснабжения и внешним исполнительным устройством (например, вентиляцией).

Состояние системы запоминается и отображается на блоке сигнализации и управления и выносном диспетчерском пульте.

Система САКЗ-МК-3 состоит из:

сигнализатор загазованности природным газом типа СЗ-1-2Г двухпороговый (или СЗ-1-1Г - однопороговый);

сигнализатор загазованности оксидом углерода типа СЗ-2-2В двухпороговый;

- блок сигнализации и управления БСУ-К;

диспетчерский пульт ПД;

запорный газовый клапан с электромагнитным управлением;

кабель связи;

кабель пульта;

- кабель клапана.

Количество модулей зависит от числа точек контроля загазованности и поставляется по конкретному заказу. Количество датчиков определяется числом точек замера уровня загазованности.

Принцип действия сигнализаторов СЗ-1 основан на преобразовании уровня концентрации газа в напряжение с помощью полупроводникового термокаталитического датчика. Полученная при измерении концентрации газа величина напряжения сравнивается с заданным при калибровке значением напряжения, которое соответствует пороговому уровню загазованности. Если измеренная концентрации газа превышает пороговый уровень, то производится выработка звуковых, световых и управляющих сигналов в соответствии с логикой работы сигнализаторов.

Конструкция сигнализатора

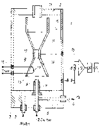
Сигнализатор (см. рисунок 1) состоит из пластмассового корпуса прямоугольной формы, состоящего из передней и задней крышек. На задней крышке имеются кронштейны для крепления корпуса к стене. На передней крышке расположена кнопка КОНТРОЛЬ, индикаторы ПИТАНИЕ, ПОРОГ СН4 10/20% НКПР (ПОРОГ СН4 10% НКПР), ПОРОГ ВНЕШНИЙ, КЛАПАН ЗАКРЫТ, ОБРЫВ КЛАПАНА, отверстия для доступа воздуха к датчику и для звукового излучателя и отверстия для доступа к кнопкам калибровки (расположены сбоку). Сигнализаторы СЗ-1-1(2)ГВ комплектуются внешним датчиком (рисунок 2). Внутри корпуса закреплена печатная плата с расположенными на ней электрорадиоэлементами. На печатной плате расположены клеммные колодки для подключения клапана, шнура питания и внешних устройств.

Рисунок 1 - Внешний вид сигнализатора

Рисунок 2 - Внешний вид датчика загазованности

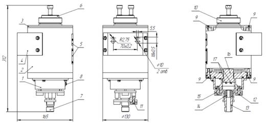
1.3 Клапан запорный газовый КЗГЭМ-У

Основные типоразмеры клапанов КЗГЭМ-У

Рисунок 3 - Внешний вид клапана КЗГЭМ-У

Рисунок 4 - Клапан КЗГЭМ-У. Схема электрическая принципиальная: XS1 - разъем РГ1Н-1-3; Y1 - электромагнит

Назначение изделия:

Клапан запорный газовый с электромагнитным управлением КЗГЭМ-У предназначен для использования в качестве запорного элемента трубопроводных магистралей и газогорелочных устройств с рабочей средой - природный газ по ГОСТ 5542-87, паровая фаза сжиженного углеводородного газа по ГОСТ Р 52087-2003 и воздух.

2. Анализ процесса контроля уровня загазованности

Измерительный процесс представляет собой последовательность измерительных преобразований от восприятия физической величины до формирования и представления ее числового значения в той или иной форм.

Измерительный процесс состоит из следующих этапов, независимо от цели его проведения и конечного результата: подготовки к измерениям, выполнения измерений и обработки результатов измерений. Для обеспечения требуемого их качества каждый этап выполняется в соответствии с определенными правилами. Каждое измерение содержит несколько составных элементов, главными из которых являются: объект измерений, средство измерений, условие измерений.

Качество измерения тем выше, чем ближе результат измерения оказывается к истинному значению.

У всех процессов есть свои потребители выхода процесса, при этом выход должен обладать гарантированными показателями качества.

Измерительный процесс рассматривается как процесс, на входе которого находится измеряемый или контролируемый параметр, а на выходе - результат измерения (количественное значение, число).

Рассмотрим процесс контроля уровня загазованности газоаналитической системы САКЗ-МК-3. Данный процесс обладает характеристиками, которые представлены в таблице 2.

Таблица 2

Характеристика процесса контроля уровня загазованности

Наименование

Описание

Название

процесс контроля уровня загазованности в помещении и на воздухе

Владелец

ОАО МН «Дружба» НПС «Красноселки»

Менеджер

Инженер по промышленной безопасности

Цель процесса

получить информацию об уровне загазованности в местах возможных появлений паров метана.

Место проведения

газоизмерительная станция

Поставщики процесса

газ в воздухе производственных помещениях

Потребитель

процесс транспортировки

.1 Сбор и группировка причин несоответствий по процессу

Результат процесса контроля уровня загазованности зависит от многочисленных факторов, между которыми существуют отношения типа причина - следствие (результат). Диаграмма причин и следствий - средство, позволяющее выразить эти отношения в простой и доступной форме (рисунок 5)

Диаграмма Исикавы - графический способ исследования и определения наиболее существенных причинно-следственных взаимосвязей между факторами и последствиями в исследуемой ситуации или проблеме.

Такая диаграмма позволяет выявить ключевые взаимосвязи между различными факторами и более точно понять исследуемый процесс. Диаграмма способствует определению главных факторов, оказывающих наиболее значительное влияние на развитие рассматриваемой проблемы, а также предупреждению или устранению действия данных факторов.

Схема находит широкое применение при разработке новой продукции, с целью выявления потенциальных факторов, действие которых вызывает общий эффект.

Вид диаграммы при рассмотрении поля исследуемой проблемы действительно напоминает скелет рыбы (глаза обычно движутся слева направо, как при чтении строки текста). Проблема обозначается основной стрелкой. Факторы, которые усугубляют проблему, отражают стрелками, покосившимися к основной вправо, а те, которые нейтрализуют проблему - с наклоном влево. При углублении уровня анализа к стрелкам факторов могут быть добавлены стрелки влияющих на них факторов второго порядка и т.д.

Работа с диаграммой Исикавы проводится в несколько этапов:

·  Выявление и сбор всех факторов и причин, каким-либо образом влияющих на исследуемый результат.

·              Группировка факторов по смысловым и причинно-следственным блокам.

·              Ранжирование этих факторов внутри каждого блока.

·              Анализ полученной картины.

·              «Освобождение» факторов, на которые мы не можем влиять.

·              Игнорирование малозначимых и непринципиальных факторов.

Чтобы более эффективно выявить и добавить возможные причины в состав основных, а также более конкретно детализировать возможные первопричины ответвлений «основной кости» традиционно применяют метод стимулирования генерации творческих идей, известный как «мозговой штурм». Типичным применением такого метода является выполнение рисунка диаграммы на доске руководителем команды, который первым определяет основные проблемы и просит о помощи у группы сотрудников с целью определения основных причин, которые схематично обозначено на основной кости диаграммы, и их детализации. Группа предоставляет предложения пока, в конечном счёте, будет заполнена вся причинно-следственная диаграмма. После завершения обсуждения решают, что является наиболее вероятной корневой причиной проблемы. [4]

Рисунок 5 - Диаграмма Исикава

2.2 Метод парных сравнений

Определение приоритетных несоответствий подразумевает под собой - определение несоответствий, которые будут рассмотрены в первую очередь.

Чтобы расставить приоритеты несоответствий можно воспользоваться методом «парных сравнений».

Парное сравнение - это систематический метод, при котором каждый элемент сравнивается с другими (А с В, В с С и т.д.).

Диаграмма соотношений обеспечивает понимание многообразия переплетений одной системы. Она служит для изображения комплексных взаимосвязей и показывает, какие факторы внутри системы влияют друг на друга и каким образом. Суть этого метода в том, что определенное количество баллов распределяется по установленному количеству элементов.

Проведем парные сравнения для исследуемого процесса (табл. 3), и подсчитаем полученные результаты.

Таблица 3

Парные сравнения



B

C

D

E

F

G

H

K

L

A

Состояние измерительного оборудования

A

A

D

E

A

A

A

K

A

B

Подключение датчика к системе


C

D

E

F

B

B

K

L

C

Правильность соединения контактов



C

E

C

C

C

K

D

D

Состояние программного обеспечения




D

D

D

D

K

L

E

Правильность методики измерения стандартам





E

E

E

K

E

F

Квалификация персонала






F

H

K

L

G

Здоровье персонала







H

K

L

H

Соблюдение сроков поверки








K

L

K

Неточность датчика









K

L

Окружающая среда













Таблица 4

Результаты парных сравнений

Фактор

Количество

Значимость

A

6

3

B

2

5

C

5

4

D

7

2

E

6

3

2

5

G

0

6

H

2

5

K

9

1

L

5

4


Наиболее весомым оказался фактор К - неточность датчика. Объяснить это можно тем, что при недостаточной точности датчика, система может выдать неверный сигнал.

.3 Диаграмма Парето

Диаграмма Парето - это столбчатая диаграмма, на которой интервалы (столбики) упорядочены по нисходящей линии. На такой диаграмме интервалы могут представлять виды дефектов, их локализацию, ошибки и пр. А высота интервалов (высота столбиков) - частоту возникновения дефектов, их процентное соотношение, стоимость, время и пр.

Диаграмма Парето является графическим отображением правила Парето. В менеджменте качества применение этого правила показывает, что значительное число несоответствий и дефектов возникает из-за ограниченного числа причин. Коротко правило Парето формулируется как 80 на 20. Например, если применить это правило по отношению к дефектам, то окажется, что 80 процентов дефектов возникает из-за 20 процентов причин.

Используется диаграмма Парето при выявлении наиболее значимых и существенных факторов, влияющих на возникновение несоответствий или брака. Это дает возможность установить приоритет действиям, необходимым для решения проблемы. Кроме того, диаграмма Парето и правило Парето позволяют отделить важные факторы от малозначимых и несущественных.

Рисунок 6 - Диаграмма Парето

Рисунок 7 - Кумулятивная диаграмма Парето

3. Разработка мероприятий по устранению несоответствий

Цель корректирующих/предупреждающих действий (КД/ПД) состоит в поддержании соответствия объектов качества. КД/ПД являются средством постоянного улучшения деятельности университета, повышения эффективности и результативности процессов СМК, улучшения качества всех видов деятельности, повышения удовлетворенности потребителей и других заинтересованных сторон.

Основными задачами КД/ПД являются:

. выявление несоответствий;

2.      выявление причин несоответствий;

.        разработка и реализация мер по устранению или минимизации причин несоответствий.

Корректирующие действия осуществляются в целях устранения причин обнаруженных несоответствий для предотвращения их повторного возникновения.

Предупреждающие действия осуществляются в целях устранения причин потенциальных несоответствий для предупреждения их появления.

Схема 1. Порядок проведения КП/ПД

Основанием для разработки и реализации КД/ПД являются выявленные существующие или потенциальные несоответствия.

КД/ПД являются составной частью процесса постоянного улучшения, который объединяет также планирование качества, результаты внутренних аудитов, анализ данных для улучшения и анализ со стороны руководства эффективности СМК.

.1 Мероприятия по устранению несоответствий

Таблица 5

Мероприятия по устранению несоответствий

Фактор

Предупреждающие действия

Корректирующие действия

Коррекция

Неточность прибора

техническое обслуживание прибора

ремонт прибора

замена прибора

Состояние ПО и ПК

техническое обслуживание

ремонт оборудования

замена оборудования

Правильность методики

анализ и выбор наиболее подходящих элементов системы

применение других методов контроля

увеличить объем выборки

Соблюдение сроков проверки

а) завести график поверки; б) назначить ответственного

провести поверку прибора

замена прибора


Цели и задачи проектирования

Основная цель дипломного проекта заключается в обеспечении возможности контроля уровня загазованности с высокой степенью точности, что позволит обеспечить безаварийную работу.

Задачей дипломного проекта является замена действующей газоаналитической системы САКЗ-МК-3 с термокаталитического датчиками на систему отвечающей следующим требованиям:

) Высокая стабильность и надежность работы;

2)      Быстродействие;

)        Отказ от процедур ежедневной калибровки;

)        Звуковой, световой сигнал на выходе;

)        Существующими порогами срабатывания;

)        Способностью к установки в взрывоопасной зоне;

)        Система должна отвечать современным требованиям стандартов;

4. Разработка системы измерения и контроля параметров

.1 Назначение системы СКАПО

Многоканальная газоаналитическая система контроля атмосферы промышленных объектов СКАПО предназначена для автоматического непрерывного контроля концентраций токсичных, взрывоопасных газов, кислорода и сигнализации о превышении заданных порогов, а также управления исполнительными устройствами (системы вентиляции, звуковые и световые сигнализации) и других параметров: температуры, скорости потока воздуха, давления, влажности и т.д.

Гибкость и универсальность конфигурации системы СКАПО позволяет экономично и эффективно решать вопросы комплексного контроля в рабочей зоне ДВК взрывоопасных газов (CH4, C3H8, ЕХ, Н2, С2Н2 и др.), ПДК токсичных (CО2, СО, НСL, NО2, SO2, CL2, NH3, H2S) и кислорода (O2)

Система СКАПО предназначена для непрерывного автоматического измерения в воздухе рабочей зоны помещений и открытых пространств концентраций кислорода, вредных веществ, взрывоопасных газов и паров.

Применяется в промышленных предприятиях, а так же на объектах народно-хозяйственного назначения.

Система СКАПО является автоматической стационарной системой непрерывного действия.

Система СКАПО выполняет следующие функции:

выдачу сигналов при достижении предельно допустимых значений до взрывоопасных концентраций горючих газов и паров;

выдачу сигналов при достижении предельно допустимых значений концентраций вредных токсичных веществ;

управление (включено/выключено) исполнительными устройствами, технологическим оборудованием объекта контроля;

оповещение персонала об аварийной ситуации;

хранение информации о состоянии атмосферы объекта, ее обработки и отображения на ПЭВМ.

Система позволяет регистрировать степень загазованности как непосредственно на объектах, так и в операторной на персональной ЭВМ. [6]

Рисунок 8 - Пример газоаналитической системы

Система (рисунок 2.3) состоит из:

. ПЭВМ - без предъявления требований к взрывобезопасности;

2.      Блок связи и управления (БСУ)

.        Датчики-газоанализаторы, датчики сигнализаторы, сигнализаторы, имеющие по ГОСТ Р 51330.0.99 уровень и степень взрывозащиты;

.        Блок расширения и связи;

.        Блок реле БР ИБЯЛ.423142.009 для работы с БРС ИБЯЛ.411111.036-01…-04 без предъявления требований к взрывобезопасности;

.        Блок реле БР ИБЯЛ.423142.004 для работы с БРС ИБЯЛ.411111.036 без предъявления требований к взрывобезопасности;

.        Адаптер интерфейсов АИ ИБЯЛ.426441.006 - без предъявления требований к взрывобезопасности;

.        Коробка разветвительная ИБЯЛ.468349.005 - без предъявления требований к взрывобезопасности;

.        Блок местной сигнализации ИБЯЛ.411531.005, взрывозащищенное исполнение с маркировкой взрывозащиты 1ExibIICТ6Х;

.        Пульт контроля ИБЯЛ.422411.005 взрывозащищенное исполнение с маркировкой взрывозащиты 1ExibIICТ6Х.

Устройство и работа:

Датчики осуществляют непрерывное измерение концентрации измеряемых компонентов в местах их установки. Значение концентрации измеряемых компонентов преобразуется в унифицированный выходной токовый сигнал 4-20 мА.

БМС выдает световую и звуковую сигнализации о достижении концентрацией измеряемого компонента в месте установки датчика фиксированного порога срабатывания, равного уровню ПДК в воздухе рабочей зоны по ГОСТ 12.1.005-88.

Датчики подключены по трехпроводной линии связи к БРС. Токовые сигналы от датчиков поступают на аналоговые токовые входы БРС. БРС осуществляет прием выходного токового сигнала с датчиков, пропорционального концентрации измеряемых компонентов в местах их установки, преобразование сигнала в цифровой код и передачу через адаптер интерфейса АИ на ПЭВМ или через БСУ в систему АСУ ТП предприятия (рисунок 9)

Рисунок 9 - Функциональная схема газоаналитической системы СКАПО

безаварийный нефтегазовый сигнализатор загазованность

4.2 Обоснование выбора нового элемента для новой газоаналитической системы СКАПО

Задача исследования заключается в выборе более стабильной и надежной газоаналитической системы с высокочувствительными датчиками (газоанализаторами) при широких диапазонах температур.

Для выбора нового газоанализатора проведем сравнительный анализ.

Анализ газовых смесей широко используется в различных технологических процессах в химической, металлургической и теплогенерирующей отраслях промышленности.

Газовый анализ - это анализ смесей газов, с целью определить их качественный и количественный состав. Газовый анализ осуществляется при помощи специальных приборов, газоанализаторов.

С помощью газоанализаторов определяются самые различные компоненты в коксовальном и доменном газах, в отходящих газах котельных установок, а также в выхлопных газах автомобилей. Данные о количественном содержании определенных компонентов, полученные в результате анализа, используются для управления ходом процесса с целью его оптимизации или отладки работы установки.

В воздухе производственных помещений могут быть взрывоопасные концентрации веществ. Их своевременное определение с помощью газоанализаторов очень важно. Это позволяет предотвратить техногенные аварии с непредсказуемыми последствиями.

Газоанализаторам свойственна хорошая избирательная способность в отношении анализируемого компонента, причем для достижения такого эффекта используются различные физические явления.

Газоанализатор - измерительный прибор для определения качественного и количественного состава смесей газов.

Различают газоанализаторы ручного действия и автоматические.

) Газоанализаторы ручного действия

Среди газоанализаторов ручного действия наиболее распространены абсорбционные газоанализаторы, в которых компоненты газовой смеси последовательно поглощаются различными реагентами. При работе ручного газоанализатора в определенном порядке осуществляются следующие операции: забор и отмеривание объема пробы при определенном (обычно атмосферном) давлении, удаление тем или иным способом из пробы определяемого компонента, измерение уменьшившегося объема пробы при том же давлении, при котором проводилось ее отмеривание и удаление из прибора проанализированной пробы. Большинство лабораторных газоанализаторов ручного действия позволяет производить многокомпонентный анализ. Газоанализаторы ручного действия дают информацию только о промежуточном состоянии процесса и, как правило, с некоторым опозданием в отношении оперативной оценки ситуации.

) Газоанализаторы автоматические

Автоматический газоанализатор обеспечивает оперативное определение концентрации контролируемого компонента в анализируемой смеси, позволяет осуществлять запись результата измерения, а при необходимости - выдачу соответствующего сигнала и команд на исполнительные устройства. В последнее время автоматические газоанализаторы и автоматические газоаналитические системы получают все большее распространение, они могут оснащаться несколькими датчиками, имеющими унифицированный выходной сигнал и использующими стандартный канал связи. Автоматические газоанализаторы предназначены для измерения уровней загазованности непосредственно в рабочей зоне помещений и открытых пространств, вблизи технологического оборудования, а также для выдачи предупредительной и аварийной сигнализации о достижении значений заданных порогов газовоздушной смеси оператору или персоналу объекта, а также для реализации программ автоматической защиты.

По принципу действия автоматические газоанализаторы могут быть разделены на 3 группы:

) Приборы, основанные на физических методах анализа, включающих вспомогательные химические реакции. При помощи таких газоанализаторов, называемых объёмно-манометрическими или химическими, определяют изменение объёма или давления газовой смеси в результате химических реакций её отдельных компонентов.

2)      Приборы, основанные на физических методах анализа, включающих вспомогательные физико-химические процессы (термохимические, электрохимические, фотоколориметрические, хроматографические и др.). Термохимические, основанные на измерении теплового эффекта реакции каталитического окисления (горения) газа, применяют главным образом для определения концентраций горючих газов (например, опасных концентраций окиси углерода в воздухе). Электрохимические позволяют определять концентрацию газа в смеси по значению электрической проводимости раствора, поглотившего этот газ. Фотоколориметрические, основанные на изменении цвета определённых веществ при их реакции с анализируемым компонентом газовой смеси, применяют главным образом для измерения микроконцентраций токсичных примесей в газовых смесях - сероводорода, окислов азота и др. Хроматографические наиболее широко используют для анализа смесей газообразных углеводородов.

)        Приборы, основанные на чисто физических методах анализа (термокондуктометрические, денсиметрические, магнитные, оптические и др.). Термокондуктометрические, основанные на измерении теплопроводности газов, позволяют анализировать двухкомпонентные смеси (или многокомпонентные при условии изменения концентрации только одного компонента). При помощи денсиметрических газоанализаторов, основанных на измерении плотности газовой смеси, определяют главным образом содержание углекислого газа, плотность которого в 1,5 раза превышает плотность чистого воздуха. Магнитные газоанализаторы применяют главным образом для определения концентрации кислорода, обладающего большой магнитной восприимчивостью. Оптические газоанализаторы основаны на измерении оптической плотности, спектров поглощения или спектров испускания газовой смеси. При помощи ультрафиолетовых газоанализаторов определяют содержание в газовых смесях галогенов, паров ртути, некоторых органических соединений.  При выборе газоанализаторов следует учитывать следующие критерии:

a) перечень газов, которые газоанализаторы должны определять, возможное содержание для каждого газа, который может присутствовать, и, следовательно, необходимые диапазоны измерений и требуемая точность;) присутствие неопределяемых компонентов, которые могут оказывать влияние на результаты измерений;) цель применения газоанализаторов, например: контроль взрывоопасности среды, безопасность технического персонала, обнаружение утечки или иные цели;) какими должны быть газоанализаторы - стационарными, передвижными или переносными;) как происходит доставка пробы к датчику - посредством диффузии или принудительной подачи.;) класс взрывоопасной зоны, где предполагается установка газоанализаторов;) условия окружающей среды в предполагаемом месте установки и их соответствие техническим характеристикам предлагаемых газоанализаторов;) материалы датчиков и корпусов газоанализаторов и их совместимость с характеристиками окружающей и контролируемой сред (наличие веществ, вызывающих коррозию, ветра, дождя, промывки струей из шланга). Не должны применяться в газоаналитическом оборудовании медные незащищенные части, если в среде может присутствовать ацетилен, так как возможно образование взрывоопасных ацетиленидов меди;) любые особенности конкретного газоанализатора, требующие особого внимания при использовании его по назначению или интерпретации его выходных сигналов;) временные соотношения и взаимодействие газоанализатора с защитными и сигнализирующими устройствами;) требования к градуировке, в том числе к проверке нулевых показаний;) требования охраны труда и промышленной безопасности для монтажников, операторов, специалистов по градуировке и техническому обслуживанию и других лиц, которые могут находиться в категорированной зоне. [7]

.3 Термокаталитические датчики

Термокаталитические датчики (рисунок 2.5) благодаря простоте своей конструкции являются экономически выгодным решением для контроля утечек горючих паров и газов. Конструктивно термокаталитический сенсор представляет собой пару чувствительных элементов - шариков, изготовленных из тонкой платиновой проволоки, смотанной в катушку, на которую нанесена керамическая подложка, например, из оксида алюминия. Различают активный и пассивный шарики или, как их еще называют, пеллисторы (pellistor) или сигисторы (siegistor). На поверхность активного пеллистора поверх керамической подложки кроме того наносится кроющая наружная оболочка из палладиевого или родиевого катализатора, распыленного на подложку из окиси тория.

Рисунок 10 - Схема термокаталитического датчика

Платиновые катушки пеллисторов в процессе работы нагревается протекающим через них током примерно до 450°C. Через газопроницаемую мембрану (пламегаситель, синтометаллический диск) датчика горючий газ в смеси с воздухом попадает внутрь сенсора и омывает поверхность пеллисторов сенсора. Каталитическое покрытие активного пеллистора окисляется и температура активного пеллистора повышается. Это повышение температуры можно измерить благодаря изменению (увеличению) сопротивления платиновой спирали внутри активного пеллистора. Это сопротивление сравнивается с сопротивлением пассивного пеллистора в стандартной цепи с измерительным мостом.

К недостаткам термокаталитических сенсоров можно отнести ограниченный срок службы и уменьшение чувствительности с течением времени. Кроме того, ряд газов и паров (например, кремнийорганические и свинцовые соединения, сера, сероводород, некоторые растворители и добавки в авиационное топливо) могут отравлять сенсор. Еще одной особенностью термокаталитических сенсоров является то, что для окисления горючего газа на пеллисторе необходим кислород воздуха. Поэтому, если измерение происходит не в воздушной атмосфере, а, например, в атмосфере чистого азота, то показания газоанализатора будут существенно занижены. По этой же причине при калибровке термокаталитических сенсоров можно использовать только поверочные газовые смеси (ПГС) «горючий газ в воздухе». Газовые смеси «горючий газ в азоте» использовать для калибровки термокаталитических датчиков нельзя.

4.3 Термокондуктометрические датчики

Работа термокондуктометрических газоанализаторов основана на зависимости теплопроводности газовой смеси от наличия различных компонентов, входящих в ее состав.

Измерительная ячейка датчика представляет обычно цилиндрический канал, заполняемый анализируемым газом и выполненный из материала хорошо проводящего тепло. Внутри канала располагается нагревательный элемент, запитанный от источника напряжения.

При заполнении ячейки воздухом и при стабильном значении тока, температура нагревательного элемента будет иметь определенную температуру, при которой количество тепла, полученное элементом, будет равно количеству тепла, отдаваемого им материалу канала вследствие теплопроводности воздуха.

Если вместо воздуха канал будет заполнен газом со значительно отличающейся теплопроводностью, то температура нагревательного элемента измениться, причем, если теплопроводность газа будет больше теплопроводности воздуха, то температура элемента снизится, а если меньше - повысится. Следовательно, измеряя температуру нагревательного элемента с помощью датчиков температуры, можно судить о процентном содержании в смеси компонентов с определенной теплопроводностью.

В плечи измерительного неуравновешенного моста включены одинаковые терморезисторы 5; два из них размещены в рабочих камерах 1 и 3, через которые проходит анализируемый газ, и включены в противоположные плечи моста, а два других размещены в сравнительных камерах 2 и 4, заполненных или продуваемых сравнительным газом известного и постоянного состава (рисунок 11).

Рисунок 11 - Схема термокондуктометрического датчика

Термокондуктометрический метод применим в случаях, когда изменения выходного сигнала датчика от изменения концентрации фонового газа незначительны по сравнению с сигналом от определяемого компонента (газа или смеси газов) в выбранном диапазоне измерения.

Термокондуктометрические датчики неизбирательны к отдельным газам. Они реагируют на все газы - горючие и негорючие.

Теплопроводность горючих газов сильно различается. Более легкие газы (например, метан и водород) характеризуются большей теплопроводностью, чем воздух, в то время как более тяжелые газы (например, непредельные углеводороды) имеют меньшую теплопроводность. Следовательно, ничего нельзя сказать о сигнале датчика в газовой смеси до тех пор, пока не станет известен компонентный состав этой смеси. В худшем случае теплопроводность смеси газов с высокой и низкой теплопроводностью может быть равна теплопроводности воздуха, при этом выходной сигнал датчика будет отсутствовать.

Ошибочные показания могут отмечаться также в следующих случаях:

используется термокондуктометрический датчик, чувствительный к скорости потока пробы, а поток газовой пробы нестабилен или не выполняются условия подачи пробы, указанные в руководстве по эксплуатации;

имеют место колебания температуры окружающего воздуха, которые не компенсируются соответствующим устройством на датчике;

неправильно пространственное положение газоанализатора, особенно если принцип действия датчика основан на одновременном использовании свойств теплопроводности и конвекции (датчики с повышенной конвективной составляющей теплопередачи).

.4 Полупроводниковые датчики

Работа данного типа датчиков сходна с принципом действия каталитических: основано на свойствах поглощения газа поверхностью нагретого оксида. Это тонкая пленка окиси металла на кремниевой пластине, для размещения которой используются те же процессы, что и при изготовлении компьютерных микросхем. Поглощение простого газа поверхностью оксида газа образца с последующим каталитическим окислением ведет к изменению электрического сопротивления оксидного материала и может быть соотнесено с концентрацией газа образца.

Полупроводниковые датчики газа нагреваются на поверхности до постоянной температуры выше 200-250°C для ускорения скорости реакции и сокращения воздействий, вызванных изменением окружающей температуры.

Полупроводниковые датчики газа характеризуются простотой и достаточной степенью надёжности, могут обладать высокой степенью чувствительности. Они широко применяются при производстве недорогих детекторов бытового газа. Однако в промышленности они скорее ненадежны, поскольку недостаточно точны при определении отдельных газов, на них также влияют перепады атмосферной температуры и влажности. Возможно, их требуется проверять несколько чаще, чем остальные типы датчиков, потому что они известны потерей чувствительности, если их не контролировать регулярно. Они также медленно реагируют и восстанавливаются после воздействия выброса газа. (рис. 12)

Рисунок 12 - Схема полупроводникового датчика

4.5 Электрохимические датчики

Специальные газовые электрохимические датчики могут быть использованы для обнаружения большей части обычных токсичных газов, включая CO, H2S, Cl2, SO2 и т.д., в различных ситуациях. Электрохимические датчики компактны, требуют очень мало питания, проявляют прекрасные свойства линейности и воспроизводимости и обычно имеют долгий срок службы, от одного года до трех лет. Время отклика, обозначаемое как Т90, то есть, время, требуемое для достижения 90% окончательного отклика, составляет обычно 30-60 секунд, а диапазон минимальных пределов обнаружения равен 0,02-50 частей на миллион в зависимости от типа определяемого газа.

Временная потеря чувствительности вследствие конденсации воды на мембране датчика наблюдается из-за перемещения холодного газоанализатора в более теплое место с повышенной влажностью. Это особенно заметно у кислородных датчиков, у которых по этой причине при нормальной объемной доле кислорода 20,9% показания могут снизиться и газоанализатор может выдавать аварийный сигнал в течение нескольких минут. Загрязнение нелетучими жидкостями или клейкими твердыми веществами может оказывать такое же воздействие, только постоянное.

Для прохождения электрохимической реакции необходим кислород. При работе датчика в обескислороженной среде кислород, растворенный в электролите, обеспечит ход химической реакции в течение непродолжительного времени в зависимости от датчика, но длительная работа датчика при отсутствии кислорода в анализируемой среде невозможна. Изменения, происходящие в электролите, а также на поверхности одного или нескольких электродов, сокращают срок службы датчика. Чувствительность датчиков обычно падает со временем, приводя к необходимости периодической проверки чувствительности и градуировки. В зависимости от типа датчика и определяемого компонента у датчика может сократиться срок службы или уменьшиться быстродействие, если содержание определяемого компонента превышает верхний предел диапазона измерений. Это характерно для кислородных датчиков, использующихся при высоком содержании кислорода, когда свинцовый электрод расходуется пропорционально объемной доле кислорода.

Срок службы многих типов электрохимических датчиков также зависит от времени воздействия других газов, которые приводят в негодность электролит. В частности, высокие концентрации диоксида углерода могут вызвать потерю чувствительности и сократить срок годности электролита в некоторых кислородных датчиках.

При низкой температуре или влажности может произойти снижение чувствительности и увеличиться время установления показаний датчика. Длительная работа при очень низких значениях влажности может привести к высыханию электролита. Однако для предотвращения высыхания некоторые датчики снабжены резервуаром для увлажнения. (рис. 13)

Рисунок 13 - Схема электрохимического датчика

.6 Пламенно-ионизационные датчики

Принцип работы пламенно-ионизационных датчиков (ПИД) основан на ионизации в электрическом поле органических соединений (рисунок 2.9), когда они сжигаются в пламени водородной горелки. Образующееся при этом ионное облако перемещается под воздействием разности потенциалов в несколько сотен вольт, поддерживаемой между электродами в камере сгорания. Это перемещение создает очень слабый электрический ток, пропорциональный содержанию определяемого компонента (газа или пара) в потоке.

.

Рисунок 14 - Схема пламенно-ионизационного датчика

Газоанализатор содержит корпус 1 с крышкой 2. В основании 3 выполнены каналы ввода водорода 4, воздуха 5, анализируемого газа 6. На основании 3 установлена горелка 7 с соплом 8. В центре корпуса 1 с горелкой 7 установлен электрод-коллектор 9, выполненный в виде двух усеченных конусов, прямого 10 и обратного 11, соединенных по меньшим основаниям полой цилиндрической вставкой 12. Большее основание 13 конуса 10 обращено к горелке 7, большее основание 14 конуса 11 обращено к выводящему газопроводу 15. На большем основании 14 обратного конуса 11 закреплена цилиндрическая полая демпфирующая камера 16, соединенная с выводящим газопроводом 15 и примыкающая к крышке 2. Через изоляторы 16 подводится напряжение питания к спирали поджига 17. К соплу 8 горелки 7 и электроду-коллектору 9. Напряжение с нагрузочного сопротивления 18 усиливается усилителем 19, обрабатывается в блоке электронной обработки сигнала 20 и выводится на выходной показывающий прибор 21. Усеченные конусы 10 и 11 имеют одинаковую высоту, угол наклона боковой поверхности конусов к горизонтали должен находиться в диапазоне от 15 до 80 градусов. Длина полой вставки 12 не должна превышать одну треть высоты усеченного конуса.

Газоанализатор работает по принципу ионизации молекул органических веществ в пламени водорода следующим образом.

Водород по каналу 4 поступает в горелку 7. Воздух для поддержания горения через канал 5 поступает в пространство вокруг сопла 8. Поджиг пламени осуществляется нагретой спиралью поджига 17 при прохождении через нее тока 2-3 А. Между соплом 8 и электродом-коллектором 9 приложено постоянное поляризующее напряжение 150-300 B, образующее электрическое поле. Анализируемый газ с углеводородами через канал 6 поступает в горелку 7, смешиваясь с водородом. В пламени водорода происходит ионизация молекул анализируемого вещества. Образовавшиеся заряженные частицы (электроны, отрицательные и положительные ионы) распределяются между горелкой 7, соединенной через изолятор 16 с поляризирующим источником питания, и электродом-коллектором 9, соединенным через сопротивление 18 с отрицательным полюсом поляризирующего источника питания. Ионы под воздействием электрического поля, образованного между электродами, движутся от сопла 8 к электроду-коллектору 9, тем самым создавая ток во внешней цепи детектора, который усиливается и регистрируется. Органические вещества, поступающие в горелку 7, при сгорании в водородном пламени вызывают увеличение тока ионизации. Величина тока пропорциональна количеству органических веществ, поступающих в пламя в единицу времени. Напряжение с сопротивления 18 усиливается усилителем 19, обрабатывается в блоке 20 и выводится на выходной показывающий прибор 21. Выход продуктов горения осуществляется через выводящий газопровод 15, предварительно они проходят внутри электрода-коллектора 9, цилиндрической вставки 12, демпфирующей камеры 16.

4.7 Оптические инфракрасные датчики

В основу работы оптического газоанализатора положено свойство селективного поглощения различными газами потока излучения. Обычно измерение селективного поглощения осуществляется в инфракрасной части спектра - в этой области особенно резко проявляется селективность поглощении отдельными газами определенной части инфракрасного излучения пропорционально его объемному содержанию.

Схема содержит источник инфракрасного излучения, поток которого поступает в камеры двух оптических каналов. Оба канала идентичны в конструктивном исполнении, но отличаются по «внутреннему содержанию». Сравнительная камера (левый канал) заполнена чистым воздухом, а через объем рабочей камеры постоянно продувается контролируемая газовая смесь.

Проходя через объем рабочей камеры, поток излучения теряет часть энергии, соответствующую линиям поглощения контролируемого компонента (красный поток) и часть энергии, соответствующую линиям поглощения неизмеряемых компонентов (зеленый поток).

Через сравнительную камеру с чистым воздухом поток излучения проходит без потерь энергии.

Затем оба потока излучения поступают в фильтровальные камеры, которые заполнены неизмеряемыми компонентами газовой смеси и где полностью поглощается энергия, соответствующая их спектру.

Таким образом, в измерительную камеру одновременно поступает два потока излучения, результат вычитания энергий которых пропорционален концентрации определяемого компонента.

Таблица 6

Датчики

Преимущество

Недостатки

Термокаталитический датчик

Несложный, измеряет воспламеняемость газов. Недорогая испытанная технология.

Может быть отравлен свинцом, хлором и кремнийорганическими соединениями, в связи с чем имеют место необнаруженные признаки отказа. Для работы требует кислорода или воздуха. Высокая мощность. Критичное позиционирование.

Термокондукто-метрические датчики

Для измерения датчику не требуется кислород.

Недостатками устройства являются значительная сложность и инерционность.

Полупроводниковые датчики

Механически надежен, хорошо работает в условиях постоянной высокой влажности.

Восприимчив к загрязняющим веществам и меняется под воздействием условий окружающей среды. Нелинейный отклик приводит к сложностям.

Электрохимические датчики

Измеряет относительно невысокие концентрации токсичных газов. Возможность обнаружения широкого диапазона газов. Очень маломощный

Признаки отказа остаются необнаруженными, если не используются передовые методы мониторинга. Для работы требует кислорода. Критичное позиционирование

Пламенно-ионизационные датчики

Возможность работы при высоких температурах, малая погрешность измерения.

ПИД нельзя применять для измерений в смесях с высоким содержанием газов, которые гасят пламя, например фреонов.

Оптические инфракрасные датчики

Полностью охватываемая зона, прекрасная возможность заметить утечку. Не имеет скрытых признаков отказа. Новейшая технология. Может обнаруживать незначительные концентрации. Позиционирование не критично. Новые токсичные и горючие варианты

Высокая стоимость первоначальной покупки. Непригоден для использования на небольших пространствах.


Сигнал, пропорциональный разности давлений в различных моделях может преобразовываться в импульсы давления или микропоток газа, которые преобразуются в электрический сигнал с помощью конденсаторного микрофона или мостовой схемы со встроенными резисторами и поступает в схему индикации.

Рисунок 15 - Схема принципа работы оптического газоанализатора

Инфракрасные датчики не искажают пробу, и им не требуется для работы присутствие кислорода. Выходной сигнал ИК-датчиков в наибольшей степени не зависит от скорости потока пробы. У таких датчиков продолжительный срок службы при отсутствии коррозии, загрязнения или механического повреждения. Этот тип датчиков принципиально позволяет использовать самодиагностику для проверки чувствительности к определяемому компоненту. Другие преимущества метода:

высокая стабильность;

отсутствие неоднозначности показаний при концентрациях, превышающих НКПР;

устойчивость к отравлению;

менее частое техническое обслуживание благодаря самодиагностике.

Автоматическая градуировка, возможность контроля исправности источника инфракрасного излучения и компенсации загрязнения оптики могут продлить время работы без обслуживания. Однако особое внимание следует уделять своевременной очистке защитных фильтров в газовом канале, поскольку средства самодиагностики обычно не обнаруживают их загрязнения.

Исходя из краткой характеристики датчиков, составим таблицу, где будут рассмотрены основные преимущество и недостатки датчиков. Из всех предоставленных и изученных датчиков приходим к выводу, что для контроля уровня загазованности нам лучшее всего подходит оптические инфракрасные газоанализаторы.

Так как область применения таких датчиков практически не ограничена. Это объясняется тем, что оптические датчики в отличие от термокаталитических, электрохимических или полупроводниковых, не имеют непосредственного контакта между чувствительными элементами и измеряемой средой (загазованной атмосферой). Датчики можно перенастраивать под другой вид газа.

Кроме того, оптические датчики способны работать в широком диапазоне температур (от -60 до +85°С), что позволяет использовать их как в закрытых помещениях, так и на открытых площадках в составе сигнализаторов и газоанализаторов горючих газов и паров в местах возможного появления метана, пропана или паров нефтепродуктов.

Преимущество оптических газоанализаторов по сравнению с иными типами (электрохимическими, термокаталитическими, олупроводниковыми) заключается и в отсутствии контакта между газовой средой и чувствительными элементами: сквозь газовую пробу проходит лишь луч света, а излучатель и фотоприемник защищены прозрачными окнами из химически стойкого стекла. Поэтому для оптических газоанализаторов безопасны химически агрессивные вещества и соединения (хлор, сера, фосфор, фтор, аммиак, окислы азота, тетраэтилсвинец и т.д.), выводящие из строя газоанализаторы, в основе действия которых лежат химические реакции. Не страшны им и концентрационные перегрузки вплоть до 100%-ной концентрации определяемого газа, причем время восстановления после перегрузки определяется только временем обновления содержимого газовой камеры.

Еще одна уникальная особенность оптических газоанализаторов - избирательность. В них, в отличие от других типов приборов, можно полностью исключить реакцию на другие газы, так как спектры поглощения различных газов не совпадают.

К достоинствам оптических газоанализаторов относится также их быстродействие. Если для газовых датчиков, в основе измерения которых лежит химическое взаимодействие с определяемым газом (термокаталитические и электрохимические сенсоры), существует принципиальное ограничение времени измерения, определяемое скоростью протекания химических реакций и составляющее обычно несколько секунд, то для оптических газоанализаторов быстродействие может достигать долей секунды.

4.8 Внедрение оптического инфракрасного газоанализатора для усовершенствования газоаналитической системы

Из представлевленного многообразия датчиков, мы выбрали инфракрасный датчик-газоанализатор ДАК

Газоанализатор ДАК предназначены для непрерывного автоматического измерения довзрывоопасных концентраций метана (СН4), углеводородов, в том числе паров нефти и нефтепродуктов, попутного нефтяного газа, спиртов, а также объемной доли диоксида углерода (СО2).

Область применения газоанализаторов - контроль воздуха рабочей зоны помещений и открытых площадок взрыво- и пожароопасных химических, нефтехимических и нефтеперерабатывающих производств, других отраслей промышленности, а также работа в составе систем контроля атмосферы опасных производственных объектов.

Тип газоанализаторов - стационарный

Режим работы - непрерывный

Конструктивно газоанализаторы представляют собой одноблочные приборы. Рабочее положение - вертикальное, датчиком вниз

Принцип измерений газоанализаторов - оптико-абсорбционный

Достоинства

1. наличие сертификатов на метан, ацетон, топливо дизельное, толуол, этилен, бензол, метанол, пентан, этан, бутан, гексан, этанол, бензины, пропан, октан, топливо для реактивных двигателей, керосин, нефть;

. временя работы газоанализаторов без корректировки показаний по ПГС-ГСО - 12 месяцев;

3.      возможность выбора измеряемого компонента или суммы компонентов (устанавливается в меню потребителем);

.        метрология по метану или пропану, в не зависимости от контролируемого вещества;

.        обслуживаемая оптика;

.        сменный сенсор;

.        возможность шлейфового соединения с использованием RS485 (для вида взрывозащиты «оболочка»);

.        выбор вида взрывозащиты «оболочка» или «искробезопасная цепь»;

.        наличие модификаций для работы при низких температурах до -60 и для работы при высоких до +80;

10. наличие «сухих контактов» реле позволяет использовать прибор автономно, без применения вторичных блоков;

11.    наличие реле «Отказ» позволяет дистанционно контролировать работоспособность прибора;

.        наличие цифровой индикации;

.        наличие световой сигнализации при срабатывании пороговых значений;

.        возможность установки пороговых значений «Порог-1» и «Порог-2» на всем диапазоне измерения;

.        повышенная устойчивость к воздействию неопределяемых компонентов;

.        защита от несанкционированного доступа (использование магнитного стикера);

.        эксплуатация, обслуживание, настройка прибора производится без использования дополнительного оборудования (таблица 8).

Основные технические данные и характеристики газоанализатора

1.   Габаритные размеры газоанализаторов, мм, не более: 200х130х300;

. Масса газоанализатора, кг, не более 4;

. Диапазон атмосферного давления и давления анализируемой среды,

кПа от 84 до 106,7, мм рт.ст. от 630 до 800;

. диапазон относительной влажности окружающей среды при температуре 40°С, без конденсации влаги от 20 до 98%;

. Параметры контактов реле ПОРОГ1, ПОРОГ2, ОТКАЗ:

для напряжения постоянного тока:

а) допустимое значение напряжения на разомкнутых контактах - не более 30В;

б) допустимое значение тока через замкнутые контакты - не более 1,0А;

для напряжения переменного тока:

а) допустимое значение напряжения на разомкнутых контактах (действующее значение) - не более 250В;

б) допустимое значение тока через замкнутые контакты - не более 1,0А.

. Предел допускаемого времени установления показаний ТО-5, с 20;

. Предел допускаемого времени установления показаний ТО-9 (ТО1), с, 60

. Газоанализатор ДАК СН 4 устойчив к работе в:

изменению температуры окружающей среды;

к изменению атмосферного давления;

к изменению относительной влажности анализируемой газовой смеси

. Газоанализатор имеет канал связи с внешними устройствами по интерфейсу RS-485 с протоколом MODBUS RTU.

Таблица 8

Перечень определяемых компонентов

Обозначение

Условное наименование

Маркировка взрывозащиты

Единица физической величины

Поверочный комплект

Диапазон измерений по определенному компоненту

Пределы основной абсолютной погрешности

Диапазон температур окружающей среды

ИБЯЛ 418414.071-23

ДАК - СО 2-023

1ExdХ[ib]ПВТ4Х

Объемная доля %

Диоксид углерода

0-4

±(0,2+0,05⋅Свх)

От - 40 до +80






0-10

±0,5







0-20

±1,0


-24

ДАК СН 4-024


% НКПР

Метан


±(0,2+0,05⋅Свх)

От -40 до +60

-25

ДАК СН-025


% НКПР

Пропан


±(0,2+0,05⋅Свх)


-26

ДАК СО 2-026

1ExdПBT4

Объемная доля %

Диоксид углерода

0-4

±(0,2+0,05⋅Свх)

От -40 до +80






0-10

±0,5







0-20

±1,0


-27

ДАК СН 4-027


% НКПР

Метан

0-100

±(0,2+0,05⋅Свх)


-28

ДАК СН-028


% НКПР

Пропан

0-100

±(0,2+0,05⋅Свх)

От -40 до +60

-29

ДАК СН 4-029


% НКПР

Метан

0-100

±(0,2+0,05⋅Свх)

От -60 до +60

-30

ДАК СН-030


% НКПР

Пропан

0-100

±(0,2+0,05⋅Свх)





4.9 Устройство и работа газоанализатора

Принцип действия газоанализатора ДАК (рисунок 2.11) - оптико-абсорбционный, основанный на поглощении ИК-излучения анализируемым газом. Степень поглощения ИК-излучения зависит от содержания анализируемого компонента в газовой смеси. Для каждого газа существует своя область поглощения ИК-излучения, что обусловливает высокую степень избирательности этого метода.

Прошедшее модуляцию ИК - излучения от инфракрасной лампы датчика проходит слой анализируемой пробы, отражается от зеркала датчика, повторно проходит через слой анализируемой среды и попадает в двухканальный пироэлектрический приемник. Один канал приемника обладает чувствительностью к определяемому компоненту (рабочий канал), второй канал не обладает чувствительность к определяемому компоненту (опорный канал).

Сигналы с рабочего и опорного канала приемника преобразуются с помощью аналого-цифрового преобразователя контроллера датчика в цифровую форму. Далее из сигналов приемника с помощью полосовых цифровых фильтров выделяются сигналы на частоте модуляции и удаляются шумы, сигналы выпрямляются с помощью фазонезависимого выпрямителя и с помощью цифрового фильтра низкой частоты выделяется постоянная составляющая сигналов. Разность полученных сигналов является мерой содержания определяемого компонента в анализируемой пробе. Затем в полученное значение разности вводится поправка от влияния температуры окружающей среды и приводится линеаризация номинальной статической характеристики преобразования датчика с получением значения измеренной концентрации определяемого компонента в анализируемой пробе в % НКПР или % объемной доли.

Значение измеренной концентрации преобразуется в сигнал интерфейса UART и поступает в микроконтроллер платы связи, индикации и управления газоанализатора.

Микроконтроллер платы выполняет следующие функции:

. Формирует управляющий сигнал на включение/отключение реле Порог-1, Порог-2 в случае превышения содержания концентрации газовой смеси установленных пороговых значений;

2.      Выводит измеренное значение содержания определяемого компонента на цифровой индикатор;

.        Выдает сигнал на преобразователь напряжение-ток для формирования выходного сигнала тока 4-20 мА;

.        Выдает по запросу ВУ информацию по интерфейсу RS485.

Рисунок 16 - Датчик - газоанализатор ДАК CH-4

. крышка; 2. оболочка; 3. блок оптический; 4. кронштейн; 5. табличка; 6. колпачок; 7. кабельный ввод; 8. разъем для подключения пульта контроля; 9. местоположение пломб; 10. кольцо прижимное; 11. болт; 12. болт; 13. фланец; 14. втулка; 15. фланец; 16. изолятор проходной; 17. шпильки.

Заключение

Новая газоаналитическая система по многим характеристикам превосходит систему САКЗ-МК-3:

повышенная точность контроля концентраций газов по входу до ± 0,1% НКПР;

полная автоматизация и взаимозаменяемость каналов;

повышенная надёжность источников питания;

улучшенная помехозащищённость системы;

улучшенная взрывозащищенность газоанализаторов;

простота в обслуживании;

предусмотрена регулировка порогов до 100% НКПР;

предусмотрена установка «0» и чувствительности при эксплуатации системы.

СПИСОК ИСПОЛЬЗОВАННЫХ ИСТОЧНИКОВ

1. Виглеб Г. Датчики: Пер. с нем. - М.: Мир, 1989.- 196 стр.: ил. Гостев В.И. Системы управления с цифровыми регуляторами: Справочник. К.: Техника, 1990. -280 с.

2.      Проектирование систем автоматизации и технологических процессов, Справочное пособие. М. Энергоатомиздат 1990, Ред. А.С. Клюев

3. Рудзит Я.А., Плуталов В. Н. Основы метрологии, точность и надежность в приборостроении. М. 1991.

.        Сергеев А.Г., Латышев М.В., Терегеря В.В. Метрология, стандартизация, сертификация. М. 2004.

.        Фрайден Дж. Мир электроники. Современные датчики. Справочник. - М.: Техносфера, 2005. - С. 284, 287, 347, 356.

7. Аш Ж. с соавторами. Датчики измерительных систем: В 2-х книгах. Кн. Пер. с франц. - М.: Мир, 1992 - 424 с.

8.      Г. Виглеб. Датчики. Устройство и применение. Москва. Издательство «Мир», 1989

.        Швандар В.А., Панов В.П., Купряков Е.М. и др. Стандартизация и управление качеством продукции. М. 1999

Похожие работы на - Система контроля уровня выброса вредных веществ (оксида углерода) на НПС

 

Не нашли материал для своей работы?
Поможем написать уникальную работу
Без плагиата!
Без нейросетей!