Расчёт газодинамических характеристик компрессора К-7000-41-1
Аннотация
Либерт Е.В. Компрессор К - 7000 - 41 - 1
Челябинск: ЮУрГУ, 2015, 27 с.
В данной работе посчитаны газодинамические
характеристики компрессора для построения графиков зависимости газодинамических
характеристик компрессора при постоянной частоте вращения ротора.
компрессор воздух ротор доменный
Содержание
Введение
.
Расчёт газодинамических характеристик компрессора К-7000-41-1
.1
Температура среды +300С
.2
Температура среды 00С
.3
Температура среды -300С
Вывод
Библиографический
список
Введение
Компрессор К-7000-41-1 является центробежной
машиной для подачи сжатого воздуха в доменную печь. Изготавливается в
однокорпусном виде, то есть имеет один цилиндр, в котором размещены две
неохлаждаемые секции по две ступени сжатия в каждой, между секциями имеется
промежуточный (выносной) воздухоохладитель. В качестве привода компрессора
устанавливается паровая турбина Т-30-90-1, которая развивает мощность 31000
кВт, с рабочим диапазоном скорости вращения от 2500 до 3450 об/мин.
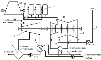
Рис 1. Схема работы турбокомпрессорной установки
на доменную печь.
- паровая турбина Т-30-90-1; 2 - конденсатор; 3
- конденсатный насос; 4 - группа подогревателей системы регенерации питательной
воды и конденсата; 5 - циркуляционный насос; 6 - всасывающая шахта; 7 -
воздушные фильтры; 8 - I секция компрессора; 9 - промежуточный
воздухоохладитель; 10 - II секция компрессора; 11 - воздухонагреватели
(кауперы) доменной печи; 12 - кольцевой воздуховод горячего дутья; 13 -
доменная печь.
1. Расчёт газодинамических характеристик
компрессора К-7000-41-1
Исходные данные:= 3300 об/мин - частота вращения
ротора компрессора;ВС = 5500 м3/мин - объёмная производительность на
всасе;= 287,14 Дж/(кг·К) - газовая постоянная при φ
= 0;
Ра = 0,1 МПа - давление атмосферного воздуха;
А = 5600 - коэффициент пропускной способности
тракта всасывания;
.1 Температура среды +300С
Расчёт.
Для температуры: tВС = +300С.
I секция компрессора (tВС = +300С).
. Давление воздуха во всасывающем патрубке I
секции:
. Характеристическая степень повышения давления
(При tIХВС = +300С).
. Степень повышения давления для заданной
температуры:
. Давление воздуха на нагнетании:
. Нагрев воздуха в I секции (приложение 10 стр.
70 [1]):
(При QВС = 5500 м3/мин;
n = 3300 об/мин).
. Температура воздуха после I секции:
. Политропный КПД I секции:
для параметров характеристики:
- для заданных параметров:
погрешность:
. Внутренняя мощность I секции:
где QН - производительность компрессора при
нормальных условиях (t = + 20 0С, Р = 760 мм. рт. ст. φ
= 0), выражается
в нормальных кубических метрах в минуту.
где GМ - массовая производительность, постоянна
по всей проточной части; ρН -
плотность воздуха при нормальных условиях, ρН
= 1,205 кг/м3.
. Газовая мощность I секции:
Промежуточный воздухоохладитель (tВС = +30 0С).
. Относительный эффект охлаждения в охладителе
(рис. 7 стр. 24 [1].):
. Температура воздуха после охладителя, перед II
секцией:
. Средняя плотность воздуха, проходящего через
охладитель:
. Давление воздуха перед II секцией РIIВС
определяется с учётом аэродинамической характеристики воздухоохладителя Z (рис
8 стр. 25 [1]):= 28·103 ((Па·кг)/м3) при GМ = 6252 (кг/мин):
секция компрессора (tВС = +300С).
. Объёмная производительность II секции:
. Степень повышения давления II секции εIIх
= 2,45, при QIIВС = 2323,3 (м3/мин), при tIIхВС = +420С,
при n = 3300 об/мин (приложение 9 стр. 69 [1]). Для рабочей температуры tIIВС =
22,10С степень повышения давления:
. Давление на нагнетании II секции (за
компрессором):
. Нагрев воздуха во II секции при QIIВС = 2323,3
(м3/мин) и n = 3300 об/мин (приложение 10 стр. 70 [1]):
. Температура воздуха на нагнетании II секции
(за компрессором):
. Политропный КПД II секции:
для параметров характеристики:
для заданных параметров:
погрешность:
. Внутренняя мощность II секции:
22. Газовая мощность II секции:
Внутренняя мощность компрессора:
где ΔtВО
- охлаждение в воздухоохладителе.
Или
Газовая мощность компрессора:
Потребляемая компрессором мощность:
где ΔNМЕХ
- механические потери компрессора.
где ΔNНМЕХ
= 100 кВт, nН = 3000 об/мин.
Общий политропный КПД:
Или
.2 Температура среды 00С
Для температуры: tВС = 00С.секция
компрессора (tВС = 00С).
. Давление воздуха во всасывающем патрубке I
секции:
2. Характеристическая степень повышения давления
(приложение 9, стр. 69 [1]).
(При tIХВС = +300С).
. Степень повышения давления для заданной
температуры:
. Давление воздуха на нагнетании:
. Нагрев воздуха в I секции (приложение 10 стр.
70 [1]):
(При QВС = 5500 м3/мин;
n = 3300 об/мин).
. Температура воздуха после I секции:
. Политропный КПД I секции:
для параметров характеристики:
для заданных параметров:
погрешность:
. Внутренняя мощность I секции:
где QН - производительность компрессора при нормальных
условиях (t = + 200С, Р = 760 мм. рт. ст. φ
= 0), выражается
в нормальных кубических метрах в минуту.
где GМ - массовая производительность, постоянна
по всей проточной части; ρН -
плотность воздуха при нормальных условиях, ρН
= 1,205 кг/м3.
. Газовая мощность I секции:
Промежуточный воздухоохладитель (tВС = 00С).
. Относительный эффект охлаждения в охладителе
(рис. 7 стр. 24 [1].):
. Температура воздуха после охладителя, перед II
секцией:
. Средняя плотность воздуха, проходящего через
охладитель:
. Давление воздуха перед II секцией РIIВС
определяется с учётом аэродинамической характеристики воздухоохладителя Z (рис
8 стр. 25 [1]):= 34·103 ((Па·кг)/м3) при GМ = 6932 (кг/мин):
секция компрессора (tВС = 00С).
. Плотность воздуха перед II секцией:
. Объёмная производительность II секции:
. Степень повышения давления II секции εIIх
= 2,43, при QIIВС = 2374 (м3/мин), при tIIхВС = +42 0С, при n = 3300
об/мин (приложение 9 стр. 69 [1]). Для рабочей температуры tIIВС = 21,440С
степень повышения давления:
. Давление на нагнетании II секции (за
компрессором):
. Нагрев воздуха во II секции при QIIВС = 2374
(м3/мин) и n = 3300 об/мин (приложение 10 стр. 70 [1]):
. Температура воздуха на нагнетании II секции
(за компрессором):
. Политропный КПД II секции:
для параметров характеристики:
для заданных параметров:
- погрешность:
. Внутренняя мощность II секции:
. Газовая мощность II секции:
Внутренняя мощность компрессора:
где ΔtВО
- охлаждение в воздухоохладителе.
Или
Газовая мощность компрессора:
Потребляемая компрессором мощность:
где ΔNМЕХ
- механические потери компрессора.
где ΔNНМЕХ
= 100 кВт, nН = 3000 об/мин.
Общий политропный КПД:
Или
.3 Температура среды -300С
Для температуры:ВС = - 300С.секция
компрессора (tВС = - 30 0С).
. Давление воздуха во всасывающем патрубке I
секции:
. Характеристическая степень повышения давления
(При tIХВС = +300С).
. Степень повышения давления для заданной
температуры:
. Давление воздуха на нагнетании:
5. Нагрев воздуха в I секции (приложение 10 стр.
70 [1]):
(При QВС = 5500 м3/мин;
n = 3300 об/мин).
. Температура воздуха после I секции:
. Политропный КПД I секции:
для параметров характеристики:
для заданных параметров:
погрешность:
8. Внутренняя мощность I секции:
где QН - производительность компрессора при
нормальных условиях (t = + 200С, Р = 760 мм. рт. ст. φ
= 0), выражается
в нормальных кубических метрах в минуту.
где GМ - массовая производительность, постоянна
по всей проточной части; ρН - плотность
воздуха при нормальных условиях, ρН
= 1,205 кг/м3.
. Газовая мощность I секции:
Промежуточный воздухоохладитель (tВС = - 300С).
. Относительный эффект охлаждения в охладителе
(рис. 7 стр. 24 [1].):
. Температура воздуха после охладителя, перед II
секцией:
. Средняя плотность воздуха, проходящего через
охладитель:
. Давление воздуха перед II секцией РIIВС
определяется с учётом аэродинамической характеристики воздухоохладителя Z (рис
8 стр. 25 [1]):= 43·103 ((Па·кг)/м3) при GМ = 7772,12 (кг/мин):
секция компрессора (tВС = - 300С).
. Плотность воздуха перед II секцией:
. Объёмная производительность II секции:
16. Степень повышения давления II секции εIIх
= 2,44, при QIIВС = 2362,35 (м3/мин), при tIIхВС = +420С,
при n = 3300 об/мин (приложение 9 стр. 69 [1]). Для рабочей температуры tIIВС =
19,250С степень повышения давления:
. Давление на нагнетании II секции (за
компрессором):
. Нагрев воздуха во II секции при QIIВС =
2362,35 (м3/мин) и n = 3300 об/мин (приложение 10 стр. 70 [1]):
. Температура воздуха на нагнетании II секции
(за компрессором):
. Политропный КПД II секции:
для параметров характеристики:
- для заданных параметров:
погрешность:
. Внутренняя мощность II секции:
. Газовая мощность II секции:
Внутренняя мощность компрессора:
где ΔtВО
- охлаждение в воздухоохладителе.
Или
Газовая мощность компрессора:
Потребляемая компрессором мощность:

где ΔNНМЕХ
= 100 кВт, nН = 3000 об/мин.
Общий политропный КПД:
Или
Таблица 1. Газодинамические характеристики
компрессора при QВС = 5500 м3/мин.
|
Температура
на всасе, ОС
|
Частота
вращения ротора, об/мин
|
Давление
на нагнетании, МПа
|
Газовая
мощность, кВт
|
Политропный
К.П.Д.
|
|
+
30
|
3300
|
0,588
|
19683,28
|
0,7929
|
|
0
|
3300
|
0,633
|
21681,34
|
0,7979
|
|
-
30
|
3300
|
0,72
|
24446,75
|
0,7956
|
Вывод
Для режимов с QВС = 5500 м3/мин при n
= 3300 об/мин:
При расчёте газодинамических характеристик для
температур +30, 0 и -30 градусов Цельсия можно сделать вывод, что с уменьшением
температур всасываемого воздуха давление нагнетания и затрачиваемая мощность, а
следовательно и газовая увеличивались, это связанно с увеличением плотность
воздуха на всасе. Но политропный К.П.Д. возрастал только в двух режимах - это 0
и +30 градусов Цельсия, при -30 К.П.Д. снизился.
Поэтому наиболее эффективным является режим с
температурой всасывания 0 градусов Цельсия, так как наибольший К.П.Д. и средняя
затраченная мощность.
Библиографический список
1. Осинцев
В.В., Форостов В.М., Жиргалова Т.Б., "Газодинамические расчёты центробежных
компрессорных машин" / В.В. Осинцев В.М. Форостов Т.Б. Жиргалова. -
Челябинск: ЧПИ, 1989. - 90 с.
2. Страхович
К.И., Френкель Н.И., Кондряков И.К., Фрис В., "Компрессорные машины"
/ К.И. Страхович Н.И. Френкель И.К. Кондряков В. Фрис. - М.: Госторгиздат,
1961. - 600 с.
. Полтавцев
В.В., "Доменное производство" Издание 2-е переработанное и
дополненное / В.В. Полтавцев. - М.: Металлургия, 1981. - 416 с.
. Бакластов
А.М., Борисов Б.Г., Броденский В.М., Волков Э.П., Вольфберг Д.Б., Галактионов
В.В., Горбенко В.А., Городов А. К., Григорьев В.А., Данилов О.Л., Доброхотов
В.И., Ефимов А.Л., Калинин М.В., Ключников А.Д., Корытин Ю.А. Кувалдин А.Б.,
Макаров А.Л., Мартынов А.В., Мартынова О.И., Морозов И.П., Панько М.А.,
Полушкин В.Н., Сидельковский Л.Н., Соколов Е.Я., Стефани Е.П., Троянкин Ю.В.,
Ткачёв Л.Г., Удыма П.Г., Юренев В.Н., "Промышленная теплоэнергетика и
теплотехника" / - М.: Энергоатомиздат, 1991. - 588 с.
. Гольстрем
В.А., Иваненко А.С., "Справочник теплоэнергетика": Издание 3-е,
стереотипное / В.А. Гольстрем А.С. Иваненко - М.: Техника, 1973. 562 с.