Расчёт воздухоразделительной установки

  • Вид работы:
    Курсовая работа (т)
  • Предмет:
    Другое
  • Язык:
    Русский
    ,
    Формат файла:
    MS Word
    331,77 Кб
  • Опубликовано:
    2014-11-26
Вы можете узнать стоимость помощи в написании студенческой работы.
Помощь в написании работы, которую точно примут!

Расчёт воздухоразделительной установки














РАСЧЕТ ВОЗДУХОРАЗДЕЛИТЕЛЬНОЙ УСТАНОВКИ

Содержание

Введение

. Описание схемы установки

. Технологический расчет

.1 Расчетная схема установки

.2 Данные для расчета

.3 Материальные и энергетические балансы блока разделения

.3.1 Давления в колоннах

.3.2 Определение количества перерабатываемого воздуха и доли продуктов разделения

.4 Материальные балансы установки и аппаратов

.4.1 Уравнение материального баланса

.4.2 Материальный баланс нижней колонны

.5 Энергетические балансы аппаратов

.5.1 Охладитель азотной флегмы

.5.2 Охладитель кубовой жидкости

.5.3 Охладитель жидкого кислорода

.5.4 Энергетический баланс установки

.5.5 Энергетический баланс азотного ожижителя

.5.6 Энергетический баланс фракционного ожижителя

.5.7 Энергетический баланс фракционного теплообменника

.5.8 Энергетический баланс азотного теплообменника

.5.9 Параметры воздуха после дросселя

.5.10 Энергетический баланс узла ректификации

.5.11 Параметры воздуха на входе в нижнюю колонну

.5.12 Энергобаланс нижней колонны

.6 Расчет процесса ректификации

2.7 Определение удельного расхода энергии

.7.1 Определение производительности установки по условному газу

.7.2 Определение суммарной потребляемой мощности

.7.3 Мощность, потребляемая электроподогревателем

.7.4 Удельные расходы электроэнергии на производство продуктов разделения

3. Проектный расчет теплообменника основного

. Обоснование выбора материалов

. Прочностной расчет

Заключение

Список литературы

 

 

Введение

На современном этапе научно-технического прогресса возрастает потребность в продуктах криогенной техники. Расширяются области их применения в народном хозяйстве, и особенно растет необходимость в продуктах разделения воздуха: кислороде, азоте, инертных газах. Ежегодный прирост производства продуктов разделения воздуха составляет примерно 12-15%. Основными потребителями кислорода и азота остаются черная и цветная металлургия, химия, нефтепереработка, ракетная техника.

В связи с этим на современном уровне развития криогенной техники проблемы снижения затрат на производство продуктов разделения воздуха, энергозатрат и материалоёмкости, а также повышение надёжности установок следует рассматривать как комплексную межотраслевую проблему.

Всё большее распространение получил метод обеспечения потребителей промышленными газами, доставляемыми в жидком состоянии, поэтому становится актуальным вопрос увеличения доли продуктов разделения, извлекаемых в виде жидкости, а также их хранение и транспортировка.

Всё интенсивнее развивается производство продуктов разделения воздуха в сжатом газообразном состоянии при давлении 0.5-20 МПа. Получение сжатых газов позволяет отказаться от компрессоров на стадии их использования.

Большие изменения произошли за последние годы в практике разработки ВРУ, созданы информационные системы на базе ЭВМ, разработаны унифицированные узлы и аппараты, внедрены системы автоматизированного проектирования.

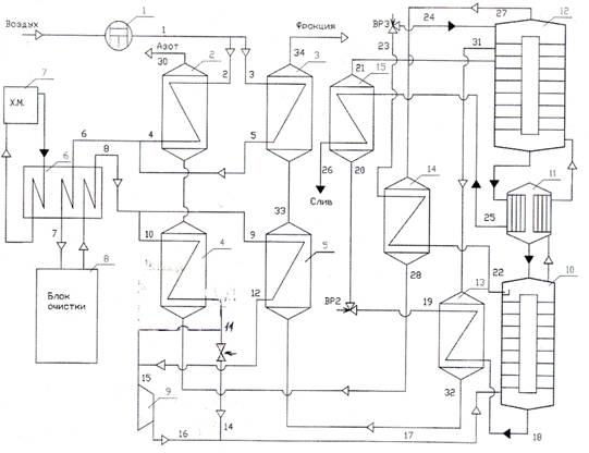
1. Описание схемы установки

Установки этого типа предназначены для одновременного получения технического кислорода при давлении до 16.0 МПа и чистого азота.

Через узел теплообмена и очистки газа проходят 4 потока: воздух под давлением (после компрессора), кислород под давлением (после насоса), азот низкого давления и отбросной поток (фракция) низкого давления.

Схема (рис. 4.1) включает узел теплообменников-ожижителей 1 и 2 (азотный и кислородно-фракционный), блок осушки и очистки воздуха 3, узел теплообменников основных 4 и 5 (азотный и кислородно-фракционный).

Воздух после воздушного компрессора при давлении 4.0-7.0 Мпа поступает в азотный 1 и кислородно-фракционный 2 теплообменники-ожижители, где охлаждается до температуры 278-281 К. Далее воздух проходит влагоотделитель и поступает в блок очистки 3, где из него удаляются остатки влаги, диоксид углерода и углеводороды.

Очищенный воздух направляется в азотный 4 и кислородно-фракционный 5 основные теплообменники. В средней части теплообменника 4 воздух разделяется на две части: одна часть отбирается на воздушный детандер 6, а остальной воздух охлаждается в нижней зоне теплообменника, смешивается с потоком воздуха после кислородно-фракционного основного теплообменника 5, дросселируется и поступает в узел ректификации.

Отбросной азот снизу вверх последовательно проходит азотный и кислородно-фракционный основные теплообменники, азотный и кислородно-фракционный теплообменники-ожижители и далее направляется на регенерацию блока очистки либо выбрасывается в атмосферу.

2. Технологический расчет

.1 Расчетная схема установки

Рис. 4.1. Схема установки

2.2 Данные для расчета

Концентрации, О   2%:

продукционного кислорода   xк=99.7;

продукционного азота   уа=0.0001;

кубовой жидкости   xR=32;

азотной флегмы   xN=0.0001;

Доли продуктивного разделения,

продукционного кислорода. К=0.082

Температуры и разности температур,   К

воздуха перед ожижителем Т1=Т2= Т3=310;

воздуха на входе в блок очистки Т6= Т7=281;

воздуха после блока очистки Т8=Т9=Т10=283;

воздуха перед детандеромТ15=160;

фракции после основного теплообменника Т33=275;

охладителя азотной флегмы   ТN=10;

охладителя кубовой жидкости   ТR =2.2;

охладитель кислорода ТК=6;

тепловой насос в конденсаторе ∆Тк-и =3

Давление, МПа

продукционного азота Р30=0.125;

продукционного кислорода =0.160;

фракции из колонны Р31=0.154

в кубе нижней колонны Р=0.69;

в кубе верхней колонны Р=0,145;

Сопротивление, МПа

Ожижителя  ∆Р =0,005;

азотного ожижителя ∆Р=0,005;

блока комплексной очистки   ∆Р=0,02;

фракционного теплообменника ∆Р=0,01;

азотного теплообменника   ∆Р=0,01;

нижней колонны   ∆Р=0,01;

верхней колонны ∆Р=0,02;

охладителей ∆Р=0,005;

Теплопритоки, кДж/кмоль

в блок разделения через изоляцию   qб.р=150;

к верхней колонне   qв.к=70;

к нижней колонне   qн.к=30;

к конденсатору-испарителю qк-и=30;

к охладителям qохл=5;

к теплообменникамqт-о=25;

к ожижителям qож=5;

к блоку очистки qбо=60;

Адиабатический КПД турбодетандера h=0,72.

2.3 Материальные и энергетические балансы блока разделения

.3.1 Давления в колоннах

Давление газообразного азота на выходе из установки

Р=0.125 МПа.

Общее сопротивление на линии выходящего азота

Р =0.02 МПа.

Давление газообразного азота на выходе из верхней колонны

Р=0.145 МПа.

Давление в кубе верхней колонны

Р=0.145+0.02=0.165 МПа.

При давлении 0.165 МПа температура кипения жидкого кислорода Т=91.5 К. Зная температурный напор в конденсаторе-испарителе Т=3 К, находим температуру конденсации азота

Т=91.5+3=98.1 К

Находим давление конденсации азота в конденсаторе-испарителе

Р=0.68 МПа.

Давление в кубе нижней колонны Р=0.68+0.01=0.69

Сопротивлением на линии поступления воздуха в нижнюю колонну пренебрегаем.

2.3.2 Определение количества перерабатываемого воздуха и доли продуктов разделения

Производительность установки ПК =300 кг/ч технического кислорода.

ПК =300 кг/ч = 300/ О2 =300/1.314=228 м3/ч ,

Где возд =1.314 кг/ м3 = 0.041 кмоль/ м3 -плотность кислорода при температуре 293 К и давление 760 мм.рт.ст.

Минимальное количество перерабатываемого воздуха, необходимое для обеспечения данной производительности составляет:

Вmin= ПК /К =228/0.082 =2780 м3/ч. (4.1)

Расчетное количество перерабатываемого воздуха с учетом 5%потерь в коммуникациях, на продувки и 5% потерь на колебания производительности компрессора :

В= Вmin /0.9 =2780/0.9=3089 м3/ч. (4.2)

Для обеспечения требуемой производительности выбираем компрессор типа 4 ВМ - 55/71 ,производительность компрессора 3300 м3/ч.

Минимальное количество перерабатываемого воздуха с учетом потерь его в коммуникациях, на продувку и колебания производительности компрессора принимается равным 90% от номинального количества

В'=0.9*3300=2970 м3/ч.=(2970*0.041)/3600=0.0338 кмоль/с.

Максимальная производительность установки по жидкому кислороду

KL =К*В*1.314

KL=0.082*2970*1.314=320 кг/ч. ( 4.3)

Доля продукционного азота при расчетном количестве перерабатываемого воздуха

А=Па/В, (4.4)

Где Па=1470 м3/ч -производительность установки по азоту;

А=1470/2970=0.4949

Доля фракции

=Ф+К+А;(4.5)

Ф=1-К-А;

Ф=1-0.082-0.4949=0.4231.

.4 Материальные балансы установки и аппаратов

2.4.1 Уравнение материального баланса

В=К+Ф+А;

По кислороду:

Ву=Кx+Фу+Ау;(4.6)

По азоту:

Ву=Кx+Фу+Ау(4.7)

Содержание кислорода во фракции

у=( Ву- Кx-Ау)/Ф,(4.8)

где у=20,95 %О2 -доля кислорода в воздухе;

у=1*20.95-0.082*99.7-0.4949*0.0001/0.4231=30.19%

Содержание азота во фракции

у =( Ву- Кx-Ау)/Ф, (4.9)

Где у =74.09 %N2- доля азота в воздухе;

x=0.3% N2-доля азота в продукционном кислороде;

у=99.9999% N2 -доля азота в продукционном азоте;

у=1*78.09-0.082*0.3-0.4949*99.9999/0.4231=67.53 % N2

Содержание азота во фракции

у =100- у ; .(4.10)

у =100-30.19-65.53=2.28 Ar

2.4.2 Материальный баланс нижней колонны

В=N+R.(4.11)

По кислороду:

Ву=Nx+Rx(4.12)

Ву=(1-R)x+Rx(4.13)

R=( у - x)/( x- x)(4.14)

Где у=20.95 % О2 ;

R=(20.95-0.0001)/(32-0.0001)=0.6457 кмоль/кмоль.

По аргону:

Ву=Nx+Rx,(4.15)

Где принимаем x=0 -содержание аргона в азоте;

у=0.93 Ar-доля аргона в воздухе;

x= Ву/R;(4.16)

x=1*0.93/0.6547=1.42 Ar.

Содержание азота в кубовой жидкости:

x=100- x- x;(4.17)

x=100-32-1.42=66.58 % N2.

N=1-0/6457=0.3453 кмоль/кмоль.

2.5 Энергетические балансы аппаратов

2.5.1 Охладитель азотной флегмы


Из энергобаланса охладителя азотной флегмы

Определяются параметры продукционного азота

после аппарата ,точка 28

А(i28 - i27) = N(i22 - i23) + qохл /3,(4.18)

Где i27=2256.8 кДж/кмоль -энтальпия азота в

Состоянии насыщенного пара при Р27=0.145 Мпа и Т27=80.531 К;

i22=-2186.8 кДж/кмоль -энтальпия азотной флегмы в состоянии насыщения жидкость при Р22=0.68 Мпа и Т22=98.106 К;

Охлаждение азотной флегмы ΔТМ =10К;

Т23 =Т22 - ΔТМ =98.106-10=88.106 К;(4.19)

i23=-2836.4 кДж/кмоль -энтальпия азотной флегмы после охладителя при Р23=0.675Мпа и Т23 =88.106 К;

i28= i27+N(i22- i23)+ qохл /3)/А;(4.20)

28=2256.8+(0.3453(-2186.8+2834.4)+5/3)/0.4949=2712.0 кДж/к моль.

Т28=95.4 К -температура азота при Р28 =0.140 Мпа и i28=2712.0 кДж/кмоль.

.5.2 Охладитель кубовой жидкости


Из уравнения энергетического баланса охладителя

Кубовой жидкости определяются параметры

Фракции -точка 32.

Ф(i32 - i31) = R(i18 - i19) + qохл /3,(4.21)

Где i18 -энтальпия кубовой жидкости, определяется по уравнению смешения при Р=0.69 Мпа.

Состав кубовой жидкости: 32 % О2; 1.42 % Ar; 66.58 % N2

i18=0.32*(-3020.8)+0.0142*(-3688)+0.6658*(-2172.8)=-2465.67 кДж/кмоль.

Т18=0.32*113.565+0.0142*110.563+0.6658*98.309=103.36 К.

Мольная теплоёмкость кубовой жидкости при Р=0.69 МПа определяем по уравнению смешения:

µ*Ср=0.32*63.52+0.0142*53.28+0.6658*69.272=67.2 кДж/кмоль

Изменение энтальпий кубовой жидкости:

IR=µСр·TR;(4.22)

IR=67,2·2.2= 147.84 кДж/кмоль

Энтальпия кубовой жидкости после аппарата:

I19= I18-IR(4.23)

=-2465-147.84 =-2613.31 кДж/кмоль.19=101.06 К - температура кубовой жидкости после аппарата при Р=0.685 Мпа и I19=-2613.31 кДж/кмоль определяем по уравнению смешения.

Т19=0.32*111.252+0.0142*108.251+0.6658*96.008=101.06 К;

I31=2390.78 кДж/кмоль - энтальпия фракции перед аппаратом при Р=0.154 МПа находим по уравнению смешения: 33.415 % О2; 2.27 % Ar; 64.074 % N2

I31=0.3019*2668.8+0.0228*1824+0.6753*2268=2378.7 кДж/кмоль.

Т31==87,04 К , Р=0,154 МПа.

I32= I31+(R(I18- I19 )+ qохл /3)/Ф;(4.24)

32=2378,7+(0,6547*(-2465,67+2613,31)+5/3)/0,4231=2611,1 кДж/кмоль -энтальпия фракций после аппарата при Р=0,149 МПа, Т32=92,89 К.

2.5.3 Охладитель жидкого кислорода


Из уравнения энергетического баланса охладителя жидкого кислорода определяются параметры кубовой жидкости аппарата, точка 21.

R(i21 - i20) = K(i25 - i26)+ qохл /3,(4.25)

Где i25=-4124,8 кДж/кмоль -энтальпия жидкого кислорода в насыщенном состоянии при Р=0,165 МПа.

i21= i20 +(К(i25- i26)+ qохл /3) R. (4.26)

Температура жидкого кислорода после аппарата:

Т26= Т25-ТК;

Т20= 95,103-6= 89,103 К.

I26= -4460,8 кДж/кмоль - энтальпия жидкого кислорода после аппарата при Р= 0.160МПа и Т26= 89.103 К.

Энтальпия кубовой жидкости перед аппаратом:

I20= I19 = -2613,31 кДж/кмоль.

Т20 =85,93 К-температура кубовой жидкости при Р 20= 0.161 МПа и

I20=- 2613,31 кДж/кмоль, определяем по уравнению смешения:

Т20= 0,32*94,842+0,0142*91,918+0,6658*81,513=85,93 K.

I21=-2613,31+(0,082*9-4124,8+4460,8)+5/3)/0,6547=-2568,68 кДж/кмоль.

Т21=85,62 -температура кубовой жидкости при Р=0,156 МПа и I21=-2568,68 кДж/кмоль, определяем по уравнению смешения:

Т21=0,32*94,508+0,0142+91,586+0,6658*81,214=85,62 К.

.5.4 Энергетический баланс установки

Целью баланса является определение параметров продукционного азота на выходе из основного теплообменника.

В*DIT + D*Нд = qбр+qL + qн + qн А + qн к ;(4.27)

Где B·IT = - - изотермический дроссель-эффект сжатия воздуха до 6 МПа.

= 8212,8 кДж/кмоль - энтальпия воздуха при Р = 0.1 МПа и Т = 283 K;

= 7798,1 кДж/кмоль - энтальпия воздуха при Р = 6 МПа и Т = 283 K.

IT = 8212,8 - 7798,1 = 414,7 кДж/кмоль.

D * HD - холод, производимый в детандере.

При Т15 = 160К и Р15 = 6,0 МПа, і15 = 2938,1 кДж/кмоль,S15 = 114,42 кДж/(кмоль·К);

Действительный перепад в турбодетандере

HД = η·(i15 - i16ад),(4.28)

Где η=0,72 -адиабатический КПД турбодетандера,

і16ад = 1517,7 кДж/кмоль - энтальпия при адиабатном расширении при S15 = 114,42 кДж/(кмоль·К) и Р=0,69 МПа;

НD = 0.72 * (2938,1-1517,7)= 1022,7 кДж/кмоль

D * Hd = 0,9 * 1022,7 = 920,43 кДж/кмоль.

qбр = 150 кДж/кмоль -теплопритоки к блоку разделения;

qн -потери холода с жидким кислородом;

qH = К·(і0.1283 - і26);(4.29)

qH = 0,082·(8212.8 + 4460,8) = 1039,24 кДж/кмоль.

і26 = -4460.8 кДж/кмоль - энтальпия кислорода при давлении Р26 = 0,160 МПа і Т26 = 89,103 К.

і0.1283 =8212,8 кДж/кмоль - энтальпия кислорода при давлении Р=0,1 МПа и Т=238 К.

qHФ -потери холода с отбросной фракцией

qHФ =µСрТФ; (4.30)

µСр=0,3019*29,4+0,0217*20,9+0,6753*29,2=29,05 кДж/кмоль-мольная теплоемкость фракции при Т=275К и Р=0,139 Мпа;

qHФ =29,05*8*0,4234=98,40 кДж/кмоль.

qHА -потери холода с азотом

qHА = В·ΔіТ + D·HD - qн + qнФ + qбр;(4.31)

qнA = 414,7+920,43-1039,24-98,40-150=47,49 кДж/кмоль.

І29= і0.1283 - qнA /А;(4.32)

І29=2812,8-4749/0,4949=8116,8 кДж/кмоль.

Т29=279,0 К-температура продукционного азота при Р29=0,13 Мпа и І29=8116,8 кДж/кмоль.

.5.5 Энергетический баланс азотного ожижителя


Из уравнения энергетического баланса азотного ожижителя

Определяем параметры точки 30.

А(i30-i29)=ВА(i2-i4)+qож/2,(4.33)

Где Ва =0,47 кмоль /кмоль -доля воздуха идущего в азотный ожижитель;

i2=8671 кДж/кмоль - энтальпия воздуха при Р=6 МПа и

Т=310 К;

i4 =7734,3 кДж/кмоль - энтальпия воздуха при Р=6 МПа и

Т=281 К;

qож/2=2,5 кДж/кмоль -теплопритоки к азотному ожижителю;

i30=i29+(ВА(i2-i4)+ qож/2/А;(4.34)

29=8116,8+=9011,4 кДж/кмоль;

Т30 =309,0 К- температура продукционного азота при Р=0,125 МПа и i30=90011,4 кДж/кмоль.

.5.6 Энергетический баланс фракционного ожижителя


Из уравнения энергетического баланса фракционного ожижителя определяем параметры фракции после аппарата ,точка 34.

Ф*( i34- i33)=ВФ*( i3- i5)+ qож/2,(4.35)

где ВФ=0,53 кмоль/кмоль -доля воздуха, идущего в фракционный ожижитель;

i3=8671 кДж/кмоль -энтальпия воздуха при Р=6МПа и Т=310 К;

i33 =0,3019*7997,2+0,0228*5703,2+0,6753*7998,3=7810,6 кДж/кмоль -энтальпия фракции на выходе из фракционного теплообменника при Р=0,139МПа ;

i34= i33+[ВФ(i3- i5)+ qож/2]/Ф;(4.36)

34=7810,6+=8989,0 кДж/кмоль.

Т34=309 К, при Р=0,134 МПа и i34=8989,0 кДж/кмоль.

.5.7 Энергетический баланс фракционного теплообменника


Из уровнения энергетического балансна фракционного теплообменника определяем количество воздуха, идущего на него:

ВФ*( i9- i12)+ )+ qТ/О/2=Ф*( i33- i32),(4.37)

Где i9=7798,1 кДж/кмоль - энтальпия воздуха при Р=6 МПа и Т=283 К;

I32=2647,99 кДж/кмоль- энтальпия фракции при Р=0,149 Мпа и Т=94,57 К;

i33=7810,6 кДж/кмоль - энтальпия фракции после основного теплообменника при Р=0,139 МПа и Т=257 К;

i12= i9-+[Ф(i33- i32)+ qт/о/2]/ ВФ;(4.38)

12=7798,1-[0,4234(7810,6-2647,999)-25/2]/0,53=3697,4 кДж/кмоль - энтальпия воздуха при Р=6МПа и Т12=166,8 К;

.5.8 Энергетический баланс азотного теплообменника


Из уравнения энергетического баланса азотного теплообменника определяем параметры воздуха перед дроссельным вентилем, точка 13:

ВА*( i10- i11)=А*( i29- i28)+ qТ/О/2,(4.39)

10= i9 =7798,1 кДж/кмоль - энтальпия воздуха при Р=6 МПа и Т=283 К;

i28 =2712,0 кДж/кмоль - энтальпия воздуха при Р=0,140 МПа и Т=94,4 К;

i11=1797,1 кДж/кмоль - энтальпия воздуха находим из соотношения:

i11= i10- (А( i29- i28)+ qТ/О/2)/ ВА;(4.40)

11=7798,1-(0,4949(8116,8-2712,0)+25/2)/0,47=2080,4 кДж/кмоль;

Т11=149,7 К -температура воздуха при i11=2080,4 кДж/кмоль и Р11=6 МПа.

2.5.9 Параметры воздуха после дросселя

i11= i14=2080,4 кДж/кмоль.

Т14=102,56 К -температура воздуха после дроссельного вентиля при i14=2080,4 кДж/кмоль и Р11=0,69 МПа.

2.5.10 Энергетический баланс узла ректификации

Из уравнения энергетического баланса определяется энтальпия воздуха на входе в нижнюю колонну.

В·i17 = K·i25 +Ф· i31 А·i27- qу.р (4.41)

Где qу.р =125 кДж/кмоль;

i25=-4124,8 кДж/кмоль -энтальпия жидкого кислорода в состоянии насыщения при Р=0,165 МПа;

i17 = K·i25 +Ф· i31 А·i27- qу.р.;(4.42)

17 =0,082*(-4460,8)+0,4234*2378,7+0,4949*2256,8-125=1633,12 кДж/кмоль.

Т17=102,37 К, при Р=0,69МПа, i17 =1633,12 кДж/кмоль.

2.5.11 Параметры воздуха на входе в нижнюю колонну

=D* i16+(1-D)* i14,(4.43)

где i16 -энтальпия воздуха после турбодетандера .

i16= i15 -*( i15 -i16),(4.44)

=2938,1-0,72(2938,1-1517,7)=1915,4 кДж/кмоль;

Т16=102,49 К, при Р=0,69МПа, i16 =1915,4 кДж/кмоль.

i17 =0,9*1915,4+0,1*2080,4=1931,9 кДж/кмоль.

Из балансов по нахождению i17 берем среднюю величину:

i17ср =(1931,9+16633,12)/2=1782,51 кДж/кмоль.

Т17ср=102,43К -температура воздуха при Р=0,69МПа и i17ср =1782,51 кДж/кмоль.

2.5.12 Энергобаланс нижней колонны

Из энергетического баланса нижней колонны определяем Qк/и.

В·і17ср + qн.к. = R·i18 + N·i22 + Qк/и,(4.45)

Где i17ср =1782,51 кДж/кмоль -энтальпия воздуха при Т17ср=102,43К и Р=0,69 МПа;

qн.к. =30 кДж/кмоль - теплопритоки в нижній колонне;

i18=-2465,67 кДж/кмоль -энтальпия кубовой жидкости при Р=0,69 МПа и Т18=103,36К;

Qк/и = В·і17ср + qн.к. - R·i18 - N·i22;(4.46)

Qк/и = 1782,51+30-0,6547*(-2465,67)-0,3453*(-2186,8)=4181,9 кДж/кмоль.

Параметры точек в основных узлах схемы приведены в таблице 2.

Таблица 2.

Параметры точек в основных узлах схемы

Точка

I, кДж/кмоль

Р, МПа

Т, К

Точка

I, кДж/кмоль

Р, МПа

Т,К

1

8671,0

6

18

-2465,67

069

103,36

2

8671,0

6

310

19

-2613,31

0,685

101,06

3

8671,0

6

310

20

-2613,31

0,161

85,93

4

7734,3

6

281

21

-2568,68

0,156

85,62

5

7734,3

6

281

22

-2186,8

0,68

98,106

6

7734,3

6

281

23

-2836,4

0,675

88,106

7

7734,3

6

281

24

2836,4

0,145

80,531

8

7798,1

6

283

25

-4124,8

0,165

95,13

9

7798,1

6

283

26

-4460,8

0,16

89,103

10

7798,1

6

283

27

2256,8

0,145

80,531

11

2080,4

6

149,7

28

2712,0

0,14

94,4

12

3697,4

6

166,8

29

8116,8

0,12

279,0

13




30

9011,4

0,125

309,6

14

2080,4

0,69

102,56

31

2378,7

0,154

85,31

15

2938,1

6

160

32

2647,99

0,149

94,57

16

1915,4

0,69

102,278

33

7720,5

0,139

275

17

1782,51

0,69

102,43

34

8898,92

0,134

309


2.6 Расчет процесса ректификации (с тарелками)

Определение числа ректификационных тарелок в нижней колонне в диаграмме Y-x

Составим уравнение баланса нижней колонны

G=g+N

Gy=gx+NxN

Расход пара определим по нагрузке конденсатора - испарителя и теплоте парообразования rN2

G=Qк-и/ rN2(4.47)

G=4181,9/4681,6=0.893кмоль/кмоль

Расход флегмы

g=G-N (4.48)

g=0.893-0.3453=0.547 кмоль/кмоль

Уравнение рабочей линии для нижней колонны

y=(4.49)

y=*97=0.61341*x+38.68572

при x=0y=40%об N2

при x=xNy=99,9999%об N2

.При х=99,9999 у=0,61341*99,999+38,658=99,99935% N2;

Равновесная кривая:

У=100-(100-99,12)*=99,99956 % N2;

При х=99,999.

.При х=99,99 у=0,61341*99,99+38,658=99,99359 % N2;

Равновесная кривая:

у=100-(100-99,12)*=99,9956 % N2;

. Прих=99,9 у=0,61341*99,9+38,658=99,93838 % N2;

Равновесная кривая:

у=100-(100-99,12)*=99,956 % N2;

х=99,9

.При х=99,0 у=0,61341*99,0+38,658=99,386 % N2;

Х=99,0.

. При х=90,0 у=0,61341*90,0+38,658=93,865 % N2;

Равновесная кривая:

у=100-(100-99,12)*=95,6 % N2;

х=90,0.

Из построения получаем число теоретических тарелок в нижней колонне nT=28 шт.

Принимая КПД тарелки h=0.5 определим действительное число тарелок.

nд= nT/h (4.50)

nд=28/0.5=56 шт

Принимаем 56шт.

2.7 Определение удельного расхода энергии

Расчет приведен к условиям всасывания при Т=310 К и Р=1,033бар - нормальные условия.

2.7.1 Определение производительности установки по условному газу

В воздухоразделительной установке за условный газ принят газ, приведенный по эксэргии к 100% кислорода.

Минимальная теоретическая работа, выделения газообразного азота из воздуха при давлении Р=1,25 бар и Т=310 К.

LTА= R·T·ln( P*yA3/PA);(4.51)

Где yA3=1 -чистота продукционного азота;

PA=0,7812 кг*с/см2 - парциальное давление азота;

LTА=8,314*310* ln=1211,5 =0,0140.

Полная теоретическая энергия выделения азота при производительности установки ПА=1470 м3/ч.

LПN2 = LТA·ПA,(4.52)

LПN2 =0,014*1470=20,85кВт.

Минимальная теоретическая работа выделения кислорода из воздуха в жидком состоянии при давлении Р=1,6 бар и Т=310 К.

LTК= LВК+(Т*(S1K-S2K)-(I1K-I2K)).(4.53)

Где LВК- минимальная теоретическая работа выделения кислорода из воздуха в газообразном состоянии при давлении Р=1,6 бар и Т=310 К.

LВК=R*T*ln(P*xK1/Pk), (4.54)

Где R-8,314 кДж/кмоль*К- газовая постоянная,

Pk=0,2095 кг*с/см2 - парциальное давление кислорода.

LВК=8,314*310* ln5232,08

S1k=183.264 - энтропия кислорода при Т=310 К и Р=1,6 бар;

S2k=173.152 - энтропия кислорода при Т=89,13 К и Р=1,6 бар;

I1k=9027.2 энтальпия при Т=310 К и Р=1,6 бар;

I2k=2867.2 энтальпия при Т=98,13 К и Р=1,6 бар;

LTk=5232.08+(310*(138.264-173.152)-(9027.2-2867.2))=2206.8=0,022554 .

Полная теоретическая эксэргия выделения кислорода при паспортной производительности установки ПК=300кг/ч.

lПO2 = LТА·ПК ,(4.55)

lПO2 = 0,02554*225=5,75кВт.

Суммарная эксэргия выделения.

Sl= lПN2 +lПO2 ;(4.56)

Sl= 20,58+5,75=26,33 кВт.

Минимальная теоретическая работа выделения чистого газообразного кислорода из воздуха при нормальных условиях

Lкг=R·T·ln ;(4.57)

Lкг=8.314·293·ln=3807.5 =0.044. Производительности установки, приведенная по эксэргии к 100 % кислороду

П=Sl/ Lкг;(4.58)

П==598,4 м3/ч.

2.7.2 Определение суммарной потребляемой мощности

Мощность, потребляемая компрессором при давлении нагнетания 6 МПа:

NK= Ngk·B,(4.59)

где Ngk - действительная мощность компрессора,

В - количество воздуха, поступающего на нагнетание компрессора.

Ngk = L/ηт ,(4.60)

где ηт = 0.63 - термический КПД,

L - работа изотермического сжатия;

L = R·Tвс·ln (P2/P1),(4.61)

где R = 8.314 кДж/кмоль·K - газовая постоянная,

Tвс= 293 К - температура нагнетания;

L = 8.314·310·ln( 60/0.33) =10468,8 кДж/кмоль;

Ngk = 10468,8 /0.63= 16617,2 кДж/кмоль;

NK=16617*3300/(24*3600)= 634,7 кВт.

Принимаем NK=635 кВт.

2.7.3 Мощность, потребляемая электроподогревателем

Установленная мощность электроподогревателя Nэ =90 кВт при продолжительности включения

ПВ = τп /τа :(4.62)

где τп =2,33 ч. - время нагрева;

τа = 7 ч. - время адсорбции до переключения;

ПВ =2,33/7 = 0.333

Потребляемая мощность составит:

Nп =Nэ·ПВ;(4.63)

Nп =90·0.333 = 29,97 кВт.

Мощность, потребляемая электродвигателем маслонасоса турбодетандера:

N м.н. = 1.5 кВт.

Мощность, потребляемая водяным насосом:

N в.н. = 2 кВт.

Мощность ,потребляемая двумя холодильными машинами при продолжительности включения ПВ=0,3

N х.м. = 2* N х.*ПВ;

N х.м. = 2*5*0,3=3,0 кВт.

Суммарная потребляемая мощность:

Nобщ=Nк+Nп + N щ+ N м.н+ N в.н.+ N х.м ;(4.64)

Nобщ= 634,7+29,97+3+1,5+2,3=647,2 кВт.

2.7.4 Удельные расходы электроэнергии на производство продуктов разделения

Удельный расход электроэнергии на производство 1 м3 кислорода

NА =Nобщ/П;(4.65)

Nк =647,2/598,4=1,127 кВт·ч/м3.

3. Проектный расчет теплообменика основного

Определение коэффициента теплоотдачи трубного пространства

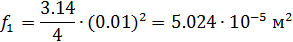
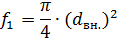
Живое сечение трубы


Принимаем число труб n = 76

массовая скорость


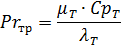
Критерий Рейнольса


Число Прандтля


Критерий Нусельта


Длина оребряючей проволоки

 

Удельное свободное пространство намотки


Принимаем скорость потока WA = 5 м / с

Площадь межтрубного пространства

 

Внешний диаметр намотки (ориентировочное значение)

Число слоев намотки


Внешний диаметр намотки при z = 14


Поправка на кривизну труб


Коэффициент теплоотдачи трубного потока


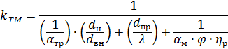
Определение коэффициента теплоотдачи межтрубного пространства

Уточненная площадь свободного межтрубного пространства

 

Массовая скорость потока в межтрубном пространстве


Критерий Рейнольдса


где,

где, φ - коэффициент оребрения


δ=0.15 мм - Ширина линии контакта провода и трубы.

Число Прандтля


Коэффициент теплоотдачи межтрубного потока


Коэффициент теплоотдачи трубного и межтрубного пространств отнесен к внешней поверхности исходной трубы


Де, - λ = 380

ηр = 0.95

Определение поверхности теплообмена и параметров навивки

Средний логарифмический температурный напор.


Необходимая поверхность теплообмена (по наружной поверхности неоребрених трубок)


Необходимая суммарная длина труб без величины запаса


Средний диаметр навивки


Тангенс угла навивки


Необходимая висота навивки


Действительная поверхность теплообмена


Действительная длина трубок

 

Действительная высота навивки


Средние диаметры слоев намотки, количество труб в слое (число мероприятий), число витков труб при намотке и довжиа труб в каждом слое заносим в таблицу.

Таблица навивки теплообменника

і

Dсл. І

nзах.і. р

nзах.і окр.

nв.і

Lмр.і

1

0,185

6,414

6

36

21

124

2

0,211

7,316

7

31

20

142

3

0,237

8,217

8

27

20

159

4

0,263

9,119

9

24

20

177

5

0,289

10,020

10

21

19

194

6

0,315

10,922

11

19

19

212

7

0,341

11,823

12

18

19

229

8

0,367

12,724

13

16

19

247


Определение гидравлических сопротивлений потоков

Потери давления внутри труб


=389.858

Коэффициент сопротивления трения в трубном пространстве


=0.027

Средняя длина труб теплообмінника


=21.587

Коэффициент оребрения


Средний радиус закругления змеевиком


Относительная потеря давления в трубном пространстве


=0.023

Потери давления в межтрубном пространстве

=3263


Число рядов труб в слое


=113.631

Относительная потеря давления


=0.023

. Обоснование выбора материала

В конструкции колонны используется сталь 12Х18Н10Т для изготовления корпуса и днищ.

Сталь, имеющая структуру аустенита, сохраняет пластичность и вязкость до температур, близких к температуре жидкого гелия, поэтому аустенитовая сталь является важнейшим конструктивным материалом для аппаратов и машин, работающих при таких низких температурах.

Титан сообщает аустениту устойчивость к нагревам при различных технологических операциях. Сталь этих марок является важнейшим конструктивным материалом для нержавеющей, кислотостойкой и жаростойкой аппаратуры и одновременно прекрасным хладостойким материалом для сварных аппаратов, не требующих последующей термической обработки.

Рассматривая, аустенитовые стали, как конструктивный материал, необходимо отметить их низкую теплопроводность и более высокий коэффициент линейного расширения по сравнению с другими марками конструктивной стали.

В цветных металлах и сплавах с понижением температуры прочностные показатели возрастают. Особенно важно, что наряду с увеличением пределов прочности, упругости, твердости и т.п. такие свойства, как пластичность и ударная вязкость, понижаются в слабой степени, а у некоторых металлов даже возрастают.

Свойство цветных металлов и сплавов сохранять пластичность при низких температурах определяет самое широкое их применение в аппаратуре, работающей при низкой и ультранизкой температурах. Ударная вязкость меди, алюминия, свинца, никеля возрастают при понижении температуры: при 80 К она в 1,21,5 раза больше, чем при температуре 300К. Ударная вязкость большинства медных, алюминиевых и никелевых сплавов с понижением температуры понижается , но в незначительной для практики степени.

Хорошей прочностью при низких температурах обладают титановые сплавы, что в сочетании с их низкой плотностью способствуют расширению их использования в криогенной технике.

Специально для работы при криогенных температурах созданы титановые сплавы серии АТ2

воздух установка энергетический теплообменник

5. Прочностной расчет






Цель расчета: рассчитать толщину стенки днища

Исходные данные

Материал сталь Х18Н10Т

(ГОСТ 5632-61);

Предел текучести 240МПа

Допускаемое напряжение при температуре 200С 160МПа.

Диаметр днища =400мм

Высота днища


Толщина стенки днища


где Р - давление в колонне

R- радиус кривизны в вершине эллиптического днища

-коэффициент прочности продольного сварного шва=1

Толщина стенки с учетом прибавок.


где С1-компенсация коррозии металла.

С2- допуск на толщину листа

Принимаем 4мм с запасом.

Определяем давление, которое воздействует на сварной шов.


Определяем напряжение возникающее при испытании


При испытаниях должно выполнятся условие


Условие прочности выполняется.

Проверка прочности обичайки.

Расчет прочности обичайки производим аналогичным методом.

Материал обичайки Сталь20 .

Предел текучести 245МПа

Допускаемое напряжение при температуре 200С 147МПа.

Диаметр обичайки =400мм

Толщина стенки

Давление, испытуемое сварным швом, будет таким же как и днища.

Определяем напряжение, возникающее при испытании


где - коэффициент прочности продольных швов=0.9

При испытаниях должно выполняться условие


Условие прочности выполняется

Заключение

Сталь, имеющая структуру аустенита, сохраняет пластичность и вязкость до температур, близких к температуре жидкого гелия, поэтому аустенитовая сталь является важнейшим конструктивным материалом для аппаратов и машин, работающих при таких низких температурах.

Титан сообщает аустениту устойчивость к нагревам при различных технологических операциях. Сталь этих марок является важнейшим конструктивным материалом для нержавеющей, кислотостойкой и жаростойкой аппаратуры и одновременно прекрасным хладостойким материалом для сварных аппаратов, не требующих последующей термической обработки.

Рассматривая, аустенитовые стали, как конструктивный материал, необходимо отметить их низкую теплопроводность и более высокий коэффициент линейного расширения по сравнению с другими марками конструктивной стали.

В цветных металлах и сплавах с понижением температуры прочностные показатели возрастают. Особенно важно, что наряду с увеличением пределов прочности, упругости, твердости и т.п. такие свойства, как пластичность и ударная вязкость, понижаются в слабой степени, а у некоторых металлов даже возрастают.

Свойство цветных металлов и сплавов сохранять пластичность при низких температурах определяет самое широкое их применение в аппаратуре, работающей при низкой и ультранизкой температурах. Ударная вязкость меди, алюминия, свинца, никеля возрастают при понижении температуры: при 80 К она в 1,21,5 раза больше, чем при температуре 300К. Ударная вязкость большинства медных, алюминиевых и никелевых сплавов с понижением температуры понижается , но в незначительной для практики степени.

Список литературы

1.Архаров А.М. и др. :Техника низких температур. 1964год

.Григорьев В.А., Крохин Ю.И. :Тепло- и массообменные аппараты криогенной техники. 2009год

.Епифанова В.И. : Разделение воздуха методом глубокого охлаждения. М: Машиностроение, том 1,2007год.

.Беляков В.П. :Криогенная техника и технология.2008год.

.Таран В.Н. :Модуль TFS_KT3M, О.:ОДАХ,2010год.

.Усюкин И.П.: Установки, машины и аппараты криогенной техники. Атлас. Часть 1. Пищевая промышленность, 2011год.

Похожие работы на - Расчёт воздухоразделительной установки

 

Не нашли материал для своей работы?
Поможем написать уникальную работу
Без плагиата!
Без нейросетей!