Расчет холодильной машины судовой холодильной установки

  • Вид работы:
    Курсовая работа (т)
  • Предмет:
    Другое
  • Язык:
    Русский
    ,
    Формат файла:
    MS Word
    991,72 Кб
  • Опубликовано:
    2015-02-06
Вы можете узнать стоимость помощи в написании студенческой работы.
Помощь в написании работы, которую точно примут!

Расчет холодильной машины судовой холодильной установки













"Судовые холодильные установки, системы кондиционирования и их эксплуатация"

на тему: "Расчет холодильной машины судовой холодильной установки"

 

Введение

Простейшая система охлаждения может состоять только из двух тел: охлаждаемого и охлаждающего. Если в качестве охлаждающего тела используется природная окружающая среда (например, забортная вода, воздух или естественный водный лед), то система охлаждения, способ охлаждения или просто охлаждение называются естественными, так как не требуют затрат энергии.

Искусственное охлаждение - процесс отвода или поглощения теплоты, сопровождаемый понижением температуры охлаждаемого тела (объекта) до более низкого уровня, чем температура окружающей среды, требующий затрат энергии.

Различают безмашинные и машинные системы искусственного охлаждения. В безмашинных системах используются искусственный водный лед, сухой лед (твердая двуокись углерода), охлаждающие смеси и сжиженные газы. Искусственный водный лед, сухой лед и сжиженные газы в этом случае получают с помощью холодильных машин. При использовании водного льда (естественного или искусственного), сухого льда и сжиженных газов охлаждение объекта достигается за счет поглощения теплоты в процессах фазового перехода этих источников холода из одного агрегатного состояния в другое (плавления водного льда, сублимации сухого льда, испарения сжиженных газов). С помощью водного льда можно охлаждать объекты до температур несколько выше 0°С [температуры плавления (таяния) льда].

Более эффективным и удобным охлаждающим средством является сухой лед, с помощью которого можно охлаждать объекты до более низких температур, так как температура его сублимации (перехода из твердого состояния в газообразное, минуя жидкую фазу) при нормальных атмосферных условиях равна - 78,5°С, а удельная теплота сублимации - около 575 кДж/кг.

Сухой лед используется при перевозке замороженных пищевых продуктов, а также в машиностроении (при испытаниях и сборке некоторых агрегатов) и т. д. На морских судах сухой лед не находит применения из-за сложности его изготовления, транспортировки и высокой стоимости.

Охлаждающими являются смеси из двух или нескольких твердых или твердых и жидких веществ, температура которых понижается в результате фазовых переходов, происходящих в неоднородных многокомпонентных системах, например при смешении водного льда и соли, при растворении некоторых солей в воде или разбавленных кислотах. Промышленное применение имеет охлаждающая смесь, состоящая из дробленого льда и технической поваренной соли (NаСl), ее предельная температура -21,2°С. Охлаждающие смеси используются для получения небольшого количества искусственного холода, главным образом в лабораторных условиях.

Достоинствами азотной системы охлаждения, принцип действия которой основан на впрыскивании жидкого азота непосредственно в охлаждаемое грузовое помещение, являются: простота устройства и эксплуатации; очень быстрое снижение температуры (температура испаряющегося азота при атмосферном давлении -195,8°С); бесшумность и высокая надежность в работе; лучшая сохранность пищевых продуктов и меньшая их естественная убыль (усушка), чем, например, при использовании смеси из льда и соли. Недостатком азотной системы охлаждения, препятствующим ее широкому внедрению, являются сравнительно высокая стоимость азота и необходимость создания сети заправочных станций для пополнения баллонов с азотом.

Термоэлектрические охлаждающие устройства небольшой холодопроизводительности (от нескольких ватт до нескольких киловатт) обладают высокими массогабаритными показателями при удовлетворительных энергетических характеристиках. Их применение с каждым годом расширяется. Наиболее отработанные образцы термоэлектрических охлаждающих устройств применяются в качестве небольших автономных кондиционеров, холодильников, ледогенераторов и охладителей питьевой воды и напитков (в том числе на судах), а также в качестве технологических охлаждающих устройств и т. д.

В последнее время находят практическое применение вихревые охлаждающие устройства, принцип работы которых основан на использовании вихревого эффекта - разделения воздуха (газа) на холодный и горячий потоки при его вихревом движении. Основным элементом такого устройства является вихревая труба, термодинамические процессы в которой малоэффективны. Однако данный способ одновременного получения холода и теплоты исключительно прост, и его использование вполне оправдано в тех случаях, когда основным требованием является простота конструкции.

Главными источниками искусственного холода в промышленности и на всех видах транспорта являются холодильные машины. С их помощью получают и поддерживают температуры от +10 до -150°С (область получения более низких температур относится к криогенной технике). Холодопроизводительность таких машин от десятков ватт до мегаватт. Используются холодильные машины разных типов: паровые компрессионные (парокомпрессионные), газовые компрессионные, воздушные компрессионные, абсорбционные, пароэжекторные.

Компрессионные машины работают с затратой механической энергии, абсорбционные и пароэжекторные - с затратой тепловой энергии, поэтому последние принято называть теплоиспользующими холодильными машинами. В паровых холодильных машинах (компрессионных, эжекторных, абсорбционных) для получения низких температур используется дросселирование жидкости, сопровождаемое понижением температуры (положительный эффект Джоуля-Томпсона), а для отвода теплоты от охлаждаемого объекта - фазовый переход жидкости - парообразование. В газовых и воздушных холодильных машинах для получения низких температур используется расширение сжатого газа (воздуха) с получением внешней работы или дросселирование, а для отвода теплоты - нагревание в охлаждаемом объекте газа (воздуха), охлажденного до более низкой температуры при расширении или дросселировании.

Наиболее широкое применение на судах нашли парокомпрессионные холодильные машины как наиболее экономичные, компактные и универсальные.

В состав судовой холодильной установки могут входить: одна или несколько холодильных машин, дополнительное оборудование и системы, необходимые при производстве и использовании искусственного холода (системы энерго- и водоснабжения, приготовления и подачи промежуточного хладоносителя и др.), а также приборы и системы управления, контроля, защиты, сигнализации и автоматического регулирования, обеспечивающие нормальную работу холодильных машин.

Использование искусственного холода на судах связано прежде всего с перевозками скоропортящихся пищевых продуктов и хранением продовольственных запасов для экипажей и пассажиров в провизионных кладовых. Скоропортящиеся пищевые продукты в замороженном или охлажденном виде перевозятся на судах в охлаждаемых грузовых помещениях - рефрижераторных трюмах и охлаждаемых контейнерах. Суда, предназначенные для перевозки скоропортящихся пищевых продуктов, называются рефрижераторными. Рефрижераторные суда являются частью общей холодильной цепи и обеспечивают сохранность пищевых продуктов при доставке их от места производства к местам потребления. Ускорение доставки и лучшее сохранение качества скоропортящихся пищевых продуктов достигается за счет контейнеризации перевозок.

Сравнительно новой областью применения холодильных установок на судах является обеспечение перевозок сжиженных газов на специальных танкерах - газовозах, а также охлаждение и осушение инертных газов на обычных танкерах, охлаждение больших резервуаров с жидкой двуокисью углерода (углекислотой).

Судовая холодильная техника и техника кондиционирования воздуха непрерывно совершенствуется: уменьшается материалоемкость, улучшаются и унифицируются конструкции оборудования, повышаются его энергетическая эффективность, надежность и долговечность, снижаются эксплуатационные затраты.

Освоены промышленностью и широко внедряются новые роторные, лопастные и винтовые холодильные компрессоры. Усовершенствованы конструкции центробежных холодильных компрессоров. Освоено серийное производство холодильных компрессоров со встроенным приводом - бессальниковых и герметичных. Ускорились темпы внедрения новых высокоэффективных теплообменных аппаратов (хладоновых медно-алюминиевых воздухоохладителей и конденсаторов с просечными ребрами, кожухотрубных испарителей с внутритрубным оребрением и внутритрубным кипением: хладагента и др.). Ведутся работы по созданию пластинчатой и пластинчато-ребристой теплообменной аппаратуры. Существенный экономический эффект дает комплексная автоматизация, оптимизация состава и эксплуатационных режимов работы холодильных установок.

1. Расчет теплопритоков в охлаждаемое помещение и необходимой производительности СХУ

Таблица 2.1. Значения теплопритоков в охлаждемое помещение

Наименование ограждения

F, м2

K, Вт/(м2K)

tн, °С

tкам, °С

Qогр,Вт

Ʃ Qогр

Носоваяпереборка

9,12

 0.51

    30

    -18

223,2

    2405,7

Кормовая переборка

9,12

0.6



262,7


Переборка правогоборта

15,84

0.55



418,2


Переборка левого борта

15,84

0.55



418,2


Подволок

25,08

0.45



541,7


Палуба

25,08

0.45



541,7



. Построение рабочего цикла холодильной машины

На рис. 3.1 изображены принципиальные схемы и циклы одноступенчатой холодильной машины, работающей по сухому циклу (рис.а), и по циклу с регенерацией тепла (рис.б).

Рис. 3.1 - Принципиальная схема холодильной машины, работающей по теоретическому (а) и регенеративному циклу (б) холодильной машины:КМ- компрессор; КН - конденсатор;РТО -регенеративный теплообменник; ТРВ- терморегулирующий вентиль; И - испаритель; Сравнение регенеративного цикла с сухим в h-lgРдиаграмме (в) .


Таблица 3.2. Термодинамические параметры хладагента в характерных точках цикла

Узловые точки

Температура t, °C

Давление р, Бар

Энтальпия h, кДж/кг

Удельный объем v, м3/кг

Энтропия S, кДж/кг·К

Состояние хладагента

1

-19

2

400

0,13

1,82

ПП

2

77

16

447

0,025

1,82

ПП

2'

71

16

445

0,023

1,80

ПП

3

35

16

418

0,018


СНП

4

36

16

247



ВНП

5

23

16

230



Ж

6

-37

2

230



ВНП

6'

-37

2

235



ВНП

7

-37

2

396



СНП

3. Определение расчетной схемы и рабочего цикла холодильной машины

Для судовых установок большой холодопроизводительности становится важным вопрос повышения их экономичности. Одним из способов повышения экономичности является использование регенеративного теплообмена. Поскольку температура насыщенного пара на выходе из испарителя ниже температуры жидкого хладагентана выходе из конденсатора даже при наличии поверхностного переохлаждения, то имеются все условия для реализации теплообмена между ними. Направив потоки хладагента, находящиеся в разных процессах холодильного цикла, в общий теплообменник, который в этом случае называется регенеративным, получают с одной стороны переохлаждение жидкого холодильного агента, а с другой - перегрев его паров. При этом переохлаждение жидкого холодильного агента увеличивает удельную холодопроизводительность, а перегрев паров - увеличивает работу сжатия. Однако при этом гарантируется "сухой ход" компрессора на всех режимах работы холодильной установки. Правда, увеличивается температура рабочего тела после компрессора, что требует увеличения теплообменной поверхности конденсатора для отвода теплоты перегретого пара. К тому же увеличивается средняя температура процесса отвода теплоты в окружающую среду, а значит, увеличивается внешняя необратимость цикла. Наконец, при регенерации уменьшается коэффициент подачи компрессора.

Таким образом, регенеративный теплообмен обуславливает ряд качественно противоположных эффектов, поэтому решение об энергетической целесообразности регенерации теплоты в холодильном цикле принимают на основании, рассчитываемого для конкретных условий работы холодильной установки.

По регенеративному циклу работает установка с регенеративным теплообменником РТО (рис. 3.1 б). Обычно РТО устанавливается после конденсатора или ресивера в СХУ.         На рис. 3.1 в показано сравнение сухого цикла 7-2'-4-6' и регенеративного 1-2-5-6. Удельная холодопроизводительность сухого цикла qос=h7 - h6'; регенеративного qорто=h7 - h6 = qос+(h6'- h6)= qос+∆qо.

Из сравнения видно, что дополнительное охлаждение жидкости в РТО приводит к увеличению удельной холодопроизводительности цикла qо на величину ∆qо, а перегрев пара - к увеличению затрачиваемой работы на ∆ℓ (см. рис. 4, в). Регенерация целесообразна в случае, когда она приводит к увеличению холодильного коэффициента, т. е. когда соблюдается условие ∆qо/qос>∆ℓ/ℓ. Для СХУ, работающих на хладагенте R-22, применение регенерации практически не изменяет величину холодильного коэффициента.

По полученным данным определяются удельная массовая холодопроизводительность, кДж/кг:

- сухого цикла qос=h7 - h6'; и цикла с РТО qорто=h7 - h6

- увеличение удельной холодопроизводительности ∆qо=qорто-qос.

Удельная теоретическая (адиабатная) работа сжатия в компрессоре (работа затраченная на цикл), кДж/кгl=h2'-h7;

дополнительная работацикла с РТО∆ℓ=lРТО-l= (h2-h1)-(h2'-h7);                        

В зависимости от решения выражения о целесообразности применения регенерации:


определяется расчетная схема и рабочий цикл СХУ.

1/166 < 2/47

Так как , то использование РТО не целесообразно.

4. Тепловой расчет холодильной машины и подбор компрессора

Обусловленая​​величина

Обознач.

Размерность

Расчетная формула илиспособопределения

Значения

1

Удельнаяхолодопроизводительность

q0

кДж/кг

q0 = h - h6

166

2

Объемнаяхолодопроизводительность

qv

кДж/м3

qv=q0/1

1276,9

3

Работасжатия в компрессоре

кДж/кг

=h2-h1

47

4

Теоретическийхолодильныйкоэффициент

т

-

т=q0/

3,53

5

Количествохладагентациркулирующего в системе

G0

кг/ч

G0=3,6·Q0·1000/q0

242,12

6

Часовойобъемпаровхладагентавсасываемогокомпрессором

V0

м3

V0=G0·1

31,5

7

Относительная величина вредногопространства

C

-

C=0,015…0,05

0,035

8

Давлениеконденсациихладагента

Pк

Бар

Изпостроенногоцикла на диаграмме

16

9

Давлениеиспаренияхладагента

P0



2

10

Температура конденсациихладагента

Tк

K

Tк=273+tк

308

11

Температура испаренияхладагента

T0

K

T0=273+t0

236

12

Коэффициентподачикомпрессора

-

=[1-C(Pк/Pвп-1)]·Tвп/ Tк

0,57

13

Часовойобъемописываемый поршнями компрессора

Vh

м3

Vh=V0/ Q0/qv

54,4

14

Адиабатнаямощностькомпрессора

Na

кВт

Na=·G0/3600

3,16

15

Индикаторный КПД компрессора

i

-

iвпк+0,0025·tвп

0,7

16

Индикаторнаямощностькомпрессора

Ni

кВт

Ni=Na/i

4,5

17

Условныйудельноедавлениемеханическоготрения

Pм

кгс/см2

Pм=0,4…0,6

0,5

18

Мощностьмеханических расходов

Nм

кВт

Nм=Vh· Pм/ 36,72

0,81

19

Мощность на валу компрессора

Ne


Ne=Ni+ Nм

5,3

20

Механический КПД

м

-

м=Ni / Ne

0,84

21

Действительныйхолодильныйкоэффициент

д

-

д=Q0/Ne

2,1

22

Стандартная температура конденсации

tкст

°C

Стандартноезначение

-15



Tкст

K

Tк=273+tк ст.

258

23

Стандартная температура испарения

t0ст

°C

Стандартноезначение

+30



T0ст

K

T0=273+t0 ст.

303

24

Удельнаяобъемнаяхолодопроизводительность при стандартныхусловиях

qvст

кДж/м3

R-22qvс=2160 кДж/м3; R-134аqvс≈1286кДж/м3;

2160

25

Давлениеконденсациихладагента при стандартныхусловиях

Pкст

Бар

Изпостроенногоцикла на диаграмме

12

26

Давлениеиспаренияхладагента при стандартныхусловиях

P0ст



3

27

Коэффициентподачикомпрессора при стандартныхусловиях



-

ст=[1-C(Pкст/P0 ст-1)]·T0ст/Tк ст.

0,76

28

Стандартнаяхолодопроизводительность

Q0 ст

кВт

Q0 ст= Q0 (qvст·ст) / (qv·)

22,7


По результатам расчетоввыберемкомпрессорФУ-12.

Обусловленная величина

Обознач.

Размерн.

Расчетная формула или способ определения

Значение

1

Марка компрессора

ПБ

20

Изучебника Ю.С. Петрова "СУДОВЫЕ ХОЛОДИЛЬНЫЕ МАШИНЫ и УСТАНОВКИ". Таблиця 2.3, стор. 90.

ПБ

2

Количество цилиндров

z

-


4

3

Диаметр втулки цилиндра

Dвт

мм


67,5

4

Ход поршня

S

мм


45

5

Частота вращения вала

n

с-1


1440

6

Объем, описываемый поршнем

м3


1,54

7

Холодопроизводительность при t0=-15 °С, tк=+30 °С, R-12

0

кВт


26

8

Потребляемая мощность двигателя

Nдв

кВт


10


5. Расчет технических параметров сху для подбора конденсатора, испарителя и доп. Оборудования

Обусловленная​​величина

Обознач.

Размерн.

Расчетная формула илиспособопределения

Значение

1

Тепловаянагрузка конденсатора

Qк

кВт

Qк=Q0+G0·(h2-h1)

18,5

2

Коэффициенттеплопередачиотнесённый к внутреннейповерхности трубок

Кк

-

Кк=450…500

500

3

Коэффициентзапасаповерхности (на заглушку части трубок в случаеихповреждения)

до

-

до=1,05…1,15

1,08

4

Температурныйнапор

до

°C

до=(t2-t1 )/2,31·lg((tк-t1)/(tк-t2))

7,4

5

Охлаждающаяповерхность конденсатора

Fк

м2

Fк=1000·Qккк·к

5,3

6

Теплоемкостьводы

C

кДж/кг·K


4200

7

Плотностьводы

кг/м3


1000

8

Коэффициентзапасаподачи насоса

-

=1,05…1,1

1,08

9

Необходима подача насоса забортнойводы

V

м3/год

V=3600·Qк·/C·(t2-t1)

5,37

10

Тепловаянагрузкавыпарных батарей

Qвп

кВт

Qвп=(1,05…1,15)·Q0

10,1

11

Коэффициентрабочеговременииспарительногоаппарата

b

Вт/м2·K

b = 0,7…0,8

0,75

12

Разница температур воздуха в охлаждаемомпомещении и виспарителе

tвп

°C

tвп= t0 - tвп

8

13

Коэффициенттеплопередачииспарительныхаппаратов

Квп

кВт/м2·К

С приложения 1

0,5

14

Расчетнаяповерхность испарительных аппаратов

Fвп

м2

Fвп=Qвп·1000/b·Квп·tвп

3,36


Результаты подбора конденсатора и воздухоохладителязаносятся в таблицу:

Теплообменныйаппарат

Марка


Расчетная формула илиспособопределения

Значение

1

Марка конденсатора

SK6-8.5/8*F28

Изучебника Ю.С. Петрова "СУДОВЫЕ ХОЛОДИЛЬНЫЕ МАШИНЫ и УСТАНОВКИ". Таблица 2.12, стр. 141.

-

2

Тип

Хладоновийкожухотрубний

-

3

Площадьповерхноститеплообмена

Sконд

м2


6,05

4

Длина трубок

-

мм


1500

1

Марка воздухоохладителя

2BО-7

Изучебника Ю.С. Петрова "СУДОВЫЕ ХОЛОДИЛЬНЫЕ МАШИНЫ и УСТАНОВКИ". Таблица 2.12, стр. 141.

-

2

Тип

Хладоновийкожухотрубний

-

3

Площадьповерхноститеплообмена

Sконд

м2


6,5

4

Длина трубок

-

мм


555


6. Обоснование и выбор схемы автоматизации

В судовых холодильных установках автоматически регулируются производительность компрессора, подача жидкого хладагента и промежуточного хладоносителя в приборы охлаждения, охлаждаемой воды в конденсатор; температуры воздуха в охлаждаемом помещении, кипящего хладагента в испарителе; давления кипения, конденсации и другие параметры.

Автоматизация судовых холодильных установок предназначена для поддержания требуемых температур в охлаждаемых помещениях и предотвращения аварийных ситуаций. В судовых холодильных установках применяют приборы автоматического регулирования, управления и защиты. Эти приборы контролируют изменение регулируемого параметра и воздействуют на автоматическую световую или звуковую сигнализацию при его отклонениях от заданных значений, включение или выключение отдельных элементов холодильной установки.

Приборы автоматического регулирования поддерживают заданное значение регулируемой величины. Например, ТРВ обеспечивает правильное заполнение испарительной батареи и требуемый перегрев пара на выходе из нее, а водорегулирующий вентиль посредством изменения подачи воды на конденсатор позволяет поддерживать необходимую температуру конденсации.

Приборы управления автоматически включают и выключают в заданной последовательности элементы установки и исполнительные соленоидные клапаны. К ним относятся реле низкого давления, реле температуры.

Приборы защиты автоматически выводят из действия отдельные элементы и СХУ в целом при аварийных отклонениях режимных параметров от заданных значений. Это реле низкого и высокого давления, тепловое реле, реле контроля смазки компрессора.

Все приборы автоматики состоят из следующих основных узлов:

а) чувствительные элементы (датчики): термобаллоны, мембраны, сильфоны;

б) промежуточные связи: трубки, рычаги, пружины, электрические цепи;

в) исполнительные механизмы: запорные автоматические клапаны, соленоид-ные и водорегулирующие вентили, дроссельные вентили.

Одним из наиболее распространенных способов регулирования холодо-производительности судовой холодильной установки является способ пусков и остановок компрессора. Поддержание заданного температурного режима в камерах производится от импульсов реле низкого давления (прессостата) или температурного реле (термостата), при необходимости включающих в работу компрессор или выключающих его.

На рис. 6.1, приведена схема с термостатом, который устанавливается в охлаждаемой камере и реагирует непосредственно на температуру в ней. В приведенной схеме термостат "Т" управляет пуском и остановкой электродвигателя компрессора. При повышении температуры в камере до верхнего заданного значения контакты термостата замыкаются, и компрессор начинает работать. При понижении температуры в камере до нижнего заданного значения контакты термостата размыкаются и компрессор останавливается. Таким образом, чем больше тепловая нагрузка, тем чаще и продолжительнее работает компрессор.

Рис. 6.1. Схема управления пуском и остановкой компрессора с помощью термостата

На рис. 6.2, приведена схема с прессостатом, который установлен на всасывающей линии и реагирует на давление всасывания, близкое к давлению кипения хладагента в испарителе. Прессостат управляет пуском и остановкой электродвигателя компрессора.

Рис. 6.2. Схема управления пуском и остановкой компрессора с прессостатом

При повышении давления в испарителе до верхнего заданного значения контакты замыкаются и компрессор начинает работать. Во время работы компрессора температура в камере понижается, так как холодопроизводительность компрессора выше теплопритоков. По мере снижения температуры воздуха в камере интенсивность кипения хладагента уменьшается, так как более холодный воздух отдает меньшее количество тепла. При уменьшении интенсивности кипения хладагента ТРВ автоматически уменьшает подачу жидкого хладагента в испаритель. Компрессор, продолжая отсасывать пары хладагента, снижает давление в испарителе. По мере уменьшения давления снижается и температура кипения хладагента. Снижение температуры кипения продолжается до тех пор, пока давление в испарителе не достигнет нижнего заданного значения. При этом давлении контакты прессостата разомкнутся и компрессор остановится. После остановки компрессора давление и температура паров хладагента в испарителе будут повышаться, и когда давление повысится до верхнего значения, компрессор будет снова включен.

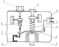
На рис. 6.3, приведена схема с прессостатом и термостатом. По этой схеме термостат управляет открытием и закрытием соленоидного вентиля, а прессостат - пуском и остановкой электродвигателя компрессора.

Рис. 6.3. Схема управления пуском и остановкой компрессора с термостатом и прессостатом

При повышении температуры в камере до верхнего заданного значения контакты термостата замыкаются. Соленоидный вентиль открывается, освобождая проход для жидкого хладагента к ТРВ. При повышении давления в испарителе до верхнего заданного значения контакты прессостата замыкаются, и компрессор начинает работать.

Когда температура в камере достигнет нижнего заданного значения, кон-такты термостата разомкнутся и соленоидный вентиль закроется. Путь жидкого хладагента к ТРВ будет закрыт. Компрессор, продолжая отсасывать пары хладагента из испарителя, снижает давлением в нем. Когда давление достигнет нижнего заданного значения, контакты прессостата разомкнутся, компрессор остановится.

Таким образом выбрана схема регулирования производительности (управление пуском и остановкой компрессора)с помощью прессостата.

теплоприток судовой холодильный компрессор

7. Методика и последовательность настройки приборов автоматики

При вводе холодильной установки в действие после постройки судна или ремонта СХУ регулировка приборов автоматики осуществляется в следующей последовательности.

Первыми настраивают ТРВ. Для этого пускают в работу компрессор, и после стабилизации в камерах требуемых температур регулируют эти приборы на необходимый перегрев пара в испарителях. Регулировку начинают с ТРВ камеры самой высокой температуры. Если на испарителях этой камеры имеются регуляторы давления "до себя", то их пружины должны быть ослаблены до минимума.

Далее регулируют термостаты - приборы, обеспечивающие поддержание в камерах заданной температуры. При регулировке этих приборов управления, соблюдений очередности провизионных камер не обязательно.

После этого приступают к регулированию прессостатов. Последними регулируются регуляторы давления "до себя".

Реле контроля смазки и реле высокого давления регулируются в любой последовательности.

Настройка регуляторов перегрева

В условиях эксплуатации судна настройка терморегулирующего вентиля (ТРВ) производится только при дозаправке системы холодильным агентом. Во всех других случаях настройка ТРВ не требуется и может оказаться даже вредной. Вращая винт настройки ТРВ (рис.4.14), механик воздействует на пружину регулятора, а не на увеличение или уменьшение дроссельного отверстия.

Рис.7.1. Терморегулирующий вентиль: а - общий вид ; б - схема настройки.

При настройке ТРВ следует помнить, что задача регулятора перегрева − предохранить компрессор от попадания жидкого агента в цилиндр. При этом ТРВ должен обеспечивать оптимальное заполнение жидким агентом испаритель. Лучше всего представить себе ТРВ, как регулятор уровня жидкости.

Настройка регулятора перегрева пара производится последовательно в соответствии со следующими двумя этапами:

) Перед дозаправкой системы хладагентом ТРВ на всех испарителях (при многокамерной системе охлаждения) ставят на максимальный перегрев. Это делается для того, чтобы не произошёл гидравлический удар при пуске компрессора, в случае переполнения системы хладагентом.

Необходимо помнить, что разные конструкции ТРВ имеют разную маркировку при настройке. На судах используется в основном четыре типа маркировок ТРВ: холод - тепло; уменьшение перегрева - увеличение перегрева; уменьшение - холод - увеличение; открыт - закрыт.

Такая нечеткая маркировка ТРВ часто приводит к неправильным действиям обслуживающего персонала. Поэтому следует руководствоваться тем, что увеличение перегрева означает повышение температуры хладагента на выходе из испарителя в районе крепления термобаллона, равносильное как бы уменьшению уровня жидкого хладагента в испарителе. Для этого при маркировке "холод - тепло" вращают винт настройки в сторону, "тепло" до отказа, при маркировке "уменьшение перегрева - увеличение перегрева" винт настройки вращается в сторону увеличения перегрева; при маркировке "уменьшение - холод - увеличение" винт настройки вращают в сторону уменьшение и при "открыт - закрыт" в сторону "закрыт";

) Производят дозаправку системы хладагентом и пробный пуск компрессора. Через 10-15 минут компрессор останавливают и осматривают испарители. Если при максимальном перегреве, установленном на ТРВ, иней во всех испарителях распространился по всасывающей трубе дальше крепления термобаллона, это означает, что система переполнена хладагентом и часть его необходимо удалить. Если в некоторых камерах иней достиг термобаллона, а в других − нет, то в последних необходимо уменьшить перегрев на ТРВ, вращая для этого винт настройки в противоположную сторону, указанную в пункте 1. Нормальной настройку ТРВ считают, когда иней удерживается в районе крепления термобаллона. Если во всех камерах иней не достигаеттермобаллона при установленном минимальном перегреве, это означает, что в систему необходимо добавить холодильный агент. Однако перед этим все ТРВ устанавливают на максимальный перегрев и, руководствуясь пунктами 1 и 2, производят настройку ТРВ с самого начала.

Основным признаком недостаточного поступления хладагента в систему является оттаивание батареи в районе установки термобаллона. Для увеличения количества хладагента, поступающего в испарительную батарею, ТРВ настраивают следующим образом: вращают регулировочный винт в сторону максимального ослабления сжатия пружины 6.

При замене старого ТРВ, новый перед монтажом следует продуть. Струя воздуха должна свободно проходить через седло прибора при комнатной температуре. Если термочувствительная система повреждена, воздух через ТРВ не будет проходить.

Таблица 7.1 Возможные неполадки в работе ТРВ и способы их устранения

Неполадки

Причины

Устранение

ТРВ не открывается

В термочувствительной системе ТРВ нет фреона

Заменить ТРВ

ТРВ после пуска компрессора вскоре перестает пропускать жидкий агент. После оттаивания горячей водой работает непродолжи-тельное время

Замерзание влаги

Регенерировать осушитель и включить его в жидкостную линию или добавить в систему патентной жидкости типа "Растворитель воды для холодильных систем"

ТРВ не пропускает жидкий агент

а) засорился фильтр; б) засорилось дроссельное отверстие

а) прочистить фильтр; б) несколько раз изменить настройку от максимального перегрева до минимального, если это не поможет, разобрать ТРВ и прочистить

Выходной штуцер ТРВ покрывается инеем

Засорился фильтр

Почистить фильтр

Слышно шипение хладагента в ТРВ

Недостаток фреона в холодильной установке

Добавить фреон

ТРВ открывается только при согревании корпуса или капилляра

Корпус находится в более холодном месте, чем термобаллон

Поднять выше корпус ТРВ

ТРВ не закрывается во время остановки

а) неправильная настройка; б) повреждение ТРВ

а) изменить настройку б) заменить ТРВ


В качестве единого правила для определения способа настройки ТРВ следует помнить, что:

закрыть ТРВ - это значит увеличить перегрев хладагента, для этого необходимо зажать пружину          регулировочным винтом;

открыть ТРВ - это значит уменьшить перегрев хладагента, т.е. увеличить его подачу, для чего следует ослабить пружину.

При переходе судна в тропический район плавания, возможно оттаивание испарителя одной из камер. В этом случае необходимо ослабить пружину ТРВ этого испарителя до восстановления нормального режима работы. Если при этом из-за перераспределения хладагента оттает испаритель в другой камере, там следует также ослабить пружину ТРВ. Таким образом, можно обеспечить нормальную работу холодильной установки в тропиках без дополнительной зарядки ее хладагентом.

При регулировке ТРВ следует помнить, что один полный оборот регулировочного винта может изменить величину перегрева до 5 оС. Поэтому регулировку следует осуществлять одноразовым поворотом регулировочного винта на четверть оборота и контролировать результат через 10 - 15 минут.

Настройка температурных реле и электронных контроллеров температуры

Термостатом называется устройство, служащее для поддержания температуры в отдельной камере. Чувствительным элементом термостата является термобаллон, который находится в камере, а сам прибор располагается в тамбуре. Промежуточная связь состоит из капилляра, сильфона, рычагов, пружин, контактов и электрической цепи. Исполнительным механизмом может быть либо соленоидный вентиль (СВ) на испарителе данной камеры при многокамерной холодильной установке, либо магнитный пускатель компрессора (МПК) при одно- двухкамерной холодильной установке.

В многокамерной холодильной установке при достижении нижнего предела температуры в камере электрические контакты размыкаются, обесточивается электрическая цепь СВ и он закрывает доступ хладагента в данный испаритель. В однокамерной холодильной установке при аналогичной ситуации, разомкнутся контакты МПК, и компрессор остановится.

Термостат фирмы "Danfoss" показан на рис.4.19. В температурном реле данной конструкции имеется термочувствительный баллон, соединённый капиллярной трубкой с сильфоном прибора. Длина капилляра 1,5-2,0 м, что обеспечивает установку термобаллона в охлаждаемом помещении, а сам прибор устанавливается снаружи. Установочные шкалы диапазона и дифференциала отградуированы в градусах. При понижении температуры в помещении давление в термобаллоне падает, тогда пружина 1 с помощью системы рычагов сжимает сильфон и размыкает контакты электрической цепи, питающей соленоидный клапан. При повышении давления в баллоне контакты замыкаются и соленоидный клапан открывается. Диапазон регулирования - это интервал температур, в котором данный термостат может быть применен, а дифференциал - это зона нечувствительности термостата, то есть разность между температурами замыкания и размыкания контактов.

 

Рис.7.2. Реле температуры фирмы "Danfoss" типа А: 1- пружина; 2-винт установки дифференциала; 3-пружина настройки дифференциала; 4-рукоятка настройки диапазона; 5-винт настройки диапазона; 6-винт регулировки дифференциала; 7-рычаг резкого размыкания контактов; 8-пружина резкого размыкания контактов; 9-подвижный контакт;10-уплотнение для ввода кабеля

По способу настройки все термостаты можно разделить на две группы:

−термостаты с настройкой диапазона на размыкание контактов, которые имеют формулу настройки: настройка диапазона = размыкание и настройка диапазона + дифференциал = замыкание;

−термостаты с настройкой диапазона на замыкание контактов. Они имеют формулу настройки: настройка диапазона = замыкание, и настройка диапазона - дифференциал = размыкание.

Настройка термостатов для каждого охлаждаемого помещения производится в зависимости от хранящегося в нем вида продукта или груза в следующей последовательности:

− по режимным (технологическим) таблицам хранения продуктов определяется необходимая температура в холодильной камере;

− в зависимости от формулы настройки термостата рассчитывается настройка диапазона и дифференциал:

а) для термостатов на размыкание настройка диапазона соответствует нижнему значению температуры хранения продукта, а величина дифференциала даст повышение температуры до верхнего предела;

б) для термостатов на замыкание настройка диапазона соответствует верхнему значению температуры хранения, а величина дифференциала даст понижение температуры до нижнего предела;

− настройка термостата начинается с настройки диапазона, а после этогопроизводится настройка дифференциала.

Например, при хранении овощей необходимо в камере поддерживать температуру от + 2 °С до + 5 °С, поэтому при использовании термостата ТРДК-55, настраиваемого на размыкание, настройка диапазона будет + 2°С, а дифференциал - 3°С. При использовании термостата "Ранко" типа 0, настраиваемого на замыкание, настройка диапазона в этом случае будет + 5 °С, а дифференциал - 3 °С.

При использовании термостатов рекомендуется помнить следующее. Если пружина дифференциала действует против пружины настройки диапазона, прибор работает на "замыкание". Если же пружина дифференциала действует в одну сторону с пружиной настройки диапазона или дифференциал получают за счет изменения зазора, то такой прибор (термостат) работает на "размыкание" контактов.

Электронные контроллеры температуры помимо основных функций термостата могут так же выполнять функции управления процессами удаления снеговой шубы, управления компрессором, вентиляторами, соленоидными вентилями, а так же диагностического контроля за температурным режимом камеры и дистанционного програмирования температуры. На лицевой панели контроллера (рис.4.20) имеется дисплей и четыре функциональные клавиши для управления состоянием и программирования прибора.

Рис. 7.3. Общий вид и назначение функциональных клавиш электронного контроллера температуры

При этом на лицевой панели прибора имеются соответствующие светодиоды, сигнализирующие о состоянии ассоциированных функций.

Рис. 7.4. Ассоциированные функции электронного контроллера температуры

Технические возможности контроллера позволяют настраивать и регулировать температуру в охлаждаемом объеме, а так же процесс оттайки приборов охлаждения.

При включении прибор выполняет контроль лампочек: в течение нескольких секунд дисплей и светодиоды мигают для проверки целостности и правильности работы. Прибор имеет два главных меню: Меню "Состояние машины" и меню "Программирование". Ресурсы организованы в виде меню, доступ к которым осуществляется путем нажатия и немедленного отпускания клавиши "set" (меню "Состояние машины" или путем удерживания нажатой клавиши "set" более 5 секунд (меню "Программирование").

Для получения доступа к содержимому каждой папки, выделенной соответствующей меткой, достаточно один раз нажать клавишу "set".

Для входа в меню "Состояние машины" необходимо нажать и сразу же отпустить клавишу "set"

Если нет тревожных ситуаций, появляется метка "SEt".

Клавишами "UP" и "DOWN" можно прокручивать другие папки, содержащиеся в меню:

Pb1: папка значения термодатчика 1;

Pb2: папка значения термодатчика 2;

SEt: папка задания уставки.

При наличии аварийной ситуации при входе в меню "Состояние машины" появляется метка папки ‘AL’.

Для прокрутки других папок (настройки циклов работы компрессора, вентилятора, соленоида) необходимо нажимать на клавиши "UP" и "DOWN"

Для входа внутрь папки нажать "set". Появляется метка первого видимого параметра. Для прокрутки других параметров используются клавиши "UP" и "DOWN" для изменения параметра необходимо нажать и отпустить "set" после чего задать необходимое значение клавишами "UP" и "DOWN" и подтвердить клавишей "set" После чего перейти к следующему устанавливаемому параметру.

Включение в ручном режиме цикла размораживания обеспечивается при удерживании нажатой в течение 5 секунд клавиши "UP"

Если нет условий для размораживания, (например, температура зонда испарителя превышает температуру окончания размораживания), дисплей будет мигать три (3) раза, сигнализируя, что эта операция не будет выполнена.

Регулировка прессостата

Прессостат устанавливается на всасывающей магистрали и может управлять:

а) пуском и остановкой компрессора при достижении минимального давления на всасывании;

б) включением и выключением части цилиндров компрессора, обслуживающих определенную группу камер.

Во всех случаях исходными параметрами для регулирования прессостатов является температура в самой "тяжелой", с точки зрения теплового режима, камере.

Так же, как и термостаты, прессостаты могут регулироваться на размыкание и замыкание контактов. Способ определения формулы регулирования такой же, как и для термостатов.

Настройка реле низкого и высокого давления

Приборы давления (прессостаты)предназначены для регулирования и контроля низкого давления всасывания и высокого давления нагнетания. Такие одноблочные (состоящие из одного блока) реле называют реле низкого давления (РДН) и реле высокого давления (РДВ) соответственно. Часто применяют общее реле давления (РД) с двумя чувствительными элементами (блоками высокого и низкого давления) и общей контактной группой. Контакты РДН размыкаются при понижении давления всасывания ниже заданного, а контакты РДВ - при соответствующем повышении давления нагнетания.

Если в судовой холодильной установке имеется только один прессостат на всасывающем трубопроводе компрессора, то его настраивают по наиболее низкотемпературной камере (в камерах с более высокой температурой, температура создается и поддерживается при помощи термостатов). В этом случае прессостат обеспечивает наиболее рациональное действие компрессора по длительности рабочих циклов, а также предохраняет его от работы на вакууме. Исходя из таблиц режимов хранения скоропортящихся продуктов при их перевозке на морских судах, в самых низкотемпературных камерах должно быть от - 12°С до -18°С. Эти температуры служат основанием для настройки прессостатов. Расчет настройки прессостата производят поэтапно. Вначале по режимным таблицам определяют диапазоны температур хранения заданного продукта или груза (при одном прессостате принимаются самые низкие температуры из требуемых). Как указано выше, за основу настройки прессостата в этом случае надо принимать температуры от - 12°С до - 18°С.

Затем рассчитывают температуру кипения холодильного агента, обеспечивающую заданную температуру хранения продукта с учетом инерционности холодильной камеры. Опыт показывает, что для судовых провизионных кладовых компрессор нужно пускать, когда разность между температурой в самой низкотемпературной камере и температурой кипения холодильного агента в испарителе достигнет 5°С, а останавливать - когда эта разность достигнет 12°С. Таким образом, для обеспечения в камере температуры от -12°С до -18°С, компрессор должен включаться при температуре кипения агента -12 + (-5) = -17°С, и останавливаться при температуре кипения хладагента -18 +(-12) = -30°С.

Для прессостатов МР-1, МР-15 и "Ранко" типа012 формула настройки на замыкание следующая: замыкание = настройка диапазона; размыкание = настройка диапазона − дифференциал. Следовательно, настройка диапазона будет 0,7 бар, а дифференциал − 0,6 бар. Следует помнить, что начинать настройку прессостата необходимо с настройки диапазона и только после её окончания переходить к настройке дифференциала.

На рис.4.22 представлена принципиальная схема регулирования прессостата МП 5.

Рис. 7.5. Прессостат МП 5

При понижении давления во всасывающем трубопроводе Pt усилие снизу на рычаг 2 от давления во всасывающем трубопроводе уменьшается и под воздействием пружины настройки 4 вся подвижная система пойдет вниз, а рычаг 2 будет поворачиваться против часовой стрелки. Этому давлению оказывает сопротивление растянутая пружина дифференциала 6. Размыкание контактов произойдет при соблюдении неравенства:

Ptн - PQ , где Рн- усилие пружины настройки, PQ - усилие пружины дифференциала.

Это свидетельствует о том, что прибор регулируется на замыкание, то есть давление замыкания контактов регулируется главной пружиной. Дифференциал показывает, на какую величину должно понизиться давление во всасывающем трубопроводе, чтобы контакты разомкнулись, компрессор либо группа цилиндров отключились.

Р замыкания контактов = Р настройки;

Р размыкания контактов = Р настройки - Р дифференциала;

Р дифференциала = Рн - Ррк .

Следует помнить, что начинать настройку прессостата необходимо с настройки и только после окончания её переходить к настройке дифференциала (винт 10.).

Настройка реле высокого давления (РВД) осуществляется в заводских условиях на давление превышающий рабочий на 20...30 %. Для R-134а оно составляет 1,2...1,3 Мпа, для R-22 - 1,8...2,0 Мпа.

Рис.7.6. Реле высокого давления (РВД) (а) и электрическая схема управления компрессором (б)

В эксплуатации раз в два месяца зачищают контакты прибора. При этом вся установка должна быть обесточена.

Настройка реле контроля смазки

Реле контроля смазкивырабатывает разность давлений масла в картере и создаваемого масляным насосом компрессора. Прибор отличается от реле давления тем, что чувствительные элементы двух блоков воздействуют одновременно на общую контактную систему в противоположных направлениях. Регулируемая величина (разность давлений масла) может быть ниже заданной при пуске компрессора и при аварийной ситуации. В связи с этим в реле контроля смазки имеется элемент выдержки времени, который позволяет запустить компрессор при бездействующем реле.

Принципиальная схема и схема подключения реле контроля смазки РКС-1Б приведены на рис.7.7.

Рис.7.7 Реле контроля смазки РКС-1Б:

а - принципиальная схема; б - схема подключения; в - общий вид.

 

Верхний сильфон 6 сообщен трубкой с картером компрессора, а нижний 1 - с напорной масляной системой, находящейся под давлением, создаваемым масляным насосом 9. Донышки сильфонов соединены штоком 2. При нормальной работе смазочной системы сила, действующая на нижний сильфон, больше силы, действующей на верхний плюс усилие сжатой пружины 3. Тогда шток 2 находится в верхнем, а угловой рычаг 8 в правом (верхнем) положении и контакты микровыключателя7 замкнуты. При снижении дифференциального давления (разности указанных давлений) до величины, установленной на шкале диапазона 4 шток 2 опускается вниз, пружина 3 поворачивает рычаг 8 против часовой стрелки, контакты размыкаются и компрессор останавливается. При повышении разности давлений контакты замыкаются.

Прибор РКС-1Б настраивают вращением муфты 5 до размыкания контактов при дифференциальном давлении от 0.02 до 0,25 МПа. Нерегулируемый дифференциал равен 0,05 МПа. Автоматический пуск компрессора осуществляется при нулевом дифференциальном давлении. Поэтому в электрической схеме пускателя компрессора предусматриваются различные устройства (чаще всего реле времени), которые обеспечивают пуск компрессора при разомкнутых контактах РКС, но автоматически останавливают компрессор, если за определенное время (от 45 до 90 секунд) дифференциальное давление не поднимется до установленной величины. Повторный пуск компрессора в этом случае невозможен и запуск его производят вручную на электрощите. Такая особенность схемы повторного подключения прибора обеспечивает повышенное внимание обслуживающего персонала к возникающей неисправности. Таким образом, РКС выполняет функции прибора защиты. Отдельные марки РКС зарубежного производства имеют регулируемый дифференциал; некоторые из них снабжены кнопкой возврата: после срабатывания реле на размыкание контактов, компрессор может быть пущен только после того, как нажатием этой кнопки подвижные части прибора возвращены в рабочее положение.

Регулирование реле контроля смазки (РКС) может производиться в любой последовательности и даже при неработающем компрессоре. Проверка в работе осуществляется при работающем компрессоре. Для этого открытием регулировочного клапана масляной системы увеличивают сброс масла в картер компрессора и снижает разность давлений до минимально допустимой величины. Фиксируют ту разность, при которой останавливается компрессор.

. ТРВ закрыт. На изменение температуры за испарителем не реагирует

Самой наиболее вероятной причиной неисправности такого типа являеться отсутствие ХА в системе терморегулирования ТРВ. Возможно, что в термопатроне, либо капелярном канале соеденяющем его с ТРВ, появилась утечка, что привело к удале нию холодильного агента.

Самым простым и очевидным путём устранения неисправности являеться замена ТРВ с термопатроном на новый. Перед установкой нового ТРВ и термопатрона не обходимо убедиться что в системе терморегулировки ТРВ находиться холодильный агент той же марки что и в системе холодильной машины.

Список использованной литературы

1. Загоруйко В.О., Голіков О.А. Суднова холодильна техніка.-К.: Наукова думка, 2002.- 576 с.

2.Петров Ю.С.Судовые холодильные машины и установки. Л.:Судостроение, 1991.- 400 с.

. Швецов Г.М., Ладин Н.В. Судовые холодильные установки и их эксплуатация. - М.: Транспорт, 1986.- 232 с.

. Нестеров Ю.Ф. Судовые холодильные установки и системы кондиционирования воздуха. М.: Транспорт, 1991. - 232 с.

5. КолиевІ.Д., Бузовський В.А.Методичні вказівки до виконання дипломних проектів. Одесса, ОНМА, 2010. - 76 с.

.Белый В.Н., Занько О.Н., Харин В.М. Судовые холодильные установки и их эксплуатация в вопросах и ответах. Учебное пособие.- М.: Мортехинформреклама, 1992. - 38 с.

Похожие работы на - Расчет холодильной машины судовой холодильной установки

 

Не нашли материал для своей работы?
Поможем написать уникальную работу
Без плагиата!
Без нейросетей!