Автоматизация установок очистки воды

  • Вид работы:
    Курсовая работа (т)
  • Предмет:
    Другое
  • Язык:
    Русский
    ,
    Формат файла:
    MS Word
    96,4 Кб
  • Опубликовано:
    2014-08-21
Вы можете узнать стоимость помощи в написании студенческой работы.
Помощь в написании работы, которую точно примут!

Автоматизация установок очистки воды

Оглавление

Введение

1. Установки для очистки сточных вод

2. Автоматизированные блочные установки для очистки сточных вод

3. Автоматизация установок подготовки сточных вод на УПН "Черновское"

Заключение

Список литературы

 


Введение


Пластовые воды, отделяемые от нефти в процессе ее сбора и подготовки, сильно минерализованы, и по этой причине их нельзя сбрасывать в реки и водоемы, так как это приводит к гибели пресноводных. Поэтому пластовые воды закачивают в продуктивные или поглощающие пласты. Вместе с пластовыми закачивают и пресные воды, используемые в технологическом процессе при обессоливании нефти, а также ливневые воды, попадающие в промышленную канализационную систему. В целом все эти воды называются сточными. Использование нефтепромысловых сточных вод в системе поддержания пластового давления при водонапорном режиме разработки месторождений - это важное техническое и природоохранное мероприятие в процессе добычи нефти, позволяющее осуществлять замкнутый цикл оборотного водоснабжения по схеме: нагнетательная скважина - пласт - добывающая скважина - система сбора и подготовки нефти и газа с блоком водоподготовки - система ППД.

Нефтепромысловые сточные воды представляют собой разбавленные дисперсные системы плотностью 1040-1180 кг/м3, дисперсионные среды которых - высокоминерализованные рассолы хлор-кальциевого типа (хлорид натрия, хлорид кальция). Дисперсные фазы сточных вод - капельки нефти и твердые взвеси. При извлечении из недр продукции скважин пластовая вода, находящаяся в эмульгированном состоянии, практически не содержит каких-либо загрязнений: примеси не превышают 10-20 мг/л, но после расслоения эмульсии на нефть и воду содержание диспергированных частиц в отделяемой воде сильно растет: нефти - до 4-5 г/л, механических примесей - до 0,2 г/л. Объясняется это тем, что в результате снижения межфазного натяжения на границе нефть-вода вследствие введения в систему реагента-деэмульгатора и турбулизации расслоенного потока интенсифицируется диспергирование нефти в воде, а также отмыв и пептизация различных шламовых отложений (продуктов коррозии, глинистых частиц) с внутренней поверхности трубопроводов. Кроме того, в аппаратах-водоотделителях накапливается промежуточный слой, состоящий из капель воды с неразрушенными бронирующими оболочками, агломератов твердых частиц, механических примесей, асфальтосмолистых веществ и высокоплавких парафинов, микрокристаллов солей и других загрязнителей. По мере накопления часть промежуточного слоя сбрасывается с водой, и значительное количество загрязняющих примесей переходит в водную среду. В результате смешения вод различного химического состава происходит нарушение сульфатного равновесия, что тоже приводит к увеличению твердого осадка.

Сточные воды содержат растворенные газы: кислород, сероводород, углекислый газ, которые интенсифицируют их коррозионную активность, что приводит к быстрому износу нефтепромыслового оборудования и трубопроводов и, следовательно, к вторичному загрязнению сточных вод продуктами коррозии. В сточных водах содержится закисное железо - до 0,2 г/л, окисление которого приводит к образованию осадка и углекислого газа.

Нефтепромысловые сточные воды могут быть заражены суль-фатовосстанавливающими бактериями, поступающими с ливневыми водами, способствующими выпадению осадков карбоната кальция и сульфида железа.

Наличие в сточной воде капелек нефти и механических примесей приводит к резкому снижению приемистости продуктивных и поглощающих пластов. Поэтому перед закачкой сточных вод в продуктивные или поглощающие пласты требуется их очистка.

ОСТ 39-255-88 "Вода для заводнения нефтяных пластов. Требования к качеству" устанавливает следующие требования для воды, закачиваемой в пласт:

.        Водородный показатель (pH) должен находиться в пределах от 4.5 до 8.5.

.        При закачке воды в поровые коллекторы проницаемостью свыше 0,1 мкм2 должно быть 90% частиц не крупнее 5 мкм;

При закачке воды в поровые коллекторы проницаемостью до 0,1 мкм2 - не крупнее 1 мкм.

.         Содержание нефти и механических примесей:

Таблица 1

Проницаемость пористой среды коллекторов, мкм2

Коэффициент относительной трещиноватости коллектора

Допустимое содержание в мг/л в воде

Нефти

До 0,1 вкл.

-

До 3

До 5

Свыше 0,1

-

До 5

До 10

До 0,35 вкл

От 6,5 до 2 вкл

До 15

До 15

Свыше 0,35

Менее 2

До 30

До 30

До 0,6 вкл

От 3,5 до 3,6 вкл

До 40

Свыше 0,6

Менее 3,6

До 50

До 50


.         Содержание растворенного кислорода не должно превышать 0,5 мг/л.

5.      Набухаемость глин коллекторов в закачиваемой воде не должна превышать значения их набухаемости в воде конкретного месторождения.

.        При коррозионной активности воды свыше 0,1 мм/год необходимо предусматривать мероприятия по антикоррозионной защите трубопроводов и оборудования.

.        В воде, нагнетаемой в продуктивные коллекторы, пластовые воды которых не содержат сероводород или содержат ионы железа, сероводород должен отсутствовать.

.        Не допускается присутствие сульфатвосстанавливающих бактерий в воде, предназначенной для закачки в пласты, нефть, газ и вода которых не содержат сероводород.

.        При заводнении продуктивных пластов, содержащих сероводород, устанавливать возможность образования сернистого железа, необходимость и мероприятия для удаления ионов трехвалентного железа из воды.

1. Установки для очистки сточных вод


Установки для очистки сточных вод предназначены для очистки сточных вод от остаточных нефтепродуктов и механических примесей и доведения обрабатываемой воды до таких кондиционных характеристик, которые позволяют применять эту воду в системе ППД. Для подготовки сточных вод на нефтяных месторождениях о6ычно применяются установки двух типов: открытые и закрытые. В открытых установках сточные воды движутся самотеком, и они контактируют с кислородом воздуха. Это один из их основных недостатков, часто приводящих к изменению свойств воды: происходит окисление железа, содержащегося в воде, изменяется водородный показатель рН, повышается коррозионная активность и т.д. Однако открытые системы позволяют на одних тех же сооружениях очищать воды разного состава и изменять в нужном направлении их качество при помощи различных реагентов (коагулянтов). В качестве коагулянтов в сточные воды добавляют сернокислый алюминий и полиакриламид (ПАА).

Кроме того, открытые системы позволяют очищать пластовые (и промливневые) сточные воды в одном потоке независимо от состава, давления и газонасыщенности воды и совместно закачивать их в нагнетательные скважины. Открытые системы чаще всего рекомендуются для сточных вод с большим содержанием сероводорода (H2S) и углекислого газа (СО2) и для более глубокой очистки воды от капелек нефти и механических примесей. Закрытая система очистки позволяет интенсифицировать процесс подготовки воды с применением отстоя и фильтрования под давлением, существенно снизить агрессивность сточной воды путем исключения контакта ее с кислородом воздуха, уменьшить количество загрязнений в воде, использовать остаточное давление газа после аппаратов УПН для очистки сточной воды и для транспорта уловленной нефти и осадка, сохранить свойства пластовых вод, наиболее полно и рационально использовать оборудование заводского изготовления. Из-за отсутствия контакта сточной воды с кислородом воздуха коррозионная активность ее не повышается и не происходит окисления гидрата закиси железа Fe(OH)2 в гидрат окиси Fe(OH)3, а это значит, что не происходит и выпадения последнего в осадок, снижающий приемистость нагнетательных скважин. К недостаткам закрытых систем следует отнести необходимость строительства параллельного блока очистки для поверхностных промливневых стоков, расход которых обычно колеблется в пределах 7-10% от расхода вод, сбрасываемых из аппаратов УПН.

2. Автоматизированные блочные установки для очистки сточных вод


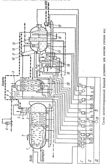
Автоматизированные блочные установки для очистки сточных вод разработаны трех типоразмеров: УОВ-750 производительностью 750 м3/сут, УОВ-1500 - 1500 м3/сут и УОВ-3000 - 3000 м3/сут.

Установка (см. Рисунок 1) состоит из трех блоков: напорного отстойника 1, импеллерного флотатора 7 и сепаратора 11. Кроме того, в состав установки входит блок местной автоматики БМА-35.

Блок напорного отстойника предназначен для предварительной очистки сточных вод от нефтепродуктов и механических примесей. Блок импеллерного флотатора служит для основной очистки сточных вод от нефти и механических примесей. Блок сепаратора - последняя ступень обработки воды. Он включает секции для очистки воды 17, для уловленной нефти 16 и для раствора ингибитора коррозии 13. Кроме того, в блок сепаратора входят насосные агрегаты 15 для откачки уловленной нефти на установку подготовки нефти, 18 - для подачи воды на кустовые насосные станции (КНС) и 19 - для ввода ингибитора коррозии в воду, перекачиваемую на КНС. Установка работает следующим образом. Сточная вода после установки подготовки нефти под избыточным давлением поступает в емкость блока отстойника 1. В емкости смонтированы вертикальные перегородки, благодаря которым процесс обработки жидкости гравитационным методом наиболее эффективен. Перегородка первого отсека служит отбойником для наиболее крупных механических частиц, которые оседают на поддон и поступают по трубопроводу на иловую площадку. Далее в обрабатываемой воде, проходящей через систему перегородок, вследствие инерционных усилий, получающихся при крутых поворотах, происходит коалесценция мелких капель нефти. Выделившаяся нефть собирается в вертикальной цилиндрической камере 4, откуда она автоматически сбрасывается межфазным регулятором уровня 3 типа РУМ-18 в отсек 16 сепаратора 11. Из последнего отсека отстойника вода поступает в блок импеллерного флотатора 7, на днище которого смонтирован импеллерный блок. Его крыльчатка связана с газовой линией вертикальной трубой, проходящей в центре емкости флотатора. Внутри флотатора имеется перфорированная труба, через которую поступающая вода выходит мелкими струями. Чистая вода, скапливающаяся в донной части флотатора, отводится по вертикальной трубе в сепаратор 11. При вращении импеллерной крыльчатки обрабатываемая вода отбрасывается к стенкам флотационной емкости, отчего в центральной донной области создается разряженная зона, в которую по центральной трубе подается газ сепарации. Импеллерная крыльчатка диспергирует газ на мельчайшие пузырьки, устремляющиеся через поток жидкости вверх флотационной емкости. При этом взвешенные частицы эмульгированной в воде нефти увлекаются всплывающими вверх пузырьками газа и в виде пены собираются на поверхности воды. Нефть стекает в пеносборный бункер, расположенный в верхней части флотатора, откуда направляется в отсек 16 блока сепаратора. Автоматическое регулирование расхода газа, подаваемого во флотатор, осуществляется с помощью установленного на линии подачи газа регулятора давления прямого действия типа РПД-4 6 и жиклера 9, поддерживающего постоянство расхода газа.


Газовый счетчик 8 типа РГ-250 предназначен для периодического контроля расхода газа и настройки регулятора давления.

Качество обработки воды флотационным методом зависит от поддержания определенного перепада давления во флотаторе и в ее газоподводящей трубе. Контроль перепада давления ведется с помощью дифманометра 25 типа КАЗ-10-20 и вторичного показывающего прибора 27 типа ВМД. Эти же приборы обеспечивают автоматическую сигнализацию при падении перепада давления ниже установленной величины. Обработанная вода с низа флотатора сифонным способом подается в гидроциклонную головку 12 блока очистки воды сепаратора 11. Собирающаяся в отсеке 17 очищенная вода насосами 18 типа ЗМС-10 подается в систему ППД.

Автоматическая откачка нефти из сепарационной емкости осуществляется с помощью автомата откачки типа АО-5, смонтированного в отсеке 16, и блока управления двигателем шестеренчатого насоса 15. Автоматическое регулирование уровня очищенной воды в сепарационной емкости обеспечивается с помощью регулятора уровня типа РУМ-17. Исполнительный механизм регулятора установлен на выкидной линии центробежных насосов.

Измерение объема очищенной воды ведется комплектом, включающим камерную диафрагму 14, дифманометр 24 типа КАЗ-10-20, показывающий вторичный прибор 28 типа ВФСМ-2С-0 и частотный интегратор 29, дающий суммарное значение объема. На установке предусмотрены автоматический контроль и сигнализация при выходе за пределы допустимых значений давлений в напорном отстойнике, сепарационной емкости, а также в трубопроводах для подачи газа во флотатор, на выкиде насосов откачки воды и на выкиде насоса ингибитора коррозии. Указанная система контроля и сигнализации реализуется при помощи взрывозащищенных манометров 23 типа ВЭ-16РБ.

Технологические схемы и схемы контроля установок УОВ-1500 и УОВ-3000 аналогичны рассмотренной.

3. Автоматизация установок подготовки сточных вод на УПН "Черновское"


На практике применяются и другие схемы очистки сточных вод. На УПН "Черновское" ОАО "Белкамнефть" применяется следующая схема.

Подтоварная вода из технологических резервуаров РВС емкостью 4000 м3 и 2000 м3 направляется в резервуары подготовки воды РВС емкостью 1000 м3, где происходит отстой и дегазация пластовой воды. Часть воды насосами отбирается из технологических резервуаров и откачивается по направлениям: в ППД Южно-Лиственского м/р и сбросовую скважину. Резервуары подготовки пластовой воды оборудуются трубопроводами отвода уловленной нефти и устройствами распределения и сбора жидкости. Внутренняя начинка этих резервуаров подразумевает работу с фиксированным гидрофобным слоем. Гидрофобный слой состоит из уловленной нефти и предназначается для очистки воды от механических примесей. Слой нефти должен составлять 30-50 см. Принцип очистки состоит в том, что вода, проходя через слой нефти, очищается за счет того, что механические примеси остаются в гидрофобном слое. Отработанный гидрофобный слой удаляется с 8-метрового уровня, с вывозом либо утилизацией в специальное место. Скопившаяся подтоварная вода в первом резервуаре подготовки пластовой воды утилизируется насосами ЦНС-К60-66 в систему ППД, а часть воды направляется в путевой подогреватель ПП-1,6. В путевом подогревателе подтоварная вода нагревается до 45-50ºС и по линии "горячей струи" направляется в технологические резервуары. Вода со второго резервуара-отстойника пластовой воды утилизируется насосами НБ-50 и НБ-125 в поглощающую скважину. Резервуары-отстойники для очистки пластовых вод оборудованы системой трубопроводов для отвода уловленной нефти (см. Рисунок 2).

Рисунок 2. Отстойник для очистки нефтепромысловых сточных вод.

- корпус резервуара - отстойника; 2 - трубопровод подачи загрязненной воды; 3 - трубопровод отвода уловленной нефти; 4 - кольцевой короб сбора уловленной нефти; 5 - лучевой распределитель ввода загрязненной воды; 6 - сифонный регулятор для поддержания уровня раздела фаз "нефть-вода" и отвода очищенной воды; 7 - трубопровод подачи воды для размыва осадка; 8 - трубопровод отвода шлама.

В резервуарах-отстойниках пластовой воды предусматривается:

·        дистанционный контроль и сигнализация уровня;

·        сигнализация верхнего уровня.

Уловленная нефть из этих резервуаров с уровня 5м. насосом забирается насосом 5НК и направляется в технологический резервуар.

Сигнализация о работе насосов выведена на АРМ оператора.

Для измерения количества закачиваемой подтоварной воды в систему ППД предусмотрен узел учета воды. Также учет откачиваемой воды предусмотрен по направлениям поглощающих скважин и в ППД Южно-Лиственского м/р.

Ливневые стоки с технологических площадок и с площадок резервуаров, производственные стоки котельной поступают в емкость производственно-дождевых стоков ЕК и откачиваются погружным насосом 12НА-9х4 в резервуар-отстойник для очистки пластовых вод.

В емкости ЕК предусматривается:

·        местный контроль давления на выкидном трубопроводе насоса откачки;

·        сигнализация верхнего уровня и включение насоса откачки;

·        сигнализация о работе насоса.

В путевом подогревателе ПП-1,6 предусматривается:

·        контроль давления в змеевике;

·        контроль температуры теплоносителя;

·        сигнализация об аварийных ситуациях с остановкой работы подогревателя.

Для защиты оборудования и трубопроводов от коррозионного воздействия агрессивных сточных вод предусматривается применение ингибитора коррозии в трубопровод очищенных сточных вод, откачиваемых в систему ППД.

Ингибиторное хозяйство включает в себя установку дозирования ингибитора коррозии УДЭ. В качестве ингибитора-бактерицида используется СНПХ-1004 с фиксированной дозировкой реагента. Расход ингибитора бактерицида в подтоварную воду определен как 40г/м3.

 


Заключение


Существует достаточно большое количество вариантов оборудования для очистки сточных пластовых вод перед закачкой их в пласт. Кроме перечисленных выше можно отметить использование вертикальных стальных резервуаров-отстойников (РВО) и напорных отстойников (НО) с напорными фильтрами и без них, нефтеловушек, прудов и т.д. Применение каждого из них обосновывается при проектировании системы сбора и подготовки месторождения в зависимости от ряда условий. По этой же причине различаются и средства автоматизации и контрольно-измерительные приборы, применяемые при очистке сточных пластовых вод. Среди них наиболее распространены средства измерения давления (манометры) и уровня жидкости (уровнемеры поплавковые и ультразвуковые), различные механизмы отвода жидкости и газа (автоматы откачки, регулятор давления и жиклер для постоянного расхода газа), а также средства дистанционного наблюдения и управления (телемеханика). Все это позволяет автоматизировать подготовку воды для закачки в пласт, т.е. ускорить процессы очистки и уменьшить необходимость присутствия человека при этих процессах.

Список литературы

очистка сточный автоматизированный нефтепродукт

1.      ОСТ 39-255-88. Вода для заводнения нефтяных пластов. Требования к качеству.

.        Кудинов В.И. Основы нефтегазового дела. - Москва-Ижевск: Институт компьютерных исследований; Удмуртский госуниверситет. 2004, 720 с.

.        Исакович Р.Я. Контроль и автоматизация добычи нефти и газа : [Учеб. для техникумов] / Р. Я. Исакович, В. Е. Попадько, 351 с. ил. 22 см, 2-е изд., перераб. и доп. М. Недра 1985

.        Сургучев М.Л. Вторичные и третичные методы увеличения нефтеотдачи пластов. - М.: Недра, 1985. - 308 с.

.        Подготовка воды для заводнения нефтяных пластов требования, предъявляемые к воде, закачиваемой в пласт [Электронный ресурс] - Электрон. текстовые дан. - Режим доступа: http://www.svoruem.com/forum/5331.html, свободный.

.        Технологический регламент участка комплексной подготовки нефти Черновского м/н., 2013 г.

Похожие работы на - Автоматизация установок очистки воды

 

Не нашли материал для своей работы?
Поможем написать уникальную работу
Без плагиата!
Без нейросетей!