Автоматизация сварочных процессов

  • Вид работы:
    Курсовая работа (т)
  • Предмет:
    Другое
  • Язык:
    Русский
    ,
    Формат файла:
    MS Word
    436,29 Кб
  • Опубликовано:
    2015-04-13
Вы можете узнать стоимость помощи в написании студенческой работы.
Помощь в написании работы, которую точно примут!

Автоматизация сварочных процессов

Содержание

Введение

1. Анализ условий автоматизации

2. Анализ возмущающих воздействий при сварке

3. Характеристики объектов регулирования при различных способах сварки

4. Системы ориентации электрода по стыку при аргонодуговой сварке криволинейных поверхностей

Список использованных источников

Введение


В последние годы сварку все более используют в различных отраслях машиностроения, в строительстве, на транспорте, в энергетике, разрабатывают новые и совершенствуют известные методы сварки, расширяют перечень свариваемых материалов, номенклатуру изготовляемых с помощью сварки изделий. В условиях производства без широкого применения автоматики, теории и техники автоматического регулирования невозможно получить сварные соединения высокого качества.

В решении задачи автоматизации необходим комплексный подход к проблеме. Это означает, что подлинный прогресс сварочного производства возможен только в том случае, если при использовании автоматики будет решен весь комплекс задач по автоматизации основных, заготовительных, транспортных, сварочных и отделочных операций.

Автоматика увеличивает производительность труда, повышает эффективность технологических процессов, улучшает качество продукции, повышает точность, сокращает численность обслуживающего персонала. Труд рабочего в условиях механизированного и автоматизированного производства более производительный, в следствии чего уменьшается количество брака.

Автоматизация процесса сварки означает полный перевод сварочного оборудования на автоматический режим работы, внедрение в производство устройств, действующих частично или полностью без участия человека.

При механизированном процессе независимо от степени его механизации рабочий частично или полностью освобождается лишь от выполнения мускульных усилий, но полностью остается его участие в процессе из-за сохранения за ним функций контроля и управления.

Автоматизация - высшая форма механизации. Она характеризуется освобождением человека частично или полностью также и от оперативного управления механизмами, от постоянного его участия в процессе.

Автоматические регуляторы или системы поддерживают неизменными или определенным образом изменяют какие-либо физические величины в техническом устройстве или технологическом процессе.

В последние годы применяют промышленные роботы - автоматы, характеризующиеся разнообразием выполняемых операций, значительной мобильностью.

сварка электрод аргонодуговая автоматизация

1. Анализ условий автоматизации


Комплексную автоматизацию сварки в общем случае можно рассматривать как совокупность решения двух задач: I - ориентированного движения рабочего органа (электродов, дуги, луча) по заданной пространственной траектории, обеспечения требуемого цикла сварки и закона управления технологическими параметрами (скоростью сварки, силой тока, напряжением на электродах, скоростью годами проволоки и т.д.) в функции различных технологических возмущений; II - механизации и автоматизации подготовительных сварочных и транспортных операций.

Задача I касается автоматизации собственно процесса сварки и составляет предмет рассмотрения данной книги. Особенности этой задачи: необходимость изучения свойств технологического объекта регулирования каждого способа сварки с целью построения расчетных моделей; определение критериальных физических и геометрических параметров объекта" наиболее полно характеризующих качество сварного соединения, разработка способов измерения критериальных параметров в процессе сварки; исследование на моделях сварочного контура совместно с источником питания; разработка замкнутых систем автоматического регулирования различных критериальных параметров объекта.

Сложность решения задачи I обусловлена необходимостью учета при построении расчетных моделей физических процессов, происходящих в сварочном контуре (электрических, электромагнитных, тепловых, механических, гидродинамических, радиационные). Из-за изменения параметров процесса во времени и физические констант от внешних условий, нелинейности характеристик процесса не всегда удаётся описать его простыми Дифференциальными уравнениями. Попытки применения для описании технологического процесса сварки известных теоретических положений математической физики, теоретической гидромеханики, электротехники, теории поля, теории теплопередачи приводят к получению нелинейных дифференциальных уравнений, содержащих частные производные и переменные во времени коэффициенты. Решение таких уравнений затруднительно даже с использованием цифровых вычислительных машин. Поэтому в инженерной практике для получения математических моделей процесса широко используют положения теории вероятности и математической статистики. На базе этих теорий разработаны методы идентификации объекта, сущность которых сводится к статистическому анализу записанных в ходе технологического процесса реализаций входных и выходных параметров объекта регулирования.

Иногда, при низком уровне возмущений, возможно упростить решение задачи I, рассматривая его в приращениях относительно номинальных параметров процесса. Уравнения, описывающие динамику процессов в объекте регулирования, в этом случае могут быть сведены к линейным дифференциальным уравнениям с постоянными коэффициентами. Процедура анализа и синтеза требуемой структуры системы автоматического управления процессом упрощается.

Конечной целью решения задачи I является построение системы автоматического регулирования или управления параметрами процесса сварки. Эффективность работы этих систем зависит от уровня механизации и автоматизации подготовительных, сборочных и транспортных операций (задача II). Таким образом, решение задачи II полностью коррелировано с решением задачи I. Оно позволяет улучшить качество сборки стыка под сварку, повысить точность позиционирования детали под электродами, а следовательно, снизить уровень возмущений в сварочном контуре. Появляется возможность автоматический процесс сварки вписать в ритм работы технологической линии, автоматизировать операции поиска стыка, зажигания дуги, управления собственно процессом сварки и его окончанием.

Подводя итоги по вышесказанному становится понятна сама суть того, зачем нужна автоматизация, стоит ли её изучать и что, собственно, она нам дает. Благодаря автоматизации сварщик может выполнять высококачественные швы, ведь сам процесс сварки происходит автоматически (автоматическое регулирование, управление параметрами процесса сварки, точность сварки, регулирование сварочной дуги и т. д), единственное в чем заключается работа сварщика так это в начальной подготовке изделия к сварке и настройки аппаратуры. Благодаря автоматической сварки также повышается выпуск готовой продукции.

2. Анализ возмущающих воздействий при сварке


Процесс сварки, как и любой другой процесс, протекает в тесной взаимосвязи с окружающей средой. Изменения в окружающей среде вызывают изменения в характере процесса сварки. В автоматике такой процесс называют возмущенным. Возмущения могут привести к отклонению свойств сварного соединения от требуемых, т.е. к появлению недопустимых дефектов в сварном шве.

Различные по физической природе возмущения приложены в разных точках сварочного контура источник - дуга - изделие, поэтому влияние одних возмущений на процесс сварки может быть ослаблено или относительно легко устранено путем их измерения и компенсации, устранение других - ввязано в определенными трудностями.

Например, влияние возмущений, воздействующих на цепь источник - сварочная дуга (колебания напряжения питающей сети, изменение длины дуги и т.д.), сравнительно просто устранить с помощью систем автоматической стабилизации параметров режима сварки: сварочного тока, напряжения на дуге, скорости сварки, скорости подачи плавящегося электрода (присадочной проволоки) и т.д. Подобные системы в различных исполнениях внедрены в промышленности. Применение их стабилизирует энергетические параметры сварочной дуги и, следовательно, ее тепловую мощность.

Значительно сложнее компенсировать влияние возмущений, приложенных к цепи электрод-деталь; влияние их не ослабляется с помощью систем автоматической стабилизации параметров режима сварки.

С некоторыми допущениями эти возмущения условно можно разделить на две группы: конструктивные и технологические. Конструктивные возмущения обусловлены конструктивными особенностями сварного соединения. Они возникают при расположении отверстий или приливов в непосредственной близости стыка, изменении толщины свариваемого металла, разностенности детали и т.д. Влияние конструктивных возмущений выражается в изменении условий теплопередачи и перераспределении тепловой мощности сварочной дуги между деталью и окружающей средой.

Технологические возмущения возникают в основном при неточностях в сборке стыка, приводящих к изменению зазора между свариваемыми кромками, формы и размеров разделки кромок, смещению кромок, изменению степени прилегания формирующей подкладки по длине стыка. Кроме того, к этим возмущениям можно отнести эрозию электрода, изменение структурной и химической однородности свариваемого материала, изменение качества защитной среды, наличие технологических прихваток по длине стыка. Технологические возмущения в основном имеют случайный характер. Они чаще всего появляются из-за несовершенства сборочных приспособлений и технологической оснастки.

Конструктивные и технологические возмущения трудно контролировать в процессе сварки. Для измерения их требуются специальные датчики, работающие по различным физическим принципам.

При отработке с помощью САР конструктивных и технологических возмущений необходимо учитывать их симметрию относительно свариваемого стыка. Влияние симметричных возмущений (наличие в свариваемом изделии отверстий, симметрично расположенных относительно стыка) можно устранить с помощью САР с одним регулирующим воздействием. Таким воздействием может быть, например, сварочный ток, изменением которого обеспечивается стабилизация изотермы температурного поля в зоне стыка.

Рис. 2.1 Классификация возмущений в сварочном контуре

При воздействии несимметричных возмущений (смещение кромок стыка) изменяются размеры и форма изотерм температурного поля. В этом случае для стабилизации температурного поля требуется не менее двух воздействий на объект, например изменение сварочного тока и смещение электрода с линии стыка. Структура САР при этом несколько усложняется.

Методы теории автоматического регулирования позволяют исключить влияние конструктивных и технологических возмущений на выходные параметры объекта. При этом необязательно непосредственно измерять возмущение, а достаточно построить систему автоматического регулирования таким образом, чтобы точка приложения возмущения оказалась внутри замкнутого контура системы регулирования. Если возмущение легко измерить, то его действие легко ослабить построением системы регулирования с управлением по возмущению либо построением комбинированной системы регулирования, сочетающей в своей работе управление по отклонению выходной величины и управление по возмущению. При определенных условиях такая система реализуется полностью инвариантной по отношению к рассматриваемому возмущению.

При построении систем автоматического регулирования учитывают только доминирующие технологические возмущения, т.е. такие, влияние которых существенно сказывается на основных свойствах сварного соединения и к тому же не может быть ослаблено действием систем стабилизации энергии источника нагрева. Доминирующие возмущения и их общее число определяют обычно экспериментально для каждого конкретного случая сварки. Измеряют их с помощью контактных или бесконтактных датчиков с различными принципами действия (потенциометрических, емкостных, пневматических, телевизионных, электромагнитных, фотоэлектрических и др.). Классификация основных возмущений, действующих в сварочном контуре, приведена на рис. 2.1. В ней учтена точка приложения возмущений в сварочном контуре, физическая природа возмущения. Классификация упрощает выбор в каждом конкретном случае требуемой системы управления процессом сварки.

3. Характеристики объектов регулирования при различных способах сварки


Дуговая сварка. При дуговой сварке для нагрева и плавления металла используют тепловую энергию дуги.

Рис. 3.1 Структура сварочного контура: ИП - источник питания; Д - дуга; СВ - сварочная ванна;  - возмущения, действующие на элементы контура.

Сварочный контур (рис.3.1) при дуговой сварке включает источник питания, дугу, сварочную ванну. Все элементы контура с учетом функциональной связи между ними образуют двухконтурную электрогидродинамическую систему. Воздействие на систему по любому из указанных на схеме возмущений вызывает одновременное изменение параметров во всех элементах контура. Например, изменение в процессе сварки длины дуги вызывает изменение ее динамического сопротивления, силы тока, напряжения в источнике питания и, как следствие, энергетического и силового воздействия дуги на сварочную ванну. Изменяется геометрия сварочной ванны, в частности положение зеркала под дугой. В дуге изменяется скрытая составляющая, что отражается на длине и напряжении дуги. Временной характер изменения параметров в системе существенно зависит от статических и динамических свойств источника питания. При некотором сочетании параметров источника питания и дуги контур I может потерять устойчивость, а в контуре II могут появиться незатухающие автоколебания. Обеспечение условий стабильного горения дуги в электрогидродинамической системе является одним из основных условий протекания процесса сварки в требуемом режиме.

Под стабильным горением дуги понимается возможность ее длительного горения в прерывистом и непрерывном режимах в условиях действующих на нее возмущений.

Свойства сварочной дуги, кроме параметров источника питания, зависят от рода тока, среды, в которой горит дуга, и материала электродов. По роду тока различают дуги постоянного и переменного тока.

Для сварки иногда используют несколько дуг с общими электродами. Распространение получили трехфазные дуги, горящие между двумя проволочными электродами и изделием. Известны также комбинированные схемы питания нескольких дуг постоянным и переменным током.

В зависимости от материала электродов дуги бывают с плавящимся и неплавящимся электродами.

По характеру защитной среды в зоне дуги различают следующие способы дуговой сварки: плавящимся электродом под флюсом; плавящимся электродом в среде защитного газа; плавящимся электродом со специальным покрытием или наполнением; неплавящимся электродом в среде защитного газа. Дуга является элементом электрической цепи контура I, поэтому устойчивость ее горения зависит от устойчивости электрических процессов контура I. Условие устойчивости горения дуги можно считать необходимым требованием стабильности ее горения. Это условие легко получить из уравнения, описывающего электрические процессы в контуре I. Для контура, содержащего активное и индуктивное сопротивления, по данным его можно записать в виде

 (3.1)

где rу - коэффициент устойчивости системы источник - дуга; и  - динамические сопротивления дуги и источника питания в рабочей точке .

Для источников питания с обратными связями по току и напряжению условие (3.1) записывают через параметры системы более сложным выражением. Его получают с использованием критерия Рауса-Гурвица из анализа коэффициентов характеристического уравнения системы источник питания - дуга. Из (3.1) следует, что при падающей вольт-амперной характеристике дуги и источника питания  условие устойчивости дуги (Ку>0) будет выполнено, если справедливо неравенстве

 (3.2)

Смысл неравенства (3.2) сводится к тому, что в рабочей точке для устойчивого процесса крутизна внешней вольт-амперной характеристики источника питания должна быть больше крутизны вольт амперной характеристики дуги. Например, практически невозможно обеспечить устойчивый процесс горения дуги с падающей вольт-амперной характеристикой, которая питается от источника имеющего жесткую внешнюю характеристику. Устойчиво с таким источником питания могут гореть дуги с возрастающей волт-амперной характеристикой, у которых .

Приведенное условие Ку>0 необходимо, но недостаточно дл стабильного горения дуги постоянного тока в реальных условия сварки. При сварке различных деталей возможны скачкообразны, периодические и плавные изменения длины дуги. Следовательно, дуга должна быть эластичной и обладать необходимым запасе устойчивости. Внешнюю характеристику источника питания следует выбирать такой, чтобы при изменениях длины дуги режим сварки не претерпевал изменений, выходящих за допустимые пределы, и обеспечивался необходимый запас устойчивости систем источник питания - дуга. В этом плане предпочтительны источники питания с крутопадающей вольт-амперной характеристикой. Для сварочной дуги переменного тока помимо условия устойчивости системы Ку>0 необходимо обеспечить надежные повторные возбуждения дуги. Для выполнения этого условия необходим правильный выбор соотношений между напряжениями холостого хода источника питания, зажигания и горения дуги и параметрами сварочной цепи (активным, индуктивным сопротивлениями).

При сварке возможны длительные, кратковременные и периодические отклонения параметров режима от номинальных, причина которых заключается в действии возмущений на элементы сварочного контура.

Существенное влияние на процесс сварки могут оказать следующие возмущения:

в контуре I:

а) изменения длины дуги, вызываемые неровностями на поверхности изделия, капельным переносом металла и другими причинами;

б) изменения "вылета" электрода вследствие возможных колебаний расстояния между токоподводящим мундштуком и изделием;

в) изменения напряжения холостого хода (ЭДС) источника питания и сопротивления сварочной цепи, вызываемые колебаниями напряжения сети, нагревом обмоток, нестабильностью контактов и многими другими причинами;

г) изменения момента на валу двигателей подачи электрода и перемещения вдоль стыка сварочного автомата; эти возмущения приводят к изменению скорости подачи электродной проволоки и скорости сварки;

в контуре II:

д) изменения геометрии сборки стыка под сварку, зазора, притупления, угла разделки кромок;

е) структурная и химическая неоднородность свариваемого материала;

ж) изменения толщины свариваемого материала по длине стыка;

з) изменения состояния свариваемой поверхности металла (наличие на поверхности окисных пленок, масла и других вредных покрытий);

и) эрозия и изменения химического состава электрода в процессе сварки;

к) смещения электрода и стыка относительно друг друга.

Перечисленные возмущения, вызывая отклонения от номинала основных параметров режима (тока и напряжения дуги, скорости сварки) и изменяя условия ввода теплоты в зоне стыка, приводят к появлению в шве таких недопустимых дефектов, как непровары, подрезы, наплывы, поры, перехваты и др.

Известно, что изменения силы сварочного тока влияют на глубину и форму провара, долю основного металла в металле шва на усиление в шве. В ряде случаев это вызывает также изменения

Рис. 3.2 Характеристики устойчивой работы сварочной головки с различной скоростью подачи электрода Vпи

Статическая внешняя характеристика источника питания в химическом составе шва, а следовательно, и в его механических свойствах и склонности к образованию горячих трещин.

Изменения напряжения дуги влияют на ширину шва, особенно на угловых швах, а при сварке стыковых соединений приводят к изменениям формы шва, что вызывает непровар кромок, увеличение усиления и образование наплывов.

Сварочный контур с плавящимся электродом обладает свойством саморегулирования (самовыравнивания). Это свойство использовано в простейших устройствах для механизированной дуговой сварки, осуществляющих подачу электродной проволоки в зону сварки с постоянной скоростью. Для пояснения сущности процесса саморегулирования дуги обратимся к регулировочным вольт-амперным характеристикам дуги с плавящимся электродом (рис. 3.2).

Чем больше скорость подачи Vп электродной проволоки, тем больше сварочный ток. Пусть устойчивый режим сварки определяется точкой А пересечения кривой устойчивой работы Vп2 с внешней характеристикой источника питания а (см. рис. 3.2). Если по каким-либо причинам дуга удлинилась и напряжение на ней достигло Uд1>UД2, то новое состояние в точке В при Vв=Vп2 оказывается неустойчивым.

Новому электрическому режиму горения дуги в точкеВв стационарном режиме должна соответствовать другая скорость плавления (Vэ = Vп1) электродной проволоки. Эта скорость плавления при IД1<IД2 меньше скорости подачи электрода Vп2, что следует из сопоставления кривых устойчивой работы. Скорость изменения дугового промежутка в этом случае

Так как Vэ<Vп1, то дуговой промежуток сокращается, напряжение на дуге падает до тех пор, пока опять не наступит равенство скоростей плавления и подачи. Таким образом, восстанавливается режим, соответствующий точке А. При случайном ускорении дуги увеличение силы тока сопровождается увеличением скорости плавления, приводящим опять к восстановлению дугового промежутка.

Однако не все виды возмущений могут быть отработаны системой саморегулирования. Например быстротечные изменения длины дугового промежутка, вызванные капельным переносом электродного металла, саморегулирующейся системой не отрабатываются вследствие сравнительно высокой частоты перехода капель. Не хватает быстродействия системы. Изменение вылета электрода приводит к смещению регулировочной характеристики в сторону меньших токов, если вылет увеличивается, и в сторону больших токов, если вылет уменьшается.

При сварке переменным током большое влияние на режим сварки в саморегулирующейся системе оказывают колебания напряжения сети, приводящие к изменениям напряжения на дуге. Эти изменения особенно значительны в тех случаях, когда рабочая точка располагается на крутопадающей части внешней характеристики источника питания. Сила тока в сварочном контуре при этом изменяется незначительно.

В некоторых случаях на точность работы саморегулирующейся системы оказывают влияние изменения сопротивления сварочной цепи, особенно его реактивной составляющей. Следовательно, саморегулирующаяся система с удовлетворительной точностью отрабатывает длительные возмущения по длине дуги, но неэффективна при возмущениях по напряжению сети, вылету электрода и по сопротивлению сварочного контура. Отсюда ясна необходимость введения принудительного регулирования энергетических параметров (тока, напряжения) сварочного контура.

При возмущениях группы и  (см. рис. 3.1) принудительные управляющие воздействия могут быть реализованы путем изменения скорости подачи электрода и параметров электрической цепи сварочного контура (напряжения холостого хода источника питания, сопротивления сварочной цепи, вылета электрода). Управляющие воздействия прямо пропорциональны сигналу рассогласования между заданными силой тока и напряжением в сварочном контуре и их текущими значениями.

Системы автоматического регулирования, построенные по такому принципу, малоэффективны в работе при возмущениях группы , приложенных к непосредственному объекту регулирования - сварочной ванне. Векторный параметр включает в качестве компонентов группу технологических возмущений, перечисленных в пунктах д-к (с.125). Под влиянием этих возмущений в сварочной ванне изменяется топология температурного поля и", как следствие, геометрические размеры шва при кристаллизации.

Принудительное регулирование сварочного процесса в этом случае может быть организовано путем контроля температурного поля сварочной ванны, закристаллизовавшегося шва околошовной зоны. Перспективно управление процессом по идентифицированным моделям, связывающим температуру в точках объекта (сварочной ванны, шва), параметры режима сварки и технологические критерии качества (геометрические, механические, коррозионные характеристики шва и изделия).

Для измерения температуры на поверхности шва и сварочной ванны целесообразно использование бесконтактных датчиков, действие которых основано на измерении интенсивности излучения с поверхности металла. Использование контактных датчиков (например, типа скользящей термопары, одной ветвью которой является ролик, катящийся по поверхности металла, а другой - свариваемый металл) вызывает большие погрешности из-за инерционности и непостоянства контакта между датчиком и металлом. Применение бесконтактных датчиков позволяет приблизить точку измерения температуры к сварочной дуге. Однако при чрезмерном сближении площадки визирования со сварочной дугой полезный сигнал датчика "забивается" помехами, вызванными прямым или отраженным излучением дуги. В этом отношении иногда удобен вариант размещения площадки визирования с обратной стороны шва.

Используя перемещаемые вдоль и поперек шва фотоэлектрические датчики, можно получить информацию о распределении температуры по поверхности объекта регулирования. В этом случае удается более корректно поставить задачу стабилизации температурного поля объекта или управления им по нужному закону в случае симметричных конструктивных и технологических возмущений.

Сигнал, пропорциональный температуре объекта, используется в качестве сигнала обратной связи для управления электрической мощностью сварочной дуги. Тем самым тепловая мощность сварочной дуги не стабилизируется на заданном уровне, а изменяется в зависимости от конструктивных и технологических возмущений так, чтобы стабилизировать температурное поле объекта. Менее удовлетворительные результаты такое регулирование приносит в случае несимметричных конструктивных и технологических возмущений. Здесь часто бывает недостаточным измерение температуры в одной точке объекта. Неэффективны и одноконтурные системы регулирования, например, с регулирующим воздействием по току. При построении системы регулирования в этих случаях приходится оперировать и другими параметрами режима (изменением скорости подачи плавящегося электрода или присадочной проволоки, параметрами поперечных колебаний электрода, смещением электрода и стыка и т.д.). Таким образом строятся комбинированные системы автоматического регулирования геометрическими и физическими параметрами объекта (сварочной ванны).

Остановимся еще на одном специфическом вопросе регулирования в контуре I (см. рис. 3.1) - управлении переносом электродного металла при дуговой сварке плавящимся электродом. Перенос электродного металла в зависимости от длины дуги, состава защитной среды и силы тока происходит крупными, средними и мелкими каплями с различной частотой следования (50-150 Гц).

Характер переноса металла оказывает влияние на металлургические процессы, происходящие в зоне сварки. Значительно влияние переноса на формирование швов, эффективный КПД процесса, зависящий от потерь металла на угар и разбрызгивание. Поэтому представляет интерес изыскание способов управления переносом. Известны технологические средства управления переносом - использование комбинированной защиты зоны дуги (Аr + СО2), введение в электрод активирующих покрытий, ведение процесса на закритических точках. Однако они не универсальны, ограничены множеством факторов технологического и технико-экономического характера.

Следовательно, большое практическое значение имеет разработка электротехнических методов управления переносом. Идея использования их обусловлена характером сил, действующих на каплю на конце электрода. Одна часть этих сил при зарождении и развитии капли стремится удержать ее на конце электрода, другая часть сил, наоборот, стремится отделить ее от электрода. Пока капля мала, она удерживается на конце электрода силами поверхностного натяжения. Остальные силы, в том числе масса, давление газовых потоков и паров металла и прочие, несравнимо меньше сил поверхностного натяжения и существенного влияния на поведение капли не оказывают.

По мере увеличения объема капли силы поверхностного натяжения

 

Р= σ (1/R1+ 1/R2) (3.3)

(где σ - коэффициент поверхностного натяжения; R1 и R2 - радиусы главной кривизны поверхности капли в двух взаимно перпендикулярных сечениях) уменьшаются вследствие увеличения R1и R2. На форму капли и ее движение начинают влиять силы электродинамической природы, превосходящие все другие силы. Электромагнитные силы зависят от геометрической формы капли, закона распределения плотности тока в ней. При наличии радиусов перехода от торца электрода к капле происходит искривление силовых линий тока. В элементарных электродинамических силах dF, действующих на элемент капли объемом (dV =ldS, появляются осевые и радиальные составляющие. Радиальные силы создают в жидкой капле гидростатическое давление

 (3.4)

где μ0 - магнитная проницаемость, достигающая наибольшего значения на оси капли; δ - плотность тока в элементарном объеме;

Рис. 3.3 Схема аэродинамического канала в ванне и протекающих в нем процессов ρ - расстояние от центра капли до элементарного объема; R - радиус капли.

Если капля симметрична относительно своей оси, то суммарное действие на нее радиальных сил равно нулю. Это очевидно, так как в симметричном теле всегда можно выделить два элементарных объема, расположенных слева и справа от оси симметрии, в которых радиальные электромагнитные силы равны по величине и противоположны по направлению. Они могут вызвать только циркуляцию жидкости в объеме капли. Иначе обстоит дело с осевыми составляющими электродинамической силы. Эти силы создаются радиальной составляющей плотности тока в искривленной силовой линии. Они не уравновешивают друг друга. Их результирующая стремится оторвать элемент большего сечения от элемента меньшего сечения, т.е. каплю от электрода. Такому направленному движению способствует также разница давлений внутри капли и в зоне дуги под каплей. В связи с этим капля как бы втягивается в столб дуги.

Так как плотность тока в электроде и капле зависит от абсолютной силы тока дуги, то, воздействуя в определенные моменты времени на ток дуги, можно управлять переносом металла. Кратковременным и резким увеличением силы тока дуги можно вызвать в нужный момент отделение от электрода капли расплавленного металла. Если импульсы тока повторять через определенные достаточно малые промежутки времени, то можно вместо крупнокапельного переноса получить мелкокапельный.

Реализация высказанных идей управления процессом дуговой сварки плавящимся и неплавящимся электродами ниже рассмотрена на конкретных системах автоматического регулирования.

4. Системы ориентации электрода по стыку при аргонодуговой сварке криволинейных поверхностей


В практике сварки часто встречаются криволинейные плоские швы, например кольцевые швы некруглой формы и продольные стыки на поверхностях вращения с криволинейной образующей в вертикальной плоскости (рис. 4.1). Для сохранения заданного режима при сварке таких профилей конец электрода должен описывать эквидистантную кривую (штриховая линия) в плоскости профиля, с тем чтобы в любой точке сварки длина дуги поддерживалась постоянной. Сварочная горелка должна поворачиваться в этой плоскости относительно точки сварки для сохранения заданного угла наклона электрода р к поверхности, на которой сваривается шов. При этом стабилизируются условия подачи присадочной проволоки и защиты сварочной ванны аргоном.

Скорость горизонтального перемещения сварочного инструмента VГпри сварке продольных криволинейных поверхностей или трансверсальная скорость УФ при сварке кольцевых некруговых швов должна изменяться так, чтобы результирующая скоростьVсв, получаемая путем геометрического сложения Vг и Vв или Vφи Va, в любой точке Аiсварки была постоянной и равной заданной по режиму.

Рис. 4.1 Перемещения сварочной горелки при сварке деталей с криволинейной образующей в вертикальной плоскости: а - неповоротных; б - поворотных. ω - угловая скорость поворота изделия; ρi - радиус i-ой точки контура относительно центра вращения; αi - угол, образованный направлением вектора скорости Vu или Vφ и касательной в i-ой точке свариваемого профиля.

Итак, при сварке указанных профилей необходимо выполнить три условия:

 (4.1)

В общем случае соответствующие скорости должны изменяться следующим образом:

 (4.2)

где Vв - скорость возвратно-поступательного перемещения электрода в вертикальной плоскости в i-й точке свариваемого профиля; Vсв - скорость сварки; Vг - скорость горизонтального перемещения сварочной горелки в i-й точке свариваемого профиля; Vφ - трансверсальная скорость перемещения электрода в i-й точке свариваемого замкнутого некругового контура.

Технологические исследования по аргонодуговой сварке вольфрамовым электродом криволинейных профилей из коррозионно-стойкой стали 12Х18Н9Т и алюминиевых сплавов типа АМГ и АМЦ толщиной 1 - 4 мм выявили следующие требования к системам автоматического регулирования: регулирование и автоматическое поддержание заданной длины дуги с точностью (при Vсв = 30 м/с) 0,25 - 0,3 мм; автоматическая стабилизация угла наклона электрода к изделию в любой точке сплошного профиля с точностью ±5°; регулирование и автоматическое поддержание скорости сварки по всему свариваемому профилю с точностью ±5 %.

Известны конструкции сварочных автоматов и головок (АСГ, АГР и др.), которые обеспечивают автоматическую стабилизацию длины дуги и тем самым копируют кривую шва. Однако при этом могут изменяться параметры Vсви β. При сварке кольцевых и прямолинейных швов, искривление которых носит случайный характер и обычно ограничено небольшими пределами, отклонения Vсви β от заданных величин малы, а их влияние на качество сварного соединения несущественно. Использовать эти автоматы для сварки поверхностей с переменной кривизной нежелательно, так как изменение скорости сварки и угла а существенно влияет на качество сварки.

Обеспечить условияVсв=constи β=const можно с помощью специальных электромеханических датчиков угла, контактирующих с поверхностью детали. Такие датчики обычно крепят к сварочной головке впереди или сбоку от электрода. Поэтому кривизна поверхности измеряется не в точке сварки, а в точке контакта датчика с деталью, что при значительной кривизне поверхности детали приводит к большим погрешностям. Кроме того, велики и размеры контактных датчиков, что также ограничивает применение их на автоматах.

Очень часто при работе автомата отказываются вообще от датчиков и всю регулировку выполняют вручную. Скорость сварки иногда регулируют и по шаблону, что целесообразно лишь при сварке большого числа однотипных деталей. Если же на одной установке необходимо сваривать небольшое число разнообразных деталей сложной формы и качество сварного соединения должно быть высоким, то при проектировании такой установки следует закладывать новые принципы построения систем автоматического регулирования перечисленных выше параметров, так как с помощью шаблонов и копирных датчиков получить сварной шов требуемого качества не удается.

Оригинальным в этом плане является сварочный автомат АГК-1, предназначенный для аргонодуговой сварки вольфрамовым электродом деталей из коррозионно-стойких сталей и жаропрочных сплавов током до 300 А с применением присадочной проволоки. Всем перечисленным выше требованиям он полностью удовлетворяет.

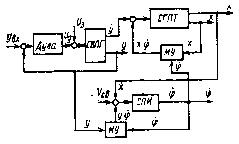
В основу конструкции" автомата положен принцип решения тригонометрических уравнений (4.2) с помощью следящей системы (рис.4.2), одним из элементов которой является синусно-косинусный вращающийся трансформатор (СКВТ) и электронная схема автоматического регулятора длины дуги (АРНД).

Рис. 4.2 Функциональная схема автомата АГК-1 с системой слежения за профилем детали

Система автоматического регулирования длины дуги обеспечивает постоянство последней с помощью устройства, реагирующего на изменение напряжения сварочной дуги, которое пропорционально длине дуги. Необходимое напряжение дуги U3на сумматоре R1, R2 непрерывно сравнивается с действительным (сглаженным фильтром ФС) напряжением Uд. Разность напряжений усиливается усилителем У1и подается на привод вертикального перемещения сварочной горелки СГ. Двигатель М1этого привода в зависимости от поступающего сигнала через редуктор q1поднимает или опускает СГ. Последняя движется до тех пор, пока разность напряжений не станет равной нулю.

При отработке разности напряжений системой автоматического регулирования длины дуги принудительно обеспечивается возвратно-поступательное движение электрода с определенной скоростью Vв зависящей от скорости сварки и кривизны свариваемого профиля:

 (4.3)

Так как результирующая скорость сварки Vсв задается через задающее устройство ЗУ в виде напряжения U и при определенном режиме остается постоянной, то неизвестны только скорость горизонтального перемещения сварочной головки Vг и угол α, образованный направлением вектора Vг и касательной в данной точке профиля.

Определение этих величин в системе АГК-1 происходит следующим образом. На одну из статорных обмоток (СЗ - С4) синусно-косинусного вращающегося трансформатора СКВТ (рис.4.2) с задающего устройства ЗУ подается напряжение U, пропорциональное результирующей скоростисварки Vсв. С роторной обмотки (Р1 - Р2) снимается напряжение

 (4.4)

где k - коэффициент пропорциональности СКВТ; U - напряжение питания статорной обмотки СЗ - С4;  - угол поворота ротора СКВТ относительно его нулевого положения.

Напряжение , непрерывно сравнивается с напряжением  - тахогенератора G, пропорциональным скорости возвратно-поступательного движения электрода Vв. Разница напряжений ΔU усиливается усилителем У2 и подается к устройству, двигатель М2 которого поворачивает через редуктор q2ротор вращающегося трансформатора (и жестко связанную с ним горелку СГ) в ту или иную сторону. Следящая система придет в равновесие при и . При этом горелка повернется на угол  и займет заданное исходное положение относительно детали (угол наклона β). Одновременно с косинусной обмотки (РЗ - Р4) СКВТ снимается напряжение , которое усиливается в У3 и используется для воспроизведения с помощью двигателя М3и редуктора q3 скорости горизонтального

Рис. 4.3 Структурные схемы автоматической системы для деталей: а - неповоротных; 6 - поворотных; СВПГ - система вертикального перемещения горелки; РУ - решающее устройство; СПГ - система поворота горелки; СКП синусно-косинусный преобразователь; СПСТ - система перемещения сварочной тележки; М У - множительное устройство: СПИ - система поворота детали; UЗ, VЗ- соответственно заданные напряжение на дуге и скорость сварки перемещения сварочной головки по закону .

В случае сварки кольцевых швов некруглой формы напряжение с косинусной обмотки СКВТ используется для воспроизведения трансверсальной скорости перемещения сварочной головки .

Так как  (где - угловая скорость поворота изделия в i-ой точке профиля,  - переменный радиус свариваемого контура детали относительно центра его вращения), то для получения  скорость поворота изделия  должна изменяться по закону

 (4.5)

Для этой цели используют специальное делительное устройство, на выходе которого получается напряжение, пропорциональное . На вход делительного устройства поступает напряжение, пропорциональное с, которое косвенно можно измерить по вертикальному перемещению сварочной горелки, прикрепив к ней потенциометрический датчик положения, и напряжение, снимаемое с роторной обмотки РЗ-Р4 СКВТ.

В автомате АГК-1 в качестве исполнительного двигателя перемещения горелки по вертикали применен двигатель Д-25. Аналогичный двигатель используют для системы стабилизации угла наклона электрода. Скорость слежения при этом равна 20 град. /с.

Для горизонтального перемещения каретки (для обеспечения ) используют двигатель типа СД-150, работающий в паре с электромашинным усилителем ЭМУ-250. Сигналом для возбуждения ЭМУ является напряжение, снимаемое с косинусной обмотки СКВТ, преобразованное демодулятором.

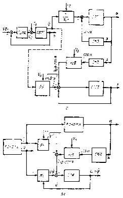
Структурные схемы автоматической системы для сварки неповоротных и поворотных деталей приведены на рис.9.3 Каждая структурная схема состоит из трех каналов: независимого у, работающего по принципу следящей системы, и зависимых α и х (или φ), которые решают уравнения:

для неповоротных изделий

 (4.6)

где

Заданными параметрами при вычислениях считают требуемую скорость сварки  и величину .

Анализ структурных схем (рис.4.3) показывает, что в реализованной таким образом системе регулирования имеется прямая связь между каналами ., (или ). Например, для структурной схемы, показанной на рис.4.3, а, передаточная функция относительно параметра есть произведение передаточных функций всех трех каналов:


Отсюда видно, что резкие изменения кривизны соединяемого профиля приводят к большим динамическим ошибкам при определении , а следовательно, и скорости сварки. С этой точки зрения более целесообразно решать системы (4.6), воспользовавшись условием . В этом случае, как видно из структурных схем (на рис. 4.3, б показано штриховыми линиями), пропадает связь между каналами а и х_ (или φ и α), и дифференциальное уравнение относительно  установится как минимум на два порядка ниже.

Общий недостаток рассмотренных систем состоит в том, что в процессе сварки изменяется угол наклона α. Это приводит к изменению величины и знака угла наклона сварочной ванны относительно горизонтальной плоскости, что влияет на качество соединения. Для устранения этого недостатка приходится вводить специальную программу для изменения режимов сварки. Кроме того, при увеличении угла α снижается чувствительность k дуги, где k0 - чувствительность дуги (градиент

столба дуги) при горизонтальной поверхности сварки, когда α = 0], что уменьшает точность следящей системы.

Рис. 4.4 Способ автоматической сварки поворотных деталей с горизонтальным расположением сварочной ванны

Рис. 4.5 Структурная схема по уравнениям (4.8): СГПТ - система горизонтального перемещения тележки (остальные - обозначения см. рис. 4.3)

При сварке поворотных деталей эти недостатки можно исключить, задавая системе горелка - изделие иные перемещения по сравнению с рассмотренным выше случаем.

Практический интерес представляет способ автоматической сварки, которым осуществляется стабилизация длины дуги и скорости сварки при обеспечении горизонтального положения жидкой ванночки. Пусть горелкаСГ перемещается вертикально у, тележка Т горизонтально х, а деталь И поворачивается относительно постоянной оси (рис. 4.4). С учетом горизонтальности сварочной ванны перемещения сварочной горелки и тележки характеризуются уравнениями

 (4.7)

где F (х, φ) - уравнение вращающейся кривой.

Непрерывно фиксируя величины уи , допускаем, по-прежнему, что каналу работает по принципу следящей системы за длиной дуги. Тогда требуемые перемещения x и φ можно получить, решая второе и третье уравнения системы (4.7). На рис.4.5 приведен пример такой автоматической системы. Исследование ее устойчивости и динамики сводится к анализу структуры:

 (4.8)

где W1 (D),W2 (D),W3 (D) - передаточные функции соответствующих каналов у, , .

Отметим, что структура (4.8) не единственно возможная. Может иметь место вариант, когда система слежения за напряжением дуги управляет поворотом детали, а перемещения х и уопределяют посредством использования второго и третьего уравнений (4.7).

Таким образом, для поворотных изделий более рационально создавать системы по структуре типа (4.8), обеспечивающие горизонтальное положение ванночки в течение всего процесса сварки. В этом случае для получения качественного сварного соединения нет необходимости применять программирующие устройства для регулирования одного из параметров режима сварки в функции от угла α. Кроме того, проще получается механическая часть системы, так как отпадает надобность в повороте горелки относительно точки сварки.

Список использованных источников


1.      Н.С. Львов и Э.А. Гладков "Автоматика и автоматизация сварочных процессов".

Похожие работы на - Автоматизация сварочных процессов

 

Не нашли материал для своей работы?
Поможем написать уникальную работу
Без плагиата!
Без нейросетей!