Принципи та технологія конверсії метану
Вступ
Вихідною сировиною для
виробництва синтетичного аміаку є природний газ, який містить метан, вищі
вуглеводні, деяку кількість аміаку, азоту, вуглекислоти, залишки органічних
сірковмісних сполук.
Виробництво аміаку
виконано у єдину технологічну нитку із застосовуванням сучасних технологій та
обладнання і складається з наступних стадій:
стиснення природного
газу відцентровими компресорами з приводом від парових турбін;
очищення природного газу
від сірчистих сполук, які містяться у природному газі на кобальтмолібденовому
каталізаторі до сірководню та поглинання його оксидом цинку;
Парова конверсія метану
у трубчастій печі (первинний риформінг) під тиском не більше 3,8 МПа (38 кгс/см2)
до об`ємної частки метану не більше 11% і пароповітряна конверсія залишкового
метану у шахтному конверторі (вторинний риформінг);
двоступенева конверсія
оксиду вуглецю на високотемпературному і низькотемпературному каталізаторах;
очистка конвертованого
газу від оксиду вуглецю (ІV) гарячим розчином карбонату калію;
тонка очистка
конвертованого газу від залишкових оксиду і двооксиду вуглецю метануванням на
нікелевому каталізаторі;
компремування
азотоводневої суміші під тиском до 3,36 МПа відцентровим компресором з приводом
від парової турбіни;
синтез аміаку під
тиском;
охолодження
продукційного аміаку за допомогою відцентрового компресора з приводом від
парової турбіни;
передача охолодженого
аміаку в ізотермічне сховище;
видача рідкого аміаку
користувачу.
Продукційний
аміак може видаватися з агрегату в холодному вигляді з температурою
чи
або теплим з температурою не більше ніж 40 0С.
Виробництво аміаку
запроектовано у вигляді однієї технологічної лінії. Основне обладнання
(реактори, компресори) встановлене без резерву та розраховане на безперервну
роботу на протязі 331 доби, після чого технологічна лінія зупиняється для
проведення ремонту.
Готовий продукт аміак
використовується в різноманітних сферах виробництва: в виробництві азотної
кислоти, мінеральних добрив, вибухових речовин, в синтезу органічних речовин, в
медицині та в побуті.
По техніко-економічному
рівню виробництво аміаку віднесено до вищої категорії.
1. Погляд діючих промислових методів виробництва та обгрунтування
обраного способу виробництва
Конверсія метану є
основним і економічним способом отримання азотоводневої суміші.
Основними
методами переробки природного газу на сьогоднішній час є: каталітична
парокисневоповітряна і парокиснева конверсії метану під тиском до 0,7
;
каталітична парокиснева конверсія метану під тиском 20 і 25
в шахтних реакторах і пароповітряна (без застосування кисню) каталітична
конверсія в трубчастих печах; високотемпературна (метод часткового окислення)
конверсія метану під тиском 20-30
1.1
Високотемпературна (некаталітична) конверсія метану під тиском 30
каталітичний конверсія хімічний метан
Високотемпературна
(некаталітична) конверсія метану під тиском 30
представлена на рисунку
1.1.
Природний газ
через вузол регулювання поступає в підігрівач 1, де нагрівається до 450
.
Підігрівач обладнаний пальниками для спалювання природного газу під тиском 1 -
2
.
Стиснений кисень поступає в агрегат конверсії також через вузол регулювання.
Іноді кисень підігрівається в апараті, аналогічному підігрівачу природного
газу, до температури не вище 300
. Підігріті природний
газ і кисень змішуються в змішувачі 2, охолоджуваному циркулюючим конденсатом.
Оптимальне об'ємне співвідношення кисню і метану складає 0,33: 1. Із змішувача
кисневогазова суміш поступає в конвертор 3 шахтного типу, забезпечений
охолоджуючою сорочкою.
Ретельніше
змішування кисню і природного газу робиться у верхній частині шахтного
конвертора. Конверсія метану з киснем протікає при температурі 1400-1450
.
Конвертований газ, що містить 96% суміші водню і оксиду вуглецю, 0,3 - 0,5%
метану і приблизно до 20
сажі,
що утворюється в зоні каталізу, поступає в зону охолоджування конвертора.
Охолоджування
газу до температури 250 - 300
відбувається за рахунок
конденсату. Водяний пар з тиском 35
одержується в
котлі-утилізаторі водотрубного типу з примусовою циркуляцією, розміщеному в
нижній частині конвертора. З конвертора газ поступає на очищення від сажі в
башту 4, заповнену керамічною насадкою і зрошувану гарячим конденсатом за
допомогою відцентрового насоса 12. Одночасно в башті газ охолоджується до
температури 175 - 200
і насичується водяними парами. Очищений від сажі газ, пройшовши сепаратор 5,
прямує в теплообмінник 6, де підігрівається до температури 390 - 400
за рахунок тепла зворотного конвертованого газу. Підігріта парогазова суміш поступає в двухступеневий конвертор оксиду
вуглецю 7. Конверсія
здійснюється
з водяною парою на среднетемпературному (перший ступінь) і
низькотемпературному (другий ступінь) каталізаторах. Конвертований газ після
виходу з конвертора прямує в трубний простір теплообмінника 6, де частина тепла
віддається парогазовій суміші, що йде на конверсію.
Тепло конвертованого газу далі використовується в котлі-утилізаторі 8 для
отримання водяної пари тиском 2,5 - 5
. Потім газ охолоджується
в насадочному скрубері 9, зрошуваному
циркулюючим конденсатом. Тепло конденсату частково використовується для
підігріву води, використовуваної для уприскування в зволожувачі і у випарники
конверторів, і частково - для нагрівання води, що поступає в котел-утилізатор.
Інше тепло циркулюючого конденсату поглинається у водяному холодильнику 10.
Циркуляція конденсату здійснюється відцентровим насосом 11.
1.2 Двухступенева
каталітична конверсія метану з водяною парою під тиском, близьким до
атмосферного
Двухступенева
каталітична конверсія метану з водяною парою під тиском, близьким до
атмосферного представлена на рисунку 1.2
Природний газ
поступає в теплообмінник 8, де нагрівається до температури 380
за рахунок тепла конвертованого газу. Після теплообмінника газ прямує в апарат сіркоочистки 10, заповнений поглиначем на основі оксиду цинку, де
очищається від сірчистих з'єднань до вмісту сірки 2 - 3
.
У змішувачі 9 газ змішується з водяною парою до об'ємного співвідношення пар:
газ = 2,5: 1. Водяна пара заздалегідь нагрівається до 380
в паропідігрівачі 7 за рахунок тепла газів, що утворюються в результаті
конверсії оксиду вуглецю (ІІ). Регулювання співвідношення пар: газ здійснюється
автоматично.
Парогазова суміш
з температурою 380
поступає
на перший ступінь конверсії метану - в трубчасту піч 1. Трубки всередині заповнені
нікелевим каталізатором, а зовні обігріваються продуктами згорання природного
газу, спалюваного в газових пальниках. Температура газів на виході з трубчастої
печі підтримується автоматично в межах 700 - 800
шляхом зміни подачі
газу в пальники. На першому ступені конверсії відбувається окислення метану
приблизно на 70%. Далі газ поступає в конвертор 2 другого ступеня, в якому при
температурі 850 - 1000
на
нікелевому каталізаторі відбувається практично повне окислення метану. Перед
входом в конвертор другого ступеня до газу додається повітря. За рахунок
спалювання частини газу підвищується температура в конверторі. При температурі
850 - 900
метан майже повністю реагує на нікелевому каталізаторі. Конвертований газ на
виході з конвертора містить до 0,5% метану.
Після конвертора
2 газ поступає в котел-утилізатор 4, в якому температура газу знижується до 400
,
а тепло, віддане їм, використовується для отримання водяної пари. Для
подальшого охолоджування і додаткового насичення водяною парою газ проходить
через зволожувач 3.
Температуру газа,
що поступає на конверсію оксиду вуглецю, регулюють, змінюючи подачу конденсату
в зволожувач 3 або подаючи частину газу безпосередньо в зволожувач, минувши
котел-утилізатор. Конверсія оксиду вуглецю відбувається в двухступеневому конверторі 6, перед яким
встановлений змішувач 5 для змішування поступаючого на конверсію газу з
додатковою кількістю пари.
Після конвертора
6 газ розділяється на два паралельні потоки. Один з них проходить через
паропідігрівач 7, а інший - через теплообмінник 8, де конвертований газ
охолоджується, віддаючи тепло парі і природному газу, що йде на конверсію.
Потім конвертований газ додатково охолоджується, очищається від кисневмісних
речовин і використовується для синтезу аміаку.
1.3
Одноступінчата каталітична конверсія метану з парокисневоповітряною сумішшю
Одноступінчата
каталітична конверсія метану з парокисневоповітряною
сумішшю представлена
на рисунку 1.3.
Природний газ, що
містить 95 - 97% метану, під тиском 3 - 5
поступає з
газорозподільної станції в продуктивний корпус отримання аміаку, що складається
з відділень отримання і очищення азотоводневої суміші, а також синтезу аміаку.
Пройшовши розподільний вузол, природний газ під тиском 1,5 - 1,7
прямує до окремих агрегатів. У агрегаті газ поступає в нижню частину сатураційної башти 1, що має насадку. Зверху башта зрошується гарячою
водою (85-90
),
завдяки чому газ нагрівається до 80-82
і насичується парами
води до об'ємного співвідношення пар: газ = 0,43: 1. Парогазова суміш з сатураційної башти поступає в міжтрубний простір теплообмінника 2. У
теплообміннику газ насичується парою до співвідношення пар: газ = 1: 1 і
нагрівається до температури 500-600
за рахунок тепла
конвертованого газу. Далі нагріта парогазова суміш поступає в змішувач 4.
Кисень з цеху розділення повітря, що містить 0,5%
і
4,5%
,
подається в змішувач 4 відцентровим насосом. Заздалегідь кисень змішується з
повітрям. Перед входженням в змішувач 4 повітряно-киснева суміш проходить
холодильник і зворотний гідрозатвор (на схемі не показані). Пароповітрянокиснева суміш, що
має температуру 400
,
із змішувача 4 поступає з великою швидкістю в канал змішувача і зверху вниз
подається в конвектор метану 5 шахтного типу. У конвекторі на нікелевому каталізаторі при температурі 850-1100
протікають реакції метану з киснем і водяною парою.
Конвертований
газ, що має температуру 850
, з конвектора прямує в зволожувач 3, куди подається конденсат. За рахунок
випаровування конденсату газ охолоджується до температури 640
і насичується парами води до співвідношення пар: газ = 0,4: 1. Зволожений ковертований газ з температурою 625
поступає в трубний
простір теплообмінника 2, де віддає тепло парогазовій суміші, що йде в конвектор метану, охолоджуючись при цьому до 400
.
Теплообмінник 2 і зволожувач 3 об’єднанні в один апарат. Далі газ поступає в
двухступеневий конвектор окислу вуглецю 6, в якому на железохромовому каталізаторі протікає взаємодія
з водяною парою. Між
ступенями конвектора вприскується конденсат, який
охолоджує газ до температури 370
і збагачує його парами
води.
Конвертований
газ, що містить до 3,5%
і
що має температуру близько 400
, прямує в
котел-утилізатор 7, де за рахунок охолоджування газу одержують насичену водяну
пару тиском 5 - 8
.
Одержана в котлі-утилізаторі насичений пар використовується для конверсії
метану і оксиду вуглецю (ІІ) і для регенерації розчинів, використаних для
очищення газів.
Газ з
температурою близько 200
з котла-утилізатора поступає у водонагрівальний теплообмінник 8. У ньому вода,
циркулююча між сатураційною баштою і водонагрівальним
теплообмінником, нагрівається до температури 85
.
Циркуляція води
здійснюється насосом 10. Кількість води, що випарувалася в сатураційній башті,
компенсується додаванням хімічно очищеної води.
Охолоджений у
водонагрівальному теплообміннику конвертований газ з температурою 80
поступає в конденсаційну башту 9 для остаточного охолоджування до 25 - 35
оборотною водою. Охолоджений конвертований газ збирається в газгольдер 11, а з
нього поступає на очищення і стиснення.
1.4
Одноступінчата каталітична парокиснева конверсія метану при підвищеному тиску в
реакторі шахтного типу
Одноступінчата
каталітична парокиснева конверсія метану при підвищеному тиску в реакторі
шахтного типу представлена на рисунку 1.4.
Природний газ у
відділення конверсії поступає з газорозподільної станції під тиском 35 - 40
і розподіляється по окремим агрегатам. У агрегаті природний газ поступає в
міжтрубний простір теплообмінника 3, куди подається насичена пара під тиском 26
.
Пара змішується з газом в співвідношенні 2:1. Парогазова суміш нагрівається в
теплообміннику гарячим конвертованим газом до температури 400
і
поступає в змішувач 4 конвертора метана. Кисень, необхідний для процесу
каталітичної конверсії метану, під тиском 27
поступає в змішувач 4 з
цеху розділення повітря.
Тиск природного газу,
кисню і пари стабілізується регуляторами тиску, встановленими на колекторах
вказаних потоків.
Необхідне
співвідношення газу, пари і кисню забезпечується автоматично регуляторами
співвідношення. Парогазокиснева суміш з температурою 350
прямує в конвертор метану 5, де на нікелевому каталізаторі при температурі 900
і
тиску 20
протікає процес взаємодії метану з киснем і водяним паром.
Конвертований
газ, що містить не більш 2% метану, при температурі 870 - 890
поступає
в зволожувач, розміщений в одному корпусі з конвертором метану. У зволожувачі
газ охолоджується до температури 400
і насичується водяними
парами. Далі парогазова суміш поступає на конверсію оксиду вуглецю, яка
проводиться в два ступені. У конвертор 6 першого ступеня завантажений
цинкхромовий каталізатор, в конвертор 7 другого ступеня - железохромовий. Між
конверторами встановлений випарник 8, насадка якого зрошується конденсатом.
Після конвертора
другого ступеня газова суміш поступає в трубки теплообмінника 3, де
охолоджується до температури 300
. Далі конвертований газ
прямує в скрубер 2 першої ступені охолоджування, в якому охолоджується
циркулюючим конденсатом до температури 120
. При цьому
конденсується велика частина водяної пари, що міститься в газі. Остаточне охолоджування
газу до температури 40
відбувається
в скрубері 1 другої ступені охолоджування. Тут же відбувається майже повна
конденсація водяної пари.
1.5
Двухступенева пароповітряна каталітична конверсія природного газу
Двухступенева
пароповітряна каталітична конверсія природного газу представлена на рисунку
1.5.
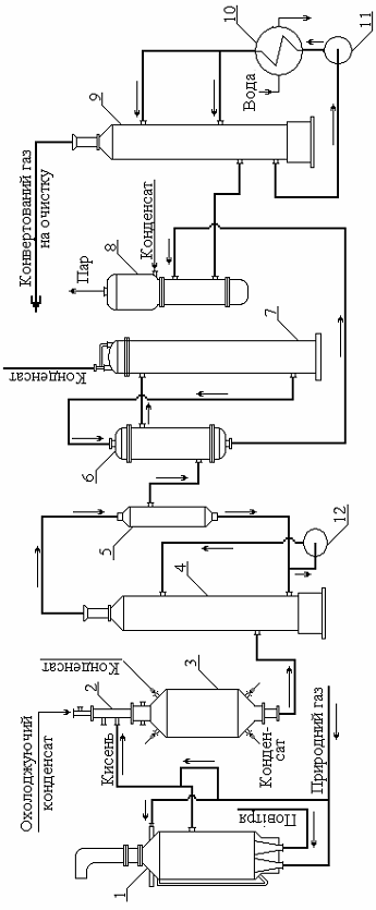
Природний газ у
цех надходить із зовнішньої мережі з тиском 0,65-1,2 МПа (6,5-12 кгс/см2)
з масовою концентрацією сіркових сполук до 80 мг/м3 (в перерахунку
на сірку) і газового конденсату до 15 г./м3.
Для відділення
конденсату газ спрямовується у сепаратор 2.
Газ після сепаратора 2 надходить на всмоктування двоступеневого відцентрового компресора
1, кожний ступінь якого зроблений як окремий корпус. Після першого
ступеня компресора газ охолоджується в повітряному холодильнику 3 і надходить в сепаратор 4,
де відділений конденсат збирається
в сепаратор паливного газу 5, а газ надходить на всмоктування другого ступеня.
Параметри
природного газу після компресора 1:
температура 90 - 155
та тиск 3,5-4,34 МПа (35-43,4 кгc/см2).
Далі природний
газ змішується з азотно-водневою сумішшю (надалі АВС або синтез-газ), до
об'ємної частки водню в суміші не більш 11%.
Суміш природного
газу і синтез-газу прямує в змійовики вогневого підігрівача 6, де
підігрівається до температури 340 - 410
.
Підігрівач
складається з радіаційної та конвекційної зон з димарем, чотирьох змійовиків і
чотирьох пальників.
Підігріта газова
суміш надходить до реактора гідрування 7 поличного типу, де на
алюмокобальтмолібденовому каталізаторі при температурі 320 - 420
відбувається гідрування сіркосполук до сірководню.
Реактор 7 -
вертикальний, циліндричний двохполичний апарат, завантажений каталізатором
С-49-1 (або АКМ). Очищення природного газу від сірководню відбувається в реакторах
поличного типу 8, заповнених поглиначем С-7-2 або ГИAП-10 (на основі оксиду
цинку).
Реакція
поглинання сірководню оксидом цинку незворотня. Реактори 8 підключаються в
роботу послідовно (в разі необхідності можливе паралельне підключення).
Схемою
передбачена можливість заміни відпрацьованого поглинача в любому із реакторів
без зупинки агрегату. Крім того, заміна поглинача передбачена при 18%-му
насіркуванні.
Після
сіркоочищення газ з масовою концентрацією сірки не більш 0,5 мг/м3 і
температурою 340-399
змішується з перегрітою до 350-390
парою середнього тиску
3,8-4,2МПа (38-42 кгс/см2) у співвідношенні пара: газ, яке дорівнює
(3,0¸5,0):1 і прямує у змійовики підігрівача, розміщеного в
конвекційній зоні печі 11 де нагрівається до температури не більше 524 0С,
потім по дванадцяти колекторах піднімається на склепіння печі 11 де рівномірно
розподіляється по усім реакційним трубам. Йдучи через шар каталізатора,
парогазова суміш піддається конверсії.
Парова
каталітична конверсія природного газу (первинний риформінг) здійснюється на
нікелевому каталізаторі в реакційних трубах, що розміщені в радіаційній зоні
трубчастої печі 11. Процес ведеться при температурі 745 - 854
і тиску на виході з печі 3,0-3,3 МПа (30-33 кгс/см2).
Тепло димових
газів, що виходять з печі при температурі 1040
,
використовується:
· Для
підігріву парогазової суміші, що поступає в реакційні труби, до температури 525
.
· Для
підігріву пароповітряної суміші, що йде в конвектор метану ІІ ступені, до
температури 550
.
· Для
підігріву пара в двухступеневому пароперігрівачі до температури 490
.
· Для
підігріву живильної води, що йде на живлення котлів від 100 до 370
.
· Для
підігріву природного газу, що подається на спалювання в пальниках трубчастої
печі, до температури 200
.
Димові гази
трубчастої печі після використання їхньої теплоти з температурою 197 - 237
викидаються димососами через димову трубу 8 в атмосферу.
Конверсія
залишкового метану з паром відбувається в реакторі 12 в присутності
каталізатора при температурі 900-1270 0С, з одночасним забезпеченням
необхідного співвідношення водню до азоту для синтез-газу, подачею в нього
необхідної кількості повітря.
Повітря для
вторинного риформінгу забирається із атмосфери, проходить фільтр (на схемі не
позначено), де очищається від пилу, і надходить на всмоктування двокорпусного
чотирьохступінчастого відцентрового компресора 16.
Між ступенями компресора
встановлені повітряні холодильники 3 і сепаратори 15 відповідно. Конденсат із
міжступеневих сепараторів скидається в зливову каналізацію. Із нагнітання
четвертого ступеня повітря з тиском не більш 3,56 МПа (35,6 кгc/см2)
і температурою 130 -175 0С надходить на агрегат.
Підігріта до температури
не більш, як 480 0С пароповітряна суміш надходить в реактор 12.
Парогазова суміш після
первинного риформінгу з температурою 700-835 0С надходить з
передатного колектору у верхню частину горловини реактора 12. При змішуванні у
вільному об'ємі над каталізатором відбувається горіння частини газу з киснем
повітря з підніманням температури до 900¸1270 0С, яка забезпечує конверсію залишкового метану на
розміщених нижче шарах каталізатора. Зверху укладені шестигранні вогнетривкі
плитки з отворами для рівномірного розподілення газового потоку. Нижче
розміщений шар алюмохромового каталізатора, який сприймає на себе основне
теплове навантаження. Решту корисного об'єму реактора займає нікелевий
каталізатор.
Внаслідок вторинного
риформінгу об'ємна частка метану у газі знижується до 0,35%.
Конвертований газ
після реактора 12 з температурою 850-1000 0С і тиском 3,0 -3,3 МПа
(30-33 кгс/см2) надходить у два паралельно працюючі
котли-утилізатори 13 і далі у котел-утилізатор 13, де за рахунок утилізації
тепла конвертованого газу виробляється пара високого тиску 10,0 -10,5 МПа (100-105 кгс/см2). Охолоджений газ з температурою
350 -390 0С прямує на конверсію оксиду вуглецю першої ступені 14.
Після конверсії оксиду вуглицю конвертований гаг з температурою 400
проходить два теплообмінники 17, де газ охолоджується до температури 200
і прямує в конвектор оксиду вуглецю другої ступені 18. Далі газ прямує на
очистку від кисневмісних сполук.
Науково технічній
прогрес в виробництві синтетичного аміаку призвів до кочествених та кількісним
змінам в цій сфері промисловості. Роздивимось коротко суть основних
науково-технічних досягнень в цій промисловості:
Способ паровой конверсии
углеводов осуществляемой в реакционных трубах трубчатой печи за счет тепла
дымовых газов, получаемых от сжигания топлива топочных горелках и последующего
сжигания топлива в туннельных горелках, отличающимся тем, что с целью
снижения вредных выбросов и увеличения срока службы реакционных труб и
катализатора, сжигание топлива в полочных горелках ведут при коэффициенте
избытка воздуха
[14].
Способ получения
водородсодержащего газа, включающий первичную каталитическую паровую конверсию
углеводородного сырья в трубчатом реакторе и последующую доконверсию его в
каталитическом шахтном конвекторе при подаче в него кислородсодержащего газа, с
последующей подачей нагретого конвертированного газа в межтрубное пространство
трубчатого реактора, и отводом из процесса, отличающимся тем, что, с
целью повышения надежности и стабильности процесса, часть кислородсодержащего
газа в количестве 0,1 -2,0 об% подают непосредственно в поток конвертированного
газа [15].
Способ конверсии
углеводородного сырья включающий нагревание исходного сырья, смешивание его с
водородом и пропускание смеси через последовательно каталитические зоны,
заполненные движущимся слоем катализатора, отличающимся тем, что, с
целью увеличения срока службы катализатора, сырье разделяют на два потока,
первый из которых с объемом 30-50 мас.% подают в первую зону при поддержании
перепада давления в зоне 0,07-0,7
, а второй поток с
объемом 50-70 мас.% направляют во вторую зону, после чего 60-80 мас.%
объединенной газовой смеси из первой и второй зон подают в третью зону при
поддержании в ней перепада давления 0,07-0,7
, а затем 20-40 мас.%
газового потока полученого из первой и второй зон смешивают с потоком,
отводимым из третьей зоны и направляют в четвертую каталитическую зону [16].
Способ конверсии метана
водяным паром при повышенной температуре в присутствии катализатора содержащего
палладий на носителе, отличающимся тем, что с целью увеличения степени
превращения метана, в качестве носителя используют гранулированную и
прокаленную смесь 40 - 80 мас.% оксида кальция и 20 - 60% алюмината кальция и
конверсию осуществляют при 
[17].
Способ получения
азотоводородной смеси для синтеза аммиака путем двухступенчатой конверсии
природного газа, включающий паровую конверсию в трубчатой печи и паровоздушную
конверсию в шахтном реакторе, отличающимся тем, что, с целью снижения
энергозатрат, паровую конверсию осуществляют под давлением 52 - 148 кгс/м2,
в шахтную печь подают воздух при отношении воздуха и природного газа равным
2,17 - 1, из образующегося конвертированного газа отводят водород через
мембрану, помещенную в шахтной печи, а затем смешивают отводимый водород с
отбросным газом процесса шахтной печи, содержащим азот и водород. [18]
Способ получения
водородсодержащего газа включающий паровую конверсию углеводородного сырья в
трубчатом конвекторе и доконверсию в шахтном реакторе в присутствии
предварительно нагретой до 700 - 900
кислородной смеси и газ
получаемый на стадии доконверсии подают в межтрубное пространство трубчатого
конвектора после чего отводят из процесса, отличающимся тем, что, с
целью снижения энергозатрат, кислородную смесь перед нагреванием смешивают с
водяным паром или диоксидом углерода в объемном соотношении 0,5 - 30
соответственно [19].
Способ получения
азотоводородной смеси для синтеза аммиака путем двухступенчатой конверсии
природного газа, включающий паровую конверсию в трубчатой печи и паровоздушную
конверсию в шахтной печи, отличающимся тем, что с целью снижения
энергозатрат паровую конверсию осуществляют под давлением 52 - 148
,
в шахтную печь подают воздух при отношении воздуха и природного газа равном
2,17 - 1 из образующегося конвертированного газа отводят водород через
мембрану, помещенную в шахтной печи, а затем смешивают отводимый водород с
отбросным газом процесса шахтной печи содержащим азот и водород [20].
Способ получения газа
для синтеза аммиака, включающий паровую конверсию метана, подготовку
паровоздушной газовой смеси путем сжигания воздуха в четирехсекционном
центробежном компрессоре с охлаждением его между секциями и приготовлением пара
с последующим их смешением и паровоздушную конверсию метана с отделением
конденсата и газа, отличающимся тем, что с целью снижения энергозатрат,
подготовку паровоздушной смеси осуществляют путем подачи воды на выход
четвертой или третей и четвертой секций компрессора при поддержании температуры
воздуха на выходе из четвертой и третей секций, равной 205 - 225 и 90 - 100
соответственно,
а промежуточное охлаждение между этими секциями ведут до 77 - 87
.
Этот способ отличающийся тем, что конденсат со стадии паровоздушной конверсии
возвращают на стадию сжатие воздуха [21].
Для оцінки
техніко-економічних показників того чи іншого методу конверсії метану необхідно
знати витратні коефіцієнти по природному газу і кисню на 1 т аміаку і витрати
на електроенергію, пар і воду. Дані про витратні коефіцієнти приведені в табл.
1.1.
Таблиця 1.1 -
Витрати природного газу на 1т аміаку при різних видах конверсії
|
Тиск та витрати газів
|
Каталітична одноступенева
конверсія
|
Каталітична двоступенева конверсія
|
Некаталітична високотемпера-турна
конверсія
|
|
Тиск, МПа
|
0,17-0,19
|
1,7
|
0,15
|
2-3
|
1,7-3
|
|
Витрати природного газу, 800-850840-88010301100920-970
|
|
|
|
|
|
|
Витрати кисню (100%),
|
|
|
|
|
|
|
- при киснево-повітряній конверсії
|
300-350
|
-
|
-
|
-
|
-
|
|
- при кисневій конверсії
|
470-485
|
510-525
|
-
|
-
|
550
|
Витрата палива і енергії
на 1 т аміаку залежно від методу конверсії природного газу показано в таблиці
1.2.
Таблиця 1.2 - Витрати
палива і електроенергії на 1 т аміаку в різних процесах конверсії природного
газу
|
Конверсія
|
Витрати електроенергії, %
загальних витратах енергії в процесі
|
Питомі витрати енергії на 1т
аміаку
|
Енергетичний к.п.д., %
|
|
|
Маса умов. пал. т
|
кДж
|
|
|
Парокиснева конв. природного газу
без тиску
|
28
|
1,8
|
5,4 · 107
|
35,4
|
|
Парокиснева конв. природного газу
під тиском 2-3 МПа
|
28
|
1,6
|
4,6 · 107
|
40
|
|
Парокиснева двухступенева конв.
природного газу під тиском 3-3,3 МПа
|
От 10 и нижче
|
1,02
|
3,8 · 107
|
55
|
Частка витрат по
сировині складає 30 - 40% собівартості аміаку. З приведених даних виходить, що
якнайменша витрата метану і кисню спостерігається в системах одноступінчатої
каталітичної конверсії під тиском 1,7 МПа унаслідок високого виходу
в
процесі конверсії метану.
Разом з цим
останніми роками широко застосовується метод парової безкисневої конверсії
природного газу в трубчастих печах під тиском із застосуванням
низькотемпературного каталізатора для процесу конверсії оксиду вуглецю. Метод
дозволяє виключити установки розділення повітря для отримання кисню і замінити
складні процеси очищення газової суміші від
і залишків
процесом
гідрування
і
до
метану. При цьому собівартість 1т аміаку знижується приблизно на 10%, а питомі
капітальні вкладення зменшуються на 15 - 20% в порівнянні з установками
конверсії метану без тиску. Нові потужні системи синтезу аміаку з використанням
теплоти реакції для вироблення пари практично автономні в енергетичному плані.
Для ведення в цих системах процесу не вимагається підведення з боку значних
кількостей енергії і пари, оскільки вони виробляються усередині самої системи.
Питомі капітальні вкладення і собівартість аміаку також значно знижуються при
споруді енерготехнологічних систем великої потужності із застосуванням
парогазової і пароповітряної конверсії природного газу під тиском 3,0 - 3,3
МПа. Ці висновки підтверджуються даними таблиці. 1.3.
Таблиця 1.3 -
Техніко-економічні показники різних процесів конверсії метану у виробництві
аміаку
|
конверсія
|
Витратні коефіцієнти на 1т аміаку
|
Питомі капіталовкладення
|
Собівартість 1т ,
%
|
|
Природний газ, Пар,
тЕлектор-енергіяВода,
|
|
|
|
|
|
|
1 Каталітична
пароповітряно-киснева конв. природного газу без тиску з
середньо-температурній конв. продуктивність
агрегату 150-250 т за
добу90041350-1400300100100
|
|
|
|
|
|
|
|
2 Парова каталітична конв.
природного газу в трубчастих печах під тиском 3-3,3 МПа з пароповітряною
каталітичною шахтною конв. . Потужність агрегату
600т/добу1140-77030065-7070
|
|
|
|
|
|
|
|
3 Конв. природного газу така ж, як
в п. 2. cтиснення АВС в турбокомпресорі високого тиску; синтез аміаку під
тиском до 32МПа з використанням теплоти реакції для виготовлення пари з
тиском до 14МПа і температурою 570 . Потужність агрегату
1000-1500т/добу1150-30-40400-45050-5555-60
|
|
|
|
|
|
|
Отже з вище сказаного
випливає, що найвигідніша конверсія природного газу це двухступенева парова
каталітична конверсія під тиском 3-3,3 МПа, а синтез аміаку здійснюється під
тиском 32 МПа. Потужність такого агрегату буде складати 1500т/добу.
2. Характеристика
сировини і готової продукції
Таблиця 2.1 -
Характеристика сировини і готової продукції
|
Найменування сировини і матеріалів
|
Державний або галузевий стандарт,
технічні умови, регламент або методика на підготовку сировини
|
Показники, обов'язкові для
перевірки
|
Регламентуємі показники з
допустимими відхиленнями
|
|
Природний газ
|
ГОСТ 5542-87
|
Теплота згоряє низька при
температурі 20 і
тиску 101,325 кПа (10,1 ),
не менше31,8 (7600)
|
|
|
|
Масова концентрація сірководня, ,
не більш0.02
|
|
Масова
концентрація меркаптанової сірки,
, не більш
|
0.036
|
|
|
|
|
Об'ємна частка кисню%, не більш
|
1.0
|
|
|
Масова концентрація механічних
домішок, ,
не більш0.001
|
|
|
Повітря технологічне
|
Регламент цеху А-5
|
Масова концентрація:
|
|
|
|
сірчистих з'єднань (в перерахунку
на сірку), ,
не більш0.05
|
|
|
|
з'єднань хлору в (перерахунку на
хлор), ,
не більш0.05
|
|
|
Синтез-Газ
|
Регламент цеху А-5
|
Об'ємна частка %73-75
|
|
|
|
Об'ємна частка %23.6-25
|
|
|
|
Об'ємна частка %,
не більш1.2
|
|
|
|
Масова концентрація ,
млн-1, не більш20.0
|
|
|
Аміак
|
ГОСТ 6221-90
|
Масова частка ,
не менше99.6
|
|
|
|
Масова частка води%
|
0.2-0.4
|
|
|
Масова частка азоту%, не менше
|
82
|
|
|
Масова концентрація масла, ,
не більш8
|
|
|
|
Масова концентрація заліза, ,
не більш2
|
|
|
Азот газоподібний
|
ГОСТ 9293-74 (изм. №1, 2, 3)
|
Об'ємна частка азоту% не менше
|
97,0
|
|
Повітря КВПіА
|
ГОСТ 17433-80 (изм. №1)
|
Масова концентрація води, ,
не більш0,12
|
|
|
|
(температура точки роси, ,
не більш)(мінус 40)
|
|
|
Масло КП-8
|
ТУ-38-101-124-6-90
|
Кінематична в'язкість при 100 ,
ССТ7-8
|
|
|
|
Кислотне число, мг КОН, не більш
|
0,03
|
|
|
Коксована%, не більш
|
0,05
|
|
|
Масова концентрація води%
|
відсутність
|
|
|
Масова концентрація механічних
домішок%
|
відсутність
|
|
|
Температура спалаху, ,
не нижче200
|
|
|
Масло ТП-22
|
ГОСТ 9972-74
|
Кінематична в'язкість при 100 ,
ССТ20-23
|
|
|
|
Кислотне число, мг КОН, не більш
|
0,1
|
|
|
Коксована%, не більш
|
0,05
|
|
|
Масова концентрація води%
|
відсутність
|
|
|
Масова концентрація механічних
домішок%
|
відсутність
|
|
|
Температура спалаху, ,
не нижче186
|
|
|
Алюмогель
|
ГОСТ 8136-85 (изм. №1)
|
|
|
Демінералізована
вода Технологічний регламент №3 Масова частка діоксиду кремнію
,
не більш
Масова
частка заліза,
Масова
частка міді,
|
не більш0,02
|
|
|
|
|
Питома електрична провідність,
мом/м не більш
|
0,05
|
|
Тринатрійфосфат технічний
|
ГОСТ 201-76
|
|
|
|
Гидразінгидрат технічний
|
ГОСТ 19503-93
|
|
|
|
Аміачна вода
|
|
Масова концентрація аміаку у воді%
|
5 - 25
|
|
Азот продувний
|
ГОСТ 9293-74
|
Об'ємна частка азоту% не менше
|
97
|
|
Повітря технологічне
|
Технологічний регламент цеху А-5
№4
|
Масова концентрація:
|
|
|
|
- сірчистих з'єднань (в
перерахунку на сірку), ,
не більш0.05
|
|
|
|
- з'єднань хлора в (перерахунку на
хлор), ,0.05
|
|
|
Азот газоподібний
|
Технологічний регламент цеху К-3
№62
|
Об'ємна частка кисню%, не більш
|
1,0
|
|
Каталізатор гідрування сірчистих
з'єднань типа АКМ
|
ТУ-38-101-194-77
|
Алюмокобальтмолібденовий або
алюмоникель компоненти%
|
|
|
|
СоС
|
3.8-4
|
|
|
NiO
|
9-10
|
|
|
MoO
|
12-24
|
|
|
Насипна маса, 640-870
|
|
|
|
Гранули яскраво-голубого кольору
|
|
|
Поглинач сірководню типа ГИАП-10-2
(С-7-2)
|
ТУ113-03-2002-86
|
Цинковий на основі окислу цинку
|
|
|
|
Таблетки світло-сірого кольору
|
|
|
|
Насипна маса, 1300-1800
|
|
|
Каталізатор парової трубчастої
конверсії Метану типу ГИАП-18 (R-67-7H, R-67R-7H)
|
ТУ-113-03-2006-92
|
Нікелевий з суміші оксидів нікелю
і алюмінію, активуючих і усмектирующих добавок, циліндрові кільця сірого і світло-сірого
кольору.
|
|
|
|
Вміст NiО%
|
10-26
|
|
|
Насипна маса, 900-1200
|
|
|
Каталізатор пароповітряної
конверсії Метану типу ГИАП-3-6Н (RKS-2-7H)
|
ТУ-113-03-313-85
|
Нікелеві з суміші оксидів нікелю
(активний компонент) і алюмінію, активуючих і цементуючих добавок
|
|
|
|
Гранули сірого і темно-сірого
кольору
|
|
|
|
Насипна маса, 1000-1500
|
|
|
|
Вміст NiО%
|
5-7
|
|
Каталізатор средньотемпературної
конверсії З типа СТК-1-7 (SK-201-2)
|
ТУ-113-03-317-86
|
Залізохромовий, зміст заліза не
менше%
|
|
|
|
(в перерахунку на ),
не менше%88
|
|
|
|
Хрому (в перерахунку на ),
не менше%7
|
|
|
|
Гранули червоно-бурого кольору
|
|
|
|
Насипна маса, 1200
|
|
|
|
Діаметр гранул, мм
|
7-7,5
|
|
Каталізатор низькотемпературний
конверсії З типу НТК-4 (LK-821-2)
|
ТУ-113-03-2001-91
|
На основі з'єднань оксидів міді,
цинку, алюмінію, хрому у вигляді таблеток циліндрової форми чорного кольору.
|
|
|
|
Насипна маса, 1550-1750
|
|
|
|
Вміст:
|
|
|
|
мідь (в перерахунку на CuO)%
|
54±3
|
|
|
хрому (в перерахунку на )%
|
|
|
|
цинку (в перерахунку на ZnO)%
|
11±1,5
|
|
Калій вуглекислий ГОСТ
10690-73Масова частка домішок%, не більш:
|
|
|
|
|
|
хлоридів
|
0,01
|
|
|
залоза
|
0,02
|
|
|
сульфатів
|
0,01
|
|
Гідроксид калію КОН
|
ГОСТ 9285-78
|
Масова частка домішок для марки ХЧ
(хімічно чистий) в%:
|
|
|
|
хлоридів (Сl-1), не більш
|
0,002
|
|
|
Масова частка домішок для марки
XLF (чистий для аналізу)%
|
|
|
|
хлоридів (Сl-1), не більш
|
0,004
|
|
Вугілля активоване
|
ГОСТ 8703-74
|
-
|
-
|
|
Діетаноламін марки «Ч»
|
ТУ 6-09-2652-86
|
Масова частка діетаноламіна%, не
менше
|
98
|
|
Каталізатор нікелевий метанування
НКМ-1 (С-13-4)
|
ТУ-113-03-2003-92
|
-
|
-
|
|
Калій азотнокислий
|
ГОСТ 4144-79
|
-
|
-
|
|
Оксид ванадію V
|
ТУ 6-09-40-93-98
|
-
|
-
|
|
Конвертований газ на вході у
відділення очищення газу від двооксиду вуглецю і метанувания
|
Згідно проекту
|
Об'ємна частка%
|
|
|
|
водню
|
59,5-63,5
|
|
|
двооксиду вуглецю
|
15,6-19,6
|
|
|
азот + аргон
|
18,1-22,1
|
|
|
Метану
|
0,2-0,35
|
|
|
оксиду вуглецю
|
|
Синтез-газ на виході з відділення
очищення газу від діоксиду вуглецю і метанувания
|
Згідно проекту
|
Об'ємна частка%
|
|
|
|
водню
|
71,9-75,0
|
|
|
азот + аргон
|
23,0-27,0
|
|
|
Метану
|
0,9-1,4
|
|
|
діоксиду вуглецю, млн-1, не більш
|
10
|
|
|
оксиду вуглецю, млн-1, не більш
|
10
|
2.1 Характеристика
продукції, що випускається
Продукція - аміак рідкий
синтетичний. Хімічна формула - NH3.
Аміак технічний рідкий
виробляться у відповідності з вимогами ГОСТ 6221-90.
В залежності від галузі
використання рідкий аміак виробляється трьох марок:
А - для виробництва
азотної кислоти, у якості холодоагенту, для азотування та для створення
захисних атмосфер.
Ак - для поставки на
експорт та для транспортування по магістральному аміакопроводу.
Б - для переробки на
добрива та у сільському господарстві - як азотне добриво.
По узгодженню зі
споживачем, можливе використання будь-якої із вказаних марок у галузях
народного господарства та поставки на експорт.
Рідкий аміак повинен
відповідати нормам, які вказані у таблиці 2.2
Таблиця 2.2 - Продукційний аміак
|
Найменування показника
|
Норма для марки
|
Метод аналізу
|
|
|
А
|
Ак
|
Б
|
|
|
1 Масова частка аміаку, %, не менш
|
99,9
|
99,6
|
99,6
|
За п. 3.2 за ГОСТ 6621-90
|
|
2 Масова частка азоту, %, не менш
|
-
|
82
|
82
|
За п. 3.3 за ГОСТ 6621-90
|
|
3 Масова частка води (залишок
після випарювання), %
|
-
|
0,2-0,4
|
0,2-0,4
|
За ГОСТ 28362.1
|
|
4 Масова частка води (метод
Фішера), %, не більш
|
0,1
|
-
|
-
|
За ГОСТ 28362.2
|
|
5 Масова концентрація масла, мг/дм3,
не більш
|
2
|
2
|
8
|
За ГОСТ 28362.3 За ГОСТ 28362.4
|
|
6 Масова концентрація заліза,
мг/дм3, не більш
|
1
|
1
|
2
|
За ГОСТ 28362.5
|
|
7 Масова частка загального хлору,
млн-1, (мг/кг), не більш
|
-
|
0,5
|
-
|
За ГОСТ 28362.6
|
|
8 Масова частка оксиду
вуглецю(ІV), млн-1 (мг/кг), не більш
|
-
|
20-40
|
-
|
За ГОСТ 28362.7
|
Примітка: дозволяється
масова частка води у рідкому аміаку марки Ак, який транспортується у цистернах,
та марки Б менше ніж 0,2%, і доведення її до норми 0,2-0,4% на припортових
заводах.
Аміак при нормальній
температурі і атмосферному тиску знаходиться у газоподібному стані.
Газоподібний аміак відноситься до горючих газів. Температура його самозаймання
650 0С, мінімальна енергія запалення 680 МДж.
Суміш амаку з повітрям
вибухонебезпечна при наявності в ній аміаку від 15 до 28%.
Рідкий аміак відноситься
до важкозаймистих речовин.
Температура кипіння
рідкого аміаку при тиску 0,1 МПа (1 кгс/см2) дорівнює мінус 33,4 0С.
В цих умовах густина газоподібного аміаку - 0,89 кг/м3, рідкого -
682,8 кг/м3.
Температура плавлення при
тиску 0,1 МПа складає 77,7 0С.
Температура розкладу
аміаку на азот та водень:
без каталізатору - 1200 0С
й більше;
у присутності
каталізатора - 300 0С.
Аміак добре розчинюється
у воді, при цьому утворюється гідроксид амонію. При температурі 20 0С
і тиску 0,1 МПа в одному об'єму води розчинюється 695 об'ємів аміаку.
Мольний об'єм при 273,14
К і тиску 0,1 МПа дорівнює 22,08 м3/кмоль.
Газова стала - 0,49
кДж/(кг х К).
Критична температура -
405,55 0К (132,4 0С).
3. Фізико-хімічні основи
процесу
.1 Кінетика процесу
конверсії метану
В даний час на сучасних
підприємствах найбільше застосування знаходять промислові методи отримання
водню шляхом конверсії природного газу, що складається в основному з метану, за
допомогою різних окислювачів. Найбільшрентабельнішим з них по витратах
електроенергії є парова каталітична конверсія метану.
В основі конверсії
водяним паром лежать наступні сумарні ендотермічні реакції:
(3.1)
При використанні як
початкова сировина метан і водяний пар реакція протікає за рівнянням:
(3.2)
При надлишку водяної
пари реакція протікає за рівнянням:
(3.3)
Реакцію (3.3)
можна розглядати як результат накладення реакції (3.2) на реакцію взаємодії
з
водяною парою:
(3.4)
Константи рівноваги
реакцій (3.2), (3.3) і (3.4), визначаючих процес конверсії з водяною парою, в
загальному вигляді виражаються наступними рівняннями:
,
(3.5)
де
,
,
,
,
-
парціальний тиск метану, оксиду вуглецю (II), оксиду вуглецю (IV), водяного
пари, водню, в рівноважній газовій суміші з загальним тиском
,
тобто:
, (3.6)
де
-
парціальний тиск інертного газу (суміш азоту і аргону).
Значення
константи рівноваги
може
бути обчислене для будь-якої температури за рівнянням:
. (3.7)
Значення констант
реакцій (3.2), (3.3) і (3.4) залежно від температури приведені в таблиці 3.1.
Таблиця 3.1. Значення
констант реакцій при різних температурах
|
Температура, К
|
 
|
|
|
|
800
|
3,112·10-2
|
0,126
|
4,038
|
|
900
|
1,3071
|
2,879
|
2,204
|
|
1000
|
2,6631·10
|
3,649·10
|
1,374
|
|
1100
|
3,1487·102
|
2,959·102
|
0,9444
|
|
Продовження таблиці 3.1
|
|
1200
|
2,4852·103
|
1,723·103
|
0,6966
|
|
1300
|
1,4237·104
|
2,759·103
|
0,5435
|
|
1400
|
6,4541·104
|
2,821·104
|
0,4406
|
Рівноважний склад газу
парової конверсії метану.
Згідно правилу, число
невідомих реакцій, що визначають будь-який рівноважний процес, рівне різниці
між числом компонентів, що беруть участь в рівновазі, і числом хімічних
елементів, з яких складаються ці компоненти.
В даному випадку
в результаті реакцій встановлюється рівновага між п'ятьма головними
компонентами газової суміші -
,
,
,
і
,
які утворені з трьох хімічних елементів - вуглецю, водню і кисню. Звідси число
незалежних реакцій, що повністю характеризують рівновагу даного процесу, рівне
двом, в якості цього приймають реакції (3.2) і (3.4). Константа рівноваги (3.2)
визначає кількість метану, що не прореагував, а також сумарну кількість
отриманого оксиду вуглецю (II) і водню. Співвідношення ж між цими компонентами
(
і
) регулюється реакцією
(3.4) взаємодії
з
водяною парою, рівновага якої при даній температурі залежить в основному від
кількості водяної пари в системі.
З метою отримання
максимального виходу водню процес конверсії метану слід було б вести по реакції
(3.3) одноступінчато з безпосереднім отриманням водню і оксиду вуглецю (IV).
Проте такий процес термодинамічно невигідний, оскільки вимагає надмірно великих
витрат пари. Крім того, при понижених температурах конверсії в продуктах
реакції залишається багато метану, що не прореагував, а при підвищених - в газі
міститься велика кількість оксиду вуглецю (II).
Для визначення ступеня
конверсії метану залежно від температури і складу початкової газової суміші
розглянемо розрахунок рівноважного складу газу парової конверсії метану в загальному
вигляді.
Позначимо через
кількість
молей речовини
,
яка знаходиться в суміші до реакції. Реакційна суміш містить, моль: метану -
,
водяної пари -
,
оксиду вуглецю (II) -
,
водню -
,
оксиду вуглецю (IV) -
,
азоту -
Всього в суміші
міститься:
. (3.8)
Нехай
молей
метану реагує по реакції (3.2), після чого
молей
реагує
по реакції (3.4). Тоді газ після протікання цих реакцій матиме кінцевий склад,
молей: метану - (
),
водяної пари - (
),
оксиду вуглецю (II) - (
),
водню - (
),
оксиду вуглецю (ІV)
- (
),
азоту -
.
(3.9)
Підставивши
значення
,
,
,
,
,
в
рівняння (3.5), що зв'язують константи рівноваги реакцій (3.2) і (3.4) з
парціальним тиском компонентів газової суміші, одержимо систему рівнянь:
. (3.10)
,
(3.11)
За умови, що
і
відомі,
система рівнянь (3.10) і (3.11) є системою двох рівнянь з двома невідомими.
Рішення її дає можливість визначити значення
і
.
Підставивши ці значення в рівняння парціального тиску компонентів кінцевої
газової суміші (3.9), одержимо рівноважний склад газової суміші.
Теоретичний склад
газу парової конверсії метану в температурному інтервалі 800 - 1200
приведений на рисунку 3.1, з якого видно, що з підвищенням температури реакції
кількість метану, водяної пари і оксиду вуглецю (IV) зменшується, а кількість водню
і оксиду вуглецю (II) зростає. Крім того, при температурах понад 1200
можна
одержати газ, що повністю складається з водню і оксиду вуглецю (II).
Рисунок 3.1 -
Залежність рівноважної газової суміші, що утворюється в результаті реакцій
(3.2), (3.3), (3.4) від температури.
Швидкість
окислення метану водяною парою на нікелевому каталізаторі і інтервалі
температур 400 - 700
описується емпіричним диференціальним рівнянням:
, (3.12)
де
,
,
,
- парціальний тиск реагентів;
- константа швидкості;
-
час реакції, с.
Залежність
константи швидкості реакції від температури для інтервалу температур 400 - 700
виражається рівнянням:
, (3.13)
де 96,3 - енергія
активації, кДж/моль;
-
газова постійна, Дж/(моль · К);
- константа швидкості
реакції,
.
При вивчення кінетики на
нанесеному нікелевому каталізаторі одержали достатньо точне і просте кінетичне
рівняння:
. (3.14)
Дослідження кінетики
процесу конверсії метану водяною парою проведені при атмосферному і підвищеному
тиску у присутності нікелевих каталізаторів типа ГИАП-3, вірогідним
окисно-відновний механізм процесу, що протікає через проміжні реакції взаємодії
реагентів з активним компонентом каталізатора - нікелем. Варіант двохстадійного
процесу може бути представлений у вигляді рівнянь реакцій:
Сумарну швидкість
конверсії визначає реакція, що приводить до утворення активного проміжного
з'єднання:
. (3.15)
Вважаючи, що
швидкість останньої реакції пропорційна поверхневій концентрації активного проміжного
з'єднання, і встановлюючи концентрацію з умов рівноваги реакції, одержимо
кінетичне рівняння (при незначних надлишках водяної пари в початковій суміші)
:
. (3.16)
Таким чином, підвищення
температури, пониження тиску і збільшення надлишку водяної пари сприяють
підвищенню ступеня конверсії метану. Проте, не дивлячись на здвиг рівноваги
реакції в небажаному напрямі і підвищеному тиску, на практиці застосовують
підвищений тиск, що приводить до зниження енергетичних і капітальних витрат [2,
3].
3.2
Вплив тиску на реакції конверсії вуглеводнів
Всі реакції
конверсії метану в синтез-газ протікають із збільшенням об'єму, внаслідок чого
підвищення тиску веде до зміщення рівноваги реакцій конверсії вліво. Відповідно
з термодинаміки, випливає, що підвищення тиску негативно впливає на хід
процесу. Кількість залишкового метану в конвертованому газі приблизно
пропорційна квадрату тиску. Проте негативний вплив тиску повністю компенсується
значним підвищенням температури в зоні реакції. При високих температурах, яких
легко досягти шляхом часткового окислення вуглеводнів, стан рівноваги дає
можливість одержати високий вихід
і
при
високому тиску і цілком допустиму кількість залишкового метану в конвертованому
газі.
В разі
використовування одержаних газів для синтезів (
,
і
ін.) під високим тиском реакції конверсії вуглеводнів економічніше висти при
підвищеному тиску.
Тиск не впливає
на рівновагу реакції (3.3), від якої залежить співвідношення між кількістю
водню, оксиду вуглецю (II), оксиду вуглецю (IV) і водяної пари.
Застосування
тиску дозволяє досягти будь-якого ступеня перетворення метану при високих
температурах, що видно за даними таблиці. 3.3.
Таблиця 3.3.
Залежність вмісту метану в конвертованому газі від тиску і температури
|
Тиск, процесу, МПа
|
Необхідна температура ,
процесу при вмісті метану в рівноважній суміші% (об.)
|
|
5
|
2
|
1
|
0,5
|
0,2
|
|
0,101
|
-
|
700
|
-
|
-
|
800
|
|
1,013
|
800
|
870
|
950
|
950
|
1000
|
|
2,26
|
870
|
950
|
1000
|
1030
|
1100
|
|
4,52
|
940
|
1020
|
1080
|
1130
|
1200
|
Кращі результати
одержують при конверсії гомологів метану (етан, пропан, бутан і ін.) в умовах
високого тиску, оскільки ці гомологи взаємодіють з водяною парою при більш
низьких температурах (400 - 500
).
3.3
Каталіз процесу конверсії Метану. Каталізатори
Приведені
вище реакції конверсії метану можуть протікати у присутності каталізаторів або
без них. Залежно від цього швидкості реакцій і їх механізми різні.
За відсутності
каталізатора швидкість конверсії метану з водяною парою порівняно мала і
термодинамічна рівновага в області температур 700 - 1050
не досягається.
Найкращими
каталізаторами для реакцій конверсії метану є нікелеві і кобальтові, активовані
добавками оксидів алюмінію, магнію, хрому, торія і ін. На таких каталізаторах
рівновага досягається протягом 0,5 - 0,6с при 700 - 900
.
Якість
каталізатора значною мірою залежить від природи носія, що визначає міцність
каталізатора, поверхню його контакту і ін. Найбільше застосування як носії
знайшли: оксид алюмінію (глинозем), шамот, плавлений оксид магнію і кізельгур.
Кращими промоторами (активаторами) нікелевого каталізатора, нанесеного на оксид
алюмінію, виявилися
,
,
,
.
На сучасних
заводах каталітичну конверсію метану про водять на нікелевих каталізаторах типа
ГИАП-3. Нікелевий каталізатор містить 5%
(активний компонент),
94%
(носій),
1%
(промотор).
В даний час розроблені і застосовуються вдосконалені наносні нікелеві
каталізатори, наприклад ГИАП-3-6Н, ГИАП-16 та інші.
Конверсію метану з
різними окислювачами проводять у присутності каталізаторів, за винятком
високотемпературної конверсії, що здійснюється при температурі 1570-1770 К. В
цьому випадку процес з достатньою швидкістю окислення метану протікає без
каталізатора.
Щоб уникнути
зниження активності каталізатора вміст домішок оксиду кремнію в носії повинен
бути не більш 0,5%, оскільки при температурах понад 1170 К нікель утворює з
неактивний
силікат нікелю. Небажана також присутність сульфату кальцію, який при
відновленні може виділяти сірководень, що отруює каталізатор [3].
4. Розробка та опис
технологічної схеми виробництва
Природний газ у цех
надходить із зовнішньої мережі з тиском 0,65-1,2 МПа (6,5-12 кгс/см2)
з масовою концентрацією сіркових сполук до 80 мг/м3 (в перерахунку
на сірку) і газового конденсату до 15 г./м3.
Для відділення
конденсату газ спрямовується у сепаратор 2. Газ після сепаратора 2, конденсат який виділився при цьому поступає в сепаратор паливного
газу 5, далі газ надходить на всмоктування двоступеневого відцентрового
компресора 1, кожний ступінь якого зроблений як окремий корпус. Після першого
ступеня компресора газ охолоджується в повітряному холодильнику 3 і надходить в сепаратор 4, де відділений
конденсат збирається в сепаратор паливного газу 5, а газ надходить на
всмоктування другого ступеня.
Параметри
природного газу після компресора 1:
температура 90 - 155
та тиск 3,5-4,34 МПа (35-43,4 кгc/см2).
Далі природний
газ змішується з азотно-водневою сумішшю (надалі АВС або синтез-газ), до
об'ємної частки водню в суміші не більш 11%.
Суміш природного
газу і синтез-газу прямує в змійовики вогневого підігрівача 6, де
підігрівається до температури 340 - 410
.
Підігрівач
складається з радіаційної та конвекційної зон з димарем, чотирьох змійовиків і
чотирьох пальників.
Підігріта газова
суміш надходить до реактора гідрування 7 поличного типу, де на
алюмокобальтмолібденовому каталізаторі при температурі 320 - 420
відбувається гідрування сіркосполук до сірководню.
Реактор 7 -
вертикальний, циліндричний двохполичний апарат, завантажений каталізатором
С-49-1 (або АКМ). Очищення природного газу від сірководню відбувається в реакторах
поличного типу 8, заповнених поглиначем С-7-2 або ГИAП-10 (на основі оксиду цинку).
Реакція
поглинання сірководню оксидом цинку незворотня. Реактори 8 підключаються в
роботу послідовно (в разі необхідності можливе паралельне підключення).
Схемою
передбачена можливість заміни відпрацьованого поглинача в любому із реакторів
без зупинки агрегату. Крім того, заміна поглинача передбачена при 18%-му
насіркуванні.
Після
сіркоочищення газ з масовою концентрацією сірки не більш 0,5 мг/м3 і
температурою 340-399
змішується з перегрітою до 350-390
парою середнього тиску
3,8-4,2МПа (38-42 кгс/см2) у співвідношенні пара: газ, яке дорівнює
(3,0¸5,0):1 і прямує у змійовики підігрівача, розміщеного в
конвекційній зоні печі 11 де нагрівається до температури не більше 525 0С,
потім по дванадцяти колекторах піднімається на склепіння печі 11 де рівномірно
розподіляється по усім реакційним трубам. Йдучи через шар каталізатора,
парогазова суміш піддається конверсії.
Парова
каталітична конверсія природного газу (первинний риформінг) здійснюється на
нікелевому каталізаторі в реакційних трубах, що розміщені в радіаційній зоні
трубчастої печі 11. Процес ведеться при температурі 745 - 854
і тиску на виході з печі 3,0-3,3 МПа (30-33 кгс/см2).
Тепло димових газів,
що виходять з печі при температурі 1040
, використовується:
· Для
підігріву парогазової суміші, що поступає в реакційні труби, до температури 525
.
· Для
підігріву пароповітряної суміші, що йде в конвектор метану ІІ ступені, до
температури 550
.
· Для
підігріву пара в двухступеневому пароперігрівачі до температури 490
.
· Для
підігріву живильної води, що йде на живлення котлів від 100 до 370
.
· Для
підігріву природного газу, що подається на спалювання в пальниках трубчастої
печі, до температури 200
.
Димові гази
трубчастої печі після використання їхньої теплоти з температурою 197 - 237
викидаються димососами через димову трубу 9 в атмосферу.
Конверсія
залишкового метану з паром відбувається в реакторі 12 в присутності
каталізатора при температурі 900-1270 0С, з одночасним забезпеченням
необхідного співвідношення водню до азоту для синтез-газу, подачею в нього
необхідної кількості повітря.
Повітря для
вторинного риформінгу забирається із атмосфери, проходить фільтр (на схемі не
позначено), де очищається від пилу, і надходить на всмоктування двокорпусного
чотирьохступінчастого відцентрового компресора 16.
Між ступенями
компресора встановлені повітряні холодильники 3 і сепаратори 15 відповідно.
Конденсат із міжступеневих сепараторів скидається в зливову каналізацію. Із нагнітання
четвертого ступеня повітря з тиском не більш 3,56 МПа (35,6 кгc/см2)
і температурою 130 -175 0С надходить на агрегат.
Підігріта до
температури не більш, як 480 0С пароповітряна суміш надходить в
реактор 12.
Парогазова суміш
після первинного риформінгу з температурою 700 -835 0С надходить з
передатного колектору у верхню частину горловини реактора 12. При змішуванні у
вільному об'ємі над каталізатором відбувається горіння частини газу з киснем
повітря з підніманням температури до 900¸1270
0С, яка забезпечує конверсію залишкового метану на розміщених нижче
шарах каталізатора. Зверху укладені шестигранні вогнетривкі плитки з отворами
для рівномірного розподілення газового потоку. Нижче розміщений шар
алюмохромового каталізатора, який сприймає на себе основне теплове
навантаження. Решту корисного об'єму реактора займає нікелевий каталізатор.
Внаслідок
вторинного риформінгу об'ємна частка метану у газі знижується до 0,35%.
Конвертований газ
після реактора 12 з температурою 850-1000 0С і тиском 3,0 -3,3 МПа
(30-33 кгс/см2) надходить у два паралельно працюючі
котли-утилізатори 13 і далі у котел-утилізатор 14, де за рахунок утилізації
тепла конвертованого газу виробляється пара високого тиску 10,0 -10,5 МПа (100-105 кгс/см2). Охолоджений газ з температурою
350 -390 0С прямує на конверсію оксиду вуглецю першої ступені 17.
5. Розрахунки
матеріального і теплового балансів трубчатої печі
.1 Матеріальний баланс
трубчатої печі
Вихідні дані:
Тиск паро газової
суміші на вході в піч 3,8МПа, на виході 3,3МПа. Об’ємне співвідношення пар -
природний газ рівне 3,7:1. Температура парогазової суміші на вході 525
.
Вміст метану в сухому газі на виході з печі складає 10,07%. Гомологи метану
розкладаються повністю. Температура на виході з реакційних труб 825
.
Температура димових газів на виході з печі складає 1040
.
На підставі
практичних даних [5] розраховую кількість природного газу на продуктивність
1500т/добу:
, (5.1)
де
-
Об’єм природного газу, що йде на утворення 1 т аміаку,
;
- задана
продуктивність, т/добу.

.
На гідрування
сірчистих сполук до природного газу додають АВС:
, (5.2)
де
-
обєм АВС, що йде на гідрування в перерахунку на 1 т аміаку,
.

.
Розрахунки веду
при нормальних умовах.
Таблиця 5.1 -
Кількість та склад газу на вході в трубчату піч
|
Компонент
|
Природний газ
|
АВС
|
Змішаний газ
|
|
%(об) %(об) %(об)
|
|
|
|
|
|
|
|
31,45
|
0,08
|
-
|
-
|
31,45
|
0,07
|
|
36827,9593,6872,871,136900,8280,33
|
|
|
|
|
|
|
|
12583,2--12582,74
|
|
|
|
|
|
|
|
|
456,03
|
1,16
|
-
|
-
|
456,03
|
0,99
|
|
125,80,32--125,80,274
|
|
|
|
|
|
|
|
43,240,11--43,240,094
|
|
|
|
|
|
|
|
--4897,8673,934897,8610,66
|
|
|
|
|
|
|
|
--19,880,319,880,042
|
|
|
|
|
|
|
|
570,031,451634,3924,672204,694,8
|
|
|
|
|
|
|
|
39312,5100662510045937,5100
|
|
|
|
|
|
|
Позначу (в
):
-
об’єм сухого газу на виході з печі;
- вміст
в
газі на виході;
-
вміст
на
виході з печі;
-
вміст
в
газі на виході з печі;
-
кількість водяного пара, що вступив в реакцію з вуглеводнями.
Сума
в
вуглеводнях змішаного газу:
, (5.3)
де
,
,
,
,
-
об’єм відповідного вуглеводня в змішаному газі,
.

Складаю балансові
рівняння за елементами в вологому газі на виході з трубчатої печі.
Баланс за
вуглецем (
):
, (5.4)
де
-
об’єм
в
змішаному газі,
.
;
. (5.5)
Баланс
за воднем (
):
, (5.6)
де
-
об’єм
в
змішаному газі,
;
- об’єм
в
змішаному газі,
.
. (5.7)
Баланс за киснем
:
, (5.8)
де
-
об’єм
в
змішаному газі,
.
;
. (5.9)
3 Розраховую
об’єм сухого газу на виході з печі за таким рівнянням:
, (5.10)
де
-
об’єм
в
змішаному газі,
;
- об’єм
в
змішаному газі,
.
;
. (5.11)
Рівновага реакції
(3.4) при 827
записується рівнянням:
…………………. (5.12)
[4, с. 10].
Визначаю
віднімаючи
рівняння (5.5) від рівняння (5.11):
. (5.13)
Визначаю
підставляючи
рівняння (5.13) в рівняння (5.7):
;
. (5.14)
7 Віднімаючи
рівняння (5.9) від рівняння (5.5):
. (5.15)
Підставляючи в
рівняння (5.15)
з
рівняння (5.14) отримаю
:
;
;
. (5.16)
Визначаю
підстановкою
в рівняння (5.11) значення
з рівняння (5.16) та
значення
з
рівняння (5.13):
:
. (5.17)
Підставляючи в
рівняння (5.12) значення
з
рівняння (5.17), значення
з
рівняння (5.16), значення
з
рівняння (5.13) та значення
з рівняння (5.14)
отримаю:
;
Звідки 
.
Підставляючи знайдене
в
рівняння (5.17), (5.16), (5.13), (5.14) знаходжу об’єм всіх компонентів
конвертованого газу:

;

;

;

.
Правильність
рішення рівнянь провіряю підстановкою значень
,
,
та
в
рівняння (5.12) отримаю:
.
Розраховую
ступінь конверсії метану за формулою:
, (5.18)
де
-
об’єм метану після трубчатої печі,
.
- сума
в
вуглеводнях змішаного газу
%.
Розрахунки заношу
до таблиці 5.1 та таблиці 5.2
Таблиця 5.1 -
Матеріальний баланс трубчатої печі (Надходження)
|
Надходження
|
|
компонент
|
Сухий газ
|
Вологий газ
|
|
 % %
|
|
|
|
|
|
|

|
61,777
|
0,07
|
31,45
|
61,78
|
0,017
|
|
36900,82263572,01480,3336900,8226357,7320,223
|
|
|
|
|
|
|
|
12581684,8212,7412581684,820,689
|
|
|
|
|
|
|
|
|
456,03
|
895,773
|
0,99
|
456,03
|
895,77
|
0,25
|
|
125,8325,7320,274125,8325,730,069
|
|
|
|
|
|
|
|
43,24138,9860,09443,24138,990,024
|
|
|
|
|
|
|
|
4897,86437,3110,664897,86737,312,684
|
|
|
|
|
|
|
|
2204,692755,8630,0422204,692755,861,208
|
|
|
|
|
|
|
|
19,8835,54,819,8835,50,011
|
|
|
|
|
|
|
|
---136533,034109714,0574,825
|
|
|
|
|
|
|
|
45937,5269689,12100182470,804142407,54100
|
|
|
|
|
|
|
Таблиця 5.2 -
Матеріальний баланс трубчатої печі (витрати)
|
Витрати
|
|
компонент
|
Сухий газ
|
Вологий газ
|
|
 % %
|
|
|
|
|
|
|
|
13192,903
|
25914,63
|
9,36
|
13192,903
|
25914,63
|
5,56
|
|
14142,91617678,6510,0314142,91617678,655,97
|
|
|
|
|
|
|
|
14199,94110142,8210,0714199,94110142,825,99
|
|
|
|
|
|
|
|
97251,99858683,2168,9797251,99858683,2141,02
|
|
|
|
|
|
|
|
2204,692755,8631,562204,692755,8630,93
|
|
|
|
|
|
|
|
19,8835,50,0119,8835,50,01
|
|
|
|
|
|
|
|
---96067,21377196,8740,52
|
|
|
|
|
|
|
|
141012,388565210,673100237079,5415142407,54100
|
|
|
|
|
|
|
5.2 Тепловий баланс
трубчатої печі
Вихідні дані:
Середня
теплоємкість сухого змішаного газу від 0 до 525
складає 2,1717
.
Середня
теплоємкість водяного пара від 0 до 525
- 1,596
.
Температура
сухого змішаного газу 525
.
Теплотворна здатність
вуглеводнів
:
-
35840;
-
63760;
-
91020;
-
118650;
-
146080.
Теплота утворення

:
-
17547;
-
4932;
-
3295;
-
3697;
-
4517;
-
5489;
-
6364;
-
10789.
Середня
теплоємкість вологого газу на виході від 0 до 825
складає 1,5814
.
Температура
вологих димових газів 1040
.
Середня
теплоємкість вологих димових газів від 0 до 1040
складає
1,518
.
Втрата тепла в
навколишнє середовище за практичними даними 83740
на
100
природного
газу, що піддають конверсії.
Позначу кількість
природного газу який спалюють в печі за 
.
1 Рівняння
теплового балансу трубчатої печі:
, (5.19)
де
-
фізичне тепло парогазової суміші на вході в піч,
;
- тепло, що виділяється
при спалюванні
природного
газу,
;
- витрата тепла на
реакції,
;
- фізичне тепло
парогазової суміші на виході з печі,
;
- фізичне тепло димових
газів на виході з печі,
;
- втрати тепла в
навколишнє середовище,
.
2 Фізичне
тепло парогазової суміші на вході в піч:
, (5.20)
де
-
середня теплоємкість водяного пара від 0 до 525
,
;
- об’єм водяного пара,
що поступає в піч,
;
- температура
парогазової суміші,
;
- об’єм змішаного газу,
що йде на конверсію,
;
- середня теплоємкість
сухого змішаного газу від 0 до 525
,
.

.
Визначаю нижчу
теплотворну здатність 1
природного
газу:
, (5.21)
де
,
,
,
,
-
об’ємний вміст вуглеводню в змішаному газі, %.
,
,
,
,
-
теплотворна здатність відповідного вуглеводню,
.
Тепло, що
виділяється при спалюванні
природного
газу:
.
(5.22)
Всього тепла
приходить:
. (5.23)
Визначаю тепловий
ефект реакції згідно з закону Гесса за формулою:
, (5.24)
де
,
,
,
-
об’єм
,
,
,
на
виході з трубчатої печі,
;
,
,
,
,
,
,
-
об’єм відповідних газів на вході в трубчату піч,
;
,
,
,
,
,
,
,
-
теплоти утворення відповідних сполук,
.
Визначаю фізичне
тепло парогазової суміші на виході з печі:
, (5.25)
де
-
об’єм вологого газу на виході з печі,
;
- середня теплоємкість
вологого газу на виході від 0 до 825
,
;
- температура газу на
виході з печі,
.

.
Для визначення
визначаю
кількість і склад димових газів при спалюванні 1
природного газу до
та
.
Тоді теоретичні
витрати
на
спалювання:
, (5.26)
де
,
,
,
,
-
об’єми вуглеводнів в 1
природного газу,
.

.
Витрати повітря
на спалювання при коефіцієнті надлишку повітря
:
, (5.27)
де
-
вміст кисню в повітрі, %.

.
В тому числі:

;

;

.
При спалюванні
вуглеводнів утворюється
та
:
, (5.28)

.
, (5.29)

.
Кількість та
склад димових газів, що утворилися при спалюванні 1
природного газу при
:
|
Компонент
|
%
об.
|
|
|
|
1,05
|
7,8
|
|
0,523,89
|
|
|
|
9,6372,08
|
|
|
|
0,120,9
|
|
|
|
2,0415,27
|
|
|
|
У
|
13,36
|
100
|
При спалюванні 
природного газу
утворюється 13,36
димових
газів:
, (5.30)
де
-
об’єм димових газів,
;
- середня теплоємкість
вологих димових газів від 0 до 1040
,
;
- температура димових
газів на виході з печі,
.

.
Втрати тепла в
навколишнє середовище за практичними даними складають 83740
на 100
природного газу, що піддається конверсії.
, (5.31)
де
-
об’єм природного газу без АВС, що йде в піч,
;
- втрати тепла в
навколишнє середовище за практичними даними,
.

.
Загальні витрати
тепла складають:
. (5.32)
Підставивши
отримані дані зводжу тепловий баланс трубчатої печі за рівнянням (5.17):
,
звідки 
Тепловий баланс
зводжу в таблицю 5.3
Таблиця 5.3 -
Тепловий баланс трубчатої печі
|
Надходження тепла
|
Кількість
|
Витрати тепла
|
Кількість
|
|
% %
|
|
|
|
|
|
З парогазовою сумішшю при 525 166776325,315,5З
парогазовою сумішшю на виході з печі при 825 309307009,228,75
|
|
|
|
|
|
|
Тепло згоряння природного газу
|
909099672,1
|
84,5
|
З димовими газами на виході з печі
при 1040 515284030,147,89
|
|
|
|
-
|
-
|
-
|
Теплота реакцій при 0 218364670,620,3
|
|
|
|
-
|
-
|
-
|
Втрати в навколишнє середовище
|
32920287,5
|
3,06
|
|
У
|
1075875997
|
100
|
|
1075875997
|
100
|
З теплового
балансу трубчатої печі видно, що тепло згоряння природного газу складає 84,5%
від загального приходу тепла. Значна кількість тепла, виноситься димовими
газами (47,89% від загальних витрат тепла) використовується в блоці
тепловикористовуючій апаратурі, розміщеній за радіальній частині трубчатої
печі. В цьому блоці гази охолоджуються від 1040 до 197 - 237
.
6.
Розрахунок основного і допоміжного обладнання
.1
Розрахунок печі первинного риформінгу
Кількість тепла,
що передається через стінки реакційних труб, на основі теплового балансу
трубчастої печі складає:
, (6.1)
де
-
фізичне тепло парогазової суміші на вході в піч,
;
- витрата тепла на
реакції,
;
- фізичне тепло
парогазової суміші на виході з печі,
.

Приймаю
температуру стінок реакційних труб 950
, а теплове навантаження
в розрахунку на внутрішню поверхню труб 314000
,
[4, с. 39].
Тоді необхідна
поверхня нагріву реакційних труб складає:
, (6.2)
де
-
теплове навантаження,
.

.
Приймаю реакційні
труби з внутрішнім діаметром 71 мм, зовнішнім діаметром 114 мм (товщина стінки
труб 21,5 мм) та довжиною 9,7 м. [4, с. 39].
Тоді необхідна
кількість реакційних труб:
, (6.3)
де
-
внутрішній діаметр реакційної труби,
;
- довжина труби,
.
шт.
Матеріал труб -
жаростійка сталь Х25Н20С2. Приймаю трубчату піч з чотирьох реакційних камер по
133 труби в кожній камері.
Загальний об’єм
каталізатора в трубах:
. (6.4)

.
Об’ємна швидкість
в перерахунку на природний газ при нормальних умовах:
, (6.5)
де
-
об’єм природного газу, що йде на конверсію,
.

.
6.2
Розрахунок поверхні теплообміну підігрівачів
Вихідні дані
Масові витрати
димових газів - 407747,64 кг/год;
Початкова температура:
· Димових
газів 1040
;
· Парогазової
суміші - 240
;
· Пароповітряної
суміші - 260
;
· Живильної
води - 100
;
· Пари
- 250
;
· Паливного
газу - 70
.
Кінцева температура:
· Пароповітряної
суміші - 550
;
· Живильної
води - 370
;
· Парогазової
суміші - 525
;
· Пари
високого тиску - 490
;
· Паливного
газу - 200
.
Склад і
теплоємкість димових газів (1040
).
|
Компонент
|
|
  
|
|
|
|
|
% мас.
|
12,34
|
4,43
|
72,14
|
1,26
|
9,83
|
|
Ср кДж/моль ∙ 47,6532,8931,1535,5137,56
|
|
|
|
|
|
Склад парогазової суміші
заношу в таблицю 6.1
Таблиця 6.1 - Склад
парогазової суміші
|
Компонент
|
Парогазова суміш% мас.
|
|
|
0,04
|
|
18,51
|
|
|
1,18
|
|
|
|
0,63
|
|
0,23
|
|
|
0,1
|
|
|
0,52
|
|
|
1,94
|
|
|
0,02
|
|
|
77,04
|
|
Теплоємкість
парогагзавої суміші при 525
заношу до таблиці 6.2 [6].
Таблиця 6.2 -
Теплоємкість парогагзавої суміші при 525
|
Компонент
|
Ср кДж/моль ∙
|
|
|
42,32
|
|
49,82
|
|
|
77,54
|
|
|
|
112,32
|
|
145,59
|
|
|
179,03
|
|
|
29,22
|
|
|
29,98
|
|
|
33,88
|
|
|
34,63
|
|
Температури охолодження
димових газів зводжу в таблицю 6.3
Таблиця 6.3 -
Температури охолодження димових
Критерій Прандля
розраховую за формулою:
, (6.6)
де
-
питома теплоємкість потоку, Дж/кг∙К;
- динамічний коефіцієнт
в’язкості, Па∙с;
- коефіцієнт
теплопровідності, Вт/м∙К.
Критерій Нусельта
розраховую за формулою:
, (6.7)
де
-
критерій Рейнольдса.
Коефіцієнт
теплопровідності розраховую за формулою:
, (6.8)
де
-
зовнішній діаметр змійовика, м.
Термічний опір
стінки змійовика і забруднень розраховую за формулою:
, (6.9)
де
,
-
теплова провідність забрудненої стінки, Вт/м2∙К;
- товщина стінки
змійовика, м;
- коефіцієнт
теплопровідності матеріалу змійовика, Вт/м∙К.
Коефіцієнт
теплопередачі розраховую за формулою:
. (6.10)
Поверхня
теплообміну підігрівача розраховую за формулою:
, (6.11)
де
-
середня різниця температур, К.
- теплове навантаження
на стінки підігрівача, Вт.
Розрахунок
поверхні теплообміну підігрівача парогазової суміші
Розраховую
теплоємкість димових газів при температурі 1040
:
, (6.12)
де
,
,
,
,
-
склад димових газів;
,
,
,
,
-
молярна теплоємкість теплоємкість, кДж/моль ∙
Приймаю режим
руху димових газів і пароповітряної суміші турбулентний, тоді
.
Приймаю
коефіцієнти теплопровідності і динамічний коефіцієнт в’язкості для димових
газів при температурі 1040
:
,

, для парогазової суміші
при температурі 525
:
,

.
Змійовик
виготовлений із стальних труб діаметром 139,7Ч8 мм і коефіцієнтом
теплопровідності 
. [7]
Розраховую
критерій Прандля для димових газів при температурі 1040
і парогазової суміші при 525
за формулою (6.6):
;
.
Розраховую
критерій Нусельда для димових газів при 1040
і для парогазової
суміші при 525
за формулою (6.7):
;
.
Розраховую
теплопровідність для димових газів при 1040
і для парогазової суміш
при 525
розраховую за формулою (6.8):

;

.
Розраховуємо
термічний опір стінки підігрівача димових газів і парогазової суміші за
формулою (6.9):

.
Розраховую
коефіцієнт теплопередачі за формулою (6.10):

Розраховую
середню різницю температур:


Тоді:
, (6.13)
де
,
-
різниця більшої і меншої температури,
.


К.
Розраховую
теплове навантаження димових газів та парогазової суміші:
, (6.14)
де
-
масові витрати димових газів, кг/год;
- теплоємкість димових
газів,
;
- різниця температур
початкової і кінцевої,
.
Вт.
Розраховую
поверхню теплообміну за формулою (6.11):

.
Розрахунок
поверхні теплообміну підігрівача пароповітряної суміші
Приймаю режим
руху димових газів і пароповітряної суміші турбулентний, тоді
.
Приймаю
коефіцієнти теплопровідності і динамічний коефіцієнт в’язкості для димових
газів при температурі 860
:
,

, для парогазової суміші
при температурі 550
:
,

.
Приймаю
теплоємкість пароповітряної суміші 1,46 кДж/кг∙К. [7]
Змійовик
виготовлений із стальних труб діаметром 139Ч5 мм і коефіцієнтом
теплопровідності 
. [7]
Розраховую
критерій Прандля для димових газів при температурі 860
і пароповітряної суміші при 550
за формулою (6.6):
;
.
Розраховую
критерій Нусельда для димових газів при 860
і для пароповітряної суміші при 550
за формулою (6.7):
;
.
Розраховую
теплопровідність для димових газів при 860
і для пароповітряної суміш при 550
розраховую за формулою (6.8):

;

.
Розраховуємо
термічний опір стінки підігрівача димових газів і пароповітряної суміші за
формулою (6.9):

.
Розраховую
коефіцієнт теплопередачі за формулою (6.10):

Розраховую
середню різницю температур:


Тоді за формулою
(6.13) розраховую середню різницю температур:


К.
Розраховую
теплове навантаження димових газів та пароповітряної суміші розраховую за
формулою (6.14):
Вт.
Розраховую
поверхню теплообміну за формулою (6.11):

.
Розрахунок
поверхні теплообміну пароперегрівача
Приймаю режим
руху димових газів і парової суміші турбулентний, тоді
.
Приймаю
коефіцієнти теплопровідності і динамічний коефіцієнт в’язкості для димових
газів при температурі 710
:
,

, для парової суміші при
температурі 490
:
,

.
Приймаю
теплоємкість пари суміші 1,283 кДж/кг∙К. [7]
Змійовик
виготовлений із стальних труб діаметром 89Ч5 мм і коефіцієнтом теплопровідності

. [7]
;
.
Розраховую
критерій Нусельда для димових газів при 710
і для парової суміші
при 490
за формулою (6.7):
;
.
Розраховую
теплопровідність для димових газів при 710
і для парової суміш при 490
розраховую за формулою
(6.8):

;

.
Розраховуємо
термічний опір стінки підігрівача димових газів і парової суміші за формулою
(6.9):

.
Розраховую
коефіцієнт теплопередачі за формулою (6.10):

Розраховую
середню різницю температур:


Тоді за формулою
(6.13) розраховую середню різницю температур:


К.
Розраховую
теплове навантаження димових газів та парової суміші розраховую за формулою
(6.14):
Вт.
Розраховую
поверхню теплообміну за формулою (6.11):

.
Розрахунок
поверхні теплообміну підігрівача живильної води
Приймаю режим
руху димових газів і парової суміші турбулентний, тоді
.
Приймаю
коефіцієнти теплопровідності і динамічний коефіцієнт в’язкості для димових
газів при температурі 410
:
,

, для живильної води при
температурі 370
:
,

.
Приймаю
теплоємкість живильної води 2,04 кДж/кг∙К. [7]
Змійовик
виготовлений із стальних труб діаметром 102Ч8 мм і коефіцієнтом
теплопровідності 
. [7]
Розраховую
критерій Прандля для димових газів при температурі 410
і живильної води при 370
за формулою (6.6):
;
.
Розраховую
критерій Нусельда для димових газів при 410
і для живильної води
при 370
за формулою (6.7):
;
.
Розраховую
теплопровідність для димових газів при 410
і для живильної води при 370
розраховую за формулою
(6.8):

;

.
Розраховуємо
термічний опір стінки підігрівача димових газів і живильної води за формулою
(6.9):

.
Розраховую
коефіцієнт теплопередачі за формулою (6.10):

Розраховую
середню різницю температур:


Тоді за формулою
(6.13) розраховую середню різницю температур:


К.
Розраховую
теплове навантаження димових газів та живильної води розраховую за формулою
(6.14):
Вт.
Розраховую
поверхню теплообміну за формулою (6.11):

.
Розрахунок
поверхні теплообміну підігрівача паливного газу
Приймаю режим
руху димових газів і парової суміші турбулентний, тоді
.
Приймаю
коефіцієнти теплопровідності і динамічний коефіцієнт в’язкості для димових
газів при температурі 300
:
,

, для паливного газу при
температурі 200
:
,

.
Приймаю
теплоємкість паливного газу 1,87 кДж/кг∙К. [7]
Змійовик
виготовлений із стальних труб діаметром 140Ч7 мм і коефіцієнтом
теплопровідності 
. [7]
Розраховую
критерій Прандля для димових газів при температурі 410
і паливного газу при 370
за формулою (6.6):
;
.
Розраховую
критерій Нусельда для димових газів при 410
і для паливного газу
при 370
за формулою (6.7):
;
.
Розраховую
теплопровідність для димових газів при 410
і для паливного газу при 370
розраховую за формулою
(6.8):

;

.
Розраховуємо
термічний опір стінки підігрівача димових газів і паливного газу за формулою
(6.9):

.
Розраховую коефіцієнт
теплопередачі за формулою (6.10):

Розраховую
середню різницю температур:


Тоді за формулою
(6.13) розраховую середню різницю температур:


К.
Розраховую
теплове навантаження димових газів та паливного газу розраховую за формулою
(6.14):
Вт.
Розраховую поверхню
теплообміну за формулою (6.11):

.
7. Екологічна безпека виробництва
.1 Характеристика
газових, рідких та твердих викидів, їх утилізація
Таблиця 10.1 Щорічні
норми утворення відходів виробництва даються на 1 тону аміаку.
|
Назва відходів
|
Кількість, м3/год
|
Розрахунок кількості на 1т NH3
|
Технічна характеристика (склад)
|
Ступінь використання
|
|
1. Каталізатор реактору гідрування
|
26,418
|
0,019
|
Al-CO-Mo ТУ 38-101194-72
|
Періодичність вивантаження 1 раз
на рік
|
|
2. Каталізатор реакторів сірко -
очистки
|
118 т
|
0,131
|
ГИАП-10-А
|
Періодичність вивантаження 2 рази
на рік кожним апаратом
|
|
3. Каталізатор печі
|
19,95т (20 м3)
|
0,011 кг
|
Ni ГИАП-16 марки А ТУ 26-03-352-73
|
Періодичність 1 раз в 4 роки
|
|
1,134т (0,8 м3)
|
0,00033
|
Ni ГИАП-3-6 Ni К-20, ТУ
6-03-313-71
|
Періодичність 1 раз в 4 роки
|
|
4. Каталізатор реактора вториного
ряду
|
8,105т (6,5 м3)
|
0,145
|
Cr ГИАП-14-С-15 СТП-1-36-74
|
Періодичність 1 раз в 4 роки
|
|
47,88т (32 м3)
|
0,026
|
Ni ГИАП-3-6-4 К-15 ТУ-6-03-313-71
|
Періодичність 1 раз в 4 роки
|
|
5. Каталізатор реактора
високотемпературного конвектора СО
|
128,63т 80,6м3
|
0,071
|
ТУ 6-03-317-72
|
Періодичність розвантаження 1 на
рік
|
|
6. Каталізатор реактора
низькотемпературного конвектора
|
122,36т70,1м3
|
0,136
|
Zn, Cu НТК-4 ТУ 6-03-399-75
|
Періодичність розвантаження 1 на
рік
|
|
7. Каталізатор реактору
метанування
|
21,51
|
0,0119
|
Ni С-13-4
|
Періодичність 1 раз в 4 роки
|
|
45,38 т
|
0,02
|
Ni на Al основі НКМ марка А,
ТУ6-03-318-72
|
1 раз в 5 років
|
|
8. Каталізатор реактору синтезу
|
104,88т
|
0,074
|
Fe, марка СА18 гранульований
|
1 раз на 3 роки
|
Основними відходами виробництва
наведеними у таблиці 10.1 є частинки каталізаторів різних стадій виробництва. Тобто
фактично це є не що інше як пил. Тому як основні методи боротьби с запиленістю
робочої зони у цьому випадку можна застосувати як сухе очищення газоповітряної
суміші в циклонах, мокре очищення відходящих газів в циклонах, а також
осадження частинок пилу за рахунок зволоження газу в скруберах чи очищення
барботуванням газу через шар рідини. Як видно із таблиці переважною домішкою у
стічних водах є аміак. Як відомо аміак добре розчиняється у воді. Тобто для
його виділення необхідно застосувати дії які визвуть його десорбцію. Такими
діями можуть бути нагрівання, зменшення парціального тиску парів над водою,
аерування (пропускання через воду повітря), або розпилювання рідини.
Висновки
В результаті виконання
курсового проекту було проведено розрахунки матеріального та теплового балансів
шахтного реактору які дозволяють обрати оптимальні температурні і динамічні
режими в схемі виробництва аміаку продуктивністю 1450т/добу.
Відповідно до
розрахунку матеріального балансу надходження природного газу в трубчату піч
складає 38004,18
після реактору реформований газ містить 0,3% метану, на виході з реактору об’єм
газу складає 255804,21
.
На основі
матеріального балансу був розрахований тепловий баланс шахтного реактора.
Відповідно балансу загальний прихід тепла складає 383292695,4кДж/год, з яких
26,8% приходить за рахунок теплоти реакції 102714486,3
/год,
з повітрям 7,43%, з реформованим газом 65,77%. Основні витрати тепла - це
витрати з реформованим газом (99,37% від загальних витрат). Тепло реформованого
газу використовують для утворення пари високого тиску (10,55МПа) з живильної
води.
Курсовий проект
містить креслення технологічної схеми синтезу аміака стадії конверсії метану
другої ступені, креслення головного апарату (шахтного реактора) та деталювання.
Перелік посилань
1 Ведерников М.И.
Производство аммиака из природного газа. Киев, Техника, 1970. - 230 с.
Ганс С.Н. Синтез
аммиака: учеб. пособ. - К.: Выща школа, 1983. - 280 с.
Атрощенко В.И.,
Алексеев А.М., Засорин А.П. и др., Технология связанного азота. - К.: Вища
школа, 1985. - 327 с.
4 Атрощенко В.И.,
Конвисар В.И., Гельперин И.И. и др., Методы расчетов по технологии связанного
азота. - К.: Вища школа, 1978. - 312 с.
Регламент цеху А-5
ВАТ «Азот» за ред. від 20.02.2002 року.
6 Краткий справочник
физико-химических величин. Изд. 8-е перераб. / Под. Ред А.А. Равделен и А.М.
Панамаревой. - Л.: Химия, 1983. - 232 с.
Павлов К.Ф., Романков
П.Г., Носков А.Л.; Примеры и задачи по курсу процессов и аппаратов в химической
технологии. - Л.: Химия, 1987.-576 с.
Основные процессы и
аппараты химической технологии: Пособие по проектированию / Г.С. Борисов, В.П.
Брыков, Ю.И. Дытнерский и др. Под ред. Ю.И. Дытнерского, 2 − е изд.,
перераб. и дополн. М.: Химия, 1991. − 496 с
9 ДСТУ 3008 - 95
Вимоги до звітів з науково дослідної роботи.
Методичні вказівки до
оформлення дипломних, курсових проектів і робіт для студентів
хіміко-технологічних спеціальностей /Укл.: В.М. Головченко, Є. В. Мислюк, А.В.
Громико, Г.С. Столяренко. - Черкиси% ЧІТІ, 2000. - 32 с.
Методичні вказівки до
проходження переддипломної практики для студентів спеціальності 7.091602
«Хімічна технологія неорганічних речовин»/Укл. Є. В. Мислюк, Н.М. Фоміна, Г.С.
Столяренко, А.В. Громико, - Черкаси ЧДТУ, 2005. - 19 с.
Касаткин А.Г. Основные
процессы и аппараты химической технологии. М.: Химия, 1971. - 784 с.
Справочник химика. Т. ІІІ. М.: Химия, 1966. - 1074 с.
Пат. СССР №359839, Кл. С
01 G 11/28,
1967.
Авт. св. СССР №783148,
Кл. С 01 В 2/16, 1986.
Пат. США №3706536, Кл. С
01 В 3/38, бюл. изобретен 1972.
Пат. США №4693882, Кл. С
01 В 3/40, 1988.
Пат. США №3442613,
Кл. С 01 В 23/199, 1977.
19 Европейский патент
№0106076, Кл. С 01 В 3/98, 1983.
Пат. США №3442613, Кл. В
01 J 8/99, 1977.
Авт. св. СССР
№4440978/23-26 В.В. Харламов, Б.М. Гусев и др. Кл.С 01 В 3/38, 1988.