Выбор и расчет гидросхемы

  • Вид работы:
    Курсовая работа (т)
  • Предмет:
    Физика
  • Язык:
    Русский
    ,
    Формат файла:
    MS Word
    642,63 Кб
  • Опубликовано:
    2014-05-10
Вы можете узнать стоимость помощи в написании студенческой работы.
Помощь в написании работы, которую точно примут!

Выбор и расчет гидросхемы

Министерство образования и науки Российской Федерации

Южно-Уральский государственный университет

Филиал ФГБОУ ВПО "ЮУрГУ" (НИУ) в г.Усть-Катаве

Кафедра ТПиОМП







Курсовая работа

по курсу "Гидравлики"

Тема: "Выбор и расчет гидросхемы"











г. Усть-Катав

г.

Содержание

Введение

.        Описание принятой гидросхемы и принципа работы гидропривода

.        Расчет основных параметров гидропривода

.1      Определение диаметра поршня силового цилиндра

.2      Определение основных параметров гидропривода вращательного движения

.3      Подбор и описание выбранной гидроаппаратуры

.3.1   Выбор предохранительного клапана

.3.2   Выбор гидрораспределителя

.3.3   Выбор дросселя

.3.4   Выбор фильтра

.        Определение основных параметров гидропривода

.1      Расчет давления в гидросистеме

.2      Расчет диаметра трубопровода и скорости движения жидкости

.3      Определение действительных потерь давления

Список используемой литературы

гидропривод поршень дроссель фильтр

Введение

Гидропривод - это совокупность устройств, предназначенных для приведения в движение машин и механизмов посредством гидравлической энергии. Обязательными элементами гидропривода являются насос и гидродвигатель.

Основное назначение гидропривода, как и механической передачи, - преобразование механической характеристики приводного двигателя в соответствии с требованиями нагрузки (преобразование вида движения выходного звена двигателя, его параметров, а также регулирование, защита от перегрузок и др.).

Приводным двигателем насоса могут быть электродвигатель, дизель, ДВС и другие, поэтому иногда гидропривод называется соответственно электронасосный, дизельнасосный и т.д.

К основным преимуществам гидропривода относятся: возможность универсального преобразования механической характеристики приводного двигателя в соответствии с требованиями нагрузки; простота управления и автоматизации; простота предохранения приводного двигателя и исполнительных органов машин от перегрузок; широкий диапазон бесступенчатого регулирования скорости выходного звена; большая передаваемая мощность на единицу массы привода; надежная смазка трущихся поверхностей при применении минеральных масел в качестве рабочих жидкостей.

К недостаткам гидропривода относятся: утечки рабочей жидкости через уплотнения и зазоры, особенно при высоких значениях давления; нагрев рабочей жидкости, что в ряде случаев требует применения специальных охладительных устройств и средств тепловой защиты; более низкий КПД (по. приведенным выше причинам), чем у сопоставимых механических передач; необходимость обеспечения в процессе эксплуатации чистоты рабочей жидкости и защиты от проникновения в нее воздуха; пожароопасность в случае применения горючей рабочей жидкости.

При правильном выборе гидросхем и конструировании гидроузлов некоторые из перечисленных недостатков гидропривода можно устранить или значительно уменьшить их влияние на работу машин. Тогда преимущества гидропривода перед обычными механическими передачами становятся столь существенными, что в большинстве случаев предпочтение отдается именно ему.

Сейчас трудно назвать область техники, где бы ни использовался гидропривод. Эффективность, большие технические возможности делают его почти универсальным средством при механизации и автоматизации различных технологических процессов.

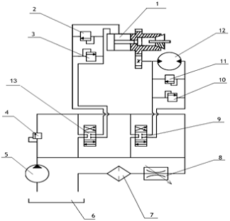
1. Описание принятой гидросхемы и принципа работы гидропривода

Рисунок 1 - Гидравлическая схема привода станка

Гидравлическая схема привода станка рис.1.

Схема состоит из:

- гидроцилиндр

- обратный клапан

- обратный клапан

- обратный клапан

- гидронасос не регулируемый, не реверсивный

- гидробак

- фильтр

- регулируемый дроссель

- трехпозиционный гидрораспределитель

- обратный клапан

- обратный клапан

- гидромотор не регулируемый, реверсивный

- трехпозиционный гидрораспределитель

Принцип работы гидропривода согласно указанной схеме заключается в следующем. Из гидробак 6 рабочая жидкость (масло) забирается гидронасосом 5 и подается к двум трехпозиционным гидрораспределителям 9 и 13. В нейтральном положении золотника гидрораспределителя 9 и 13 при работающем гидронасосе 5 на участке трубопровода между гидронасосом 5 и гидрораспределителями 9 и 13 начинает увеличиваться давление, при этом срабатывает предохранительный клапан 4 и жидкость сливается обратно в гидробак 6. При смене позиции нижнего золотника, открываются проходные сечения в гидрораспределителе 13, и жидкость начинает поступать в поршневую полость гидроцилиндра 1. Из полости гидроцилиндра 1 масло по гидролинии слива проходит через гидрораспределитель 13, проходит через регулирующий дроссель 8 и на слив в гидробак 6. При перемещении поршня гидроцилиндра 1 в крайнее положение начинает увеличиваться давление, при этом срабатывает предохранительный клапан 2 и жидкость сливается обратно в гидробак 6 проходя через регулирующий дроссель 8. Вращение шпинделя осуществляется при смене позиции нижнего золотника гидрораспределителя 9, и жидкость начинает поступать в полости нагнетания гидромотора 12. Реверсирование движения гидромотора 12 или гидроцилиндра 1 осуществляется путем переключения позиций гидрораспределителя 9 и 13. При аварийной остановке гидромотора 12 (например, непреодолимое усилие) или чрезмерной нагрузке давление в системе возрастает, вызывая тем самым открытие предохранительного клапана 10 или 11 и жидкость сливается обратно в гидробак 6. Скорость вращения гидромотора 12 регулируется дросселем 8.

При смене позиции золотника открываются проходные сечения гидрораспределителя 13, и жидкость начинает поступать в поршневую полость гидроцилиндра 1. При перемещении штока гидроцилиндра 1 в крайнее положение давления системе возрастает, вызывая тем самым открытие предохранительного клапана 2 или 3 и жидкость сливается обратно в гидробак 6. Реверсирование движения гидроцилиндра 1 осуществляется путем переключения позиций гидрораспределителя 13. Скорость перемещения штока гидроцилиндра 1 регулируется дросселем 8.

Из полости гидродвигателя 12 или поршневой полости гидроцилиндра 1 масло по гидролинии слива проходит через гидрораспределители 9 и 13, проходит через регулирующий дроссель 8 и очищаясь фильтром 7 попадает на слив в гидробак 6.

. Расчет основных параметров гидропривода

2.1 Определение диаметра поршня силового цилиндра

Составим уравнение равновесия поршней силовых цилиндров, пренебрегая силами инерции:

P1F1 = P2F2 + R + T, (1)

где F1 - площадь поршня со стороны поршневой полости, м2;2 - площадь поршня со стороны штоковой полости, м2;- усилие на штоках, кН;- сила трения, приложенная к поршню.

Сила трения T увеличивается с ростом давления жидкости в цилиндре. Ее можно определить по формуле

T = (0,02...0,1)R = 0,05 · 10000 = 0,5 кН.

Так как перепады давлений в трубах на первой стадии расчета определить нельзя, то примем предварительно P1=0,2 Мпа. Тогда P1=6,3-0,2=6,1 МПа

Определить диаметр поршня

 

Принимаем стандартный диаметр цилиндра D = 32мм [4, стр 16]

2.2 Определение основных параметров гидропривода вращательного движения

Подобрать гидромотор по следующим параметрам:

=1500 об/мин, М=800 Н·м

Выбираем гидромотор аксиально-поршневого типа Г15-42 (рис 2.).[2, стр 60]

Рисунок 2- Гидромотор Г15-42

Гидромотор представляет собой машину аксиально-поршневого типа с торцовым распределением жидкости.

Поток масла, нагнетаемый насосом, подаётся в одну из полостей А и через окно Б крышки распределителя 6 поступает в цилиндры В блока цилиндров 5 под поршни 7. Сила рабочей жидкости через поршни7, толкатели 9 передаётся на наклонный упорно-радиальный шариковый подшипник 2, на котором образуется тангенциальная сила. Тангенциальная сила, создающая крутящий момент, передаётся на выходной вал 1 через толкатели 9 и барабан 8. Блок цилиндров приводится во вращение поводком 4 и постоянно прижимается к крышке-распределителю 6 пружинами 3. Такая конструкция позволяет полностью торцовую распределительную поверхность от радиальных и тангенциальных сил, возникающих при передачи крутящего момента на вал гидромотора.

Гидромотор работает на чистом минеральном масле вязкостью 17·10-6-500·10-6 м2/сек при температуре 10-700.

Технические характеристики гидромотора приведены в таблице 1.

Таблица 1.

Параметры

Значения

Номинальный крутящий момент

17 н·м

Номинальное давление

6,3 Мн/м2

Пиковое давление, не более

8 Мн/м2

Максимальное число оборотов

2100 об/мин

Минимальное число оборотов

30 об/мин

Рабочий объём

20 см3/об

Максимальная эффективная мощность

1,7 кВт

Общий КПД при номинальном числе оборотов и номинальном крутящем моменте

0,89

Момент инерции

11·10-4н·м·сек2

Вес

7,8 кг


Расход жидкости поступающей в гидромотор определяем по формуле 2:

 (2)

 

.3 Подбор и описание выбранной гидроаппаратуры

Зная расходы и ориентировочные величины давлений, приступим к выбору гидроаппаратуры. Применительно к рассчитываемому гидроприводу необходимо выбрать предохранительный клапан, гидрораспределитель, дроссель и фильтр. Производим подбор гидроаппаратуры, удовлетворяющей полученным данным по расходу QН (не ниже 32,256л/мин) и давлению P (не ниже 6,3 МПа). По справочнику выбираем гидромотор Г15-42 [2, стр 60]

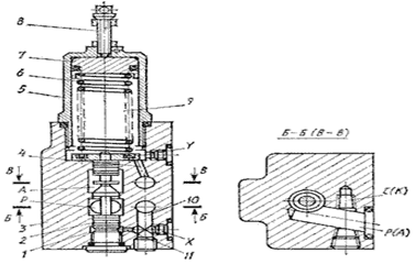
2.3.1 Выбор предохранительного клапана

Золотник напорный предназначен для обеспечения последовательной работы исполнительных механизмов, а так же для предохранения гидросистем от перегрузки давлением. Применяется в гидросистемах станков, прессов. Настройка золотника на необходимую величину давления осуществляется регулировочным винтом. Напорные золотники имеют четыре отверстия: два - для пропуска основного потока масла, одно - для дистанционного управления и одно - для слива утечек.

Предохранительный клапан ПГ54-32М стыкового присоединения состоит из следующих основных деталей: корпуса 3, колпачка 5, золотника 2, пружины 6, регулировочного винта 8 и втулки 7. Масло подводится к аппарату через отверстие P и отводится через отверстие A. Линия P через канал 10 и малое отверстие (демпфер) 11 соединена с полостью 1, а полость 9 через канал 4 - с отверстием A. Когда усилие от давления масла на торец золотника в полости 1 преодолевает усилие пружины 6 (регулируется винтом 8) и усилие от давления масла на противоположный торец золотника в полости 9, золотник перемещается вверх, соединяя линии P и A.

Выбираем, исходя из Рном = 6,3 МПа , золотник напорный БГ 54 - 32М (рис. 3). [2, стр 107]

Рисунок 3 - Золотник напорный БГ 54 - 24

В таблице 2 приведены технические данные золотника напорного БГ 54 - 32М.

Таблица2

Параметры

Значения

Присоединение

стыковое

Положение при монтаже

любое

Номинальное давление

6.3 Мн/м2

Наименьшее рекомендуемое давление

0.6Мн/м2

Изменение давления при изменении расхода от номинального до расхода не превышающего 0,5 л/мин

0.6 Мн/м2

Условный проход

10 мм

Номинальный расход масла

 32 л/мин

Наименьший рекомендуемый расход

1 л/мин

Внутренняя утечка масла по зазорам золотника при номинальном давлении

15 см3/мин

Номинальный перепад давления

0.2 МПа

Температура рабочей жидкости

+10…700 С

Вязкость

10·10-6 - 200·10-6 м2/сек

Управление

ручное


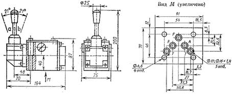
2.3.2 Выбор гидрораспределителя

Технические данные приведены в таблице 3.

Таблица 3

Параметры

Значения

Номинальное давление

32 Мн/м2

Номинальный расход по графику

33 л/мин

Перепад давления

0,22 МПа


Рисунок 4- Распределитель типа Р-102

2.3.3 Выбор дросселя

Дроссели предназначены для регулирования скорости перемещения рабочих органов прессов и других машин путем изменения величины расхода рабочей жидкости.

Величина рабочей щели дросселя при регулировании расхода масла изменяется перемещением дроссельного золотника вдоль его оси. Перемещение осуществляется поворотом рукоятки. Полный угол, на который

Перемещение осуществляется поворотом рукоятки. Полный угол, на который поворачивается рукоятка при регулировании расхода от наименьшего рекомендуемого до номинального, составляет 300°.

Дроссели имеют 3 отверстия: 2 - для подвода и отвода основного потока масла и одно - для слива утечек. Уплотнение стыковой полости осуществляется резиновыми кольцами по ГОСТ 9833-61. Дроссели резьбового присоединения крепятся к плите или станине двумя винтами по ГОСТ 11738-66.

Выбираем дроссель Г77 - 32 (рис. 5). [2, стр 141]

Рисунок 5- Дроссель Г77 - 32

Технические данные приведены в таблице 4.

Таблица 4

Параметры

Значения

Присоединение

стыковое

Положение при монтаже

любое

Номинальное давление

10 Мн/м2

Перепад давления при нормальном расходе, не более

250 кПа

Условный проход

20 мм

Номинальный расход масла

20 л/мин=0.33·10-3м3/сек

Наименьший рекомендуемый расход

0.25 л/мин=4.1·10-6м3/сек

Управление

ручное

Температура рабочей жидкости

- от +10 до +50 °С

Вязкость

10·10-6 - 200·10-6 м2/сек

Масса

2,44кг


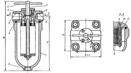
.3.4 Выбор фильтра

Фильтр щелевой 40-80-1 ГОСТ 21329-75 (рис.6) имеет фильтрующий пакет, состоящий из набора основных 8 и промежуточных 9 пластин. Фильтр по конструкции состоит из стакана 1, крышки 2, оси 3, стойки 10 с закрепленными на ней скребками 11, рукоятки 4, уплотнений 5, 6 и пробки 7, служащей для слива загрязнений. Из отверстия I крышки масло проходит через щели между платинами 8 и отводится в гидросистему через отверстие II. При повороте фильтрующего пакета рукояткой 4 скребки 11 прочищают щели между основными пластинами. Очистку фильтрующего пакета не рекомендуется выполнять во время работы гидропривода. [2, стр 292]

Технические данные приведены в таблице 5.

Таблица 5

Параметры

Значения

Номинальная тонкость фильтрации

80 мкм=80·10-6 м

Номинальная пропускная способность

40 л/мин

Перепад давления

0.2 МПа

Масса

3.7 кг


Рисунок 6 - Фильтр щелевой 40-80-1

. Определение основных параметров гидропривода

3.1 Расчет давления в гидросистеме

Наиболее экономичные в изготовлении цилиндры с диаметром от 32 до 120мм. Тогда давление при заданных диаметрах цилиндра определяется соотношением

 (3)

 

 

3.2 Расчет диаметра трубопровода и скорости движения жидкости

Скорость движения жидкости по трубопроводу выбираем U=2,0 м/с

Имея в виду, что расход жидкости для гидроцилиндра

 (4)

Выбираем по расходу гидроцилиндра шестеренный насос БГП 22А с номинальной подачей 2,05

где dt- внутренний диаметр труб, получим

 (5)

 

Найденное значение диаметра dТ округляем до ближайшего стандартного согласно ГОСТ 16516-80, т.е. dt= 40мм. [2,стр 8]

Рассчитаем толщину стенки трубопровода по выражению

 

3.3 Определение действительных потерь давлений

При определении потерь давлений исходят из расходов, на которые рассчитана гидроаппаратура. Действительные расходы отличаются от справочных. Поэтому необходимо уточнить значения потерь давлений.

Потери давления при движении жидкости от насоса до гидроцилиндра определяются по формуле

+P3

Где - потери давления трения при движении жидкости по трубопроводу;

-местные потери при движении жидкости через гидрораспределитель.

Для определения потерь давления на трение определим режим течения жидкости по трубопроводу,а для этого рассчитаем число Рейнольдса[3,стр25]

 

Так как Re>2200-2300 то режим течения турбулентный. [1,стр82]

При турбулентном режиме течения жидкости потери давления считаются по формуле

 

Далее определяем местные потери давления по номограмме P2=0.05 МПа

Местные потери давления при движении через клапан давления P3=0.15 МПа

Тогда потери давления в системе составляю

=0,059+0,05+0,15=0,79 МПа

Список используемой литературы

1. Башта Т.М., Руднев С.С., Некрасов Б.Б. и др. "Гидравлика, гидромашины и гидроприводы": Учебник. Изд. - М.: Машиностроение, 1970г.

. Свешников В.К "Станочные гидроприводы": Справочник. -3-е изд., перераб. и доп. - М: Машиностроение, 1995г.

. "Справочник по гидравлике" под редакцией В.А.Большакова:

Изд. "Вища школа" Киев 1977г.

. Т.П. Чиненова, С.Г. Чиненов "Расчет гидроприводов: Учебное пособие"-Челябинск: Изд.ЮУрГУ. 1997 г

Похожие работы на - Выбор и расчет гидросхемы

 

Не нашли материал для своей работы?
Поможем написать уникальную работу
Без плагиата!
Без нейросетей!